Movatterモバイル変換


[0]ホーム

URL:


CN113727660A - Devices, systems, and methods for percutaneous pneumatic heart assist - Google Patents

Devices, systems, and methods for percutaneous pneumatic heart assist
Download PDF

Info

Publication number
CN113727660A
CN113727660ACN202080031174.8ACN202080031174ACN113727660ACN 113727660 ACN113727660 ACN 113727660ACN 202080031174 ACN202080031174 ACN 202080031174ACN 113727660 ACN113727660 ACN 113727660A
Authority
CN
China
Prior art keywords
pneumatic actuator
patient
port
ecg
assist system
Prior art date
Legal status (The legal status is an assumption and is not a legal conclusion. Google has not performed a legal analysis and makes no representation as to the accuracy of the status listed.)
Granted
Application number
CN202080031174.8A
Other languages
Chinese (zh)
Other versions
CN113727660B (en
Inventor
杰拉尔多·诺列加
戴维·董
凯文·P·麦卡洛
威廉·许
艾伯特·K·秦
Current Assignee (The listed assignees may be inaccurate. Google has not performed a legal analysis and makes no representation or warranty as to the accuracy of the list.)
Peck Assist
Original Assignee
Peck Assist
Priority date (The priority date is an assumption and is not a legal conclusion. Google has not performed a legal analysis and makes no representation as to the accuracy of the date listed.)
Filing date
Publication date
Application filed by Peck AssistfiledCriticalPeck Assist
Publication of CN113727660ApublicationCriticalpatent/CN113727660A/en
Application grantedgrantedCritical
Publication of CN113727660BpublicationCriticalpatent/CN113727660B/en
Activelegal-statusCriticalCurrent
Anticipated expirationlegal-statusCritical

Links

Images

Classifications

Landscapes

Abstract

Translated fromChinese

一种心脏辅助系统包含气动执行器,所述气动执行器被植入心包囊下方和覆盖所述患者左心室的心肌表面上方。端口被植入并且接收经皮引入的套管。所述端口被连接以将从所述套管接收到的驱动气体供应到所述气动执行器。外部驱动单元包含泵组件和控制电路,所述控制电路响应于所述患者感测到的心律来操作所述泵以致动所述气动执行器。连接管具有连接到所述泵的泵端和附接到所述可植入端口的经皮端口连接端。

Figure 202080031174

A heart assist system includes a pneumatic actuator implanted below the pericardial sac and above the surface of the myocardium covering the patient's left ventricle. The port is implanted and receives a percutaneously introduced cannula. The port is connected to supply drive gas received from the sleeve to the pneumatic actuator. An external drive unit includes a pump assembly and a control circuit that operates the pump to actuate the pneumatic actuator in response to the patient's sensed heart rhythm. A connecting tube has a pump end connected to the pump and a percutaneous port connection end attached to the implantable port.

Figure 202080031174

Description

Devices, systems, and methods for percutaneous pneumatic heart assist
Cross Reference to Related Applications
This application claims the benefit of U.S. provisional patent No. 62/810,866 (attorney docket No. 56027-703.101), filed on 26/2/2019, the entire contents of which are incorporated herein by reference.
Background
1. The technical field is as follows. The present invention generally relates to medical devices, systems and methods. More particularly, the present invention relates to a system for providing cardiac assistance to patients suffering from advanced heart failure.
Various Ventricular Assist Devices (VADs) have been proposed for supporting blood circulation in patients with severe heart failure. VADs are also used to allow patients to survive until the donor heart can be used for transplantation, as a "bridge to transplantation". In the united states, as many as 50,000 patients require heart transplantation each year due to end-stage heart failure. Donor hearts are available only to 2,000 to 2,500 patients per year. Many patients who are not able to receive a transplant survive the VAD.
However, placement of currently available VADs (typically a sternotomy or thoracotomy) typically requires a large surgical incision. Heart failure patients have difficulty receiving such extensive surgery. Although many minimally invasive VADs have been proposed, such as intravascular rotation pumps and external compression devices, such minimally invasive systems typically require a large percutaneous "umbilical cord" to provide the power to drive the implanted pump assist components. Such ropes are inconvenient, uncomfortable and present a significant risk of infection. Furthermore, when infected, removal of the large umbilical cord often requires surgical intervention.
For these reasons, it is desirable to provide improved devices, systems, and methods for providing cardiac assistance to patients with advanced heart failure. It would be particularly desirable to provide such a system that can be implanted through the subxiphoid and other established minimally invasive approaches. It is also desirable to provide VAD systems with percutaneous connectors that reduce the risk of infection and are easier to replace and sterilize if they become infected. At least some of these needs are met by the inventions described and claimed herein.
2. Description of the background Art. Related patents and publications include US 2019/0076250; US 2008/0275295; US 2007/0073218; US 10391216; US 10220128; US 9259318; US 8092363; US 7468029; US 6602182; US 6432039; US 6238334; US 5713954; US 4957477; and WO 1998/005289.
Disclosure of Invention
The invention provides a minimally invasive heart assist device for patients suffering from heart failure or other impaired cardiac function. The device includes an implantable heart assist catheter that is typically configured to be advanced over a guidewire to a location in the patient's pericardial sac between the myocardial surface and the inner pericardial surface. Implantable cardiac assist catheters have a balloon or other pneumatic actuator at their distal end and typically provide an external drive unit to synchronize balloon inflation with ventricular contractions of the patient's natural cardiac cycle, thereby compressing the heart and providing ventricular assist, thereby increasing the patient's cardiac output. The relative inflexibility of the fibrous pericardial sac provides a restrictive constraint, causing the inflated balloon to compress the ventricle. In addition, the sternum also covers the heart and provides an bony shell to enhance compression of the heart upon inflation of the balloon. The heart assist device may be used with sensors to obtain electrocardiogram signals for synchronized balloon inflation.
An intracardiac heart assist catheter may be anchored only at the point of entry of the pericardium. Alternatively, it may enter the pericardium near the apex of the heart and exit the pericardium further up towards the bottom of the heart, and there may be a dilation anchor, such as a small balloon, near the distal tip of the catheter, located outside the pericardium and maintaining the position of the ventricular compression balloon. The ventricular compression balloon may be elliptical in shape and may have a length sized to extend along a substantial portion of the ventricular cavity. The ventricular compression balloon may be inflated with a fluid (gas or liquid, typically a gas) in order to reduce the inflation/deflation time. Gas may be preferred because it allows for fast response times for balloon inflation and balloon deflation. The frequency of balloon inflation should be equal to the physiological heart rate, about 70 bpm. A small reservoir may be attached to the proximal end of the catheter. One surface of the reservoir may contain a septum or other resilient portion through which a needle may be inserted for balloon inflation while sealing the inserted needle. Alternatively, the entire reservoir may be constructed of an elastomeric material that is pierced by a self-sealing needle. After placement of the catheter, the reservoir may be implanted subcutaneously via a small skin incision, cardiac assist, and orientation such that the elastic surface faces the skin. The balloon catheter and attached subcutaneous reservoir remain implanted while the inflator, controller and battery are located outside the patient's skin, with the percutaneous needle used to inflate and deflate the ventricular compression balloon via the implanted reservoir. This configuration facilitates pump and battery replacement while reducing the likelihood of catheter infection because of the small diameter needle passing through the skin. The needle puncture site may also be replaced periodically to reduce the likelihood of needle track infection.
The ventricular compression balloon may be inflated and deflated by means of an external battery-operated pump located outside the patient's body. The pump may be bi-directional flow, with an attached fluid reservoir; or in the case of inflation of a ventricular compression balloon, the inlet and outlet of the pump may be directly open to the room air. Ventricular compression balloon inflation is synchronized to the cardiac cycle by means of an electronic sensor that senses the patient's ECG (electrocardiogram) signal and initiates balloon inflation at the beginning of the QRS complex. Patient ECG sensing may be performed via a conductive needle from an external unit that pierces the patient's skin to perform balloon inflation. Alternatively, ECG electrodes or other sensors may be provided in the implantable port and/or catheter, and the needle used to provide connection to ECG circuitry in the external controller. A control unit in the external pump module receives the ECG signal and triggers balloon inflation during systole. During diastole, active balloon deflation is performed by the pump. Balloon inflation may also be performed using a hydraulic system containing a pressurized fluid tank that provides balloon inflation during systole and a pressure relief valve that allows balloon deflation during diastole. The fluid tank may be periodically re-pressurized, or the battery operated compressor may be part of a unit located outside the patient's body.
Although a percutaneous approach is described above, the ventricular compression balloon device may be inserted via a minimally invasive surgical approach, using a 4cm subxiphoid incision to access and puncture the pericardium near the apex of the heart. A guidewire and conical dilator may be inserted into the pericardial space in front of the heart at the apex of the heart and advanced higher up the left side of the pericardium to exit the pericardium. The dilator may then be removed from the patient and a ventricular compression balloon catheter may be advanced over the guidewire to a position across the left ventricle for cardiac assistance.
In some embodiments, the percutaneous ventricular assist device may include a balloon catheter that is inserted into the pericardium near the apex of the heart of the patient via a subxiphoid puncture site. A reservoir containing a resilient surface is attached to the proximal end of the catheter. A 4cm incision was performed to extend the subxiphoid puncture site and the reservoir was implanted subcutaneously in the upper abdominal region of the abdominal wall. In such devices, a single needle would penetrate the patient's skin and the elastic face of the reservoir to allow a pump unit outside the patient's body to inflate and deflate the balloon catheter, thereby compressing the patient's ventricle during systole. Balloon inflation is triggered by the patient's ECG, as sensed in real time.
At least two electrodes are required to obtain the ECG signal. In previous devices, the inflation needle formed one electrode and the second electrode consisted of a surface electrode with an adhesive patch for skin attachment to the abdomen or chest of the patient. The ECG signal obtained from a needle inserted through body tissue is superior to the ECG signal obtained from surface electrodes because the needle is less susceptible to motion artifacts and noise than surface electrodes. The proposed design integrates one, two or more electrodes into an implantable reservoir, with a conductive mesh extending from each electrode to provide an expanded target to accommodate needle placement. The size of the openings in the mesh are in interference fit with the circumference of the needles; such that upon insertion of the needle, the mesh exerts pressure against the outer surface of the needle, ensuring optimal ECG signaling. The needle may contain a series of bulbs or barbs to facilitate anchoring in the mesh component of the target electrode to prevent inadvertent needle detachment.
The body of the reservoir may be constructed of an implantable polymeric material, such as polycarbonate or polyvinyl chloride. The electrodes may be constructed of a conductive metal such as stainless steel. If a single electrode is incorporated into one reservoir, the electrode may be a metal ring attached to the outer diameter of the polymer reservoir. If two electrodes are incorporated into a single reservoir, one electrode may be attached to the outer diameter of the reservoir and the other electrode may be a small diameter concentric metal ring attached to the elastic face of the reservoir. The stainless steel mesh may extend radially inwardly from the outer electrode toward the inner electrode with a circumferential gap between the inner edge of the mesh and the outer edge of the inner electrode to act as an insulator between the two electrodes. Alternatively, the two electrodes may be formed by two diametrically opposed arcs on the outer diameter of the reservoir, with a steel mesh extending between the ends of each arc, leaving a non-conductive region between the two conductive mesh regions. A combination of multiple electrodes on multiple reservoirs may be applied; for example, two electrodes may be located on one implanted reservoir and a single electrode may be located on a second implanted reservoir to produce a three lead EKG sensing array.
In another embodiment of the invention, a circuit board that receives EKG signals and controls activation of an external pump unit is positioned in the reservoir. The signal from the control board is transmitted to the external pump unit via optical fiber transmission, ensuring that signal noise due to patient movement is minimized. The fiber optic connections, which consist of a circumferential array around one of the air-filled pins, mate with a corresponding circular array in the circuit board. A funnel guide is incorporated into the inner concentric electrode of the reservoir to ensure that needle insertion causes the corresponding fiber array on the needle to engage with the control board in the reservoir. Two needles inserted through the mesh electrodes carry current from an external unit to power a circuit board within the reservoir.
In a first aspect, the present invention provides a heart assist system comprising a pneumatic actuator configured to be implanted under a pericardial sac and over a surface of a myocardium of a patient, typically covering a left ventricle of the patient. The system also includes an implantable port configured to receive a percutaneously introduced cannula, wherein the cannula supplies a drive gas to the pneumatic actuator. Typically, the pneumatic actuator may be a balloon located near the distal end of a catheter or other tubular body, with the implantable port connected to the catheter or other tube near the proximal end.
The heart assist system also includes an external drive unit containing a pump assembly and a control circuit. The pump assembly contains at least one pump for delivering gas (typically ambient air) to the cannula. The control circuit is typically configured to operate the pump to actuate the pneumatic actuator in response to a sensed heart rhythm of the patient. Typically, the connecting tube has a pump end connectable to a pump of the pump assembly and a cannula end attached to the cannula.
In particular embodiments, the pneumatic actuator may include an inflatable balloon, such as a medical balloon, typically a non-inflatable medical balloon on a catheter, wherein the balloon is configured to be positioned over the left ventricle of the patient and under the inner surface of the pericardial sac. When fully inflated, the balloon will typically have a volume in the range of 50ml to 200ml, typically in the range of 76ml to 125 ml. In other cases, the pneumatic actuator may include some other pneumatically actuatable mechanical device, such as a piston and cylinder device.
In other examples and illustrations of the invention, the implantable port may comprise a needle-penetratable septum, wherein the cannula comprises a needle or other sharp-edged tube or hollow probe configured to percutaneously penetrate patient tissue (typically the abdominal wall) overlying the septum, and further penetrate the septum to fluidly connect the pump assembly and external drive unit with the port interior, such that air or other gas may be delivered under pressure to inflate or otherwise actuate the pneumatic actuator.
In certain cases, the septum will have a large enough area to provide multiple sites for needle penetration. This is a particular advantage when the percutaneous insertion site is infected. By having multiple needle penetration sites, the needle may be removed from the affected area of the patient receiving treatment, and a new or sterilized needle may be introduced into the implantable port through an alternate site on the septum. In this manner, neither the implantable port nor the pneumatic actuator need be dislodged or otherwise significantly disturbed in order to treat the infection.
However, in alternative embodiments, the implantable port may include a mechanical valve for receiving a needle or other cannula. Such mechanical ports are well known for hemodialysis access and other purposes. See, for example, US6,120,492, the entire disclosure of which is incorporated herein by reference.
In still other embodiments, the system of the present invention will further comprise at least one Electrocardiogram (ECG) electrode positioned and configured to detect a heart rhythm of the patient. As with conventional ECG detection systems, the ECG electrodes may be external and may include one, two, three, four or more external electrodes. Conveniently, however, one or more ECG electrodes may be incorporated into the heart assist system. For example, the electrodes may be provided by or incorporated into a needle or other cannula for accessing the implantable port. Alternatively or additionally, one or more ECG electrodes may be located or coupled to the implantable port itself. For example, one, two, three, four, or more ECG electrodes may be attached to the outer surface of the port housing, the port septum or other membrane, or elsewhere on the port. Further alternatively or additionally, one or more ECG electrodes may be located on the connecting tube and/or on the pneumatic actuator itself.
In systems with ECG electrodes, the external drive unit will typically also include ECG circuitry to detect the heart rhythm and synchronize actuation of the pump assembly with the heart rhythm. When ECG electrodes are present on any portion of the implantable port or connecting tube, electrical conductors may be disposed in or through the needle or other cannula to deliver electrical signals to the ECG circuit. When the needle or other cannula itself includes ECG electrodes, the needle or other cannula may be connected to the ECG circuitry through conductors in the catheter or other structure that connect the cannula to the external electrodes. Conventional external ECG electrodes may be connected to the external controller by conventional ECG leads.
The control circuitry in the external drive unit will typically be configured to actuate the pneumatic actuator in synchronism with the patient's heart rhythm as measured by the ECG. For example, the control circuit may be configured to actuate the pneumatic actuator each time an R-wave peak occurs. Typically, the control circuitry will be further configured to detect an abnormal heart rhythm. For example, the control circuitry may compare the time between successive individual R peaks and determine the occurrence of an abnormal heart rhythm based on the time increasing or decreasing by more than a predetermined threshold percentage, such as 300%, typically 250%. Alternatively or additionally, the control circuit may compare the time between successive accumulated R peak values and determine whether an abnormal heart rhythm is present based on the total variability exceeding a predetermined threshold percentage (typically 300%, usually 250%).
When the control circuit detects an abnormal heart rhythm, it may take any of several actions. For example, the control circuit may simply cease actuation of the pneumatic actuator until the heart rhythm reverts to normal mode. Alternatively, the control circuit may actuate the pneumatic actuator at a predetermined fixed rate, typically in the range from 50 beats per minute (bpm) to 80 beats per minute (bpm), and continue such actuation until a normal heart rhythm is reestablished. Further alternatively, the control circuitry may be configured to actuate the pneumatic actuator at a rate that is "proportionally" modified with respect to the patient's heart rhythm when an abnormal heart rhythm is detected. That is, while the actuation of the pneumatic actuators is typically a 1:1 ratio when the heart rhythm is normal, the ratio may change to another ratio when an abnormal heart rhythm is detected. For example, if the patient experiences an abnormally high heart rate (tachycardia), the rate at which the pneumatic actuator is triggered may be reduced. The pneumatic actuator may be triggered once every two heartbeats (1:2), once every three heartbeats (1:3), and so on.
In still other embodiments, the pump assembly of the heart assist system may be configured to alternately deliver and withdraw drive gas to and from the pneumatic actuator. Each delivery and extraction cycle will correspond to a single trigger event from the control circuitry of the external controller. The periods of pump delivery and pump withdrawal will correspond to the patient's heart rate as detected from the ECG, with a single period typically lasting about one second for a patient with a heart rate of 60 bpm. It will be appreciated that such rapid inflation and deflation requires a fast acting system, and that the available gas transfer volumes, fluid transfer chamber sizes, etc. will need to meet the required inflation and deflation times. To achieve rapid delivery and extraction times, the fluid being delivered is typically a gas, usually ambient air.
The pump assembly may assume any of a variety of configurations for delivering and withdrawing fluid to the pneumatic actuator. For example, the pump assembly may comprise a single pump operating in a single flow direction, which also includes the valves needed to divert gas from an inflation direction to a deflation direction. Alternatively, the pump assembly may comprise a pair of pumps, one operating in the fluid delivery direction and the other operating in the fluid extraction direction. It is also understood that the pump assembly may be connected to a single cannula that provides both fluid delivery and fluid withdrawal from the implantable pump. Alternatively, the pump assembly may be connected to a pair of cannulae, one for delivering inflation fluid and one for withdrawing inflation fluid.
In a second aspect, the present invention provides a method for assisting cardiac function in a patient suffering from heart failure. The method may include detecting an ECG of the patient to determine the heart rhythm. An implanted port in the patient is accessed percutaneously through a cannula, and drive gas is delivered through the cannula to the connected port and then to a pneumatic actuator implanted in the left ventricle of the patient. The delivery and withdrawal of drive gas is synchronized with the sensed heart rhythm so that the pneumatic actuator compresses the heart at a rate that generally matches the patient's natural heart rhythm.
In certain embodiments, the pneumatic actuator will be implanted under the pericardial sac and over the surface of the myocardium of a patient. In further particular embodiments, the pneumatic actuator will be on a heart assist catheter that enters through the pericardium at an entry location and, in some cases, has a distal tip that exits through the pericardium at an exit location. An anchor (such as a small anchor balloon) may be provided on the distal tip of the heart assist catheter to stabilize the pneumatic actuator in a desired position in the pericardial sac.
In yet another particular embodiment, the ECG may be detected in a variety of ways. For example, one or more ECG electrodes may be located on an implanted port, on an implanted pneumatic actuator, or elsewhere on an implanted portion of the system. In such cases, the signals from the implanted ECG electrodes can be delivered to the ECG circuitry in the external controller using the cannula as a transcutaneous delivery element or conductor. In other particular embodiments, the cannula or cannulas may themselves act as ECG electrodes after they are percutaneously introduced into the implanted port. In other particular embodiments, the ECG signal may be measured by one or more external electrodes attached to the patient in a conventional manner. It will be appreciated that a single channel ECG may be employed, but preferably at least a two channel ECG will be employed, preferably a three channel ECG, a four channel ECG or greater. Electrodes may also be placed on the implanted pneumatic actuator to provide cardiac pacing in the event of patient bradycardia or defibrillation in the event of a patient experiencing ventricular tachycardia, ventricular fibrillation, or asystole.
The method of the present invention also includes optionally detecting an abnormal heart rhythm. An abnormal heart rhythm will be determined based on the measured ECG, and the presence of an abnormal heart rhythm will typically result in the cessation or modification of operation of the pneumatic actuators. For example, when an abnormal heart rhythm is detected, the drive gas may be stopped. Alternatively, the delivery rate of the drive gas may be changed when an abnormal heart rhythm is detected. In particular, in the case where there is a fast heartbeat (tachycardia), the travel rate may decrease, or in the case where there is a slow heartbeat (bradycardia), the travel rate may increase.
The methods of the invention also include regimens for treating a patient in the event that the tissue access site is infected. In such cases, the needle or other cannula may be withdrawn from the tissue tract, the tissue tract is treated for infection, and the cannula (sterilized or new) is reintroduced to the implantation port, typically through a different access route. For example, for a septum-type port, the cannula may be introduced to different areas of the portion through a new tissue tract in uninfected tissue.
In a third aspect, the present invention provides an implantable cardiac assist catheter for use with an external drive unit, the implantable cardiac assist catheter including a catheter body having a proximal end and a distal end. A pneumatic actuator is attached to the distal end of the catheter body and is configured to be implanted under a pericardial sac of a patient and over a surface of a myocardium covering a left ventricle of the patient. An implantable port is attached at the proximal end of the catheter body and is configured to receive a percutaneously introduced cannula. The port is connected to supply drive gas received from the cannula to the pneumatic actuator through a gas lumen in the catheter body. By controlling the supply of drive gas to the implantable port, the pneumatic actuator can be driven at a desired rate controlled by an external drive unit.
In certain embodiments, the implantable cardiac assist catheter may include a distal tip having a guidewire lumen with an inlet port and an outlet port, where both ports are located distal to the pneumatic actuator. Such a "monorail" structure is advantageous because it allows the remainder of the catheter body to have only a single fluid-carrying lumen, thus reducing the required diameter of the catheter. Thus, the gas lumen and the catheter body will typically be the only lumens present between the proximal end of the catheter body and the pneumatic actuator.
Optionally, the distal tip of the implantable heart assist catheter may also include an anchoring balloon or other anchoring structure. Such anchoring structures may be used by advancing the distal catheter tip outward through the pericardium. After the pneumatic actuator is properly positioned, typically over the left ventricle of the patient, an anchor may be deployed (e.g., inflated by a balloon) to stabilize the catheter position for subsequent use.
In a fourth aspect, the present invention provides an external drive unit for an implantable cardiac assist catheter (such as the cardiac assist catheter just described). The external drive unit includes a pump assembly and a control circuit. The control circuit is typically configured to operate the pump assembly to actuate a pneumatic actuator on the implantable cardiac assist catheter in response to a sensed heart rhythm of the patient.
In certain embodiments, the external drive unit may further comprise a connecting tube having a pump end attached to the pump assembly and a transcutaneous port connecting end configured to be removably attached to an implantable port fluidly connected to a pneumatic actuator on the implantable cardiac assist catheter. In still other embodiments, the external drive unit may comprise an ECG circuit, wherein the ECG circuit is configured to receive signals from at least one ECG electrode located at any of the aforementioned locations, wherein the at least one ECG electrode is implanted to detect a heart rhythm of the patient. Typically, the connecting tube will include at least one conductor electrically coupled to the cannula and configured to connect the ECG electrode to an ECG circuit in the external drive unit.
In yet another exemplary embodiment, the control circuit of the external drive unit may be configured to actuate the pneumatic actuator in synchronization with the patient's heart rhythm as measured by the ECG electrodes. As described above, actuation may be achieved by detecting the occurrence of an R-wave peak. The control circuit may also be configured to detect an abnormal heart rhythm and also further stop or modify actuation of the pneumatic actuator in any of the manners previously described. The pump assembly may also have any of the configurations previously described with respect to the heart assist system of the present invention.
For a fuller understanding of the nature and advantages of the present invention, reference should be made to the following detailed description taken together with the accompanying figures.
Drawings
For a better understanding of the invention, and to see how the same may be carried into effect, some preferred embodiments will now be described, by way of non-limiting example only, with reference to the accompanying drawings in which like reference numerals refer to corresponding features in like embodiments throughout.
FIG. 1 is a perspective view of a heart assist system configured in accordance with the principles of the present invention.
Fig. 2A-2D illustrate different configurations of pump assemblies suitable for use in the heart assist system of the present invention.
Fig. 3A-3B illustrate a first implantable port arrangement configured in accordance with the principles of the present invention.
Fig. 4A-4B illustrate a second implantable port implementation configured in accordance with the principles of the present invention.
Fig. 5A-5B illustrate a third implantable port configuration configured in accordance with the principles of the present invention.
Fig. 6 depicts details of how a needle or other cannula is engaged with a wire of a conductive mesh embedded in a septum of an implantable port.
FIG. 7A depicts a needle cannula having a retaining bulb along its length.
FIG. 7B depicts a needle or other cannula having retention barbs along its length in accordance with the present invention.
Fig. 8A-8B illustrate an alternative access sheath configured in accordance with the principles of the present invention and having fiber optic components for conveying heart rhythm information from an implantable port to an external drive unit.
Fig. 9 depicts an implantable port suitable for use with the access sheath of fig. 8A and 8B.
FIG. 10 depicts the heart assist system of FIG. 1 implanted in a patient.
Fig. 10A depicts an alternative embodiment of a heart assist catheter having a balloon anchor at its distal tip.
FIG. 11 is a logic flow diagram illustrating the operation of the external drive unit of the heart assist system of the present invention.
Detailed Description
In the following description, various embodiments of the present invention will be described. For purposes of explanation, specific configurations and details are set forth in order to provide a thorough understanding of the embodiments. However, it will be readily understood by those skilled in the art that the present invention may be practiced without the specific details. In addition, well-known features may be omitted or simplified in order not to obscure the described embodiments.
Referring now to FIG. 1, aheart assist system 10 configured in accordance with the principles of the present invention may include a heart assistcatheter 12 and anexternal drive unit 14. The heart assistcatheter 12 typically includes acatheter body 18 having aballoon 20 or other pneumatic actuator at a distal end of thecatheter body 18. Animplantable port 24 is connected to the proximal end of thecatheter body 18, and the body typically has adistal tip 26, thedistal tip 26 having a short "monorail" guidewire lumen defined between a guidewire lumen inlet port 28 and a guidewire lumen outlet port 30. The length of the guidewire lumen is typically 0.5cm to 3cm, typically 1cm to 2 cm.
Theport 24 includes aport body 38 or other housing having an opening on an upper surface thereof. The opening is typically covered by a needle-penetratable septum 40.
Theexternal drive unit 14 includes aneedle 44 or other cannula attached to the distal end of a connectingtube 46. The connecting tube is attached to apump 52 within theconsole 48, and the console also containscontrol circuitry 54 for controlling the pump and other operations of the heart assistsystem 10. Optionally, theexternal drive unit 14 may also include anECG pad 56 connected to thecontrol circuit 54 by aconnection cable 58. Typically, the pump, control circuitry and all other active components will be battery operated, and theexternal drive unit 14 will contain replaceable and/or rechargeable batteries.
Referring now to fig. 2A-2D, thepump assembly 52 can include a variety of configurations. For example, as shown in FIG. 2A, apump unit 52A, typically a diaphragm-type pump, is coupled to thesleeve 44 by a series ofvalves 60a-60 d. The pump 50A will be configured to always run in a single direction, i.e., the inlet will always receive gas and the outlet will always deliver gas. To deliver gas to thesleeve 44, the valve 60A will open, allowing ambient air to flow to the pump 50A. Ambient air is delivered from the outlet of the pump to theopen valve 60 b. When gas is delivered to the cannula,valves 60c and 60d will close. The gas continues to be delivered until thepneumatic actuator 20 is inflated, at which point thevalves 60a-60d reverse. That is, thegas inlet valve 60a is closed and thereturn bypass valve 60c is opened, allowing gas to be drawn through thesleeve 44 and delivered by thepump 52A through theopen vent valve 60 d. By reversing the open/closed state ofvalves 60a-60d, the pump can be made to first deliver gas through the cannula and then withdraw gas through the cannula without reversing the operation ofpump 52A.
As also shown in fig. 2A, anECG lead 70 may be disposed between thecannula 44 and thecontrol circuit 54 of theexternal drive unit 14.
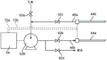
Referring now to fig. 2D, asingle pump 52B may be used with a pair ofcannulae 44a and 44B. Thevalves 62a-62d will be used to reverse the flow of gas between the sleeves. In particular, ambient air may be delivered to thegas delivery cannula 44a by openingvalve 62a and valve 62 d. By then closingvalves 62a and 62b, and openingvalves 62c and 62d, gas can be drawn throughsleeve 44b and out vent valve 62 d. The inflow and outflow of gas may be cycled by reversing the state of the valve in a manner similar to the valve of fig. 2A.
In fig. 2B, eachcannula 44a and 44B has aseparate ECG lead 72a and 72B, which separate ECG leads 72a and 72B are connected to thecontrol circuit 54 of theexternal drive unit 14.
Referring now to fig. 2C, apump assembly 52 comprising two pumps 52C1 and 52C2 will be described.Control circuit 54 actuates first pump 52c1 to deliver ambient air throughvalve 64a and then throughsleeve 44 whilereturn valve 64b remains closed. After the pneumatic actuator is fully charged or otherwise actuated, thevalve 64a will be closed and the pump typically stopped. As depicted,return valve 64b will then be opened and pump 52c2 actuated to exhaust gas throughsleeve 44 and out through the exhaust line. The operation of the two pumps and valves may be periodically reversed to cyclically deliver gas to and exhaust gas from the implant port at a desired rate.
As also shown in fig. 2C, anECG lead 74 may be disposed between thecannula 44 and thecontrol circuit 54 of theexternal drive unit 14.
Referring now to FIG. 2D, a fourth pump assembly configuration will be described. This assembly includes two pumps 52d1 and52d 2. Each pump is in turn connected to asingle cannula 44a and 44b, respectively. Although valves would typically be provided, in theory no valves are needed to cycle the system between gas delivery through pump 52d1 andsleeve 44a and gas withdrawal throughsleeve 44b and pump 52d2, which can be achieved by simply starting and stopping the pumps at alternate times during the cycle.
As also shown in fig. 2D, eachcannula 44a and 44b is connected to thecontrol circuit 54 by anECG lead 76a and 76b, respectively.
Referring now to fig. 3A and 3B, a firstimplantable port embodiment 24a is illustrated. Fig. 3A is a top view of the port, wherein the top surface is typically oriented "forward" toward the patient's skin after implantation. Thering electrode 80 is attached to the outer circumference of theimplantable port 24a and may optionally act as an ECG electrode. A circumferential band ofmetal mesh 82 may be positioned over the periphery of the upper surface of the port, typically over needle-penetratable septum 84. A second smallerinner ring electrode 86 may also be provided on the upper surface of the diaphragm. Theouter mesh electrode 82 is electrically insulated from theinner electrode 86 by a non-conductive separator material. Thus, the first and second metal sleeves may be introduced through the inner and outer electrodes to provide separate connections for two-wire EKG signal detection. The ECG electrodes themselves may be located on the body of theport 44a or elsewhere in the implantable system. Internal conductive pathways will be provided between the ECG andmesh electrodes 82 and 86.
Referring now to fig. 4A and 4B, an alternative implantable port 24B is depicted having a firstarcuate mesh electrode 90a and a second arcuate mesh electrode 90B formed on an upper surface of a needle-penetrable septum 92. As shown in fig. 4B, a first electrode 94a may be positioned on the outer periphery of the port body with an interior connected to one of the two arcuate mesh electrodes. A second electrode (not shown in fig. 4B) is located on the opposite face of the port body and may be connected to the other of the arcuate mesh electrodes to provide a separate sleeve connection for each of the ECG electrodes.
Fig. 5A and 5B illustrate yet anotherimplantable port assembly 95. Theport assembly 95 includes a first port 24B, which first port 24B may be the same as previously described with reference to fig. 4A and 4B. Thesecond port 24c may have a single mesh electrode covering the entire surface of the underlying needle penetrable septum. Themesh electrode 96 may be connected to any ECG electrode, typically to a conductive portion of the port body.Ports 24b and 24c are connected together byconduit portions 18a and 18b, andcommon conduit body 18 may be connected to a pneumatic actuator by a y-connector 100 tocommon conduit body 18, as previously described with reference to fig. 1.
Fig. 6 shows how thesleeve 14 makes electrical connection with the wires of the mesh electrode. In particular, the mesh electrode includes orthogonally arrangedwires 102a and 102 b. Small square cells are formed where thewires 102a and 102b cross. The dimensions of the cells are chosen such that they are smaller than the diameter of the sleeve, so that when inserted through the wire mesh, the wall of thesleeve 14 will necessarily contact all four wires defining a single cell. In this way, good electrical contact is ensured.
Referring now to fig. 7A, when the cannula is inserted through a septum of an implantable port, particularly through a wire mesh electrode structure on such a septum, the cannula may be modified to enhance retention. In particular, as shown in fig. 7A, theneedle structure 106 may have a series ofbulbs 108, which series ofbulbs 108 help prevent accidental withdrawal of the needles from the mesh. Similarly, as shown in FIG. 7B, theneedle 110 may have a series ofbarbs 112 that resist needle withdrawal.
Referring now to fig. 8A, 8B and 9, an optical system for delivering ECG information from an implantable port to an external drive unit will be described. As shown in fig. 8A, theneedle assembly 120 includes aneedle 122 having a plurality ofoptical fibers 126 axially embedded in asheath 128. As shown in fig. 8B, theoptical fiber 126 is exposed in the distal surface of thejacket 128. As shown in fig. 9, theimplantable port 130 may be modified to receive theneedle assembly 120 in a manner that transmits optical information to theoptical fiber 126. In particular, theneedle assembly 120 may be inserted through theseptum 132 of the port. The outer surface ofsheath 128 engages the wires embedded in the niche inseptum 132. The distal surface ofsheath 128 engages the upper surface ofcircuit board 140. Thecircuit board 140 includes a plurality of optical emitters (not shown) configured to deliver light to theoptical fibers 126 of theneedle assembly 120. Theneedle 122 will pass through a hole oraperture 142 in the circuit board to permit the surface of the sheath to engage the circuit board. Afunnel 144 is provided to assist in proper alignment of the needle with the bore.ECG electrodes 146a and 146b external to port 130 are connected tocircuit board 140. Circuitry on the circuit board extracts the ECG information from the electrodes, converts the information to optical energy, which is delivered by an optical transmitter tooptical fiber 126. The light is transmitted through the optical fiber to an external drive unit where it is converted back into electronic information suitable for use in the control system, as previously described.
Referring now to FIG. 10, as depicted, the heart assistsystem 10 of FIG. 1 may be implanted in a patient. In particular, a balloon or otherpneumatic actuator 20 is introduced into the pericardial sac between the inner surface of the pericardium P and the outer surface of the myocardium M. Thepneumatic actuator 20 will preferably be positioned generally above the left ventricle so that inflation or other actuation of the actuator compresses the left ventricle, as shown in phantom in fig. 10. Theport 24 is connected to the balloon through thecatheter body 18 and is accessed percutaneously through thecannula 14. Anexternal drive unit 48 delivers actuating gas through connectingtube 46 andcannula 14 to port 24 for actuating (typically by inflating and deflating the balloon) the pneumatic actuator. The ECG is measured by anECG pad 56, whichECG pad 56 is connected to an external drive unit by acable 58. Alternatively, other ECG signals may be measured by electrodes on theimplantable port 24 or elsewhere in the system.
Referring now to FIG. 11, an exemplary protocol for operating the pneumatic actuator of the present invention will be described. The patient's ECG is measured using any of the ECG electrodes described above. The ECG measurement circuit is typically integrated into the external drive unit and operates according to well known ECG measurement principles. The raw ECG principle will undergo processing, typically digital processing to remove motion artifacts from the signal, and then the processed signal is scanned to determine (typically by measuring R-peaks) the occurrence of signal artifacts associated with the patient's heart rhythm.
While the R peak value may be used to directly drive the pump assembly and the pneumatic actuator, the R peak mode is typically evaluated to determine whether it is normal or abnormal. For example, the occurrence of successive single peak R values may be compared to determine whether their lengths are increasing or decreasing. If the R-R peak interval remains constant within 10% of the previous interval, the rhythm will be considered normal and a trigger may be generated. Typically, the second anomaly test will be applied to the R-R interval over an accumulated number of beats (e.g., 10 beats). A heart rhythm is considered abnormal if the R-R interval is greater than a threshold amount (e.g., 10%) of the average R-R interval of the previous 10 beats.
In the event an abnormal heart rhythm is detected, the system may take any of a variety of actions. For example, the system may close the triggering of the pneumatic actuator until the patient's natural heart rhythm returns to normal. Alternatively, in the case of a fast heartbeat, the 1:1 synchronization between the natural heart rhythm and the triggering of the pneumatic actuator may be changed, e.g., the actuator may be triggered every second natural beat (2: 1 ratio), every third beat (3: 1 ratio), etc. Once the heart rhythm returns to normal, the pneumatic actuators may be re-actuated at a 1:1 ratio.
While specific embodiments of the invention have been described in detail above, it will be understood that the description is for illustrative purposes only and that the above description of the invention is not exhaustive. Certain features of the invention are shown in some drawings and not in others, this is for convenience only as any feature may be combined with another feature in accordance with the invention. Many variations and alternatives will be apparent to those of ordinary skill in the art. Such alternatives and variations are intended to be included within the scope of the claims. The particular features presented in the dependent claims may be combined and fall within the scope of the invention. The present invention also covers embodiments as if the dependent claims were instead written in a multiple dependent claim format with reference to other independent claims.
The use of the terms "a" and "an" and "the" and similar referents in the context of describing the invention (especially in the context of the following claims) are to be construed to cover both the singular and the plural, unless otherwise indicated herein or clearly contradicted by context. The terms "comprising," "having," "including," and "containing" are to be construed as open-ended terms (i.e., meaning "including, but not limited to,") unless otherwise noted. The term "attached" should be construed as partially or wholly contained within, attached together or joined together, even if something intervenes. Recitation of ranges of values herein are merely intended to serve as a shorthand method of referring individually to each separate value falling within the range, unless otherwise indicated herein, and each separate value is incorporated into the specification as if it were individually recited herein. All methods described herein can be performed in any suitable order unless otherwise indicated herein or otherwise clearly contradicted by context. The use of any and all examples, or exemplary language (e.g., "such as") provided herein, is intended merely to better illuminate embodiments of the invention and does not pose a limitation on the scope of the invention unless otherwise claimed. No language in the specification should be construed as indicating any non-claimed element as essential to the practice of the invention.
All references, including publications, patent applications, and patents, cited herein are hereby incorporated by reference to the same extent as if each reference were individually and specifically indicated to be incorporated by reference and were set forth in its entirety herein.

Claims (59)

Translated fromChinese
1.一种心脏辅助系统,包括:1. A cardiac assist system comprising:气动执行器,所述气动执行器被配置为植入患者心包囊下方且位于心肌表面上方,所述心肌表面覆盖所述患者左心室;a pneumatic actuator configured to be implanted below a patient's pericardial sac and above a myocardial surface that covers the patient's left ventricle;可植入端口,所述可植入端口被配置为接收经皮引入的套管,其中所述端口被连接以将从所述套管接收到的驱动气体供应到所述气动执行器;an implantable port configured to receive a percutaneously introduced cannula, wherein the port is connected to supply drive gas received from the cannula to the pneumatic actuator;外部驱动单元,所述外部驱动单元包括:An external drive unit, the external drive unit includes:(a)泵组件;以及(a) pump assembly; and(b)控制电路,所述控制电路被配置为响应于所述患者的感测到的心律来操作所述泵以致动所述气动执行器;以及(b) a control circuit configured to operate the pump to actuate the pneumatic actuator in response to the patient's sensed heart rhythm; and连接管,所述连接管具有可连接到所述泵组件的泵端和附接到所述套管的套管端。A connecting tube having a pump end connectable to the pump assembly and a sleeve end attached to the sleeve.2.根据权利要求1所述的心脏辅助系统,其中所述气动执行器包括可膨胀球囊。2. The cardiac assist system of claim 1, wherein the pneumatic actuator comprises an inflatable balloon.3.根据权利要求1所述的心脏辅助系统,其中所述气动执行器包括活塞。3. The cardiac assist system of claim 1, wherein the pneumatic actuator comprises a piston.4.根据权利要求1所述的心脏辅助系统,其中所述可植入端口包括针可穿透的隔膜,并且所述套管包括被配置为经皮穿透所述隔膜的针。4. The heart assist system of claim 1, wherein the implantable port comprises a needle penetrable septum and the cannula comprises a needle configured to percutaneously penetrate the septum.5.根据权利要求4所述的心脏辅助系统,其中所述隔膜具有足够大的面积以提供用于针穿透的多个部位。5. The heart assist system of claim 4, wherein the septum has a sufficiently large area to provide multiple sites for needle penetration.6.根据权利要求1所述的心脏辅助系统,其中所述可植入端口包括用于接收所述套管的机械阀。6. The cardiac assist system of claim 1, wherein the implantable port includes a mechanical valve for receiving the cannula.7.根据权利要求1所述的心脏辅助系统,还包括至少一个ECG电极,所述至少一个ECG电极被定位并且被配置为检测所述患者的心律。7. The cardiac assist system of claim 1, further comprising at least one ECG electrode positioned and configured to detect the patient's heart rhythm.8.根据权利要求7所述的心脏辅助系统,其中所述至少一个ECG电极包括所述套管的至少一部分。8. The cardiac assist system of claim 7, wherein the at least one ECG electrode comprises at least a portion of the cannula.9.根据权利要求7所述的心脏辅助系统,其中所述至少一个ECG电极位于所述可植入端口上。9. The cardiac assist system of claim 7, wherein the at least one ECG electrode is located on the implantable port.10.根据权利要求7所述的心脏辅助系统,其中所述至少一个ECG电极位于所述连接管上。10. The cardiac assist system of claim 7, wherein the at least one ECG electrode is located on the connecting tube.11.根据权利要求7所述的心脏辅助系统,其中所述至少一个ECG电极位于所述气动执行器上。11. The cardiac assist system of claim 7, wherein the at least one ECG electrode is located on the pneumatic actuator.12.根据权利要求7所述的心脏辅助系统,还包括在所述外部驱动单元中的ECG电路。12. The cardiac assist system of claim 7, further comprising an ECG circuit in the external drive unit.13.根据权利要求12所述的心脏辅助系统,其中所述至少一个ECG电极通过穿过所述连接管设置的导体连接到所述ECG电路。13. The cardiac assist system of claim 12, wherein the at least one ECG electrode is connected to the ECG circuit by a conductor disposed through the connecting tube.14.根据权利要求12所述的心脏辅助系统,其中所述至少一个ECG电极被配置为从外部附接到所述患者,并且通过外部导线连接到所述ECG电路。14. The cardiac assist system of claim 12, wherein the at least one ECG electrode is configured to be externally attached to the patient and connected to the ECG circuit by external leads.15.根据权利要求12所述的心脏辅助系统,其中所述控制电路被配置为与由所述ECG测量的所述患者的心律同步地致动所述气动执行器。15. The cardiac assist system of claim 12, wherein the control circuit is configured to actuate the pneumatic actuator in synchronization with the patient's heart rhythm as measured by the ECG.16.根据权利要求15所述的心脏辅助系统,其中所述控制电路被配置为在出现R波峰值时致动所述气动执行器。16. The cardiac assist system of claim 15, wherein the control circuit is configured to actuate the pneumatic actuator when an R wave peak occurs.17.根据权利要求15所述的心脏辅助系统,其中所述控制电路还被配置为检测异常心律。17. The cardiac assist system of claim 15, wherein the control circuit is further configured to detect abnormal heart rhythms.18.根据权利要求17所述的心脏辅助系统,其中所述控制电路比较连续的各个R峰值之间的时间,并且如果所述时间增加或减少超过预定阈值百分比,则确定所述异常心律异常。18. The cardiac assist system of claim 17, wherein the control circuit compares the time between successive R peaks and determines the abnormal cardiac rhythm if the time increases or decreases by more than a predetermined threshold percentage.19.根据权利要求17所述的心脏辅助系统,其中所述控制电路比较连续的累积R峰值之间的时间,并且如果总变异性超过预定阈值百分比,则确定所述异常心律异常。19. The cardiac assist system of claim 17, wherein the control circuit compares the time between successive cumulative R peaks and determines the abnormal heart rhythm if the total variability exceeds a predetermined threshold percentage.20.根据权利要求17所述的心脏辅助系统,其中所述控制电路还被配置为当检测到异常心律时停止所述气动执行器的致动。20. The cardiac assist system of claim 17, wherein the control circuit is further configured to stop actuation of the pneumatic actuator when an abnormal heart rhythm is detected.21.根据权利要求17所述的心脏辅助系统,其中所述控制电路还被配置为当检测到异常心律时,以与心律不同步的预定速率致动所述气动执行器。21. The heart assist system of claim 17, wherein the control circuit is further configured to actuate the pneumatic actuator at a predetermined rate that is not synchronized with the heart rhythm when an abnormal heart rhythm is detected.22.根据权利要求17所述的心脏辅助系统,其中所述控制电路还被配置为当检测到异常心律时以相对于所述患者的心律成比例地修改的速率致动所述气动执行器。22. The heart assist system of claim 17, wherein the control circuit is further configured to actuate the pneumatic actuator at a rate that is modified proportionally relative to the patient's heart rhythm when an abnormal heart rhythm is detected.23.根据权利要求22所述的心脏辅助系统,其中所述控制电路还被配置为当检测到心动过速时,相对于所述患者的心律以降低的速率致动所述气动执行器。23. The heart assist system of claim 22, wherein the control circuit is further configured to actuate the pneumatic actuator at a reduced rate relative to the patient's heart rate when tachycardia is detected.24.根据权利要求1所述的心脏辅助系统,其中所述泵组件被配置为交替地将所述驱动气体输送到所述气动执行器和从所述气动执行器抽出所述驱动气体。24. The heart assist system of claim 1, wherein the pump assembly is configured to alternately deliver and withdraw the drive gas to and from the pneumatic actuator.25.根据权利要求24所述的心脏辅助系统,其中所述泵组件包括一个连接到阀的泵,其中所述泵被配置为在一个方向上流动驱动气体,并且所述阀被配置为交替地将所述驱动气体输送到所述气动执行器和从所述气动执行器抽出所述驱动气体。25. The heart assist system of claim 24, wherein the pump assembly includes a pump connected to a valve, wherein the pump is configured to flow drive gas in one direction and the valve is configured to alternately The drive gas is delivered to and extracted from the pneumatic actuator.26.根据权利要求24所述的心脏辅助系统,其中所述泵组件包括将驱动气体输送到所述气动驱动器的第一泵和从所述气动驱动器移除驱动气体的第二泵。26. The heart assist system of claim 24, wherein the pump assembly includes a first pump that delivers drive gas to the pneumatic drive and a second pump that removes drive gas from the pneumatic drive.27.一种用于辅助患有心力衰竭的患者的心脏功能的方法,所述方法包括:27. A method for assisting cardiac function in a patient suffering from heart failure, the method comprising:检测所述患者的ECG以确定心律;testing said patient's ECG to determine heart rhythm;使用套管经皮地进入植入端口;access the implantation port percutaneously using a cannula;通过所述套管将驱动气体输送到植入端口,所述植入端口连接到植入在所述患者左心室上方的气动执行器;delivering drive gas through the cannula to an implant port connected to a pneumatic actuator implanted above the patient's left ventricle;其中所述驱动气体输送与所述确定的心律同步,以使得所述气动执行器以匹配所述心律的速率压缩所述心脏。wherein the drive gas delivery is synchronized with the determined heart rhythm such that the pneumatic actuator compresses the heart at a rate that matches the heart rhythm.28.根据权利要求27所述的方法,其中所述气动执行器被植入所述患者心包囊下方和心肌表面上方。28. The method of claim 27, wherein the pneumatic actuator is implanted below the patient's pericardial sac and above the surface of the myocardium.29.根据权利要求27所述的方法,其中利用位于所述植入的气动端口上的一个或多个电极来检测所述ECG。29. The method of claim 27, wherein the ECG is detected using one or more electrodes located on the implanted pneumatic port.30.根据权利要求27所述的方法,其中利用位于所述植入的气动执行器上的一个或多个电极来检测所述ECG。30. The method of claim 27, wherein the ECG is detected using one or more electrodes located on the implanted pneumatic actuator.31.根据权利要求27所述的方法,其中利用充当ECG电极的所述套管来检测所述ECG。31. The method of claim 27, wherein the ECG is detected using the cannula serving as an ECG electrode.32.根据权利要求27所述的方法,其中用外部电极检测所述ECG。32. The method of claim 27, wherein the ECG is detected with external electrodes.33.根据权利要求27所述的方法,其中还包括检测异常心律。33. The method of claim 27, further comprising detecting an abnormal heart rhythm.34.根据权利要求33所述的方法,其中当检测到异常心律时,停止输送所述驱动气体。34. The method of claim 33, wherein delivery of the drive gas is stopped when an abnormal heart rhythm is detected.35.根据权利要求33所述的方法,其中当检测到异常心律时,输送所述驱动气体的速率改变。35. The method of claim 33, wherein the rate at which the driving gas is delivered is changed when an abnormal heart rhythm is detected.36.根据权利要求35所述的方法,其中所述速率低于所述检测到的心律的速率。36. The method of claim 35, wherein the rate is lower than the rate of the detected heart rhythm.37.根据权利要求36所述的方法,其中所述速率是预定的固定速率。37. The method of claim 36, wherein the rate is a predetermined fixed rate.38.根据权利要求27所述的方法,还包括当观察到所述进入部位的感染时从所述进入部位移除所述套管。38. The method of claim 27, further comprising removing the cannula from the access site when infection of the access site is observed.39.根据权利要求38所述的方法,还包括治疗所述感染和更换所述植入端口中的所述套管。39. The method of claim 38, further comprising treating the infection and replacing the cannula in the implantation port.40.根据权利要求39所述的方法,其中所述套管通过不同的部位被替换,而不是通过不同的位置进入所述端口。40. The method of claim 39, wherein the cannula is replaced through a different location than entering the port through a different location.41.根据权利要求40所述的方法,其中所述套管包括针,并且所述端口包括针可穿透的可穿透隔膜,并且所述不同位置是所述隔膜上的不同区域。41. The method of claim 40, wherein the cannula comprises a needle and the port comprises a needle-penetrable penetrable septum, and the different locations are different regions on the septum.42.一种与外部驱动单元一起使用的可植入心脏辅助导管,所述可植入心脏辅助导管包括:42. An implantable cardiac assist catheter for use with an external drive unit, the implantable cardiac assist catheter comprising:导管主体,所述导管主体具有近侧端部和远侧端部;a catheter body having a proximal end and a distal end;气动执行器,所述气动执行器位于所述导管主体的所述远侧端部,并且被配置为植入所述患者心包囊下方且位于心肌表面上方,所述心肌表面覆盖患者左心室;以及a pneumatic actuator located at the distal end of the catheter body and configured to be implanted below the patient's pericardial sac and above a myocardial surface that covers the patient's left ventricle; and可植入端口,所述可植入端口位于所述导管的所述近侧端部,并且被配置为接收经皮引入的套管,所述端口被连接以通过所述导管主体中的气体腔将从所述套管接收到的驱动气体供应到所述气动执行器。an implantable port located at the proximal end of the catheter and configured to receive a percutaneously introduced cannula, the port connected to pass through a gas lumen in the catheter body The pneumatic actuator is supplied with actuating gas received from the sleeve.43.根据权利要求42所述的可植入心脏辅助导管,其中所述导管主体包括具有导丝腔的远侧尖端,所述导丝腔具有入口端口和出口端口,所述入口端口和所述出口端口都位于所述气动执行器的远侧。43. The implantable cardiac assist catheter of claim 42, wherein the catheter body comprises a distal tip having a guide wire lumen having an inlet port and an outlet port, the inlet port and the The outlet ports are all located on the distal side of the pneumatic actuator.44.根据权利要求43所述的可植入心脏辅助导管,其中所述气体腔是所述导管主体中在所述近侧端部和所述气动执行器之间的唯一腔。44. The implantable cardiac assist catheter of claim 43, wherein the gas lumen is the only lumen in the catheter body between the proximal end and the pneumatic actuator.45.根据权利要求42所述的可植入心脏辅助导管,还包括锚定件,所述锚定件设置在所述导管主体上的所述气动执行器的远侧。45. The implantable cardiac assist catheter of claim 42, further comprising an anchor disposed distal of the pneumatic actuator on the catheter body.46.一种用于可植入心脏辅助导管的外部驱动单元,所述外部驱动单元包括:46. An external drive unit for an implantable cardiac assist catheter, the external drive unit comprising:(a)泵组件;以及(a) pump assembly; and(b)控制电路,所述控制电路被配置为操作所述泵组件,以响应于所述患者的感测到的心律来致动所述可植入心脏辅助导管上的气动执行器。(b) a control circuit configured to operate the pump assembly to actuate a pneumatic actuator on the implantable cardiac assist catheter in response to the patient's sensed heart rhythm.47.根据权利要求46所述的外部驱动单元,还包括连接管,所述连接管具有泵端和经皮端口连接端,所述泵端附接到所述泵组件,所述经皮端口连接端被配置为可移除地附接到可植入端口,所述可植入端口流体连接到所述可植入心脏辅助导管上的所述气动执行器。47. The external drive unit of claim 46, further comprising a connecting tube having a pump end and a percutaneous port connection, the pump end attached to the pump assembly, the percutaneous port connecting The end is configured to be removably attached to an implantable port fluidly connected to the pneumatic actuator on the implantable cardiac assist catheter.48.根据权利要求47所述的外部驱动单元,还包括所述外部驱动单元中的ECG电路,其中所述ECG电路被配置为从至少一个ECG电极接收信号,其中所述至少一个ECG电极被定位并且被配置为检测所述患者的心律。48. The external drive unit of claim 47, further comprising an ECG circuit in the external drive unit, wherein the ECG circuit is configured to receive a signal from at least one ECG electrode, wherein the at least one ECG electrode is positioned and is configured to detect the patient's heart rhythm.49.根据权利要求48所述的外部驱动单元,其中所述连接管包括至少一个导体,所述至少一个导体被配置为可移除地连接到所述可植入端口,所述可植入端口电耦合到一个或多个ECG电极。49. The external drive unit of claim 48, wherein the connecting tube includes at least one conductor configured to be removably connected to the implantable port, the implantable port Electrically coupled to one or more ECG electrodes.50.根据权利要求46所述的外部驱动单元,其中所述控制电路被配置为与由ECG电极测量的所述患者的心律同步地致动所述气动执行器。50. The external drive unit of claim 46, wherein the control circuit is configured to actuate the pneumatic actuator in synchronization with the patient's heart rhythm as measured by ECG electrodes.51.根据权利要求50所述的外部驱动单元,其中所述控制电路被配置为在出现R波峰值时致动所述气动执行器。51. The external drive unit of claim 50, wherein the control circuit is configured to actuate the pneumatic actuator when an R-wave peak occurs.52.根据权利要求50所述的外部驱动单元,其中所述控制电路还被配置为检测异常心律。52. The external drive unit of claim 50, wherein the control circuit is further configured to detect abnormal heart rhythms.53.根据权利要求52所述的外部驱动单元,其中所述控制电路还被配置为当检测到异常心律时停止所述气动执行器的致动。53. The external drive unit of claim 52, wherein the control circuit is further configured to stop actuation of the pneumatic actuator when an abnormal heart rhythm is detected.54.根据权利要求53所述的外部驱动单元,其中所述控制电路还被配置为当检测到异常心律时,以与心律不同步的预定速率致动所述气动执行器。54. The external drive unit of claim 53, wherein the control circuit is further configured to actuate the pneumatic actuator at a predetermined rate that is not synchronized with the heart rhythm when an abnormal heart rhythm is detected.55.根据权利要求53所述的外部驱动单元,其中所述控制电路还被配置为当检测到异常心律时,以相对于所述患者的心律成比例修改的速率致动所述气动执行器。55. The external drive unit of claim 53, wherein the control circuit is further configured to actuate the pneumatic actuator at a rate modified in proportion to the patient's heart rhythm when an abnormal heart rhythm is detected.56.根据权利要求55所述的外部驱动单元,其中所述控制电路还被配置为当检测到心动过速时,相对于所述患者的心律以降低的速率致动所述气动执行器。56. The external drive unit of claim 55, wherein the control circuit is further configured to actuate the pneumatic actuator at a reduced rate relative to the patient's heart rate when tachycardia is detected.57.根据权利要求46所述的外部驱动单元,其中所述泵组件被配置为交替地将所述驱动气体输送到所述气动执行器并且从所述气动执行器抽出所述驱动气体。57. The external drive unit of claim 46, wherein the pump assembly is configured to alternately deliver and withdraw the drive gas to and from the pneumatic actuator.58.根据权利要求57所述的外部驱动单元,其中所述泵组件包括一个连接到阀的泵,其中所述泵被配置为在一个方向上流动驱动气体,并且所述阀被配置为交替地将所述驱动气体输送到所述气动执行器和从所述气动执行器抽出所述驱动气体。58. The external drive unit of claim 57, wherein the pump assembly includes a pump connected to a valve, wherein the pump is configured to flow drive gas in one direction and the valve is configured to alternately The drive gas is delivered to and extracted from the pneumatic actuator.59.根据权利要求57所述的外部驱动单元,其中所述泵组件包括将驱动气体输送到所述气动驱动器的第一泵和从所述气动驱动器移除驱动气体的第二泵。59. The external drive unit of claim 57, wherein the pump assembly includes a first pump that delivers drive gas to the pneumatic drive and a second pump that removes drive gas from the pneumatic drive.
CN202080031174.8A2019-02-262020-02-26 Devices, systems, and methods for percutaneous and synchronized cardiac assistanceActiveCN113727660B (en)

Applications Claiming Priority (3)

Application NumberPriority DateFiling DateTitle
US201962810866P2019-02-262019-02-26
US62/810,8662019-02-26
PCT/US2020/019974WO2020176670A1 (en)2019-02-262020-02-26Apparatus, systems, and methods for percutaneous pneumatic cardiac assistance

Publications (2)

Publication NumberPublication Date
CN113727660Atrue CN113727660A (en)2021-11-30
CN113727660B CN113727660B (en)2025-09-05

Family

ID=72240174

Family Applications (1)

Application NumberTitlePriority DateFiling Date
CN202080031174.8AActiveCN113727660B (en)2019-02-262020-02-26 Devices, systems, and methods for percutaneous and synchronized cardiac assistance

Country Status (7)

CountryLink
US (2)US12097364B2 (en)
EP (2)EP4309723A3 (en)
JP (2)JP7549589B2 (en)
KR (1)KR20220013541A (en)
CN (1)CN113727660B (en)
AU (2)AU2020228377B2 (en)
WO (1)WO2020176670A1 (en)

Families Citing this family (6)

* Cited by examiner, † Cited by third party
Publication numberPriority datePublication dateAssigneeTitle
EP4309723A3 (en)2019-02-262024-07-03Percassist, Inc.Apparatus, systems, and methods for percutaneous pneumatic cardiac assistance
EP4536342A2 (en)*2022-06-092025-04-16Percassist, Inc.Helical pericardial anchor system
AU2023342089A1 (en)*2022-09-152025-03-20Percassist, Inc.Sensors for percutaneous pneumatic cardiac assistance systems
WO2024204027A1 (en)*2023-03-312024-10-03日本ゼオン株式会社Iabp driving device
WO2024257601A1 (en)*2023-06-152024-12-19ソニーグループ株式会社Terminal device and method
WO2025080700A1 (en)*2023-10-112025-04-17Percassist, Inc.Apparatus, systems, and methods for percutaneous pneumatic cardiac assistance

Citations (24)

* Cited by examiner, † Cited by third party
Publication numberPriority datePublication dateAssigneeTitle
US4771765A (en)*1984-02-211988-09-20Choy Daniel S JHeart assist device and method of use
US4925443A (en)*1987-02-271990-05-15Heilman Marlin SBiocompatible ventricular assist and arrhythmia control device
US5084010A (en)*1990-02-201992-01-28Devices For Vascular Intervention, Inc.System and method for catheter construction
US6042532A (en)*1998-03-092000-03-28L. Vad Technology, Inc.Pressure control system for cardiac assist device
US20010041821A1 (en)*1993-06-172001-11-15Wilk Peter J.Intrapericardial assist method
US20020065449A1 (en)*1998-12-212002-05-30Corset, Inc.Cardiac reinforcement device
US20020072679A1 (en)*2000-12-122002-06-13Schock Robert B.Intra-aortic balloon catheter having a fiberoptic sensor
US20020165535A1 (en)*2000-05-162002-11-07Lesh Michael D.Deflectable tip catheter with guidewire tracking mechanism
US20030032936A1 (en)*2001-08-102003-02-13Lederman Robert J.Side-exit catheter and method for its use
US20030187460A1 (en)*1999-08-102003-10-02Chin Albert K.Methods and apparatus for endoscopic cardiac surgery
US20060074484A1 (en)*2004-10-022006-04-06Huber Christoph HMethods and devices for repair or replacement of heart valves or adjacent tissue without the need for full cardiopulmonary support
US20070049806A1 (en)*2002-09-172007-03-01Transoma Medical, Inc.Vascular access port with physiological sensor
US20070093720A1 (en)*2002-09-202007-04-26Fischell David RSystem for detection of different types of cardiac events
US20080064917A1 (en)*2003-10-152008-03-13Eli BarAmplification-Based Cardiac Assist Device
US20080275294A1 (en)*2007-05-012008-11-06Michael GertnerPericardial inserts
CN101415379A (en)*2006-02-142009-04-22萨德拉医学公司Systems and methods for delivering a medical implant
EP2111800A1 (en)*1998-07-292009-10-28Edwards Lifesciences AGTransventricular implant tools and devices
CN101888811A (en)*2007-12-052010-11-17印第安纳大学研究及科技有限公司 Methods and apparatus for delivering anchoring devices to body passage walls
BE1020432A3 (en)*2012-01-052013-10-01Bio Plus Services Bvba METHOD OF STUDYING TEST SUBSTANCE-DEPENDENT TORSADE OF THE POINTES HEART RHYTHMIA IN THERAPIC CAVIA.
CN104918535A (en)*2012-12-242015-09-16萨诺瓦斯股份有限公司Anchored working channel
US20170258521A1 (en)*2016-03-102017-09-14Mayo Foundation For Medical Education And ResearchPericardial modification devices and methods
WO2017161166A1 (en)*2016-03-162017-09-21Avinger, Inc.Atherectomy catheters and occlusion crossing devices
US20170368246A1 (en)*2016-06-232017-12-28The Texas A&M University SystemFully Implantable Direct Myocardium Assist Device
CN107532168A (en)*2015-02-232018-01-02克里斯珀医疗股份公司 Materials and methods for the treatment of hemoglobinopathies

Family Cites Families (19)

* Cited by examiner, † Cited by third party
Publication numberPriority datePublication dateAssigneeTitle
IT1155105B (en)*1982-03-031987-01-21Roberto Parravicini PLANT DEVICE TO SUPPORT THE MYOCARDIUM ACTIVITY
SE454942B (en)1986-05-221988-06-13Astra Tech Ab HEART HELP DEVICE FOR INOPERATION IN BROSTHALAN
US5217482A (en)*1990-08-281993-06-08Scimed Life Systems, Inc.Balloon catheter with distal guide wire lumen
US5713954A (en)*1995-06-131998-02-03Abiomed R&D, Inc.Extra cardiac ventricular assist device
US6059750A (en)1996-08-012000-05-09Thomas J. FogartyMinimally invasive direct cardiac massage device and method
JP2001524330A (en)1997-07-182001-12-04バスカ, インコーポレイテッド Method and apparatus for percutaneous access to an implant port
WO1999022784A1 (en)1997-11-031999-05-14Cardio Technologies, Inc.Method and apparatus for assisting a heart to pump blood
US6585635B1 (en)*1999-09-172003-07-01Core Medical, Inc.Method and system for pericardial modification
US6602182B1 (en)2000-11-282003-08-05Abiomed, Inc.Cardiac assistance systems having multiple fluid plenums
US7468029B1 (en)2001-06-042008-12-23Robertson Jr Abel LProgressive biventricular diastolic support device
US7887478B2 (en)*2003-10-312011-02-15Sunshine Heart Company Pty LtdPercutaneous gas-line
US20070073218A1 (en)*2005-09-262007-03-29Lilip LauInflatable cardiac device for treating and preventing ventricular remodeling
WO2007123997A2 (en)2006-04-192007-11-01Beth Israel Deaconess Medical CenterPericardial reinforcement device
US8092363B2 (en)2007-09-052012-01-10Mardil, Inc.Heart band with fillable chambers to modify heart valve function
WO2010042018A1 (en)*2008-10-102010-04-15Milux Holding S.A.Heart help device, system and method
US10220128B1 (en)2008-11-062019-03-05Allan R. RobinsonImplanted cardiac device to treat heart failure
DE102013200148A1 (en)2013-01-082014-07-10AdjuCor GmbH Plug system for a cardiac assist device
WO2019055612A1 (en)2017-09-132019-03-21Mardil, Inc.Cardiac treatment system and method
EP4309723A3 (en)2019-02-262024-07-03Percassist, Inc.Apparatus, systems, and methods for percutaneous pneumatic cardiac assistance

Patent Citations (24)

* Cited by examiner, † Cited by third party
Publication numberPriority datePublication dateAssigneeTitle
US4771765A (en)*1984-02-211988-09-20Choy Daniel S JHeart assist device and method of use
US4925443A (en)*1987-02-271990-05-15Heilman Marlin SBiocompatible ventricular assist and arrhythmia control device
US5084010A (en)*1990-02-201992-01-28Devices For Vascular Intervention, Inc.System and method for catheter construction
US20010041821A1 (en)*1993-06-172001-11-15Wilk Peter J.Intrapericardial assist method
US6042532A (en)*1998-03-092000-03-28L. Vad Technology, Inc.Pressure control system for cardiac assist device
EP2111800A1 (en)*1998-07-292009-10-28Edwards Lifesciences AGTransventricular implant tools and devices
US20020065449A1 (en)*1998-12-212002-05-30Corset, Inc.Cardiac reinforcement device
US20030187460A1 (en)*1999-08-102003-10-02Chin Albert K.Methods and apparatus for endoscopic cardiac surgery
US20020165535A1 (en)*2000-05-162002-11-07Lesh Michael D.Deflectable tip catheter with guidewire tracking mechanism
US20020072679A1 (en)*2000-12-122002-06-13Schock Robert B.Intra-aortic balloon catheter having a fiberoptic sensor
US20030032936A1 (en)*2001-08-102003-02-13Lederman Robert J.Side-exit catheter and method for its use
US20070049806A1 (en)*2002-09-172007-03-01Transoma Medical, Inc.Vascular access port with physiological sensor
US20070093720A1 (en)*2002-09-202007-04-26Fischell David RSystem for detection of different types of cardiac events
US20080064917A1 (en)*2003-10-152008-03-13Eli BarAmplification-Based Cardiac Assist Device
US20060074484A1 (en)*2004-10-022006-04-06Huber Christoph HMethods and devices for repair or replacement of heart valves or adjacent tissue without the need for full cardiopulmonary support
CN101415379A (en)*2006-02-142009-04-22萨德拉医学公司Systems and methods for delivering a medical implant
US20080275294A1 (en)*2007-05-012008-11-06Michael GertnerPericardial inserts
CN101888811A (en)*2007-12-052010-11-17印第安纳大学研究及科技有限公司 Methods and apparatus for delivering anchoring devices to body passage walls
BE1020432A3 (en)*2012-01-052013-10-01Bio Plus Services Bvba METHOD OF STUDYING TEST SUBSTANCE-DEPENDENT TORSADE OF THE POINTES HEART RHYTHMIA IN THERAPIC CAVIA.
CN104918535A (en)*2012-12-242015-09-16萨诺瓦斯股份有限公司Anchored working channel
CN107532168A (en)*2015-02-232018-01-02克里斯珀医疗股份公司 Materials and methods for the treatment of hemoglobinopathies
US20170258521A1 (en)*2016-03-102017-09-14Mayo Foundation For Medical Education And ResearchPericardial modification devices and methods
WO2017161166A1 (en)*2016-03-162017-09-21Avinger, Inc.Atherectomy catheters and occlusion crossing devices
US20170368246A1 (en)*2016-06-232017-12-28The Texas A&M University SystemFully Implantable Direct Myocardium Assist Device

Also Published As

Publication numberPublication date
KR20220013541A (en)2022-02-04
JP7549589B2 (en)2024-09-11
US20250041583A1 (en)2025-02-06
CN113727660B (en)2025-09-05
EP3930583A1 (en)2022-01-05
EP4309723A3 (en)2024-07-03
EP3930583A4 (en)2022-11-30
EP4309723A2 (en)2024-01-24
WO2020176670A1 (en)2020-09-03
US20210379357A1 (en)2021-12-09
EP3930583B1 (en)2023-11-29
AU2020228377B2 (en)2024-11-14
AU2020228377A1 (en)2021-10-14
AU2025200907A1 (en)2025-02-27
JP2024159951A (en)2024-11-08
JP2022522193A (en)2022-04-14
US12097364B2 (en)2024-09-24

Similar Documents

PublicationPublication DateTitle
CN113727660B (en) Devices, systems, and methods for percutaneous and synchronized cardiac assistance
US10537731B2 (en)Transvenous mediastinum access for the placement of cardiac pacing and defibrillation electrodes
US8636639B2 (en)Signal transmitting and lesion excluding heart implants for pacing, defibrillating, and/or sensing of heart beat
CA2566805C (en)Device for epicardial support and/or the assuming of cardiac activity
US9597514B2 (en)Epicardial heart rhythm management devices, systems and methods
US11020075B2 (en)Implantation of an active medical device using the internal thoracic vasculature
KR101762940B1 (en)Intra―aortic balloon pump and driver
US6282445B1 (en)Passive defibrillation electrodes for use with cardiac assist device
US6918870B1 (en)Assist device for the failing heart
US6416493B1 (en)Method and system for the treatment of hyperkinetic atrial arrhythmia
US20030074039A1 (en)Devices and methods for vagus nerve stimulation
US20140206973A1 (en)Devices, systems, and methods for epicardial cardiac monitoring
WO2011053382A1 (en)Deflectable subselecting catheter
EP2852429A1 (en)Methods, systems, and devices relating to a removable percutaneous interface line
US20170080137A1 (en)Cardiac compression device having passive and active chambers
KR101249265B1 (en)Ventricular assist device having cardioverter defibrillator
WO2025080700A1 (en)Apparatus, systems, and methods for percutaneous pneumatic cardiac assistance
US20210379356A1 (en)Cardiac Compression Device Having Passive and Active Chambers
KR101070810B1 (en) Conduit for Ventricular Assist Device with Electrode Attached

Legal Events

DateCodeTitleDescription
PB01Publication
PB01Publication
SE01Entry into force of request for substantive examination
SE01Entry into force of request for substantive examination
GR01Patent grant
GR01Patent grant

[8]ページ先頭

©2009-2025 Movatter.jp