Movatterモバイル変換


[0]ホーム

URL:


CN113701356B - Gas water heating system and control method thereof - Google Patents

Gas water heating system and control method thereof
Download PDF

Info

Publication number
CN113701356B
CN113701356BCN202110975179.2ACN202110975179ACN113701356BCN 113701356 BCN113701356 BCN 113701356BCN 202110975179 ACN202110975179 ACN 202110975179ACN 113701356 BCN113701356 BCN 113701356B
Authority
CN
China
Prior art keywords
water
pipe
temperature
preheating
circulating
Prior art date
Legal status (The legal status is an assumption and is not a legal conclusion. Google has not performed a legal analysis and makes no representation as to the accuracy of the status listed.)
Active
Application number
CN202110975179.2A
Other languages
Chinese (zh)
Other versions
CN113701356A (en
Inventor
卢宇聪
唐元锋
李罗标
Current Assignee (The listed assignees may be inaccurate. Google has not performed a legal analysis and makes no representation or warranty as to the accuracy of the list.)
Guangdong Vanward New Electric Co Ltd
Original Assignee
Guangdong Vanward New Electric Co Ltd
Priority date (The priority date is an assumption and is not a legal conclusion. Google has not performed a legal analysis and makes no representation as to the accuracy of the date listed.)
Filing date
Publication date
Application filed by Guangdong Vanward New Electric Co LtdfiledCriticalGuangdong Vanward New Electric Co Ltd
Priority to CN202110975179.2ApriorityCriticalpatent/CN113701356B/en
Publication of CN113701356ApublicationCriticalpatent/CN113701356A/en
Application grantedgrantedCritical
Publication of CN113701356BpublicationCriticalpatent/CN113701356B/en
Activelegal-statusCriticalCurrent
Anticipated expirationlegal-statusCritical

Links

Images

Classifications

Landscapes

Abstract

The invention relates to a gas hot water system and a control method thereof. If the water inlet temperature is lower than the first preset temperature, the reclaimed water in the circulating water path is preheated. And when the temperature of the inlet water reaches a second preset temperature, stopping preheating. Because the water inlet pipe and the cold water pipe and/or the water return pipe are heated more and more simultaneously, when a user bathes, water entering the water heater before ignition and in the ignition process is preheated, and the temperature drop amplitude of bathing water is reduced. And if the water inlet temperature is higher than the first preset temperature, controlling the ignition of the water heater to preheat. And when the water quantity circulated in the circulating water path reaches the energy-saving circulating total water quantity Qe, stopping preheating. Because the energy-saving circulating total water quantity Qe is equal to the sum of the preheating total water quantity Q0 and the correction coefficient, and the correction coefficient is less than 100 percent, the preheating circulating water quantity is effectively reduced, the preheating part of a cold water pipe or a water return pipe is reduced, the energy is saved, and the aim of effectively saving energy and preheating is fulfilled.

Description

Gas water heating system and control method thereof
Technical Field
The invention relates to the technical field of water heating equipment, in particular to a gas water heating system and a control method thereof.
Background
Along with pursuit of users on bathing comfort, a gas water heater with a preheating function appears on the market, namely, a circulating water path is heated in advance before bathing so as to meet the bathing requirement that the users can heat immediately after opening.
The traditional gas water heater can correct the acquired preheating time in order to prevent the waste of hot water caused by the fact that redundant preheated hot water enters a circulating pipeline, so that the energy-saving preheating effect is realized. However, this control method neglects the comfort of energy-saving preheating, resulting in that a part of cold water is mixed with the preheated hot water in the hot water pipe during the bathing process, such as: the ignition of the gas water heater generally needs 2-3 seconds, if the temperature of tap water of a water inlet pipe of the water heater is very low, frozen water for 2-3 seconds enters a hot water pipe before ignition, so that the bathing water temperature of a user can be greatly reduced, and the use comfort of the user is seriously influenced.
Disclosure of Invention
The first technical problem to be solved by the invention is to provide a control method of a gas hot water system, which can realize the reduction of preheating time and energy conservation; but also can reduce the temperature drop amplitude of the bath water and improve the bath comfort.
The second technical problem to be solved by the invention is to provide a gas water heating system, which can realize the reduction of preheating time and energy conservation; but also can reduce the temperature drop amplitude of the bath water and improve the bath comfort.
The first technical problem is solved by the following technical scheme:
a control method of a gas hot water system comprises a water heater, a hot water pipe, a water inlet pipe and a cold water pipe communicated with the water inlet pipe, wherein the water inlet pipe and the hot water pipe are respectively and correspondingly communicated with a water inlet end and a water outlet end of the water heater; a connecting pipe is communicated between the hot water pipe and the cold water pipe; and/or a water return pipe is communicated between the hot water pipe and the water inlet pipe; so as to form a circulating water path, and the control method of the gas hot water system comprises the following steps: acquiring the temperature of inlet water in the water inlet pipe; if the water inlet temperature is lower than or equal to a first preset temperature, controlling the water heater to ignite, preheating the water in the circulating water path to a second preset temperature, and stopping preheating; if the water inlet temperature is higher than the first preset temperature, controlling the ignition of the water heater to preheat the water in the circulating water path according to the pre-stored energy-saving circulating total water quantity Qe, and stopping preheating when the circulating water quantity in the circulating water path reaches the energy-saving circulating total water quantity Qe; the energy-saving cycle total water quantity Qe is equal to the total preheating water quantity Q0 multiplied by a correction coefficient, the total preheating water quantity Q0 is the total water quantity required when the water inlet temperature of the first preset temperature is preheated to the second preset temperature, and the correction coefficient is smaller than 100%.
Compared with the background art, the control method of the gas water heating system has the following beneficial effects: in the preheating process, acquiring the inlet water temperature in the water inlet pipe; and comparing the obtained inlet water temperature with a first preset temperature. If the water inlet temperature is lower than the first preset temperature, the water heater is controlled to be ignited to preheat water in the circulating water channel. At the moment, the preheating is stopped when the inlet water temperature reaches a second preset temperature by taking the inlet water temperature as a standard. Because the water inlet pipe and the cold water pipe and/or the water return pipe are heated simultaneously, when a user bathes, water entering the water heater before ignition and in the ignition process is preheated, so that cold water entering the water heater at the initial stage of bathing is very little, and the temperature drop amplitude of bathing water is favorably reduced. And if the water inlet temperature is higher than the first preset temperature, controlling the ignition of the water heater to preheat. At this time, the preheating is stopped when the amount of water circulating in the circulating water passage reaches the energy-saving circulating total water amount Qe, based on the energy-saving circulating total water amount Qe. Because the energy-saving circulating total water quantity Qe is equal to the sum of the preheating total water quantity Q0 multiplied by the correction coefficient, and the correction coefficient is less than 100 percent, the preheating circulating water quantity is effectively reduced, the preheating part of a cold water pipe or a water return pipe is reduced, the energy is saved, and the purpose of effectively saving energy and preheating is realized. Therefore, the control method of the gas hot water system utilizes the judgment between the water inlet temperature and the first preset temperature to carry out classified preheating on the water in the circulating water path, thereby reducing the preheating circulating water quantity and saving energy; but also can reduce the temperature drop amplitude of the bath water and improve the bath comfort.
In one embodiment, the method further comprises, before: acquiring the temperature of inlet water in the water inlet pipe; when the water inlet temperature is higher than the first preset temperature, controlling the water heater to ignite, preheating water in the circulating water path, and starting timing; when the water in the circulating water path is preheated to a second preheating temperature, acquiring the total preheating time T0 of the water heater and the average water flow q in the circulating water pathv (ii) a According to the formula Qe = T0 × qv And (A), calculating the total water quantity Qe of the energy-saving cycle, and pre-storing the total water quantity Qe in the water heater as an operation parameter in the subsequent preheating process, wherein A is a correction coefficient.
In one embodiment, the average water flow q in the circulating water path is obtainedv Comprises the following steps: when the water in the circulating water path starts to be preheated, acquiring the real-time water flow in the circulating water path once every preset time, and recording the real-time water flow as qn Wherein n is a positive integer; when the circulating water pathWhen the water in the water tank is preheated to the second preheating temperature, according to the formula qv =(q1 +q2 +……qn ) N, obtaining the average water flow q in the circulating water pathv
In one embodiment, the correction factor is controlled to be 60% to 80%.
In one embodiment, after the step of obtaining the temperature of the inlet water in the inlet pipe, the method further includes: judging whether the water heater meets a circulating preheating condition or not; and when the water heater meets the circulating preheating condition, executing the step of comparing the water inlet temperature with the first preset temperature.
In one embodiment, the method further comprises: and when the water heater does not meet the circulation preheating condition, controlling the water heater to be in a standby state.
In one embodiment, the loop preheating condition is any one of an all-weather mode, a reservation service mode, a jog mode, and a single loop mode.
In one embodiment, before the step of obtaining the temperature of the inlet water in the inlet pipe, the method further includes: turning on a display in the water heater and selecting a preheating function in the display.
In one embodiment, the first preset temperature is 12-18 ℃.
The second technical problem is solved by the following technical solutions:
a gas water heating system, which adopts the control method of the gas water heating system, comprises: a water heater; the water inlet pipe and the hot water pipe are respectively and correspondingly communicated with the water inlet end of the water heater and the water outlet end of the water heater, and the cold water pipe is communicated with the water inlet pipe; a connecting pipe is communicated between the hot water pipe and the cold water pipe; and/or a water return pipe is communicated between the hot water pipe and the water inlet pipe to form a circulating water path.
Compared with the background art, the gas water heating system has the following beneficial effects: by adopting the control method of the gas hot water system, the inlet water temperature in the water inlet pipe is obtained in the preheating process; and comparing the obtained inlet water temperature with a first preset temperature. And if the temperature of the inlet water is lower than the first preset temperature, controlling the ignition of the water heater to preheat the water in the circulating water path. At this time, the preheating is stopped when the water inlet temperature reaches the second preset temperature, based on the water inlet temperature. Because the water inlet pipe and the cold water pipe and/or the water return pipe are heated simultaneously, when a user bathes, water entering the water heater before ignition and in the ignition process is preheated, so that cold water entering the water heater at the initial stage of bathing is very little, and the temperature drop amplitude of bathing water is favorably reduced. And if the water inlet temperature is higher than the first preset temperature, controlling the ignition of the water heater to preheat. At this time, the preheating is stopped when the amount of water circulating in the circulating water passage reaches the energy-saving circulating total water amount Qe, based on the energy-saving circulating total water amount Qe. Because the energy-saving circulating total water quantity Qe is equal to the sum of the preheating total water quantity Q0 and the correction coefficient, and the correction coefficient is less than 100 percent, the preheating circulating water quantity is effectively reduced, the preheating part of a cold water pipe or a water return pipe is reduced, the energy is saved, and the aim of effectively saving energy and preheating is fulfilled. Therefore, the control method of the gas hot water system utilizes the judgment between the inlet water temperature and the first preset temperature to carry out classified preheating on the water in the circulating water channel, thereby reducing the preheating circulating water quantity and saving energy; but also can reduce the temperature drop amplitude of the bath water and improve the bath comfort.
In one embodiment, the water heater comprises a heat exchanger, a burner and a first temperature sensor, the water inlet pipe and the hot water pipe are respectively communicated with two opposite ends of the heat exchanger, the first temperature sensor is used for detecting the temperature of inlet water between the water inlet pipe and the heat exchanger, and the burner is used for providing heat for the heat exchanger.
In one embodiment, the gas-fired water heating system further comprises a water consumption point, a hot water end of the water consumption point is communicated with the hot water pipe, a cold water end of the water consumption point is communicated with the cold water pipe, and the connecting pipe is communicated between the hot water end of the water consumption point and the cold water end of the water consumption point.
Drawings
The accompanying drawings, which are incorporated in and constitute a part of this application, illustrate embodiments of the invention and, together with the description, serve to explain the invention and not to limit the invention.
In order to more clearly illustrate the technical solutions in the embodiments of the present invention, the drawings needed to be used in the description of the embodiments will be briefly introduced below, and it is obvious that the drawings in the following description are only some embodiments of the present invention, and it is obvious for those skilled in the art to obtain other drawings based on these drawings without creative efforts.
FIG. 1 is a first flowchart of a method for controlling a gas-fired water heating system according to an embodiment;
FIG. 2 is a second flowchart illustrating a method for controlling a gas-fired water heating system according to an embodiment;
fig. 3 is a flow chart three of a control method of the gas-fired water heating system according to an embodiment;
FIG. 4 is a fourth flowchart illustrating a control method of the gas-fired hot water system according to an embodiment;
FIG. 5 is a schematic diagram of a gas-fired water heating system according to an embodiment;
fig. 6 is a schematic structural diagram of a gas-fired hot water system in another embodiment.
Reference numerals:
100. a gas fired water heating system; 110. a water heater; 111. a heat exchanger; 112. a first temperature sensor; 113. a second temperature sensor; 114. a water pump; 115. a water inlet nozzle; 116. a water outlet nozzle; 117. a water return nozzle; 120. a water inlet pipe; 130. a hot water pipe; 140. a water return pipe; 141. a first check valve; 150. a cold water pipe; 160. a connecting pipe; 161. a second one-way valve; 170. water consumption; 171. a hot water end; 172. and (5) a cold water end.
Detailed Description
In order to make the aforementioned objects, features and advantages of the present invention comprehensible, embodiments accompanied with figures are described in detail below. In the following description, numerous specific details are set forth in order to provide a thorough understanding of the present invention. This invention may, however, be embodied in many different forms and should not be construed as limited to the embodiments set forth herein.
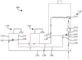
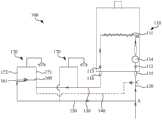
In an embodiment, referring to fig. 1, fig. 5 and fig. 6, a control method of a gas hot water system includes that a gashot water system 100 includes awater heater 110, ahot water pipe 130, awater inlet pipe 120 and acold water pipe 150 communicated with thewater inlet pipe 120, thewater inlet pipe 120 and thehot water pipe 130 are respectively communicated with a water inlet end and a water outlet end of thewater heater 110; a connectingpipe 160 is communicated between thehot water pipe 130 and thecold water pipe 150; and/or awater return pipe 140 is communicated between thehot water pipe 130 and thewater inlet pipe 120; so as to form a circulating water path, and the control method of the gas hot water system comprises the following steps:
s100, acquiring the temperature of inlet water in thewater inlet pipe 120;
s200, if the temperature of inlet water is less than or equal to a first preset temperature, controlling thewater heater 110 to ignite, preheating water in the circulating water path to a second preset temperature, and stopping preheating;
s300, if the water inlet temperature is higher than a first preset temperature, controlling thewater heater 110 to ignite to preheat water in a circulating water path according to the pre-stored energy-saving circulating total water quantity Qe, and stopping preheating when the circulating water quantity in the circulating water path reaches the energy-saving circulating total water quantity Qe; the energy-saving cycle total water quantity Qe is equal to the total preheating water quantity Q0 multiplied by a correction coefficient, the total preheating water quantity Q0 is the total water quantity required when the water inlet temperature of the first preset temperature is preheated to the second preset temperature, and the correction coefficient is smaller than 100%.
In the control method of the gas water heating system, the inlet water temperature in theinlet pipe 120 is obtained in the preheating process; and comparing the acquired inlet water temperature with a first preset temperature. And if the temperature of the inlet water is lower than the first preset temperature, controlling thewater heater 110 to ignite to preheat the water in the circulating water channel. At this time, the preheating is stopped when the water inlet temperature reaches the second preset temperature, based on the water inlet temperature. Since theinlet pipe 120 and thecold water pipe 150 and/or thereturn pipe 140 are heated simultaneously, when a user takes a bath, the water entering thewater heater 110 before and during the ignition process is preheated, so that the cold water entering thewater heater 110 at the initial stage of the bath (for example, water in section AB before the water inlet end of the heat exchanger 111 in fig. 5) is very little, which is beneficial to reducing the temperature drop amplitude of the bath water. And if the inlet water temperature is higher than the first preset temperature (which indicates that the inlet water temperature is higher and the influence of cold water entering thewater heater 110 on bath water is less), controlling the ignition of thewater heater 110 to preheat. At this time, the preheating is stopped when the amount of water circulating in the circulation water passage reaches the energy-saving circulation total water amount Qe, based on the energy-saving circulation total water amount Qe. Because the energy-saving circulating total water quantity Qe is equal to the sum of the preheating total water quantity Q0 and the correction coefficient, and the correction coefficient is less than 100 percent, the preheating circulating water quantity is effectively reduced, the preheating part of thecold water pipe 150 or thewater return pipe 140 is reduced, the energy is saved, and the aim of effectively saving energy and preheating is fulfilled. Therefore, the control method of the gas hot water system utilizes the judgment between the water inlet temperature and the first preset temperature to carry out classified preheating on the water in the circulating water path, thereby reducing the preheating circulating water quantity and saving energy; but also can reduce the temperature drop amplitude of bath water and improve the bath comfort.
The control method of the gas water heating system according to the present embodiment may be applied to the gaswater heating system 100 having thereturn pipe 140, or may be applied to the gaswater heating system 100 not having thereturn pipe 140. When the gaswater heating system 100 does not have thewater return pipe 140, aconnection pipe 160 may be communicated between thehot water pipe 130 and thecold water pipe 150, so that a circulation waterway is formed in the gaswater heating system 100. Such as: the circulating water path may be formed between thewater inlet pipe 120, the heat exchanger 111, thehot water pipe 130, thewater return pipe 140 and thewater inlet pipe 120, or may be formed by thewater inlet pipe 120, the heat exchanger 111, thehot water pipe 130, the connectingpipe 160, thecold water pipe 150 and thewater inlet pipe 120, etc.; of course, the circulating waterway may include both of the above-mentioned waterways.
It should be noted that the correction factor is less than 100%, that is, the total energy-saving circulating water amount Qe is less than the total preheating water amount Q0, so that the preheating circulating water amount of thecold water pipe 150 or thewater return pipe 140 is reduced, which can effectively reduce the heat loss in thecold water pipe 150 or thewater return pipe 140, so that the preheating part is mainly concentrated in thehot water pipe 130, and the preheating efficiency is improved. The value of the correction factor can be determined according to the ratio between the lengths of the combined hot andcold water pipes 130. Such as: the correction factor can be, but is not limited to, 60% -80%; and may be 65% to 75% or the like.
Specifically, the correction coefficient was 70%.
In an embodiment, referring to fig. 2, the method further includes, before:
s400, acquiring the temperature of inlet water in thewater inlet pipe 120;
s500, when the water inlet temperature is higher than a first preset temperature, controlling thewater heater 110 to ignite, preheating water in the circulating water path, and starting timing;
s600, when the water in the circulating water path is preheated to a second preheating temperature, acquiring the total preheating time T0 of thewater heater 110 and the average water flow q in the circulating water pathv
S700, according to the formula Qe = T0 × qv And xAA, calculating the total water quantity Qe of the energy-saving cycle, and pre-storing the total water quantity Qe in thewater heater 110 as an operation parameter in the subsequent preheating process, wherein A is a correction coefficient.
Therefore, the process of obtaining the total water quantity Qe of the energy-saving cycle is performed based on the inlet water temperature being higher than the first preset temperature. When the temperature of the inlet water is higher than the first preset temperature, thewater heater 110 is controlled to ignite, the circulating water path is preheated, and timing is started. Taking the preheating temperature as a standard, when the temperature of the inlet water reaches the second preheating temperature, it indicates that the water in theinlet pipe 120, thecold water pipe 150 or thereturn water pipe 140 is preheated, and the obtained time is the total preheating time T0. Therefore, the total preheating water quantity Q0 can be calculated, and the embodiment corrects the total preheating water quantity Q0, so as to reduce the preheating circulating water quantity of thecold water pipe 150 or thewater return pipe 140, ensure that the preheating time is concentrated in thehot water pipe 130, and greatly improve the utilization rate of energy.
It should be noted that the pre-stored data of the total water amount Qe of the energy saving cycle may be stored when thewater heater 110 is operated for the first time (for example, data obtained by an installer operating program when thewater heater 110 is installed); or can be completed in the last preheating process of thewater heater 110 before the bath; alternatively, thewater heater 110 is operated periodically according to a built-in program during standby, and the data of the total energy-saving circulation water amount Qe is updated and replaced. Meanwhile, the data of the total water quantity Qe of the energy-saving cycle is acquired based on the fact that the temperature of the inlet water is higher than the first preset temperature, so that the preheating of thecold water pipe 150 or thewater return pipe 140 can be reduced as much as possible during energy-saving preheating, and the fuel gas is further saved.
In addition, the subsequent preheating process in the present embodiment is understood as: and obtaining the preheating process of any time after the operation of the energy-saving cycle total water quantity Qe.
Further, please refer to fig. 4, S600, obtaining the average water flow q in the circulation water pathv Comprises the following steps:
s610, when the water in the circulating water path starts to be preheated, acquiring the real-time water flow in the circulating water path once every preset time, and recording the real-time water flow as qn Wherein n is a positive integer;
s620, when the water in the circulating water path is preheated to a second preheating temperature, according to a formula qv =(q1 +q2 +……qn ) Acquiring the average water flow q in the circulating water pathv . Thus, the present embodiment adopts an averaging method, so that the obtained average water flow q is obtainedv The data is more accurate, thereby ensuring the amount of preheating circulation water required for preheating and effectively reducing the preheating part in thecold water pipe 150 or thereturn water pipe 140. In an embodiment, referring to fig. 3, after the step of obtaining the temperature of the inlet water in theinlet pipe 120 in S100, the method further includes:
s110, judging whether thewater heater 110 meets a circulating preheating condition;
and S120, when thewater heater 110 meets the circulating preheating condition, executing a comparison step of the inlet water temperature and a first preset temperature. Therefore, the present embodiment adds the execution condition before the comparison between the inlet water temperature and the first preset temperature is executed. Only when thewater heater 110 satisfies the circulation preheating condition, thewater heater 110 performs the subsequent ordinary preheating and energy-saving preheating processes.
Further, referring to fig. 3, the method further includes: and S130, when thewater heater 110 does not meet the circulating preheating condition, controlling thewater heater 110 to be in a standby state, and judging to obtain common preheating and energy-saving preheating is not needed.
It should be noted that the circulation preheating condition may be any one of an all-weather mode, a reservation service mode, a jog mode, and a single circulation mode; of course, the cyclic preheat condition may be other modes of operation. The all-weather mode is a mode in which the temperature sensor monitors the temperature of water in thewater heater 110 all day long, and the operation is started when the temperature is lowered and stopped when the temperature is reached, that is, the set time corresponding to the reservation service mode is 0h to 24h. The subscription service mode should be understood as that the user sets a cycle preheating time in advance, for example, 6 to 8 pm, during which thewater heater 110 automatically operates to preheat. The inching mode is a mode in which a user activates a button or a valve or the like as required to drive thewater heater 110 to run a preheating program, such as: in the water control mode, a user can start and stop the switch on the water mixing valve once to trigger thewater heater 110 to run a preheating program. And single circulation mode is when needing to preheat, and the single circulation button on remote controller or cell-phone APP etc. is clicked to press, andwater heater 110 opens the circulation and preheats, stops preheating after the temperature reaches the temperature that sets up.
In an embodiment, referring to fig. 3, before the step of obtaining the temperature of the inlet water in theinlet pipe 120 in S100, the method further includes: s800, starting a display in thewater heater 110, and selecting a preheating function in the display, so that a user can conveniently select the preheating function.
In one embodiment, the first predetermined temperature is 12 ℃ to 18 ℃. In the present embodiment, the first preheating temperature is 15 ℃. In addition, the second preset temperature can be determined according to the actual requirement of the user on the hot water temperature, for example, the second preset temperature is set to be 30-70 ℃; of course, the temperature may be set to 40 ℃ to 60 ℃.
In an embodiment, referring to fig. 5 and fig. 6, a gaswater heating system 100 is adopted in the control method of the gas water heating system in any one of the above embodiments, and the gaswater heating system 100 includes: awater heater 110, ahot water pipe 130, awater inlet pipe 120, and acold water pipe 150. Thewater inlet pipe 120 and thehot water pipe 130 are respectively and correspondingly communicated with the water inlet end of thewater heater 110 and the water outlet end of thewater heater 110. Thecold water pipe 150 is connected to thewater inlet pipe 120. A connectingpipe 160 is communicated between thehot water pipe 130 and thecold water pipe 150; and/or, areturn pipe 140 is communicated between thehot water pipe 130 and thewater inlet pipe 120 to form a circulation water path.
The gashot water system 100 adopts the above control method of the gas hot water system, and obtains the water inlet temperature in thewater inlet pipe 120 during the preheating process; and comparing the acquired inlet water temperature with a first preset temperature. And if the temperature of the inlet water is lower than the first preset temperature, controlling thewater heater 110 to ignite to preheat the water in the circulating water channel. At this time, the preheating is stopped when the water inlet temperature reaches the second preset temperature, based on the water inlet temperature. Because thewater inlet pipe 120, thecold water pipe 150 and/or thewater return pipe 140 are heated at the same time, when a user bathes, water entering thewater heater 110 before and during ignition is preheated, so that little cold water enters thewater heater 110 at the initial stage of bathing, and the temperature drop amplitude of bathing water is reduced. And if the inlet water temperature is higher than the first preset temperature, controlling the ignition of thewater heater 110 to preheat. At this time, the preheating is stopped when the preheating time of thewater heater 110 reaches the energy-saving preheating time Te based on the energy-saving preheating time Te. Because the energy-saving preheating time Te is equal to the total preheating time T0 multiplied by the correction coefficient, and the correction coefficient is less than 100%, the preheating time is effectively reduced, the preheating part of thecold water pipe 150 or thewater return pipe 140 is reduced, the energy is saved, and the aim of effectively saving energy and preheating is fulfilled. Therefore, the control method of the gas hot water system utilizes the judgment between the water inlet temperature and the first preset temperature to carry out classified preheating on the water in the circulating water path, thereby not only reducing the preheating time and saving the energy; but also can reduce the temperature drop amplitude of bath water and improve the bath comfort.
Specifically, referring to fig. 5, thewater heater 110 is provided with awater inlet nozzle 115 and awater outlet nozzle 116, thewater inlet nozzle 115 is communicated with the water inlet end of the heat exchanger 111, and thewater outlet nozzle 116 is communicated with the water outlet end of the heat exchanger 111. Thewater inlet pipe 120 is connected to thewater inlet nozzle 115. Thehot water pipe 130 is connected to thewater outlet nozzle 116.
It should be noted that the circulating water path may be formed between thewater inlet pipe 120, the heat exchanger 111, thehot water pipe 130, thewater return pipe 140 and thewater inlet pipe 120, or may be formed by thewater inlet pipe 120, the heat exchanger 111, thehot water pipe 130, the connectingpipe 160, thecold water pipe 150 and thewater inlet pipe 120, etc.; of course, the circulating water path may include both of the above-mentioned water paths.
Further, referring to fig. 5, thewater heater 110 includes a heat exchanger 111, a burner, and afirst temperature sensor 112. Theinlet pipe 120 and thehot water pipe 130 are respectively communicated with opposite ends of the heat exchanger 111. Thefirst temperature sensor 112 is used for detecting the temperature of the inlet water between theinlet pipe 120 and the heat exchanger 111. The burner is used to provide heat to the heat exchanger 111. In this way, the temperature of the inlet water in theinlet pipe 120 can be obtained in real time through thefirst temperature sensor 112, so that thewater heater 110 can perform normal preheating or energy-saving preheating correspondingly.
In one embodiment, referring to fig. 5, the gas-firedhot water system 100 further includes awater consumption point 170. Thehot water end 171 of thewater consumption point 170 communicates with thehot water pipe 130. Thecold water end 172 of thewater consumption point 170 is in communication with thecold water pipe 150. Theconnection pipe 160 communicates between ahot water end 171 of thewater usage point 170 and acold water end 172 of thewater usage point 170. In this manner, theconnection pipe 160 is connected between thehot water end 171 of thewater consumption point 170 and thecold water end 172 of thewater consumption point 170, so that the water flow can completely go through thehot water pipe 130 and thecold water pipe 150, so as to sufficiently preheat thehot water pipe 130 and thecold water pipe 150.
Further, referring to fig. 5, the number of the water consumption points 170 is two or more, and the two or morewater consumption points 170 are connected in parallel between thehot water pipe 130 and thecold water pipe 150.
It should be noted that when the gas-firedhot water system 100 employs thenon-return pipe 140, theconnection pipe 160 may communicate between thehot water end 171 and thecold water end 172 of anywater usage point 170. However, theconnection pipe 160 is connected between thehot water end 171 and thecold water end 172 which are farthest from thewater consumption point 170 of thewater heater 110, so that the preheating effect is more excellent. When the gaswater heating system 100 adopts thewater return pipe 140, one end of thewater return pipe 140 can be connected to thehot water end 171 of thewater consumption point 170 farthest from thewater heater 110, and the other end has two connection modes. Referring to fig. 5, when thewater heater 110 is provided with awater return nozzle 117 communicated with the water inlet end of the heat exchanger 111, the other end of thewater return pipe 140 is communicated with thewater return nozzle 117. Referring to fig. 6, when thewater heater 110 is not provided with thewater return nozzle 117, thewater return pipe 140 is directly connected to the water inlet pipe 120 (for example, at the point C of thewater inlet pipe 120 in fig. 6). In addition, afirst check valve 141 is provided on thereturn pipe 140 to allow water in thereturn pipe 140 to flow into thewater inlet pipe 120 in a one-way manner. Meanwhile, asecond check valve 161 is provided on theconnection pipe 160 to make the water in thehot water pipe 130 flow into thecold water pipe 150 in a single direction.
In one embodiment, referring to fig. 5, thewater heater 110 further includes asecond temperature sensor 113, and thesecond temperature sensor 113 is used for acquiring the temperature of water between the heat exchanger 111 and thehot water pipe 130.
In one embodiment, referring to fig. 5, thewater heater 110 further includes awater pump 114, and thewater pump 114 is disposed between thewater inlet pipe 120 and the heat exchanger 111 to provide power for the water flowing in thewater heater 110.
In the description of the present invention, it is to be understood that the terms "central," "longitudinal," "lateral," "length," "width," "thickness," "upper," "lower," "front," "rear," "left," "right," "vertical," "horizontal," "top," "bottom," "inner," "outer," "clockwise," "counterclockwise," "axial," "radial," "circumferential," and the like are used in the orientations and positional relationships indicated in the drawings for convenience in describing the invention and to simplify the description, and are not intended to indicate or imply that the referenced device or element must have a particular orientation, be constructed and operated in a particular orientation, and are not to be considered limiting of the invention.
Furthermore, the terms "first", "second" and "first" are used for descriptive purposes only and are not to be construed as indicating or implying relative importance or to implicitly indicate the number of technical features indicated. Thus, a feature defined as "first" or "second" may explicitly or implicitly include at least one of the feature. In the description of the present invention, "a plurality" means at least two, e.g., two, three, etc., unless specifically limited otherwise.
In the present invention, unless otherwise expressly stated or limited, the terms "mounted," "connected," "secured," and the like are to be construed broadly and can, for example, be fixedly connected, detachably connected, or integrally formed; can be mechanically or electrically connected; they may be directly connected or indirectly connected through intervening media, or they may be connected internally or in any other suitable relationship, unless expressly stated otherwise. The specific meanings of the above terms in the present invention can be understood by those skilled in the art according to specific situations.
In the present invention, unless otherwise expressly stated or limited, the first feature "on" or "under" the second feature may be directly contacting the first and second features or indirectly contacting the first and second features through an intermediate. Also, a first feature "on," "over," and "above" a second feature may be directly or diagonally above the second feature, or may simply indicate that the first feature is at a higher level than the second feature. A first feature being "under," "below," and "beneath" a second feature may be directly under or obliquely under the first feature, or may simply mean that the first feature is at a lesser elevation than the second feature.
It will be understood that when an element is referred to as being "secured to" or "disposed on" another element, it can be directly on the other element or intervening elements may also be present. When an element is referred to as being "connected" to another element, it can be directly connected to the other element or intervening elements may also be present. The terms "vertical," "horizontal," "upper," "lower," "left," "right," and the like as used herein are for illustrative purposes only and do not denote a unique embodiment.
All possible combinations of the technical features of the above embodiments may not be described for the sake of brevity, but should be considered as within the scope of the present disclosure as long as there is no contradiction between the combinations of the technical features.
The above-mentioned embodiments only express several embodiments of the present invention, and the description thereof is more specific and detailed, but not construed as limiting the scope of the invention. It should be noted that, for a person skilled in the art, several variations and modifications can be made without departing from the inventive concept, which falls within the scope of the present invention. Therefore, the protection scope of the present patent shall be subject to the appended claims.

Claims (10)

1. A control method of a gas hot water system is characterized in that the gas hot water system (100) comprises a water heater (110), a hot water pipe (130), a water inlet pipe (120) and a cold water pipe (150) communicated with the water inlet pipe (120), wherein the water inlet pipe (120) and the hot water pipe (130) are respectively and correspondingly communicated with a water inlet end and a water outlet end of the water heater (110); a connecting pipe (160) is communicated between the hot water pipe (130) and the cold water pipe (150); and/or a water return pipe (140) is communicated between the hot water pipe (130) and the water inlet pipe (120); so as to form a circulating water path, and is characterized in that the control method of the gas hot water system comprises the following steps:
CN202110975179.2A2021-08-242021-08-24Gas water heating system and control method thereofActiveCN113701356B (en)

Priority Applications (1)

Application NumberPriority DateFiling DateTitle
CN202110975179.2ACN113701356B (en)2021-08-242021-08-24Gas water heating system and control method thereof

Applications Claiming Priority (1)

Application NumberPriority DateFiling DateTitle
CN202110975179.2ACN113701356B (en)2021-08-242021-08-24Gas water heating system and control method thereof

Publications (2)

Publication NumberPublication Date
CN113701356A CN113701356A (en)2021-11-26
CN113701356Btrue CN113701356B (en)2023-03-24

Family

ID=78654488

Family Applications (1)

Application NumberTitlePriority DateFiling Date
CN202110975179.2AActiveCN113701356B (en)2021-08-242021-08-24Gas water heating system and control method thereof

Country Status (1)

CountryLink
CN (1)CN113701356B (en)

Families Citing this family (3)

* Cited by examiner, † Cited by third party
Publication numberPriority datePublication dateAssigneeTitle
CN115200226B (en)*2022-08-262023-09-15杭州老板电器股份有限公司Preheating control method and device for gas heating equipment and gas heating equipment
CN115900094B (en)*2023-02-162025-09-26艾欧史密斯(中国)热水器有限公司 A preheating control method for a gas hot water system
CN116839225A (en)*2023-06-282023-10-03广东万和新电气股份有限公司 Adaptive temperature control method of water heater and water heater

Family Cites Families (5)

* Cited by examiner, † Cited by third party
Publication numberPriority datePublication dateAssigneeTitle
JP4424554B2 (en)*2008-03-042010-03-03リンナイ株式会社 Hot water storage water heater
CN208735886U (en)*2018-07-252019-04-12广东万和新电气股份有限公司A kind of instant-heating type gas heater
CN111912114B (en)*2020-07-092023-12-15华帝股份有限公司Control method of gas water heater
CN111998539B (en)*2020-07-242023-12-15华帝股份有限公司Control method for intelligent preheating of zero-cooling water gas water heater
CN111998540A (en)*2020-07-292020-11-27华帝股份有限公司 Control method for gas water heater and gas water heater

Also Published As

Publication numberPublication date
CN113701356A (en)2021-11-26

Similar Documents

PublicationPublication DateTitle
CN113701356B (en)Gas water heating system and control method thereof
CN111426052B (en)Constant-temperature type gas water heater and control method thereof
EP2492601B1 (en)Method for controlling the temperature of hot water by operating a circulation pump
CN110530009B (en)Electric heating auxiliary type gas water heater
CN106091356B (en)Gas water heater
US8813687B2 (en)Control algorithm for water heater
CN109323448B (en)Constant-temperature hot water circulating device and control method thereof
CN113701355B (en)Gas water heating system and control method thereof
CN216953520U (en)Gas water heater
CN113587450A (en)Energy-saving zero-cold-water gas water heating system and control method
CN206055937U (en)Gas heater
CN106091357A (en)Gas heater
CN111426055A (en)Water heater and control method thereof
CN210861700U (en)Zero-cold-water wall-mounted gas furnace system
CN114484886A (en)Zero-cold-water control method with preheating overtemperature protection and control device thereof
CN219199492U (en)Dual-purpose positive displacement water heater
CN212205039U (en)Water heater
CN113623873A (en)Hybrid energy heating control method
CN219494223U (en)Solar energy and gas heating water heater combined dual-energy heating system
CN111520918A (en)Zero-cold-water control method for wall-mounted boiler
CN110701787A (en)Gas wall-mounted boiler and quick hot water assembly thereof
CN107144019B (en)Solar energy linkage gas quick water heater with water mixing valve
CN210320676U (en)Circulating water return device and instant heating water outlet circulating system
CN113587449B (en)Zero-cold-water gas water heating system and control method thereof
CN113945003A (en)Gas water heating equipment, preheating control method thereof, water heating system and readable storage medium

Legal Events

DateCodeTitleDescription
PB01Publication
PB01Publication
SE01Entry into force of request for substantive examination
SE01Entry into force of request for substantive examination
GR01Patent grant
GR01Patent grant

[8]ページ先頭

©2009-2025 Movatter.jp