Disclosure of Invention
The purpose of the invention is as follows: the invention provides a three-dimensional magnetic ring device for treatment and application thereof, aiming at the problems in the prior art, the three-dimensional magnetic ring device can selectively destroy tumor cells without influencing normal cells or organisms basically, when the device is used, the center coordinates and the central axis direction of the magnetic rings or magnetic chains can be adjusted by a magnetic ring center coordinate and central axis direction adjusting mechanism until the focus of the central axis of each magnetic ring or magnetic chain is overlapped with a carrier of cells which are rapidly dividing, and compared with a single magnetic ring or magnetic chain treatment device or a treatment device with nonadjustable positions of the magnetic rings or magnetic chains, the device can act on the tumor cells which are rapidly dividing from different directions and different angles as much as possible. The device has no electrode, is not required to be tightly attached to the skin for use, can be worn or used for a long time, and has higher comfort level.
The technical scheme is as follows: the invention provides a three-dimensional magnetic ring device for treatment, which comprises a magnetic ring circle center coordinate and central axis direction adjusting mechanism and at least two closed magnetic rings or magnetic chains, wherein the magnetic ring circle center coordinate and the central axis direction adjusting mechanism are arranged on a rack and used for adjusting the circle center coordinate and the central axis direction of each magnetic ring or magnetic chain; at least one metal coil is wound on each magnetic ring or each magnetic chain, and a closed loop is formed between the two ends of each metal coil and an alternating signal generating circuit; loading preset alternating current on each metal coil in turn and circularly by each alternating signal generating circuit, wherein each preset alternating current generates a preset alternating magnetic field in each magnetic ring or magnetic chain in turn and forms a preset alternating electric field which is in turn and circularly destructive or inhibition on the rapidly dividing tumor cells in the carrier in a direction perpendicular to each magnetic ring or magnetic chain and does not act on normal cells; the centers of the preset alternating electric fields generated in the magnetic rings or the magnetic chains point to the focus; in using the device, a vector of rapidly dividing tumor cells is placed at the focal point.
Preferably, the magnetic ring center coordinate and central axis direction adjusting mechanism comprises at least two chute supports mounted on the frame, each chute support is provided with a chute, a compression elastic member is mounted in the chute, the compression elastic member is connected with the magnetic ring covers through a universal joint, and each magnetic ring cover is internally provided with one magnetic ring or one magnetic chain. Preferably, the compression and retraction elastic piece consists of a sliding block, a friction block and a compression and rebound spring, the sliding block is fixed at the bottom end of the compression and rebound spring, the bottom of the sliding block is in sliding contact with the bottom of the sliding groove, the friction block is fixed at the top end of the compression and rebound spring, and the friction block is connected with the magnetic ring cover through the universal joint; when the compression rebound spring is expanded, the friction block and the upper part of the sliding groove are pressed and relatively static, and when the compression rebound spring is compressed, the friction block and the sliding groove are not in contact with each other.
Preferably, each chute support is an arc structure with equal radian, and the positions from the center coordinates of each magnetic ring or each magnetic chain to the focus are equal. The distance between the circle centers of all the magnetic rings or the magnetic chains and the focus is the same, so that the electric field intensity of all the magnetic rings or the magnetic chains acting on the focus position in turn is the same.
Preferably, the planes of the sliding groove supports are perpendicular to each other, and the central axes of the magnetic rings or magnetic chains are perpendicular to each other and intersect at one of the focuses. The planes of the chute supports are designed to be mutually vertical, so that the central axes of the magnetic rings or magnetic chains arranged on the chute supports can be adjusted to be mutually vertical and intersect at a focus, and the preset alternating electric fields generated in the magnetic rings or magnetic chains are also mutually vertical, so that the rapidly-divided cells can be subjected to better omnibearing effect.
Preferably, the two chute supports are connected by an adjusting nut. After the design, the two chute supports can rotate relatively, so that the circle center coordinates of the magnetic ring or the magnetic chain on the chute supports and the adjustable space in the direction of the central axis are greatly increased, and the application range of the device is wider.
Preferably, the device is provided with a circuit similar to a 'sequential shift register' and electric control switches with the same number as the magnetic rings or magnetic chains, so that the alternating signal generating circuits alternately and circularly load preset alternating current on the metal coils; and each electronic control switch is connected between the VDD power supply and the input end of each alternating signal generating circuit, the input end of each electronic control switch is connected with the output end of the similar sequential shift register circuit, and the input end of the similar sequential shift register circuit is connected with the output end of the random/periodic signal generating circuit.
Preferably, each of the alternating signal generating circuits is any one of: the sine wave generator comprises a constant-amplitude sine wave generator circuit, a reducing-amplitude sine wave generator circuit, an amplifying sine wave generator circuit, a sine wave generator circuit with amplitude increasing and then reducing, and a sine wave circuit with frequency continuously changing between the maximum value and the minimum value.
Preferably, the constant-amplitude sine wave generator circuit is a clar wave oscillation circuit or a chaylor oscillation circuit, the number of which is equal to that of the magnetic rings or the magnetic chains; or the constant-amplitude sine wave generator circuit mainly comprises a sawtooth wave generator and voltage-controlled oscillators with the same number as the magnetic rings or magnetic chains; or the constant-amplitude sine wave generator circuit mainly comprises a triangular wave generator and voltage-controlled oscillators with the same number as the magnetic rings or magnetic chains; or the constant-amplitude sine wave generator circuit mainly comprises a sine wave generator and voltage-controlled oscillators with the same number as the magnetic rings or magnetic chains; the amplitude-reducing sine wave generator circuit is an LC oscillator circuit; the amplification sine wave generator circuit mainly comprises a high-frequency sine wave generator, a sawtooth wave generator and analog multiplier circuits with the same number as the magnetic rings or magnetic chains; the first increasing and then decreasing sine wave generator circuit mainly comprises a high-frequency sine wave generator, a low-frequency sine wave generator and analog multiplier circuits with the same number as the magnetic rings or magnetic chains; or the first increasing and then decreasing sine wave generator circuit mainly comprises a sine wave generator, a triangular wave generator and analog multiplier circuits with the same number as the magnetic rings or magnetic chains.
Preferably, each of the metal coils is wound around a part or all of each of the magnetic rings or flux linkages.
Preferably, each of the magnetic rings or magnetic chains is made of a flexible soft magnetic material or a rigid soft magnetic material; the flexible soft magnetic material is any one or combination of the following materials: electromagnetic pure iron, iron-silicon alloy, iron-nickel alloy, iron-aluminum alloy, iron-silicon-aluminum alloy, iron-cobalt alloy, amorphous soft magnetic alloy and ultra-microcrystalline soft magnetic alloy; the rigid soft magnetic material is any one or combination of the following materials: pure iron and low carbon steel, iron-cobalt alloy, soft magnetic ferrite, amorphous nanocrystalline alloy.
The invention also provides application of the three-dimensional magnetic ring device for treatment in a hat, a helmet or a treatment bed.
The working principle is as follows: when the device is used, the position of the carrier of the rapidly-splitting cells cannot be exactly positioned at the focus of the central axis of each magnetic ring or each magnetic chain, the central coordinates and the central axis direction of each magnetic ring or each magnetic chain can be adjusted by the adjusting mechanism of the central coordinates and the central axis direction of each magnetic ring or each magnetic chain until the focus of the central axis of each magnetic ring or each magnetic chain is overlapped with the carrier of the rapidly-splitting cells, each alternating signal generating circuit is electrified to generate alternating current with specific frequency and amplitude, and when the alternating current is output to each metal coil, a preset alternating magnetic field is generated in each magnetic ring or each magnetic chain, and the direction of the alternating magnetic field is consistent with the direction of each magnetic ring or each magnetic chain and forms a closed loop as the magnetic rings or the magnetic chains. The alternating magnetic field forms an alternating electric field in its vertical direction, i.e. in the direction perpendicular to the magnetic ring or flux linkage plane. And the centers of the preset alternating electric fields generated in the magnetic rings or magnetic chains are all directed to the focus, that is, the magnetic rings or magnetic chains can act on the carrier (usually a patient) of the cells which are rapidly dividing and are positioned at the focus from different directions. Since cells are more susceptible to damage from alternating electric fields having specific frequency and electric field strength characteristics when they are rapidly dividing. Therefore, when the carrier of the rapidly dividing tumor cell is located at the action point of each alternating electric field, the rapidly dividing tumor cell located in the alternating magnetic field is influenced by the alternating electric field with the same frequency and different direction as the alternating current in the coil, the rapidly dividing tumor cell can be selectively destroyed by the alternating electric field with the specific frequency and electric field strength characteristic for a period of time, and the normal cell is not damaged because the alternating electric field with the specific frequency and electric field strength characteristic is not sensitive. This selectively destroys rapidly dividing cells like tumor cells without damaging normal cells.
Has the advantages that: when the device is used, a carrier of the rapidly dividing tumor cells is directly placed in the device, and then the center coordinates and the central axis direction of each magnetic ring or each magnetic chain are adjusted by the adjusting mechanism of the center coordinates and the central axis direction of the magnetic rings, so that the central axes of the magnetic rings or the magnetic chains are intersected at the position of the tumor cells in the carrier, and the position is the focus of the central axes of the magnetic rings or the magnetic chains. Compared with a treatment device with a single magnetic ring or magnetic chain, the device can act on rapidly dividing tumor cells from different directions and different angles as much as possible, and has better treatment effect. Compared with a treatment device with nonadjustable circle center coordinates and middle axis directions of the magnetic rings or the magnetic chains, the device can randomly adjust the circle center coordinates and the middle axis directions of the magnetic rings or the magnetic chains, namely, the focus position of the middle axis of each magnetic ring or the magnetic chains can be randomly adjusted, tumor cells at different positions in the carrier can be accurately positioned, and the treatment effect is greatly improved.
The device has no electrode, is not required to be used by being clung to the skin, can be worn or used for a long time, and has higher comfort level; can selectively destroy a rapidly dividing cell or body without substantially affecting normal cells or bodies.
Drawings
Fig. 1 is a schematic structural view of a three-dimensional magnetic ring device for treatment inembodiment 1;
FIG. 2 is a schematic diagram of a structure of one of the magnetic rings or flux linkages in the three-dimensional magnetic ring device for therapeutic use, wherein an alternating current signal generating circuit powered by VDD inputs an alternating current signal to an inductance coil;
fig. 3 is a schematic structural diagram of a magnetic ring or a magnetic chain including alternating signal generating circuits in the three-dimensional magnetic ring device for treatment inembodiment 1, wherein amplitude-reduced sine wave current signals with periodic time intervals or random time intervals flow through an inductance coil, and preset alternating currents are cyclically loaded on each metal coil by each alternating signal generating circuit;
FIG. 4 is a schematic diagram of a switching power supply circuit providing a supply voltage VDD for subsequent circuits, which converts system power into a suitable DC power for the subsequent circuits;
FIG. 5 is a circuit diagram for generating sets of randomly time spaced dampened sine waves;
FIG. 6 is a graph of a plurality of sets of randomly time spaced dampened sinusoidal waveforms generated by the circuit shown in FIG. 5;
FIG. 7 is a circuit diagram of a damped sinusoid for generating sets of periodic time intervals;
FIG. 8 is a graph of a plurality of sets of periodic time interval dampened sinusoidal wave waveforms generated by the circuit shown in FIG. 7;
FIG. 9 is a Krah wave oscillator circuit, one of the constant amplitude sine wave generator circuits for generating a continuous constant amplitude sine wave;
FIG. 10 is a continuous constant amplitude sine wave waveform;
FIG. 11 is a Clara wave oscillator circuit, one of the constant amplitude sine wave generator circuits, for generating periodic or random time intervals;
FIG. 12 is a graph of a constant amplitude sine wave waveform at random time intervals produced by the circuit shown in FIG. 11;
FIG. 13 is a constant amplitude sine wave waveform of periodic time intervals produced by the circuit shown in FIG. 11;
FIG. 14 is a Schiller oscillator circuit, another type of constant amplitude sine wave generator circuit for generating a continuous constant amplitude sine wave;
FIG. 15 is a Schiller oscillator circuit, another type of constant amplitude sine wave generator circuit for generating periodic and random time intervals;
FIG. 16 is a schematic view of an alternating electric field generated within a magnetic loop or flux linkage;
FIG. 17 is a graph of a plurality of sets of periodic time interval amplified sine wave waveforms;
FIG. 18 is a circuit diagram of an amplified sine wave capable of producing the sets of periodic time intervals shown in FIG. 17;
FIG. 19 is a schematic diagram of the generation of sets of periodic time spaced amplified sinusoids of FIG. 18;
FIG. 20 is a graph of a plurality of sets of periodic time interval sine wave waveforms having increasing amplitude and decreasing amplitude;
FIG. 21 is a circuit diagram of a circuit capable of generating the sets of periodic time intervals of FIG. 20 with increasing amplitude and then decreasing amplitude sinusoids;
FIG. 22 is a schematic diagram of the circuit of FIG. 21 producing sine waves of FIG. 20 with the sets of periodic time intervals having increasing amplitudes and then decreasing amplitudes;
FIG. 23 is another circuit diagram capable of producing the sets of periodic time intervals of FIG. 20 with increasing amplitude and then decreasing sine waves;
FIG. 24 is a schematic diagram of the circuit of FIG. 23 producing sets of cycle intervals of increasing amplitude followed by decreasing amplitude sine waves of the circuit of FIG. 20;
FIG. 25 is a waveform diagram of a frequency modulated continuous FMCW wave;
FIG. 26 is a circuit diagram capable of producing the continuous FMCW wave waveform of FIG. 25;
FIG. 27 is a schematic diagram of the circuit of FIG. 26 producing the continuous FMCW wave waveform of FIG. 25;
FIG. 28 is a waveform diagram of a frequency modulated continuous FMCW wave;
FIG. 29 is a circuit diagram capable of producing the continuous FMCW wave waveform of FIG. 28;
FIG. 30 is a schematic diagram of the circuit of FIG. 29 producing the continuous FMCW wave waveform of FIG. 28;
FIG. 31 is a waveform diagram of another frequency modulated continuous FMCW wave;
FIG. 32 is a circuit diagram capable of producing the continuous FMCW wave waveform of FIG. 31;
FIG. 33 is a schematic diagram of the circuit of FIG. 32 producing the continuous FMCW wave waveform of FIG. 31;
FIG. 34 is a schematic view of the effect of the three-dimensional magnetic ring device for therapeutic treatment on the growth and proliferation of human skin fibroblasts 3T3 when applied to humanskin fibroblasts 3T 3;
FIG. 35 is a schematic diagram of the inhibition rate of human skin fibroblast 3T3 when the three-dimensional magnetic ring device for therapy is applied to humanskin fibroblast 3T 3;
FIG. 36 is a schematic view of the proliferation assay of human non-small cell lung cancer cells when an apparatus for selectively destroying or inhibiting tumor cell mitosis is applied to the human non-small cell lung cancer cells;
FIG. 37 is a graph showing the inhibition rate of a human non-small cell lung cancer cell when an apparatus for selectively destroying or inhibiting mitosis in a tumor cell is applied to the human non-small cell lung cancer cell;
FIG. 38 is a schematic illustration of the proliferation assay of human glioblastoma cells when a device for selectively destroying or inhibiting mitosis in the tumor cells is applied to the human glioblastoma cells;
FIG. 39 is a graph showing the inhibition rate of human glioblastoma cells by an apparatus for selectively disrupting or inhibiting mitosis in tumor cells when the apparatus is applied to the human glioblastoma cells;
FIG. 40 is a schematic representation of the proliferation assay of murine glioma cells when a device for selectively disrupting or inhibiting the mitosis of tumor cells is applied to the murine glioma cells;
FIG. 41 is a graph showing the inhibition rate of murine glioma cells when acted upon by a device for selectively disrupting or inhibiting the mitosis of tumor cells;
fig. 42 is a schematic structural view of a three-dimensional magnetic ring device for treatment inembodiment 2;
fig. 43 is a schematic structural view of a three-dimensional magnetic ring hat or helmet inembodiment 3;
FIG. 44 is a schematic view showing the structure of a treatment couch in accordance withembodiment 4;
FIG. 45 is a schematic view showing the structure of a treatment couch in accordance withembodiment 5;
FIG. 46 is a cross-sectional schematic view of the chute support.
Detailed Description
The present invention will be described in detail with reference to the accompanying drawings.
Embodiment 1:
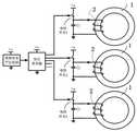
the present embodiment provides a three-dimensional magnetic ring device for therapy, as shown in fig. 1, including a magnetic ring center coordinate and a central axisdirection adjusting mechanism 3 installed on a rack, and three closed magnetic rings ormagnetic chains 1 installed on the magnetic ring center coordinate and the central axisdirection adjusting mechanism 3, wherein a central axis of one magnetic ring ormagnetic chain 1 is located in one plane of a three-dimensional coordinate system XYZ, central axes of the other two magnetic rings ormagnetic chains 1 are located in the other plane, and central axes of the three magnetic rings ormagnetic chains 1 intersect at a focus in the three-dimensional coordinate system XYZ. At least one metal coil 2 (not shown in fig. 1) is wound on each of the three magnetic rings ormagnetic chains 1, and a closed loop is formed between each of two ends of each of the threemetal coils 2 and an alternating signal generating circuit, as shown in fig. 2; the centers of preset alternating electric fields generated in the three magnetic rings or themagnetic chains 1 all point to the focus. Preset alternating current is loaded on eachmetal coil 2 in a circulating manner through each alternating signal generating circuit, an electric control switch is connected between a VDD power supply and an input end of each alternating signal generating circuit, the input end of each electric control switch is connected with an output end of a similar 'sequential shift register' circuit, and the input end of the similar 'sequential shift register' circuit is connected with an output end of a random/periodic signal generating circuit, as shown in figure 3.
The magnetic ring center coordinate and central axisdirection adjusting mechanism 3 is used for adjusting the center coordinate and the central axis direction of each magnetic ring ormagnetic chain 1. As shown in fig. 46, the magnetic ring center coordinate and central axisdirection adjusting mechanism 3 includes two slidinggroove brackets 301 installed on the rack, the two slidinggroove brackets 301 are respectively provided with a slidinggroove 302, a compression rebound spring is installed in the slidinggroove 302, the compression rebound spring is composed of a slidingblock 303, afriction block 304 and acompression rebound spring 305, the slidingblock 303 is fixed at the bottom end of thecompression rebound spring 305, the bottom end of the sliding block is in sliding contact with the bottom end of the slidinggroove 302, thefriction block 304 is fixed at the top end of thecompression rebound spring 305, the compression rebound spring is connected with amagnetic ring cover 307 through auniversal joint 306, and a magnetic ring or amagnetic chain 1 is respectively installed in eachmagnetic ring cover 307. When the compression/rebound spring 305 is expanded, thefriction block 304 is pressed against the upper part of theslide groove 302 and is relatively stationary, and when the compression/rebound spring 305 is compressed, thefriction block 304 is not in contact with theslide groove 302.
When the device is used, a carrier of cells which are rapidly dividing is placed in the device, the focus of the central axis of three magnetic rings or magnetic chains 1 is adjusted to the position of tumor cells in the carrier through the magnetic ring center coordinates and the central axis direction adjusting mechanism 3, and the specific adjusting mode is as follows: pressing down a magnetic ring cover 307 to compress a rebound spring 305, wherein the friction block 304 is not in contact with the inner wall of the top of the sliding chute 302 at the moment, then pushing the magnetic ring cover 307 along the direction of the sliding chute 302 to drive a compression and retraction elastic piece (the friction block 304, the rebound spring 305 and the sliding block 303) to slide along the sliding chute 302, moving to a proper position, loosening the magnetic ring cover 307, expanding the rebound spring 305, pressing and positioning the friction block 304 and the top of the sliding chute 302 at the moment, positioning the whole rebound spring in the sliding chute 302, and then holding the magnetic ring cover 307 by hand to rotate the direction of the magnetic ring cover 307 through a universal joint 306, namely changing the direction of an inner magnetic ring or a central axis of a magnetic chain 1 in the magnetic ring cover 307; and respectively adjusting the coordinates of the centers of the other two magnetic rings or the magnetic chains 1 and the direction of the central axis in the same way until the central axes of the three magnetic rings or the magnetic chains 1 are intersected at the tumor position in the carrier, namely the focus of the central axes of the three magnetic rings or the magnetic chains 1 is positioned at the tumor position in the carrier, and finishing the adjustment. Then, three alternating signal generating circuits are used for circularly loading preset alternating currents on the threemetal coils 2, the three alternately circularly loaded preset alternating currents can enable the three magnetic rings or themagnetic chains 1 to circularly generate preset alternating electric fields, and the three preset alternating electric fields can generate alternately circulating preset alternating electric fields for destroying or inhibiting the tumor cells in different directions in the rapidly dividing tumor cells.
In specific application, in order to ensure that the electric field intensity of the three magnetic rings ormagnetic chains 1 acting on the focus position in turn is the same, the sliding groove supports 301 are made into arc structures with the same radian. In order to enable the preset alternating electric field generated by the three magnetic rings ormagnetic chains 1 to damage the rapidly-dividing cells more comprehensively, the planes of the two chute supports 301 can be designed to be perpendicular to each other, and the central axes of the three magnetic rings ormagnetic chains 1 can be adjusted to be perpendicular to each other and intersect at a focus.
The magnetic ring orflux linkage 1 is made of a flexible soft magnetic material or a rigid soft magnetic material. The flexible soft magnetic material is any one or combination of the following materials: electromagnetic pure iron, iron-silicon alloy, iron-nickel alloy, iron-aluminum alloy, iron-silicon-aluminum alloy, iron-cobalt alloy, amorphous soft magnetic alloy and ultra-microcrystalline soft magnetic alloy; the rigid soft magnetic material is any one or combination of the following materials: pure iron and low carbon steel, iron-cobalt alloy, soft magnetic ferrite, amorphous nanocrystalline alloy.
The three alternating signal generating circuits all need a power supply circuit, i.e. a switching power supply circuit, as shown in fig. 4, and an alternating current commercial power (for example, 220V 50Hz of the chinese standard) or a battery power is converted into a direct current voltage V by the switching power supply circuitDDAnd supplies power to the alternating signal generating circuit.
The three alternating signal generating circuits are used for generating alternating signals meeting the requirements of frequency, amplitude and time interval. The three alternating signal generating circuits can be any one or combination of a constant-amplitude sine wave generator circuit, a reducing-amplitude sine wave generator circuit, an amplifying sine wave generator circuit, a sine wave generator circuit with the amplitude increasing first and then reducing, and a sine wave circuit with the frequency continuously changing between the maximum value and the minimum value.
The constant-amplitude sine wave generator circuits are Clar wave oscillation circuits or Mathler oscillation circuits with the same number as the magnetic rings or the magnetic chains 1; or the constant-amplitude sine wave generator circuit mainly comprises a sawtooth wave generator and voltage-controlled oscillators with the same number as the magnetic rings or the magnetic chains 1; or the constant-amplitude sine wave generator circuit mainly comprises a triangular wave generator and voltage-controlled oscillators with the same number as the magnetic rings or the magnetic chains 1; or the constant-amplitude sine wave generator circuit mainly comprises a sine wave generator and voltage-controlled oscillators with the number equal to that of the magnetic rings or the magnetic chains 1; the amplitude-reducing sine wave generator circuits are LC oscillator circuits with the same number as the magnetic rings or the magnetic chains 1; the amplification sine wave generator circuit mainly comprises a high-frequency sine wave generator, a sawtooth wave generator and analog multiplier circuits with the same number as the magnetic rings or the magnetic chains 1; the circuit of the sine wave generator with the amplitude increasing first and then decreasing mainly comprises a sine wave generator, a triangular wave generator and analog multiplier circuits with the number equal to that of the magnetic rings or the magnetic chains 1, or the circuit of the sine wave generator with the amplitude increasing first and then decreasing mainly comprises a high-frequency sine wave generator, a low-frequency sine wave generator and analog multiplier circuits with the number equal to that of the magnetic rings or the magnetic chains 1.
In order to realize the equal time interval or the random time interval among the groups of sine waves, a periodic signal generating circuit, a random signal generating circuit or the combination of the periodic signal generating circuit and the random signal generating circuit is also needed, an electric control switch is respectively connected between a VDD power supply and the power supply input end of each alternating signal generating circuit, and the output signal of the random/periodic signal generating circuit is used for controlling each electric control switch. The random/periodic signal generating circuit may control the respective alternating signal generating circuits so as to divide the generated alternating signals into a plurality of series, and the timing of occurrence of each series may be periodic, random or continuous.
Two typical damped sine wave generating circuits, as shown in figures 5 and 7, are LC oscillator circuits incorporating inductive coils, with the same number of magnetic rings or flux linkages. Fig. 5 is used to generate sets of randomly time-spaced dampened sine waves, and fig. 7 is used to generate sets of periodically time-spaced dampened sine waves. Wherein C in the figure and a primary coil L wound on a magnetic ring or a
magnetic chain 1 form an LC oscillator circuit. Because of the presence of a non-negligible parasitic resistance in the inductance L, the LC oscillator is a ringing oscillator with an oscillation frequency of

. The larger the effective series resistance in L, the faster the decay. In fig. 5, the random signal generator generates a random signal, in fig. 7, the periodic signal generator generates a periodic signal, and the random signal and the periodic signal respectively control the electrically controlled switch (usually implemented by power MOS transistor, BJT transistor, IGBT transistor, relay, etc.)Now). And the electric control switch is turned off immediately after being turned on, so that the LC oscillator is full of energy and starts to resonate. The ringing circuit is thus turned on at random time intervals, forming a ringing sine wave at random time intervals as shown in fig. 6; the ringing oscillator circuit is turned on at periodic intervals to form a ringing sine wave at periodic intervals as shown in fig. 8.
When the alternating signal generating circuit is a constant-amplitude sine wave generator circuit, the constant-amplitude sine wave generator circuit may be a plurality of clara wave oscillating circuits (as shown in fig. 9) equal in number to the magnetic rings orflux linkages 1, and the circuit is a sine wave generator circuit combined with an inductance coil for generating a continuous constant-amplitude sine wave as shown in fig. 10. The inductor L can directly adopt themetal coil 2 in the magnetic ring array device for treatment, and if a sine wave generator with other structures, such as a sine wave generated by an RC oscillator, is used for transmitting the sine wave to the primary coil of the transformer, the function of the invention can be realized.
On the basis of the circuit shown in fig. 9, an electronic control switch is respectively added between a VDD power supply and a power supply input terminal of each clara wave oscillation circuit, and a random/periodic signal generating circuit (an output signal of the random/periodic signal generating circuit is used for controlling each electronic control switch) is supplemented, as shown in fig. 11, a random signal or a periodic signal is generated, and the current waveform of the output preset alternating current is a plurality of groups of constant-amplitude sine waves with random time intervals (as shown in fig. 12) or a plurality of groups of constant-amplitude sine waves with periodic time intervals (as shown in fig. 13).
When the alternating signal generating circuit is a constant-amplitude sine wave generator circuit, the constant-amplitude sine wave generator circuit may also be a plurality of miller oscillation circuits (as shown in fig. 14) with the number equal to that of the magnetic rings or magnetic chains, and the circuit is combined with a sine wave generator circuit of an inductance coil to generate a continuous constant-amplitude sine wave as shown in fig. 10. The inductor L can directly adopt themetal coil 2 in the magnetic ring array device for treatment.
On the basis of the circuit shown in fig. 14, an electrically controlled switch may be added between the VDD power supply and the power supply input terminal of each schiller oscillator circuit, and a random/periodic signal generating circuit, as shown in fig. 15, may be used to generate a random signal or a periodic signal, so as to output multiple sets of constant-amplitude sine waves at random time intervals (as shown in fig. 12) or multiple sets of constant-amplitude sine waves at periodic time intervals (as shown in fig. 13).
When the three-dimensional magnetic ring device for treatment in the embodiment is used, after the focus of the central axis of the three magnetic rings ormagnetic chains 1 is adjusted to the position of a carrier (usually tumor cells of a patient) of cells which are rapidly dividing by the central axis coordinate and the central axisdirection adjusting mechanism 3, the three alternating signal generating circuits are electrified and then alternately and circularly generate alternating current with preset frequency and amplitude, when the alternating current is output to the threemetal coils 2, the three magnetic rings ormagnetic chains 1 alternately and circularly generate a preset alternating magnetic field, and the direction of the alternating magnetic field is consistent with the direction of the magnetic rings ormagnetic chains 1 and forms a closed loop like the magnetic rings ormagnetic chains 1. The alternating magnetic field forms an alternating electric field in its vertical direction, i.e. in a direction perpendicular to the plane of the magnetic ring orflux linkage 1. As in fig. 16. The preset alternating electric field generated in each magnetic ring orflux linkage 1 can act alternately on the focal point of the central axes of the three magnetic rings orflux linkages 1, where the carrier of the rapidly dividing cells (usually the patient) is located. Since cells are more susceptible to damage from alternating electric fields having specific frequency and electric field strength characteristics when they are rapidly dividing. Therefore, when the carrier of the rapidly dividing tumor cell is located at the focus of the three alternating electric fields, the rapidly dividing tumor cell is alternately subjected to the alternating electric field with the same frequency as the alternating current in the coil, and the alternating electric field with the specific frequency and electric field strength characteristic lasts for a period of time, so that the rapidly dividing tumor cell can be selectively destroyed, and normal cells cannot be damaged due to the insensitivity to the alternating electric field with the specific frequency and electric field strength characteristic. This selectively destroys rapidly dividing cells like tumor cells without damaging normal cells.
The preset alternating current signal is a sine wave with the frequency within 30 kHz-300 kHz, and the strength of the preset alternating electric field is 0.1V/cm-10V/cm.
The current waveform of the preset alternating current is a continuous constant-amplitude sine wave, and the frequency and the amplitude of the continuous constant-amplitude sine wave are the same as those of the preset alternating current, as shown in fig. 10. The alternating signal generating circuits shown in fig. 9 and 14 are both capable of generating a continuous constant amplitude sine wave as shown in fig. 10.
The current waveform of the preset alternating current is a plurality of groups of constant-amplitude sine waves with periodic time intervals, the frequency, the amplitude and the duration of the constant-amplitude sine waves with the periodic time intervals of each group are the same, and the idle time intervals between the constant-amplitude sine waves with the periodic time intervals of two adjacent groups are the same, as shown in fig. 13. The duration of the constant-amplitude sine waves of each group of periodic time intervals is at least one sine wave period; the idle time interval between the constant-amplitude sine waves of the two adjacent groups of period time intervals is at least one sine wave period. The alternating signal generating circuits shown in fig. 11 and 15 are both capable of generating a constant amplitude sine wave with periodic time intervals as shown in fig. 13.
The current waveform of the preset alternating current is a plurality of groups of constant-amplitude sine waves with random time intervals, the frequency of the constant-amplitude sine waves with the random time intervals is the same, the amplitude of the constant-amplitude sine waves with the random time intervals is the same, the duration of the constant-amplitude sine waves with the random time intervals is random, and the idle time intervals between the constant-amplitude sine waves with the random time intervals of two adjacent groups are the same or random, as shown in fig. 12. The duration of each group of constant-amplitude sine waves at random time intervals is at least one sine wave period; the idle time interval between two adjacent groups of constant-amplitude sine waves at random time intervals is at least one sine wave period. The alternating signal generating circuits shown in fig. 11 and 15 are both capable of generating sets of randomly time spaced constant amplitude sine waves as shown in fig. 12.
The current waveform of the preset alternating current is a plurality of groups of amplitude-reduced sine waves with periodic time intervals, the frequency of the amplitude-reduced sine waves with the periodic time intervals of each group is the same, the initial amplitude is the same, the damping attenuation coefficient of the amplitude is the same, and the idle time intervals between two adjacent groups of the periodic amplitude-reduced sine waves are the same; as shown in fig. 8. After the amplitude-reducing sine wave of each group of periodic time intervals is attenuated to 0, starting the amplitude-reducing sine wave of the next group of periodic time intervals after a fixed idle time interval; the idle time interval between two adjacent groups of amplitude-reduced sine waves with the period time interval is at least one sine wave period; the attenuation coefficient of the damped sine waves of each group of periodic time intervals is R/2L, wherein R is the series resistance value or the equivalent series parasitic resistance value of the LC oscillating circuit, L is the inductance of the LC oscillating circuit, and C is a capacitance value connected in parallel to the inductance L; the duration of each group of the amplitude-reduced sine waves is 5-30 sine wave periods. By changing the resistance value R, the attenuation coefficient can be changed. The sine wave attenuation coefficient (equivalent to the series resistance value R of the regulating inductor L) can be preset according to the position of a patient and the severity of the disease. An alternating signal generating circuit as shown in figure 7 is capable of generating a plurality of sets of periodically spaced reduced sine waves as shown in figure 8.
The current waveform of the preset alternating current is a plurality of groups of amplitude-reduced sine waves with random time intervals, the frequency of the amplitude-reduced sine waves with random time intervals in each group is the same, the initial amplitudes are the same or different, the attenuation coefficients are the same or different, and the idle time intervals between the adjacent two groups of the amplitude-reduced sine waves with random time intervals are random, as shown in fig. 6. The attenuation coefficient of each group of the damped sine waves at random time intervals is R/2L, wherein R is the series resistance value or the equivalent series parasitic resistance value of the LC oscillating circuit, L is the inductance of the LC oscillating circuit, and C is a capacitance value connected in parallel to the inductance L; the duration of each group of the amplitude-reduced sine waves at random time intervals is 5-30 sine wave periods. By changing the resistance value R, the attenuation coefficient can be changed. The decay system is usually evaluated simply by how many sustained sinusoids per group. The sine wave attenuation coefficient (which is equivalent to the series resistance value R of the regulating inductor L) can be set according to the position of a patient and the severity of the disease. An alternating signal generating circuit as shown in figure 5 is capable of generating a plurality of sets of randomly time spaced reduced sine waves as shown in figure 6.
The current waveform of the preset alternating current is a plurality of groups of amplified sine waves with periods or random time intervals or continuous amplitudes gradually increased, the frequency of each group of amplified sine waves is the same, the amplitudes are gradually increased, and the idle time intervals between two adjacent groups of amplified sine waves are the same or random. The duration of each group of amplified sine waves is 5-30 sine wave periods. The circuit shown in fig. 18 comprises a high-frequency sine wave generator, a sawtooth wave generator and analog multiplier circuits with the same number as that of magnetic rings or magnetic chains, wherein each analog multiplier circuit is connected with an inductance coil as a load, and the inductance coils can directly adopt themetal coils 2 in the magnetic ring array device for treatment. By multiplying the high-frequency sine wave generated by the high-frequency sine wave generator and the sawtooth wave generated by the sawtooth wave generator, a plurality of sets of amplified sine waves with periodic time intervals in which the amplitude gradually increases are obtained as shown in fig. 17. The waveform generation principle is shown in fig. 19. The periodic time interval amplified sine wave current is then loaded into therespective metal coil 2.
The current waveform of the preset alternating current is a plurality of groups of periodic or random time intervals or continuous amplitude values, wherein the amplitude values of each group are increased firstly and then decreased by sine waves, the frequency of each group of amplitude values is the same, the amplitude values are gradually increased firstly and then gradually decreased, and the idle time intervals between the groups of amplitude values, which are increased firstly and then decreased by sine waves, are the same or random. The circuit shown in fig. 21 is a circuit for generating a waveform of multiple groups of periodic time intervals shown in fig. 20, in which the amplitude is increased and then decreased, and the waveform includes a high-frequency sine wave generator, a low-frequency sine wave generator and analog multiplier circuits with the same number as that of magnetic rings or magnetic chains, each analog multiplier circuit is connected with an inductance coil, and the inductance coil can be directly ametal coil 2 in the magnetic ring array device for treatment. The high-frequency sine wave generated by the high-frequency sine wave generator is multiplied by the low-frequency sine wave generated by the low-frequency sine wave generator, so that the sine wave with the amplitude increasing and then decreasing at the periodic time interval of which the amplitudes are gradually increased and then gradually decreased is obtained, as shown in fig. 20, and the waveform generation principle is shown in fig. 22: the second and third waveforms are multiplied to obtain the first waveform.
The circuit shown in fig. 23 is another circuit for generating a plurality of groups of sine wave waveforms with the amplitude values of the periodic time intervals increased and then decreased as shown in fig. 20, and comprises a high-frequency sine wave generator, a triangular wave generator and analog multiplier circuits with the same number as that of magnetic rings or magnetic chains, wherein each analog multiplier circuit is connected with an inductance coil, and the inductance coils can directly adopt themetal coils 2 in the magnetic ring array device for treatment. The high-frequency sine wave generated by the high-frequency sine wave generator is multiplied by the triangular wave generated by the triangular wave generator, so that the sine wave with the amplitude increasing and then decreasing at the periodic time interval of the plurality of groups of the amplitude increasing and then decreasing gradually is obtained as shown in fig. 20. The waveform generation principle is shown in fig. 24: the second and third waveforms are multiplied to obtain the first waveform. The circuit for generating the sine wave waveforms of the sets of periodic time intervals shown in fig. 20, which are increased in amplitude and then decreased in amplitude, is not limited to the circuits shown in fig. 21 and 23.
The current waveform of the preset alternating current is similar to a frequency modulated continuous FMCW wave, the frequency of the frequency modulated continuous FMCW wave increases linearly within a preset time, and then decreases linearly within the preset time, as shown in fig. 25. The starting frequency and the final frequency are both within a preset range of 30 KHz-300 KHz, the maximum limit value of the highest frequency is 300kHz, and the minimum limit value of the lowest frequency is 30 kHz. In a certain device, the highest frequency and the lowest frequency are selected and set according to specific cancer cell attributes, but always fall within the range of 30 KHz-300 KHz. A preset time interval is arranged between the highest frequency and the lowest frequency; the duration of the linear increase from the lowest frequency to the highest frequency is 5-100 sine wave periods.
Fig. 26 is a circuit diagram for generating the continuous FMCW wave waveform of fig. 25. The magnetic ring array device for the treatment comprises a triangular wave generator and voltage-controlled oscillators with the same number with magnetic rings or magnetic chains, wherein each voltage-controlled oscillator is connected with an inductance coil, and the inductance coils can directly adoptmetal coils 2 in the magnetic ring array device for the treatment. The triangular wave voltage generated by the triangular wave generator is used for controlling the voltage-controlled oscillator, and the output frequency can be a sine wave with continuous change but constant amplitude, namely a continuous FMCW wave. The preset time interval between the highest frequency and the lowest frequency depends on the frequency of the triangular wave. Fig. 27 shows a schematic diagram of the waveform generation. The second waveform corresponds to the sine wave frequency of the first waveform.
The current waveform of the preset alternating current is similar to a frequency modulated continuous FMCW wave, the frequency of the frequency modulated continuous FMCW wave is linearly increased from the lowest frequency to the highest frequency, then rapidly decreased to the lowest frequency, and then linearly increased from the lowest frequency to the highest frequency within a preset time, and the process is repeated, as shown in fig. 28. The starting frequency and the final frequency are both within a preset range of 30 KHz-300 KHz, the limit value of the highest frequency is 300kHz, and the limit value of the lowest frequency is 30 kHz. In a certain device, the highest frequency and the lowest frequency are selected and set according to specific cancer cell attributes, but always fall within the range of 30 KHz-300 KHz. A preset time interval is arranged between the highest frequency and the lowest frequency; the duration of the linear increase from the lowest frequency to the highest frequency is 5-100 sine wave periods.
Fig. 29 is a circuit diagram for generating the continuous FMCW wave waveform of fig. 28. The magnetic ring array device for the treatment comprises a sawtooth wave generator and voltage-controlled oscillators with the same number with magnetic rings or magnetic chains, wherein each voltage-controlled oscillator is connected with an inductance coil, and the inductance coils can directly adoptmetal coils 2 in the magnetic ring array device for the treatment. The sawtooth wave voltage generated by the sawtooth wave generator is used for controlling the voltage-controlled oscillator, and the sine wave with continuously variable frequency and constant amplitude is output, namely the continuous FMCW wave with frequency modulation. The preset time interval between the highest frequency and the lowest frequency depends on the frequency of the sawtooth wave. The schematic diagram of the waveform generation is shown in fig. 30. The second waveform corresponds to the sine wave frequency of the first waveform.
The current waveform of the preset alternating current is similar to a frequency modulation continuous FMCW wave, the frequency of the frequency modulation continuous FMCW wave is increased and then decreased at preset time, and the change of the increased and decreased frequency conforms to a sine wave rule, as shown in fig. 31. The starting frequency and the final frequency are both within a preset range of 30 KHz-300 KHz, the limit value of the highest frequency is 300kHz, and the limit value of the lowest frequency is 30 kHz. In a certain device, the highest frequency and the lowest frequency are selected and set according to specific cancer cell attributes, but always fall within the range of 30 KHz-300 KHz. A preset time interval is arranged between the highest frequency and the lowest frequency; the duration of the linear increase from the lowest frequency to the highest frequency is 5-100 sine wave periods.
Fig. 32 is a circuit diagram for generating the FMCW waveform of fig. 31. The magnetic ring array device for the treatment comprises a sine wave generator and voltage-controlled oscillators with the same number with magnetic rings or magnetic chains, wherein each voltage-controlled oscillator is connected with an inductance coil, and the inductance coils can directly adoptmetal coils 2 in the magnetic ring array device for the treatment. The sine wave voltage generated by the sine wave generator is used for controlling the voltage-controlled oscillator, and the sine wave with continuously variable frequency and constant amplitude is output, namely the frequency modulation continuous FMCW wave. The preset time interval between the highest frequency and the lowest frequency depends on the frequency of the low frequency sine wave. The schematic diagram of the waveform generation is shown in fig. 33. The second waveform corresponds to the sine wave frequency of the first waveform.
In the embodiment, an alternating electric field with the frequency of 30 kHz-300 kHz and the alternating electric field with the intensity of 0.1V/cm-10V/cm is applied to normal cells and different tumor cell lines, so that the device in the embodiment can selectively kill tumor cells and inhibit the growth of the tumor cells by adding the field intensity with the specific frequency (between 30kHz and 300 kHz) and the intensity (between 0.1V/cm and 10V/cm). The experimental method is as follows:
normal cells, human skin fibroblast 3T3, three cancer cells, human lung adenocarcinoma cell a549, human glioblastoma cell U87 and murine glioma cell C6 were inoculated in 96-well plates, respectively. The experimental group places the cells in magnetic rings generating electric fields with different electric field strengths and different frequencies, places the magnetic ring array and the cells in a carbon dioxide incubator with the volume of 54 multiplied by 50 multiplied by 68cm, the incubator is grounded, the internal self electric field strength is 0, and no influence of an external electric field exists; the control group was cultured in the same incubator routinely without electric field. The cells of the experimental group and the cells of the control group are inoculated in the same quantity and the same density, the culture conditions are DEME +10% FBS culture medium, the cells are cultured for 1 to 14 days, the CCK8 cell proliferation experiment detection is carried out, and the cell proliferation inhibition rate is calculated.
The experimental results are as follows:
when the electric field intensity range is 0.1V/cm-10V/cm and the frequency is 30 kHz-300 kHz, the inhibition results on the proliferation of normal cells and three different tumor cells are as follows:
1, effect on normal cells:
in the present embodiment, human skin fibroblasts 3T3 were cultured in the alternating electric field environment (test group/experimental group) and in the normal culture environment (control group/control group), respectively, and the proliferation and inhibition of the alternating electric field on the growth of human skin fibroblasts 3T3 were examined, with the results expected: the alternating electric field has no obvious influence on the growth and proliferation of human skin fibroblast 3T3, and the cell proliferation of the experimental group is consistent with that of the control group, as shown in FIG. 34. The inhibition rate of the alternating electric field on the growth of the human skin fibroblast 3T3 is close to 0, and the proliferation inhibition effect is not obvious, as shown in figure 35.
2, cell proliferation inhibition by applying electric field to human lung adenocarcinoma cells
As shown in fig. 36 and 37, when the inhibition effect is the best for the human lung adenocarcinoma cells a549, the inhibition rate is about 60%, i.e., the number of the inhibited cells accounts for 60% of the total number of the cells in the control group.
3, cell proliferation inhibition by applying electric field to human glioblastoma cells
As shown in fig. 38 and 39, the inhibition rate was about 53% when the inhibition effect was the best for the human glioblastoma cell U87, i.e., the number of inhibited cells was 53% of the total number of cells in the control group.
Inhibition of cell proliferation by applying electric field to rat glioma cells
As shown in fig. 40 and 41, for murine glioma cell C6, the inhibition rate was 0.65 when the inhibition effect was the best, i.e., the number of cells inhibited was 65% of the total number of cells in the control group.
Embodiment 2:
the present embodiment is a further improvement ofembodiment 1, and the main improvement is that inembodiment 1, the positions of the two chute supports 301 are relatively fixed, and if the focal position of the central axis of the three magnetic rings ormagnetic chains 1 cannot be adjusted to the position of the tumor cells after the three magnetic rings ormagnetic chains 1 are adjusted by the magnetic ring center coordinates and the central axisdirection adjusting mechanism 3, the therapeutic effect is greatly reduced. In the present embodiment, however, as shown in fig. 42, the twochute holders 301 are connected by the adjustingnut 308. After the design, if the focal position of the central axis of the three magnetic rings or themagnetic chains 1 cannot be adjusted to the position of the tumor cells after the three magnetic rings or themagnetic chains 1 are adjusted by the magnetic ring center coordinates and the central axisdirection adjusting mechanism 3, the adjustingnut 308 can be unscrewed, one of the chute supports 301 is rotated by a proper angle and then the adjustingnut 308 is screwed down, so that after the two chute supports 301 are relatively fixed, the center coordinates and the central axis direction of the three magnetic rings or themagnetic chains 1 are adjusted by the magnetic ring center coordinates and the central axisdirection adjusting mechanism 3. Because two chute supports 301 can rotate relatively, make the contained angle between two faces at two chute supports 301 place adjustable like this, the adjustable space of centre of a circle coordinate and the central axis direction of the magnetic ring or themagnetic chain 1 on two chute supports 301 also can greatly increased like this for the application scope of this device is more extensive.
Otherwise, this embodiment is identical toembodiment 1, and will not be described herein. Embodiment 3:
according to the three-dimensional magnetic ring device for treatment in theembodiment 1 or 2, the present embodiment provides a three-dimensional magnetic ring helmet or cap, as shown in fig. 43 (only three magnetic rings ormagnetic chains 1 are shown in the figure, and more magnetic rings ormagnetic chains 1 may be used in practical applications), which includes apositioning belt 9, a helmet or cap-shapedbody 4, and the three-dimensional magnetic ring device for treatment in theembodiment 1 or 2. Themain body 4 is made of ABS, HDPE, PC, FRP, fiber, nylon, rubber or silica gel material and is in the shape of a helmet or cap, two ends of thepositioning belt 9 are respectively connected with two ends of one of the chute supports 301 to form an annular structure which is convenient to be sleeved on the outer wall of themain body 4, and the three-dimensional magnetic ring device for treatment is installed on the outer wall of themain body 4 through thepositioning belt 9 to realize the installation and connection with themain body 4.
Thepositioning belt 9 can be made into a length-adjustable type, so that the three-dimensional magnetic ring helmet or cap can be suitable for people with different head circumferences. When tumor cells such as glioma exist on the head of a patient, the cap or helmet is used, the patient only needs to wear the cap or helmet, then the focus of the central axis of the three magnetic rings ormagnetic chains 3 is adjusted to the position of the tumor cells through the magnetic ring center coordinates and the central axisdirection adjusting mechanism 3, and then the current waveform of the preset alternating current with proper frequency and amplitude is selected through the alternating signal generating circuit according to the specific situation of the tumor.
Otherwise, this embodiment is completely the same asembodiment 1 or 2, and will not be described herein.
Embodiment 4:
according to the three-dimensional magnetic ring device for treatment inembodiment 1 or 2, the present embodiment provides a three-dimensional magnetic ring treatment couch, as shown in fig. 44 (only three magnetic rings ormagnetic chains 1 are shown in the figure, and more magnetic rings ormagnetic chains 1 may be used in practical applications), which includes acouch plate 5, apositioning frame 6, asupport 7, and the three-dimensional magnetic ring device for treatment inembodiment 1 or 2, in which the three-dimensional magnetic ring device for treatment is mounted on thepositioning frame 6 located above thecouch plate 5, thepositioning frame 6 is mounted on thesupport 7, and thesupport 7 is mounted on one side of thecouch plate 5. The plane of thebed plate 5 is positioned in the action range area of the three-dimensional magnetic ring device for treatment.
When the treatment bed is used, a patient directly lies on thebed board 5, then the focus of the central axis of the three magnetic rings ormagnetic chains 1 is adjusted to the position of tumor cells of the patient through the magnetic ring center coordinates and the central axisdirection adjusting mechanism 3, and then the current waveform of preset alternating current with proper frequency and amplitude is selected through the alternating signal generating circuit according to the specific condition of the tumor. The treatment bed can be suitable for treating various tumors.
Otherwise, this embodiment is completely the same as any ofembodiments 1 to 3, and is not described herein again.
Embodiment 6:
the present embodiment is a further improvement ofembodiment 5, and the main improvement is that, in the present embodiment, in order to adjust the relative position between the focal point of the central axis of each magnetic ring ormagnetic chain 1 and the bed plate, so as to treat diseases at different positions of the body of the patient lying on thebed plate 5, the treatment couch in the present embodiment further includes a position adjusting mechanism, the position adjusting mechanism includes anX-axis slide rail 501 fixed on one side of thebed plate 5, the bottom of thesupport 7 is slidably connected with theX-axis slide rail 501 through afirst slide block 701, a Y-axis slide rail 703 vertically arranged with theX-axis slide rail 501 is installed on across beam 702 of thesupport 7, and thepositioning frame 6 is slidably connected with the Y-axis slide rail 703 through asecond slide block 10; in this embodiment, the upper and lower parts of the vertical rod of thesupport 7 are connected by asleeve 704, and thesleeve 704 can be fixed by apositioning bolt 705 after moving up and down along the vertical rod, so as to realize the up-and-down adjustment of the three-dimensional magnetic ring device for treatment. As in fig. 45. When the adjustment is needed, the three-dimensional magnetic ring device for treatment can move along the X-axis direction of theX-axis slide rail 501 by pushing thesupport 7, the three-dimensional magnetic ring device for treatment can move along the Y-axis direction of the Y-axis slide rail 703 by pushing thepositioning frame 6, and the three-dimensional magnetic ring device for treatment can move up and down by matching thepositioning bolt 705 with thesleeve 704, so that the purpose that the focus position of the magnetic induction line of the alternating electric field generated in each magnetic ring ormagnetic chain 1 in the three-dimensional magnetic ring device for treatment can be adjusted arbitrarily relative to thebed plate 5 is achieved, and the application range of the treatment bed is wider.
Otherwise, this embodiment is completely the same asembodiment 5, and will not be described herein.
It should be understood that the three-dimensional magnetic ring treatment couch of the present invention can be used for other purposes besides treating tumors in a living body. In fact, selective disruption using the present device may be used in conjunction with any proliferative dividing and reproducing organism, e.g., tissue cultures, microorganisms such as bacteria, mycoplasma, protozoa, etc., fungi, algae, plant cells, etc.
Tumor cells as presented herein include leukemia, lymphoma, myeloma, plasmacytoma; and solid tumors. Examples of solid tumors that may be treated according to the present invention include sarcomas and carcinomas such as, but not limited to: fibrosarcoma, myxosarcoma, liposarcoma, chondrosarcoma, osteogenic sarcoma, dorsal-locked epithelioma, angiosarcoma, endotheliosarcoma, lymphangiosarcoma, lymphangioendothelioma, synovioma, mesothelioma, leiomyosarcoma, rhabdomyosarcoma, colon cancer, pancreatic cancer, breast cancer, ovarian cancer, prostate cancer, squamous cell carcinoma, basal cell carcinoma, adenocarcinoma, sweat gland carcinoma, sebaceous gland carcinoma, papillary adenocarcinoma, cystadenocarcinoma, medullary carcinoma, bronchial carcinoma, renal cell carcinoma, liver cancer, bile duct carcinoma, choriocarcinoma, seminoma, embryonic carcinoma, cervical cancer, testicular tumor, lung cancer, small-cell lung cancer, bladder cancer, epithelial cancer, glioma, astrocytic carcinoma, medulloblastoma, craniopharyngioma, ependymoma, pinealoma, hemangioblastoma, acoustic neuroma, oligoglioma, meningioma, melanoma, neuroblastoma, melanoma, neuroblastoma, melanoma, neuroblastoma, melanoma, neuroblastoma, melanoma, neuroblastoma, melanoma, carcinoma of the patient's nerve, or other cell of the patient's nerve, or of the patient's skin, or the patient's skin, Neuroblastoma and retinoblastoma.
The above embodiments are merely illustrative of the technical concepts and features of the present invention, and the purpose of the embodiments is to enable those skilled in the art to understand the contents of the present invention and implement the present invention, and not to limit the protection scope of the present invention. All equivalent changes and modifications made according to the spirit of the present invention should be covered within the protection scope of the present invention.