Movatterモバイル変換


[0]ホーム

URL:


CN113276621A - Parking air conditioner control method and device - Google Patents

Parking air conditioner control method and device
Download PDF

Info

Publication number
CN113276621A
CN113276621ACN202110557122.0ACN202110557122ACN113276621ACN 113276621 ACN113276621 ACN 113276621ACN 202110557122 ACN202110557122 ACN 202110557122ACN 113276621 ACN113276621 ACN 113276621A
Authority
CN
China
Prior art keywords
air conditioner
parking air
driver
parking
voltage
Prior art date
Legal status (The legal status is an assumption and is not a legal conclusion. Google has not performed a legal analysis and makes no representation as to the accuracy of the status listed.)
Pending
Application number
CN202110557122.0A
Other languages
Chinese (zh)
Inventor
周延藤
Current Assignee (The listed assignees may be inaccurate. Google has not performed a legal analysis and makes no representation or warranty as to the accuracy of the list.)
Shaanxi Automobile Group Co Ltd
Original Assignee
Shaanxi Automobile Group Co Ltd
Priority date (The priority date is an assumption and is not a legal conclusion. Google has not performed a legal analysis and makes no representation as to the accuracy of the date listed.)
Filing date
Publication date
Application filed by Shaanxi Automobile Group Co LtdfiledCriticalShaanxi Automobile Group Co Ltd
Priority to CN202110557122.0ApriorityCriticalpatent/CN113276621A/en
Publication of CN113276621ApublicationCriticalpatent/CN113276621A/en
Pendinglegal-statusCriticalCurrent

Links

Images

Classifications

Landscapes

Abstract

The invention relates to a parking air conditioner control method and a device, wherein the method comprises the steps of obtaining the ambient temperature outside a vehicle, the timing time parameter of the parking air conditioner, the voltage of a storage battery and the detection information of a driver in a cab; obtaining the current voltage of the storage battery, obtaining the current outdoor environment temperature, and controlling the parking air conditioner to operate if the voltage of the storage battery and the outdoor environment temperature simultaneously meet the corresponding parking air conditioner operation parameters; further, detecting information of a driver in a cab is obtained, the operating rotating speed of the parking air conditioner is controlled, a timing function of the parking air conditioner is started, the parking air conditioner obtains a timing time parameter of the parking air conditioner, and if the operating time of the parking air conditioner exceeds a set time, the parking air conditioner is turned off by the controller; if the time is less than the set time, the parking air conditioner continues to operate; the invention can reasonably control the operation state and the operation time of the parking air conditioner, thereby reducing energy consumption and achieving the purpose of energy saving.

Description

Parking air conditioner control method and device
Technical Field
The invention relates to the technical field of parking air conditioner control, in particular to a parking air conditioner control method and device.
Technical Field
With the younger drivers, more and more long-distance logistics transport vehicles are equipped with parking air conditioners. In order to prevent the storage battery from being insufficient in power during the operation of the parking air conditioner, the method of a mainstream manufacturer is to set the lowest working voltage of the parking air conditioner, and simultaneously, an air conditioner controller monitors the voltage of the storage battery in real time, and when the voltage of the storage battery is lower than the set voltage, the parking air conditioner is automatically closed. According to market research, when a customer uses the parking air conditioner, the temperature is gradually reduced along with the time lapse at night, and the body temperature of the person is also reduced after the person falls asleep, so that the parking air conditioner is not required to work all the time in the next night; and if the parking air conditioner works all the time, the electric energy stored in the storage battery is wasted, the service life of the storage battery is shortened, and the maintenance cost of the battery is increased.
Disclosure of Invention
The invention aims to provide a parking air conditioner control method and device aiming at the defects of the prior art, which can reasonably control the running state and running time of a parking air conditioner, thereby reducing energy consumption and achieving the purpose of energy conservation.
The invention is realized by adopting the following technical scheme:
a parking air conditioner control method comprises
Acquiring the ambient temperature outside the vehicle, the parking air conditioner timing time parameter, the storage battery voltage and the detection information of the driver in the cab;
acquiring the current voltage of the storage battery, and judging the voltage of the storage battery and the operation parameter of the corresponding parking air conditioner;
further, acquiring the current outdoor environment temperature, and judging the outdoor environment temperature and the operation parameters of the corresponding parking air conditioner;
if the voltage of the storage battery and the outdoor environment temperature simultaneously meet the corresponding parking air conditioner operation parameters, controlling the parking air conditioner to operate;
further, detecting information of the driver in the cab is obtained, and the operating rotating speed of the parking air conditioner is controlled;
starting a parking air conditioner timing function, acquiring a parking air conditioner timing time parameter by the parking air conditioner, and if the operation time of the parking air conditioner exceeds the set time, closing the parking air conditioner by the controller; if the time is less than the set time, the parking air conditioner continues to operate.
Preferably, the driver's cab personnel detection information is divided into a waking state, a light sleep state and a deep sleep state; if the driver is in a waking state, the parking air conditioner works at a first running rotating speed; if the driver is in a light sleep state, the parking air conditioner works at a second running rotating speed; if the driver is in a deep sleep state, the parking air conditioner works at a third running rotating speed; the first operating rotational speed is greater than the second operating rotational speed, which is greater than the third operating rotational speed.
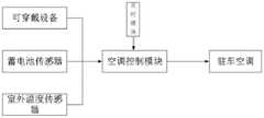
A parking air-conditioning control device comprising:
the acquisition module comprises a storage battery sensor, an outdoor environment temperature sensor and wearable equipment and is used for acquiring the current storage battery voltage, the outdoor environment temperature and the current state of a driver;
the processing module is used for calculating and obtaining the corresponding operating rotating speed of the parking air conditioner according to the voltage of the storage battery, the outdoor environment temperature and the current state of a driver;
the control module is used for controlling the parking air conditioner to correspondingly operate the rotating speed according to the current state of a driver if the voltage of the storage battery is greater than the minimum threshold value allowing the parking air conditioner to operate and the outdoor environment temperature is greater than the minimum threshold value allowing the parking air conditioner to operate;
further, the apparatus further comprises: a timing module; the parking air conditioner is used for recording the operation time of the parking air conditioner, and if the operation time exceeds the set time, the control module closes the parking air conditioner.
Preferably, the driver's cab personnel detection information is divided into a waking state, a light sleep state and a deep sleep state; if the driver is in a waking state, the parking air conditioner works at a first running rotating speed; if the driver is in a light sleep state, the parking air conditioner works at a second running rotating speed; if the driver is in a deep sleep state, the parking air conditioner works at a third running rotating speed; the first operating rotational speed is greater than the second operating rotational speed, which is greater than the third operating rotational speed.
Preferably, the control module sets a minimum voltage for the parking air conditioner to work, after the parking air conditioner is started to work, the air conditioner control module collects a storage battery voltage signal through a storage battery sensor, and if the storage battery voltage is lower than the minimum voltage for the parking air conditioner to work, the air conditioner control module shuts down the parking air conditioner.
Preferably, the temperature sensor for detecting the outdoor ambient temperature is provided on the front bumper, and the battery sensor for detecting the battery voltage is provided on the battery.
Preferably, the intelligent air conditioner further comprises an air conditioner control panel, and the air conditioner control panel is in communication connection with the wearable device, the storage battery sensor and the outdoor temperature sensor respectively.
Compared with the prior art, the invention has the following beneficial technical effects:
according to the parking air conditioner control method and device, the detection information of people in the current cab, the temperature outside the vehicle and the like are collected through the sensors, and meanwhile, the reasonable control on the running state and time of the parking air conditioner is realized through the timing function, so that the energy consumption is reduced, the purpose of saving the energy of the automobile is achieved, the service life of the storage battery is effectively prolonged, and the humanized design is more in line with the actual requirements of users.
Drawings
The invention will be further described with reference to the accompanying drawings:
FIG. 1 is an overall flowchart of a parking air conditioner control method according to the present invention
FIG. 2 is a block diagram of the parking air conditioner control device according to the present invention;
fig. 3 is a schematic structural diagram of a parking air conditioner control system according to the present invention.
Detailed Description
In order that the above objects, features and advantages of the present invention can be more clearly understood, a detailed description of the present invention will be given below with reference to the accompanying drawings and specific embodiments. It should be noted that the embodiments and features of the embodiments of the present application may be combined with each other without conflict. In the description of the present invention, it should also be noted that, unless otherwise explicitly specified or limited, the terms "disposed," "mounted," and "connected" are to be construed broadly, e.g., as meaning fixedly connected, detachably connected, or integrally connected; can be mechanically or electrically connected; they may be connected directly or indirectly through intervening media, or they may be interconnected between two elements. The specific meanings of the above terms in the present invention can be understood in specific cases to those skilled in the art.
The first embodiment is as follows:
as shown in fig. 1 to 3: a parking air conditioner control method and device comprises the following steps: the system comprises an acquisition module, a storage battery, an outdoor environment temperature sensor and wearable equipment, wherein the temperature sensor for detecting the outdoor environment temperature is arranged on a front bumper, the storage battery sensor for detecting the voltage of a storage battery is arranged on the storage battery, the wearable equipment is an intelligent bracelet and is used for acquiring the state information of a driver, and the detection information of the driver in the cab is divided into a waking state, a light sleep state and a deep sleep state; if the driver is in a waking state, the parking air conditioner works at a first running rotating speed; if the driver is in a light sleep state, the parking air conditioner works at a second running rotating speed; if the driver is in a deep sleep state, the parking air conditioner works at a third running rotating speed; the first operating rotational speed is greater than the second operating rotational speed, which is greater than the third operating rotational speed.
The processing module is used for calculating and obtaining the corresponding operating rotating speed of the parking air conditioner according to the voltage of the storage battery, the outdoor environment temperature and the current state of a driver; the control module is used for controlling the parking air conditioner to correspondingly operate the rotating speed according to the current state of a driver if the voltage of the storage battery is greater than the minimum threshold value allowing the parking air conditioner to operate and the outdoor environment temperature is greater than the minimum threshold value allowing the parking air conditioner to operate; further, the apparatus further comprises: a timing module; the parking air conditioner is used for recording the operation time of the parking air conditioner, and if the operation time exceeds the set time, the control module closes the parking air conditioner.
The parking air conditioner control module is characterized in that the control module sets the lowest working voltage of a parking air conditioner, after the parking air conditioner is started to work, the air conditioner control module collects a storage battery voltage signal through a storage battery sensor, and if the storage battery voltage is lower than the lowest working voltage of the parking air conditioner, the air conditioner control module closes the parking air conditioner.
The parking air conditioner timing function key and the time adjusting key are preferably integrated on the air conditioner operation panel; if the parking air conditioner timing function is in an opening state, a power supply starting button of the parking air conditioner is pressed for a long time to close the parking air conditioner timing function; if the parking air conditioner timing function is in an off state, a power supply starting button of the parking air conditioner is pressed for a long time to start the parking air conditioner timing function; the control module collects a parking air conditioner power supply shutdown instruction, the parking air conditioner power supply shutdown instruction and the parking air conditioner power supply startup instruction in the embodiment are the same power supply key, and if a parking air conditioner power supply key instruction signal is received again in the working process of the parking air conditioner, the air conditioner control module shuts down the parking air conditioner.
Judging the starting condition of the parking air conditioner, collecting the outdoor environment temperature and the voltage of a storage battery from an acquisition module after a control module receives a starting instruction, judging whether the working voltage of the parking air conditioner is met or not through the control module, if so, turning to the parking air conditioner to operate, and if not, turning to stop operating; wherein a temperature sensor for detecting the outdoor ambient temperature is preferably provided on the front bumper, and a sensor for detecting the voltage of the secondary battery is preferably provided on the secondary battery.
Furthermore, a reference value of the lowest outdoor temperature allowing the parking air conditioner to work is set in the air conditioner control module, and if the outdoor temperature is greater than the reference value, the parking air conditioner is allowed to be started; if the outdoor temperature is less than the reference value, the parking air conditioner is not allowed to be started;
furthermore, a reference value of the lowest voltage allowing the parking air conditioner to work is set in the air conditioner control module, and if the voltage of the storage battery is greater than the reference value, the parking air conditioner is allowed to start; if the voltage is smaller than the reference value, the parking air conditioner is not allowed to be started;
the parking air conditioner operates, and the control module controls the parking air conditioner to start up and operate;
judging the state information of the driver and the operation state of the parking air conditioner, wherein the air conditioner control module obtains the state information of the driver according to the obtaining module; judging and controlling the operation condition of the parking air conditioner;
judging whether the running time of the parking air conditioner is less than the set time or not, and acquiring the working time parameter of the parking air conditioner set in the timing module by the air conditioner control module through a first signal path, wherein after the parking air conditioner is started to work, the timing function is started by default, and a user can set the working time of the parking air conditioner in a user-defined mode according to the requirement and also can close the timing function of the parking air conditioner; if the parking air conditioner timing function is started, if the operation time of the parking air conditioner is judged to meet the timing time requirement, the parking air conditioner is turned to the air conditioner control module which stops operating to close the parking air conditioner; if the parking air conditioner timing function is turned off, the air conditioner control module does not collect the working time parameters of the parking air conditioner recorded in the timing module, namely neglects to judge the operating time of the parking air conditioner, and turns to judge whether the voltage of the storage battery is less than the lowest voltage allowing the parking air conditioner to operate; in the embodiment, the parking air conditioner timing function key and the time adjusting key are preferably integrated on an air conditioner operation panel;
judging whether the voltage of the storage battery is smaller than the lowest voltage allowing the parking air conditioner to operate or not, wherein the air conditioner control module reads the voltage of the storage battery all the time in the operation process of the parking air conditioner, and if the voltage of the storage battery is lower than the lowest voltage allowing the parking air conditioner to operate, the parking air conditioner stops operating; if the voltage of the storage battery is greater than the lowest voltage allowed by the parking air conditioner to operate, the parking air conditioner is switched to operate;
if the parking air conditioner timing function is in an opening state, a power supply starting button of the parking air conditioner is pressed for a long time to close the parking air conditioner timing function; if the parking air conditioner timing function is in an off state, a power supply starting button of the parking air conditioner is pressed for a long time to start the parking air conditioner timing function;
the control module collects a parking air conditioner power supply shutdown instruction, the parking air conditioner power supply shutdown instruction and the parking air conditioner power supply startup instruction in the embodiment are the same power supply key, and if a parking air conditioner power supply key instruction signal is received again in the working process of the parking air conditioner, the air conditioner control module shuts down the parking air conditioner.
It will be evident to those skilled in the art that the invention is not limited to the details of the foregoing illustrative embodiments, and that the present invention may be embodied in other specific forms without departing from the spirit or essential attributes thereof. The present embodiments are therefore to be considered in all respects as illustrative and not restrictive, the scope of the invention being indicated by the appended claims rather than by the foregoing description, and all changes which come within the meaning and range of equivalency of the claims are therefore intended to be embraced therein. Any reference sign in a claim should not be construed as limiting the claim concerned.
The above-mentioned embodiments are only used for illustrating the technical solutions of the present invention, and not for limiting the same; although the present invention has been described in detail with reference to the foregoing embodiments, it will be understood by those of ordinary skill in the art that: the technical solutions described in the foregoing embodiments may still be modified, or some technical features may be equivalently replaced; and such modifications or substitutions do not depart from the spirit and scope of the corresponding technical solutions of the embodiments of the present invention.

Claims (7)

CN202110557122.0A2021-05-212021-05-21Parking air conditioner control method and devicePendingCN113276621A (en)

Priority Applications (1)

Application NumberPriority DateFiling DateTitle
CN202110557122.0ACN113276621A (en)2021-05-212021-05-21Parking air conditioner control method and device

Applications Claiming Priority (1)

Application NumberPriority DateFiling DateTitle
CN202110557122.0ACN113276621A (en)2021-05-212021-05-21Parking air conditioner control method and device

Publications (1)

Publication NumberPublication Date
CN113276621Atrue CN113276621A (en)2021-08-20

Family

ID=77280827

Family Applications (1)

Application NumberTitlePriority DateFiling Date
CN202110557122.0APendingCN113276621A (en)2021-05-212021-05-21Parking air conditioner control method and device

Country Status (1)

CountryLink
CN (1)CN113276621A (en)

Cited By (2)

* Cited by examiner, † Cited by third party
Publication numberPriority datePublication dateAssigneeTitle
CN114013238A (en)*2021-11-082022-02-08珠海格力电器股份有限公司Parking air conditioner control method and device, storage medium and parking air conditioner
CN114516258A (en)*2022-02-282022-05-20青岛海尔空调器有限总公司Parking air conditioning system control method and device and parking air conditioning system

Citations (6)

* Cited by examiner, † Cited by third party
Publication numberPriority datePublication dateAssigneeTitle
CN106080096A (en)*2016-06-162016-11-09美的集团武汉制冷设备有限公司The control method of mounted air conditioner system and mounted air conditioner system
CN108638789A (en)*2018-05-172018-10-12青岛海尔空调器有限总公司A kind of Air conditioner on car voltage detecting control method and Air conditioner on car
CN208306320U (en)*2018-05-212019-01-01安徽华菱汽车有限公司A kind of air-conditioner control system
CN110341427A (en)*2019-07-302019-10-18青岛海立电机有限公司The control method of Air conditioner on car
CN110553358A (en)*2019-08-302019-12-10珠海格力电器股份有限公司Air conditioner control method and system based on intelligent wearable device and air conditioner
CN112757865A (en)*2021-01-042021-05-07东风柳州汽车有限公司Vehicle-mounted air conditioner control system

Patent Citations (6)

* Cited by examiner, † Cited by third party
Publication numberPriority datePublication dateAssigneeTitle
CN106080096A (en)*2016-06-162016-11-09美的集团武汉制冷设备有限公司The control method of mounted air conditioner system and mounted air conditioner system
CN108638789A (en)*2018-05-172018-10-12青岛海尔空调器有限总公司A kind of Air conditioner on car voltage detecting control method and Air conditioner on car
CN208306320U (en)*2018-05-212019-01-01安徽华菱汽车有限公司A kind of air-conditioner control system
CN110341427A (en)*2019-07-302019-10-18青岛海立电机有限公司The control method of Air conditioner on car
CN110553358A (en)*2019-08-302019-12-10珠海格力电器股份有限公司Air conditioner control method and system based on intelligent wearable device and air conditioner
CN112757865A (en)*2021-01-042021-05-07东风柳州汽车有限公司Vehicle-mounted air conditioner control system

Cited By (2)

* Cited by examiner, † Cited by third party
Publication numberPriority datePublication dateAssigneeTitle
CN114013238A (en)*2021-11-082022-02-08珠海格力电器股份有限公司Parking air conditioner control method and device, storage medium and parking air conditioner
CN114516258A (en)*2022-02-282022-05-20青岛海尔空调器有限总公司Parking air conditioning system control method and device and parking air conditioning system

Similar Documents

PublicationPublication DateTitle
CN102431508B (en)Method and system for controlling power supply of solar vehicle sunroof, and vehicle
CN205273106U (en)Car internal environment intelligence control system
CN105128783B (en)A kind of distributed energy of electric automobile regulates and controls method
CN113043970B (en)Load management system for whole vehicle
WO2017005084A1 (en)System for monitoring, purifying and regulating air quality in automobile
JPH0648167A (en)Method and device for lowering temperature of interior air of stationary automobile
CN101913314A (en)Electric automobile air-conditioning system and control method thereof
CN109774628A (en) An automotive solar energy application system and its control method
WO2019080542A1 (en)Air conditioner control system for new energy automobile based on video sensing technique
CN201582939U (en)Automatic automobile climate controller
CN110712495A (en)Intelligent truck parking air conditioner integrated with infrared human body induction and control method thereof
CN113276621A (en)Parking air conditioner control method and device
CN211503145U (en)Standby control device and air conditioner
CN113085479A (en)Vehicle-mounted intelligent air conditioner control method
CN111361393A (en)Electric automobile, and method, device and system for controlling safety of left-over personnel in automobile
CN105730187A (en)Intelligent automobile air conditioner
CN202048647U (en)Convection circulation type constant temperature constant humidity purifying and ventilating system
CN115157953B (en) Ventilation temperature control system for vehicle and control method thereof, vehicle
CN111076370A (en)Standby control device, air conditioner and standby control method of air conditioner
CN105172518B (en)On-board air conditioner intelligence control system and its control method
CN115339283A (en)Automatic preheating control system and method for air conditioner of fuel vehicle
CN217863616U (en)Parking air conditioner control device
CN114571948A (en)Automobile intelligent air conditioner control system and method and automobile
CN109398028A (en)Control method for prolonging endurance time of split air conditioner for truck
CN108454350A (en)New type solar energy automotive air-conditioning system

Legal Events

DateCodeTitleDescription
PB01Publication
PB01Publication
SE01Entry into force of request for substantive examination
SE01Entry into force of request for substantive examination

[8]ページ先頭

©2009-2025 Movatter.jp