Movatterモバイル変換


[0]ホーム

URL:


CN113187569A - Double-extraction and condensation dual-purpose system based on steam ejector and operation method - Google Patents

Double-extraction and condensation dual-purpose system based on steam ejector and operation method
Download PDF

Info

Publication number
CN113187569A
CN113187569ACN202110602030.XACN202110602030ACN113187569ACN 113187569 ACN113187569 ACN 113187569ACN 202110602030 ACN202110602030 ACN 202110602030ACN 113187569 ACN113187569 ACN 113187569A
Authority
CN
China
Prior art keywords
steam
ejector
outlet
boiler
heater
Prior art date
Legal status (The legal status is an assumption and is not a legal conclusion. Google has not performed a legal analysis and makes no representation as to the accuracy of the status listed.)
Granted
Application number
CN202110602030.XA
Other languages
Chinese (zh)
Other versions
CN113187569B (en
Inventor
蔡国忠
周贤
陈飞文
蔡纯
陈俊荣
卢叙钿
彭烁
安航
Current Assignee (The listed assignees may be inaccurate. Google has not performed a legal analysis and makes no representation or warranty as to the accuracy of the list.)
Haimen Power Plant Of Huaneng Guangdong Energy Development Co ltd
Huaneng Clean Energy Research Institute
Original Assignee
Haimen Power Plant Of Huaneng Guangdong Energy Development Co ltd
Huaneng Clean Energy Research Institute
Priority date (The priority date is an assumption and is not a legal conclusion. Google has not performed a legal analysis and makes no representation as to the accuracy of the date listed.)
Filing date
Publication date
Application filed by Haimen Power Plant Of Huaneng Guangdong Energy Development Co ltd, Huaneng Clean Energy Research InstitutefiledCriticalHaimen Power Plant Of Huaneng Guangdong Energy Development Co ltd
Priority to CN202110602030.XApriorityCriticalpatent/CN113187569B/en
Publication of CN113187569ApublicationCriticalpatent/CN113187569A/en
Application grantedgrantedCritical
Publication of CN113187569BpublicationCriticalpatent/CN113187569B/en
Activelegal-statusCriticalCurrent
Anticipated expirationlegal-statusCritical

Links

Images

Classifications

Landscapes

Abstract

Translated fromChinese

本发明公开了一种基于蒸汽引射器的双抽凝汽两用系统及运行方法,包括锅炉、若干个汽轮机增压缸、若干个引射器和若干个加热器,汽轮机增压缸和引射器一一对应,锅炉的再热器出口和首个汽轮机增压缸的蒸汽入口连接,锅炉的再热器出口还和首个引射器的蒸汽入口连接;当前汽轮机增压缸的蒸汽出口连接下一汽轮机增压轮的蒸汽入口,当前汽轮机增压缸的蒸汽出口还连接当前引射器的蒸汽入口和当前引射器的蒸汽出口以及下一引射器的蒸汽入口;最后一个汽轮机增压缸的蒸汽出口连接至最后一个引射器的蒸汽入口和下一加热器的蒸汽入口;当前引射器的蒸汽出口连接当前加热器的蒸汽入口,最后一个加热器不连接引射器。本发明的双抽凝汽供热机组调峰灵活供热。

Figure 202110602030

The invention discloses a dual-extraction and condensing steam dual-purpose system and operation method based on a steam ejector, comprising a boiler, a plurality of steam turbine booster cylinders, a plurality of ejectors and a plurality of heaters, the steam turbine booster cylinder and a steam turbine booster cylinder. The ejectors correspond one by one, the reheater outlet of the boiler is connected to the steam inlet of the first steam turbine booster cylinder, and the reheater outlet of the boiler is also connected to the steam inlet of the first ejector; the steam outlet of the current steam turbine booster cylinder It is connected to the steam inlet of the next steam turbine supercharging wheel, and the steam outlet of the current steam turbine supercharging cylinder is also connected to the steam inlet of the current ejector, the steam outlet of the current ejector and the steam inlet of the next ejector; the steam inlet of the last steam turbine is connected. The steam outlet of the pressure cylinder is connected to the steam inlet of the last ejector and the steam inlet of the next heater; the steam outlet of the current ejector is connected to the steam inlet of the current heater, and the last heater is not connected to the ejector. The double-extraction condensing steam heating unit of the present invention can supply heat flexibly during peak regulation.

Figure 202110602030

Description

Double-extraction and condensation dual-purpose system based on steam ejector and operation method
Technical Field
The invention belongs to the technical field of steam supply, and particularly relates to a dual-extraction and condensation dual-purpose system based on a steam ejector and an operation method.
Background
The cogeneration is a technology of comprehensively utilizing energy, realizes energy conservation, improves environmental conditions, improves the living standard of residents, and plays a positive role in solving the increasing power supply and urban heat supply in the process of urbanization in China. With the rapid development of wind power, photovoltaic and nuclear power and the increase of the consumption of renewable energy in China, the problem of peak shaving of a power grid caused by surplus electric power production is very prominent. For the double-pumping condensing heat supply unit, the restriction relationship between heat and electric loads is limited, when the electric load rate of the cogeneration unit is too low, the unit cannot participate in peak shaving flexible heat supply, so that the heat load cannot meet the user demand, and the electric load of the unit needs to be increased to improve the heat load, thereby increasing the heat supply cost and increasing the resource waste.
Disclosure of Invention
In order to solve the problems in the prior art, the invention provides a dual-extraction and condensing dual-purpose system based on a steam ejector and an operation method thereof, and solves the problems that the conventional dual-extraction and condensing heat supply unit cannot participate in peak regulation and flexible heat supply, the heat supply cost is high, and the resource waste is serious.
In order to achieve the purpose, the invention provides the following technical scheme: a double-extraction and condensing dual-purpose system based on a steam ejector comprises a boiler, a plurality of steam turbine pressure cylinders, a plurality of ejectors and a plurality of heaters, wherein the steam turbine pressure cylinders correspond to the ejectors one by one, the outlet of a reheater of the boiler is connected with the steam inlet of the first steam turbine pressure cylinder, and the outlet of the reheater of the boiler is also connected with the steam inlet of the first ejector;
the steam outlet of the current steam turbine pressure cylinder is connected with the steam inlet of the next steam turbine pressure wheel, and the steam outlet of the current steam turbine pressure cylinder is also connected with the steam inlet of the current ejector, the steam outlet of the current ejector and the steam inlet of the next ejector;
the steam outlet of the last turbine pressure cylinder is connected to the steam inlet of the last ejector and the steam inlet of the next heater;
the steam outlet of the current ejector is connected with the steam inlet of the current heater, and the last heater is not connected with the ejector.
Furthermore, the plurality of steam turbine pressure cylinders comprise a steam turbine intermediate pressure cylinder, the plurality of ejectors comprise a first ejector, the plurality of heaters comprise a first heater and a second heater, an outlet of a reheater of the boiler is connected with a steam inlet of the steam turbine intermediate pressure cylinder, an outlet of the reheater of the boiler is also connected with a steam inlet of the first ejector,
the steam outlet of the steam turbine intermediate pressure cylinder is connected with the steam inlet of the first ejector, the steam outlet of the first ejector is connected with the first heater, and the steam outlet of the steam turbine intermediate pressure cylinder is further connected with the steam inlet of the second heater.
Furthermore, the plurality of steam turbine pressure cylinders further comprise a steam turbine intermediate pressure cylinder and a steam turbine low pressure cylinder, the plurality of ejectors further comprise a first ejector and a second ejector, the plurality of heaters further comprise a first heater, a second heater and a third heater, an outlet of a reheater of the boiler is connected with a steam inlet of the steam turbine intermediate pressure cylinder, an outlet of the reheater of the boiler is further connected with a steam inlet of the first ejector,
a steam outlet of the steam turbine intermediate pressure cylinder is connected with a steam inlet of the first ejector and a steam outlet of the first ejector, and the steam outlet of the first ejector is connected with the first heater; the steam outlet of the steam turbine intermediate pressure cylinder is also connected with the steam inlet of the steam turbine low pressure cylinder and the steam inlet of the second ejector, and the steam outlet of the second ejector is connected with the second heater;
and a steam outlet of the steam turbine low-pressure cylinder is connected with a steam inlet of the second ejector and a steam inlet of the third heater.
Further, still include the steam turbine high pressure cylinder, the main steam exit linkage steam inlet of the steam turbine high pressure cylinder of boiler, the steam exhaust mouth and the pipeline A of steam turbine high pressure cylinder are connected, the reheater exit linkage of boiler has pipeline B.
Furthermore, the steam-assisted heat recovery device further comprises a third ejector, a superheater outlet of the boiler is connected with a steam inlet of the third ejector, a reheater outlet of the boiler is connected with a steam inlet of the third ejector, and a steam outlet of the third ejector is connected with a pipeline C.
Furthermore, a first valve is arranged on a pipeline connected with a steam exhaust port of the high-pressure cylinder of the steam turbine and the pipeline A, a second valve is arranged on a pipeline connected with a reheater outlet of the boiler and the pipeline B, an eleventh valve is arranged on a pipeline connected with the reheater outlet of the boiler and the third ejector, and a twelfth valve is arranged on a pipeline connected with a main steam outlet of the boiler and the high-pressure cylinder of the steam turbine.
Furthermore, the steam outlet of the last turbine pressure cylinder is sequentially connected with a condenser, a condensate pump, a low-pressure heater group, a feed pump and a high-pressure heater group, the outlet of the high-pressure heater group is connected to the boiler, and the water supplementing inlet of the condenser is connected with a water source pipeline.
Furthermore, a deaerator is connected between the low-pressure heater group and the water feeding pump.
Furthermore, on a pipeline connecting an outlet of a reheater of the boiler and a steam inlet of a first turbine pressure cylinder, a pipeline connecting an outlet of the reheater of the boiler and a steam inlet of a first ejector, a pipeline connecting a steam outlet of a current turbine pressure cylinder and a steam inlet of a next turbine pressure wheel, and a pipeline connecting a steam outlet of a current turbine pressure cylinder and a steam inlet of a current ejector, valves are arranged on a pipeline for connecting the steam outlet of the current steam turbine pressure cylinder with the steam outlet of the current ejector, a pipeline for connecting the steam outlet of the current steam turbine pressure cylinder with the steam inlet of the next ejector, a pipeline for connecting the steam outlet of the last steam turbine pressure cylinder with the steam inlet of the last ejector, and a pipeline for connecting the steam outlet of the last steam turbine pressure cylinder with the steam inlet of the next heater.
The invention also provides an operation method of the double-extraction and condensation dual-purpose system based on the steam ejector, which comprises the following steps: when the unit operates at a low load, a reheater outlet of the boiler outputs reheated steam to a first steam turbine pressure cylinder and a first ejector, the first ejector receives the steam output by the first steam turbine pressure cylinder, the reheated steam of the boiler ejects the steam output by the first steam turbine pressure cylinder, and the steam output by the first steam turbine pressure cylinder and the steam output by the first ejector are input into a first heater together for heat release;
steam is output to next-stage turbo-charging jar and current ejector and next ejector to current steam turbine pressurized cylinder, and the steam of current steam turbine pressurized cylinder output is penetrated through the steam of previous steam turbine pressurized cylinder output, carries out exothermic step by step in the input heater to analogize to this.
Compared with the prior art, the invention has at least the following beneficial effects:
the invention provides a dual-extraction and condensing dual-purpose system based on a steam ejector, which is characterized in that a reheater outlet of a boiler is connected with a steam inlet of a first steam turbine pressure cylinder and is connected with a steam inlet of the first ejector, a steam outlet of the current steam turbine pressure cylinder is connected with a steam inlet of a next steam turbine pressure wheel, a steam inlet of the current ejector, a steam outlet of the current ejector and a steam inlet of the next ejector, the connection design of the reheated steam output by the boiler to eject the steam output by the first steam turbine pressure cylinder and the steam outlet of the current ejector is satisfied, the steam output by the current steam turbine pressure cylinder is ejected by the steam output by the previous steam turbine pressure cylinder among each steam turbine pressure cylinder, a part of high-grade steam is replaced by low-grade steam, and a plurality of steam turbine pressure cylinders are utilized to realize the purpose of energy gradient utilization, so that a heater forms gradient heating, the heat supply is guaranteed, meanwhile, the heat supply cost is reduced, the heat supply economical efficiency is high, the energy utilization rate is improved, and the peak regulation flexible heat supply of the double-pumping condensing heat supply unit is guaranteed.
Furthermore, when the heating and heat supply capacity is finished, industrial steam supply can be finished, when the industrial steam supply quantity is required to be small, the system preferentially supplies industrial steam through the pipeline A, the used steam source is the reheating and cooling section steam extraction, the parameter matching performance is good, the heat supply economy is high, when the industrial air supply quantity is large, the industrial steam can be provided through the pipeline B and the pipeline A together, the requirements of various industrial conditions are met, and the energy utilization efficiency is high.
Furthermore, superheated high-pressure steam of the boiler and reheated steam of the boiler are simultaneously input into the third ejector, and main steam is used as high-pressure steam for ejecting steam from an outlet of a reheater of the boiler.
Furthermore, the last turbine pressure cylinder can continuously supply water sources to the whole system through the condenser, the steam generation amount of the boiler is guaranteed, and the whole system is guaranteed to be reliable.
Furthermore, the valves arranged in the whole system can adjust the steam distribution of the pressure cylinders according to the actual running condition of the unit, so that the reliable running of the whole system is ensured.
The invention also provides an operation method of the double-extraction and condensing dual-purpose system based on the steam ejector, the steam of the first turbine pressure cylinder is ejected by the reheated steam of the boiler, the steam of the previous turbine pressure cylinder ejects the steam of the current turbine pressure cylinder, part of high-grade steam is replaced by low-grade steam, the heat supply cost is reduced, the heat supply economical efficiency is improved, and the steam discharged by the turbine is utilized in a gradient manner, so that a hot water network is heated in a gradient manner, the heat supply continuity is ensured, and the energy utilization rate is also improved.
Drawings
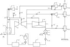
FIG. 1 is a block diagram of the system of the present invention;
in the drawings: 1-boiler, 2-high pressure cylinder of turbine, 3-medium pressure cylinder of turbine, 4-low pressure cylinder of turbine, 5-condenser, 6-condensate pump, 7-low pressure heater group, 8-deaerator, 9-feed water pump, 10-high pressure heater group, 11-third ejector, 12-first ejector, 13-second ejector, 14-first heater, 15-second heater, 16-third heater, 17-first valve, 18-second valve, 19-third valve, 20-fourth valve, 21-fifth valve, 22-sixth valve, 23-seventh valve, 24-eighth valve, 25-ninth valve, 26-tenth valve, 27-eleventh valve, 28-twelfth valve, 29-thirteenth valve.
Detailed Description
The invention is further described with reference to the following figures and detailed description.
As shown in fig. 1, the invention provides a dual-extraction and condensing dual-purpose system based on a steam ejector, which comprises a boiler 1, a plurality of steam turbine pressurized cylinders, a plurality of ejectors and a plurality of heaters, wherein the steam turbine pressurized cylinders correspond to the ejectors one by one, the total number of the heaters is different from the number of the ejectors by one, a reheater outlet of the boiler is connected with a steam inlet of a first steam turbine pressurized cylinder, and a reheater outlet of the boiler is also connected with a steam inlet of the first ejector;
the steam outlet of the current steam turbine pressure cylinder is connected with the steam inlet of the next steam turbine pressure wheel, and the steam outlet of the current steam turbine pressure cylinder is also connected with the steam inlet of the current ejector, the steam outlet of the current ejector and the steam inlet of the next ejector;
the steam outlet of the last turbine pressure cylinder is connected to the steam inlet of the last ejector and the steam inlet of the next heater;
the steam outlet of the current ejector is connected with the steam inlet of the current heater, and the last heater is not connected with the ejector.
Specifically, on a pipeline connecting an outlet of a reheater of the boiler 1 with a steam inlet of a first turbine pressure cylinder, on a pipeline connecting an outlet of the reheater of the boiler with a steam inlet of a first ejector, on a pipeline connecting a steam outlet of a current turbine pressure cylinder with a steam inlet of a next turbine pressure wheel, on a pipeline connecting a steam outlet of a current turbine pressure cylinder with a steam inlet of a current ejector, valves are arranged on a pipeline for connecting the steam outlet of the current steam turbine pressure cylinder with the steam outlet of the current ejector, a pipeline for connecting the steam outlet of the current steam turbine pressure cylinder with the steam inlet of the next ejector, a pipeline for connecting the steam outlet of the last steam turbine pressure cylinder with the steam inlet of the last ejector, and a pipeline for connecting the steam outlet of the last steam turbine pressure cylinder with the steam inlet of the next heater.
In the embodiment, an operation method of a dual-extraction and condensation dual-purpose system based on a steam ejector is provided, and the operation method comprises the following steps: when the unit operates at low load, a reheater outlet of the boiler 1 outputs reheated steam to a first steam turbine pressure cylinder and a first ejector, the first ejector receives the steam output by the first steam turbine pressure cylinder, the reheated steam of the boiler 1 ejects the steam output by the first steam turbine pressure cylinder, and the steam output by the first steam turbine pressure cylinder and the steam output by the first ejector are input into a first heater together for heat release;
steam is output to next-stage turbo-charging jar and current ejector and next ejector to current steam turbine pressurized cylinder, and the steam of current steam turbine pressurized cylinder output is penetrated through the steam of previous steam turbine pressurized cylinder output, heats in the input heater step by step to analogize in this way.
In one embodiment of the invention, a dual-extraction and condensing dual-purpose system based on a steam ejector comprises a heating and heat supply system and an industrial steam supply system, wherein the heating and heat supply system comprises a plurality of ejectors and a plurality of heaters, the plurality of ejectors adopt a first ejector 12, the plurality of heaters adopt two heaters which are respectively a first heater 14 and a second heater 15, and the industrial steam supply system comprises a boiler 1, a steam turbine high-pressure cylinder 2, a plurality of steam turbine cylinders, acondenser 5, a condensate pump 6, a low-pressure heater group 7, a water feed pump 9 and a high-pressure heater group 10; wherein a plurality of the steam turbine pressure cylinders adopt a steam turbine intermediate pressure cylinder 3,
specifically, the heating system has the following structure: a reheater outlet of the boiler 1 is connected with a steam inlet of the steam turbine intermediate pressure cylinder 3, and the reheater outlet of the boiler is also connected with a steam inlet of the first ejector 12;
the steam outlet of the steam turbine intermediate pressure cylinder 3 is connected with the steam inlet of a first ejector 12, the steam outlet of the first ejector 12 is connected with a first heater 14, and the steam outlet of the steam turbine intermediate pressure cylinder 3 is also connected with the steam inlet of a second heater 15;
specifically, the steam outlet of the steam turbine intermediate pressure cylinder 3 is connected with acondenser 5, a condensate pump 6, a low-pressure heater group 7, a deaerator 8, a feed pump 9 and a high-pressure heater group 10 in sequence, the outlet of the high-pressure heater group 10 is connected to the boiler 1, and the water supplementing inlet of thecondenser 5 is connected with a water source pipeline.
Further, athirteenth valve 29 is arranged on a pipeline connecting the reheater outlet of the boiler 1 and the steam inlet of the steam turbine intermediate pressure cylinder 3, a third valve 19 is arranged on a pipeline connecting the reheater outlet of the boiler 1 and the steam inlet of the first ejector 12, aneighth valve 24 is arranged on a pipeline connecting the steam outlet of the steam turbine intermediate pressure cylinder 3 and the steam inlet of the first ejector 12, and valves are also arranged on a pipeline connecting the steam outlet of the steam turbine intermediate pressure cylinder 3 and the steam inlet of the second heater 15.
Specifically, the structure of the industrial steam supply system is as follows: a main steam outlet of the boiler 1 is connected with a steam inlet of a high-pressure steam turbine cylinder 2, a steam exhaust port of the high-pressure steam turbine cylinder 2 is connected with a pipeline A, and a reheater outlet of the boiler 1 is connected with a pipeline B;
the superheater outlet of the boiler 1 is connected with the steam inlet of the third ejector 11, the reheater outlet of the boiler 1 is also connected with the steam inlet of the third ejector 11, and the steam outlet of the third ejector 11 is connected with a pipeline C.
Further, a first valve 17 is arranged on a pipeline connecting a steam exhaust port of the steam turbine high-pressure cylinder 2 and the pipeline a, asecond valve 18 is arranged on a pipeline connecting a reheater outlet of the boiler 1 and the pipeline B, aneleventh valve 27 is arranged on a pipeline connecting the reheater outlet of the boiler 1 and the third ejector 11, and atwelfth valve 28 is arranged on a pipeline connecting a main steam outlet of the boiler 1 and the steam turbine high-pressure cylinder 2.
In this embodiment, an operation method of a dual-extraction and condensing dual-purpose system based on a steam ejector includes the following steps: the system preferentially supplies industrial steam through a pipeline A, if the supply is insufficient, the rest required industrial steam is supplied through a pipeline B, and if the unit runs at low load and the pressures of the pipeline A and the pipeline B are insufficient, a third ejector 11 is started to meet the requirement of the industrial steam; the third ejector 11 functions as: the main steam is used as high-pressure steam to inject the steam from the outlet of the boiler reheater to form the steam meeting the industrial steam supply pressure requirement
The method specifically comprises the following steps: the method comprises the following steps that a boiler 1 outputs main steam to a steam turbine high-pressure cylinder 2, steam is output to a pipeline A from a steam outlet of the steam turbine high-pressure cylinder 2, wherein the maximum value of steam supply on the pipeline A is 5% of the flow of reheat steam before steam supply, the reheat steam of the boiler 1 is input to a pipeline B, if a unit runs at a low load, and the pressures of the pipeline A and the pipeline B are insufficient, the superheat steam and the reheat steam of the boiler 1 are both input to a third ejector 11, and a part of high-grade steam is replaced by the low-grade steam to form steam meeting the industrial steam supply pressure requirement;
when the unit load is lower, when the heat supply is not enough, launch first ejector 12 and go to satisfy industrial steam, first ejector 12's effect is: the reheat steam is used as high-pressure steam to inject steam from an outlet of a steam turbine intermediate pressure cylinder to form steam meeting the heating pressure requirement, the reheat steam of the boiler 1 is output to the steam turbine intermediate pressure cylinder 3 and a first ejector 12, the steam of the steam turbine intermediate pressure cylinder 3 is input into the first ejector 12 and a second heater 15, low-grade steam of the steam turbine intermediate pressure cylinder 3 replaces part of high-grade reheat steam output by the boiler to form steam meeting the heating pressure requirement, and heat network water absorbs heat in the second heater 15 and the first heater 14 in sequence and then heats and supplies heat to the outside.
Then the boiler 1 inputs water resource through acondenser 5, a condensate pump 6, a low-pressure heater group 7, a deaerator 8, a feed pump 9 and a high-pressure heater group 10.
In a preferred embodiment of the invention, a dual-extraction and condensing dual-purpose system based on a steam ejector comprises a heating and heat supply system and an industrial steam supply system, wherein the heating and heat supply system comprises a plurality of ejectors and a plurality of heaters, the plurality of ejectors adopt a first ejector 12 and a second ejector 13, the plurality of heaters adopt three heaters as a first heater 12, a second heater 13 and a third heater 11, and the industrial steam supply system comprises a boiler 1, a steam turbine high-pressure cylinder 2, a plurality of steam turbine pressure cylinders, acondenser 5, a condensate pump 6, a low-pressure heater group 7, a water feed pump 9 and a high-pressure heater group 10; the plurality of turbine pressure cylinders adopt a turbine intermediate pressure cylinder 3 and a turbine low pressure cylinder 4;
specifically, the structure of the industrial steam supply system is as follows: atwelfth valve 28 is arranged on a pipeline of a main steam outlet of the boiler 1 communicated with an inlet of the high-pressure cylinder 2 of the steam turbine, a steam outlet of the high-pressure cylinder of the steam turbine is connected with a pipeline A, a first valve 17 is arranged on the pipeline A, an outlet of a boiler reheater is communicated with the third ejector 11 through a pipeline, aneleventh valve 27 is arranged on a pipeline of the boiler superheater, which is communicated with the third ejector 11, an outlet of the boiler reheater is connected with a pipeline B, and asecond valve 18 is arranged on the pipeline B;
the maximum steam supply quantity on the pipeline A is 5 percent of the reheat steam flow quantity before steam supply.
Specifically, the heating system has the following structure: athirteenth valve 29 is arranged on a pipeline of the reheated steam at the outlet of the boiler communicated with the inlet of the steam turbine intermediate pressure cylinder 3, a third valve 19 is arranged on a pipeline of the reheater at the outlet of the boiler communicated with the first ejector 12,
atenth valve 26 is installed on a pipeline of the first ejector 12 communicated with the steam inlet of the first heater 14, aneighth valve 24 is installed on a pipeline of the steam outlet of the steam turbine intermediate pressure cylinder 3 communicated with the first ejector 12, a ninth valve 25 is installed on a pipeline of the steam outlet of the steam turbine intermediate pressure cylinder 3 communicated with the steam inlet of the first heater 14, afourth valve 20 is installed on a pipeline of the steam outlet of the steam turbine intermediate pressure cylinder 3 communicated with the second ejector 13, and afifth valve 21 is installed on a pipeline of the steam outlet of the steam turbine intermediate pressure cylinder 3 communicated with the inlet of the steam turbine low pressure cylinder 4;
asixth valve 22 is installed on a pipeline of the steam outlet of the steam turbine low pressure cylinder 4 communicated with the second ejector 13, the second ejector 13 is communicated with the steam inlet of the second heater 15, and aseventh valve 23 is installed on a pipeline of the steam outlet of the steam turbine low pressure cylinder 4 communicated with the steam inlet of thethird heater 16.
The heat supply network water is communicated with thethird heater 16, the second heater 15 and the first heater 14 through pipelines in sequence, so that heat is absorbed in thethird heater 16, the second heater 15 and the first heater 14 in sequence and then heat is supplied to the outside.
In this embodiment, an operation method of a dual-extraction and condensing dual-purpose system based on a steam ejector includes the following steps: the system preferentially supplies industrial steam through a pipeline A, if the supply is insufficient, the rest required industrial steam is supplied through a pipeline B, and if the unit runs at low load and the pressures of the pipeline A and the pipeline B are insufficient, a third ejector 11 is started to meet the requirement of the industrial steam; the third ejector 11 functions as: the main steam is used as high-pressure steam to inject the steam from the outlet of the boiler reheater to form the steam meeting the industrial steam supply pressure requirement
The method specifically comprises the following steps: the method comprises the following steps that a boiler 1 outputs main steam to a steam turbine high-pressure cylinder 2, steam is output to a pipeline A from a steam outlet of the steam turbine high-pressure cylinder 2, wherein the maximum value of steam supply on the pipeline A is 5% of the flow of reheat steam before steam supply, the reheat steam of the boiler 1 is input to a pipeline B, if a unit runs at a low load, and the pressures of the pipeline A and the pipeline B are insufficient, the superheat steam and the reheat steam of the boiler 1 are both input to a third ejector 11, and a part of high-grade steam is replaced by the low-grade steam to form steam meeting the industrial steam supply pressure requirement;
when the unit load is lower, when the heat supply is not enough, launch first ejector 12 and go to satisfy industrial steam, first ejector 12's effect is: the reheated steam is used as high-pressure steam to inject steam from the outlet of the steam turbine intermediate pressure cylinder 3 to form steam meeting the requirement of heating pressure, and the reheated steam of the boiler 1 is output to the steam turbine intermediate pressure cylinder 3 and the first injector 12;
steam of the steam turbine intermediate pressure cylinder 3 is input into a first ejector 12, a second ejector 13, the steam turbine low pressure cylinder 4 and a pipeline between the first ejector 12 and a first heater 14, the steam flow direction of the steam turbine intermediate pressure cylinder 3 is specifically controlled through a valve, low-grade steam output by the steam turbine intermediate pressure cylinder 3 can replace part of high-grade steam output by a boiler through the first ejector 12 so as to be input into the first heater 14,
simultaneously, the second ejector 13 is started, and the second ejector 13 has the following functions: steam at the outlet of the steam turbine intermediate pressure cylinder 3 is used as high-pressure steam to inject steam from the outlet 4 of the steam turbine low pressure cylinder to form steam higher than the steam pressure at the outlet of the low pressure cylinder, the steam of the steam turbine low pressure cylinder 4 is input into the second ejector 13 and thethird heater 16, low-grade steam output by the steam turbine low pressure cylinder 4 replaces part of high-grade steam output by the steam turbine intermediate pressure cylinder 3, so that the high-grade steam is input into the second heater 15, part of steam of the steam turbine pneumatic cylinder is directly sent into thethird heater 16, and the steam flow direction of the steam turbine low pressure cylinder 4 is specifically controlled by a valve;
the heat supply network water absorbs heat in thethird heater 16, the second heater 15 and the first heater 14 in sequence and then heats and supplies heat to the outside, a steam source of thethird heater 16 is steam at the outlet of the low-pressure cylinder of the steam turbine, a steam source of the second heater 15 is steam at the outlet of the second ejector 13, a steam source of the first heater 14 is steam at the outlet of the medium-pressure cylinder of the steam turbine, and when industrial steam supply is too much or the load of a unit is low, and the steam pressure at the outlet of the medium-pressure cylinder 3 of the steam turbine is insufficient, the steam source of the first heater 14 is switched to the steam at the outlet of the first ejector.
Then the boiler 1 inputs water resource through acondenser 5, a condensate pump 6, a low-pressure heater group 7, a deaerator 8, a feed pump 9 and a high-pressure heater group 10.
Finally, it should be noted that: the above-mentioned embodiments are only specific embodiments of the present invention, which are used for illustrating the technical solutions of the present invention and not for limiting the same, and the protection scope of the present invention is not limited thereto, although the present invention is described in detail with reference to the foregoing embodiments, those skilled in the art should understand that: any person skilled in the art can modify or easily conceive the technical solutions described in the foregoing embodiments or equivalent substitutes for some technical features within the technical scope of the present disclosure; such modifications, changes or substitutions do not depart from the spirit and scope of the embodiments of the present invention, and they should be construed as being included therein. Therefore, the protection scope of the present invention shall be subject to the protection scope of the claims.

Claims (10)

1. A double-extraction and condensing dual-purpose system based on a steam ejector is characterized by comprising a boiler (1), a plurality of steam turbine pressure cylinders, a plurality of ejectors and a plurality of heaters, wherein the steam turbine pressure cylinders correspond to the ejectors one by one, an outlet of a reheater of the boiler (1) is connected with a steam inlet of a first steam turbine pressure cylinder, and an outlet of the reheater of the boiler (1) is also connected with a steam inlet of the first ejector;
the steam outlet of the current steam turbine pressure cylinder is connected with the steam inlet of the next steam turbine pressure wheel, and the steam outlet of the current steam turbine pressure cylinder is also connected with the steam inlet of the current ejector, the steam outlet of the current ejector and the steam inlet of the next ejector;
the steam outlet of the last turbine pressure cylinder is connected to the steam inlet of the last ejector and the steam inlet of the next heater;
the steam outlet of the current ejector is connected with the steam inlet of the current heater, and the last heater is not connected with the ejector.
2. The dual-extraction and condensing dual-purpose system based on the steam ejector is characterized in that a plurality of steam turbine pressurizing cylinders comprise a steam turbine intermediate pressure cylinder (3), a plurality of ejectors comprise a first ejector (12), a plurality of heaters comprise a first heater (14) and a second heater (15), an outlet of a reheater of the boiler (1) is connected with a steam inlet of the steam turbine intermediate pressure cylinder (3), an outlet of the reheater of the boiler (1) is also connected with a steam inlet of the first ejector (12),
the steam outlet of the steam turbine intermediate pressure cylinder (3) is connected with the steam inlet of the first ejector (12), the steam outlet of the first ejector (12) is connected with the first heater (14), and the steam outlet of the steam turbine intermediate pressure cylinder (3) is further connected with the steam inlet of the second heater (15).
3. The dual-extraction and condensing dual-purpose system based on the steam ejector is characterized in that the plurality of steam turbine pressure cylinders further comprise a steam turbine intermediate pressure cylinder (3) and a steam turbine low pressure cylinder (4), the plurality of ejectors further comprise a first ejector (12) and a second ejector (13), the plurality of heaters further comprise a first heater (14), a second heater (15) and a third heater (16), an outlet of a reheater of the boiler (1) is connected with a steam inlet of the steam turbine intermediate pressure cylinder (3), an outlet of the reheater of the boiler (1) is further connected with a steam inlet of the first ejector (12),
a steam outlet of the steam turbine intermediate pressure cylinder (3) is connected with a steam inlet of the first ejector (12) and a steam outlet of the first ejector (12), and a steam outlet of the first ejector (12) is connected with the first heater (14); the steam outlet of the steam turbine intermediate pressure cylinder (3) is also connected with the steam inlet of the steam turbine low pressure cylinder (4) and the steam inlet of the second ejector (13), and the steam outlet of the second ejector (13) is connected with the second heater (15);
and a steam outlet of the steam turbine low-pressure cylinder (4) is connected with a steam inlet of the second ejector (13) and a steam inlet of the third heater (16).
4. The dual-purpose system of double extraction and condensation based on the steam ejector is characterized by further comprising a high-pressure steam turbine cylinder (2), a main steam outlet of the boiler (1) is connected with a steam inlet of the high-pressure steam turbine cylinder (2), a steam exhaust port of the high-pressure steam turbine cylinder (2) is connected with a pipeline A, and a reheater outlet of the boiler (1) is connected with a pipeline B.
5. The dual-extraction and condensing dual-purpose system based on the steam ejector is characterized by further comprising a third ejector (11), a superheater outlet of the boiler (1) is connected with a steam inlet of the third ejector (11), a reheater outlet of the boiler (1) is further connected with a steam inlet of the third ejector (11), and a steam outlet of the third ejector (11) is connected with a pipeline C.
6. The dual-purpose system for double extraction and condensation based on the steam ejector is characterized in that a first valve (17) is arranged on a pipeline connected with a steam exhaust port of a high-pressure turbine cylinder (2) and a pipeline A, a second valve (18) is arranged on a pipeline connected with a reheater outlet of a boiler (1) and a pipeline B, an eleventh valve (27) is arranged on a pipeline connected with a reheater outlet of the boiler (1) and a third ejector (11), and a twelfth valve (28) is arranged on a pipeline connected with a main steam outlet of the boiler (1) and the high-pressure turbine cylinder (2).
7. The dual-extraction and condensing dual-purpose system based on the steam ejector is characterized in that a steam outlet of the last turbine pressure cylinder is sequentially connected with a condenser (5), a condensate pump (6), a low-pressure heater group (7), a water feeding pump (9) and a high-pressure heater group (10), an outlet of the high-pressure heater group (10) is connected to the boiler (1), and a water supplementing inlet of the condenser (5) is connected with a water source pipeline.
8. The dual-extraction and steam-condensation dual-purpose system based on the steam ejector is characterized in that a deaerator (8) is connected between the low-pressure heater group (7) and the water feeding pump (9).
9. The dual-extraction and condensing dual-purpose system based on the steam ejector as claimed in claim 1, wherein the reheater outlet of the boiler (1) is connected to the steam inlet of the first steam turbine pressurized cylinder, the reheater outlet of the boiler (1) is connected to the steam inlet of the first ejector, the steam outlet of the current steam turbine pressurized cylinder is connected to the steam inlet of the next steam turbine pressurized wheel, the steam outlet of the current steam turbine pressurized cylinder is connected to the steam inlet of the current ejector, the steam outlet of the current steam turbine pressurized cylinder is connected to the steam outlet of the current ejector, the steam outlet of the current steam turbine pressurized cylinder is connected to the steam inlet of the next steam turbine pressurized cylinder, and the steam outlet of the last steam turbine pressurized cylinder is connected to the steam inlet of the last ejector, And valves are arranged on pipelines connected with the steam outlet of the last turbine pressure cylinder and the steam inlet of the next heater.
10. The operation method of the dual-extraction and condensation system based on the steam ejector according to any one of claims 1 to 9, characterized by comprising the following steps: when the unit is in low-load operation, a reheater outlet of the boiler (1) outputs reheated steam to a first steam turbine pressure cylinder and a first ejector, the first ejector receives the steam output by the first steam turbine pressure cylinder, the reheated steam of the boiler ejects the steam output by the first steam turbine pressure cylinder, and the steam output by the first steam turbine pressure cylinder and the steam output by the first ejector are input into a first heater together for heat release;
steam is output to next-stage turbo-charging jar and current ejector and next ejector to current steam turbine pressurized cylinder, and the steam of current steam turbine pressurized cylinder output is penetrated through the steam of previous steam turbine pressurized cylinder output, carries out exothermic step by step in the input heater to analogize to this.
CN202110602030.XA2021-05-312021-05-31 A dual-extraction and condensing system based on steam ejector and its operation methodActiveCN113187569B (en)

Priority Applications (1)

Application NumberPriority DateFiling DateTitle
CN202110602030.XACN113187569B (en)2021-05-312021-05-31 A dual-extraction and condensing system based on steam ejector and its operation method

Applications Claiming Priority (1)

Application NumberPriority DateFiling DateTitle
CN202110602030.XACN113187569B (en)2021-05-312021-05-31 A dual-extraction and condensing system based on steam ejector and its operation method

Publications (2)

Publication NumberPublication Date
CN113187569Atrue CN113187569A (en)2021-07-30
CN113187569B CN113187569B (en)2024-10-22

Family

ID=76985953

Family Applications (1)

Application NumberTitlePriority DateFiling Date
CN202110602030.XAActiveCN113187569B (en)2021-05-312021-05-31 A dual-extraction and condensing system based on steam ejector and its operation method

Country Status (1)

CountryLink
CN (1)CN113187569B (en)

Cited By (7)

* Cited by examiner, † Cited by third party
Publication numberPriority datePublication dateAssigneeTitle
CN113623034A (en)*2021-08-172021-11-09西安交通大学 A thermo-decoupling system with two-stage steam ejector and its operation method
CN114837757A (en)*2022-05-272022-08-02华能国际电力股份有限公司 A thermal power plant high feed water bypass frequency regulation system equipped with steam ejector and its working method
CN115163232A (en)*2022-06-302022-10-11华能海南发电股份有限公司东方电厂High-parameter heating device and method
CN116006289A (en)*2023-01-092023-04-25华能国际电力股份有限公司 Combined heat and power system based on liquid vapor ejector and hydroelectric power generation device
CN116927904A (en)*2023-07-252023-10-24国家能源集团科学技术研究院有限公司High-parameter high-flow industrial steam system
CN120520671A (en)*2025-07-282025-08-22东方电气集团东方汽轮机有限公司Efficient thermodynamic system based on wide supercharging module and operation method thereof
CN116927904B (en)*2023-07-252025-10-10国家能源集团科学技术研究院有限公司 High-parameter and high-flow industrial steam systems

Citations (5)

* Cited by examiner, † Cited by third party
Publication numberPriority datePublication dateAssigneeTitle
US5347814A (en)*1991-12-231994-09-20Abb Carbon AbSteam system in a multiple boiler plant
JP2011196252A (en)*2010-03-192011-10-06Fuji Electric Co LtdSteam turbine plant
CN107202356A (en)*2017-06-192017-09-26北京北方三合能源技术有限公司A kind of exhaust heat stepped utilization heating system of fired power generating unit
CN110344899A (en)*2019-07-172019-10-18河北冀研能源科学技术研究院有限公司The system and method for high pressure industry steam supply ability is mentioned under a kind of power plant underload
CN214836581U (en)*2021-05-312021-11-23华能(广东)能源开发有限公司海门电厂Dual-purpose system of condensing of taking out based on steam ejector

Patent Citations (5)

* Cited by examiner, † Cited by third party
Publication numberPriority datePublication dateAssigneeTitle
US5347814A (en)*1991-12-231994-09-20Abb Carbon AbSteam system in a multiple boiler plant
JP2011196252A (en)*2010-03-192011-10-06Fuji Electric Co LtdSteam turbine plant
CN107202356A (en)*2017-06-192017-09-26北京北方三合能源技术有限公司A kind of exhaust heat stepped utilization heating system of fired power generating unit
CN110344899A (en)*2019-07-172019-10-18河北冀研能源科学技术研究院有限公司The system and method for high pressure industry steam supply ability is mentioned under a kind of power plant underload
CN214836581U (en)*2021-05-312021-11-23华能(广东)能源开发有限公司海门电厂Dual-purpose system of condensing of taking out based on steam ejector

Cited By (9)

* Cited by examiner, † Cited by third party
Publication numberPriority datePublication dateAssigneeTitle
CN113623034A (en)*2021-08-172021-11-09西安交通大学 A thermo-decoupling system with two-stage steam ejector and its operation method
CN114837757A (en)*2022-05-272022-08-02华能国际电力股份有限公司 A thermal power plant high feed water bypass frequency regulation system equipped with steam ejector and its working method
CN114837757B (en)*2022-05-272023-05-05华能国际电力股份有限公司High-water-adding bypass frequency modulation system of thermal power plant provided with steam ejector and working method
CN115163232A (en)*2022-06-302022-10-11华能海南发电股份有限公司东方电厂High-parameter heating device and method
CN116006289A (en)*2023-01-092023-04-25华能国际电力股份有限公司 Combined heat and power system based on liquid vapor ejector and hydroelectric power generation device
CN116927904A (en)*2023-07-252023-10-24国家能源集团科学技术研究院有限公司High-parameter high-flow industrial steam system
CN116927904B (en)*2023-07-252025-10-10国家能源集团科学技术研究院有限公司 High-parameter and high-flow industrial steam systems
CN120520671A (en)*2025-07-282025-08-22东方电气集团东方汽轮机有限公司Efficient thermodynamic system based on wide supercharging module and operation method thereof
CN120520671B (en)*2025-07-282025-10-03东方电气集团东方汽轮机有限公司Efficient thermodynamic system based on wide supercharging module and operation method thereof

Also Published As

Publication numberPublication date
CN113187569B (en)2024-10-22

Similar Documents

PublicationPublication DateTitle
CN113187569A (en)Double-extraction and condensation dual-purpose system based on steam ejector and operation method
CN109139151A (en)A kind of thermoelectricity decoupled system with heat accumulation
CN204402598U (en)Join the double reheat supercharging steam turbine thermodynamic system of backpressure small turbine
CN107989667B (en) Coal-fired double-reheat turbogenerator unit with integrated supercritical CO₂ cycle
CN206683276U (en)A kind of absorption type heat pump heat distribution system that driving vapour source is adjusted using injector
CN206683026U (en)A kind of heat supply network multi-heat source co-generation unit based on level-density parameter
CN207944993U (en) A coal-fired double-reheat turbogenerator unit with integrated supercritical CO2 cycle
CN207989086U (en)It is a kind of to utilize the thermoelectricity combined with heat-accumulator tank to decouple auxiliary system based on exhaust steam residual heat
CN113623034B (en)Thermoelectric decoupling system with two-stage steam ejector and operation method
CN106838865A (en)The extraction for heat supply electric power station system and method for work of a kind of complete thermoelectricity decoupling
CN214836581U (en)Dual-purpose system of condensing of taking out based on steam ejector
CN105156160A (en)Through-flow parameter optimization effect improvement and peak regulation system for main compound turbine of front machine
CN102997309A (en)Classification heating system with high-temperature heat source heater bypass pipe
CN210179723U (en)Combined cycle device based on heat supply and electric power peak regulation coupling
CN111197505A (en)Wide back pressure steam turbine cascade utilization system suitable for sea water desalination and heat supply
CN211316126U (en)Reheating steam combined middle-discharge steam heating water supply and heat supply system
CN204402597U (en)A kind of supercharging main frame coaxial drive feed water pump system of the little machine that draws gas containing back pressure
CN212535795U (en)Heat supply and power generation cogeneration system for recycling exhausted steam of steam turbine
CN111577409B (en)Recovery system for recovering exhaust steam of steam turbine by adopting cascade utilization and supercharging upgrading technology
CN204476487U (en)Secondary turbine system is used in intermediate extraction heating heating
CN110793007B (en) A water supply heating system and method for heating reheat steam combined with exhaust steam
CN101706215A (en)Method and device for double-source power cogeneration with sintering waste heat
CN218816563U (en)System for steam turbine heat supply under degree of depth peak regulation
CN207673389U (en)A kind of efficient heating system of cogeneration units based on back pressure machine
CN215333021U (en)Residual pressure and waste heat utilization system for heat supply air cooling unit changed from straight condensing

Legal Events

DateCodeTitleDescription
PB01Publication
PB01Publication
SE01Entry into force of request for substantive examination
SE01Entry into force of request for substantive examination
GR01Patent grant
GR01Patent grant

[8]ページ先頭

©2009-2025 Movatter.jp