Movatterモバイル変換


[0]ホーム

URL:


CN113162223A - Power supply for gas density monitoring device and implementation method and modification method thereof - Google Patents

Power supply for gas density monitoring device and implementation method and modification method thereof
Download PDF

Info

Publication number
CN113162223A
CN113162223ACN202110268459.XACN202110268459ACN113162223ACN 113162223 ACN113162223 ACN 113162223ACN 202110268459 ACN202110268459 ACN 202110268459ACN 113162223 ACN113162223 ACN 113162223A
Authority
CN
China
Prior art keywords
gas density
alarm
power supply
unit
contact
Prior art date
Legal status (The legal status is an assumption and is not a legal conclusion. Google has not performed a legal analysis and makes no representation as to the accuracy of the status listed.)
Granted
Application number
CN202110268459.XA
Other languages
Chinese (zh)
Other versions
CN113162223B (en
Inventor
曾伟
田鹏
常斌锐
范晓路
殷盛洁
余晖
郭靖
金海勇
Current Assignee (The listed assignees may be inaccurate. Google has not performed a legal analysis and makes no representation or warranty as to the accuracy of the list.)
Shanghai Roye Electric Science and Technology Co Ltd
Original Assignee
Shanghai Roye Electric Science and Technology Co Ltd
Priority date (The priority date is an assumption and is not a legal conclusion. Google has not performed a legal analysis and makes no representation as to the accuracy of the date listed.)
Filing date
Publication date
Application filed by Shanghai Roye Electric Science and Technology Co LtdfiledCriticalShanghai Roye Electric Science and Technology Co Ltd
Priority to CN202110268459.XApriorityCriticalpatent/CN113162223B/en
Publication of CN113162223ApublicationCriticalpatent/CN113162223A/en
Application grantedgrantedCritical
Publication of CN113162223BpublicationCriticalpatent/CN113162223B/en
Activelegal-statusCriticalCurrent
Anticipated expirationlegal-statusCritical

Links

Images

Classifications

Landscapes

Abstract

The power supply comprises a power supply unit A, a contact state monitoring and controlling unit and a first loop formed by connecting an alarm or locking contact of a gas density relay, and a second loop formed by connecting a power supply unit B, an alarm or locking element and an alarm or locking element connecting unit; the alarm or locking element connecting unit is connected with the alarm or locking element in series; the contact state monitoring control unit controls the alarm or locking element connection unit to not connect the alarm or locking element when the contact does not act, and the power supply unit A supplies power to the gas density monitoring device through the first loop; when the contact acts, the alarm or locking element connecting unit is controlled to connect the alarm or locking element, and the power supply unit B supplies power to the alarm or locking element through the second loop. This application utilizes current warning or shutting cable conductor to acquire gas density monitoring devices's power supply, need not rewire and get the electricity, has saved the cost, also is applicable to the construction of new transformer substation.

Description

Power supply for gas density monitoring device and implementation method and modification method thereof
Technical Field
The invention relates to the technical field of electric power, in particular to a power supply for a gas density monitoring device applied to high-voltage and medium-voltage electrical equipment, and an implementation method and a transformation method thereof.
Background
With the development of the unattended transformer substation towards networking and digitization and the continuous enhancement of the requirements on remote control and remote measurement, the method has important practical significance on the online monitoring of the gas density and micro-water content state of the SF6 electrical equipment. With the continuous development of the intelligent power grid in China, the intelligent high-voltage electrical equipment is used as an important component and a key node of an intelligent substation, and plays a significant role in the safety of the intelligent power grid. At present, most of high-voltage electrical equipment is SF6 gas insulation equipment, and if the gas density is reduced (caused by leakage and the like), the electrical performance of the equipment is seriously influenced, and serious hidden danger is caused to safe operation.
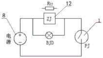
At present, it is very common to use a gas density relay to monitor the gas density value in the SF6 high-voltage electrical equipment on line. The gas density relay is generally used for monitoring and controlling the density of insulating gas in high-voltage electrical equipment, a gas path of the gas density relay is communicated with a gas chamber of the high-voltage electrical equipment, an alarm or locking contact (or called as an alarm or locking contact of the gas density relay) is arranged in the gas density relay, the alarm or locking contact is connected in an alarm (or locking) loop with an alarm (or locking) element, and a power supply unit is connected in the alarm (or locking) loop and supplies power to the alarm (or locking) element (refer to fig. 1). When gas leakage is detected, an alarm (or locking) contact of the gas density relay acts, an alarm (or locking) loop of the gas density relay is conducted, and an alarm (or locking) element gives an alarm or locks, so that safe operation protection of electrical equipment is realized.
Along with the popularization of gas density intelligent monitoring, current gas density relay side still is provided with gas density monitoring devices, and gas density monitoring devices and gas density relay can design into an organic whole structure, also can design into the individual structure, and it not only can realize the on-line monitoring of gas density, still has the check-up function to gas density relay simultaneously, and then accomplishes (mechanical type) gas density relay's periodic check-up work, and the maintainer need not to arrive the scene, has improved work efficiency greatly. These intelligent gas density monitoring devices all need a working power supply, however, at present, the rewiring mode is adopted to supply power to the gas density monitoring device on the side of the gas density relay, namely, a cable is pulled from the control cabinet or the control cubicle. In the operating transformer substation, wiring is a difficult problem, cables need to run in a cable trench, a plurality of places need to dig trenches and arrange steel pipes, and labor cost and cost are high. If a power supply is introduced without adopting a new cable, and a battery is adopted, firstly, the power of the battery is not large enough, and the work such as online verification is difficult to complete, and secondly, the service life of the battery is short, so that the actual requirement is difficult to meet. Therefore, how to efficiently and inexpensively solve the power supply problem of the intelligent gas density monitoring device to accelerate the popularization of intelligent gas density monitoring is a problem to be solved urgently at present.
Disclosure of Invention
The invention aims to provide a power supply for a gas density monitoring device, and an implementation method and a modification method thereof, so as to solve the problems in the technical background.
In order to achieve the purpose, the invention adopts the following technical scheme:
the present application provides, in a first aspect, a power supply for a gas density monitoring device, comprising: the device comprises a contact state monitoring control unit, an alarm or locking element connecting unit, an alarm or locking element, a power supply unit A, a power supply unit B and a gas density relay alarm or locking contact; wherein,
the power supply unit A, the contact state monitoring and controlling unit and the gas density relay alarm or locking contact are connected to form a first loop;
the power supply unit B, the alarm or locking element and the alarm or locking element connecting unit are connected to form a second loop;
the alarm or locking element switching-on unit is connected with the alarm or locking element in series in the second loop;
the contact state monitoring control unit is arranged on the side of a control cubicle (or a control cubicle) and/or the side of a gas density relay and is respectively connected with the gas density relay alarm or locking contact and the alarm or locking element connection unit, and the contact state monitoring control unit is configured to monitor the contact state of the gas density relay alarm or locking contact and control the connection and disconnection of the alarm or locking element connection unit according to the contact state;
when the contact state monitoring and controlling unit monitors that the gas density relay alarms or the locking contact is in a non-action state, the contact state monitoring and controlling unit controls the alarm or locking element connecting unit not to connect the alarm or locking element, namely the second loop is disconnected, so that the power supply unit A supplies power to the gas density monitoring device on the side of the gas density relay through the cable wire of the first loop; when the contact state monitoring and controlling unit monitors that the gas density relay alarms or locks the contact to be in an action state, the contact state monitoring and controlling unit controls the alarm or locking element connecting unit to connect the alarm or locking element, namely, the second loop is connected, so that the power supply unit B supplies power to the alarm or locking element through a cable wire of the second loop.
Preferably, the contact state monitoring and controlling unit comprises a contact state monitoring element and a control element, wherein the contact state monitoring element is configured to monitor a contact state of the gas density relay alarm or latching contact, and the control element is configured to control the on-off of the alarm or latching element switching unit according to the contact state.
More preferably, the contact state monitoring element and the control element are both arranged on the side of a control cubicle (or a control cubicle); or the contact state monitoring element is arranged on the side of the gas density relay, the control element is arranged on the side of the control cabinet, and the contact state monitoring element is connected with the control element in a wireless communication mode.
In a preferred embodiment, the wireless communication mode includes, but is not limited to, one or more of NB-IOT, 2G/3G/4G/5G, WIFI, bluetooth, LoRa, LoRawan, ZigBee, infrared, ultrasonic, sound wave, satellite, light wave, quantum communication, sonar.
More preferably, the contact state monitoring element comprises an optical coupler, or an optical coupler and a resistor; or,
the contact state monitoring element comprises a current sensor, a voltage sensor, a current detector and a voltage detector; or,
the contact state monitoring element comprises a self-recovery fuse, or the self-recovery fuse and a silicon controlled rectifier, or the self-recovery fuse and a triode; or,
the contact state monitoring element comprises a current transformer and/or a voltage transformer; or,
the contact state monitoring element comprises a controllable silicon or a controllable silicon and a resistor, and/or an MOS field effect transistor, and/or a triode, and/or a diode; or,
the contact state monitoring element comprises an electromagnetic relay and/or an electronic relay; or,
the contact state monitoring element comprises one or more of a resistor, a heating element, a fan, a light emitting diode, a photoelectric device, a loudspeaker, a motor, an electromagnet, an electric relay and a micro fan; or,
the contact state monitoring element comprises one or more of a switch, an electric contact, an optical coupler, a silicon controlled rectifier, a DI (direct current), a relay, an MOS (metal oxide semiconductor) field effect transistor, a triode, a diode, an MOS FET (metal oxide semiconductor) relay, a solid state relay, a time relay, a power relay, a current sensor, a current transformer, a voltage sensor, a voltage transformer, a current detector, a voltage detector, a resistor and a self-recovery fuse.
More preferably, the control element comprises an optical coupler, or an optical coupler and a resistor; or,
the control element comprises a controllable silicon or a controllable silicon and a resistor, and/or an MOS field effect transistor, and/or a triode, and/or a diode; or,
the control element comprises an electromagnetic relay, and/or an electronic relay; or,
the control element comprises a microprocessor and a control relay; or,
the control element comprises one or more of a resistor, a photoelectric device and an electric relay; or,
the control element comprises one or more of a switch, an electric contact, an optical coupler, a silicon controlled rectifier, a DI, an MOS field effect transistor, a triode, a diode, an MOS FET relay, a solid state relay, a time relay, a power relay, a resistor, a microprocessor and an integrated chip.
More preferably, the contact state monitoring element includes any one of a voltage sampling circuit, a current sampling circuit, an electric energy conversion sampling signal circuit, and a carrier sampling signal circuit.
Further, the voltage sampling circuit or the voltage sampling circuit includes: one or more of a resistor, a transformer, a voltage transmitter, a voltage transformer, a capacitor, an LC oscillating circuit, a voltage stabilizer, a discharge tube, a diode, a triode, a silicon controlled rectifier, an optical coupler and a self-recovery fuse.
Further, the current sampling circuit or the current sampling circuit includes: one or more of a Hall current transformer, a current transducer and a self-recovery fuse.
Further, the power conversion sampling signal circuit includes: the circuit comprises one or more of an electric energy-to-heat energy sampling signal circuit, an electric energy-to-light energy sampling signal circuit, an electric energy-to-sound energy sampling signal circuit, an electric energy-to-kinetic energy sampling signal circuit and an electric energy-to-wind energy sampling signal circuit; the electric energy conversion sampling signal circuit comprises one or more of a resistor, a capacitor, a heating element, a fan, a light emitting diode, a photoelectric device, a loudspeaker, a motor, an electromagnet, an electric relay and a micro fan.
In a preferred embodiment, the contact state monitoring control unit includes: the circuit comprises a photoelectric coupler, a first resistor, a current-limiting resistor, at least one diode and a power supply VCC; the photoelectric coupler comprises a light emitting diode and a phototriode, wherein the anode of the light emitting diode is connected with the anode of the gas density relay alarm or locking contact through a current-limiting resistor, the cathode of the light emitting diode is connected with the cathode of the gas density relay alarm or locking contact, at least one diode is connected in parallel with the positive directions of the two ends of the light emitting diode, the collector of the phototriode is connected with a power supply VCC through a first resistor, and the emitter of the phototriode is connected with the unit through the alarm or locking element and grounded;
when the gas density relay alarms or the locking contact does not act, the pressure difference between two ends of the gas density relay alarm or locking contact is not zero, a light emitting diode of the photoelectric coupler emits light, the phototriode is conducted by the light, the current in the phototriode flows to an emitting electrode from a collector electrode to provide current for the alarm or locking element connection unit, and the emitting electrode of the phototriode outputs high level;
when the gas density relay alarms or the locking contact acts, the pressure difference between two ends of the gas density relay alarm or locking contact is zero, the light emitting diode of the photoelectric coupler does not emit light, the phototriode is cut off, and the emitting electrode of the phototriode outputs low level.
In a preferred embodiment, the contact state monitoring control unit includes: the circuit comprises a Hall current sensor, a first resistor, a second resistor and a microprocessor; one end of the primary side of the Hall current sensor is connected to one end of a power supply unit A, the other end of the primary side of the Hall current sensor is connected with one end of an alarm or locking contact of the gas density relay, the secondary side of the Hall current sensor is connected with a first resistor and a second resistor in series, the joint of the first resistor and the second resistor is connected with the microprocessor, the microprocessor is connected with the alarm or locking element switching-on unit, and the other end of the second resistor is grounded;
when the gas density relay gives an alarm or the locking contact does not act, micro current flows through the primary side and the secondary side of the Hall current sensor, the voltage at two ends of the second resistor is lower than a preset voltage, and the microprocessor controls the alarm or locking element switch-on unit to be not conducted;
when the gas density relay gives an alarm or the locking contact acts, large current flows through the primary side and the secondary side of the Hall current sensor, the voltage at two ends of the second resistor is higher than the preset voltage, and the microprocessor controls the alarm or locking element to be connected with the unit for conduction.
In a preferred embodiment, the contact state monitoring control unit includes: a self-recovery fuse, a thyristor and a resistor; the silicon controlled rectifier comprises a control end, an input end and an output end, the common end of the input end of the silicon controlled rectifier and the input end of the self-recovery fuse is connected with the anode of a power supply unit A, the output end of the silicon controlled rectifier is connected with the cathode of the power supply unit A through the alarm or locking element connection unit, the control end of the silicon controlled rectifier is connected with the output end of the self-recovery fuse through a resistor, and the output end of the self-recovery fuse is also connected with the anode of the alarm or locking contact of the gas density relay through the alarm or locking element connection unit;
when the gas density relay gives an alarm or the locking contact does not act, the voltage of the control end of the controlled silicon is equal to the voltage of the input end, and the controlled silicon is cut off;
when the gas density relay gives an alarm or the locking contact acts, the current flowing through the self-recovery fuse exceeds the rated current of the self-recovery fuse, the self-recovery fuse is disconnected, the voltage on the control end of the silicon controlled rectifier reaches the trigger voltage of the silicon controlled rectifier, and the silicon controlled rectifier is conducted and forms a loop with the power supply unit A and the alarm or locking element connection unit.
In a preferred embodiment, the contact state monitoring control unit includes: the circuit comprises a photoelectric coupler, a first resistor and a current-limiting resistor; the photoelectric coupler comprises a light emitting diode and a phototriode, wherein the anode of the light emitting diode is connected with the anode of the gas density relay alarm or locking contact through a current-limiting resistor, the cathode of the light emitting diode is connected with the cathode of the gas density relay alarm or locking contact, the collector of the phototriode is connected with the anode of the power supply unit B through a first resistor, and the emitter of the phototriode is connected with the cathode of the power supply unit B through the alarm or locking element switch-on unit;
when the gas density relay alarms or the locking contact does not act, the pressure difference between two ends of the gas density relay alarm or locking contact is not zero, a light emitting diode of the photoelectric coupler emits light, the phototriode is conducted by the light, the current in the phototriode flows to an emitting electrode from a collector electrode to provide current for the alarm or locking element connection unit, and the emitting electrode of the phototriode outputs high level;
when the gas density relay alarms or the locking contact acts, the pressure difference between two ends of the gas density relay alarm or locking contact is zero, the light emitting diode of the photoelectric coupler does not emit light, the phototriode is cut off, and the emitting electrode of the phototriode outputs low level.
In a preferred embodiment, the contact state monitoring control unit includes: the circuit comprises a first resistor, a second resistor, a third resistor and a triode; the collector of the triode is connected with the anode of the alarm or locking contact of the gas density relay through a first resistor, and the emitter of the triode is connected with the cathode of the alarm or locking contact of the gas density relay through the alarm or locking element switch-on unit; the base electrode of the triode is connected with the anode of the gas density relay alarm or locking contact through a second resistor, and is also connected with the cathode of the gas density relay alarm or locking contact through a third resistor;
when the gas density relay alarms or the locking contact does not act, the differential pressure between two ends of the gas density relay alarm or locking contact is not zero, partial pressure exists between the second resistor and the third resistor, the triode is conducted, and the emitting electrode of the triode outputs high level;
when the gas density relay alarms or the locking contact acts, the pressure difference between two ends of the gas density relay alarm or locking contact is zero, no partial pressure exists between the second resistor and the third resistor, the triode is cut off, and the emitting electrode of the triode outputs low level.
In a preferred embodiment, the contact state monitoring control unit includes: the intelligent control system comprises a first resistor, a current-limiting resistor, a photoelectric coupler, an intelligent control unit and a wireless signal transmitting unit which are arranged on the side of a gas density relay, and a wireless signal receiving unit and an MUC control unit which are arranged on the side of a convergence control cabinet (or a control cabinet); the photoelectric coupler comprises a light emitting diode and a phototriode, the anode of the light emitting diode is connected with the anode of the gas density relay alarm or locking contact through a current-limiting resistor, the cathode of the light emitting diode is connected with the cathode of the gas density relay alarm or locking contact, the emitting electrode of the phototriode is grounded, the collecting electrode of the phototriode is connected with a power supply VCC through a first resistor, the collecting electrode of the phototriode is also connected with the intelligent control unit, and the intelligent control unit is connected with the wireless signal transmitting unit; the MUC control unit is connected with the wireless signal receiving unit; the wireless signal transmitting unit is in wireless communication connection with the wireless signal receiving unit;
when the gas density relay alarms or the locking contact does not act, the pressure difference between two ends of the gas density relay alarms or the locking contact is not zero, the light emitting diode of the photoelectric coupler emits light, the phototriode is conducted by the light, the collector electrode of the phototriode outputs low level to the intelligent control unit, the intelligent control unit sends a first signal to the outside through the wireless signal transmitting unit, the wireless signal receiving unit receives the first signal in a wireless transmission mode and sends the first signal to the MUC control unit, and the MUC control unit controls the alarm or locking element connection unit to be not conducted;
when the action takes place for gas density relay warning or shutting contact, the pressure differential at the both ends of gas density relay warning or shutting contact is zero, photoelectric coupler's emitting diode does not give out light, the phototriode ends, the collecting electrode output high level of phototriode extremely the unit is controlled to the intelligence, the intelligence is controlled the unit and is passed through the outside second signal that sends of wireless signal transmitting unit, wireless signal receiving unit receives through wireless transmission mode the second signal, and send to MUC the control unit, MUC the control unit control warning or shutting element switch-on unit switch on.
In a preferred embodiment, the contact state monitoring control unit includes: the circuit comprises a first voltage-regulator tube, a second voltage-regulator tube, a triode and a first resistor; the collector of the triode is connected with the anode of the alarm or locking contact of the gas density relay through a first resistor, and the emitter of the triode is connected with the cathode of the alarm or locking contact of the gas density relay through the alarm or locking element switch-on unit; the base electrode of the triode is respectively connected with the anode of a first voltage-stabilizing tube and the cathode of a second voltage-stabilizing tube, the cathode of the first voltage-stabilizing tube is connected with the anode of the gas density relay alarm or locking contact, and the anode of the second voltage-stabilizing tube is connected with the cathode of the gas density relay alarm or locking contact;
when the gas density relay alarms or the locking contact does not act, the pressure difference between two ends of the gas density relay alarm or locking contact is not zero, partial pressure exists between the first voltage-stabilizing tube and the second voltage-stabilizing tube, the triode is conducted, and the emitting electrode of the triode outputs high level;
when the gas density relay alarms or the locking contact acts, the pressure difference between two ends of the gas density relay alarm or locking contact is zero, no partial pressure exists between the first voltage-stabilizing tube and the second voltage-stabilizing tube, the triode is cut off, and the emitting electrode of the triode outputs low level.
In a preferred embodiment, the contact state monitoring control unit includes: the circuit comprises a photoelectric coupler, a first current-limiting resistor, a second current-limiting resistor, a third current-limiting resistor, a capacitor, a rectifying element and a current transformer; the output end of the current transformer is connected with the alternating current side of the rectifying element, the direct current side of the rectifying element is connected with the capacitor, the second resistor and the photoelectric coupler through the third resistor, and the second resistor is connected with the photoelectric coupler in series and then connected with the capacitor in parallel; the photoelectric coupler comprises a first port, a second port, a third port and a fourth port, two light emitting diodes which are reversely connected in parallel are arranged between the first port and the fourth port of the photoelectric coupler, the negative electrode of the first light emitting diode is connected with the positive electrode of the second light emitting diode and is used as the first port of the photoelectric coupler, and the positive electrode of the first light emitting diode is connected with the negative electrode of the second light emitting diode and is used as the fourth port of the photoelectric coupler; the second port of the photoelectric coupler is a collector of a phototriode, and the third port of the photoelectric coupler is an emitter of the phototriode; the first port of the photoelectric coupler is connected with the second resistor, the second port of the photoelectric coupler is connected with one end of the power supply unit A through the first current-limiting resistor, the third port of the photoelectric coupler is connected with the other end of the power supply unit A through the alarm or locking element switch-on unit, and the power supply unit A is an alternating current power supply;
when the gas density relay gives an alarm or the locking contact does not act, the current flowing through the current transformer is small, the two light-emitting diodes which are reversely connected in parallel do not emit light, the phototriode is cut off, and the emitting electrode of the phototriode outputs a low level;
when the gas density relay alarms or the locking contact acts, the current flowing through the current transformer is large, the two light-emitting diodes which are connected in parallel in the reverse direction are conducted, the phototriode is conducted by light, the current in the phototriode flows from the collector to the emitter, the current is provided for the alarm or locking element connection unit, and the emitter of the phototriode outputs high level.
In a preferred embodiment, the contact state monitoring control unit includes: the circuit comprises a photoelectric coupler, a first current-limiting resistor, a second current-limiting resistor, a fourth current-limiting resistor, a capacitor, a rectifying element, a current transformer and a DC-AC converter; the input end of the DC-AC converter is connected with the power supply unit A, the output end of the DC-AC converter is connected with the first alternating current input end of the rectifying element, the output end of the DC-AC converter is also connected with the second alternating current input end of the rectifying element through a fourth resistor and a current transformer, the direct current side of the rectifying element is connected with a capacitor, a second resistor and a photoelectric coupler, and the second resistor is connected with the photoelectric coupler in series and then connected with the capacitor in parallel; the photoelectric coupler comprises a first port, a second port, a third port and a fourth port, two light emitting diodes which are reversely connected in parallel are arranged between the first port and the fourth port of the photoelectric coupler, the negative electrode of the first light emitting diode is connected with the positive electrode of the second light emitting diode and is used as the first port of the photoelectric coupler, and the positive electrode of the first light emitting diode is connected with the negative electrode of the second light emitting diode and is used as the fourth port of the photoelectric coupler; the second port of the photoelectric coupler is a collector of a phototriode, and the third port of the photoelectric coupler is an emitter of the phototriode; the first port of the photoelectric coupler is connected with the second resistor, the second port of the photoelectric coupler is connected with one end of the power supply unit A through the first current-limiting resistor, the third port of the photoelectric coupler is connected with the other end of the power supply unit A through the alarm or locking element switching-on unit, and the power supply unit A is a direct-current power supply;
when the gas density relay gives an alarm or the locking contact does not act, the current flowing through the current transformer is small, the two light-emitting diodes which are reversely connected in parallel do not emit light, the phototriode is cut off, and the emitting electrode of the phototriode outputs a low level;
when the gas density relay alarms or the locking contact acts, the current flowing through the current transformer is large, the two light-emitting diodes which are connected in parallel in the reverse direction are conducted, the phototriode is conducted by light, the current in the phototriode flows from the collector to the emitter, the current is provided for the alarm or locking element connection unit, and the emitter of the phototriode outputs high level.
In the above, the power VCC may be obtained from a power supply unit, or may be obtained from other power supplies on the control cubicle (or the control cubicle).
Preferably, the alarm or blocking element switch-on unit includes, but is not limited to, one or more of a switch, an electric contact, an optical coupler, a silicon controlled rectifier, a MOS field effect transistor, a triode, a MOS FET relay, an electromagnetic relay, a solid state relay, a time relay, a power relay, and a magnetic latching relay.
Preferably, the power supply unit a and the power supply unit B are the same power supply or different power supplies independent of each other.
Preferably, the power supply unit a includes a direct current power supply and/or an alternating current power supply, and the power supply unit B includes a direct current power supply and/or an alternating current power supply.
Preferably, the power supply for the gas density monitoring device further comprises a protection unit, wherein the protection unit is arranged in the first loop and is configured to prevent the power supply unit A from generating a short circuit phenomenon or protect a gas density relay alarm or a locking contact from being damaged due to the flowing of excessive current; the protection unit comprises one or more of a current-limiting resistor, a self-recovery fuse, a voltage-stabilizing tube and a silicon controlled rectifier.
More preferably, the power supply for the gas density monitoring device further comprises a connecting piece arranged in the first loop, the connecting piece and the alarm or locking element connection unit are integrally arranged and are controlled by the contact state monitoring and controlling unit together, or the connecting piece and the alarm or locking connection unit are designed in a split mode and are controlled by the contact state monitoring and controlling unit respectively; when the protection unit is the self-recovery fuse, and when the current exceeds the rated current of the self-recovery fuse, the self-recovery fuse is automatically disconnected, the alarm or locking element connection unit does not connect the alarm or locking element, and the connecting piece is in short circuit with the self-recovery fuse.
Preferably, the power supply for the gas density monitoring device further comprises at least one step-down power supply module and/or an isolated power supply module, and the step-down power supply module and/or the isolated power supply module are connected between the power supply unit a and the gas density monitoring device; the voltage reduction power supply module is configured to reduce the voltage output by the power supply unit A to a preset voltage required by the gas density monitoring device; the isolation power supply module is configured to isolate the voltage output by the power supply unit A, and prevent the power supply unit A from interfering with the gas density monitoring device.
More preferably, the isolation power supply module is an isolation type DC-DC voltage reduction module.
More preferably, the power supply for the gas density monitoring device further comprises an energy storage capacitor, the energy storage capacitor is arranged on the side of the gas density relay, and the energy storage capacitor is arranged on the step-down power supply module and/or the isolation power supply module.
Preferably, the power supply for a gas density monitoring device further comprises an adjusting resistor connected in series with the alarm or blocking element connection unit in the second circuit.
Preferably, the gas density monitoring device comprises one or more of a bimetallic strip compensated remote transmission gas density relay, a gas compensated remote transmission gas density relay, a bimetallic strip and gas compensated mixed remote transmission gas density relay, a mechanical remote transmission gas density relay, a digital remote transmission gas density relay, a mechanical and digital combined remote transmission gas density relay, a remote transmission gas density relay with a pointer display, a digital display remote transmission gas density relay, a remote transmission gas density switch without a display or an indication, an SF6 remote transmission gas density relay, an SF6 mixed gas remote transmission density relay, an N2 gas remote transmission density relay, a self-diagnosis gas density monitoring device and a self-checking gas density monitoring device.
Preferably, the gas density monitoring device comprises a gas density detection sensor and an intelligent control unit, wherein the gas density detection sensor is connected with the intelligent control unit; or,
the gas density monitoring device comprises a gas density relay body, a gas density detection sensor and an intelligent control unit; the gas density relay body is provided with an alarm and locking contact for monitoring the gas density of the electrical equipment; the gas density detection sensor is communicated with the gas density relay body on a gas path; the intelligent control unit is connected with the gas density detection sensor; or,
the gas density monitoring device comprises an online checking unit, wherein the online checking unit comprises a gas density detection sensor, a pressure adjusting mechanism, a valve and an online checking contact signal sampling unit; the gas circuit of the pressure regulating mechanism is communicated with the gas density relay body, and the pressure regulating mechanism is configured to regulate the pressure rise and fall of the gas density relay body so as to enable the gas density relay body to generate contact signal action; the gas density detection sensor is communicated with the gas density relay body on a gas path; the online check contact signal sampling unit is directly or indirectly connected with the gas density relay body and is configured to sample a contact signal of the gas density relay body; one end of the valve is provided with an air inlet communicated with electrical equipment, and the other end of the valve is communicated with the air passage of the gas density relay body, or the other end of the valve is connected with the air passage of the pressure regulating mechanism, so that the valve is communicated with the air passage of the gas density relay body; the intelligent control unit is respectively connected with the pressure adjusting mechanism, the gas density detection sensor and the online check contact signal sampling unit to complete control of the pressure adjusting mechanism, pressure value collection, temperature value collection and/or gas density value collection, and detection of a contact signal action value and/or a contact signal return value of the gas density relay body; or,
the gas density monitoring device comprises a density monitoring device with a self-diagnosis function;
wherein the gas density detection sensor comprises at least one pressure sensor and at least one temperature sensor; or the gas density detection sensor is a gas density transmitter consisting of a pressure sensor and a temperature sensor; or, the gas density detection sensor is a density detection sensor adopting a quartz tuning fork technology.
Preferably, the gas density monitoring device further comprises a communication module for realizing remote transmission of the test data and/or the verification result, and the communication mode of the communication module is a wireless communication mode or a wired communication mode.
In a second aspect, the present application provides a method for implementing a power supply for a gas density monitoring device, including:
the alarm or locking element connecting unit is arranged on the side of a control cabinet or a gas density relay, and is connected with the alarm or locking element in series, so that the power supply unit B, the alarm or locking element and the alarm or locking element connecting unit are connected to form a second loop;
the method comprises the following steps that a contact state monitoring and controlling unit is arranged on the side of a control cubicle (or a control cubicle) and/or the side of a gas density relay, and the contact state monitoring and controlling unit is connected with an alarm or locking contact of the gas density relay, so that a power supply unit A, the contact state monitoring and controlling unit and the alarm or locking contact of the gas density relay are connected to form a first loop; meanwhile, the contact state monitoring control unit is connected with an alarm or locking element connection unit; the contact state monitoring and controlling unit monitors the contact state of the gas density relay alarm or locking contact and controls the on-off of the alarm or locking element connecting unit according to the contact state;
when the contact state monitoring and controlling unit monitors that the gas density relay alarms or the locking contact is in a non-action state, the contact state monitoring and controlling unit controls the alarm or locking element connecting unit not to connect the alarm or locking element, namely the second loop is disconnected, so that the power supply unit A supplies power to the gas density monitoring device on the side of the gas density relay through the cable wire of the first loop;
when the contact state monitoring and controlling unit monitors that the gas density relay alarms or locks the contact to be in an action state, the contact state monitoring and controlling unit controls the alarm or locking element connecting unit to connect the alarm or locking element, namely, the second loop is connected, so that the power supply unit B supplies power to the alarm or locking element through a cable wire of the second loop.
The third aspect of the present application provides a method for transforming a power supply for a gas density monitoring device, comprising:
providing a contact state monitoring control unit and an alarm or locking element connection unit;
the alarm or locking element connecting unit is arranged on the side of a control cubicle (or a control cubicle) or the side of a gas density relay, and the alarm or locking element connecting unit and the alarm or locking element are connected together in series, so that the power supply unit B, the alarm or locking element and the alarm or locking element connecting unit are connected to form a second loop;
the method comprises the steps that a contact state monitoring and controlling unit is arranged on the side of a control cubicle (or a control cubicle) and/or the side of a gas density relay, the contact state monitoring and controlling unit is connected with an alarm or locking contact of the gas density relay, a power supply unit A, the contact state monitoring and controlling unit and a gas density relay alarm or locking contact are connected to form a first loop, meanwhile, the contact state monitoring and controlling unit is connected with an alarm or locking element connection unit, the contact state monitoring and controlling unit monitors the contact state of the alarm or locking contact of the gas density relay, and the connection and disconnection of the alarm or locking element connection unit are controlled according to the contact state;
so that:
when the contact state monitoring and controlling unit monitors that the gas density relay alarms or the locking contact is in a non-action state, the contact state monitoring and controlling unit controls the alarm or locking element connecting unit not to connect the alarm or locking element, namely the second loop is disconnected, so that the power supply unit A supplies power to the gas density monitoring device on the side of the gas density relay through the cable wire of the first loop;
when the contact state monitoring and controlling unit monitors that the gas density relay alarms or locks the contact to be in an action state, the contact state monitoring and controlling unit controls the alarm or locking element connecting unit to connect the alarm or locking element, namely, the second loop is connected, so that the power supply unit B supplies power to the alarm or locking element through a cable wire of the second loop.
Preferably, the contact state monitoring and control unit and/or the alarm or blocking element closing unit do not influence the operation of the alarm or blocking circuit.
Preferably, the power supply for the gas density monitoring device further comprises a protection unit, wherein the protection unit is arranged in the first loop and is configured to prevent the power supply unit a from generating a short circuit phenomenon or protect a gas density relay alarm or a locking contact from being damaged due to excessive current flowing through the gas density relay; the protection unit comprises one or more of a current-limiting resistor, a self-recovery fuse, a voltage-stabilizing tube and a silicon controlled rectifier.
Preferably, the contact state monitoring element includes any one of a voltage sampling circuit, a current sampling circuit, an electric energy conversion sampling signal circuit, and a carrier sampling signal circuit.
Preferably, the contact state monitoring and controlling unit comprises a contact state monitoring element and a control element, wherein the contact state monitoring element monitors the contact state of the gas density relay alarm or locking contact, and the control element controls the on-off of the alarm or locking element switching-on unit according to the contact state.
Preferably, the power supply for the gas density monitoring device further comprises at least one step-down power supply module and/or an isolated power supply module, and the step-down power supply module and/or the isolated power supply module are connected between the power supply unit a and the gas density monitoring device; the voltage reduction power supply module reduces the voltage output by the power supply unit A to a preset voltage required by the gas density monitoring device; the isolation power supply module isolates the voltage output by the power supply unit A, and prevents the power supply unit A from interfering the gas density monitoring device.
More preferably, the power supply for the gas density monitoring device further comprises an energy storage capacitor, the energy storage capacitor is arranged on the side of the gas density relay, and the energy storage capacitor is arranged on the step-down power supply module and/or the isolation power supply module; when the contact state monitoring control unit monitors that the gas density relay alarms or the locking contact is in an action state, the energy storage capacitor supplies power to the gas density monitoring device.
Compared with the prior art, the technical scheme of the invention has the following beneficial effects:
the application provides a power supply for a gas density monitoring device, and an implementation method and a transformation method thereof, which are used for high-voltage and medium-voltage electrical equipment. When the contact state monitoring and controlling unit monitors that the gas density relay alarms or the locking contact is in a non-action state, the contact state monitoring and controlling unit controls the alarm or locking element connecting unit not to be connected, so that the second loop is not connected, and the power supply unit A supplies power to the gas density monitoring device on the side of the gas density relay through a cable wire of the original alarm or locking loop; when the contact state monitoring and controlling unit monitors that the gas density relay alarms or the locking contact is in an action state, the contact state monitoring and controlling unit controls the alarm or locking element connecting unit to be connected, so that the second loop is connected, and the power supply unit B supplies power to the alarm or locking element to send out a corresponding alarm or locking signal. The utility model provides a power for gas density monitoring devices reforms transform current warning or shutting cable conductor, makes it not only can realize original warning or shutting function, can also conveniently be the power supply of gas density monitoring devices, need not to obtain the power and rewire for gas density monitoring devices, and the technical scheme of this application also can be applied to newly-built transformer substation, practices thrift the cost. The technical scheme of this application can reduce cable and operating expenses, saves construction cost, has improved construction installation efficiency simultaneously for gas density intelligent monitoring's popularization. The technical scheme of the application can be implemented in an operating substation by combining with the existing alarm (or locking) loop. The technical scheme of the application is also suitable for the newly-built transformer substation.
Drawings
The accompanying drawings, which are incorporated in and constitute a part of this application, illustrate embodiments of the application and, together with the description, serve to explain the application and are not intended to limit the application. In the drawings:
FIG. 1 is a schematic diagram of a prior art alarm circuit for a gas density relay;
FIG. 2 is a schematic diagram of a power supply circuit for a gas density monitoring device in accordance with a preferred embodiment of the present invention;
FIG. 3 is a schematic diagram of a power supply circuit for another gas density monitoring apparatus in accordance with a preferred embodiment of the present invention;
FIG. 4 is a schematic diagram of a power supply circuit for another gas density monitoring apparatus in accordance with a preferred embodiment of the present invention;
FIG. 5 is a schematic diagram of a power supply circuit for another gas density monitoring apparatus in accordance with a preferred embodiment of the present invention;
FIG. 6 is a schematic diagram of a power supply circuit for another gas density monitoring apparatus in accordance with a preferred embodiment of the present invention;
FIG. 7 is a schematic diagram of a power supply circuit for another gas density monitoring apparatus in accordance with a preferred embodiment of the present invention;
FIG. 8 is a schematic diagram of a power supply circuit for another gas density monitoring apparatus in accordance with a preferred embodiment of the present invention;
FIG. 9 is a schematic diagram of a power supply circuit for another gas density monitoring apparatus in accordance with a preferred embodiment of the present invention;
FIG. 10 is a schematic diagram of a power supply circuit for another gas density monitoring apparatus according to a preferred embodiment of the present invention.
Detailed Description
The invention is described in further detail below by way of example with reference to the accompanying drawings. It should be understood that the specific embodiments described herein are merely illustrative of the invention and are not intended to limit the invention.
The first embodiment is as follows:
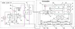
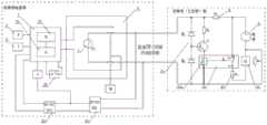
fig. 2 is a schematic diagram of a power circuit for a gas density monitoring device of high-voltage and medium-voltage electrical equipment according to a first embodiment of the invention. As shown in fig. 2, a power supply for a gas density monitoring device includes:gas density relay 1, pressure sensor 2, temperature sensor 3,valve 4, pressure adjustment mechanism 5 (mainly used regulation pressure), online check joint signal sampling unit 6 and intelligent control unit 7, power 8 (promptly power supply unit A and power supply unit B are sameDC power supply 8 in this embodiment),protection unit 9, joint statemonitoring control unit 10, warning or blocking component switch-onunit 11, warning or blockingcomponent 12, the warning (or blocking) joint PJ ofgas density relay 1, first step-downpower module 20, second step-downpower module 21,isolation power module 22 andenergy storage capacitor 23. Wherein, thepower supply 8, the contact state monitoring and controllingunit 10 and the alarm (or locking) contact PJ of thegas density relay 1 are connected to form a loop, namely a first loop; thepower supply 8, the alarm or blocking element 12 (in this case an intermediate relay ZJ, or an alarm lamp BJD) and the alarm or blocking element switch-onunit 11 are connected to form a new alarm or blocking circuit, i.e. a second circuit. The contact state monitoring and controllingunit 10 is arranged on the side of the control cubicle (or control cubicle), the contact state monitoring and controllingunit 10 is connected with the alarm (or locking) contact PJ and is connected with the alarm or lockingelement connecting unit 11, and is configured to monitor the contact state of the alarm (or locking) contact PJ of thegas density relay 1 and control the connection and disconnection of the alarm or lockingelement connecting unit 11 according to the contact state. The contact state monitoring andcontrol unit 10 does not affect the operation of the control loop (i.e., the alarm or latch loop, or the first loop) of the alarm (or latch) contact PJ of thegas density relay 1.
Specifically, in the present embodiment, the contact state monitoring and controllingunit 10 mainly comprises a resistor RHeight ofThe circuit comprises a current-limiting resistor, diodes D1, D2, D3, an optical coupler OC1 (namely an optical coupler), a resistor R1 (namely a first resistor) and a power supply VCC. The optical coupler OC1 includes a light emitting diode and a photo transistor. As shown in fig. 2, in the control loop of the original alarm (or latch) contact PJ (i.e. the alarm or latch contact loop), the anode of the led passes through the resistor RHeight ofConnected in parallel with the positive terminal of the alarm (or latching) contact PJ of thegas density relay 1, the cathode of the light emitting diode and the negative terminal of the alarm (or latching) contact PJ of the gas density relay 1One end is connected in parallel. Diodes D1, D2 and D3 are connected in parallel at the two ends of the light emitting diode in the forward direction, and the diodes D1, D2 and D3 are connected in series. The diodes D1, D2 and D3 mainly play a role in protecting the light emitting diode of the optocoupler OC1 and prevent high voltage from breaking down the light emitting diode. The collector of the phototransistor is connected to a supply VCC via a resistor R1, and the emitter of the phototransistor is connected to thecontrol coil 11 of theunit 11 via an alarm or blocking elementXQAnd (4) grounding. Wherein, the resistance RHeight ofCan be a resistor with proper resistance value, or can be replaced by a discharge tube and a voltage regulator tube, and the resistor RHeight ofThe matching principle of thepower supply 8 in the existing loop of the alarm (or locking) contact PJ of thegas density relay 1 is as follows: normally, when the alarm (or lock) contact PJ of thegas density relay 1 is not actuated, the resistor RHeight ofThe resistance value of the optical coupler OC1 can ensure that the light emitting diode of the optical coupler OC1 works reliably; the power source VCC may be taken from thepower source 8 or from another power source on the control cabinet (or control cabinet).
In this embodiment, a protection unit 9 (which may be a resistor or a self-healing fuse) is connected between the positive terminal of the alarm (or latch) contact PJ and the positive terminal of thepower supply 8. Light emitting diode of optical coupler OC1 and resistor RHeight ofTheprotection unit 9 and thepower supply 8 are connected in series to form a loop.
The working principle is as follows: when the alarm (or locking) contact PJ is not in action, the pressure difference between two ends of the alarm (or locking) contact PJ is not zero, the light emitting diode of the optical coupler OC1 emits light, the phototriode is conducted by the light, the current in the phototriode flows from the collector to the emitter, the current is provided for the alarm or lockingelement connection unit 11, and then thecontrol coil 11 of the alarm or lockingelement connection unit 11 is enabled to be connectedXQWhen the power receiving is turned on, the contact K11 of the alarm or lockingelement closing unit 11 is not turned on, i.e. the pins a1 and b1 are not turned on, so that the alarm or lockingelement 12 does not operate, i.e. when the contact state monitoring and controllingunit 10 monitors that the alarm (or locking) contact PJ is in the non-action state, the contact state monitoring and controllingunit 10 controls the alarm or lockingelement closing unit 11 not to turn on the alarm or lockingelement 12, so that thepower supply 8 can supply air to the air through the cable of the original alarm or locking loopAnd a gas density monitoring device at the side of thebulk density relay 1 supplies power.
When the alarm (or locking) contact PJ acts, the pressure difference between the two ends of the alarm (or locking) contact PJ is zero, the electric potential at the two ends of the light-emitting diode is zero, the light-emitting diode of the optocoupler OC1 does not emit light, at the moment, the phototriode is cut off, and the alarm or locking element is connected with thecontrol coil 11 of theunit 11XQNo power is supplied and the contact K11 of the alarm or blocking element switch-onunit 11 is switched on and the pins a1 and b1 are switched on. Thus, thepower supply 8, the alarm or blocking element 12 (in this case, the intermediate relay ZJ or the alarm lamp BJD) and the alarm or blockingelement connecting unit 11 are connected to form a loop in which an alarm (or blocking) signal is conducted, that is, a second loop, and the intermediate relay ZJ (or the alarm lamp BJD) is operated to send out a corresponding alarm signal. Namely, the alarm or lockingelement connecting unit 11 is controlled by the alarm (or locking) contact PJ of thegas density relay 1 and the contact statemonitoring control unit 10, when the contact statemonitoring control unit 10 monitors that the alarm (or locking) contact PJ is in an action state, the contact statemonitoring control unit 10 controls the alarm or lockingelement connecting unit 11 to connect the alarm or lockingelement 12, and sends out a corresponding alarm or locking signal.
Further, the power supply for the gas density monitoring device is further provided with a first voltage reductionpower supply module 20, a second voltage reductionpower supply module 21, an isolationpower supply module 22 and anenergy storage capacitor 23. As shown in fig. 2, thepower supply 8 obtains power (voltage V1, for example, 24V) through the first step-downpower supply module 20, and the power (voltage V1) can supply power to thevalve 4 and thepressure regulating mechanism 5. Meanwhile, the power supply (voltage V1) is reduced through the second voltage reductionpower supply module 21 to obtain a power supply with voltage of 5V, and then the power supply with voltage of 5V is obtained through the isolation effect of the isolationpower supply module 22, the anti-interference capability of the power supply is improved through isolation, and then the power supply is supplied to the pressure sensor 2, the temperature sensor 3, the online checking contact signal sampling unit 6 and the intelligent control unit 7 of the gas density monitoring device. Theenergy storage capacitor 23 is arranged at the output end of theisolation power module 22, and after the alarm (or locking) contact PJ acts, although thepower supply 8 cannot supply power to the gas density monitoring device, theenergy storage capacitor 23 can continue to supply power to the gas density monitoring device for a period of time. At this time, the air leakage of the electrical equipment is alarmed, and operation and maintenance workers should also deal with the problems on site. During the period of dealing with the air leakage problem and recovering the normal state, theenergy storage capacitor 23 can continue to supply power to the gas density monitoring device, and can transmit related monitoring information and signals.
Referring to fig. 1, assuming that thepower supply 8 is a DC220v power supply, the coil resistance value of the intermediate relay ZJ is 13000 Ω, and the minimum starting voltage of the intermediate relay ZJ is typically 80% of its rated voltage, so that 220 × 0.8-176 v, 176 v/13000-0.0135A, 220v-176 v-44 v, 44 v-0.0135-0.594 w can be obtained, that is, only about 0.594w of power supply can be output in order to ensure reliable operation of the alarm or lockout circuit shown in fig. 1. This is far from sufficient to accomplish monitoring gas density, monitoring data and information through wireless transmission, let alone accomplish the online check-up work of gas density relay. Referring to fig. 2, assuming that theprotection unit 9 uses a resistor with a resistance of 50 Ω, when the alarm (or latch) contact PJ is not operated, thepower supply 8 may supply power to the gas density monitoring device on thegas density relay 1 side through the cable wire of the alarm (or latch) circuit, for example, through a current of 0.65A, and theprotection unit 9 uses a power supply with a voltage drop of 50 Ω, namely 50 × 0.65 v-32.5 v-187.5 v, so that the gas density monitoring device may be supplied with power of about 121.9W (187.5v × 0.65A-121.9W), and thus, the online calibration operation may be completed. Of course, a 120-watt power supply is not actually required. The specific principle is as follows: when the gas density is normal, when the alarm (or locking) contact PJ does not act, the intelligent control unit 7 obtains power supply, the intelligent control unit 7 monitors the gas pressure P and the temperature T of the electrical equipment according to the pressure sensor 2 and the temperature sensor 3, and a corresponding pressure value P at 20 ℃ is obtained20(i.e., gas density value). When it is necessary to verify thegas density relay 1, if the gas density value P is present20Not less than set safety check density value PSAnd the intelligent control unit 7 controls thevalve 4 to be closed, so that thegas density relay 1 is isolated from the electrical equipment on a gas path. Then, the intelligent control unit 7 controls to open the contact signal control loop of thegas density relay 1, namely, the online check contact signal sampling unit 6Normally closed contacts J11 and J12 of the first relay J1 are disconnected, so that the safe operation of electrical equipment cannot be influenced when thegas density relay 1 is verified on line, and an alarm signal cannot be mistakenly sent or a control loop cannot be locked when thegas density relay 1 is verified. Since the gas density value P is already carried out before the start of the calibration20Not less than set safety check density value PSThe gas of the electrical equipment is in a safe operation range, and the gas leakage is a slow process and is safe during verification. Meanwhile, the contact sampling circuit of the contact of thegas density relay 1 is communicated through the intelligent control unit 7, namely the normally open contacts J21 and J22 of the second relay J2 of the online check contact signal sampling unit 6 are closed, and the contact P of thegas density relay 1 is closed at the momentJThe smart control unit 7 is connected through the normally open contacts J21 and J22 of the second relay J2. Then, the intelligent control unit 7 controls the driving part of thepressure adjusting mechanism 5, and further adjusts thepressure adjusting mechanism 5, so that the volume change occurs, the pressure of thegas density relay 1 is gradually reduced, so that the contact signal action occurs in thegas density relay 1, the contact signal action is uploaded to the intelligent control unit 7 through the second relay J2 of the online check contact signal sampling unit 6, the intelligent control unit 7 converts the pressure value P and the temperature value T measured when acting according to the contact signal into the pressure value P20 (density value) corresponding to 20 ℃ according to the gas characteristics, and the contact action value P of thegas density relay 1 can be detectedD20. After the action values of the contact signals of the alarm and/or locking signals of thegas density relay 1 are all detected, the intelligent control unit 7 controls the motor (motor or variable frequency motor) of thepressure adjusting mechanism 5 to adjust thepressure adjusting mechanism 5, so that the pressure of thegas density relay 1 is gradually increased, and the return value of the alarm and/or locking contact signals of thegas density relay 1 is tested. The verification is repeated for a plurality of times (for example, 2 to 3 times), and then the average value is calculated, so that the verification work of thegas density relay 1 is completed. After the verification is completed, the normally open contacts J21 and J22 of the second relay J2 of the online verification contact signal sampling unit 6 are disconnected, and at the moment, the alarm (or locking) contact PJ of thegas density relay 1 is disconnected with the intelligent control unit by disconnecting the normally open contacts J21 and J22 of the second relay J2The elements 7 are not connected. The intelligent control unit 7 controls thevalve 4 to be opened, so that thegas density relay 1 is communicated with the electrical equipment on a gas path. Then, the normally closed contacts J11 and J12 of the first relay J1 of the online check contact signal sampling unit 6 are closed, the contact signal control loop of thegas density relay 1 works normally, and the gas density relay monitors the gas density of the electrical equipment safely, so that the electrical equipment works safely and reliably. Therefore, the online checking work of thegas density relay 1 can be conveniently completed, and the safe operation of the electrical equipment can not be influenced.
In a word, the power problem of the gas density monitoring device is solved in the embodiment, in an operating transformer substation, as long as the alarm or locking loop of the gas density monitoring device is technically improved on the side of a control cubicle (or a control cubicle), the working power supply of the gas density monitoring device can be conveniently obtained by utilizing the cable of the original alarm or locking loop, the online monitoring of the gas density, the online monitoring of micro water, the online monitoring of decomposition products and the online diagnosis or verification of a gas density relay are realized, then the monitored or diagnosed information or data is uploaded to target equipment in a wireless communication mode, the cable does not need to be re-distributed, the cost is greatly saved, the problem that the wiring is time-consuming and labor-consuming is solved, and the industrial pain point that the gas density monitoring device is difficult to obtain the power supply is solved. Of course, the technical solution of the embodiment can also be applied to the construction of a new substation, and also can save a lot of cost. The wireless communication mode can be 2G/3G/4G/5G, WIFI, Bluetooth, Lora, LoRawan, ZigBee, infrared, ultrasonic wave, sound wave, satellite, light wave, quantum communication, sonar, 5G/NB-IOT communication module with built-in sensor (such as NB-IOT) and the like. In a word, the reliable performance of the gas density monitoring device can be fully ensured in multiple modes and various combinations. In the transformation of a transformer substation, the method comprises the following steps: providing a contact state monitoring control unit and an alarm or locking element connection unit; the alarm or locking element connecting unit is arranged on the side of the control cabinet or the side of the gas density relay, and is connected with the alarm or locking element in series, so that the power supply unit B, the alarm or locking element and the alarm or locking element connecting unit are connected to form a second loop; the method comprises the steps that a contact state monitoring and controlling unit is arranged on the side of a convergence control cabinet and/or the side of a gas density relay, the contact state monitoring and controlling unit is connected with an alarm or locking contact of the gas density relay, a power supply unit A, the contact state monitoring and controlling unit and a gas density relay alarm or locking contact are connected to form a first loop, meanwhile, the contact state monitoring and controlling unit is connected with an alarm or locking element connection unit, the contact state monitoring and controlling unit monitors the contact state of the alarm or locking contact of the gas density relay, and the connection and disconnection of the alarm or locking element connection unit are controlled according to the contact state; so that: when the contact state monitoring and controlling unit monitors that the gas density relay alarms or the locking contact is in a non-action state, the contact state monitoring and controlling unit controls the alarm or locking element connecting unit not to connect the alarm or locking element, namely the second loop is disconnected, so that the power supply unit A supplies power to the gas density monitoring device on the side of the gas density relay through the cable wire of the first loop; when the contact state monitoring and controlling unit monitors that the gas density relay alarms or locks the contact to be in an action state, the contact state monitoring and controlling unit controls the alarm or locking element connecting unit to connect the alarm or locking element, namely, the second loop is connected, so that the power supply unit B supplies power to the alarm or locking element through a cable wire of the second loop. Therefore, the power supply of the gas density monitoring device can be obtained by utilizing the cable of the alarm or locking loop, and an additional power line is not required to be arranged to obtain the power supply, so that the cable is saved, and the cost is reduced.
In the technology of the invention, an alarm or locking element, a power supply unit A, a power supply unit B and a gas density relay alarm or locking contact are available in a transformer substation, and the alarm or locking element, the power supply unit A and the power supply unit B are arranged on the side of a control cubicle; or the alarm or locking element, the power supply unit A and the power supply unit B are already in the substation, and the alarm or locking element, the power supply unit A and the power supply unit B are arranged on the side of the control cubicle. That is, the power supply for the gas density monitoring device of the present invention combines the existing alarm or lock loop of the substation, and the power supply unit a and the power supply unit B thereof, and implements the whole scheme, or organically combines the two. A gas density monitoring device can also be modified or upgraded using existing density relays of a substation. The power supply unit a and the power supply unit B may be integrated, i.e. there is only one power supply unit a.
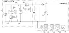
Example two:
as shown in fig. 3, a power supply for a gas density monitoring device includes: the device comprises apower supply 8, aprotection unit 9, a contact statemonitoring control unit 10, an alarm or lockingelement connection unit 11, an alarm or lockingelement 12, an alarm (or locking) contact PJ of thegas density relay 1, a rectifyingelement 19, a first step-downpower supply module 20, a second step-downpower supply module 21, an isolationpower supply module 22 and anenergy storage capacitor 23.
The contact statemonitoring control unit 10 is arranged on the side of the control cubicle (or control cubicle) and is used for collecting contact condition information of an alarm (or locking) contact PJ of thegas density relay 1. In this embodiment, the contact state monitoring and controllingunit 10 includes a current sampling circuit, and the current sampling circuit includes a hall current sensor H1, a resistor R1 (first resistor), a resistor R2 (second resistor), and amicroprocessor MUC 1001. One end of the primary side of the hall current sensor H1 is connected to one end of thepower supply 8, the other end of the primary side of the hall current sensor H1 is connected in series with one end of theprotection unit 9, the other end of theprotection unit 9 is connected to one end of the alarm (or latch) contact PJ of thegas density relay 1, and the other end of the alarm (or latch) contact PJ is connected to the other end of thepower supply 8. The alarm or lockingelement 12 and the alarm or lockingelement connecting unit 11 are connected in series and then connected in parallel to both ends of thepower supply 8. Thus, the loop formed by the connection of the hall current sensor H1, thepower supply 8, and the alarm (or latch) contact PJ is the first loop, and the new alarm or latch loop formed by the connection of thepower supply 8, the alarm orlatch element 12, and the alarm or latchelement engaging unit 11 is the second loop. The secondary side of the hall current sensor H1 is connected in series with a resistor R1 (first resistor) and a resistor R2 (second resistor). The junction of the resistors R1 and R2 is connected to the microprocessor MUC1001, which microprocessor MUC1001 is in turn connected to the alarm or blocking element switch-onunit 11; the other end of the resistor R2 is connected to ground.
The power supply for the gas density monitoring device of the present case, the implementation method and the transformation method thereof have the working principle that: when the alarm (or locking) contact PJ does not act, and is in an off state, a small current flows on the primary side of the hall current sensor H1, a small current flows on the secondary side of the hall current sensor H1, the resistor R2 has a low voltage, and the microprocessor MUC1001 can monitor the voltage with the corresponding amplitude; the microprocessor MUC1001 now controls the contact K11 of the alarm or blocking element switch-onunit 11 to be non-conductive, i.e. pins a1 and b1 are non-conductive, so that thepower supply 8 can supply power to the gas density monitoring device on thegas density relay 1 side via the cable of the alarm or blocking circuit (i.e. the first circuit). Specifically, after thepower supply 8 is rectified by the rectifyingelement 19, the voltage is reduced by the first voltage reductionpower supply module 20, and then reduced by the second voltage reductionpower supply module 21, so that a power supply with a voltage of 5v is obtained, and then the isolated power supply with a voltage of 5v is obtained by the isolation effect of the isolationpower supply module 22, so that the anti-interference capability is improved, and then the power supply is supplied to the gas density monitoring device. Anenergy storage capacitor 23 is provided at the output of theisolated power module 22.
When the alarm (or lock) contact PJ is actuated, a large current flows through the primary side of the hall current sensor H1, which is obtained by dividing the current of thepower supply 8 by the resistance of theprotection unit 9, and the large current flows through the secondary side of the hall current sensor H1, and the resistor R2 has a corresponding large voltage value, which can be monitored by themicroprocessor MUC 1001. Thus, the microprocessor MUC1001 can control the alarm or lockout device turning-on unit 11 (in this case, a relay) to receive power, and the contact K11 of the alarm or lockout device turning-onunit 11 is turned on, i.e., the pins a1 and b1 are turned on. Referring to fig. 3, thus, thepower supply 8, the alarm or blocking element 12 (in this case, the intermediate relay ZJ, or the alarm lamp BJD), and the contact K11 of the alarm or blocking element switch-onunit 11 are connected to form a second loop, and the intermediate relay ZJ (or the alarm lamp BJD) is operated to send out a corresponding alarm signal. That is, when the contact statemonitoring control unit 10 monitors the action state of the alarming (or locking) contact PJ, the contact statemonitoring control unit 10 controls the alarming or lockingelement closing unit 11 to close the alarming or lockingelement 12. At this time, although thepower supply 8 cannot supply power to the gas density monitoring device, theenergy storage capacitor 23 can continue to supply power to the gas density monitoring device for a while. At this time, the air leakage of the electrical equipment is alarmed, and the worker should also deal with the problem on site. During the period of dealing with the air leakage problem and recovering the normal state, theenergy storage capacitor 23 can continue to supply power to the gas density monitoring device, and can transmit related monitoring information and signals.
In this embodiment, the hall current sensor H1 is used to monitor the corresponding change of the current, and know the state of the alarm (or locking) contact PJ, and then the microprocessor MUC1001 is used to judge and control the on/off of the alarm or lockingelement connecting unit 11, so as to realize the power supply of thepower supply 8 to the gas density monitoring device and the control of the alarm or lockingelement 12.
Example three:
as shown in fig. 4, a power supply for a gas density monitoring apparatus includes: the gas density relay comprises a gasdensity relay body 1, a pressure sensor 2, a temperature sensor 3, avalve 4, a pressure adjusting mechanism 5 (mainly used for adjusting pressure), a temperature adjusting mechanism 18 (mainly used for adjusting temperature), an online check contact signal sampling unit 6 and an intelligent control unit 7, a power supply 8 (a DC220V power supply or a DC110V power supply), a protection unit, a contact state monitoring and controllingunit 10, an alarm or locking element switch-onunit 11, a connecting piece K11b, an alarm or lockingelement 12, an alarm (or locking) contact PJ of thegas density relay 1, a rectifyingelement 19, a first voltage reductionpower supply module 20, a second voltage reductionpower supply module 21, an isolationpower supply module 22 and anenergy storage capacitor 23.
In this embodiment, the alarm or blockingelement connection unit 11 may include, but is not limited to, one or more of a switch, an electrical contact, an optical coupler, a thyristor, an electrical controller, a MOS field effect transistor, a triode, a MOS FET relay, an electromagnetic relay, a solid state relay, a time relay, a power relay, and a magnetic latching relay. In this embodiment, a pair of normally open and normally closed relays are used, or an open and closed relay (having a common terminal) may be used.
In the present embodiment, the first and second electrodes are,the contact statemonitoring control unit 10 is arranged at the side of a control cubicle (or a control cubicle), and mainly comprises a self-recovery fuse FU1, a silicon controlled rectifier SCR and a resistor R1. The SCR comprises a control end G, an input end A and an output end K, the common end of the input end A of the SCR and the input end of the self-recovery fuse FU1 is connected with the anode of apower supply 8, and the output end of the SCR is connected with acontrol coil 11 of aunit 11 through the alarm or locking elementXQThe control end G of the silicon controlled rectifier SCR is connected with the output end of the self-recovery fuse FU1 through a resistor R1, and the output end of the self-recovery fuse FU1 is also connected with the anode of an alarm (or locking) contact PJ of thegas density relay 1 through pins d and e of a connecting piece K11b of the alarm or lockingelement connecting unit 11.
The power supply for the gas density monitoring device of the present case, the implementation method and the transformation method thereof have the working principle that: in the power-up initial state, the positive power supply terminal of the power supply 8(DC220V power supply) is connected to the d and e pins of the connector K11b of theunit 11 through the self-recovery fuse FU1 and the alarm or lockout element, to the rectifying element (DB1)19, and then back to the negative power supply terminal of thepower supply 8, forming a loop to supply power (e.g., output as DC24V) to the first buckpower supply module 20. At the moment, the A pin and the G pin of the SCR are the same in potential and are not conducted. That is, when the contact statemonitoring control unit 10 monitors that the alarm (or latch) contact PJ is in the non-operating state, the pins a1 and b1 of the contact K11a are not conducted, that is, the contact statemonitoring control unit 10 controls the alarm or latchelement connecting unit 11 not to connect the alarm orlatch element 12, so that thepower supply 8 can supply power to the gas density monitoring device on thegas density relay 1 side through the self-recovery fuse FU1, the connector K11b (pins d and e), and the cable line of the alarm or latch circuit (i.e., the first circuit). Further, thepower supply 8 obtains a power supply (voltage V1, for example, 24V) through the rectifyingelement 19 and the first step-down power supply module 20 (step-down to 24V), and the power supply (voltage V1) can supply power to thevalve 4 and thepressure adjustment mechanism 5. Meanwhile, the power supply (voltage V1) is reduced through the second voltage reductionpower supply module 21, the power supply with the voltage of 5V is obtained, the power supply with the voltage of 5V after isolation is obtained through the isolation effect of the isolationpower supply module 22, the anti-interference capacity is improved, and then the power is supplied to the pressure sensor 2, the temperature sensor 3, the online checking contact signal sampling unit 6 and the intelligent control unit 7 of the gas density monitoring device. Theenergy storage capacitor 23 is arranged at the output end of theisolation power module 22, and after the alarm contact PJ acts and the power supply of thepower supply 8 is lost, theenergy storage capacitor 23 can continuously supply power to the gas density monitoring device within a period of time.
When the alarm (or locking) contact PJ acts, namely the alarm (or locking) contact PJ is closed, the current flowing through the self-recovery fuse FU1 exceeds the action current to cause the self-recovery fuse FU1 to be opened (namely disconnected), so that the pins A and G of the SCR are conducted in different potentials, the anode (DC220V +) of the power supply 8 is connected with the control coil 11 of the unit 11 through the pins A and K of the SCR by the alarm or locking elementXQ(control coil 11 of KM1 relayXQ) Back to the negative pole (DC220V-) of the power supply 8, forming a loop, which causes the alarm or blocking element to switch on the control coil 11 of the unit 11XQ(control coil 11 of KM1 relayXQ) When the power is received, the KM1 relay is attracted, that is, the pin of the connector K11b of the alarm or locking element connecting unit 11 is disconnected, and the pin of the contact K11a is conducted (that is, the pins a1 and c1 are conducted), so that the power supply 8, the alarm or locking element 12, the contact K11a of the alarm or locking element connecting unit 11 (that is, the pins a1 and c1 are conducted), and the alarm (or locking) contact PJ contact form a conducting loop, thereby enabling the alarm (or locking) element 12 to act and send out a corresponding alarm (or locking) signal.
In this embodiment, the contact state monitoring and controllingunit 10 mainly uses a self-recovery fuse, and it is assumed that the operating current of the self-recovery fuse is 0.8A. When the alarm (or latch) contact PJ is not actuated, the connector K11b of the alarm or latchelement closing unit 11 is turned on, i.e., the pins d and e are closed, and thepower supply 8 can supply power to the gas density monitoring device on thegas density relay 1 side through the cable wire of the alarm or latch circuit (i.e., the first circuit), for example, through a current of 0.5A, so that the power supply which can output about 110W (220v × 0.5A — 110W) power can supply power to the gas density monitoring device, and online verification or diagnosis can be completed.
Example four:
as shown in fig. 5, a power supply for a gas density monitoring apparatus includes: gasdensity relay body 1, pressure sensor 2, temperature sensor 3,valve 4, pressure adjustment mechanism 5 (for adjusting pressure), temperature adjustment mechanism 18 (for adjusting temperature), online check contact signal sampling unit 6 and intelligent control unit 7,power 8B (namely power supply unit A and power supply unit B arepower 8, two different power supplies ofpower 8B respectively in this embodiment), protection unit 9 (including 9A and 9B in fig. 5), contact statemonitoring control unit 10, warning or blocking element switch-onunit 11, connecting piece K11B, warning or blockingelement 12, warning (or blocking) contact PJ ofgas density relay 1,rectifier element 19, first step-downpower module 20, second step-downpower module 21,isolation power module 22 andenergy storage capacitor 23.
In this embodiment, the contact state monitoring and controllingunit 10 is disposed at the sink control cabinet (or control cabinet) side, and mainly includes a resistor RHeight ofThe photoelectric conversion circuit comprises a current-limiting resistor, an optical coupler OC1 (namely a photoelectric coupler) and a resistor R1 (namely a first resistor), wherein the optical coupler OC1 comprises a light-emitting diode and a phototriode, and the anode of the light-emitting diode passes through the resistor RHeight ofConnected with the positive pole of the alarm (or locking) contact PJ, the cathode of the light emitting diode is connected with the negative pole of the alarm (or locking) contact PJ, the collector of the phototriode is connected with the positive pole of thepower supply 8B through a resistor R1, and the emitter of the phototriode is connected with thecontrol coil 11 of theunit 11 through the alarm or locking elementXQAnd is connected to the negative electrode of thepower supply 8B. The alarm or blockingelement connection unit 11 includes, but is not limited to, one or more of a switch, an electric contact, an optical coupler, a thyristor, an electric controller, a mosfet, a triode, a MOS FET relay, an electromagnetic relay, a solid-state relay, a time relay, a power relay, and a magnetic latching relay, and in this embodiment, a pair of normally open relays and a pair of normally closed relays are used, or a pair of normally open relays and a pair of normally closed relays (having a common terminal) may be used. In this embodiment, theprotection unit 9 includes a resistor (Rb1)9A and a self-recovery fuse (FU1)9B as shown in fig. 5, and the self-recovery fuse (FU1)9B functions to protect thepower supply 8 and the alarm (or lockout) contact PJ and preventelectricityThe source 8 and the alarm (or latch) contact PJ are subjected to an excessive current surge; the resistor (Rb1)9A mainly plays a role of protecting the circuit from working reliably, and prevents thepower supply 8 from supplying working power to the contact state monitoring and controllingunit 10 when the pins a2 and c2 of the connector K11b are not connected. That is, even if the pins a2 and c2 of the connector K11b are not connected, thepower supply 8 can supply the operating power to the contact state monitoring and controllingunit 10 through the resistor (Rb1)9A, and when the alarm (or latch) contact PJ of thegas density relay 1 is in the non-operating state, the connector K11b (pins a2 and c2 are connected) is connected, so that thepower supply 8 can supply power to the gas density monitoring device on thegas density relay 1 side through the connector K11b (pins a2 and c2 are connected), theprotection unit 9, and the cable wire of the alarm or latch circuit (i.e., the first circuit), and thus the protection circuit can operate reliably, and the non-operating state can be prevented.
The power supply for the gas density monitoring device of the present case, the implementation method and the transformation method thereof have the working principle that: the contact state monitoring and controllingunit 10 in this embodiment is a voltage sampling circuit. When the alarm (or locking) contact PJ is in a non-action state, the light emitting diode of the optocoupler OC1 emits light, the light conducts the phototriode, and then the alarm or locking element is connected with thecontrol coil 11 of theunit 11XQThe power-on, alarm or lockout element switch-onunit 11 has contact K11a that is non-conductive, i.e., pins a1 and b1 are not conductive, and pins a2 and c2 of connector K11b are conductive, thus not switching on the alarm orlockout element 12. That is, when the contact state monitoring and controllingunit 10 monitors that the alarm (or latch) contact PJ is in the non-operating state, the contact state monitoring and controllingunit 10 controls the alarm or latchelement connecting unit 11 not to connect the alarm orlatch element 12, so that thepower supply 8 can supply power to the gas density monitoring device on thegas density relay 1 side through the connection K11b (pins a2 and c2 are connected), theprotection unit 9, and the cable line of the original alarm or latch circuit (i.e., the first circuit). Further, thepower supply 8 obtains a power supply (voltage V1, for example, 24V) through the rectifyingelement 19 and the first step-down power supply module 20 (step-down to 24V), and the power supply (voltage V1) can supply power to thevalve 4 and thepressure adjustment mechanism 5. At the same time, the power supply (voltage V1) is stepped down by a second step-downPower module 21 steps down, obtains voltage 5 v's power, and the isolation effect of keeping apartpower module 22 is passed through again, and the voltage is 5 v's power after obtaining keeping apart, improves the interference killing feature, then to gas density monitoring devices's pressure sensor 2, temperature sensor 3, online check-up contact signal sampling unit 6 and the power supply of intelligent control unit 7. Anenergy storage capacitor 23 is provided at the output of theisolated power module 22.
When the alarm (or locking) contact PJ acts, the potentials at the two ends of the light emitting diode of the optocoupler OC1 are zero, the light emitting diode of the optocoupler OC1 does not emit light, the phototriode is not conducted at the moment, and the alarm or locking element is connected with thecontrol coil 11 of theunit 11XQWhen thepower supply 8B, the alarm or lockout element 12 (in this case, the intermediate relay ZJ or the alarm lamp BJD), and the contact K11a of the alarm or lockout element connection unit 11 (i.e., the pins a1 and B1 are connected), form a loop of alarm (or lockout) signal conduction, i.e., a second loop, the intermediate relay ZJ (or the alarm lamp BJD) is activated to emit a corresponding alarm signal. Unlike the first embodiment, theprotection unit 9 in the present embodiment uses a self-recovery fuse (FU1)9B to protect thepower supply 8 and the alarm (or latch) contact PJ. When the alarm (or locking) contact PJ is closed, the instant connecting piece K11B is still in a conducting state, namely the pins a2 and c2 are connected, at the moment, thepower supply 8 is in a short-circuit state due to the fact that the alarm (or locking) contact PJ is closed, the current is large, and when the current exceeds the action current of the self-recovery fuse (FU1)9B, the self-recovery fuse (FU1)9B is immediately disconnected, so that thepower supply 8 and the alarm (or locking) contact PJ are protected. That is, when the contact state monitoring and controllingunit 10 monitors the action state of the alarm (or locking) contact PJ, the contact state monitoring and controllingunit 10 controls the alarm or lockingelement connecting unit 11 to connect the alarm or lockingelement 12, and sends out a corresponding alarm signal. Although thepower supply 8 cannot supply power to the gas density monitoring device, theenergy storage capacitor 23 can continue to supply power to the gas density monitoring device for a period of time. At this time, the air leakage of the electrical equipment is alarmed, and the staffThe problem should also be addressed on site. During the period of dealing with the air leakage problem and recovering the normal state, theenergy storage capacitor 23 can continue to supply power to the gas density monitoring device, and can transmit related monitoring information and signals. In this embodiment, the connecting member K11b and the alarm or blockingelement activation unit 11 are integrated, controlled by which thecoil 11 is controlledXQThe control of (2) can also be split, and is controlled by the contact statemonitoring control unit 10, respectively, in a flexible manner, for example, the alarm or blockingelement connection unit 11 can be an electromagnetic relay or an intermediate relay, and the connection member can be a thyristor, that is, the same type of device or different types of devices. When the alarm (or locking) contact PJ is restored to the inactive state, although the pins a2 and c2 of the connector K11b are not connected, thepower supply 8 can provide working power supply for the contact state monitoring and controllingunit 10 through the resistor (Rb1)9A, namely when the alarm (or locking) contact PJ of thegas density relay 1 is restored to the inactive state, the pressure difference between two ends of the alarm or locking contact PJ of the gas density relay is not zero, the light emitting diode of the photoelectric coupler OC1 emits light, the light conducts the phototriode, and thecontrol coil 11 of the alarm or lockingelement connecting unit 11 is further enabled to be connected to the light emitting diode of the photoelectric coupler OC1XQThe power-on, alarm or lockout element switch-onunit 11 has contact K11a that is non-conductive, i.e., pins a1 and b1 are not conductive, and pins a2 and c2 of connector K11b are conductive, thus not switching on the alarm orlockout element 12. Therefore, the protection circuit can reliably work, can recover to normal and can prevent the non-working state.
In this embodiment, theprotection unit 9 uses a self-recovery fuse (FU1)9B, and it is assumed that the operating current of FU1 using the self-recovery fuse is 0.8A. When the alarm (or latch) contact PJ is not actuated, the contact K11a of the alarm or latchelement closing unit 11 is not conducted, i.e. the pins a1 and b1 are not conducted, so that the alarm orlatch element 12 is not conducted, and thepower supply 8 can supply power to the gas density monitoring device on thegas density relay 1 side through the cable wire of the connection K11b, theprotection unit 9 and the alarm or latch circuit (i.e. the first circuit), for example, through 0.6A of current, and can output power of about 132W (220v 0.6A 132W) to supply power to the gas density monitoring device, so that the online verification work can be completed.
Example five:
fig. 6 is a schematic diagram of a power circuit for a gas density monitoring apparatus according to a fifth embodiment of the present invention. As shown in fig. 6, a power supply for a gas density monitoring apparatus includes: gasdensity relay body 1, pressure sensor 2, temperature sensor 3,valve 4,pressure regulating mechanism 5,temperature regulating mechanism 18, online check contact signal sampling unit 6, intelligent control unit 7,power supply 8,protection unit 9, contact statemonitoring control unit 10, alarm or blocking element switch-onunit 11, alarm or blockingelement 12, alarm (or blocking) contact PJ ofgas density relay 1, first step-downpower supply module 20, second step-downpower supply module 21, isolationpower supply module 22,energy storage capacitor 23, and regulating resistor (R)TJ)13。
The working principle of the present embodiment can refer to embodiment one. The difference from the first embodiment is that: 1) the contact state monitoring and controllingunit 10 mainly includes a resistor R2 (i.e., a second resistor), a resistor R3 (i.e., a third resistor), a transistor T1, and a resistor R1 (i.e., a first resistor). 2) The base of the triode T1 is connected to the positive pole of the alarm (or latch) contact PJ of thegas density relay 1 through a resistor R2, and the base is also connected to the negative pole of the alarm (or latch) contact PJ through a resistor R3. The collector of the transistor T1 is connected to the positive pole of the alarm (or latch) contact PJ via a resistor R1, and the emitter of the transistor T1 is connected to thecontrol coil 11 of the alarm or latchelement switching unit 11XQOne end of which is connected, the alarm or blocking element engaging thecontrol coil 11 of theunit 11XQAnd the other end of the switch is connected to one end of the negative electrode of the alarm (or locking) contact PJ.
The working principle is as follows: when the contact of the alarm (or locking) contact PJ does not act, the voltage difference between the two ends of the alarm (or locking) contact PJ is not zero, a voltage division exists between the resistor R2 and the resistor R3, the base electrode of the triode T1 has a voltage, the triode T1 is conducted, and then the alarm or locking element is connected with thecontrol coil 11 of theunit 11XQSwitched on and powered, the contact K11 of the alarm or blocking element switch-onunit 11 is non-conductive, i.e. pins a1 and b1 are not switched on, so that the second circuit is non-conductive. I.e. current contact state monitoring and controllingWhen thecontrol unit 10 monitors that the alarm (or latch) contact PJ is in a non-action state, the contact state monitoring andcontrol unit 10 controls the alarm or latchelement connection unit 11 so as to adjust the resistance (R)TJ)13 are connected in series through pins a1 and b1 in a circuit non-conductive with the alarm orlockout element 12. In this way, thepower supply 8 can supply power to the gas density monitoring device on thegas density relay 1 side via the cable of the alarm or lock loop (i.e. the first loop). Further, thepower supply 8 obtains a power supply (voltage V1, for example, 24V) through the first voltage-reducingpower supply module 20, and the power supply (voltage V1) can supply power to thevalve 4, thepressure adjustment mechanism 5, and thetemperature adjustment mechanism 18. Meanwhile, the power supply (voltage V1) is reduced through the second voltage reductionpower supply module 21, the power supply with the voltage of 5V is obtained, the power supply with the voltage of 5V after isolation is obtained through the isolation effect of the isolationpower supply module 22, the anti-interference capacity is improved, and then the power is supplied to the pressure sensor 2, the temperature sensor 3, the online checking contact signal sampling unit 6 and the intelligent control unit 7 of the gas density monitoring device. Anenergy storage capacitor 23 is provided at the output of theisolated power module 22.
When the alarm (or locking) contact PJ acts, the differential pressure at two ends of the alarm (or locking) contact PJ of the gas density relay is zero, no voltage division exists between the second resistor R2 and the third resistor R3, no voltage exists at the base electrode of the triode T1, the triode T1 is not conducted, and the alarm or locking element is connected with thecontrol coil 11 of theunit 11XQNo connection, no power supply, and the contact K11 of the alarm or blockingelement connection unit 11 is switched on, i.e. the pins a1 and b1 of the contact K11 are connected. With reference to fig. 6, thepower supply 8, the alarm or blocking element 12 (in this case an intermediate relay ZJ, or an alarm lamp BJD) and the alarm or blocking element switch-onunit 11, the regulating resistor (R) are thus connectedTJ)13 to form a loop for switching on the alarm (or locking) signal, namely a second loop, the intermediate relay ZJ (or the alarm lamp BJD) can act to send out a corresponding alarm signal. Namely, the alarm or blockingelement connecting unit 11 is controlled by the alarm (or blocking) contact PJ of thegas density relay 1 and the alarm or blockingelement connecting unit 11, and when the contact statemonitoring control unit 10 monitors that the alarm (or blocking) contact PJ is in an action state, the contact statemonitoring control unit 10 controls the alarm or blockingelement connecting unit 11 to reportThe alarm or blockingelement switching unit 11 switches on the alarm or blockingelement 12 and emits a corresponding alarm or blocking signal.
Example six:
as shown in fig. 7, a power supply for a gas density monitoring apparatus includes: the gas density relay comprises a gasdensity relay body 1, apower supply 8, aprotection unit 9, a contact statemonitoring control unit 10, an alarm or lockingelement connection unit 11, an alarm or lockingelement 12, an alarm (or locking) contact PJ of thegas density relay 1, a first step-downpower supply module 20, an isolationpower supply module 22 and an energystorage capacitor CDR23. The intelligent control unit 7 of the gas density monitoring device, the pressure sensor 2 and the temperature sensor 3. In this embodiment, the alarm or blockingelement connection unit 11 is an electromagnetic relay, or may be an intermediate relay, a magnetic latching relay, or a thyristor; theprotection unit 9 adopts a current-limiting resistor and can also adopt a fast self-recovery fuse. The contact state monitoring and controllingunit 10 of the present embodiment mainly comprises a resistor RHeight ofThe intelligent control device comprises a current-limiting resistor, an optical coupler OC1 (namely an optical coupler) 10A, a resistor R1 (namely a first resistor), an intelligent control unit 7, a wireless signal transmitting unit 10B and a wirelesssignal receiving unit 10D,MUC control unit 10C. Specifically, the optical coupler OC1 (photocoupler) 10A includes a light emitting diode and a phototriode, and the anode of the light emitting diode passes through a resistor RHeight ofThe intelligent control system is connected with the anode of an alarm (or locking) contact PJ, the cathode of a light-emitting diode is connected with the cathode of the alarm (or locking) contact PJ, the emitting electrode of a phototriode is grounded, the collecting electrode of the phototriode is connected with a power supply VCC through a resistor R1, the collecting electrode of the phototriode is also connected with the intelligent control unit 7, the intelligent control unit 7 is connected with a wireless signal transmitting unit 10B, theMUC control unit 10C is connected with a wirelesssignal receiving unit 10D, and the wireless signal transmitting unit 10B is in wireless communication connection with the wirelesssignal receiving unit 10D; wherein, the resistance R of the contact statemonitoring control unit 10Height ofThe optical coupler OC1 (photoelectric coupler) 10A, the resistor R1, the intelligent control unit 7 and the wireless signal transmitting unit 10B are arranged on the side of the gas density relay, and the wirelesssignal receiving unit 10D,MUC control unit 10C is arranged on the side of the control cubicle (or control cubicle).
The working principle is as follows: when the alarm (or locking) contact PJ is in a non-action state, the light emitting diode of the optical coupler OC1 (optoelectronic coupler) 10A emits light, the phototriode is conducted by the light, the emitter of the phototriode is conducted, and the potential of Vout is at a low level, the low level is monitored by the intelligent control unit 7, when the intelligent control unit 7 monitors that the potential of Vout is low level, the intelligent control unit 7 transmits a corresponding first signal (information that the alarm (or lock) contact PJ is in the non-action state) through the wireless signal transmitting unit 10B, and at this time, the wireless signal receiving unit 10D receives the corresponding first signal (information that the alarm (or lock) contact PJ is in the non-action state), this first signal is detected by the MUC control unit 10C, which then controls the alarm or blocking element switch-on unit 11, which in turn switches the alarm or blocking element on the control coil 11 of the unit 11.XQThe power is not turned on, and the contact K11 of the alarm or latch element turning-on unit 11 is not turned on, that is, the pins a1 and b1 are not turned on, so that the alarm or latch element 12 is not turned on, that is, when the contact state monitoring and controlling unit 10 monitors that the alarm (or latch) contact PJ is in the non-operating state, the contact state monitoring and controlling unit 10 controls the alarm or latch element turning-on unit 11 not to turn on the alarm or latch element 12, so that the power supply 8 can supply power to the gas density monitoring apparatus on the gas density relay 1 side through the cable wires of the protection unit 9 and the original alarm (or latch) circuit (i.e., the first circuit). Further, thepower supply 8 supplies power to the pressure sensor 2 and the temperature sensor 3 of the gas density monitoring device through the first step-downpower supply module 20 and the isolationpower supply module 22. Anenergy storage capacitor 23 is provided at the output of theisolated power module 22.
And when warning (or shutting) contact PJ takes place the action, the differential pressure at the both ends of gas density relay warning (or shutting) contact PJ is zero, and emitting diode both ends electric potential is zero, then the emitting diode of opto-coupler OC1 (optoelectronic coupler) 10A can not give out light, at this moment the phototriode can not switch on, and the projecting pole of phototriode promptly does not switch on, and the electric potential of Vout this moment is the high level, and this high level is monitored by intelligent control unit 7, and when the electric potential that the intelligent control unit 7 monitored Vout was the high level, intelligent control unit 7 just passed through wireless signalThe transmitting unit 10B transmits a corresponding second signal (information that the alarm (or latch) contact PJ is in an active state), and at this time, the wireless signal receiving unit 10D receives the corresponding second signal (information that the alarm (or latch) contact PJ is in an active state), and the second signal is monitored by the MUC control unit 10C, and the MUC control unit 10C controls the alarm or latch element connecting unit 11, so that the control coil 11 of the alarm or latch element connecting unit 11 is controlledXQWhen the power is received, the contact K11 of the alarm or locking element switch unit 11 is turned on, i.e., the pins a1 and b1 are turned on. In this way, thepower supply 8, the alarm or blocking element 12 (in this case, the intermediate relay ZJ, or the alarm lamp BJD), and the contact K11 of the alarm or blocking element switch-onunit 11 form a loop through which an alarm (or blocking) signal is conducted, i.e., a second loop, and the intermediate relay ZJ (or the alarm lamp BJD) is operated to send out a corresponding alarm signal. That is, when the contact statemonitoring control unit 10 monitors the action state of the alarming (or locking) contact PJ, the contact statemonitoring control unit 10 controls the alarming or lockingelement closing unit 11 to close the alarming or lockingelement 12. At this time, although thepower supply 8 cannot supply power to the gas density monitoring device, the energy storage capacitor (C)DR)23 can continue to provide power to the gas density monitoring device for a period of time. At this time, the air leakage of the electrical equipment is alarmed, and the worker should also deal with the problem on site. During the period of processing the air leakage problem and recovering the normal state, the energy storage capacitor (C)DR)23 can continue to provide power to the gas density monitoring device and can transmit relevant monitoring information and signals.
Example seven:
fig. 8 is a schematic diagram of a power circuit for a gas density monitoring apparatus according to a seventh embodiment of the present invention. As shown in fig. 8, a power supply for a gas density monitoring apparatus includes: the gas density relay comprises a gasdensity relay body 1, a pressure sensor 2, a temperature sensor 3, a contactor 25 (which can be used for controlling an indicator lamp), an online check contact signal sampling unit 6, an intelligent control unit 7, apower supply 8, aprotection unit 9, a contact statemonitoring control unit 10, an alarm or lockingelement connection unit 11, an alarm or lockingelement 12, an alarm (or locking) contact PJ of thegas density relay 1, a first voltage reductionpower supply module 20, an isolationpower supply module 22 and a first voltage reduction power supply moduleAdjusting the resistance (R)TJ)13。
The working principle of the present embodiment can refer to embodiment five. The difference from the fifth embodiment is that: 1) the contact state monitoring and controllingunit 10 mainly includes a voltage regulator tube W1 (i.e., a first voltage regulator tube), a voltage regulator tube W2 (i.e., a second voltage regulator tube), a triode T1, and a resistor R1 (i.e., a first resistor). 2) The base electrode of the triode T1 is respectively connected with the anode of a voltage regulator tube W1 and the cathode of a voltage regulator tube W2, the cathode of the voltage regulator tube W1 is connected with the anode of an alarm (or locking) contact PJ of thegas density relay 1, and the anode of the voltage regulator tube W2 is connected with the cathode of the alarm (or locking) contact PJ; the collector of the transistor T1 is connected to the positive pole of the alarm (or blocking) contact PJ of thegas density relay 1 via a resistor R1, and the emitter of the transistor T1 is connected to thecontrol coil 11 of the alarm or blocking element switch-onunit 11XQIs connected at one end to thecontrol coil 11 of the alarm or blocking element switch-onunit 11XQAnd the other end of the switch is connected to one end of the negative electrode of the alarm (or locking) contact PJ.
The working principle is as follows: when the alarm (or locking) contact PJ does not act, the pressure difference between the two ends of the alarm (or locking) contact PJ of the gas density relay is not zero, a partial pressure exists between the first voltage-regulator tube W1 and the second voltage-regulator tube W2, a partial pressure exists between the first voltage-regulator tube W1 and the second voltage-regulator tube W2, the base electrode of the triode T1 has a voltage, the triode T1 is conducted, and then the alarm or locking element is connected with thecontrol coil 11 of theunit 11XQThe contact K11 of the power receiving, alarm or blocking element switch-onunit 11 is not switched on, i.e. the pins a1 and b1 are not switched on, so that the resistance (R) is setTJ)13 are non-conductive in a loop (i.e., the second loop) of the alarm orlockout element 12 connected in series via pins a1 andb 1. That is, when the contact statemonitoring control unit 10 monitors that the alarming (or latching) contact PJ is in the non-operation state, the contact statemonitoring control unit 10 controls the alarming or latchingelement closing unit 11 so that the resistance (R) is adjustedTJ)13 is connected in series with the alarm or blockingelement 12 via the contact K11 (i.e. via the pins a1 and b1) and the alarm or blockingelement 12 is not activated, so that thepower supply 8 can be fed via the cable of the original alarm or blocking circuit (i.e. the first circuit) to the gas-tight side of the gas density relay 1And the power supply of the degree monitoring device. Further,power 8 obtains the power (voltage is 5v) through first step-downpower module 20, and the isolation effect of isolatingpower module 22 is passed through again, and the voltage that obtains after the isolation is 5 v's power, improves the interference killing feature, then to gas density monitoring devices's pressure sensor 2, temperature sensor 3, online check-up contact signal sampling unit 6 and the power supply of intelligent control unit 7.
When the alarm (or locking) contact PJ acts, the pressure difference between the two ends of the alarm (or locking) contact PJ of the gas density relay is zero, no partial pressure exists between the voltage regulator tube W1 and the voltage regulator tube W2, no voltage exists at the base electrode of the triode T1, the triode T1 is not conducted, and then the alarm or locking element is connected with thecontrol coil 11 of theunit 11XQWhen the power is not being supplied, the contact K11 of the alarm or blocking element switch-onunit 11 is switched on, i.e. the pins a1 and b1 are switched on, so that the resistance (R) is setTJ)13 are conducted in series through pins a1 and b1 in the circuit (i.e., the second circuit) of the alarm orlockout element 12. That is, when the contact statemonitoring control unit 10 monitors that the alarming (or latching) contact PJ is in an active state, the contact statemonitoring control unit 10 controls the alarming or latchingelement closing unit 11 so that the resistance (R) is adjustedTJ)13 are connected in series with the alarm or blockingelement 12 via the pins a1 and b1, and the circuit is turned on, so that the alarm or blockingelement 12 is powered on and sends out a corresponding alarm signal, which indicates that air leakage occurs, and therefore, an operation and maintenance person is required to deal with the problem on site. In this embodiment, the voltage regulators W1 and W2 may be replaced by other voltage regulators.
Example eight:
as shown in fig. 9, a power supply for a gas density monitoring apparatus includes: the gas density relay comprises a gasdensity relay body 1, apower supply 8, aprotection unit 9, a contact statemonitoring control unit 10, an alarm or lockingelement connection unit 11, an alarm or lockingelement 12, an alarm (or locking) contact PJ of thegas density relay 1, a rectifyingelement 19, a step-downpower supply module 20, an isolationpower supply module 22 and an MCU control unit of a gas density monitoring device. In this embodiment, the alarm or blockingelement connection unit 11 is an electromagnetic relay, or may be an intermediate relay, a magnetic latching relay, or a thyristor; theprotection unit 9 can adopt a current-limiting resistor or a quick self-recovery fuse; the alarm or blockingelement connection unit 11 is powered by the power supply 8 (i.e. the power supply unit a and the power supply unit B are the sameac power supply 8 in this embodiment), and specifically, thepower supply 8 is rectified by the rectifying element D1 to supply power to the resistor R1 (i.e. the first current limiting resistor) and theoptical couple OC 1.
The contact statemonitoring control unit 10 mainly comprises an optocoupler OC1, a resistor R1 (i.e., a first current limiting resistor), a resistor R2 (i.e., a second current limiting resistor), a resistor R3 (i.e., a third current limiting resistor), a rectifying element D3, a capacitor C2 and a current transformer Q1, wherein the current transformer Q1 is connected with the alternating current side of the rectifying element D3, the direct current side of the rectifying element D3 is connected with the capacitor C2, the resistor R2 and an opto-couple OC1 through the resistor R3, the resistor R2 is connected in series with the opto-couple OC1 and then connected in parallel with the capacitor C2, the opto-couple OC1 comprises two light emitting diodes and a phototriode which are connected in reverse parallel, the collector of the phototriode is connected with the resistor R1, and the emitter of the phototriode is connected with the alarm or lockingelement connection unit 11.
The working principle is as follows: the contact state monitoring and controllingunit 10 of the present embodiment is also a current sampling circuit. When the alarming (or locking) contact PJ is in a non-action state, the current flowing through the current transformer Q1 is small, the light-emitting diode of the optocoupler OC1 does not emit light, the phototriode is not conducted, and the alarming or locking element is further connected with thecontrol coil 11 of theunit 11XQThe power is not turned on, and the contact K11 of the alarm or latching element turning-onunit 11 is not turned on, i.e., the pins a1 and b1 are not turned on, so that the alarm or latchingelement 12 is not turned on, i.e., when the contact state monitoring and controllingunit 10 monitors that the alarm (or latching) contact PJ is in a non-activated state, the contact state monitoring and controllingunit 10 controls the alarm or latching element turning-onunit 11 not to turn on the alarm or latchingelement 12. In this way, thepower supply 8 can supply power to the gas density monitoring device on thegas density relay 1 side via the cable of the original alarm or lock loop (i.e. the first loop). Further, thepower supply 8 passes through the rectifying element (D2)19, the first step-down power supply module 20 (for example, step-down to 24v), and then the isolation function of the isolationpower supply module 22 to obtain a power supply with isolated voltage (for example, 5v), so as to improve the anti-interference capability, and then thepower supply 8 passes through the rectifying element (D2)19, the first step-down power supply module 20 (for example, step-down to 24v), and then the isolation power supply module obtains a power supply with isolated voltage (for example, 5v), so as to improve the anti-interference capability, and finally the power supply passes through the second step-down power supply moduleAnd power is supplied to an MCU control unit, a pressure sensor, a temperature sensor and a wireless remote transmission communication module of the gas density monitoring device. The first buckpower supply module 20 mainly comprises a buck chip IC1, a voltage regulator tube W1, an inductor L1, a triode T1, a diode D3, a resistor R5 and a capacitor C1, specifically, the voltage of the resistor R5 is monitored through the buck chip IC1, the on-off frequency of an emitter of the triode T1 is controlled, and then the output voltage value can be controlled through the charging and discharging frequency of the inductor L1 and the diode D3 to the capacitor C1. The present embodiment may further include an energy storage capacitor (not shown in the figure), which is disposed at the output end of theisolated power module 22, and after the alarm (or locking) contact PJ is activated and the power supply of thepower supply 8 is lost, the energy storage capacitor can continue to supply power to the gas density monitoring apparatus for a period of time.
When the alarm (or locking) contact PJ acts, the current flowing through the current transformer Q1 is large, the light emitting diode of the optocoupler OC1 emits light, the phototriode is conducted at the moment, and the alarm or locking element is connected with thecontrol coil 11 of theunit 11XQWhen the power is turned on, the contact K11 of the alarm or lockout device turning-onunit 11 is turned on, i.e., the pins a1 and b1 are turned on, so that thepower supply 8, the alarm or lockout device 12 (in this case, the intermediate relay ZJ or the alarm lamp BJD), and the contact K11 of the alarm or lockout device turning-onunit 11 form a loop of alarm (or lockout) signal turning-on, i.e., a second loop, and the intermediate relay ZJ (or the alarm lamp BJD) operates to send out a corresponding alarm signal. In this embodiment, the ac and dc can be used in common by the rectifier elements D1 and D2.
In this embodiment, the contact state monitoring and controlling unit 10 includes: the photoelectric coupler OC1, a first current-limiting resistor R1, a second current-limiting resistor R2, a third current-limiting resistor R3, a capacitor C2, a rectifying element D3 and a current transformer Q1; the output end of the current transformer Q1 is connected with the alternating current side of a rectifying element D3, the direct current side of the rectifying element D3 is connected with a capacitor C2, a second resistor R2 and a photoelectric coupler OC1 through a third resistor R3, and the second resistor R2 is connected with the photoelectric coupler OC1 in series and then connected with the capacitor C2 in parallel; the optoelectronic coupler OC1 comprises a first port, a second port, a third port and a fourth port, two light emitting diodes which are connected in parallel in the reverse direction are arranged between the first port and the fourth port of the optoelectronic coupler OC1, the cathode of the first light emitting diode is connected with the anode of the second light emitting diode and is used as the first port of the optoelectronic coupler OC1, and the anode of the first light emitting diode is connected with the cathode of the second light emitting diode and is used as the fourth port of the optoelectronic coupler OC 1; the second port of the photoelectric coupler OC1 is a collector of a phototriode, and the third port of the photoelectric coupler OC1 is an emitter of the phototriode; a first port of the photoelectric coupler OC1 is connected to the second resistor R2, a second port of the photoelectric coupler OC1 is connected to one end of the power supply 8 through the first current-limiting resistor R1, a third port of the photoelectric coupler OC1 is connected to the other end of the power supply 8 through the alarm or blocking element connection unit 11, and the power supply 8 is an ac power supply; when the gas density relay alarm (or locking) contact PJ does not act, the current flowing through the current transformer Q1 is small, the two light-emitting diodes connected in parallel in the reverse direction do not emit light, the phototriode is cut off, and the emitter of the phototriode outputs a low level; when the alarm (or locking) contact PJ of the gas density relay acts, the current flowing through the current transformer Q1 is large, the two light-emitting diodes which are connected in parallel in the reverse direction are conducted, the phototriode is conducted by light, the current in the phototriode flows from the collector to the emitter, the current is provided for the alarm or locking element connection unit 11, and the emitter of the phototriode outputs high level.
Example nine:
as shown in fig. 10, a power supply for a gas density monitoring apparatus includes: the gas density relay comprises a gasdensity relay body 1, apower supply 8, aprotection unit 9, a contact statemonitoring control unit 10, an alarm or lockingelement connection unit 11, an alarm or lockingelement 12, an alarm (or locking) contact PJ of thegas density relay 1, a voltage reductionpower supply module 20, an isolationpower supply module 22 and an MCU control unit of a gas density monitoring device. The alarm or locking element switch-onunit 11 can adopt an electromagnetic relay, an intermediate relay, a magnetic latching relay and a silicon controlled rectifier; theprotection unit 9 can adopt a current-limiting resistor or a quick self-recovery fuse; the contact state monitoring and controllingunit 10 mainly comprises a resistor R1 (i.e., a first current-limiting resistor), a resistor R2 (i.e., a second current-limiting resistor), a resistor R' 4 (i.e., a fourth current-limiting resistor), an optocoupler OC1 (i.e., an optocoupler), a current transformer Q1, an AC/DC converter U1 (i.e., a DC-AC converter), and a rectifying element D1.
In this embodiment, in order to be usable also in a DC power supply, an AC/DC converter U1 is added, that is, U1 is a DC-AC converter for converting a DC voltage signal into an AC voltage signal. By superimposing the ac variation of the ac/dc converter U1 on the current transformer Q1 by the ac/dc converter U1, the current in the circuit can be obtained by the current transformer Q1. When the alarm (or locking) contact PJ is in a non-action state, the current flowing through the current transformer Q1 is small; when the alarm (or lock) contact PJ is activated, the current flowing through the current transformer Q1 is large.
In this embodiment, as shown in fig. 10, the contact state monitoring and controlling unit 10 includes: the circuit comprises a photoelectric coupler OC1, a first current-limiting resistor R1, a second current-limiting resistor R2, a fourth current-limiting resistor R' 4, a capacitor C2, a rectifying element D1, a current transformer Q1 and a DC-AC converter U1; the input end of the DC-AC converter U1 is connected with the power supply 8, the output end of the DC-AC converter U1 is connected with the first alternating current input end of a rectifying element D1, the output end of the DC-AC converter U1 is also connected with the second alternating current input end of a rectifying element D1 through a fourth resistor R' 4 and a current transformer Q1, the direct current side of the rectifying element D1 is connected with a capacitor C2, a second resistor R2 and a photocoupler OC1, and the second resistor R2 is connected with the photocoupler OC1 in series and then connected with the capacitor C2 in parallel; the optoelectronic coupler OC1 comprises a first port, a second port, a third port and a fourth port, two light emitting diodes which are connected in parallel in the reverse direction are arranged between the first port and the fourth port of the optoelectronic coupler OC1, the cathode of the first light emitting diode is connected with the anode of the second light emitting diode and is used as the first port of the optoelectronic coupler OC1, and the anode of the first light emitting diode is connected with the cathode of the second light emitting diode and is used as the fourth port of the optoelectronic coupler OC 1; the second port of the photoelectric coupler OC1 is a collector of a phototriode, and the third port of the photoelectric coupler OC1 is an emitter of the phototriode; a first port of the photocoupler OC1 is connected with the second resistor R2, a second port of the photocoupler OC1 is connected with one end of the power supply 8 through the first current limiting resistor R1, a third port of the photocoupler OC1 is connected with the other end of the power supply 8 through the alarm or locking element connection unit 11, and the power supply 8 is a direct current power supply; when the gas density relay alarm (or locking) contact PJ does not act, the current flowing through the current transformer Q1 is small, the two light-emitting diodes connected in parallel in the reverse direction do not emit light, the phototriode is cut off, and the emitter of the phototriode outputs a low level; when the alarm (or locking) contact PJ of the gas density relay acts, the current flowing through the current transformer Q1 is large, the two light-emitting diodes which are connected in parallel in the reverse direction are conducted, the phototriode is conducted by light, the current in the phototriode flows from the collector to the emitter, the current is provided for the alarm or locking element connection unit 11, and the emitter of the phototriode outputs high level. The working principle is similar to that of the eighth embodiment, and reference may be made to the eighth embodiment, which is not described herein again. The present embodiment is suitable only for dc power supply.
In a word, in the power supply for the gas density monitoring device provided by the present application, the contact state monitoring control unit 10 may be a voltage sampling circuit, and the voltage sampling circuit may further include a plurality of resistors and a silicon controlled rectifier SCR; or, the voltage sampling circuit of the contact state monitoring control unit 10 mainly consists of a transformer TV 1; alternatively, the contact state monitoring and controlling unit 10 may include an electric energy conversion sampling signal circuit, which is a circuit for converting electric energy into optical energy sampling signal, for example, specifically, converting electric energy into optical energy; alternatively, the contact state monitoring and controlling unit 10 is an electric energy conversion sampling signal circuit, for example, an electric energy conversion thermal energy sampling signal circuit, for example, specifically, the electric energy conversion thermal energy sampling signal circuit mainly includes a temperature changing element (in this case, a resistor R) and a temperature detecting sensor TLForming; for example, the temperature change member can include, but is not limited to, one of a heating member, a cooling member; in addition, the temperature change element and the temperature detection sensor TLMay be replaced by any one of a sound generator and a sound detection sensor, a wind generator and a wind detection sensor, including but not limited to; alternatively, the contact state monitoring and controlling unit 10 may be a voltage or current sampling circuit, specifically, the voltage or current sampling circuit is mainly composed of a resistor R, a voltage or current relay JDKForming; or, the contact state monitoring control unit 10 mainly includes a detection sensing element, a contact connection line, and a signal conversion circuit; or, the contact state monitoring and controlling unit 10 is a voltage or current sampling circuit, specifically, the voltage or current sampling circuit is mainly composed of an LC oscillator; alternatively, the contact state monitoring and control unit 10 is a carrier sampling signal circuit, and specifically, the carrier sampling signal circuit is mainly composed of a carrier ZB. The transmitting end and the receiving end of the carrier ZB are connected in parallel at two ends of an alarm (or locking) contact PJ, so that the carrier ZB is connected in series with acontrol loop 9 of a densityrelay body contact 8 through the alarm (or locking) contact PJ of a gasdensity relay body 10 to form a loop to monitor the contact state of the carrier ZB; or, the contact state monitoring and controllingunit 10 is a voltage sampling circuit, and the voltage sampling circuit mainly comprises a capacitor C1 and a capacitor C2; or, the contact statemonitoring control unit 10 is a voltage sampling circuit, and the voltage sampling circuit mainly comprises a voltage regulator tube W1 and a voltage regulator tube W2; or, the contact state monitoring and controllingunit 10 is an electric energy conversion sampling signal circuit, and the electric energy conversion sampling signal circuit is an electric energy conversion kinetic energy sampling signal circuit. Specifically, the circuit for converting electric energy into kinetic energy sampling signal mainly comprises a resistor RHeight ofThe driving part (in the case of the scheme, a motor M), an electric control part KG and a controller K1 are adopted; or, the contact state monitoring and controllingunit 10 is a voltage sampling circuit (or a current sampling circuit), and the voltage sampling circuit mainly comprises a voltage (or current) transmitter. The form can be varied and is not described in detail here.
The power supply for the gas density monitoring device, the implementation method thereof and the gas density monitoring device related in the modification method can be a remote gas density relay with the components designed into an integral structure, and can also be a gas density relay with the components designed into a split structure, and can also be generally called as a gas density monitoring device. The gas density relay further comprises a micro-water sensor, and the micro-water sensor is connected with the intelligent control unit and used for monitoring the gas micro-water value on line. The gas density relay further comprises a decomposition substance sensor for monitoring gas decomposition substances on line, and the decomposition substance sensor is connected with the intelligent control unit. The power supply for the first loop power supply and the power supply for the second loop power supply can be a direct current power supply, can also be an alternating current power supply, can be the same power supply, can also be different power supplies independent of each other, and can be flexibly set according to actual requirements.
To sum up, the present application provides a power supply for a gas density monitoring device, a method for implementing the same, and a method for modifying the same, wherein the power supply for the gas density monitoring device comprises: the device comprises a contact state monitoring control unit, an alarm or locking element connecting unit, a power supply unit A, a power supply unit B and a gas density relay alarm or locking contact. When the contact state monitoring and controlling unit monitors that the gas density relay alarms or the locking contact is in a non-action state, the contact state monitoring and controlling unit controls the alarm or locking element connecting unit not to be connected with the alarm or locking element, so that a first loop formed by connecting the power supply unit A, the contact state monitoring and controlling unit and the gas density relay alarm or locking contact is conducted or normally works, and the power supply unit A supplies power to a gas density monitoring device on the side of the gas density relay through a cable wire of the original alarm or locking loop; when the contact state monitoring and controlling unit monitors that the gas density relay alarms or the locking contact is in an action state, the contact state monitoring and controlling unit controls the alarm or locking element connecting unit to connect the alarm or locking element, so that a second loop formed by connecting the power supply unit B, the alarm or locking element and the alarm or locking element connecting unit is connected and conducted, and the power supply unit B supplies power to the alarm or locking element to enable the alarm or locking element to send out a corresponding alarm or locking signal. The utility model provides a power for gas density monitoring devices reforms transform current warning or shutting cable conductor, makes it not only can realize original warning or shutting function, can also conveniently be the gas density monitoring devices power supply of gas density relay side, need not to obtain the power and rewire for gas density monitoring devices, and the technical scheme of this application also can be applied to in newly-built transformer substation. The technical scheme of this application can reduce cable and operating expenses, saves construction cost, has improved construction installation efficiency simultaneously for gas density intelligent monitoring's popularization. The invention relates to a power supply for a gas density monitoring device, which can also be called as a power supply module for the gas density monitoring device, or provides a convenient power supply solution for the gas density monitoring device. To specific product (component) solutions, methods of implementation, and methods of transformation in substations.
The embodiments of the present invention have been described in detail, but the embodiments are merely examples, and the present invention is not limited to the embodiments described above. Any equivalent modifications and substitutions to those skilled in the art are also within the scope of the present invention. Accordingly, equivalent changes and modifications made without departing from the spirit and scope of the present invention should be covered by the present invention.

Claims (21)

when the contact state monitoring and controlling unit monitors that the gas density relay alarms or the locking contact is in a non-action state, the contact state monitoring and controlling unit controls the alarm or locking element connecting unit not to connect the alarm or locking element, namely the second loop is disconnected, so that the power supply unit A supplies power to the gas density monitoring device on the side of the gas density relay through the cable wire of the first loop; when the contact state monitoring and controlling unit monitors that the gas density relay alarms or locks the contact to be in an action state, the contact state monitoring and controlling unit controls the alarm or locking element connecting unit to connect the alarm or locking element, namely, the second loop is connected, so that the power supply unit B supplies power to the alarm or locking element through a cable wire of the second loop.
A) the contact state monitoring control unit includes: the circuit comprises a photoelectric coupler, a first resistor, a current-limiting resistor, at least one diode and a power supply VCC; the photoelectric coupler comprises a light emitting diode and a phototriode, wherein the anode of the light emitting diode is connected with the anode of the gas density relay alarm or locking contact through a current-limiting resistor, the cathode of the light emitting diode is connected with the cathode of the gas density relay alarm or locking contact, at least one diode is connected in parallel with the positive directions of the two ends of the light emitting diode, the collector of the phototriode is connected with a power supply VCC through a first resistor, and the emitter of the phototriode is connected with the unit through the alarm or locking element and grounded; when the gas density relay alarms or the locking contact does not act, the pressure difference between two ends of the gas density relay alarm or locking contact is not zero, a light emitting diode of the photoelectric coupler emits light, the phototriode is conducted by the light, the current in the phototriode flows to an emitting electrode from a collector electrode to provide current for the alarm or locking element connection unit, and the emitting electrode of the phototriode outputs high level; when the gas density relay alarms or the locking contact acts, the pressure difference between two ends of the gas density relay alarm or locking contact is zero, the light emitting diode of the photoelectric coupler does not emit light, the phototriode is cut off, and the emitting electrode of the phototriode outputs low level;
B) the contact state monitoring control unit includes: the circuit comprises a Hall current sensor, a first resistor, a second resistor and a microprocessor; one end of the primary side of the Hall current sensor is connected to one end of a power supply unit A, the other end of the primary side of the Hall current sensor is connected with one end of an alarm or locking contact of the gas density relay, the secondary side of the Hall current sensor is connected with a first resistor and a second resistor in series, the joint of the first resistor and the second resistor is connected with the microprocessor, the microprocessor is connected with the alarm or locking element switching-on unit, and the other end of the second resistor is grounded; when the gas density relay gives an alarm or the locking contact does not act, micro current flows through the primary side and the secondary side of the Hall current sensor, the voltage at two ends of the second resistor is lower than a preset voltage, and the microprocessor controls the alarm or locking element switch-on unit to be not conducted; when the gas density relay gives an alarm or the locking contact acts, large current flows through the primary side and the secondary side of the Hall current sensor, the voltage at two ends of the second resistor is higher than a preset voltage, and the microprocessor controls the alarm or locking element to be connected with the unit for conduction;
C) the contact state monitoring control unit includes: a self-recovery fuse, a thyristor and a resistor; the silicon controlled rectifier comprises a control end, an input end and an output end, the common end of the input end of the silicon controlled rectifier and the input end of the self-recovery fuse is connected with the anode of a power supply unit A, the output end of the silicon controlled rectifier is connected with the cathode of the power supply unit A through the alarm or locking element connection unit, the control end of the silicon controlled rectifier is connected with the output end of the self-recovery fuse through a resistor, and the output end of the self-recovery fuse is also connected with the anode of the alarm or locking contact of the gas density relay through the alarm or locking element connection unit; when the gas density relay gives an alarm or the locking contact does not act, the voltage of the control end of the controlled silicon is equal to the voltage of the input end, and the controlled silicon is cut off; when the gas density relay gives an alarm or the locking contact acts, the current flowing through the self-recovery fuse exceeds the rated current of the self-recovery fuse, the self-recovery fuse is disconnected, the voltage on the control end of the silicon controlled rectifier reaches the trigger voltage of the silicon controlled rectifier, and the silicon controlled rectifier is conducted and forms a loop with the power supply unit A and the alarm or locking element connection unit;
D) the contact state monitoring control unit includes: the circuit comprises a photoelectric coupler, a first resistor and a current-limiting resistor; the photoelectric coupler comprises a light emitting diode and a phototriode, wherein the anode of the light emitting diode is connected with the anode of the gas density relay alarm or locking contact through a current-limiting resistor, the cathode of the light emitting diode is connected with the cathode of the gas density relay alarm or locking contact, the collector of the phototriode is connected with the anode of the power supply unit B through a first resistor, and the emitter of the phototriode is connected with the cathode of the power supply unit B through the alarm or locking element switch-on unit; when the gas density relay alarms or the locking contact does not act, the pressure difference between two ends of the gas density relay alarm or locking contact is not zero, a light emitting diode of the photoelectric coupler emits light, the phototriode is conducted by the light, the current in the phototriode flows to an emitting electrode from a collector electrode to provide current for the alarm or locking element connection unit, and the emitting electrode of the phototriode outputs high level; when the gas density relay alarms or the locking contact acts, the pressure difference between two ends of the gas density relay alarm or locking contact is zero, the light emitting diode of the photoelectric coupler does not emit light, the phototriode is cut off, and the emitting electrode of the phototriode outputs low level;
E) the contact state monitoring control unit includes: the circuit comprises a first resistor, a second resistor, a third resistor and a triode; the collector of the triode is connected with the anode of the alarm or locking contact of the gas density relay through a first resistor, and the emitter of the triode is connected with the cathode of the alarm or locking contact of the gas density relay through the alarm or locking element switch-on unit; the base electrode of the triode is connected with the anode of the gas density relay alarm or locking contact through a second resistor, and is also connected with the cathode of the gas density relay alarm or locking contact through a third resistor; when the gas density relay alarms or the locking contact does not act, the differential pressure between two ends of the gas density relay alarm or locking contact is not zero, partial pressure exists between the second resistor and the third resistor, the triode is conducted, and the emitting electrode of the triode outputs high level; when the gas density relay alarms or the locking contact acts, the pressure difference between two ends of the gas density relay alarm or locking contact is zero, no partial pressure exists between the second resistor and the third resistor, the triode is cut off, and the emitting electrode of the triode outputs a low level;
F) the contact state monitoring control unit includes: the intelligent control system comprises a first resistor, a current-limiting resistor, a photoelectric coupler, an intelligent control unit, a wireless signal transmitting unit, a wireless signal receiving unit and an MUC control unit, wherein the first resistor, the current-limiting resistor, the photoelectric coupler, the intelligent control unit and the wireless signal transmitting unit are arranged on the side of a gas density relay; the photoelectric coupler comprises a light emitting diode and a phototriode, the anode of the light emitting diode is connected with the anode of the gas density relay alarm or locking contact through a current-limiting resistor, the cathode of the light emitting diode is connected with the cathode of the gas density relay alarm or locking contact, the emitting electrode of the phototriode is grounded, the collecting electrode of the phototriode is connected with a power supply VCC through a first resistor, the collecting electrode of the phototriode is also connected with the intelligent control unit, and the intelligent control unit is connected with the wireless signal transmitting unit; the MUC control unit is connected with the wireless signal receiving unit; the wireless signal transmitting unit is in wireless communication connection with the wireless signal receiving unit; when the gas density relay alarms or the locking contact does not act, the pressure difference between two ends of the gas density relay alarms or the locking contact is not zero, the light emitting diode of the photoelectric coupler emits light, the phototriode is conducted by the light, the collector electrode of the phototriode outputs low level to the intelligent control unit, the intelligent control unit sends a first signal to the outside through the wireless signal transmitting unit, the wireless signal receiving unit receives the first signal in a wireless transmission mode and sends the first signal to the MUC control unit, and the MUC control unit controls the alarm or locking element connection unit to be not conducted; when the gas density relay alarms or the locking contact acts, the pressure difference between two ends of the gas density relay alarms or the two ends of the locking contact are zero, the light emitting diode of the photoelectric coupler does not emit light, the phototriode is cut off, the collector of the phototriode outputs high level to the intelligent control unit, the intelligent control unit sends a second signal to the outside through the wireless signal transmitting unit, the wireless signal receiving unit receives the second signal in a wireless transmission mode and sends the second signal to the MUC control unit, and the MUC control unit controls the alarm or locking element switching-on unit to be switched on;
G) the contact state monitoring control unit includes: the circuit comprises a first voltage-regulator tube, a second voltage-regulator tube, a triode and a first resistor; the collector of the triode is connected with the anode of the alarm or locking contact of the gas density relay through a first resistor, and the emitter of the triode is connected with the cathode of the alarm or locking contact of the gas density relay through the alarm or locking element switch-on unit; the base electrode of the triode is respectively connected with the anode of a first voltage-stabilizing tube and the cathode of a second voltage-stabilizing tube, the cathode of the first voltage-stabilizing tube is connected with the anode of the gas density relay alarm or locking contact, and the anode of the second voltage-stabilizing tube is connected with the cathode of the gas density relay alarm or locking contact; when the gas density relay alarms or the locking contact does not act, the pressure difference between two ends of the gas density relay alarm or locking contact is not zero, partial pressure exists between the first voltage-stabilizing tube and the second voltage-stabilizing tube, the triode is conducted, and the emitting electrode of the triode outputs high level; when the gas density relay alarms or the locking contact acts, the pressure difference between two ends of the gas density relay alarm or locking contact is zero, no partial pressure exists between the first voltage-stabilizing tube and the second voltage-stabilizing tube, the triode is cut off, and the emitting electrode of the triode outputs low level;
H) the contact state monitoring control unit includes: the circuit comprises a photoelectric coupler, a first current-limiting resistor, a second current-limiting resistor, a third current-limiting resistor, a capacitor, a rectifying element and a current transformer; the output end of the current transformer is connected with the alternating current side of the rectifying element, the direct current side of the rectifying element is connected with the capacitor, the second resistor and the photoelectric coupler through the third resistor, and the second resistor is connected with the photoelectric coupler in series and then connected with the capacitor in parallel; the photoelectric coupler comprises a first port, a second port, a third port and a fourth port, two light emitting diodes which are connected in parallel in a reverse direction are arranged between the first port and the fourth port of the photoelectric coupler and are respectively a first light emitting diode and a second light emitting diode, the negative electrode of the first light emitting diode is connected with the positive electrode of the second light emitting diode and is used as the first port of the photoelectric coupler, and the positive electrode of the first light emitting diode is connected with the negative electrode of the second light emitting diode and is used as the fourth port of the photoelectric coupler; the second port of the photoelectric coupler is a collector of a phototriode, and the third port of the photoelectric coupler is an emitter of the phototriode; the first port of the photoelectric coupler is connected with the second resistor, the second port of the photoelectric coupler is connected with one end of the power supply unit A through the first current-limiting resistor, the third port of the photoelectric coupler is connected with the other end of the power supply unit A through the alarm or locking element switch-on unit, and the power supply unit A is an alternating current power supply; when the gas density relay gives an alarm or the locking contact does not act, the current flowing through the current transformer is small, the two light-emitting diodes which are reversely connected in parallel do not emit light, the phototriode is cut off, and the emitting electrode of the phototriode outputs a low level; when the gas density relay alarms or the locking contact acts, the current flowing through the current transformer is large, the two light-emitting diodes which are connected in parallel in the reverse direction are conducted, the phototriode is conducted by light, the current in the phototriode flows from the collector to the emitter, the current is provided for the alarm or locking element connection unit, and the emitter of the phototriode outputs high level;
I) the contact state monitoring control unit includes: the circuit comprises a photoelectric coupler, a first current-limiting resistor, a second current-limiting resistor, a fourth current-limiting resistor, a capacitor, a rectifying element, a current transformer and a DC-AC converter; the input end of the DC-AC converter is connected with the power supply unit A, the output end of the DC-AC converter is connected with the first alternating current input end of the rectifying element, the output end of the DC-AC converter is also connected with the second alternating current input end of the rectifying element through a fourth resistor and a current transformer, the direct current side of the rectifying element is connected with a capacitor, a second resistor and a photoelectric coupler, and the second resistor is connected with the photoelectric coupler in series and then connected with the capacitor in parallel; the photoelectric coupler comprises a first port, a second port, a third port and a fourth port, two light emitting diodes which are connected in parallel in a reverse direction are arranged between the first port and the fourth port of the photoelectric coupler and are respectively a first light emitting diode and a second light emitting diode, the negative electrode of the first light emitting diode is connected with the positive electrode of the second light emitting diode and is used as the first port of the photoelectric coupler, and the positive electrode of the first light emitting diode is connected with the negative electrode of the second light emitting diode and is used as the fourth port of the photoelectric coupler; the second port of the photoelectric coupler is a collector of a phototriode, and the third port of the photoelectric coupler is an emitter of the phototriode; the first port of the photoelectric coupler is connected with the second resistor, the second port of the photoelectric coupler is connected with one end of the power supply unit A through the first current-limiting resistor, the third port of the photoelectric coupler is connected with the other end of the power supply unit A through the alarm or locking element switching-on unit, and the power supply unit A is a direct-current power supply; when the gas density relay gives an alarm or the locking contact does not act, the current flowing through the current transformer is small, the two light-emitting diodes which are reversely connected in parallel do not emit light, the phototriode is cut off, and the emitting electrode of the phototriode outputs a low level; when the gas density relay alarms or the locking contact acts, the current flowing through the current transformer is large, the two light-emitting diodes which are connected in parallel in the reverse direction are conducted, the phototriode is conducted by light, the current in the phototriode flows from the collector to the emitter, the current is provided for the alarm or locking element connection unit, and the emitter of the phototriode outputs high level.
the gas density monitoring device comprises an online checking unit, wherein the online checking unit comprises a gas density detection sensor, a pressure adjusting mechanism, a valve and an online checking contact signal sampling unit; the gas circuit of the pressure regulating mechanism is communicated with the gas density relay body, and the pressure regulating mechanism is configured to regulate the pressure rise and fall of the gas density relay body so as to enable the gas density relay body to generate contact signal action; the gas density detection sensor is communicated with the gas density relay body on a gas path; the online check contact signal sampling unit is directly or indirectly connected with the gas density relay body and is configured to sample a contact signal of the gas density relay body; one end of the valve is provided with an air inlet communicated with electrical equipment, and the other end of the valve is communicated with the air passage of the gas density relay body, or the other end of the valve is connected with the air passage of the pressure regulating mechanism, so that the valve is communicated with the air passage of the gas density relay body; the intelligent control unit is respectively connected with the pressure adjusting mechanism, the gas density detection sensor and the online check contact signal sampling unit to complete control of the pressure adjusting mechanism, pressure value collection, temperature value collection and/or gas density value collection, and detection of a contact signal action value and/or a contact signal return value of the gas density relay body; or,
the method comprises the following steps that a contact state monitoring and controlling unit is arranged on the side of a control cabinet and/or the side of a gas density relay, and the contact state monitoring and controlling unit is connected with an alarm or locking contact of the gas density relay, so that a power supply unit A, the contact state monitoring and controlling unit and the alarm or locking contact of the gas density relay are connected to form a first loop; meanwhile, the contact state monitoring control unit is connected with an alarm or locking element connection unit; the contact state monitoring and controlling unit monitors the contact state of the gas density relay alarm or locking contact and controls the on-off of the alarm or locking element connecting unit according to the contact state;
the method comprises the steps that a contact state monitoring and controlling unit is arranged on the side of a convergence control cabinet and/or the side of a gas density relay, the contact state monitoring and controlling unit is connected with an alarm or locking contact of the gas density relay, a power supply unit A, the contact state monitoring and controlling unit and a gas density relay alarm or locking contact are connected to form a first loop, meanwhile, the contact state monitoring and controlling unit is connected with an alarm or locking element connection unit, the contact state monitoring and controlling unit monitors the contact state of the alarm or locking contact of the gas density relay, and the connection and disconnection of the alarm or locking element connection unit are controlled according to the contact state;
CN202110268459.XA2021-03-122021-03-12Power supply for gas density monitoring device, implementation method and transformation method thereofActiveCN113162223B (en)

Priority Applications (1)

Application NumberPriority DateFiling DateTitle
CN202110268459.XACN113162223B (en)2021-03-122021-03-12Power supply for gas density monitoring device, implementation method and transformation method thereof

Applications Claiming Priority (1)

Application NumberPriority DateFiling DateTitle
CN202110268459.XACN113162223B (en)2021-03-122021-03-12Power supply for gas density monitoring device, implementation method and transformation method thereof

Publications (2)

Publication NumberPublication Date
CN113162223Atrue CN113162223A (en)2021-07-23
CN113162223B CN113162223B (en)2024-06-21

Family

ID=76887216

Family Applications (1)

Application NumberTitlePriority DateFiling Date
CN202110268459.XAActiveCN113162223B (en)2021-03-122021-03-12Power supply for gas density monitoring device, implementation method and transformation method thereof

Country Status (1)

CountryLink
CN (1)CN113162223B (en)

Cited By (1)

* Cited by examiner, † Cited by third party
Publication numberPriority datePublication dateAssigneeTitle
CN115509293A (en)*2022-09-152022-12-23中国船舶重工集团公司七五0试验场Sonar transmitting power regulation and control circuit, system and control method

Citations (4)

* Cited by examiner, † Cited by third party
Publication numberPriority datePublication dateAssigneeTitle
JP2006136105A (en)*2004-11-042006-05-25Chugoku Electric Power Co Inc:TheRe-closing device, system accident monitoring system, and system accident notification method at breakage reclosing device
CN110411892A (en)*2019-09-042019-11-05上海乐研电气有限公司 A contact signal acquisition circuit for on-site online verification of gas density relays
CN110456266A (en)*2019-09-042019-11-15上海乐研电气有限公司Electrical system and its method of calibration with on-line sampling verifying function
CN215300268U (en)*2021-03-122021-12-24上海乐研电气有限公司Power supply for gas density monitoring device

Patent Citations (4)

* Cited by examiner, † Cited by third party
Publication numberPriority datePublication dateAssigneeTitle
JP2006136105A (en)*2004-11-042006-05-25Chugoku Electric Power Co Inc:TheRe-closing device, system accident monitoring system, and system accident notification method at breakage reclosing device
CN110411892A (en)*2019-09-042019-11-05上海乐研电气有限公司 A contact signal acquisition circuit for on-site online verification of gas density relays
CN110456266A (en)*2019-09-042019-11-15上海乐研电气有限公司Electrical system and its method of calibration with on-line sampling verifying function
CN215300268U (en)*2021-03-122021-12-24上海乐研电气有限公司Power supply for gas density monitoring device

Non-Patent Citations (1)

* Cited by examiner, † Cited by third party
Title
袁德虎 等: "SF6密度继电器校验系统的设计与开发", 机电工程技术, vol. 37, no. 02, 15 February 2008 (2008-02-15), pages 51 - 54*

Cited By (2)

* Cited by examiner, † Cited by third party
Publication numberPriority datePublication dateAssigneeTitle
CN115509293A (en)*2022-09-152022-12-23中国船舶重工集团公司七五0试验场Sonar transmitting power regulation and control circuit, system and control method
CN115509293B (en)*2022-09-152024-01-23中国船舶重工集团公司七五0试验场Sonar emission power regulation circuit, system and control method

Also Published As

Publication numberPublication date
CN113162223B (en)2024-06-21

Similar Documents

PublicationPublication DateTitle
US8907523B2 (en)Intuitive electronic circuit
CN103854464A (en)Domestic digital intelligent power distribution box
CN114094934B (en)Photovoltaic module shutdown module and shutdown method
CN209027683U (en)Device temperature monitoring device, equipment and its system in a kind of high-tension switch cabinet
CN215297031U (en)Power supply switching circuit of gas density monitoring device
CN108011348A (en)Low-voltage intelligent distribution Control protection system and its control guard method
US9831716B2 (en)Intuitive electronic circuit
CN114094933B (en)Shutdown device supporting rapid shutdown of photovoltaic module and shutdown method of photovoltaic module
CN215300268U (en)Power supply for gas density monitoring device
CN215300267U (en)Power supply for gas density monitoring device
CN113162223B (en)Power supply for gas density monitoring device, implementation method and transformation method thereof
CN105044507A (en)Warehouse electricity utilization monitoring system with remote control function
CN104868444A (en)Intelligent wireless network type leakage protector
CN207381952U (en)Low-voltage intelligent distribution Control protection system
CN215218437U (en)Gas density monitoring device
CN203312920U (en)Intelligent integrated system of PT cabinet
CN212751806U (en)Distributed photovoltaic power generation anti-islanding protection device
CN112994224B (en)Power supply for gas density monitoring device, implementation method and transformation method thereof
CN110635447B (en)Tripping control unit, electric leakage module and safe direct current Internet of things protection switch
CN218848227U (en) An intelligent monitoring device for household electricity consumption
CN104362520A (en)Intelligent high voltage verification display and block system of substation
CN108134408B (en) Photovoltaic power station grid-connected device
CN211655979U (en)Carrier communication's power adapter based on little electric wire netting power bus
WO2022041951A1 (en)Turn-off apparatus for photovoltaic module and turn-off method for photovoltaic module
CN109524952A (en)A kind of box 375V DC power supply monitoring device of plugging under water

Legal Events

DateCodeTitleDescription
PB01Publication
PB01Publication
SE01Entry into force of request for substantive examination
SE01Entry into force of request for substantive examination
GR01Patent grant
GR01Patent grant

[8]ページ先頭

©2009-2025 Movatter.jp