Movatterモバイル変換


[0]ホーム

URL:


CN112978898A - Hydraulic-ultrasonic cavitation cooperative rotational flow microbubble enhanced ozone mass transfer device - Google Patents

Hydraulic-ultrasonic cavitation cooperative rotational flow microbubble enhanced ozone mass transfer device
Download PDF

Info

Publication number
CN112978898A
CN112978898ACN202110209078.4ACN202110209078ACN112978898ACN 112978898 ACN112978898 ACN 112978898ACN 202110209078 ACN202110209078 ACN 202110209078ACN 112978898 ACN112978898 ACN 112978898A
Authority
CN
China
Prior art keywords
ozone
generator
gas
ultrasonic
cavitation
Prior art date
Legal status (The legal status is an assumption and is not a legal conclusion. Google has not performed a legal analysis and makes no representation as to the accuracy of the status listed.)
Pending
Application number
CN202110209078.4A
Other languages
Chinese (zh)
Inventor
王兵
张欢
任宏洋
熊明洋
施斌
汪佳敏
梁宏
李琋
Current Assignee (The listed assignees may be inaccurate. Google has not performed a legal analysis and makes no representation or warranty as to the accuracy of the list.)
Southwest Petroleum University
Original Assignee
Southwest Petroleum University
Priority date (The priority date is an assumption and is not a legal conclusion. Google has not performed a legal analysis and makes no representation as to the accuracy of the date listed.)
Filing date
Publication date
Application filed by Southwest Petroleum UniversityfiledCriticalSouthwest Petroleum University
Priority to CN202110209078.4ApriorityCriticalpatent/CN112978898A/en
Publication of CN112978898ApublicationCriticalpatent/CN112978898A/en
Pendinglegal-statusCriticalCurrent

Links

Images

Classifications

Landscapes

Abstract

Translated fromChinese

本发明公开一种水力‑超声空化协同旋流微气泡强化臭氧传质装置,包括臭氧发生器,水力空化装置,超声空化装置,旋流微气泡发生器,气液分离器,储液罐;进水管线与水力空化装置连通,水力空化装置与所述臭氧发生器通过臭氧管线连通,所述水力空化装置还与进水口连通,所述进水口置于所述旋流微气泡发生器下部,且沿切线方向连通所述旋流微气泡发生器,所述旋流微气泡发生器设有超声空化装置,所述旋流微气泡发生器上部设置有溢流口,所述溢流口通过溢流管线与储液罐连通。该装置能够增大臭氧的传质效率,并提高污染物的降解效率。

Figure 202110209078

The invention discloses a hydraulic-ultrasonic cavitation synergistic cyclone microbubble enhanced ozone mass transfer device, comprising an ozone generator, a hydraulic cavitation device, an ultrasonic cavitation device, a cyclone microbubble generator, a gas-liquid separator, and a liquid storage device. The water inlet pipeline is communicated with the hydraulic cavitation device, the hydraulic cavitation device is communicated with the ozone generator through the ozone pipeline, the hydraulic cavitation device is also communicated with the water inlet, and the water inlet is placed in the swirl micro The lower part of the bubble generator is connected to the swirl micro-bubble generator along the tangential direction. The swirl micro-bubble generator is provided with an ultrasonic cavitation device, and the upper part of the swirl micro-bubble generator is provided with an overflow port. The overflow port is communicated with the liquid storage tank through the overflow pipeline. The device can increase the mass transfer efficiency of ozone and improve the degradation efficiency of pollutants.

Figure 202110209078

Description

Hydraulic-ultrasonic cavitation cooperative rotational flow microbubble enhanced ozone mass transfer device
Technical Field
The invention belongs to the field of wastewater treatment, and particularly relates to a device for enhancing ozone mass transfer and generating more hydroxyl radicals by combining hydraulic power-ultrasonic cavitation with rotational flow micro bubbles.
Background
In recent years, with the rapid development of industries such as coking, pharmacy, petrifaction, printing and dyeing, chemical industry and the like, the ecological problem caused by wastewater containing various refractory organic matters is more and more serious. Most of the wastewater contains toxic and nondegradable organic pollutants such as polycyclic aromatic hydrocarbon, halogenated hydrocarbon, heterocyclic compounds, organic pesticides and the like. The components of the pollutants are complex and toxic, and once the pollutants are discharged into the environment, the pollutants have great influence on the ecological environment and the human health safety. However, these refractory organics are difficult to treat by conventional biochemical methods.
Advanced Oxidation Processes (AOPs) are one of the most promising methods for treating refractory organic wastewater. The core of the AOPs is that through continuous input of external energy (light energy, electric energy and the like) and substances (O3, H2O2 and the like), through a series of physical processes and chemical reactions, hydroxyl radicals (. OH) with strong oxidizing property are generated, and organic pollutants in wastewater are oxidized into CO2, H2O, inorganic salts and the like. The hydroxyl radical oxidation potential is as high as 2.8V, so that various organic matters in the wastewater can be almost oxidized, and the method has wide application prospect.
Aiming at the problems that the actual wastewater contains various or higher-concentration refractory organic matters, a single advanced oxidation method is limited by the concentration of hydroxyl radicals, the treatment time is longer, and the treatment effect is difficult to meet the requirement of actual treatment, two or more AOPs (advanced oxidation processes) are often adopted simultaneously in the actual application, namely the composite advanced oxidation technology. The composite advanced oxidation technology not only increases the generation way of hydroxyl free radicals, but also strengthens the different advanced oxidation technologies mutually, improves the concentration of the hydroxyl free radicals, thereby greatly improving the wastewater treatment rate, reducing the treatment cost and having wide prospect in the practical field of the advanced oxidation technology.
OH generated by ozone has strong oxidizability and has good treatment effect on organic wastewater difficult to degrade, but the low utilization rate and high cost of ozone are main reasons for limiting the large-scale industrial application of the ozone oxidation technology and the advanced oxidation technology based on the ozone oxidation technology.
Therefore, how to enhance the mass transfer of ozone and improve the utilization efficiency of ozone is an important aspect in the ozonization water treatment. In recent years, the application of ozone-microbubble technology, ozone-hydrodynamic cavitation technology and ozone-ultrasonic cavitation technology in water treatment is studied in a large number, but mass transfer efficiency of ozone and the generation amount of hydroxyl radicals are still to be improved, so that a device for generating a large number of strong-oxidizing hydroxyl radicals while enhancing mass transfer of ozone is needed, so that the utilization rate of ozone is improved, difficultly-degraded organic matters are effectively degraded, and the application range of an ozone oxidation process is expanded.
Disclosure of Invention
The technical problem solved by the invention is as follows: the device is characterized in that the device is provided with a water power-ultrasonic cavitation synergistic rotational flow microbubble enhanced ozone mass transfer device, and more hydroxyl radicals are generated during enhanced ozone mass transfer, so that the device can increase the mass transfer efficiency of ozone and improve the degradation efficiency of pollutants.
The technical scheme adopted by the invention is as follows:
a kind of water conservancy-ultrasonic cavitation cooperates with the swirling flow microbubble to strengthen the ozone mass transfer device, including ozone generator, water conservancy cavitation device, ultrasonic cavitation device, swirling flow microbubble generator, gas-liquid separator, liquid storage tank; intake pipe line and hydrodynamic cavitation device intercommunication, hydrodynamic cavitation device with ozone generator passes through ozone pipeline intercommunication, hydrodynamic cavitation device still communicates with the water inlet, the water inlet is arranged in whirl microbubble generator lower part, and communicate along tangential direction whirl microbubble generator, whirl microbubble generator is equipped with ultrasonic cavitation device, whirl microbubble generator upper portion is provided with the overflow mouth, the overflow mouth passes through overflow pipeline and liquid storage pot intercommunication.
Preferably, ultrasonic cavitation device is including setting up the ultrasonic generator of whirl microbubble generator top, ultrasonic generator has the ultrasonic rod of arranging in whirl microbubble generator on the axis through ultrasonic pipeline connection.
Preferably, the ozone recycling device further comprises a gas-liquid separator, the overflow port is connected with a gas-liquid inlet of the gas-liquid separator, a liquid outlet of the gas-liquid separator is communicated with the liquid storage tank, and a gas outlet of the gas-liquid separator is communicated with the ozone pipeline through an ozone recycling pipeline.
Preferably, the gas outlet of the gas-liquid separator is also communicated with an ozone destructor.
Preferably, the liquid storage tank is further provided with a return pipeline communicated with the inlet water pipe, and the return pipeline is provided with a circulating pump.
Preferably, the ozone generator is communicated with the oxygen cylinder.
Preferably, the height-diameter ratio of the swirling micro-bubble generator is 4-5: 1.
Preferably, the material of the rotational flow microbubble generator is acrylic transparent glass.
Preferably, an ozone gas sampling port is arranged at the top of the swirling micro-bubble generator.
Preferably, the hydrodynamic cavitation device is a venturi tube.
Preferably, an ozone sampling port and a gas flowmeter are arranged on a pipeline between the ozone generator and the hydrodynamic cavitation device.
Preferably, the inlet line pipeline is provided with a variable frequency pump, and the variable frequency pump is connected with the hydrodynamic cavitation device.
Preferably, a liquid flow meter is arranged between the variable frequency pump and the hydrodynamic cavitation device.
Preferably, a pressure gauge is further arranged on the water inlet pipeline.
Compared with the prior art, the beneficial effects of adopting the technical scheme are as follows:
ozone is mixed with the organic wastewater difficult to degrade through the hydrodynamic cavitation device to generate smaller ozone bubbles, the contact area of ozone and a liquid phase is increased, and meanwhile, the wastewater can generate hydrodynamic cavitation effect through the hydrodynamic cavitation device to generate hydroxyl radicals with strong oxidizing property.
The mixed liquid of ozone and waste water rises spirally along the rotational flow microbubble generator, so that the contact time of ozone and liquid is prolonged, the contact area of the ozone and the liquid is increased, and the mixing efficiency of gas and liquid in the mixed liquid is improved. Meanwhile, the rotational flow field can generate micro-bubbles, and the micro-bubbles are broken to generate strong oxidizer hydroxyl radicals. In addition, the micro bubbles also provide more cavitation nuclei for ultrasonic cavitation, and promote the generation of cavitation effect.
Be provided with ultrasonic cavitation device on the whirl microbubble generator, produce cavitation effect in the solution, will carry out high temperature thermal decomposition to the pollutant in the waste water, take place supercritical water oxidation and high active free radical oxidation, introduce the supersound this moment and also can produce the turbulent effect that increases the solution, promote the mixing state of ozone and liquid.
The device has a good treatment effect on the organic wastewater difficult to degrade, is simple in composition and strong in operability, saves a large amount of water resources, and then improves the utilization efficiency of the water resources.
Drawings
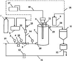
Fig. 1 is a schematic structural view of the present invention.
FIG. 2 is a hydrodynamic cavitation device.
FIG. 3 shows the tangential entry of the mixed liquor.
Wherein, the names corresponding to the reference numbers are:
1-oxygen cylinder, 2-ozone generator, 3-pressure gauge, 4-variable frequency pump, 5-hydrodynamic cavitation device-, 6-pressure gauge, 7-cyclone microbubble generator, 8-ultrasonic bar, 9-ozone destructor, 10-ultrasonic pipeline, 11-gas-liquid separator, 12-liquid storage tank, 13-circulating pump, 14-ozone pipeline, 15-water inlet pipeline, 16-reflux pipeline, 17-ultrasonic generator, 18-ozone reuse pipeline, 19-overflow port, 20-water inlet, 21-ozone gas sampling port, 22-gas flowmeter, 23-ozone sampling port, 24-overflow pipeline, 25-liquid flowmeter.
Detailed Description
The present invention will be further described with reference to the following description and examples, which include but are not limited to the following examples.
The invention provides a hydraulic-ultrasonic cavitation synergistic rotational flow microbubble ozonation technology, aiming at generating a large amount of strong-oxidizing hydroxyl free radicals while enhancing ozone mass transfer, thereby improving the ozone utilization rate, effectively degrading refractory organic matters and expanding the application range of an ozone oxidation process. The specific structure is as follows:
a water power-ultrasonic cavitation synergy rotational flow microbubble enhanced ozone mass transfer device is shown in figure 1 and comprises anozone generator 2, a water power cavitation device 5, an ultrasonic cavitation device, a rotationalflow microbubble generator 7, a gas-liquid separator 11 and aliquid storage tank 12;intake pipe line 15 and hydrodynamic cavitation device 5 intercommunication, hydrodynamic cavitation device 5 withozone generator 2 passes throughozone pipeline 14 intercommunication, hydrodynamic cavitation device 5 still communicates withwater inlet 20,water inlet 20 is arranged inwhirl microbubble generator 7 lower part, and communicates along tangential directionwhirl microbubble generator 7,whirl microbubble generator 7 is equipped with the ultrasonic cavitation device,whirl microbubble generator 7 upper portion is provided withoverflow mouth 19,overflow mouth 19 passes throughoverflow pipeline 24 andliquid storage pot 12 intercommunication.
In the above structure, the organic wastewater in thewater inlet pipeline 15 is mixed with the ozone generated by theozone generator 2 in the hydrodynamic cavitation device 5 to generate cavitation effect and generate strong oxidative hydroxyl radicals, and thewater inlet 20 is disposed at the lower part of theswirl microbubble generator 7 and communicated with theswirl microbubble generator 7 along the tangential direction, as shown in fig. 3, so that the mixed liquid of the wastewater and the ozone spirally rises along the wall of the swirl microbubble generator, the contact time of the ozone and the liquid is prolonged, the contact area of the ozone and the liquid is increased, and the mixing efficiency of the gas and the liquid in the mixed liquid is improved. Meanwhile, the rotational flow field can generate micro-bubbles, and the micro-bubbles are broken to generate strong oxidizer hydroxyl radicals. Meanwhile, the ultrasonic cavitation device arranged in the rotationalflow microbubble generator 7 generates a cavitation effect in the wastewater, high-temperature thermal decomposition is carried out on pollutants in the wastewater, supercritical water oxidation and high-activity free radical oxidation occur, microbubbles also provide more cavitation nuclei for ultrasonic cavitation, so that the cavitation effect is generated, and the decomposition of organic pollutants in the wastewater is further improved. The introduction of ultrasound at this time also produces the effect of increasing the turbulence of the solution, promoting the mixing of ozone with the liquid. And discharging the wastewater reacted by the rotational flow microbubble generator into an overflow pipeline through an overflow port to enter a liquid storage tank.
Further, the specific structure of the ultrasonic cavitation device in the above structure is: as shown in fig. 1, the device comprises an ultrasonic generator 17 disposed above theswirling microbubble generator 7, and the ultrasonic generator 17 is connected with an ultrasonic rod 8 disposed on the central axis of theswirling microbubble generator 7 through anultrasonic pipeline 10. The ultrasonic rod 8 is placed on the central axis in the rotationalflow microbubble generator 7, can generate better ultrasonic cavitation effect, and has better mixing effect and larger contact area between ozone and wastewater
Furthermore, because the ozone recycling device is a gas-liquid mixture, unreacted ozone can be separated out and can be continuously applied, the device also comprises a gas-liquid separator 11, theoverflow port 19 is connected with a gas-liquid inlet of the gas-liquid separator 11, a liquid outlet of the gas-liquid separator 11 is communicated with theliquid storage tank 12, and a gas outlet of the gas-liquid separator 11 is communicated with theozone pipeline 14 through anozone recycling pipeline 18. The gas and the liquid are separated, the gas is communicated with theozone pipeline 14 through theozone recycling pipeline 18 for recycling, and the liquid enters theliquid storage tank 12.
Further, in order to prevent ozone from entering the air to pollute the environment, the gas outlet of the gas-liquid separator 11 is also communicated with theozone destructor 9.
Further, in order to improve the mass transfer efficiency and further degrade organic matters, the device is further provided with areturn line 16 communicated with theinlet water pipe 15, and thereturn line 16 is provided with a circulatingpump 13. The liquid in theliquid storage tank 12 is pumped into thewater inlet pipeline 15 again through the circulatingpump 13 for further degradation. Meanwhile, the liquid is subjected to gas-liquid separation before entering theliquid storage tank 12, so that cavitation caused when the liquid phase containing gas enters the circulatingpump 13 can be avoided.
Further, theozone generator 2 is communicated with the oxygen cylinder 1. The invention relates to a method for decomposing organic matters in wastewater by ozone generated by oxygen entering anozone generator 2.
Further, the height-diameter ratio of the swirlingmicro-bubble generator 7 is 4-5: 1. The high-diameter ratio can generate a better vortex state.
Furthermore,whirl microbubble generator 7 material is ya keli transparent glass, is convenient for observe the action change of ozone microbubble by the produced centrifugal force field of whirl and the produced cavitation effect combined action of ultrasonic cavitation device. Meanwhile, the height of the swirlingmicro-bubble generator 7 can be changed through the flange.
Further, an ozonegas sampling port 21 is arranged at the top of the swirlingmicro-bubble generator 7. For monitoring and sampling the ozone of thevortex micro-bubble generator 7.
Further, the hydrodynamic cavitation device 5 is a venturi tube. As shown in figure 2, the ozone and the waste water are mixed in the venturi tube to generate small ozone bubbles, increase the contact area of the ozone and the liquid phase, generate hydrodynamic cavitation effect in the venturi tube and generate hydroxyl radicals with strong oxidizing property.
Further, anozone sampling port 23 and agas flow meter 22 are arranged on a pipeline between theozone generator 2 and the hydrodynamic cavitation device 5. For measuring the concentration of ozone gas generated in theozone generator 2.
Further, thewater inlet pipeline 15 is provided with a variable frequency pump 4, and the variable frequency pump 4 is connected with the hydrodynamic cavitation device 5. The variable frequency pump 4 is used for pumping the wastewater in thewater inlet pipeline 15 into the hydraulic cavitation device 5.
Further, a liquid flow meter 25 is arranged between the variable frequency pump 4 and the hydrodynamic cavitation device 5. For measuring the actual flow of liquid in thewater inlet line 15.
Further, a pressure gauge 6 is arranged on thewater inlet pipeline 15. The pressure measuring device is used for measuring the pressure of thewater inlet pipeline 15 and preventing the sample injection pressure from being overlarge to influence the operation of the device.
The specific application process of the device is as follows:
preparing 10mg/L dibutyl phthalate simulated wastewater, starting an oxygen bottle 1 and anozone generator 2, controlling the concentration of ozone to be 32.38mg/L and the inlet flow rate to be 300L/h, wherein ozone enters through an air inlet of a Venturi tube, wastewater flowing through a variable frequency pump 4 enters from a water inlet of the Venturi tube, the power of the variable frequency pump 4 is 30kHz, ozone gas and wastewater liquid are completely mixed in the Venturi tube, a mixed solution enters a rotationalflow microbubble generator 7 along the tangential direction of a reactor, the mixed solution rises spirally in the rotational flow microbubble generator, the ultrasonic frequency of an ultrasonic cavitation device is 20kHz, the power is 1000W, the system temperature is 25 ℃, and after 15min of reaction circulation, the degradation rate of organic matters in the wastewater can reach 98.36%.
The above description is only for the preferred embodiment of the present invention, but the scope of the present invention is not limited thereto, and any changes or substitutions that can be easily conceived by those skilled in the art within the technical scope of the present invention are included in the scope of the present invention. The invention extends to any novel feature or any novel combination of features disclosed in this specification and any novel method or process steps or any novel combination of features disclosed.

Claims (10)

1. A hydraulic-ultrasonic cavitation cooperative rotational flow microbubble enhanced ozone mass transfer device is characterized by comprising an ozone generator, a hydraulic cavitation device, an ultrasonic cavitation device, a rotational flow microbubble generator, a gas-liquid separator and a liquid storage tank; intake pipe line and hydrodynamic cavitation device intercommunication, hydrodynamic cavitation device with ozone generator passes through ozone pipeline intercommunication, hydrodynamic cavitation device still communicates with the water inlet, the water inlet is arranged in whirl microbubble generator lower part, and communicate along tangential direction whirl microbubble generator, whirl microbubble generator is equipped with ultrasonic cavitation device, whirl microbubble generator upper portion is provided with the overflow mouth, the overflow mouth passes through overflow pipeline and liquid storage pot intercommunication.
2. The apparatus of claim 1, wherein the ultrasonic cavitation apparatus comprises an ultrasonic generator disposed above the swirling microbubble generator, and the ultrasonic generator is connected to an ultrasonic rod disposed on a central axis of the swirling microbubble generator through an ultrasonic pipeline.
3. The apparatus of claim 1, further comprising a gas-liquid separator, wherein the overflow port is connected to a gas-liquid inlet of the gas-liquid separator, a liquid outlet of the gas-liquid separator is communicated with the liquid storage tank, a gas outlet of the gas-liquid separator is communicated with the ozone pipeline through an ozone recycling pipeline, and a gas outlet of the gas-liquid separator is further communicated with the ozone destructor.
4. The apparatus of claim 3, wherein the liquid storage tank is further provided with a return line communicated with the inlet water pipe, and the return line is provided with a circulating pump.
5. The hydrodynamic-ultrasonic cavitation synergistic swirling microbubble enhanced ozone mass transfer device of claim 1, wherein the ozone generator is in communication with an oxygen cylinder.
6. The hydrodynamic-ultrasonic cavitation synergistic swirling microbubble enhanced ozone mass transfer device of claim 1, wherein the height-to-diameter ratio of the swirling microbubble generator is 4-5: 1.
7. The apparatus of claim 1, wherein an ozone gas sampling port is disposed at the top of the swirling microbubble generator.
8. The apparatus of claim 1, wherein an ozone sampling port and a gas flow meter are arranged on a pipeline between the ozone generator and the hydrodynamic cavitation device.
9. The hydrodynamic-ultrasonic cavitation synergistic rotational flow microbubble enhanced ozone mass transfer device of claim 1, wherein the hydrodynamic cavitation device is a venturi tube.
10. The hydrodynamic-ultrasonic cavitation synergistic swirling microbubble enhanced ozone mass transfer device of any one of claims 1-9, wherein the inlet line is provided with a pressure gauge and a variable frequency pump, and the variable frequency pump is connected with the hydrodynamic cavitation device; and a liquid flow meter is arranged between the variable frequency pump and the hydraulic cavitation device.
CN202110209078.4A2021-02-252021-02-25Hydraulic-ultrasonic cavitation cooperative rotational flow microbubble enhanced ozone mass transfer devicePendingCN112978898A (en)

Priority Applications (1)

Application NumberPriority DateFiling DateTitle
CN202110209078.4ACN112978898A (en)2021-02-252021-02-25Hydraulic-ultrasonic cavitation cooperative rotational flow microbubble enhanced ozone mass transfer device

Applications Claiming Priority (1)

Application NumberPriority DateFiling DateTitle
CN202110209078.4ACN112978898A (en)2021-02-252021-02-25Hydraulic-ultrasonic cavitation cooperative rotational flow microbubble enhanced ozone mass transfer device

Publications (1)

Publication NumberPublication Date
CN112978898Atrue CN112978898A (en)2021-06-18

Family

ID=76350370

Family Applications (1)

Application NumberTitlePriority DateFiling Date
CN202110209078.4APendingCN112978898A (en)2021-02-252021-02-25Hydraulic-ultrasonic cavitation cooperative rotational flow microbubble enhanced ozone mass transfer device

Country Status (1)

CountryLink
CN (1)CN112978898A (en)

Cited By (6)

* Cited by examiner, † Cited by third party
Publication numberPriority datePublication dateAssigneeTitle
CN113845257A (en)*2021-10-152021-12-28中国石油大学(华东)Device and method for recycling and treating drilling and completion waste liquid by ultrasonic technology
CN113941452A (en)*2021-09-302022-01-18郑州大学Flotation method and flotation system for micro-fine particle titanium-iron minerals
CN114735888A (en)*2022-03-292022-07-12爱环吴世(苏州)环保股份有限公司Ultrasonic synergistic ozone catalytic oxidation treatment device and method
CN115784371A (en)*2022-12-122023-03-14四川大学Device, system and method for degrading wastewater by ultrasonic coupling rotational flow
CN115845423A (en)*2022-11-172023-03-28华东理工大学Device and method for strengthening gas-liquid mass transfer by utilizing local circulation and bubble cyclone
CN118851404A (en)*2024-09-262024-10-29山东瑞华环保设备有限公司 An ozone micro-nano cavitation oxidation reaction device

Citations (12)

* Cited by examiner, † Cited by third party
Publication numberPriority datePublication dateAssigneeTitle
JP2002355684A (en)*2001-05-312002-12-10Jec KkWastewater treatment method and apparatus
US20090050572A1 (en)*2007-08-022009-02-26Mcguire DennisEnhanced water treatment for reclamation of waste fluids and increased efficiency treatment of potable waters
CN102689978A (en)*2012-06-062012-09-26北京中农天陆微纳米气泡水科技有限公司High-concentration and high-salinity nondegradable organic wastewater treatment system
CN104609617A (en)*2014-12-242015-05-13湖北中碧环保科技股份有限公司Method and apparatus for removing organic matters from high-hydrochloric-acid-content wastewater
CN104761088A (en)*2015-03-232015-07-08深圳科力迩科技有限公司An ozone oxidation-air floatation combined treatment system and a process
CN204643940U (en)*2015-03-232015-09-16深圳科力迩科技有限公司Ozone oxidation and air supporting combined system
CN205222904U (en)*2015-12-182016-05-11西南石油大学Advanced treatment unit of oil field waste water
CN208732709U (en)*2018-08-142019-04-12嘉诚环保工程有限公司Ozone microbubble catalytic oxidizing equipment
CN110776085A (en)*2019-11-202020-02-11南京工业大学 A supergravity cyclone microbubble ozone oxidation wastewater advanced treatment system
CN210103633U (en)*2019-05-312020-02-21中国人民解放军96901部队23分队 A high-concentration hydrazine wastewater treatment device
CN111977774A (en)*2020-08-172020-11-24青岛净天环保科技有限公司Multiphase flow rotational flow cavitation reaction device, sewage treatment system and method
CN112390434A (en)*2020-11-202021-02-23广东佳德环保科技有限公司Wastewater treatment system device and wastewater treatment method

Patent Citations (12)

* Cited by examiner, † Cited by third party
Publication numberPriority datePublication dateAssigneeTitle
JP2002355684A (en)*2001-05-312002-12-10Jec KkWastewater treatment method and apparatus
US20090050572A1 (en)*2007-08-022009-02-26Mcguire DennisEnhanced water treatment for reclamation of waste fluids and increased efficiency treatment of potable waters
CN102689978A (en)*2012-06-062012-09-26北京中农天陆微纳米气泡水科技有限公司High-concentration and high-salinity nondegradable organic wastewater treatment system
CN104609617A (en)*2014-12-242015-05-13湖北中碧环保科技股份有限公司Method and apparatus for removing organic matters from high-hydrochloric-acid-content wastewater
CN104761088A (en)*2015-03-232015-07-08深圳科力迩科技有限公司An ozone oxidation-air floatation combined treatment system and a process
CN204643940U (en)*2015-03-232015-09-16深圳科力迩科技有限公司Ozone oxidation and air supporting combined system
CN205222904U (en)*2015-12-182016-05-11西南石油大学Advanced treatment unit of oil field waste water
CN208732709U (en)*2018-08-142019-04-12嘉诚环保工程有限公司Ozone microbubble catalytic oxidizing equipment
CN210103633U (en)*2019-05-312020-02-21中国人民解放军96901部队23分队 A high-concentration hydrazine wastewater treatment device
CN110776085A (en)*2019-11-202020-02-11南京工业大学 A supergravity cyclone microbubble ozone oxidation wastewater advanced treatment system
CN111977774A (en)*2020-08-172020-11-24青岛净天环保科技有限公司Multiphase flow rotational flow cavitation reaction device, sewage treatment system and method
CN112390434A (en)*2020-11-202021-02-23广东佳德环保科技有限公司Wastewater treatment system device and wastewater treatment method

Non-Patent Citations (5)

* Cited by examiner, † Cited by third party
Title
GRANDE, GIUSEPPE ACTIS ET AL.: ""DEGRADATION OF RESIDUAL DYES IN TEXTILE WASTEWATER BY OZONE: COMPARISON BETWEEN MIXED ANDBUBBLE COLUMN REACTORS"", 《CANADIAN JOURNAL OF CHEMICAL ENGINEERING》*
WANG, BING ET AL.: ""Promoting the ozone-liquid mass transfer through external physical fields and their applications in wastewater treatment: A review"", 《 JOURNAL OF ENVIRONMENTAL CHEMICAL ENGINEERING》*
周英豪等: ""基于微米气泡的臭氧强化传质技术研究"", 《给水排水》*
王兵等: ""射流曝气耦合超声强化臭氧传质及应用"", 《水处理技术》*
王帅等: ""微米气泡特性及其在环境领域的应用"", 《中国给水排水》*

Cited By (10)

* Cited by examiner, † Cited by third party
Publication numberPriority datePublication dateAssigneeTitle
CN113941452A (en)*2021-09-302022-01-18郑州大学Flotation method and flotation system for micro-fine particle titanium-iron minerals
CN113941452B (en)*2021-09-302024-01-30郑州大学Flotation method and flotation system for micro-fine particle ilmenite
CN113845257A (en)*2021-10-152021-12-28中国石油大学(华东)Device and method for recycling and treating drilling and completion waste liquid by ultrasonic technology
CN113845257B (en)*2021-10-152024-03-19中国石油大学(华东) A device and method for recycling drilling and completion waste liquid using ultrasonic technology
CN114735888A (en)*2022-03-292022-07-12爱环吴世(苏州)环保股份有限公司Ultrasonic synergistic ozone catalytic oxidation treatment device and method
CN114735888B (en)*2022-03-292024-03-29爱环吴世(苏州)环保股份有限公司Ultrasonic synergistic ozone catalytic oxidation treatment device and method
CN115845423A (en)*2022-11-172023-03-28华东理工大学Device and method for strengthening gas-liquid mass transfer by utilizing local circulation and bubble cyclone
CN115784371A (en)*2022-12-122023-03-14四川大学Device, system and method for degrading wastewater by ultrasonic coupling rotational flow
CN115784371B (en)*2022-12-122024-09-17四川大学Device, system and method for degrading wastewater by ultrasonic coupling rotational flow
CN118851404A (en)*2024-09-262024-10-29山东瑞华环保设备有限公司 An ozone micro-nano cavitation oxidation reaction device

Similar Documents

PublicationPublication DateTitle
CN112978898A (en)Hydraulic-ultrasonic cavitation cooperative rotational flow microbubble enhanced ozone mass transfer device
Gore et al.Degradation of reactive orange 4 dye using hydrodynamic cavitation based hybrid techniques
Yi et al.Degradation of organic wastewater by hydrodynamic cavitation combined with acoustic cavitation
Chu et al.Enhanced treatment of practical textile wastewater by microbubble ozonation
CN106007256A (en)Microbubble ozone catalytic oxidation-no-aeration biochemical coupling technology system and application thereof
CN104710002B (en)A kind of micro-nano aeration and catalyzing ozonisation waste water treatment system of two-stage
CN105439322B (en) Wastewater treatment method and device based on hydraulic cavitation
CN110776085B (en)Hypergravity whirl microbubble ozone oxidation advanced waste treatment system
CN105502626B (en)A kind of Hydrodynamic cavitation reactor
CN108557985A (en)A kind of catalytic ozonation stirring reactor and sewage water treatment method
CN105645559B (en)A kind of device and treatment process of catalytic ozonation method processing industrial wastewater
Ji et al.Synergistic effect of hydrodynamic cavitation characteristics of self-excited oscillation cavity for degradation of dye wastewater
CN107032476A (en)A kind of two-stage advanced oxidation advanced waste treatment method
CN111960523A (en)Method and device for realizing gas-water mixing and activating through secondary hydrodynamic cavitation and ultrasonic cavitation
CN104326526B (en)Low-power dual-frequency ultrasonic wave Fenton oxidation reaction apparatus
CN106673170A (en)Method of catalytically and ultrasonically degrading organic dye gold orange II by using semiconductor material magnesium tungstate
WO2023082818A1 (en)Micro-interface enhanced ultra-efficient wastewater ozone treatment device and processing method
CN109019824B (en)High-efficient catalytic oxidation organic wastewater treatment system
Yang et al.Hydrodynamic cavitation–impinging stream for enhancing ozone mass transfer and oxidation for wastewater treatment
CN102874982B (en)System and method for co-processing printing and dyeing wastewater via ultraviolet/pure oxygen micro bubbles
Tang et al.Continuous ultrasonic ozone coupling technology-assisted control of ceramic membrane fouling coupled enhanced multiphase mixing to treat dye wastewater and CFD flow field simulation
CN110330094A (en) Method for Oxidative Degradation of Industrial Organic Wastewater by Using Serial Reactor to Improve Ozone Utilization Rate
CN205590393U (en)Industrial waste water's device is handled to ozone catalytic oxidation method
CN212833012U (en)Device for realizing gas-water mixing and activating through secondary hydrodynamic cavitation and ultrasonic cavitation
CN214031980U (en) An integrated device for advanced oxidation water treatment with improved structure

Legal Events

DateCodeTitleDescription
PB01Publication
PB01Publication
SE01Entry into force of request for substantive examination
SE01Entry into force of request for substantive examination
RJ01Rejection of invention patent application after publication

Application publication date:20210618

RJ01Rejection of invention patent application after publication

[8]ページ先頭

©2009-2025 Movatter.jp