
技术领域technical field
本发明实施例涉及发电设备技术领域,具体涉及一种温控加热型太阳能燃气联合循环发电系统及其方法。Embodiments of the present invention relate to the technical field of power generation equipment, in particular to a temperature-controlled heating type solar-gas combined cycle power generation system and a method thereof.
背景技术Background technique
能源与环境问题一直是当今世界的热点问题,随着科学技术的不断进步和人们生活水平的提升,现代社会对电能的需求越来越高,环境问题也愈加重要。燃用天然气等清洁能源的燃气-蒸汽联合循环电厂具有启动快、供电效率高、占地面积小、电站建设周期短、投资低、可靠性高、环境污染小、机组噪声小等优点,在我国电力产业中比重逐渐增大,已成为北上广深等大城市的主力机组,同时太阳能作为清洁可再生能源,能对煤炭、石油、天然气等不可再生能源提供有力的补充,可基于“能量对口,梯度利用”的原则将太阳能耦合在燃气—蒸汽联合循环(GTCC)系统中构成太阳能燃气—蒸汽联合循环(ISCC)系统,利用太阳能加热部分给水,是实现能源高效利用的一种方式,然而不同的耦合方式对系统性能的影响不同,如何在燃气-蒸汽联合循环中耦合太阳能以获得更高的联合循环运行效率成为了研究的必要问题,对我国可持续发展战略具有重大的现实意义。Energy and environmental issues have always been hot issues in today's world. With the continuous advancement of science and technology and the improvement of people's living standards, the demand for electrical energy in modern society is getting higher and higher, and environmental issues are becoming more and more important. Gas-steam combined cycle power plants that use clean energy such as natural gas have the advantages of fast start-up, high power supply efficiency, small footprint, short power station construction period, low investment, high reliability, low environmental pollution, and low unit noise. The proportion of the power industry has gradually increased, and it has become the main unit of large cities such as Beijing, Shanghai, Guangzhou and Shenzhen. At the same time, as a clean and renewable energy, solar energy can provide a powerful supplement to non-renewable energy such as coal, oil, and natural gas. It can be based on "energy counterparts, The principle of "gradient utilization" couples solar energy in a gas-steam combined cycle (GTCC) system to form a solar gas-steam combined cycle (ISCC) system. Using solar energy to heat part of the feed water is a way to achieve high-efficiency energy utilization. Coupling methods have different effects on system performance. How to couple solar energy in gas-steam combined cycle to obtain higher combined cycle operating efficiency has become a necessary problem for research, which has great practical significance for my country's sustainable development strategy.
发明内容SUMMARY OF THE INVENTION
为此,本发明实施例提供一种温控加热型太阳能燃气联合循环发电系统及其方法,以获得更高的联合循环运行效率。To this end, embodiments of the present invention provide a temperature-controlled heating solar-gas combined cycle power generation system and a method thereof, so as to obtain higher combined cycle operation efficiency.
为了实现上述目的,本发明实施例提供如下技术方案:In order to achieve the above purpose, the embodiments of the present invention provide the following technical solutions:
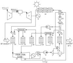
根据本发明实施例的第一方面,提出了一种温控加热型太阳能燃气联合循环发电系统,所述系统包括燃气轮机子系统、汽轮机子系统、槽式太阳能集热子系统以及余热锅炉子系统;According to a first aspect of the embodiments of the present invention, a temperature-controlled heating solar-gas combined cycle power generation system is proposed, the system includes a gas turbine subsystem, a steam turbine subsystem, a trough solar collector subsystem, and a waste heat boiler subsystem;
所述燃气轮机子系统包括依次连接的压气机、燃烧室、燃气透平和发电机,所述燃气透平的出口通过排气管道连接所述余热锅炉子系统以对燃气轮机排气进行回收利用;所述汽轮机子系统包括依次连接的高压缸、低压缸和发电机;The gas turbine subsystem includes a compressor, a combustion chamber, a gas turbine and a generator connected in sequence, and the outlet of the gas turbine is connected to the waste heat boiler subsystem through an exhaust pipe to recycle the exhaust gas of the gas turbine; the The steam turbine subsystem includes a high-pressure cylinder, a low-pressure cylinder and a generator connected in sequence;
所述槽式太阳能集热子系统包括太阳能集热器、进口水加热器、第一高压水泵以及第一混合器,所述太阳能集热器的进口连接进水口加热器的出口,所述进口水加热器的进口连接第一高压水泵的出口,所述第一高压水泵的进口连接第一混合器的出口;The trough solar heat collection subsystem includes a solar heat collector, an inlet water heater, a first high-pressure water pump and a first mixer, the inlet of the solar heat collector is connected to the outlet of the water inlet heater, and the inlet water The inlet of the heater is connected to the outlet of the first high-pressure water pump, and the inlet of the first high-pressure water pump is connected to the outlet of the first mixer;
所述余热锅炉子系统包括冷凝器、低压水泵、第一分流器、第二混合器、凝结水预热器、第二分流器以及高压过热器,所述冷凝器连接低压缸,所述低压水泵连接冷凝器,所述第一分流器的进口连接低压水泵,所述第一分流器的第一路出口连接第二混合器的第一路进口,所述第二混合器的第二路进口连接进口水加热器的热源介质出口,所述第二混合器的出口连接凝结水预热器的进口,所述凝结水预热器的出口连接第二分流器的进口,所述第二分流器的第一路出口连接第一混合器的第一路进口,所述第一分流器的第二路出口连接第一混合器的第二路进口,所述太阳能集热器的出口连接高压过热器的进口,所述高压过热器的出口连接所述高压缸。The waste heat boiler subsystem includes a condenser, a low-pressure water pump, a first flow divider, a second mixer, a condensate preheater, a second flow divider and a high-pressure superheater, the condenser is connected to a low-pressure cylinder, and the low-pressure water pump Connect the condenser, the inlet of the first flow divider is connected to the low-pressure water pump, the first outlet of the first flow divider is connected to the first inlet of the second mixer, and the second inlet of the second mixer is connected to The outlet of the heat source medium of the inlet water heater, the outlet of the second mixer is connected to the inlet of the condensate preheater, the outlet of the condensate preheater is connected to the inlet of the second flow divider, and the The first outlet is connected to the first inlet of the first mixer, the second outlet of the first diverter is connected to the second inlet of the first mixer, and the outlet of the solar collector is connected to the high pressure superheater. Inlet, the outlet of the high pressure superheater is connected to the high pressure cylinder.
进一步地,所述余热锅炉子系统还包括第二高压水泵、高压省煤器、高压蒸发器、高压汽包以及第三混合器,所述第二分流器的第二路出口连接所述第二高压水泵的进口,所述第二高压水泵的出口连接高压省煤器的进口,所述高压省煤器的出口连接高压汽包和高压蒸发器的进口,所述高压蒸发器的出口连接第三混合器的第一路进口,所述太阳能集热器的出口连接第三混合器的第二路进口,所述第三混合器的出口连接高压过热器的进口。Further, the waste heat boiler subsystem further includes a second high-pressure water pump, a high-pressure economizer, a high-pressure evaporator, a high-pressure steam drum and a third mixer, and the second outlet of the second flow divider is connected to the second The inlet of the high-pressure water pump, the outlet of the second high-pressure water pump is connected to the inlet of the high-pressure economizer, the outlet of the high-pressure economizer is connected to the inlet of the high-pressure steam drum and the high-pressure evaporator, and the outlet of the high-pressure evaporator is connected to the third The first inlet of the mixer, the outlet of the solar heat collector is connected to the second inlet of the third mixer, and the outlet of the third mixer is connected to the inlet of the high pressure superheater.
进一步地,所述余热锅炉子系统还包括低压蒸发器、低压汽包以及低压过热器,所述第二分流器的第三路出口连接低压汽包和低压蒸发器的进口,所述低压汽包的出口连接低压过热器的进口,所述低压过热器的出口连接低压缸。Further, the waste heat boiler subsystem also includes a low-pressure evaporator, a low-pressure steam drum and a low-pressure superheater, and the third outlet of the second splitter is connected to the low-pressure steam drum and the inlet of the low-pressure evaporator, and the low-pressure steam drum is connected. The outlet of the low-pressure superheater is connected to the inlet of the low-pressure superheater, and the outlet of the low-pressure superheater is connected to the low-pressure cylinder.
进一步地,所述进口水加热器的热源来自所述汽轮机子系统或系统过热蒸汽管道中的抽汽。Further, the heat source of the inlet water heater comes from the steam turbine subsystem or the extraction steam in the superheated steam pipeline of the system.
进一步地,所述进口水加热器的热源进口连接有流量控制器,所述流量控制器用于控制汽轮机子系统或系统过热蒸汽管道的抽汽量,抽汽量根据所述进口水加热器的进口水参数实时调整,使所述进口水加热器出口温度维持到设计值。Further, the heat source inlet of the inlet water heater is connected with a flow controller, and the flow controller is used to control the steam extraction volume of the steam turbine subsystem or the superheated steam pipeline of the system, and the extraction steam volume is based on the inlet of the inlet water heater. The water parameters are adjusted in real time to maintain the outlet temperature of the inlet water heater to the design value.
进一步地,所述余热锅炉子系统还包括温度控制器,所述第一分流器的第二路出口连接温度控制器的进口,所述温度控制器的出口连接第一混合器的第二路进口,所述温度控制器根据余热锅炉子系统的排烟温度大小控制所述第一分流器流出的流量,当所述余热锅炉子系统的排烟温度高于设计值时,则增加进入所述凝结水预热器的出口水流量,当所述余热锅炉子系统的排烟温度低于设计值时,减少进入所述凝结水预热器的出口水流量。Further, the waste heat boiler subsystem further includes a temperature controller, the second outlet of the first flow divider is connected to the inlet of the temperature controller, and the outlet of the temperature controller is connected to the second inlet of the first mixer , the temperature controller controls the flow rate of the first diverter according to the exhaust gas temperature of the waste heat boiler subsystem. The outlet water flow rate of the water preheater, when the exhaust gas temperature of the waste heat boiler subsystem is lower than the design value, reduces the outlet water flow rate entering the condensate water preheater.
根据本发明实施例的第二方面,提出了一种温控加热型太阳能燃气联合循环发电系统的运行方法,所述方法包括:According to a second aspect of the embodiments of the present invention, a method for operating a temperature-controlled heating solar-gas combined cycle power generation system is proposed, the method comprising:
压气机将压缩的空气通过管路输入燃烧室,输入的空气与燃料充分混合后燃烧产生高温高压的气体,高温高压的气体经管道进入燃气透平中做功并带动发电机发电,燃气透平出口的排气进入余热锅炉子系统用于加热工质水进行回收利用;The compressor feeds the compressed air into the combustion chamber through the pipeline. The input air is fully mixed with the fuel and then burns to generate high temperature and high pressure gas. The high temperature and high pressure gas enters the gas turbine through the pipeline to do work and drive the generator to generate electricity. The exhaust gas enters the waste heat boiler subsystem for heating the working water for recycling;
经过汽轮机子系统高压缸和低压缸做功后的蒸汽通过管道进入冷凝器冷凝成凝结水,产生的凝结水通过管道进入低压水泵升压后进入第一分流器分流为两路,第一路凝结水进入第二混合器后与进口水加热器热源出口的流体混合,第二路凝结水则进入第一混合器,第二混合器的出口水进入凝结水预热器预热后进入第二分流器进行分流;The steam after the work done by the high-pressure cylinder and the low-pressure cylinder of the steam turbine subsystem enters the condenser and condenses into condensed water through the pipeline. After entering the second mixer, it is mixed with the fluid at the outlet of the heat source of the inlet water heater, the second condensate water enters the first mixer, and the outlet water of the second mixer enters the condensate preheater and then enters the second diverter after preheating. to divert;
由第二分流器分出的第一路工质水进入第一混合器后与来自第一分流器的所述第二路凝结水混合,然后通过第一高压水泵将混合后的给水输送至进口水加热器进行加热,进口水加热器的热源来自汽轮机子系统或系统过热蒸汽管道中的抽汽,进口水加热器内的工质水被抽汽加热至太阳能集热器设计接近点温差对应的温度值,热源抽汽放热后进入第二混合器混合,进口水加热器内被加热的水进入太阳集热器的进口,利用太阳能将进口水加热至高压饱和蒸汽状态,然后通入高压过热器加热后进入汽轮机子系统高压缸中膨胀做功,经低压缸做功后的蒸汽经冷凝器冷凝后继续下一循环。The first working fluid water separated by the second flow divider enters the first mixer and is mixed with the second flow of condensed water from the first flow divider, and then the mixed feed water is sent to the inlet through the first high-pressure water pump The water heater is heated. The heat source of the inlet water heater comes from the steam turbine subsystem or the extraction steam in the superheated steam pipeline of the system. The working water in the inlet water heater is heated by the extraction steam to the temperature corresponding to the design approach point temperature difference of the solar collector. The temperature value, the heat source extracts steam and releases heat and enters the second mixer to mix, the heated water in the inlet water heater enters the inlet of the solar collector, and the inlet water is heated to the state of high-pressure saturated steam by solar energy, and then it is passed into the high-pressure superheated steam state. After the boiler is heated, it enters the high-pressure cylinder of the steam turbine subsystem to expand and do work, and the steam after the low-pressure cylinder does work is condensed by the condenser and continues to the next cycle.
进一步地,所述方法还包括:Further, the method also includes:
由第二分流器分出的第二路工质水进入第二高压水泵加压后流入高压省煤器的进口,高压省煤器的出口水进入高压汽包和高压蒸发器的进口,高压蒸发器出口的高压饱和蒸汽进入第三混合器后与来自太阳集热器的高压饱和蒸汽混合,然后进入高压过热器加热后进入汽轮机子系统高压缸中膨胀做功。The second working medium water separated by the second flow divider enters the second high-pressure water pump and then flows into the inlet of the high-pressure economizer. The outlet water of the high-pressure economizer enters the high-pressure drum and the inlet of the high-pressure evaporator, and the high-pressure evaporation The high-pressure saturated steam at the outlet of the generator enters the third mixer and is mixed with the high-pressure saturated steam from the solar collector, and then enters the high-pressure superheater for heating and enters the high-pressure cylinder of the steam turbine subsystem to expand and do work.
进一步地,所述方法还包括:Further, the method also includes:
由第二分流器分出的第三路工质水进入低压汽包与低压蒸发器的入口,低压汽包出口的饱和蒸汽进入低压过热器的入口,经过低压过热器加热后进入汽轮机低压缸中膨胀做功。The third working fluid water separated by the second splitter enters the inlet of the low-pressure steam drum and the low-pressure evaporator, and the saturated steam at the outlet of the low-pressure steam drum enters the inlet of the low-pressure superheater, and then enters the low-pressure cylinder of the steam turbine after being heated by the low-pressure superheater. Expansion work.
本发明实施例具有如下优点:The embodiments of the present invention have the following advantages:
本发明实施例提出的一种温控加热型太阳能燃气联合循环发电系统及其方法,包括燃气轮机子系统、汽轮机子系统、槽式太阳能集热子系统以及余热锅炉子系统,燃气轮机子系统作为输出功的主要部分,其排气作为余热锅炉子系统的主要热源,用于加热凝结水至过热蒸汽状态,提高水蒸气的做功能力;余热锅炉子系统利用水作为循环工质,降低燃气轮机子系统因排气温度过大造成的余热损失;槽式太阳能集热器子系统作为辅助热源,用于加热余热锅炉的部分给水使其达到高压饱和蒸汽状态,提高蒸汽的做功能力;利用进口水加热器和太阳能集热器加热余热锅炉子系统的部分给水,增大了工质的做功能力,降低了单位功率下燃料的消耗量,节约能源,减少污染物排放,并提高了联合循环的经济性。A temperature-controlled heating solar-gas combined cycle power generation system and method thereof proposed in the embodiments of the present invention include a gas turbine subsystem, a steam turbine subsystem, a trough solar heat collection subsystem, and a waste heat boiler subsystem. The gas turbine subsystem is used as the output power The exhaust gas is used as the main heat source of the waste heat boiler subsystem, which is used to heat the condensed water to the state of superheated steam and improve the working ability of water steam; Waste heat loss caused by excessive exhaust temperature; trough solar collector subsystem is used as auxiliary heat source to heat part of the feed water of waste heat boiler to make it reach the state of high pressure saturated steam and improve the working capacity of steam; use imported water heater And the solar collector heats part of the feed water of the waste heat boiler subsystem, which increases the working capacity of the working fluid, reduces the fuel consumption per unit power, saves energy, reduces pollutant emissions, and improves the economy of the combined cycle. .
附图说明Description of drawings
为了更清楚地说明本发明的实施方式或现有技术中的技术方案,下面将对实施方式或现有技术描述中所需要使用的附图作简单地介绍。显而易见地,下面描述中的附图仅仅是示例性的,对于本领域普通技术人员来讲,在不付出创造性劳动的前提下,还可以根据提供的附图引伸获得其它的实施附图。In order to illustrate the embodiments of the present invention or the technical solutions in the prior art more clearly, the following briefly introduces the accompanying drawings that are required to be used in the description of the embodiments or the prior art. Obviously, the drawings in the following description are only exemplary, and for those of ordinary skill in the art, other implementation drawings can also be obtained according to the extension of the drawings provided without creative efforts.
图1为本发明实施例1提供的一种温控加热型太阳能燃气联合循环发电系统的结构示意图。FIG. 1 is a schematic structural diagram of a temperature-controlled heating solar-gas combined cycle power generation system according to
图中:1、压气机;2、燃烧室;3、燃机透平;4、发电机;5、冷凝器;6、低压水泵;7、第一分流器;8、第二混合器;9、凝结水预热器;10、第二分流器;11、第一混合器;12、第一高压水泵;13、进口水加热器;14、太阳能集热器;15、第三混合器;16、第二高压水泵;17、低压蒸发器;18、低压汽包;19、高压省煤器;20、低压过热器;21、高压蒸发器;22、高压汽包;23、高压过热器;24、高压缸;25、低压缸;26、温度控制器;27、流量控制器。In the figure: 1. Compressor; 2. Combustion chamber; 3. Gas turbine turbine; 4. Generator; 5. Condenser; 6. Low-pressure water pump; 7. First flow divider; 8. Second mixer; 9 10, the second diverter; 11, the first mixer; 12, the first high-pressure water pump; 13, the inlet water heater; 14, the solar collector; 15, the third mixer; 16 , second high pressure water pump; 17, low pressure evaporator; 18, low pressure drum; 19, high pressure economizer; 20, low pressure superheater; 21, high pressure evaporator; 22, high pressure steam drum; 23, high pressure superheater; 24 , high pressure cylinder; 25, low pressure cylinder; 26, temperature controller; 27, flow controller.
具体实施方式Detailed ways
以下由特定的具体实施例说明本发明的实施方式,熟悉此技术的人士可由本说明书所揭露的内容轻易地了解本发明的其他优点及功效,显然,所描述的实施例是本发明一部分实施例,而不是全部的实施例。基于本发明中的实施例,本领域普通技术人员在没有做出创造性劳动前提下所获得的所有其他实施例,都属于本发明保护的范围。The embodiments of the present invention are described below by specific specific embodiments. Those who are familiar with the technology can easily understand other advantages and effects of the present invention from the contents disclosed in this specification. Obviously, the described embodiments are part of the present invention. , not all examples. Based on the embodiments of the present invention, all other embodiments obtained by those of ordinary skill in the art without creative efforts shall fall within the protection scope of the present invention.
本发明实施例1提出了一种温控加热型太阳能燃气联合循环发电系统,如图1所示,所述系统包括燃气轮机子系统、汽轮机子系统、槽式太阳能集热子系统以及余热锅炉子系统。其中,槽式太阳能集热子系统作为辅助热源,用于加热进口水加热器的给水至高压饱和蒸汽状态,增加进入汽轮机膨胀做功过热蒸汽的流量;燃气轮机子系统作为输出功的主要组成部分,其排气作为余热锅炉子系统的主要热源,用于加热凝结水;余热锅炉子系统利用太阳能及燃气轮机排气余热,降低因燃气轮机子系统排气温度过高造成的余热损失,提高联合循环系统的效率。
燃气轮机子系统包括依次连接的压气机1、燃烧室2、燃气透平3和发电机4,燃气透平3的出口通过排气管道连接余热锅炉子系统以对燃气轮机排气进行回收利用。汽轮机子系统包括依次连接的高压缸24、低压缸25和发电机4。The gas turbine subsystem includes a
槽式太阳能集热子系统包括太阳能集热器14、进口水加热器13、第一高压水泵12以及第一混合器11,太阳能集热器14的进口连接进水口加热器的出口,进口水加热器13的进口连接第一高压水泵12的出口,第一高压水泵12的进口连接第一混合器11的出口。The trough solar collector subsystem includes a
余热锅炉子系统包括冷凝器5、低压水泵6、第一分流器7、第二混合器8、凝结水预热器9、第二分流器10以及高压过热器23,冷凝器5连接低压缸25,低压水泵6连接冷凝器5,第一分流器7的进口连接低压水泵6,第一分流器7的第一路出口连接第二混合器8的第一路进口,第二混合器8的第二路进口连接进口水加热器13的热源介质出口,第二混合器8的出口连接凝结水预热器9的进口,凝结水预热器9的出口连接第二分流器10的进口,第二分流器10的第一路出口连接第一混合器11的第一路进口,第一分流器7的第二路出口连接第一混合器11的第二路进口,太阳能集热器14的出口连接高压过热器23的进口,高压过热器23的出口连接高压缸24。The waste heat boiler subsystem includes a condenser 5, a low-pressure water pump 6, a
本实施例中,余热锅炉子系统还包括第二高压水泵16、第二高压水泵19、高压蒸发器21、高压汽包22以及第三混合器15,第二分流器10的第二路出口连接第二高压水泵16的进口,第二高压水泵16的出口连接第二高压水泵19的进口,第二高压水泵19的出口连接高压汽包22和高压蒸发器21的进口,高压蒸发器21的出口连接第三混合器15的第一路进口,太阳能集热器14的出口连接第三混合器15的第二路进口,第三混合器15的出口连接高压过热器23的进口。In this embodiment, the waste heat boiler subsystem further includes a second high-
本实施例中,余热锅炉子系统还包括低压蒸发器17、低压汽包18以及低压过热器20,第二分流器10的第三路出口连接低压汽包18和低压蒸发器17的进口,低压汽包18的出口连接低压过热器20的进口,低压过热器20的出口连接低压缸25。In this embodiment, the waste heat boiler subsystem further includes a low-
本实施例中,进口水加热器13的热源来自汽轮机子系统或系统过热蒸汽管道中的抽汽,整个系统中所有能产生过热蒸汽的设备或者管道均可作为进口水加热器13的抽汽热源使用。进口水加热器13的热源进口连接有流量控制器27,流量控制器27用于控制汽轮机子系统或系统过热蒸汽管道的抽汽量,抽汽量根据进口水加热器13的进口水参数实时调整,使进口水加热器13出口温度维持到设计值。In this embodiment, the heat source of the
本实施例中,余热锅炉子系统还包括温度控制器26,第一分流器7的第二路出口连接温度控制器26的进口,温度控制器26的出口连接第一混合器11的第二路进口,温度控制器26根据余热锅炉子系统的排烟温度大小控制第一分流器7流出的流量,当余热锅炉子系统的排烟温度高于设计值时,则增加进入凝结水预热器9的出口水流量,当余热锅炉子系统的排烟温度低于设计值时,减少进入凝结水预热器9的出口水流量。In this embodiment, the waste heat boiler subsystem further includes a
本发明实施例1的一种温控加热型太阳能燃气联合循环发电系统的运行方法包括以下步骤:The operating method of a temperature-controlled heating solar-gas combined cycle power generation system according to
压气机1将压缩的空气通过管路输入燃烧室2,输入的空气与燃料充分混合后燃烧产生高温高压的气体,高温高压的气体经管道进入燃气透平3中做功并带动发电机4发电,燃气透平3出口的排气进入余热锅炉子系统用于加热工质水进行回收利用;The
经过汽轮机子系统高压缸24和低压缸25做功后的蒸汽通过管道进入冷凝器5冷凝成凝结水,产生的凝结水通过管道进入低压水泵6升压后进入第一分流器7分流为两路,第一路凝结水进入第二混合器8后与进口水加热器13热源出口的流体混合,第二路凝结水则进入第一混合器11,第二混合器8的出口水进入凝结水预热器9预热后进入第二分流器10进行分流;The steam after the work done by the high-
由第二分流器10分出的第一路工质水进入第一混合器11后与来自第一分流器7的第二路凝结水混合,然后通过第一高压水泵12将混合后的给水输送至进口水加热器13进行加热,进口水加热器13的热源来自汽轮机子系统或系统过热蒸汽管道中的抽汽,进口水加热器13内的工质水被抽汽加热至太阳能集热器14设计接近点温差对应的温度值,热源抽汽放热后进入第二混合器8混合,进口水加热器13内被加热的水进入太阳集热器的进口,利用太阳能将进口水加热至高压饱和蒸汽状态,然后通入高压过热器23加热后进入汽轮机子系统高压缸24中膨胀做功,经低压缸25做功后的蒸汽经冷凝器5冷凝后继续下一循环。The first working fluid water divided by the
进一步地,该方法还包括:Further, the method also includes:
由第二分流器10分出的第二路工质水进入第二高压水泵16加压后流入第二高压水泵19的进口,第二高压水泵19的出口水进入高压汽包22和高压蒸发器21的进口,高压蒸发器21出口的高压饱和蒸汽进入第三混合器15后与来自太阳集热器的高压饱和蒸汽混合,然后进入高压过热器23加热后进入汽轮机子系统高压缸24中膨胀做功。The second working fluid water divided by the
进一步地,该方法还包括:Further, the method also includes:
由第二分流器10分出的第三路工质水进入低压汽包18与低压蒸发器17的入口,低压汽包18出口的饱和蒸汽进入低压过热器20的入口,经过低压过热器20加热后进入汽轮机低压缸25中膨胀做功。The third working fluid water branched by the
本发明实施例提出的一种温控加热型太阳能燃气联合循环发电系统及其方法,燃气轮机子系统作为输出功的主要部分,其排气作为余热锅炉子系统的主要热源,用于加热凝结水至过热蒸汽状态,提高水蒸气的做功能力;余热锅炉子系统利用水作为循环工质,降低燃气轮机子系统因排气温度过大造成的余热损失;槽式太阳能集热器子系统作为辅助热源,用于加热余热锅炉的部分给水使其达到高压饱和蒸汽状态,提高蒸汽的做功能力;进口水加热器利用汽轮机或过热蒸汽管道的抽汽加热太阳能进口水,提高了联合循环的做功能力和能源综合利用效率;并利用温度控制器和流量控制器控制工质在不同设备出口的流量分配,维持联合循环高效运行;利用进口水加热器和太阳能集热器加热余热锅炉子系统的部分给水,增大了工质的做功能力,降低了单位功率下燃料的消耗量,节约能源,减少污染物排放,并提高了联合循环的经济性。A temperature-controlled heating solar-gas combined cycle power generation system and a method thereof proposed in the embodiment of the present invention, the gas turbine subsystem is used as the main part of the output power, and the exhaust gas is used as the main heat source of the waste heat boiler subsystem to heat the condensed water to The state of superheated steam improves the working ability of water vapor; the waste heat boiler subsystem uses water as the circulating working medium to reduce the waste heat loss caused by the excessive exhaust temperature of the gas turbine subsystem; the trough solar collector subsystem acts as an auxiliary heat source, It is used to heat part of the feed water of the waste heat boiler to make it reach the state of high-pressure saturated steam and improve the working capacity of the steam; the imported water heater uses the extraction steam of the steam turbine or the superheated steam pipeline to heat the solar inlet water, which improves the working capacity of the combined cycle. Comprehensive utilization efficiency of energy; and use temperature controller and flow controller to control the flow distribution of working fluid at the outlet of different equipment to maintain efficient operation of combined cycle; use imported water heater and solar collector to heat part of the feed water of the waste heat boiler subsystem, The working capacity of the working fluid is increased, the fuel consumption per unit power is reduced, energy is saved, pollutant emissions are reduced, and the economy of the combined cycle is improved.
虽然,上文中已经用一般性说明及具体实施例对本发明作了详尽的描述,但在本发明基础上,可以对之作一些修改或改进,这对本领域技术人员而言是显而易见的。因此,在不偏离本发明精神的基础上所做的这些修改或改进,均属于本发明要求保护的范围。Although the present invention has been described in detail above with general description and specific embodiments, some modifications or improvements can be made on the basis of the present invention, which will be obvious to those skilled in the art. Therefore, these modifications or improvements made without departing from the spirit of the present invention fall within the scope of the claimed protection of the present invention.
| Application Number | Priority Date | Filing Date | Title |
|---|---|---|---|
| CN202110129956.1ACN112879161B (en) | 2021-01-29 | 2021-01-29 | Temperature control heating type solar and gas combined cycle power generation system and method thereof |
| Application Number | Priority Date | Filing Date | Title |
|---|---|---|---|
| CN202110129956.1ACN112879161B (en) | 2021-01-29 | 2021-01-29 | Temperature control heating type solar and gas combined cycle power generation system and method thereof |
| Publication Number | Publication Date |
|---|---|
| CN112879161A CN112879161A (en) | 2021-06-01 |
| CN112879161Btrue CN112879161B (en) | 2022-08-09 |
| Application Number | Title | Priority Date | Filing Date |
|---|---|---|---|
| CN202110129956.1AActiveCN112879161B (en) | 2021-01-29 | 2021-01-29 | Temperature control heating type solar and gas combined cycle power generation system and method thereof |
| Country | Link |
|---|---|
| CN (1) | CN112879161B (en) |
| Publication number | Priority date | Publication date | Assignee | Title |
|---|---|---|---|---|
| CN115288957A (en)* | 2022-08-17 | 2022-11-04 | 西安热工研究院有限公司 | Direct solar-coal complementary steam turbine system and power generation system |
| CN115638034B (en)* | 2022-10-13 | 2024-05-24 | 东方电气集团东方汽轮机有限公司 | System and method for improving garbage power generation cycle efficiency by adopting solar photo-thermal technology |
| CN120313038A (en)* | 2025-06-13 | 2025-07-15 | 浙江恒逸石化有限公司 | Control system, method, device and storage medium for combined power generation and production |
| Publication number | Priority date | Publication date | Assignee | Title |
|---|---|---|---|---|
| EP2660511B1 (en)* | 2010-12-27 | 2019-05-15 | Mitsubishi Hitachi Power Systems, Ltd. | Condensate flow rate control device for power-plant, and control method |
| JP6038448B2 (en)* | 2011-12-16 | 2016-12-07 | 三菱日立パワーシステムズ株式会社 | Solar thermal combined power generation system and solar thermal combined power generation method |
| CN102966495B (en)* | 2012-11-09 | 2015-02-11 | 青海中控太阳能发电有限公司 | Tower type solar energy-steam combustion gas combined cycle power generation system |
| US20140223906A1 (en)* | 2013-02-08 | 2014-08-14 | Skyfuel, Inc. | Solar/gas hybrid power system configurations and methods of use |
| CN103867411B (en)* | 2014-04-04 | 2016-08-17 | 华北电力大学 | The method and device that hierarchical solar is complementary with Gas Turbine Combined-cycle |
| CN104963776B (en)* | 2015-07-17 | 2016-11-23 | 华北电力大学 | A kind of solar heat complementation association circulating power generation system |
| CN108953083B (en)* | 2018-06-26 | 2019-12-17 | 华北电力大学 | A distributed power generation system and method based on trough solar gas combined cycle |
| CN209100101U (en)* | 2018-10-16 | 2019-07-12 | 华北电力大学 | A Novel Solar Grading Auxiliary Thermal Power Generation System |
| Publication number | Publication date |
|---|---|
| CN112879161A (en) | 2021-06-01 |
| Publication | Publication Date | Title |
|---|---|---|
| CN112879161B (en) | Temperature control heating type solar and gas combined cycle power generation system and method thereof | |
| CN101270675A (en) | Hybrid thermal power generation system of solar and coal-fired units | |
| CN101592136A (en) | Solar thermal power generation device considering waste heat utilization | |
| CN108643981B (en) | A low-grade heat source-driven non-azeotropic mixed heat and power cogeneration system and method | |
| CN108953083B (en) | A distributed power generation system and method based on trough solar gas combined cycle | |
| CN101260815A (en) | Hybrid thermal power generation system for coal-fired boilers assisted by parabolic trough solar collectors | |
| CN108035776A (en) | A kind of thermoelectricity decoupled system and operation method | |
| CN201448132U (en) | Cogeneration closed cycle phase change heating device | |
| CN109869205A (en) | It is a kind of for the heat accumulation of cogeneration units, power generation and heating system | |
| CN112611010A (en) | Flexible adjusting system and method for power generation load of multi-heat-source cogeneration unit | |
| CN103256644A (en) | Low-pressure expanded economizer system | |
| CN108843418A (en) | A kind of double pressure high efficiency burnt gas supercritical carbon dioxide association circulating power generation systems | |
| CN203731368U (en) | Device for deep recovery of smoke discharge waste heat of waste heat boiler | |
| CN117605552A (en) | A highly flexible and highly variable load rate coal-fired power generation system and its operation method | |
| CN208831056U (en) | A split-flow recompression supercritical carbon dioxide cogeneration system | |
| CN109296413B (en) | A bypass secondary reheat power generation device and method using deep seawater cooling | |
| CN109185085B (en) | A double reheat solar and coal-fired power station complementary power generation system and operation method | |
| CN207701181U (en) | A kind of thermoelectricity decoupled system | |
| CN107060914A (en) | One kind is based on supercritical CO2The co-generation unit of Brayton cycle | |
| CN109488544A (en) | A kind of geothermal energy and gas theory complementary power generation system and method | |
| CN110318961B (en) | Steam turbine unit of a power station and its power generation method | |
| CN201420574Y (en) | A device for low-temperature waste heat power generation using a screw expander | |
| CN201448131U (en) | Solar thermal power generation device considering waste heat utilization | |
| CN104594964B (en) | A kind of novel single shaft gas theory thermal power plant unit system | |
| CN113531920B (en) | A solar-gas combined cycle power generation system |
| Date | Code | Title | Description |
|---|---|---|---|
| PB01 | Publication | ||
| PB01 | Publication | ||
| SE01 | Entry into force of request for substantive examination | ||
| SE01 | Entry into force of request for substantive examination | ||
| GR01 | Patent grant | ||
| GR01 | Patent grant |