Movatterモバイル変換


[0]ホーム

URL:


CN112735238A - Multifunctional electric fire early warning demonstration box - Google Patents

Multifunctional electric fire early warning demonstration box
Download PDF

Info

Publication number
CN112735238A
CN112735238ACN202011636156.0ACN202011636156ACN112735238ACN 112735238 ACN112735238 ACN 112735238ACN 202011636156 ACN202011636156 ACN 202011636156ACN 112735238 ACN112735238 ACN 112735238A
Authority
CN
China
Prior art keywords
demonstration
live wire
matched
socket
electric
Prior art date
Legal status (The legal status is an assumption and is not a legal conclusion. Google has not performed a legal analysis and makes no representation as to the accuracy of the status listed.)
Pending
Application number
CN202011636156.0A
Other languages
Chinese (zh)
Inventor
梁昆
徐静强
王利强
钱伟
Current Assignee (The listed assignees may be inaccurate. Google has not performed a legal analysis and makes no representation or warranty as to the accuracy of the list.)
Hangzhou Tpson Technology Co ltd
Original Assignee
Hangzhou Tpson Technology Co ltd
Priority date (The priority date is an assumption and is not a legal conclusion. Google has not performed a legal analysis and makes no representation as to the accuracy of the date listed.)
Filing date
Publication date
Application filed by Hangzhou Tpson Technology Co ltdfiledCriticalHangzhou Tpson Technology Co ltd
Priority to CN202011636156.0ApriorityCriticalpatent/CN112735238A/en
Publication of CN112735238ApublicationCriticalpatent/CN112735238A/en
Pendinglegal-statusCriticalCurrent

Links

Images

Classifications

Landscapes

Abstract

The invention relates to a multifunctional electric fire early warning demonstration box, wherein an electric fire monitoring detector is arranged in the demonstration box, and an arc fault simulation demonstration unit, an overcurrent alarm demonstration unit, a residual current alarm demonstration unit and a high-temperature alarm demonstration unit are arranged in cooperation with the electric fire monitoring detector; the arc fault simulation demonstration unit, the overcurrent alarm demonstration unit and the residual current alarm demonstration unit are arranged in a matched mode through the circuit breaker, the live wire and the zero line, and the control switch is arranged between the circuit breaker and the electrical fire monitoring detector in a matched mode. The demonstration box overcomes the defect that the demonstration box can only be used for single demonstration, is convenient to operate, safe and practical, is suitable for non-professionals to carry out power utilization propaganda and science popularization, can respectively demonstrate the conditions of fault electric arc, illegal power utilization, electric leakage and overhigh temperature of a circuit in actual power utilization, is not interfered with one another among demonstration boxes, is simple and safe to operate, can finish demonstration only by selecting different power utilization equipment without professional operation, and realizes science popularization of power utilization safety education.

Description

Multifunctional electric fire early warning demonstration box
Technical Field
The present invention relates to educational or demonstration appliances; a tool for teaching or communicating with the blind, deaf or dumb; a model; an planetarium; a globe; a map; the technical field of charts, in particular to a multifunctional electric fire early warning demonstration box.
Background
Electrical fires generally refer to fires caused by the faulty release of thermal energy from electrical lines, consumers, appliances and power distribution equipment, such as high temperatures, arcs, sparks and non-faulty release of energy, such as hot surfaces of electrical heating appliances, ignition of bodies or other combustible materials under burning conditions, and also include fires caused by lightning and static electricity.
At present, the electric fire accidents are continuously high and show a trend of increasing year by year.
The reasons for the occurrence of an electrical fire include:
1. equipment lines are aged due to non-overhaul all the year round, and fault arcs are generated;
2. illegal electricity utilization, and private use of electrical equipment;
3. the device circuit has the conditions of electric leakage and the like;
4. an electrical fire caused by an excessively high line temperature.
For the power consumption of science popularization standard, electric fire early warning demonstration boxes in various forms appear in the market, however, the electric fire early warning demonstration boxes only have single functions generally, and need professionals to demonstrate, and the use of the electric fire early warning demonstration boxes is not safe when the electric fire early warning demonstration boxes are complicated to operate.
Disclosure of Invention
The invention solves the problems in the prior art and provides an optimized multifunctional electric fire early warning demonstration box.
The technical scheme adopted by the invention is that an electric fire monitoring detector is arranged in the demonstration box, and an arc fault simulation demonstration unit, an overcurrent alarm demonstration unit, a residual current alarm demonstration unit and a high-temperature alarm demonstration unit are arranged in cooperation with the electric fire monitoring detector;
the arc fault simulation demonstration unit, the overcurrent alarm demonstration unit and the residual current alarm demonstration unit are arranged in a matching way with the live wire and the zero line through the circuit breaker; and a control switch is arranged between the circuit breaker and the electrical fire monitoring detector in a matching way.
Preferably, the live wire is split into first live wire and second live wire when the access circuit breaker, is controlled by the different terminals of circuit breaker.
Preferably, the electrical fire monitoring detector is arranged in cooperation with the first live wire through a current transformer.
Preferably, the arc fault simulation demonstration unit comprises a socket which is matched with a first live wire and a zero wire, and an adjustable arc generating device is arranged between the socket and the live wire;
the socket is matched with the plug-in and plug-out device to be provided with electric equipment.
Preferably, the adjustable arc generating means is connected to a first hot line.
Preferably, the overcurrent alarm demonstration unit comprises a socket matched with a first live wire and a zero wire, the socket is matched with a pluggable electric equipment, and the working current of the electric equipment is adjustable.
Preferably, the electrical fire monitoring detector is matched with a second live wire and a zero wire through a residual current transformer; the residual current alarm demonstration unit comprises a socket matched with a second live wire and a zero line, the socket is matched with a pluggable electric device, and the electric device is in a leakage state.
Preferably, the electrical fire monitoring detector is matched with the second live wire through a residual current transformer; the residual current alarm demonstration unit comprises a socket matched with a second live wire and a zero line, and the socket is matched with a pluggable electric device.
Preferably, a double-end switch is arranged between the first live wire and the second live wire, wherein one end of the double-end switch is directly matched and connected with the socket, and the other end of the double-end switch is matched and connected with the socket through an adjustable electric arc generating device.
Preferably, the high temperature alarm demonstration unit comprises a temperature sensor arranged in cooperation with the electrical fire monitoring detector.
The invention provides an optimized multifunctional electric fire early warning demonstration box, wherein an electric fire monitoring detector is arranged in the demonstration box, and an arc fault simulation demonstration unit, an overcurrent alarm demonstration unit, a residual current alarm demonstration unit and a high-temperature alarm demonstration unit are arranged in cooperation with the electric fire monitoring detector; the arc fault simulation demonstration unit, the overcurrent alarm demonstration unit and the residual current alarm demonstration unit are arranged in a matched mode through the circuit breaker, the live wire and the zero line, and the control switch is arranged between the circuit breaker and the electrical fire monitoring detector in a matched mode.
The demonstration box overcomes the defect that the demonstration box can only be used for single demonstration, is convenient to operate, safe and practical, is suitable for non-professionals to carry out power utilization propaganda and science popularization, can respectively demonstrate the conditions of fault electric arc, illegal power utilization, electric leakage and overhigh temperature of a circuit in actual power utilization, does not interfere with each other among demonstration, is simple and safe to operate, can finish the demonstration only by selecting different power utilization equipment without the operation of professionals, and realizes the science popularization of power utilization safety education.
Drawings
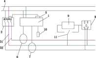
FIG. 1 is a schematic structural diagram of a first embodiment of the present invention
Fig. 2 is a schematic structural diagram of a second embodiment of the present invention.
Detailed Description
The present invention is described in further detail with reference to the following examples, but the scope of the present invention is not limited thereto.
The invention relates to a multifunctional electric fire early warning demonstration box, wherein an electricfire monitoring detector 1 is arranged in the demonstration box, and an arc fault simulation demonstration unit, an overcurrent alarm demonstration unit, a residual current alarm demonstration unit and a high-temperature alarm demonstration unit are arranged in cooperation with the electricfire monitoring detector 1;
the arc fault simulation demonstration unit, the overcurrent alarm demonstration unit and the residual current alarm demonstration unit are arranged in a matching way with the live wire and the zero wire 4 through thecircuit breaker 2; and a control switch 5 is arranged between thecircuit breaker 2 and the electricalfire monitoring detector 1 in a matching way.
The live wire is split into firstlive wire 31 and secondlive wire 32 when insertingcircuit breaker 2, is controlled by the different terminals ofcircuit breaker 2.
In the invention, the electricalfire monitoring detector 1 is used for monitoring electrical faults, and when an alarm occurs, the electricalfire monitoring detector 1 controls thecircuit breaker 2 through the control switch 5 to break a related circuit, thereby protecting electric equipment.
In the invention, in order to facilitate the arrangement of the early warning demonstration box, live wires are connected into thecircuit breaker 2 in the form of a firstlive wire 31 and a secondlive wire 32, wherein one live wire is matched with the current transformer 6, and the other live wire is matched with the residualcurrent transformer 7.
The electricalfire monitoring detector 1 is arranged in cooperation with a firstlive wire 31 through a current transformer 6.
The arc fault simulation demonstration unit comprises a socket 8 which is matched with a firstlive wire 31 and a zero wire 4, and an adjustable arc generating device 9 is arranged between the socket 8 and the live wire;
the socket 8 is matched to be provided with electric equipment in a pluggable mode.
The adjustable arc generating means 9 is connected to a firstlive line 31.
The overcurrent alarm demonstration unit comprises a socket 8 matched with a firstlive wire 31 and a zero wire 4, the socket 8 can be plugged and pulled to be provided with electric equipment, and the working current of the electric equipment is adjustable.
The electricalfire monitoring detector 1 is matched with a secondlive wire 32 and a zero wire 4 through a residualcurrent transformer 7; the residual current warning demonstration unit comprises a socket 8 matched with a secondlive wire 32 and a zero wire 4, the socket 8 can be plugged and pulled to be provided with electric equipment, and the electric equipment is in a leakage state.
The electricalfire monitoring detector 1 is matched with a secondlive wire 32 through aresidual current transformer 7; the residual current alarm demonstration unit comprises a socket 8 matched with a secondlive wire 32 and a zero wire 4, and the socket 8 is matched with pluggable electric equipment.
The high temperature alarm demonstration unit comprises atemperature sensor 10 arranged in cooperation with the electricalfire monitoring detector 1.
In the present invention, the control switch 5 is typically a relay.
In the invention, the working principle of the arc fault simulation demonstration unit is that KL1 and KN of the switches corresponding to the firstlive wire 31 and the zero wire 4 in thecircuit breaker 2 are closed, KL2 of the switch corresponding to the secondlive wire 32 is disconnected, and after the electric equipment is connected into the socket 8, the switch is connected with the adjustable arc generating device 9 and then is connected to the firstlive wire 31; and (3) turning on the electric equipment, manually rotating the adjustable arc generating device 9 to generate an arc, alarming after the electricfire monitoring detector 1 detects an arc fault, and simultaneously controlling thebreaker 2 to be switched off through the relay.
In the invention, the overcurrent alarm demonstration unit has the working principle that KL1 and KN of switches corresponding to a firstlive wire 31 and a zero wire 4 in acircuit breaker 2 are closed, a KL2 of a switch corresponding to a secondlive wire 32 is disconnected, and the switch is directly connected with the firstlive wire 31 after electric equipment is connected into a socket 8; and (3) turning on the electric equipment, selecting a proper working gear by the electric equipment to enable the electric equipment to be in a working state, adjusting the working current of the electric equipment to be larger than the alarm threshold value of the electricfire monitoring detector 1, enabling the electricfire monitoring detector 1 to give out current alarm, and controlling thebreaker 2 to be switched off through the relay.
In the invention, the working principle of the residual current alarm demonstration unit is that switches KL2 and KN corresponding to the secondlive wire 32 and the zero wire 4 in thecircuit breaker 2 are closed, a switch KL1 corresponding to the firstlive wire 31 is disconnected, and the switch is directly connected with the secondlive wire 32 after the electric equipment is connected to the socket 8;
there are two embodiments in this case;
the first implementation mode comprises the following steps:
the electric equipment in the electric leakage state is turned on (simulated), the electric equipment selects a proper working gear to be in the working state, the electricfire monitoring detector 1 gives an alarm for residual current, and thecircuit breaker 2 is controlled to be turned off by the relay; in this case, the electricalfire monitoring detector 1 is matched with the secondlive wire 32 and the zero wire 4 through the residualcurrent transformer 7, which is a conventional electricity environment, but should be insulated during demonstration and control the access voltage;
the second embodiment:
the normal electric equipment is turned on, the electric equipment selects a proper working gear to enable the electric equipment to be in a working state, the electricfire monitoring detector 1 gives an alarm for residual current, and thecircuit breaker 2 is controlled to be switched off through the relay; in this case, the electricalfire monitoring detector 1 is arranged only in cooperation with the secondlive wire 32 via the residualcurrent transformer 7, which is an unconventional electricity environment, and only simulates the presence of residual current.
In the invention, the working principle of the high-temperature alarm demonstration unit is that a safe heat source is close to thetemperature sensor 10, when the temperature detected by thetemperature sensor 10 exceeds a threshold value, the electricfire monitoring detector 1 gives out high-temperature alarm, and thecircuit breaker 2 is controlled to be switched off through a relay.
A double-end switch 11 is arranged between the firstlive wire 31 and the secondlive wire 32, one end of the double-end switch is directly matched and connected with the socket 8, and the other end of the double-end switch is matched and connected with the socket 8 through an adjustable electric arc generating device 9.
In the invention, for convenience of demonstration, the double-end switch 11 is arranged between the firstlive wire 31 and the secondlive wire 32, one end of the double-end switch is sequentially connected with the adjustable arc generating device 9 and the socket 8, and the other end of the double-end switch is directly connected with the socket 8, so that the adjustment is convenient and safe.

Claims (10)

CN202011636156.0A2020-12-312020-12-31Multifunctional electric fire early warning demonstration boxPendingCN112735238A (en)

Priority Applications (1)

Application NumberPriority DateFiling DateTitle
CN202011636156.0ACN112735238A (en)2020-12-312020-12-31Multifunctional electric fire early warning demonstration box

Applications Claiming Priority (1)

Application NumberPriority DateFiling DateTitle
CN202011636156.0ACN112735238A (en)2020-12-312020-12-31Multifunctional electric fire early warning demonstration box

Publications (1)

Publication NumberPublication Date
CN112735238Atrue CN112735238A (en)2021-04-30

Family

ID=75608702

Family Applications (1)

Application NumberTitlePriority DateFiling Date
CN202011636156.0APendingCN112735238A (en)2020-12-312020-12-31Multifunctional electric fire early warning demonstration box

Country Status (1)

CountryLink
CN (1)CN112735238A (en)

Cited By (1)

* Cited by examiner, † Cited by third party
Publication numberPriority datePublication dateAssigneeTitle
CN114724442A (en)*2022-03-262022-07-08润建股份有限公司Combined type electric fire and safety electricity utilization monitoring system and demonstration method thereof

Citations (4)

* Cited by examiner, † Cited by third party
Publication numberPriority datePublication dateAssigneeTitle
CN204596224U (en)*2015-05-062015-08-26王萌Tryoff is shown in a kind of electrical fire simulation
CN206575138U (en)*2017-04-062017-10-20中国化学工程第十一建设有限公司A kind of Three phase four-wire system, which is powered, uses earth leakage protective device
CN107657878A (en)*2017-11-162018-02-02公安部四川消防研究所A kind of electrical fire is multiple and suppresses the demo platform of electric ignition source
CN207650958U (en)*2017-12-152018-07-24广州市韬宝科技有限公司The electric fire disaster warning for managing control application concentratedly based on Internet of Things controls host

Patent Citations (4)

* Cited by examiner, † Cited by third party
Publication numberPriority datePublication dateAssigneeTitle
CN204596224U (en)*2015-05-062015-08-26王萌Tryoff is shown in a kind of electrical fire simulation
CN206575138U (en)*2017-04-062017-10-20中国化学工程第十一建设有限公司A kind of Three phase four-wire system, which is powered, uses earth leakage protective device
CN107657878A (en)*2017-11-162018-02-02公安部四川消防研究所A kind of electrical fire is multiple and suppresses the demo platform of electric ignition source
CN207650958U (en)*2017-12-152018-07-24广州市韬宝科技有限公司The electric fire disaster warning for managing control application concentratedly based on Internet of Things controls host

Cited By (2)

* Cited by examiner, † Cited by third party
Publication numberPriority datePublication dateAssigneeTitle
CN114724442A (en)*2022-03-262022-07-08润建股份有限公司Combined type electric fire and safety electricity utilization monitoring system and demonstration method thereof
CN114724442B (en)*2022-03-262024-05-14润建股份有限公司Combined electrical fire and safety electricity consumption monitoring system and demonstration method thereof

Similar Documents

PublicationPublication DateTitle
CN107657878B (en)A kind of electrical fire is multiple and inhibits the demo platform of electrical ignition source
CN107833510B (en)110kV power transformation interval somatosensory practical training equipment and practical training method
CN111554160A (en)Electrical fire demonstration box and demonstration method thereof
CN109444610B (en)Electrical fire fault simulation and trace preparation device
JP2008191199A (en)Somesthetic type home electric facility simulator
CN112735238A (en)Multifunctional electric fire early warning demonstration box
CN218727751U (en)Fault arc simulation generating device for alternating current circuit
CN204596224U (en)Tryoff is shown in a kind of electrical fire simulation
CN103839473B (en)Electrical fire Scenario experiences device and control method thereof
CN205583299U (en)Switch socket and wiring board with circuit protect function
CN107644578B (en)A kind of charing path electric discharge fire risk apparatus for demonstrating
CN203773841U (en)Electrical fire situation experiencing apparatus
CN112735247A (en)Electric fire demonstration system supporting polymorphic switching
CN211456665U (en)Explosion-proof isolation protection device for electricity consumption
CN204614317U (en)Low-voltage circuit breaker teaching demonstration device
CN219872640U (en) An experimental platform for the causes and prevention of electrical fires
CN201508645U (en) Low-voltage comprehensive analog fault device
CN1034838C (en)Electric line firing source simulator
CN107767746B (en)A kind of conducting wire aggregation fever fire risk apparatus for demonstrating
CN206540944U (en)Multivoltage automatically supplies intelligence test load box
CN211956794U (en)Electric leakage fault simulation device
CN220553236U (en)Electrical fault prevention and control demonstration device
CN104953703B (en)A kind of dual power supply control cabinet for possessing anti-misoperation function
CN210155959U (en)Household circuit demonstration circuit board
CN209056099U (en)Line combined floodgate power transmission body-sensing device with ground

Legal Events

DateCodeTitleDescription
PB01Publication
PB01Publication
SE01Entry into force of request for substantive examination
SE01Entry into force of request for substantive examination
RJ01Rejection of invention patent application after publication
RJ01Rejection of invention patent application after publication

Application publication date:20210430


[8]ページ先頭

©2009-2025 Movatter.jp