








技术领域technical field
本申请涉及通信技术领域,尤其涉及一种信号处理电路、方法和电子设备。The present application relates to the field of communication technologies, and in particular, to a signal processing circuit, method and electronic device.
背景技术Background technique
随着时代的发展,用户对移动通信网络的通信速率、网络覆盖率、连接容量、网络时延等的要求越来越高,从而出现了新的移动通信技术,例如:第五代移动通信技术(5th-Generation,5G)。With the development of the times, users have higher and higher requirements for the communication rate, network coverage, connection capacity, network delay, etc. of mobile communication networks, so new mobile communication technologies have emerged, such as the fifth-generation mobile communication technology. (5th-Generation, 5G).
在相关技术中,电子设备上可以设置多个天线,并且基于探测参考信号(Soundingreference signal,SRS)进行天线轮发,例如:在1T4R天线结构中,电子设备支持一路发射(TX),这一路TX可以在4个天线上进行切换。此时,需要在射频前端增加4P4T(4刀4掷)切换开关、射频发射和接收模块等硬件结构,以实现SRS天线轮发功能,但是使得射频前端的硬件结构复杂。In the related art, multiple antennas can be set on an electronic device, and antenna transmission is performed based on a sounding reference signal (Sounding reference signal, SRS). Switching is possible on 4 antennas. At this time, it is necessary to add 4P4T (4-pole 4-throw) switch, RF transmitter and receiver modules and other hardware structures in the RF front-end to realize the SRS antenna rotation function, but the hardware structure of the RF front-end is complicated.
由此可知,相关技术中的具有SRS天线轮发功能的天线结构,增加了射频前端结构的复杂程度。It can be seen from this that the antenna structure with the SRS antenna rotation function in the related art increases the complexity of the radio frequency front-end structure.
发明内容SUMMARY OF THE INVENTION
本申请实施例提供一种信号处理电路、方法和电子设备,以解决相关技术中具有SRS天线轮发功能的天线结构,存在的射频前端的结构复杂的问题。Embodiments of the present application provide a signal processing circuit, method, and electronic device, so as to solve the problem of the complex structure of the radio frequency front end existing in the antenna structure with the SRS antenna rotation function in the related art.
为了解决上述技术问题,本申请实施例是这样实现的:In order to solve the above technical problems, the embodiments of the present application are implemented as follows:
第一方面,本申请实施例提供了一种信号处理电路,包括:射频收发器、第一开关组、N个移相组件和N个天线,所述N≥2;In a first aspect, an embodiment of the present application provides a signal processing circuit, including: a radio frequency transceiver, a first switch group, N phase-shifting components, and N antennas, where N≥2;
所述第一开关组包括第一端和N个第二端,所述射频收发器的信号发射端与所述第一开关组的第一端连接,所述第一开关组的N个第二端与N个所述移相组件的第一端一一对应连接,N个所述移相组件的第二端与N个所述天线一一对应连接;The first switch group includes a first end and N second ends, the signal transmitting end of the radio frequency transceiver is connected to the first end of the first switch group, and the N second ends of the first switch group are connected. The ends are connected to the first ends of the N phase-shifting components in a one-to-one correspondence, and the second ends of the N phase-shifting components are connected to the N of the antennas in a one-to-one correspondence;
其中,在所述第一开关组的第一端与目标第二端连通的情况下,所述射频收发器通过与所述目标第二端连通的第一目标天线发射射频信号,与所述目标第二端连接的第一目标移相组件用于调节所述第一目标天线的馈电信号的相位;Wherein, when the first end of the first switch group is connected to the second end of the target, the radio frequency transceiver transmits a radio frequency signal through the first target antenna communicated with the second end of the target, and communicates with the target The first target phase-shifting component connected to the second end is used to adjust the phase of the feed signal of the first target antenna;
所述第一开关组的N个第二端包括所述目标第二端,所述N个天线包括所述第一目标天线,所述N个移相组件包括所述第一目标移相组件。The N second ends of the first switch group include the target second ends, the N antennas include the first target antenna, and the N phase-shifting components include the first target phase-shifting component.
第二方面,本申请实施例还提供了一种移动电子设备,包括本申请实施例第一方面提供的所述信号处理电路。In a second aspect, the embodiments of the present application further provide a mobile electronic device, including the signal processing circuit provided in the first aspect of the embodiments of the present application.
第三方面,本申请实施例还提供了一种信号处理方法,应用于本申请实施例第二方面提供的所述电子设备,所述方法包括:In a third aspect, an embodiment of the present application further provides a signal processing method, which is applied to the electronic device provided in the second aspect of the embodiment of the present application, and the method includes:
获取信号传输模式;Get the signal transmission mode;
在获取到信号发射指令,且所述信号传输模式为SRS天线轮发模式的情况下,控制第一开关组将的信号发射端与N个天线依次连通;When the signal transmission instruction is acquired, and the signal transmission mode is the SRS antenna rotation mode, the first switch group is controlled to connect the signal transmission end with the N antennas in sequence;
其中,所述射频收发器通过与所述信号发射端连通的第一目标天线发射射频信号,与所述第一目标天线连通的第一目标移相组件用于调节所述第一目标天线的馈电信号的相位。The radio frequency transceiver transmits radio frequency signals through a first target antenna communicated with the signal transmitting end, and a first target phase shifting component communicated with the first target antenna is used to adjust the feed of the first target antenna. phase of electrical signals.
第四方面,本申请实施例提供了一种电子设备,该电子设备包括处理器、存储器及存储在所述存储器上并可在所述处理器上运行的程序或指令,所述程序或指令被所述处理器执行时实现如第三方面所述的方法的步骤。In a fourth aspect, an embodiment of the present application provides an electronic device, the electronic device includes a processor, a memory, and a program or instruction stored on the memory and executable on the processor, the program or instruction being The processor implements the steps of the method according to the third aspect when executed.
第五方面,本申请实施例提供了一种可读存储介质,所述可读存储介质上存储程序或指令,所述程序或指令被处理器执行时实现如第三方面所述的方法的步骤。In a fifth aspect, an embodiment of the present application provides a readable storage medium, where a program or an instruction is stored on the readable storage medium, and when the program or instruction is executed by a processor, the steps of the method according to the third aspect are implemented .
第六方面,本申请实施例提供了一种芯片,所述芯片包括处理器和通信接口,所述通信接口和所述处理器耦合,所述处理器用于运行程序或指令,实现如第三方面所述的方法。In a sixth aspect, an embodiment of the present application provides a chip, the chip includes a processor and a communication interface, the communication interface is coupled to the processor, and the processor is configured to run a program or an instruction, and implement the third aspect the method described.
在本申请实施例提供的信号处理电路包括:射频收发器、第一开关组、N个移相组件和N个天线,且所述射频收发器的信号发射端与所述第一开关组的第一端连接,所述第一开关组的N个第二端与N个所述移相组件的第一端一一对应连接,N个所述移相组件的第二端与N个所述天线一一对应连接。这样,能够通过第一开关组将射频收发器的信号发射端与N个天线中的每一个天线依次连通,从而实现天线轮发功能,本申请实施例提供的信号处理电路的结构简单。The signal processing circuit provided in the embodiment of the present application includes: a radio frequency transceiver, a first switch group, N phase-shifting components, and N antennas, and the signal transmitting end of the radio frequency transceiver is connected to the first switch group of the first switch group. One end is connected, the N second ends of the first switch group are connected to the first ends of the N phase-shifting components in a one-to-one correspondence, and the second ends of the N phase-shifting components are connected to the N antennas One-to-one connection. In this way, the signal transmitting end of the radio frequency transceiver can be sequentially connected with each of the N antennas through the first switch group, thereby realizing the antenna rotation function. The signal processing circuit provided by the embodiment of the present application has a simple structure.
附图说明Description of drawings
为了更清楚地说明本申请实施例的技术方案,下面将对实施例或现有技术描述中所需要使用的附图作简单地介绍,显而易见地,下面描述中的附图仅仅是本申请的一些实施例,对于本领域普通技术人员来讲,在不付出创造性劳动性的前提下,还可以根据这些附图获得其他的附图。In order to illustrate the technical solutions of the embodiments of the present application more clearly, the following briefly introduces the drawings that need to be used in the description of the embodiments or the prior art. Obviously, the drawings in the following description are only some of the drawings in the present application. In the embodiments, for those of ordinary skill in the art, other drawings can also be obtained according to these drawings without creative labor.
图1是本申请实施例提供的第一种信号处理电路的结构图;1 is a structural diagram of a first signal processing circuit provided by an embodiment of the present application;
图2是本申请实施例提供的第二种信号处理电路的结构图;2 is a structural diagram of a second signal processing circuit provided by an embodiment of the present application;
图3是本申请实施例提供的第三种信号处理电路的结构图;3 is a structural diagram of a third signal processing circuit provided by an embodiment of the present application;
图4是本申请实施例提供的第三种信号处理电路中移相组件的电路图;4 is a circuit diagram of a phase-shifting component in a third signal processing circuit provided by an embodiment of the present application;
图5是本申请实施例提供的信号处理电路的应用场景图之一;FIG. 5 is one of the application scenario diagrams of the signal processing circuit provided by the embodiment of the present application;
图6是本申请实施例提供的信号处理电路的应用场景图之二;FIG. 6 is the second application scenario diagram of the signal processing circuit provided by the embodiment of the present application;
图7是本申请实施例提供的信号处理方法的流程图;7 is a flowchart of a signal processing method provided by an embodiment of the present application;
图8是本申请实施例提供的一种电子设备的结构图;8 is a structural diagram of an electronic device provided by an embodiment of the present application;
图9是本申请实施例提供的另一种电子设备的结构图。FIG. 9 is a structural diagram of another electronic device provided by an embodiment of the present application.
具体实施方式Detailed ways
下面将结合本申请实施例中的附图,对本申请实施例中的技术方案进行清楚、完整地描述,显然,所描述的实施例是本申请一部分实施例,而不是全部的实施例。基于本申请中的实施例,本领域普通技术人员在没有作出创造性劳动前提下所获得的所有其他实施例,都属于本申请保护的范围。The technical solutions in the embodiments of the present application will be clearly and completely described below with reference to the accompanying drawings in the embodiments of the present application. Obviously, the described embodiments are part of the embodiments of the present application, not all of the embodiments. Based on the embodiments in the present application, all other embodiments obtained by those of ordinary skill in the art without creative work fall within the protection scope of the present application.
本申请的说明书和权利要求书中的术语“第一”、“第二”等是用于区别类似的对象,而不用于描述特定的顺序或先后次序。应该理解这样使用的数据在适当情况下可以互换,以便本申请的实施例能够以除了在这里图示或描述的那些以外的顺序实施,且“第一”、“第二”等所区分的对象通常为一类,并不限定对象的个数,例如第一对象可以是一个,也可以是多个。此外,说明书以及权利要求中“和/或”表示所连接对象的至少其中之一,字符“/”,一般表示前后关联对象是一种“或”的关系。The terms "first", "second" and the like in the description and claims of the present application are used to distinguish similar objects, and are not used to describe a specific order or sequence. It is to be understood that the data so used are interchangeable under appropriate circumstances so that the embodiments of the present application can be practiced in sequences other than those illustrated or described herein, and distinguish between "first", "second", etc. The objects are usually of one type, and the number of objects is not limited. For example, the first object may be one or more than one. In addition, "and/or" in the description and claims indicates at least one of the connected objects, and the character "/" generally indicates that the associated objects are in an "or" relationship.
下面结合附图,通过具体的实施例及其应用场景对本申请实施例提供的信号处理电路、方法和电子设备进行详细地说明。The signal processing circuit, method, and electronic device provided by the embodiments of the present application will be described in detail below through specific embodiments and application scenarios with reference to the accompanying drawings.
本申请实施例提供的信号处理电路能够通过第一开关组将射频收发器的信号发射端与N个天线中的每一个天线依次连通,从而实现SRS天线轮发功能。The signal processing circuit provided by the embodiment of the present application can sequentially connect the signal transmitting end of the radio frequency transceiver with each of the N antennas through the first switch group, thereby realizing the SRS antenna rotation function.
另外,本申请实施例提供的信号处理电路还能够通过第一开关组将射频收发器的信号发射端与N个天线均连通,并通过移相组件调节其对应连接的天线的馈电信号的相位,实现阻抗变换一调节每一个天线的馈入信号的相位,进而实现波束赋形功能。In addition, the signal processing circuit provided by the embodiment of the present application can also connect the signal transmitting end of the radio frequency transceiver with the N antennas through the first switch group, and adjust the phase of the feed signal of the correspondingly connected antenna through the phase shifting component , realize impedance transformation - adjust the phase of the feed signal of each antenna, and then realize the beamforming function.
需要说明的是,本申请实施例提供的信号处理电路能够应用于4G通信网络或者5G通信网络,以及今后可能出现的6G网络等,在此不再赘述。It should be noted that the signal processing circuit provided in the embodiment of the present application can be applied to a 4G communication network or a 5G communication network, as well as a 6G network that may appear in the future, and the like, which is not repeated here.
且在本申请实施例应用于5G通信网络的情况下,该5G通信网络的组网模式可以包括:独立组网模式(Standalone,SA)和非独立组网模式(Non-Standalone,NSA)中的至少一个。And when the embodiments of the present application are applied to a 5G communication network, the networking mode of the 5G communication network may include: a standalone networking mode (Standalone, SA) and a non-standalone networking mode (Non-Standalone, NSA). at least one.
例如:在应用于NSA模式下的N41频段时,上述射频收发器的信号发射端为新空口(new redio,NR)发射端,且还可以在信号处理电路中增加第一天线,且第一天线与射频收发器的长期演进(Long Term Evolution,LTE)接收端和LTE发射端连接,其结构与现有技术中的LTE信号收发电路的结构相同,在此不再赘述。For example: when applied to the N41 frequency band in the NSA mode, the signal transmitter of the above-mentioned radio frequency transceiver is a new radio (NR) transmitter, and a first antenna can also be added to the signal processing circuit, and the first antenna It is connected to the long term evolution (Long Term Evolution, LTE) receiving end and the LTE transmitting end of the radio frequency transceiver, and its structure is the same as that of the LTE signal transceiver circuit in the prior art, and details are not repeated here.
这样,使得包含本申请实施例提供的信号处理电路能够支持双链接(E-UTRA-NRDual Connectivity,ENDC)组合(即支持长期演进(Long Term Evolution,LTE)和新空口(new redio,NR)的双链接)。In this way, the signal processing circuit provided by the embodiments of the present application can support dual link (E-UTRA-NRDual Connectivity, ENDC) combination (ie, support long term evolution (Long Term Evolution, LTE) and new radio interface (new redio, NR) double link).
实施例一Example 1
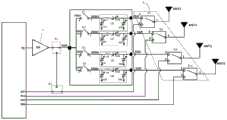
请参见图1,图1是本申请实施例提供的一种信号处理电路的结构图,如图1所示,信号处理电路100包括:射频收发器1、第一开关组2、N个移相组件3和N个天线4,所述N≥2。Please refer to FIG. 1. FIG. 1 is a structural diagram of a signal processing circuit provided by an embodiment of the present application. As shown in FIG. 1, the signal processing circuit 100 includes: a
在具体实施中,上述N的数量可以等于2、3、4等任意大于或者等于2的数量,为便于说明,本实施例中以上述N等于2为例进行举例说明,在此并不限定N的其他取值。In the specific implementation, the number of the above N can be equal to 2, 3, 4, etc. any number greater than or equal to 2. For the convenience of description, in this embodiment, the above N is equal to 2 as an example for illustration, and N is not limited here. other values.
在N等于2的情况下,第一开关组2可以包括2个第一开关(即K1开关和K2开关),该第一开关可以是SPST(单刀单掷)开关,且射频收发器1的信号发射端TX分别与K1开关的第一端和K2开关的第一端连通,K1开关的第二端与一个移相组件3的第一端连接,K2开关的第二端与另一个移相组件3的第一端连接,2个移相组件3的第二端与2个天线4一一对应连接;即K1开关、一个移相组件3以及一个天线4串联;K2开关、另一个移相组件3以及另一个天线4串联。In the case where N is equal to 2, the
在工作中,K1开关的控制端和K2开关的控制端可以与射频收发器1连接,或者与具有本申请实施例提供的信号处理电路100的电子设备内的处理器连接,以在发射信号时控制K1开关和K2开关中的至少一个连通。In operation, the control end of the K1 switch and the control end of the K2 switch may be connected to the
具体的,在进行SRS天线轮发的过程中,控制K1开关和K2开关依次闭合,以分别获取两个天线的参考信号,并将通信质量较好的一个天线与射频收发器1的TX端连通,以在该天线上发射射频信号,以提升2个天线的射频发射性能。Specifically, in the process of SRS antenna transmission, the K1 switch and the K2 switch are controlled to be closed in turn to obtain the reference signals of the two antennas respectively, and the antenna with better communication quality is connected to the TX end of the
另外,在进行波束赋形的过程中,控制K1开关和K2开关均闭合,以使射频收发器1通过2个天线同时发送射频信号,且2个移相组件能够调节2个天线的方向性,以提升2个天线的射频发射性能。In addition, in the process of beamforming, both the K1 switch and the K2 switch are controlled to be closed, so that the
当然,还可以执行常规的射频发射功能,其中,K1开关和K2开关中的任一个闭合,另一个断开,这样,可以使射频收发器1通过任一个天线4发射射频信号。Of course, a conventional radio frequency transmission function can also be performed, wherein any one of the K1 switch and the K2 switch is closed, and the other is open, so that the
实施例二
请参阅图2,本实施例提供的信号处理电路200与图1所示信号处理电路100的不同之处在于:如图2所示,射频收发器1还包括第一信号接收端RX1,信号处理电路200还包括第二开关组5;Referring to FIG. 2 , the
第二开关组5与第一信号接收端RX1、信号发射端TX以及第一开关组2的第一端分别连接;The second switch group 5 is respectively connected to the first signal receiving end RX1, the signal transmitting end TX and the first end of the
其中,第二开关组5用于将第一开关组2的第一端与第一信号接收端RX1连通,或者将第一开关组2的第一端与信号发射端TX连通。The second switch group 5 is used for connecting the first end of the
如图2所示实施例中,上述第二开关组5包括2个第二开关(即K5开关和K6开关),该第二开关可以是SPDT(单刀双掷)开关。In the embodiment shown in FIG. 2 , the second switch group 5 includes two second switches (ie, the K5 switch and the K6 switch), and the second switches may be SPDT (single pole double throw) switches.
具体的,K5开关的第一端与第一开关组2的第一端连接,K5开关的第二端与信号发射端TX连接,K5开关的第三端与K6开关的第三端连接,且K6开关的第一端与第一信号接收端RX1连接,K6开关的第二端与任一天线4连接。Specifically, the first end of the K5 switch is connected to the first end of the
本实施例中,在K5开关将信号发射端TX与第一开关组2的第一端连通时,信号处理电路200的发射通路与信号处理电路100的发射通路结构相同,且具有相同的工作原理,在此不再赘述。In this embodiment, when the K5 switch connects the signal transmission terminal TX with the first terminal of the
另外,在K5开关将第一开关组2的第一端与K6开关的第三端连通,且K6开关将第一信号接收端RX1与与K6开关的第三端连通时,第一信号接收端RX1能够通过第一开关组2与不同的天线4连通,或者同时与2个天线4连通,此时移相组件3能够调节2个天线4的发射信号的射频方向,以实现信号接收过程中的波束赋形功能,该实现信号接收过程中的波束赋形功能的原理与如图1所示信号处理电路100实施例中在信号发射过程中的波束赋形的远离相同,在此不再赘述。In addition, when the K5 switch connects the first end of the
需要说明的是,在具体实施中,还可以控制K5开关、K6开关第一开关组2以将第一信号接收端RX1和信号发射端TX与2个天线4一一对应连接。具体的,K5开关连通信号发射端TX和第一开关组2的第一端,第一开关组2的第一端与K1开关或者K2开关的第二端连通,以实现将信号发射端TX与第一目标天线连通,另外,K6开关将第一信号接收端RX1与第二目标天线连通,第一目标天线和第二目标天线为2个天线4中互不相同的天线。It should be noted that, in specific implementation, the K5 switch and the K6 switch can also be controlled to switch the
当然,在具体实施中,上述第二开关组5还可以是DPDT(双刀双掷)开关,以使DPDT开关的两个第一端分别与信号发射端TX和第一信号接收端RX1一一对应连接,并使DPDT开关的两个第二端分别与第一开关组2的第一端和一个天线一一对应连接。这样,通过控制DPDT开关的第一端与第二端的不同连接状态,同样可以实现通过移相组件3对信号发射端TX输出的发射信号和第一信号接收端RX1输入的接收信号进行相位调节。Of course, in a specific implementation, the above-mentioned second switch group 5 may also be a DPDT (double-pole, double-throw) switch, so that the two first ends of the DPDT switch are respectively connected with the signal transmitting end TX and the first signal receiving end RX1. The two second ends of the DPDT switch are respectively connected to the first end of the
本实施方式中,射频收发器1设置有信号发射端TX和第一信号接收端RX1,且能够通过本申请实施例提供的信号处理电路200实现信号发射过程中的波束赋形和信号接收过程中的波束赋形。In this embodiment, the
实施例三
请参阅图3,是本申请实施例提供的信号处理电路300的电路图,如图3所示,信号处理电路300与如图2所示信号处理电路200的的不同之处在与:射频收发器还包括(N-1)个第二信号接收端,信号处理电路300还包括第三开关组6。Please refer to FIG. 3 , which is a circuit diagram of a signal processing circuit 300 provided by an embodiment of the present application. As shown in FIG. 3 , the difference between the signal processing circuit 300 and the
为便于说明,本实施例中以N等于4为例进行举例说明。For convenience of description, in this embodiment, N is equal to 4 as an example for illustration.
如图3所示,(N-1)个第二信号接收端分别为:RX2端、RX3端和RX4端。As shown in FIG. 3 , the (N−1) second signal receiving ends are respectively: RX2 end, RX3 end and RX4 end.
第二开关组5包括:第一SPDT开关(即K5开关)和第二SPDT开关(即K6开关)。The second switch group 5 includes: a first SPDT switch (ie, K5 switch) and a second SPDT switch (ie, K6 switch).
且第三开关组6包括4个第三SPDT开关,其分别为:K7开关、K8开关、K9开关和K10开关。And the
N个天线4分别为:ANT1、ANT2、ANT3和ANT4。The N antennas 4 are respectively: ANT1, ANT2, ANT3 and ANT4.
N个移相组件3分别为:Q1组件、Q2组件、Q3组件和Q4组件。The N phase-shifting
需要说明的是,在其他实施例中,上述N还可以等于2、3或者5等任一其他大于2的数量,在此不作具体限定。It should be noted that, in other embodiments, the above N may also be equal to any other quantity greater than 2, such as 2, 3, or 5, which is not specifically limited herein.
本实施例中,第三开关组6与ANT1、ANT2、ANT3、ANT4、第一开关组2的N个第二端、RX1端、RX2端、RX3端和RX4端分别连接;In this embodiment, the
其中,在第一工作状态下,所述第三开关组6用于将ANT1、ANT2、ANT3和ANT4分别与RX1端、RX2端、RX3端和RX4端一一对应连通。Wherein, in the first working state, the
具体的,K7开关、K8开关、K9开关和K10开关为DPDT开关,且K7开关的第一端与ANT1连接,K7开关的第二端与Q1组件的第二端连接,K7开关的第三端通过K6开关与RX1端连接;K8开关的第一端与ANT2连接,K8开关的第二端与Q2组件的第二端连接,K8开关的第三端与RX2端连接;K9开关的第一端与ANT3连接,K9开关的第二端与Q3组件的第二端连接,K9开关的第三端与RX3端连接;K10开关的第一端与ANT4连接,K10开关的第二端与Q4组件的第二端连接,K10开关的第三端与RX4端连接。Specifically, the K7 switch, the K8 switch, the K9 switch and the K10 switch are DPDT switches, and the first end of the K7 switch is connected to ANT1, the second end of the K7 switch is connected to the second end of the Q1 component, and the third end of the K7 switch The K6 switch is connected to the RX1 end; the first end of the K8 switch is connected to ANT2, the second end of the K8 switch is connected to the second end of the Q2 component, the third end of the K8 switch is connected to the RX2 end; the first end of the K9 switch is connected Connect to ANT3, the second end of the K9 switch is connected to the second end of the Q3 component, the third end of the K9 switch is connected to the RX3 end; the first end of the K10 switch is connected to ANT4, and the second end of the K10 switch is connected to the Q4 component. The second terminal is connected, and the third terminal of the K10 switch is connected to the RX4 terminal.
这样,在第一工作状态下,K7开关将ANT1与K6开关的第一端导通,K6开关将其第一端与RX1端导通;K8开关将ANT2与RX2端导通;K9开关将ANT3与RX3端导通;K10开关将ANT4与RX4端导通。In this way, in the first working state, the K7 switch conducts the first end of the ANT1 and K6 switches, the K6 switch conducts the first end and the RX1 end; the K8 switch conducts the ANT2 and RX2 ends; the K9 switch conducts the ANT3 Conducted with the RX3 terminal; K10 switch conducts the ANT4 and RX4 terminals.
其中,在第一工作状态下,能够实现4路接收射频信号。Among them, in the first working state, four channels of radio frequency signals can be received.
在第二工作状态下,所述第三开关组6用于将ANT1、ANT2、ANT3和ANT4分别与RX1端、RX2端、RX3端和RX4端断开,并将ANT1、ANT2、ANT3和ANT4分别通过Q1组件、Q2组件、Q3组件和Q4组件与RX1端连接。In the second working state, the
具体的,K6开关将RX1端与K5开关的第三端连接,K5开关将K6开关的第三端与K1开关的第一端、K2开关的第一端、K3开关的第一端以及K4开关的第一端分别导通;K1开关、K2开关、K3开关和K4开关均闭合;K7开关将ANT1与Q1组件的第二端导通;K8开关将ANT2与Q2组件的第二端导通;K9开关将ANT3与Q3组件的第二端导通;K10开关将ANT4与Q4组件的第二端导通。Specifically, the K6 switch connects the RX1 end to the third end of the K5 switch, and the K5 switch connects the third end of the K6 switch to the first end of the K1 switch, the first end of the K2 switch, the first end of the K3 switch, and the K4 switch. The first ends of the ANT1 and Q1 components are turned on respectively; the K1 switch, the K2 switch, the K3 switch and the K4 switch are all closed; the K7 switch conducts the second end of the ANT1 and Q1 components; the K8 switch conducts the second end of the ANT2 and Q2 components; The K9 switch conducts the second end of the ANT3 and Q3 components; the K10 switch conducts the second end of the ANT4 and the Q4 component.
在第二工作状态下,射频收发器1的RX1端与4个天线均连通,此时,Q1组件、Q2组件、Q3组件和Q4组件用于将4个天线的射频方向调整为第一方向。In the second working state, the RX1 end of the
在具体实施中,上述第一方向可以是:与具有本申请实施提供的信号处理电路300的电子设备和基站等网络侧设备之间的相对位置匹配的方向,这样,能够提升该电子设备对网络侧设备接收射频信号时的通信质量。In a specific implementation, the above-mentioned first direction may be a direction that matches the relative position between an electronic device having the signal processing circuit 300 provided by the implementation of the present application and a network-side device such as a base station. Communication quality when the side device receives the RF signal.
在第三工作状态下,第三开关组6用于将ANT1、ANT2、ANT3和ANT4分别与RX1端、RX2端、RX3端和RX4端断开,并将ANT1、ANT2、ANT3和ANT4分别通过Q1组件、Q2组件、Q3组件和Q4组件与TX端连接。In the third working state, the
具体的,K7开关将ANT1与Q1组件的第二端导通;K8开关将ANT2与Q2组件的第二端导通;K9开关将ANT3与Q3组件的第二端导通;K10开关将ANT4与Q4组件的第二端导通;K1开关、K2开关、K3开关和K4开关均闭合,K5开关将K1开关的第一端、K2开关的第一端、K3开关的第一端和K4开关的第一端均与TX端导通。Specifically, the K7 switch conducts the second ends of the ANT1 and Q1 components; the K8 switch conducts the second ends of the ANT2 and Q2 components; the K9 switch conducts the second ends of the ANT3 and Q3 components; the K10 switch conducts the ANT4 and the Q3 components. The second terminal of the Q4 component is turned on; the K1 switch, the K2 switch, the K3 switch and the K4 switch are all closed, and the K5 switch connects the first terminal of the K1 switch, the first terminal of the K2 switch, the first terminal of the K3 switch and the K4 switch. The first terminals are both connected to the TX terminal.
在第三工作状态下,射频收发器1的TX端与4个天线均连通,此时,Q1组件、Q2组件、Q3组件和Q4组件用于将4个天线的射频方向调整为第二方向。In the third working state, the TX end of the
在具体实施中,上述第二方向可以是:与具有本申请实施提供的信号处理电路300的电子设备和基站等网络侧设备之间的相对位置匹配的方向,这样,能够提升该电子设备对网络侧设备发射射频信号时的通信质量。In a specific implementation, the above-mentioned second direction may be a direction that matches the relative position between an electronic device having the signal processing circuit 300 provided by the implementation of the present application and a network-side device such as a base station. Communication quality when the side device transmits radio frequency signals.
在具体实施中,每一个移相组件3中可以包括可调电容,以改变可调电容的电容值时,能够改变经其传输的馈电信号的相位,从而实现调节多个天线的方向性。In a specific implementation, each phase-shifting
另外,在具体实施中,上述移相组件3还可以通过改变可调电容的电容值以改变信号传输通路的阻抗值,例如:如图3中所示,K1开关与TX端之间的射频通路的阻抗可以是200Ω(欧姆),经过Q1组件的移相作用后,可以将射频发射通路的阻抗调整为50Ω(即K7开关与TX端支架内的射频通路的阻抗为50Ω),即实现了降低射频通路的阻抗的作用,能够降低射频通路的损耗。In addition, in the specific implementation, the above-mentioned
下面以Q1组件为例,对移相组件3的具体结构和工作原理作进行举例说明:The following takes the Q1 component as an example to illustrate the specific structure and working principle of the phase-shifting component 3:
可选的,如图4所示,Q1组件包括:电感元件L1、第一可调电容C12、第二可调电容C11和第三可调电容C13,电感元件L1的第一端为Q1组件的第一端,第一可调电容C12的第一端为Q1组件的第二端,电感元件L1的第二端与第一可调电容C12的第二端连接,第二可调电容C11连接于电感元件L1的第一端与接地端之间,第三可调电容C13连接于第一可调电容C12的第一端与接地端之间。Optionally, as shown in FIG. 4 , the Q1 component includes: an inductive element L1, a first adjustable capacitor C12, a second adjustable capacitor C11 and a third adjustable capacitor C13, and the first end of the inductive element L1 is the first end of the Q1 component. The first end, the first end of the first adjustable capacitor C12 is the second end of the Q1 component, the second end of the inductance element L1 is connected to the second end of the first adjustable capacitor C12, and the second adjustable capacitor C11 is connected to Between the first end of the inductance element L1 and the ground end, the third adjustable capacitor C13 is connected between the first end of the first adjustable capacitor C12 and the ground end.
在具体实施中,可以通过第一可调电容C12、第二可调电容C11和第三可调电容C13处于不同的电容值时,实现不同的阻抗变换效果。In a specific implementation, different impedance transformation effects can be achieved when the first adjustable capacitor C12 , the second adjustable capacitor C11 and the third adjustable capacitor C13 are at different capacitance values.
具体的,电感元件L1可以是固定电感值的电感元件,且在确定射频通路当前阻抗和目标阻抗后,第一可调电容C12、第二可调电容C11和第三可调电容C13可以根据电感元件L1的电感值而进行调节,以实现将射频通路的当前阻抗变换为目标阻抗。Specifically, the inductance element L1 may be an inductance element with a fixed inductance value, and after the current impedance and target impedance of the radio frequency path are determined, the first adjustable capacitor C12, the second adjustable capacitor C11 and the third adjustable capacitor C13 can be adjusted according to the inductance The inductance value of the element L1 is adjusted to realize the transformation of the current impedance of the radio frequency path into the target impedance.
在工作中,通过调节第一可调电容C12、第二可调电容C11和第三可调电容C13的电容值,能够实现阻抗变换的效果,且不同的射频通路中,电感元件L1、第一可调电容C12、第二可调电容C11和第三可调电容C13的具体参数可以不同,以满足不同射频通路的阻抗变换需求,在此不作具体限定。During operation, by adjusting the capacitance values of the first adjustable capacitor C12, the second adjustable capacitor C11 and the third adjustable capacitor C13, the effect of impedance transformation can be achieved. The specific parameters of the adjustable capacitor C12 , the second adjustable capacitor C11 and the third adjustable capacitor C13 may be different to meet the impedance transformation requirements of different radio frequency paths, which are not specifically limited herein.
例如:如图5所示,若射频通路的当前阻抗为200Ω,目标阻抗为50Ω,则可以调节第一可调电容C12的电容值,以使第一可调电容C12与电感元件L1为整体的电感值为:7.3nH(纳亨),并且可以将第二可调电容C11的电容值调整为:0.713pF(皮法拉),以及将第三可调电容C13的电容值调整为:0.9pF。便可以实现将射频通路的阻抗由200Ω转换为50Ω。For example, as shown in Figure 5, if the current impedance of the radio frequency path is 200Ω and the target impedance is 50Ω, the capacitance value of the first adjustable capacitor C12 can be adjusted so that the first adjustable capacitor C12 and the inductive element L1 are integral The inductance value is: 7.3nH (nanohenry), and the capacitance value of the second adjustable capacitor C11 can be adjusted to: 0.713pF (picofarad), and the capacitance value of the third adjustable capacitor C13 can be adjusted to: 0.9pF. The impedance of the RF path can be converted from 200Ω to 50Ω.
再例如:如图6所示,若射频通路的当前阻抗为200Ω,目标阻抗为50Ω,则可以调节第一可调电容C12的电容值,以使第一可调电容C12与电感元件L1为整体的电感值为:6.6nH,并且可以将第二可调电容C11的电容值调整为:0.82pF,以及将第三可调电容C13的电容值调整为:1.1pF。便可以实现将射频通路的阻抗由200Ω转换为50Ω。Another example: as shown in FIG. 6 , if the current impedance of the radio frequency path is 200Ω and the target impedance is 50Ω, the capacitance value of the first adjustable capacitor C12 can be adjusted so that the first adjustable capacitor C12 and the inductive element L1 are integral The inductance value is: 6.6nH, and the capacitance value of the second adjustable capacitor C11 can be adjusted to: 0.82pF, and the capacitance value of the third adjustable capacitor C13 can be adjusted to: 1.1pF. The impedance of the RF path can be converted from 200Ω to 50Ω.
另外,在其他实施例中,还可以设置可调电感,相较于如图4所示实施例中采用调节电容的方式,可调电感的质量系数(Q值)较低,通过固定电感加可调电容的形式也可以实时调节通路的电感值,并能够提到移相组件3的Q值,提升其准确性。In addition, in other embodiments, an adjustable inductance can also be set. Compared with the method of adjusting the capacitance in the embodiment shown in FIG. 4 , the quality coefficient (Q value) of the adjustable inductance is lower. The form of capacitor adjustment can also adjust the inductance value of the path in real time, and can refer to the Q value of the phase-shifting
本申请实施例中,Q1组件、Q2组件、Q3组件以及Q4组件分别具有不同的相移效果,从而实现调节天线的方向性。具体的,可以通过4组相移组件3,控制4个天线4的馈入信号的相位,从而使4个天线4的馈入信号的相位共同构成天线组的方向性。In the embodiment of the present application, the Q1 component, the Q2 component, the Q3 component, and the Q4 component respectively have different phase shift effects, so as to adjust the directivity of the antenna. Specifically, the phases of the feed signals of the four antennas 4 can be controlled by the four groups of
可选的,如图3所示,信号处理电路300还包括功率放大器7,功率放大器7连接于TX端与第一开关组2的第一端之间。Optionally, as shown in FIG. 3 , the signal processing circuit 300 further includes a power amplifier 7 , and the power amplifier 7 is connected between the TX terminal and the first terminal of the
具体的,功率放大器7连接于TX端与K5开关之间,以在发射射频信号时,通过功率放大器7对射频信号进行放大处理,以提升射频信号的强度,其工作原理与现有技术中的功率放大器相同,在此不再赘述。Specifically, the power amplifier 7 is connected between the TX terminal and the K5 switch, so that when the radio frequency signal is transmitted, the power amplifier 7 amplifies the radio frequency signal to improve the strength of the radio frequency signal. Its working principle is the same as that in the prior art. The power amplifiers are the same and will not be repeated here.
本申请实施例还提供一种电子设备,该电子设备包括上述信号处理电路实施例中提供的任一种信号处理电路。An embodiment of the present application further provides an electronic device, where the electronic device includes any one of the signal processing circuits provided in the above signal processing circuit embodiments.
该电子设备可以是移动电子设备,也可以为非移动电子设备。示例性的,移动电子设备可以为手机、平板电脑、笔记本电脑、掌上电脑、车载电子设备、可穿戴设备、超级移动个人计算机(ultra-mobile personal computer,UMPC)、上网本或者个人数字助理(personal digital assistant,PDA)等,非移动电子设备可以为服务器、网络附属存储器(Network Attached Storage,NAS)、个人计算机(personal computer,PC)、电视机(television,TV)、柜员机或者自助机等,本申请实施例不作具体限定。The electronic device may be a mobile electronic device or a non-mobile electronic device. Exemplarily, the mobile electronic device may be a mobile phone, a tablet computer, a notebook computer, a palmtop computer, an in-vehicle electronic device, a wearable device, an ultra-mobile personal computer (UMPC), a netbook, or a personal digital assistant (personal digital assistant). assistant, PDA), etc., the non-mobile electronic device can be a server, a network attached storage (NAS), a personal computer (personal computer, PC), a television (television, TV), a teller machine or a self-service machine, etc. This application Examples are not specifically limited.
本申请实施例中的电子设备可以为具有操作系统的装置。该操作系统可以为安卓(Android)操作系统,可以为ios操作系统,还可以为其他可能的操作系统,本申请实施例不作具体限定。The electronic device in this embodiment of the present application may be an apparatus having an operating system. The operating system may be an Android (Android) operating system, an ios operating system, or other possible operating systems, which are not specifically limited in the embodiments of the present application.
本申请实施例提供的电子设备能够实现SRS天线轮发功能和波束赋形,具有与本申请实施例提供的任一种信号处理电路相同的有益效果,为避免重复,在此不再赘述。The electronic device provided by the embodiment of the present application can implement the SRS antenna rotation function and beamforming, and has the same beneficial effects as any signal processing circuit provided by the embodiment of the present application. To avoid repetition, details are not described here.
需要说明的是,在实际应用中,本申请实施例提供的电子设备可以包括上述实施例提供的信号处理电路中的一种或者多种,例如:包括如图1所示信号处理电路100和如图2所示信号处理电路200等,且还可以适当的增加或者减少信号接收端(RX端)的数量,2T4R、2T6R甚至3T6R等信号传输模式,在此不作具体限定。It should be noted that, in practical applications, the electronic device provided in this embodiment of the present application may include one or more of the signal processing circuits provided in the foregoing embodiments, for example, including the signal processing circuit 100 shown in FIG. The
请参阅图7,是本发明实施例提供的一种信号处理方法的流程图,该信号处理方法能够应用于上一实施例中提供的电子设备,如图7所示,该方法可以包括以下步骤:Please refer to FIG. 7 , which is a flowchart of a signal processing method provided by an embodiment of the present invention. The signal processing method can be applied to the electronic device provided in the previous embodiment. As shown in FIG. 7 , the method may include the following steps :
步骤701、获取信号传输模式。Step 701: Obtain a signal transmission mode.
在具体实施中,信号传输模式可以包括常规的当天线发射和单天线接收模式,当天线发射和多天线接收模式,SRS天线轮发模式,以及波束赋形模式等,其具体可以根据用户选择的模式,或者电子设备预先配置的模式确定,在此不作具体阐述。In a specific implementation, the signal transmission modes may include conventional antenna transmission and single-antenna reception modes, antenna transmission and multi-antenna reception modes, SRS antenna rotation mode, and beamforming modes, etc., which may be selected according to the user's choice. The mode, or the pre-configured mode determination of the electronic device, will not be described in detail here.
步骤702、在获取到信号发射指令,且所述信号传输模式为SRS天线轮发模式的情况下,控制第一开关组将的信号发射端与N个天线依次连通;
其中,所述射频收发器通过与所述信号发射端连通的第一目标天线发射射频信号,与所述第一目标天线连通的第一目标移相组件用于调节所述第一目标天线的馈电信号的相位。The radio frequency transceiver transmits radio frequency signals through a first target antenna communicated with the signal transmitting end, and a first target phase shifting component communicated with the first target antenna is used to adjust the feed of the first target antenna. phase of electrical signals.
在具体实施中,上述信号发射端与N个天线依次连通时,可以依次在N个天线上发射参考信号,并接收每一个参考信号的信号质量参数等,以根据每一个参考信号的信号质量参数确定出信号质量最好或者信号质量大于预设质量的一路天线,以固定在该天线上发射信号。其具体的SPS天线轮发的工作原理与现有技术中的SPS天线轮发的工作原理相同,在此不再赘述。In a specific implementation, when the signal transmitting end is connected to N antennas in sequence, reference signals may be transmitted on the N antennas in sequence, and the signal quality parameters of each reference signal, etc. A channel of antenna with the best signal quality or a signal quality greater than the preset quality is determined, and the antenna is fixed to transmit signals. The specific working principle of the SPS antenna transmission is the same as the working principle of the SPS antenna transmission in the prior art, and will not be repeated here.
本申请实施例,能够在实现天线轮发的同时,还能够调节天线的射频通路的阻抗,以进一步提升信号处理电路的通信质量,具有与本申请实施例提供的如图1所示信号处理电路相同的有益效果。The embodiment of the present application can adjust the impedance of the radio frequency path of the antenna while realizing the antenna rotation, so as to further improve the communication quality of the signal processing circuit. same beneficial effect.
作为一种可选的实施方式,在所述获取信号传输模式之后,所述方法还包括:As an optional implementation manner, after the acquiring the signal transmission mode, the method further includes:
在获取到信号发射指令,且所述信号传输模式为波束赋形模式的情况下,控制所述信号处理电路工作于第三工作状态下。When the signal transmission instruction is acquired and the signal transmission mode is the beamforming mode, the signal processing circuit is controlled to work in a third working state.
其中,所述第三工作状态与本申请实施例提供的信号处理电路实施例中的第三工作状态具有相同含义,在此不再赘述。The third working state has the same meaning as the third working state in the embodiment of the signal processing circuit provided by the embodiment of the present application, and details are not described herein again.
作为一种可选的实施方式,在所述获取信号传输模式之后,所述方法还包括:As an optional implementation manner, after the acquiring the signal transmission mode, the method further includes:
在获取到信号接收指令,且所述信号传输模式为预设接收模式的情况下,控制所述信号处理电路处于所述第一工作状态下;Controlling the signal processing circuit to be in the first working state when the signal receiving instruction is acquired and the signal transmission mode is a preset receiving mode;
或者,or,
在获取到信号接收指令,且所述信号传输模式为波束赋形模式的情况下,控制所述信号处理电路处于所述第二工作状态下。When the signal receiving instruction is acquired and the signal transmission mode is the beamforming mode, the signal processing circuit is controlled to be in the second working state.
其中,所述第一工作状态与本申请实施例提供的信号处理电路实施例中的第一工作状态具有相同含义;所述第二工作状态与本申请实施例提供的信号处理电路实施例中的第二工作状态具有相同含义,在此不再赘述。The first working state has the same meaning as the first working state in the signal processing circuit embodiment provided by the embodiment of the present application; the second working state is the same as that in the signal processing circuit embodiment provided by the embodiment of the present application. The second working state has the same meaning and will not be repeated here.
本申请实施例,能够在实现天线轮发的同时,还能够调节天线的射频通路的阻抗,以实现波束赋形功能,具有与本申请实施例提供的如图2和图3所示信号处理电路相同的有益效果。The embodiment of the present application can adjust the impedance of the radio frequency path of the antenna while realizing the rotation of the antenna, so as to realize the beamforming function, and has the same signal processing circuit as shown in FIG. 2 and FIG. 3 provided in the embodiment of the present application. same beneficial effect.
可选的,如图8所示,本申请实施例还提供一种电子设备800,包括处理器801,存储器802,存储在存储器802上并可在所述处理器801上运行的程序或指令,该程序或指令被处理器801执行时实现上述信号处理方法实施例的各个过程,且能达到相同的技术效果,为避免重复,这里不再赘述。Optionally, as shown in FIG. 8 , an embodiment of the present application further provides an
需要注意的是,本申请实施例中的电子设备包括上述所述的移动电子设备和非移动电子设备。It should be noted that the electronic devices in the embodiments of the present application include the above-mentioned mobile electronic devices and non-mobile electronic devices.
图9为实现本申请实施例的一种电子设备的硬件结构示意图。FIG. 9 is a schematic diagram of a hardware structure of an electronic device implementing an embodiment of the present application.
该电子设备900包括但不限于:射频单元901、网络模块902、音频输出单元903、输入单元904、传感器905、显示单元906、用户输入单元907、接口单元908、存储器909、以及处理器910等部件。The
本领域技术人员可以理解,电子设备900还可以包括给各个部件供电的电源(比如电池),电源可以通过电源管理系统与处理器910逻辑相连,从而通过电源管理系统实现管理充电、放电、以及功耗管理等功能。图9中示出的电子设备结构并不构成对电子设备的限定,电子设备可以包括比图示更多或更少的部件,或者组合某些部件,或者不同的部件布置,在此不再赘述。Those skilled in the art can understand that the
其中,射频单元101中可以设置如图1至图3所示实施例中提供的任一种信号处理电路。The radio frequency unit 101 may be provided with any one of the signal processing circuits provided in the embodiments shown in FIG. 1 to FIG. 3 .
另外,处理器910,用于获取信号传输模式;In addition, the
射频单元101,用于在获取到信号发射指令,且所述信号传输模式为SRS天线轮发模式的情况下,控制第一开关组将的信号发射端与N个天线依次连通;The radio frequency unit 101 is configured to control the first switch group to connect the signal transmitting end with the N antennas in sequence when the signal transmission instruction is acquired and the signal transmission mode is the SRS antenna rotation mode;
其中,所述射频收发器通过与所述信号发射端连通的第一目标天线发射射频信号,与所述第一目标天线连通的第一目标移相组件用于调节所述第一目标天线的馈电信号的相位。The radio frequency transceiver transmits radio frequency signals through a first target antenna communicated with the signal transmitting end, and a first target phase shifting component communicated with the first target antenna is used to adjust the feed of the first target antenna. phase of electrical signals.
可选的,处理器910在执行所述获取信号传输模式之后,射频单元101,还用于:Optionally, after the
在获取到信号发射指令,且所述信号传输模式为波束赋形模式的情况下,控制所述信号处理电路工作于第三工作状态下。When the signal transmission instruction is acquired and the signal transmission mode is the beamforming mode, the signal processing circuit is controlled to work in a third working state.
可选的,处理器910在执行所述获取信号传输模式之后,射频单元101,还用于:Optionally, after the
在获取到信号接收指令,且所述信号传输模式为预设接收模式的情况下,控制所述信号处理电路处于所述第一工作状态下;Controlling the signal processing circuit to be in the first working state when the signal receiving instruction is acquired and the signal transmission mode is a preset receiving mode;
或者,or,
在获取到信号接收指令,且所述信号传输模式为波束赋形模式的情况下,控制所述信号处理电路处于所述第二工作状态下。When the signal receiving instruction is acquired and the signal transmission mode is the beamforming mode, the signal processing circuit is controlled to be in the second working state.
本申请实施例提供的电子设备,能够执行如图7所示信号处理方法中的各个过程,且能够取得与本申请实施例提供的信号处理方法相同的有益效果,为避免重复,在此不再赘述。The electronic device provided by the embodiment of the present application can perform each process in the signal processing method shown in FIG. 7 , and can achieve the same beneficial effects as the signal processing method provided by the embodiment of the present application. Repeat.
应理解的是,本申请实施例中,输入单元904可以包括图形处理器(GraphicsProcessing Unit,GPU)和麦克风,图形处理器对在视频捕获模式或图像捕获模式中由图像捕获装置(如摄像头)获得的静态图片或视频的图像数据进行处理。显示单元906可包括显示面板,可以采用液晶显示器、有机发光二极管等形式来配置显示面板。用户输入单元907包括触控面板以及其他输入设备。触控面板,也称为触摸屏。触控面板可包括触摸检测装置和触摸控制器两个部分。其他输入设备可以包括但不限于物理键盘、功能键(比如音量控制按键、开关按键等)、轨迹球、鼠标、操作杆,在此不再赘述。存储器909可用于存储软件程序以及各种数据,包括但不限于应用程序和操作系统。处理器910可集成应用处理器和调制解调处理器,其中,应用处理器主要处理操作系统、用户界面和应用程序等,调制解调处理器主要处理无线通信。可以理解的是,上述调制解调处理器也可以不集成到处理器910中。It should be understood that, in this embodiment of the present application, the
本申请实施例还提供一种可读存储介质,所述可读存储介质上存储有程序或指令,该程序或指令被处理器执行时实现上述信号处理方法实施例的各个过程,且能达到相同的技术效果,为避免重复,这里不再赘述。Embodiments of the present application further provide a readable storage medium, where a program or an instruction is stored on the readable storage medium. When the program or instruction is executed by a processor, each process of the above-mentioned signal processing method embodiment can be achieved, and the same can be achieved. In order to avoid repetition, the technical effect will not be repeated here.
其中,所述处理器为上述实施例中所述的电子设备中的处理器。所述可读存储介质,包括计算机可读存储介质,如计算机只读存储器(Read-Only Memory,ROM)、随机存取存储器(Random Access Memory,RAM)、磁碟或者光盘等。Wherein, the processor is the processor in the electronic device described in the foregoing embodiments. The readable storage medium includes a computer-readable storage medium, such as a computer read-only memory (Read-Only Memory, ROM), a random access memory (Random Access Memory, RAM), a magnetic disk or an optical disk, and the like.
本申请实施例另提供了一种芯片,所述芯片包括处理器和通信接口,所述通信接口和所述处理器耦合,所述处理器用于运行程序或指令,实现上述信号处理方法实施例的各个过程,且能达到相同的技术效果,为避免重复,这里不再赘述。An embodiment of the present application further provides a chip, where the chip includes a processor and a communication interface, the communication interface is coupled to the processor, and the processor is configured to run a program or an instruction to implement the signal processing method embodiments described above. Each process can achieve the same technical effect. In order to avoid repetition, it will not be repeated here.
应理解,本申请实施例提到的芯片还可以称为系统级芯片、系统芯片、芯片系统或片上系统芯片等。It should be understood that the chip mentioned in the embodiments of the present application may also be referred to as a system-on-chip, a system-on-chip, a system-on-a-chip, or a system-on-a-chip, or the like.
需要说明的是,在本文中,术语“包括”、“包含”或者其任何其他变体意在涵盖非排他性的包含,从而使得包括一系列要素的过程、方法、物品或者装置不仅包括那些要素,而且还包括没有明确列出的其他要素,或者是还包括为这种过程、方法、物品或者装置所固有的要素。在没有更多限制的情况下,由语句“包括一个……”限定的要素,并不排除在包括该要素的过程、方法、物品或者装置中还存在另外的相同要素。此外,需要指出的是,本申请实施方式中的方法和装置的范围不限按示出或讨论的顺序来执行功能,还可包括根据所涉及的功能按基本同时的方式或按相反的顺序来执行功能,例如,可以按不同于所描述的次序来执行所描述的方法,并且还可以添加、省去、或组合各种步骤。另外,参照某些示例所描述的特征可在其他示例中被组合。It should be noted that, herein, the terms "comprising", "comprising" or any other variation thereof are intended to encompass non-exclusive inclusion, such that a process, method, article or device comprising a series of elements includes not only those elements, It also includes other elements not expressly listed or inherent to such a process, method, article or apparatus. Without further limitation, an element qualified by the phrase "comprising a..." does not preclude the presence of additional identical elements in a process, method, article or apparatus that includes the element. Furthermore, it should be noted that the scope of the methods and apparatus in the embodiments of the present application is not limited to performing the functions in the order shown or discussed, but may also include performing the functions in a substantially simultaneous manner or in the reverse order depending on the functions involved. To perform functions, for example, the described methods may be performed in an order different from that described, and various steps may also be added, omitted, or combined. Additionally, features described with reference to some examples may be combined in other examples.
通过以上的实施方式的描述,本领域的技术人员可以清楚地了解到上述实施例方法可借助软件加必需的通用硬件平台的方式来实现,当然也可以通过硬件,但很多情况下前者是更佳的实施方式。基于这样的理解,本申请的技术方案本质上或者说对现有技术做出贡献的部分可以以软件产品的形式体现出来,该计算机软件产品存储在一个存储介质(如ROM/RAM、磁碟、光盘)中,包括若干指令用以使得一台终端(可以是手机,计算机,服务器,空调器,或者网络设备等)执行本申请各个实施例所述的方法。From the description of the above embodiments, those skilled in the art can clearly understand that the methods of the above embodiments can be implemented by means of software plus a necessary general hardware platform, and of course hardware can also be used, but in many cases the former is better implementation. Based on this understanding, the technical solution of the present application can be embodied in the form of a software product in essence or in a part that contributes to the prior art, and the computer software product is stored in a storage medium (such as ROM/RAM, magnetic disk, CD-ROM), including several instructions to make a terminal (which may be a mobile phone, a computer, a server, an air conditioner, or a network device, etc.) execute the methods described in the various embodiments of this application.
上面结合附图对本申请的实施例进行了描述,但是本申请并不局限于上述的具体实施方式,上述的具体实施方式仅仅是示意性的,而不是限制性的,本领域的普通技术人员在本申请的启示下,在不脱离本申请宗旨和权利要求所保护的范围情况下,还可做出很多形式,均属于本申请的保护之内。The embodiments of the present application have been described above in conjunction with the accompanying drawings, but the present application is not limited to the above-mentioned specific embodiments, which are merely illustrative rather than restrictive. Under the inspiration of this application, without departing from the scope of protection of the purpose of this application and the claims, many forms can be made, which all fall within the protection of this application.
| Application Number | Priority Date | Filing Date | Title |
|---|---|---|---|
| CN202011409231.XACN112564731B (en) | 2020-12-03 | 2020-12-03 | Signal processing circuit, method and electronic device |
| Application Number | Priority Date | Filing Date | Title |
|---|---|---|---|
| CN202011409231.XACN112564731B (en) | 2020-12-03 | 2020-12-03 | Signal processing circuit, method and electronic device |
| Publication Number | Publication Date |
|---|---|
| CN112564731Atrue CN112564731A (en) | 2021-03-26 |
| CN112564731B CN112564731B (en) | 2022-03-25 |
| Application Number | Title | Priority Date | Filing Date |
|---|---|---|---|
| CN202011409231.XAActiveCN112564731B (en) | 2020-12-03 | 2020-12-03 | Signal processing circuit, method and electronic device |
| Country | Link |
|---|---|
| CN (1) | CN112564731B (en) |
| Publication number | Priority date | Publication date | Assignee | Title |
|---|---|---|---|---|
| CN115514384A (en)* | 2022-08-15 | 2022-12-23 | Oppo广东移动通信有限公司 | Radio frequency front-end module, radio frequency system and control method, electronic equipment |
| Publication number | Priority date | Publication date | Assignee | Title |
|---|---|---|---|---|
| CN1577970A (en)* | 2003-07-08 | 2005-02-09 | 太阳诱电株式会社 | Phase shifter |
| CN102760975A (en)* | 2012-07-13 | 2012-10-31 | 华为技术有限公司 | Base station antenna and base station |
| CN102856667A (en)* | 2012-09-06 | 2013-01-02 | 上海瀚讯无线技术有限公司 | Multi-beam antenna system |
| CN108512569A (en)* | 2018-03-20 | 2018-09-07 | 成都创亿嘉科技有限公司 | A kind of signal receiving and transmitting system of Active Arrays |
| CN108631070A (en)* | 2017-03-22 | 2018-10-09 | 中兴通讯股份有限公司 | A kind of beam modes steerable antenna |
| CN109088643A (en)* | 2018-07-23 | 2018-12-25 | Oppo广东移动通信有限公司 | Radio frequency system, antenna switching control method and Related product |
| CN110140256A (en)* | 2016-12-29 | 2019-08-16 | 华为技术有限公司 | A kind of antenna and network equipment |
| CN111355521A (en)* | 2018-12-21 | 2020-06-30 | 深圳市中兴微电子技术有限公司 | Hybrid beamforming method and apparatus |
| WO2020145421A1 (en)* | 2019-01-08 | 2020-07-16 | 엘지전자 주식회사 | Electronic device for transmitting reference signal |
| CN111628800A (en)* | 2020-05-12 | 2020-09-04 | RealMe重庆移动通信有限公司 | Radio frequency circuit, antenna control method, communication device, and storage medium |
| CN111786706A (en)* | 2020-07-02 | 2020-10-16 | 电子科技大学 | A joint channel information acquisition and beamforming method |
| US20200336168A1 (en)* | 2019-04-18 | 2020-10-22 | Qualcomm Incorporated | Interference mitigation techniques in directional beamforming repeaters |
| CN111865370A (en)* | 2019-04-30 | 2020-10-30 | 华为技术有限公司 | A method, device and system for determining the angle of arrival of a signal |
| Publication number | Priority date | Publication date | Assignee | Title |
|---|---|---|---|---|
| CN1577970A (en)* | 2003-07-08 | 2005-02-09 | 太阳诱电株式会社 | Phase shifter |
| CN102760975A (en)* | 2012-07-13 | 2012-10-31 | 华为技术有限公司 | Base station antenna and base station |
| CN102856667A (en)* | 2012-09-06 | 2013-01-02 | 上海瀚讯无线技术有限公司 | Multi-beam antenna system |
| CN110140256A (en)* | 2016-12-29 | 2019-08-16 | 华为技术有限公司 | A kind of antenna and network equipment |
| CN108631070A (en)* | 2017-03-22 | 2018-10-09 | 中兴通讯股份有限公司 | A kind of beam modes steerable antenna |
| CN108512569A (en)* | 2018-03-20 | 2018-09-07 | 成都创亿嘉科技有限公司 | A kind of signal receiving and transmitting system of Active Arrays |
| CN109088643A (en)* | 2018-07-23 | 2018-12-25 | Oppo广东移动通信有限公司 | Radio frequency system, antenna switching control method and Related product |
| CN111355521A (en)* | 2018-12-21 | 2020-06-30 | 深圳市中兴微电子技术有限公司 | Hybrid beamforming method and apparatus |
| WO2020145421A1 (en)* | 2019-01-08 | 2020-07-16 | 엘지전자 주식회사 | Electronic device for transmitting reference signal |
| US20200336168A1 (en)* | 2019-04-18 | 2020-10-22 | Qualcomm Incorporated | Interference mitigation techniques in directional beamforming repeaters |
| CN111865370A (en)* | 2019-04-30 | 2020-10-30 | 华为技术有限公司 | A method, device and system for determining the angle of arrival of a signal |
| CN111628800A (en)* | 2020-05-12 | 2020-09-04 | RealMe重庆移动通信有限公司 | Radio frequency circuit, antenna control method, communication device, and storage medium |
| CN111786706A (en)* | 2020-07-02 | 2020-10-16 | 电子科技大学 | A joint channel information acquisition and beamforming method |
| Publication number | Priority date | Publication date | Assignee | Title |
|---|---|---|---|---|
| CN115514384A (en)* | 2022-08-15 | 2022-12-23 | Oppo广东移动通信有限公司 | Radio frequency front-end module, radio frequency system and control method, electronic equipment |
| Publication number | Publication date |
|---|---|
| CN112564731B (en) | 2022-03-25 |
| Publication | Publication Date | Title |
|---|---|---|
| CN108988877B (en) | Radio frequency system, antenna switching control method and related products | |
| CN113037323B (en) | Radio frequency circuit, control method of radio frequency circuit and electronic equipment | |
| CN108900234B (en) | Receiving module, antenna switching control method and related products | |
| WO2022095952A1 (en) | Multi-mode radio-frequency circuit, radio-frequency signal transmission method and apparatus, and electronic device | |
| EP4016855B1 (en) | Radio frequency front-end circuit and mobile terminal | |
| CN112688715B (en) | Antenna circuit and electronic equipment | |
| KR102548093B1 (en) | Electronic device performing communication based on beamforming and method therefor | |
| CN112968716B (en) | Decoupling circuit, radio frequency front-end module, electronic equipment and isolation degree control method | |
| CN112564731B (en) | Signal processing circuit, method and electronic device | |
| CN213754503U (en) | RF Circuits and Electronic Equipment | |
| CA3010228A1 (en) | Beamforming method, receiver, transmitter, and system | |
| CN112953588B (en) | Radio frequency circuit, electronic equipment, signal transmission method and device | |
| CN115801045A (en) | Signal transceiving circuit, electronic device, control method and control device thereof |
| Date | Code | Title | Description |
|---|---|---|---|
| PB01 | Publication | ||
| PB01 | Publication | ||
| SE01 | Entry into force of request for substantive examination | ||
| SE01 | Entry into force of request for substantive examination | ||
| GR01 | Patent grant | ||
| GR01 | Patent grant |