Movatterモバイル変換


[0]ホーム

URL:


CN111706540A - Centrifugal air compressor and screw air compressor combined operation method - Google Patents

Centrifugal air compressor and screw air compressor combined operation method
Download PDF

Info

Publication number
CN111706540A
CN111706540ACN202010570747.6ACN202010570747ACN111706540ACN 111706540 ACN111706540 ACN 111706540ACN 202010570747 ACN202010570747 ACN 202010570747ACN 111706540 ACN111706540 ACN 111706540A
Authority
CN
China
Prior art keywords
air compressor
centrifugal
air
screw
exhaust
Prior art date
Legal status (The legal status is an assumption and is not a legal conclusion. Google has not performed a legal analysis and makes no representation as to the accuracy of the status listed.)
Granted
Application number
CN202010570747.6A
Other languages
Chinese (zh)
Other versions
CN111706540B (en
Inventor
张勇
郑雅羽
Current Assignee (The listed assignees may be inaccurate. Google has not performed a legal analysis and makes no representation or warranty as to the accuracy of the list.)
Ningbo Fengte Machinery Equipment Co Ltd
Original Assignee
Ningbo Fengte Machinery Equipment Co Ltd
Priority date (The priority date is an assumption and is not a legal conclusion. Google has not performed a legal analysis and makes no representation as to the accuracy of the date listed.)
Filing date
Publication date
Application filed by Ningbo Fengte Machinery Equipment Co LtdfiledCriticalNingbo Fengte Machinery Equipment Co Ltd
Priority to CN202010570747.6ApriorityCriticalpatent/CN111706540B/en
Publication of CN111706540ApublicationCriticalpatent/CN111706540A/en
Application grantedgrantedCritical
Publication of CN111706540BpublicationCriticalpatent/CN111706540B/en
Activelegal-statusCriticalCurrent
Anticipated expirationlegal-statusCritical

Links

Images

Classifications

Landscapes

Abstract

The invention provides a centrifugal air compressor and screw air compressor combined operation method, which comprises the following steps: providing a centrifugal air compressor, a screw air compressor and a control center, and when the air quantity required by a client air end is within the operating range of the centrifugal air compressor, pressurizing and delivering air by the centrifugal air compressor; when the air quantity required by the client air end is smaller than the minimum safe flow of the centrifugal air compressor during working, the centrifugal air compressor is switched to unloading operation, and the screw air compressor is started to supply air; when the air quantity required by the client air end is larger than the maximum safe flow of the centrifugal air compressor during working, the centrifugal air compressor and the screw air compressor are started to supply air at the same time; and when the air quantity required by the customer air end exceeds the air supply quantity adjusting range, alarming and stopping the machine. The invention adopts the optimal combination scheme of 'one-start one-standby' of the centrifugal air compressor and the screw air compressor, and is suitable for the use occasions with large air supply fluctuation of the air end of a client.

Description

Centrifugal air compressor and screw air compressor combined operation method
Technical Field
The invention relates to the technical field of air compressors, in particular to a combined operation method of a centrifugal air compressor and a screw air compressor.
Background
The centrifugal air compressor as a speed type air compressor has the advantages of compact structure, high efficiency, reliability, large gas transmission quantity and the like, and is widely applied to various industries. The centrifugal air compressor adopts two modes of two-position regulation or constant pressure regulation, wherein the regulation mode of constant pressure control is commonly used.
When the air consumption of the client is reduced to a value outside the stable operation working condition, the centrifugal air compressor works at the minimum safe flow in order to avoid the surge working condition area to realize stable operation. Meanwhile, the redundant flow is discharged in a bypass emptying mode, and small-flow air supply is realized. However, there is clearly a partial energy loss to empty the excess portion of charge air.
Disclosure of Invention
The invention aims to provide a combined operation method of a centrifugal air compressor and a screw air compressor, which can solve the technical problems mentioned in the background technology.
In order to achieve the purpose, the technical scheme of the invention is as follows:
a combined operation method of a centrifugal air compressor and a screw air compressor comprises the following steps:
providing a centrifugal air compressor, a screw air compressor and a control center, wherein a centrifugal control system of the centrifugal air compressor and a screw control system of the screw air compressor are connected with the control center, an air inlet regulating valve is arranged on an air inlet pipe of the centrifugal air compressor, an exhaust vent valve is arranged on an exhaust pipe of the centrifugal air compressor, the tail end of an exhaust pipe of the screw air compressor and the tail end of an exhaust pipe of the centrifugal air compressor are connected with an exhaust main pipe in a gathering manner, and the tail end of the exhaust main pipe is connected with a customer air end;
before starting, inputting customer gas end requirements to the control center: the gas quantity required by the client is FLOW;
when FLOW<FADminWhen the air purifier is used, firstly, the control center controls the centrifugal control system to work, the centrifugal control system controls the centrifugal air compressor to work, the exhaust blow-down valve is opened, part of gas generated by the centrifugal air compressor supplies gas to the customer gas end through the exhaust pipe and the exhaust main pipe, and the air purifier is separated from the customer gas endThe redundant gas generated by the core type air compressor is discharged through an exhaust blow-down valve, so that the stability of gas supply of the gas end of the client is ensured; then, the control center controls the screw control system to work, the screw control system controls the screw air compressor to work, gas generated by the screw air compressor supplies gas to the client gas end through an exhaust pipe and an exhaust manifold, the gas generated by the screw air compressor is increased until the required gas FLOW of the client gas end is reached, meanwhile, a gas inlet adjusting valve of the centrifugal air compressor is gradually closed through the centrifugal control system, the gas generated by the centrifugal air compressor is decreased, and finally, the centrifugal air compressor is switched to unloading operation;
when FAD is presentmin<FLOW<FADmaxWhen the client needs to use the air, the control center controls the centrifugal control system to work, the centrifugal control system controls the centrifugal air compressor to work, and gas generated by the centrifugal air compressor supplies air to the client air end through the exhaust pipe and the exhaust main pipe;
when FAD is presentmax<FLOW<FADGeneral assemblyWhen the air conditioner is used, the control center simultaneously controls the centrifugal control system and the screw control system to work, the centrifugal control system controls the centrifugal air compressor to work, the screw control system controls the screw air compressor to work, and gas generated by the centrifugal air compressor and gas generated by the screw air compressor supply air to the air end of a client through respective exhaust pipes and exhaust main pipes;
when FAD is presentGeneral assembly<When the gas quantity is FLOW, the gas quantity required by the customer gas end exceeds the gas supply quantity adjusting range, and alarming and stopping the machine;
wherein, FADminIs the minimum air supply amount, FAD, of the centrifugal air compressormaxIs the maximum air supply amount, FAD, of the centrifugal air compressorGeneral assemblyThe air supply quantity is the sum of the air supply quantities of the centrifugal air compressor and the screw air compressor during full-load operation.
Preferably, the air supply amount of the centrifugal air compressor is adjusted by adjusting the opening of an air inlet adjusting valve of the centrifugal air compressor, so as to meet the requirement of variation of the air FLOW amount FLOW required by the customer air end.
Preferably, the exhaust main pipe is provided with an air supply amount monitor for monitoring the air pressure P and the flow rate on the exhaust main pipe, and the air supply amount monitor is connected with the control center.
Preferably, a centrifugal exhaust check valve is arranged on an exhaust pipe of the centrifugal air compressor.
Preferably, a screw exhaust one-way valve is arranged on an exhaust pipe of the screw air compressor.
Preferably, the exhaust main pipe is provided with an exhaust main check valve.
Compared with the prior art, the invention has the beneficial effects that: according to the invention, an optimal combination scheme of 'one-on-one-standby' of a centrifugal air compressor and a screw air compressor is adopted, and when the air quantity required by a client air end is in the operating range of the centrifugal air compressor, the centrifugal air compressor is used for pressurizing and delivering air; when the air quantity required by the client air end is smaller than the minimum safe flow of the centrifugal air compressor during working, the centrifugal air compressor is switched to unloading operation, and the screw air compressor is started to supply air; and when the air quantity required by the client air end is larger than the maximum safe flow of the centrifugal air compressor during working, starting the centrifugal air compressor and the screw air compressor simultaneously to supply air. The invention is suitable for the use occasions with large fluctuation of air supply quantity of the customer air end.
Drawings
Fig. 1 is a graph illustrating an air supply amount when a centrifugal air compressor of the related art is operated alone.
Fig. 2 is a graph showing the air supply amount when the centrifugal air compressor and the screw air compressor of the present invention are operated in combination.
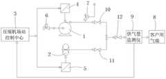
Fig. 3 is a control schematic of the present invention.
FIG. 4 is a schematic flow diagram of the present invention.
Detailed Description
The technical solution in the embodiments of the present invention will be clearly and completely described below with reference to the accompanying drawings in the embodiments of the present invention.
As shown in fig. 2-4, the present invention provides a combined operation method of a centrifugal air compressor and a screw air compressor, comprising the following steps:
providing acentrifugal air compressor 1, ascrew air compressor 2 and acontrol center 3, wherein acentrifugal control system 4 of the centrifugal air compressor and ascrew control system 5 of the screw air compressor are connected with thecontrol center 3, an airinlet regulating valve 6 is arranged on an air inlet pipe of the centrifugal air compressor, anexhaust vent valve 7 is arranged on an exhaust pipe of thecentrifugal air compressor 1, the tail end of an exhaust pipe of thescrew air compressor 2 and the tail end of an exhaust pipe of thecentrifugal air compressor 1 are connected with an exhaust main pipe in a gathering manner, and the tail end of the exhaust main pipe is connected with acustomer air end 8;
before starting, the customer gas end requirement is input to the control center 3: the gas quantity required by theclient gas end 8 is FLOW;
when FLOW<FADminWhen the air supply system is used, firstly, thecontrol center 3 controls thecentrifugal control system 4 to work, the centrifugal control system controls thecentrifugal air compressor 1 to work, the exhaust blow-downvalve 7 is opened, part of gas generated by thecentrifugal air compressor 1 supplies air to thecustomer air end 8 through the exhaust pipe and the exhaust header pipe, and redundant gas generated by thecentrifugal air compressor 1 is discharged through the exhaust blow-downvalve 7, so that the air supply stability of the customer air end is ensured; then, thecontrol center 3 controls thescrew control system 5 to work, the screw control system controls thescrew air compressor 2 to work, gas generated by the screw air compressor supplies gas to the customer gas end through an exhaust pipe and an exhaust manifold, the gas generated by thescrew air compressor 2 is increased until the required gas FLOW of the customer gas end is reached, meanwhile, an airinlet adjusting valve 6 of thecentrifugal air compressor 1 is gradually closed through thecentrifugal control system 4, the gas generated by thecentrifugal air compressor 1 is reduced, and finally, thecentrifugal air compressor 1 is turned into unloading operation;
when FAD is presentmin<FLOW<FADmaxWhen the centrifugal air compressor is used, thecontrol center 3 controls thecentrifugal control system 4 to work, the centrifugal control system controls thecentrifugal air compressor 1 to work, and gas generated by thecentrifugal air compressor 1 passes through the exhaust pipe and the exhaust main pipeThe client gas end supplies gas;
when FAD is presentmax<FLOW<FADGeneral assemblyWhen the air conditioner is used, thecontrol center 3 simultaneously controls thecentrifugal control system 4 and thescrew control system 5 to work, the centrifugal control system controls thecentrifugal air compressor 1 to work, the screw control system controls thescrew air compressor 2 to work, gas generated by thecentrifugal air compressor 1 and gas generated by thescrew air compressor 2 supply air to the customer air end through respective exhaust pipes and exhaust main pipes, at the moment, thecentrifugal air compressor 1 runs in a full load mode, and thescrew air compressor 2 runs in a partial or full load mode;
when FAD is presentGeneral assembly<When the gas quantity is FLOW, the gas quantity required by theclient gas end 8 exceeds the gas supply quantity adjusting range, and the alarm is given and the machine is stopped;
wherein, FADminIs the minimum air supply amount, FAD, of the centrifugal air compressormaxIs the maximum air supply amount, FAD, of the centrifugal air compressorGeneral assemblyThe air supply quantity is the sum of the air supply quantities of the centrifugal air compressor and the screw air compressor during full-load operation.
Because the centrifugal air compressor is mostly suitable for the occasions with large flow and stable gas transmission, the flow regulation range cannot be infinitely small due to the influence of surge. When the required air quantity is reduced to a position outside a surge control line, the air is emptied for the flow of the excess part to avoid the surge condition to realize safe operation, but the energy loss of the emptied part is also brought at the same time, as shown in figure 1. The screw air compressor belongs to a positive displacement compressor and has the characteristics of forced air transmission, wide flow regulation range and the like. Therefore, the invention provides an optimal combination scheme of 'one-start-one-standby' of the centrifugal machine and the screw machine, and when the air quantity required by the air end of a client is in the operating range of the centrifugal air compressor, the centrifugal air compressor is used for pressurizing and delivering air; when the air quantity required by the client air end is smaller than the minimum safe flow of the centrifugal air compressor during working, the centrifugal air compressor is switched to unloading operation, and the screw air compressor is started to supply air, so that energy loss is avoided, as shown in fig. 2; and when the air quantity required by the client air end is larger than the maximum safe flow of the centrifugal air compressor during working, starting the centrifugal air compressor and the screw air compressor simultaneously to supply air. The invention is suitable for the use occasions with large fluctuation of air supply quantity of the customer air end.
Preferably, the air supply amount of thecentrifugal air compressor 1 is adjusted by adjusting the opening degree of the airinlet adjusting valve 6 of thecentrifugal air compressor 1, so as to meet the requirement of changing the air FLOW amount FLOW required by the customer air end.
Preferably, the exhaust manifold is provided with an airsupply amount monitor 9 for monitoring an air pressure P and a flow rate on the exhaust manifold, and the air supply amount monitor is connected to thecontrol center 3. The air pressure P and the flow of the air supply are monitored by theair supply detector 9 and fed back to thecontrol center 3 in real time so as to know the air supply condition and adjust.
Preferably, a centrifugalexhaust check valve 10 is arranged on an exhaust pipe of thecentrifugal air compressor 1, a screwexhaust check valve 11 is arranged on an exhaust pipe of thescrew air compressor 2, and an exhaustmain check valve 12 is arranged on an exhaust main pipe, so that adverse effects caused by high-pressure exhaust backflow are avoided.
While embodiments of the invention have been disclosed above, it is not limited to the applications set forth in the specification and the embodiments, which are fully applicable to various fields of endeavor for which the invention pertains, and further modifications may readily be made by those skilled in the art, it being understood that the invention is not limited to the details shown and described herein without departing from the general concept defined by the appended claims and their equivalents.

Claims (6)

when FLOW<FADminWhen the air supply system is used, firstly, the control center controls the centrifugal control system to work, the centrifugal control system controls the centrifugal air compressor to work, the exhaust blow-down valve is opened, part of gas generated by the centrifugal air compressor supplies air to the customer air end through the exhaust pipe and the exhaust header pipe, and redundant gas generated by the centrifugal air compressor is discharged through the exhaust blow-down valve, so that stable air supply of the customer air end is ensured; then, the control center controls the screw control system to work, the screw control system controls the screw air compressor to work, gas generated by the screw air compressor supplies gas to the client gas end through an exhaust pipe and an exhaust manifold, the gas generated by the screw air compressor is increased until the required gas FLOW of the client gas end is reached, meanwhile, a gas inlet adjusting valve of the centrifugal air compressor is gradually closed through the centrifugal control system, the gas generated by the centrifugal air compressor is decreased, and finally, the centrifugal air compressor is switched to unloading operation;
CN202010570747.6A2020-06-222020-06-22Centrifugal air compressor and screw air compressor combined operation methodActiveCN111706540B (en)

Priority Applications (1)

Application NumberPriority DateFiling DateTitle
CN202010570747.6ACN111706540B (en)2020-06-222020-06-22Centrifugal air compressor and screw air compressor combined operation method

Applications Claiming Priority (1)

Application NumberPriority DateFiling DateTitle
CN202010570747.6ACN111706540B (en)2020-06-222020-06-22Centrifugal air compressor and screw air compressor combined operation method

Publications (2)

Publication NumberPublication Date
CN111706540Atrue CN111706540A (en)2020-09-25
CN111706540B CN111706540B (en)2022-04-15

Family

ID=72541305

Family Applications (1)

Application NumberTitlePriority DateFiling Date
CN202010570747.6AActiveCN111706540B (en)2020-06-222020-06-22Centrifugal air compressor and screw air compressor combined operation method

Country Status (1)

CountryLink
CN (1)CN111706540B (en)

Cited By (1)

* Cited by examiner, † Cited by third party
Publication numberPriority datePublication dateAssigneeTitle
CN113090515A (en)*2021-04-252021-07-09中国汽车工业工程有限公司Air compressor set group control method based on pressure and load calculation

Citations (3)

* Cited by examiner, † Cited by third party
Publication numberPriority datePublication dateAssigneeTitle
CN105156327A (en)*2015-09-302015-12-16深圳德尔科机电环保科技有限公司Energy-saving control method for compressed air industrial screw-type air compressor group control system
CN106979154A (en)*2017-04-282017-07-25皖能马鞍山发电有限公司A kind of air compressor machine collocation method
CN110107525A (en)*2018-12-102019-08-09杭州能源投资管理有限公司A kind of control method of centrifugal compressed air station system pressure

Patent Citations (3)

* Cited by examiner, † Cited by third party
Publication numberPriority datePublication dateAssigneeTitle
CN105156327A (en)*2015-09-302015-12-16深圳德尔科机电环保科技有限公司Energy-saving control method for compressed air industrial screw-type air compressor group control system
CN106979154A (en)*2017-04-282017-07-25皖能马鞍山发电有限公司A kind of air compressor machine collocation method
CN110107525A (en)*2018-12-102019-08-09杭州能源投资管理有限公司A kind of control method of centrifugal compressed air station system pressure

Cited By (2)

* Cited by examiner, † Cited by third party
Publication numberPriority datePublication dateAssigneeTitle
CN113090515A (en)*2021-04-252021-07-09中国汽车工业工程有限公司Air compressor set group control method based on pressure and load calculation
CN113090515B (en)*2021-04-252023-02-17中国汽车工业工程有限公司Air compressor set group control method based on pressure and load calculation

Also Published As

Publication numberPublication date
CN111706540B (en)2022-04-15

Similar Documents

PublicationPublication DateTitle
CN110529422B (en)Anti-surge control system of compressor
CN211261367U (en)Air conditioner and refrigeration cycle system thereof
CN109026801A (en)A kind of single shaft Systems of Centrifugal Compressor Unit and low energy consumption operating method
CN111706540B (en)Centrifugal air compressor and screw air compressor combined operation method
CN114876846A (en)Full-automatic constant pressure control system and control method for centrifugal compressor unit
CN108691768A (en)Method for controlling rotary screw compressor
JP4069675B2 (en) Turbo compressor and capacity control method thereof
CN115492787B (en)Anti-surge control method for series centrifugal compressor unit and air conditioning equipment
CN218376997U (en)Series centrifugal compressor unit and air conditioning equipment
CN115560493B (en) Heat pump system and control method of heat pump system
CN206222290U (en)Conveying device and be provided with the conveying device steam feed pump sealing water supply system
CN113883077B (en)Control method of multi-machine tandem operation single-shaft compressor unit system
CN111952635B (en)Adjustable air supply device for fuel cell system
JP3470042B2 (en) Screw compressor pressure control method
CN209908762U (en)Dry screw rod frequency conversion air compressor
CN117588437A (en) Centrifugal compressor anti-surge compensation method and system
CN115681196A (en) Anti-surge control method and air-conditioning equipment for centrifugal compressor unit
CN214145797U (en)Energy-conserving air compressor machine that fuel injection quantity intelligent control adjusted
JP4496886B2 (en) Operation method of turbo compressor system
CN116838634A (en)Flow adjusting structure and adjusting method for magnetic suspension centrifugal air compressor
CN118345901B (en)Multi-tank energy storage compensation device, water supply system, method and medium thereof
JPH109147A (en) Control method of reciprocating compressor
CN115467830B (en)Gas flow regulating device and regulating method for two-stage screw compressor
CN104343668B (en)Fluid compression engine control system
CN222894318U (en) A device for regulating reflux of a supercharger

Legal Events

DateCodeTitleDescription
PB01Publication
PB01Publication
SE01Entry into force of request for substantive examination
SE01Entry into force of request for substantive examination
GR01Patent grant
GR01Patent grant

[8]ページ先頭

©2009-2025 Movatter.jp