
技术领域technical field
本发明涉及聚烯烃材料领域,具体涉及一种聚烯烃组合物及其制备方法和应用。The invention relates to the field of polyolefin materials, in particular to a polyolefin composition and a preparation method and application thereof.
背景技术Background technique
双向拉伸聚乙烯薄膜(Biaxially Oriented Polyethylene,BOPE)是应用聚合物的双向拉伸技术制得的聚乙烯薄膜,即在聚乙烯的玻璃化温度和熔点之间,将无取向的片材先纵向后横向逐次拉伸,分子链在平面有双向的取向,最后在张紧的情况下冷却定型制得。BOPE厚度均匀、拉伸强度高、抗穿刺能力强、热封强度高、环保,具有优异的阻隔性能和耐低温性能,其现今主要应用于复合膜中,能够保证薄膜的强度不会降低的情况下,起到减薄的作用。例如,BOPE可以与双向拉伸尼龙薄膜(BOPA)、双向拉伸聚酯薄膜(BOPET)等复合应用于各类食品或日用品的包装。Biaxially Oriented Polyethylene (BOPE) is a polyethylene film obtained by applying the biaxial stretching technology of polymers, that is, between the glass transition temperature and melting point of polyethylene, the non-oriented sheet is first longitudinally stretched. After successively stretching in the transverse direction, the molecular chain has a bidirectional orientation in the plane, and finally it is made by cooling and setting under tension. BOPE has uniform thickness, high tensile strength, strong puncture resistance, high heat sealing strength, environmental protection, excellent barrier properties and low temperature resistance. It is mainly used in composite films today to ensure that the strength of the film will not be reduced. down to reduce the thickness. For example, BOPE can be combined with biaxially oriented nylon film (BOPA), biaxially oriented polyester film (BOPET), etc. to be used in the packaging of various foods or daily necessities.
然而,自2009年国内首次将双向拉伸技术应用于聚乙烯薄膜,现今BOPE在国内并未广泛生产与应用。主要原因是聚乙烯具有易结晶、结晶速率快、结晶度高等特点,导致其在拉伸过程中晶区容易急剧增长而破膜,并且聚乙烯分子链的松弛时间较短,将会导致制得的薄膜厚度不均,且加工拉伸温度区间比起PP、PA和PET都要窄。However, since the first application of biaxial stretching technology to polyethylene film in China in 2009, BOPE is not widely produced and applied in China. The main reason is that polyethylene has the characteristics of easy crystallization, fast crystallization rate and high degree of crystallinity, which leads to the rapid growth of the crystal region and the rupture of the film during the stretching process, and the short relaxation time of the polyethylene molecular chain will lead to The thickness of the film is uneven, and the processing and stretching temperature range is narrower than that of PP, PA and PET.
日本三井化学公司首创的一种适合平膜法双向拉伸的创新型聚乙烯产品,是结合某种mLDPE(低密度聚乙烯)和相对分子质量双峰分布的LDPE,作为BOPE的原料树脂。而这种mLDPE是使用特定的茂金属催化剂生产出来的,造价高昂。埃克森美孚公司采用80%VLDPE(超低密度聚乙烯)与20%LDPE共混物作为共挤出表面层,通过聚乙烯和聚丙烯5层共挤出工艺制备BOPE,该工艺的缺陷在于操作难度较大。Japan's Mitsui Chemicals Co., Ltd. pioneered an innovative polyethylene product suitable for biaxial stretching by flat film method. It is a combination of a certain mLDPE (low density polyethylene) and LDPE with a bimodal relative molecular mass distribution as the raw material resin for BOPE. This kind of mLDPE is produced using a specific metallocene catalyst, which is expensive. ExxonMobil uses a blend of 80% VLDPE (ultra-low density polyethylene) and 20% LDPE as a co-extrusion surface layer to prepare BOPE through a 5-layer co-extrusion process of polyethylene and polypropylene. The defect of this process is that Operation is difficult.
发明内容SUMMARY OF THE INVENTION
鉴于上述现有技术中存在的问题,本发明的目的在于提供一种聚烯烃组合物及其制备方法和应用,通过使用具有特定的结构单元的乙烯/C3-C5α-烯烃/C6-C9α-烯烃共聚物,并将共聚物中的特定的结构单元的含量限定在特定的范围内,赋予了聚烯烃组合物较宽的加工温度区间以及良好的拉伸性能。In view of the above-mentioned problems in the prior art, the object of the present invention is to provide a polyolefin composition and its preparation method and application, by using ethylene/C3 -C5 α-olefin/C6 having specific structural units -C9 α-olefin copolymer, and the content of specific structural units in the copolymer is limited in a specific range, which endows the polyolefin composition with a wide processing temperature range and good tensile properties.
本发明一方面提供一种聚烯烃组合物,包括:乙烯/C3-C5α-烯烃/C6-C9α-烯烃共聚物,其中,衍生自C3-C5α-烯烃的结构单元的含量为0.2mol%-0.6mol%,和/或衍生自C6-C9α-烯烃的结构单元的含量为2.5mol%-3.0mol%。One aspect of the present invention provides a polyolefin composition, comprising: ethylene/C3 -C5 alpha-olefin/C6 -C9 alpha-olefin copolymer, wherein the structure derived from the C3 -C5 alpha-olefin The content of units is 0.2 mol % to 0.6 mol %, and/or the content of structural units derived from C6 -C9 α-olefins is 2.5 mol % to 3.0 mol %.
本申请的发明人在研究中发现,当聚烯烃组合物中同时含有衍生自乙烯的结构单元、衍生自C3-C5α-烯烃的结构单元和衍生自C6-C9α-烯烃的结构单元时,且各结构单元的含量在本申请的特定的范围内时,由于共结晶现象,拓宽了聚烯烃组合物的熔程,增大了聚烯烃组合物的双向拉伸温度区间,由此制备的薄膜有较好的力学性质,比如高拉伸屈服强度、高拉伸断裂强度和高弹性模量等突出优点。The inventors of the present application found in their research that when the polyolefin composition contains structural units derived from ethylene, structural units derived from C3 -C5 alpha-olefins, and structural units derived from C6 -C9 alpha-olefins at the same time When the structural unit is used, and the content of each structural unit is within the specific range of the present application, due to the co-crystallization phenomenon, the melting range of the polyolefin composition is broadened, and the biaxial stretching temperature range of the polyolefin composition is increased. The prepared films have good mechanical properties, such as high tensile yield strength, high tensile breaking strength and high elastic modulus.
根据本发明,衍生自C3-C5α-烯烃的结构单元的含量优选为0.3mol%-0.5mol%,更优选为0.35mol%-0.45mol%;和/或衍生自C6-C9α-烯烃的结构单元的含量优选为2.6mol%-2.9mol%,更优选为2.7mol%-2.8mol%。According to the present invention, the content of structural units derived from C3 -C5 α-olefins is preferably 0.3 mol % to 0.5 mol %, more preferably 0.35 mol % to 0.45 mol %; and/or derived from C6 -C9 . The content of the structural unit of the α-olefin is preferably 2.6 mol % to 2.9 mol %, and more preferably 2.7 mol % to 2.8 mol %.
在本发明的一些优选的实施方式中,所述C3-C5α-烯烃选自丙烯和/或1-丁烯,优选为1-丁烯;所述C6-C9α-烯烃选自1-己烯和/或1-辛烯,优选为1-己烯。In some preferred embodiments of the present invention, the C3 -C5 α-olefin is selected from propylene and/or 1-butene, preferably 1-butene; the C6 -C9 α-olefin is selected from From 1-hexene and/or 1-octene, preferably 1-hexene.
在本发明的一些优选的实施方式中,所述乙烯/C3-C5α-烯烃/C6-C9α-烯烃共聚物的密度为0.710g/cm3-1.125g/cm3。In some preferred embodiments of the present invention, the ethylene/C3 -C5 alpha-olefin/C6 -C9 alpha-olefin copolymer has a density of 0.710 g/cm3 to 1.125 g/cm3 .
在本发明的一些优选的实施方式中,所述乙烯/C3-C5α-烯烃/C6-C9α-烯烃共聚物的熔融指数MI2.16为0.01g/10min-10g/10min。In some preferred embodiments of the present invention, the ethylene/C3 -C5 alpha-olefin/C6 -C9 alpha-olefin copolymer has a melt index MI2.16 of 0.01 g/10min-10 g/10min.
在本发明的一些优选的实施方式中,所述乙烯/C3-C5α-烯烃/C6-C9α-烯烃共聚物的重均分子量在100000以上。In some preferred embodiments of the present invention, the weight average molecular weight of the ethylene/C3 -C5 α-olefin/C6 -C9 α-olefin copolymer is above 100,000.
在本发明的一些优选的实施方式中,所述乙烯/C3-C5α-烯烃/C6-C9α-烯烃共聚物的分子量分布为1-10。In some preferred embodiments of the present invention, the ethylene/C3 -C5 alpha-olefin/C6 -C9 alpha-olefin copolymer has a molecular weight distribution of 1-10.
在本发明的一些优选的实施方式中,所述乙烯/C3-C5α-烯烃/C6-C9α-烯烃共聚物的分子链松弛时间大于2.5s。In some preferred embodiments of the present invention, the molecular chain relaxation time of the ethylene/C3 -C5 α-olefin/C6 -C9 α-olefin copolymer is greater than 2.5s.
在本发明的一些优选的实施方式中,所述乙烯/C3-C5α-烯烃/C6-C9α-烯烃共聚物的结晶速率函数值小于4。In some preferred embodiments of the present invention, the crystallization rate function value of the ethylene/C3 -C5 α-olefin/C6 -C9 α-olefin copolymer is less than 4.
在本发明的一些优选的实施方式中,所述乙烯/C3-C5α-烯烃/C6-C9α-烯烃共聚物的球晶尺寸小于10μm。In some preferred embodiments of the present invention, the spherulite size of the ethylene/C3 -C5 α-olefin/C6 -C9 α-olefin copolymer is less than 10 μm.
在本发明的一些优选的实施方式中,所述乙烯/C3-C5α-烯烃/C6-C9α-烯烃共聚物的在1000/s的剪切速率下的剪切粘度大于100Pa.s。In some preferred embodiments of the present invention, the shear viscosity of the ethylene/C3 -C5 α-olefin/C6 -C9 α-olefin copolymer at a shear rate of 1000/s is greater than 100 Pa .s.
在本发明的一些优选的实施方式中,所述乙烯/C3-C5α-烯烃/C6-C9α-烯烃共聚物的密度为0.910g/cm3-0.925g/cm3,优选为0.915g/cm3-0.920g/cm3。In some preferred embodiments of the present invention, the density of the ethylene/C3 -C5 α-olefin/C6 -C9 α-olefin copolymer is 0.910g/cm3 -0.925g/cm3 , preferably 0.915g/cm3 -0.920g/cm3 .
在本发明的一些优选的实施方式中,所述乙烯/C3-C5α-烯烃/C6-C9α-烯烃共聚物的熔融指数MI2.16为0.5g/10min-3.0g/10min,优选为0.5g/10min-2.0g/10min。In some preferred embodiments of the present invention, the melt index MI2.16 of the ethylene/C3 -C5 α-olefin/C6 -C9 α-olefin copolymer is 0.5g/10min-3.0g/10min, Preferably it is 0.5g/10min-2.0g/10min.
在本发明的一些优选的实施方式中,所述乙烯/C3-C5α-烯烃/C6-C9α-烯烃共聚物的重均分子量为100000-500000,优选为100000-120000。In some preferred embodiments of the present invention, the weight average molecular weight of the ethylene/C3 -C5 α-olefin/C6 -C9 α-olefin copolymer is 100,000-500,000, preferably 100,000-120,000.
在本发明的一些优选的实施方式中,所述乙烯/C3-C5α-烯烃/C6-C9α-烯烃共聚物的分子量分布为2-6,优选为3-5。In some preferred embodiments of the present invention, the ethylene/C3 -C5 α-olefin/C6 -C9 α-olefin copolymer has a molecular weight distribution of 2-6, preferably 3-5.
在本发明的一些优选的实施方式中,所述乙烯/C3-C5α-烯烃/C6-C9α-烯烃共聚物的分子链松弛时间大于3s。In some preferred embodiments of the present invention, the molecular chain relaxation time of the ethylene/C3 -C5 α-olefin/C6 -C9 α-olefin copolymer is greater than 3s.
在本发明的一些优选的实施方式中,所述乙烯/C3-C5α-烯烃/C6-C9α-烯烃共聚物的结晶速率函数值小于3。In some preferred embodiments of the present invention, the crystallization rate function value of the ethylene/C3 -C5 α-olefin/C6 -C9 α-olefin copolymer is less than 3.
在本发明的一些优选的实施方式中,所述乙烯/C3-C5α-烯烃/C6-C9α-烯烃共聚物的球晶尺寸小于8μm。In some preferred embodiments of the present invention, the spherulite size of the ethylene/C3 -C5 α-olefin/C6 -C9 α-olefin copolymer is less than 8 μm.
在本发明的一些优选的实施方式中,所述乙烯/C3-C5α-烯烃/C6-C9α-烯烃共聚物的在1000/s的剪切速率下的剪切粘度大于150Pa.s。In some preferred embodiments of the present invention, the shear viscosity of the ethylene/C3 -C5 α-olefin/C6 -C9 α-olefin copolymer at a shear rate of 1000/s is greater than 150 Pa .s.
本发明再一方面提供一种聚烯烃组合物的制备方法,包括:Another aspect of the present invention provides a method for preparing a polyolefin composition, comprising:
使含有乙烯、C3-C5α-烯烃、C6-C9α-烯烃和冷凝剂的反应物流与烯烃聚合催化剂进行接触,从而使乙烯、C3-C5α-烯烃和C6-C9α-烯烃发生聚合反应,生成所述乙烯/C3-C5α-烯烃/C6-C9α-烯烃共聚物。contacting a reactant stream containing ethylene, C3-C5 alpha-olefins,C6 -C9 alpha-olefins, and a condensing agent with an olefin polymerization catalyst, whereby ethylene, C3-C5 alpha- olefins and C6- The C9 alpha-olefin undergoes a polymerization reaction to form the ethylene/C3 -C5 alpha-olefin/C6 -C9 alpha-olefin copolymer.
在本发明的一些优选的实施方式中,所述反应物流中,所述乙烯与所述冷凝剂的摩尔比为(0.5-3.0):1,优选为(1.0-2.0):1,更优选为(1.2-1.7):1。In some preferred embodiments of the present invention, in the reactant stream, the molar ratio of the ethylene to the condensing agent is (0.5-3.0):1, preferably (1.0-2.0):1, more preferably (1.2-1.7): 1.
在本发明的一些优选的实施方式中,所述反应物流中,所述乙烯与所述C3-C5α-烯烃的摩尔比为(30-80):1,优选为(40-60):1。In some preferred embodiments of the present invention, in the reactant stream, the molar ratio of the ethylene to the C3 -C5 α-olefin is (30-80):1, preferably (40-60) :1.
在本发明的一些优选的实施方式中,所述反应物流中,所述乙烯与所述C6-C9α-烯烃的摩尔比为(5.0-12.0):1,优选为(8.0-10.0):1。In some preferred embodiments of the present invention, in the reactant stream, the molar ratio of the ethylene to the C6 -C9 α-olefin is (5.0-12.0):1, preferably (8.0-10.0) :1.
本申请的发明人在研究中发现,通过控制乙烯与冷凝剂的摩尔比能够有效调控聚合反应的温度,从而有利于使制得的聚烯烃组合物具有加工性能好、拉伸加工温度窗口宽的优点,并且具有优良的力学性能。The inventors of the present application found in their research that the temperature of the polymerization reaction can be effectively regulated by controlling the molar ratio of ethylene to the condensing agent, so that the obtained polyolefin composition has good processability and a wide stretching temperature window. advantages, and has excellent mechanical properties.
在本发明的一些优选的实施方式中,所述聚合反应的聚合温度为20℃-120℃,聚合压力为0.1MPa-10MPa。In some preferred embodiments of the present invention, the polymerization temperature of the polymerization reaction is 20°C-120°C, and the polymerization pressure is 0.1 MPa-10 MPa.
在本发明的一些优选的实施方式中,所述冷凝剂选自C5-C8烷烃中的至少一种,优选自正戊烷、异戊烷、环己烷、正己烷、正庚烷和正辛烷中的至少一种,更优选为异戊烷和/或正庚烷。In some preferred embodiments of the present invention, the condensing agent is selected from at least one of C5 -C8 alkanes, preferably n-pentane, isopentane, cyclohexane, n-hexane, n-heptane and n-pentane At least one of octanes, more preferably isopentane and/or n-heptane.
根据本发明,反应物流中还包括氢气和氮气。According to the present invention, hydrogen and nitrogen are also included in the reactant stream.
根据本发明,反应物流中氢气与乙烯的摩尔比为(0.10-0.15):1。According to the present invention, the molar ratio of hydrogen to ethylene in the reactant stream is (0.10-0.15):1.
根据本发明,反应物流中氮气与乙烯的摩尔比为(0.50-2.50):1。According to the present invention, the molar ratio of nitrogen to ethylene in the reactant stream is (0.50-2.50):1.
根据本发明,在一个具体的实施方式中,本发明的制备方法可以在流化床反应器中实施,具体操作步骤包括:通过氮气置换流化床反应器中的空气,并在氮气条件下对种子床进行流化处理;随后在流化床反应器中加入少量烯烃聚合催化剂,并逐渐减少氮气的通入量;之后以逐渐增大的通入量加入乙烯、C3-C5α-烯烃、C6-C9α-烯烃以及冷凝剂,最终使乙烯、C3-C5α-烯烃、C6-C9α-烯烃以及冷凝剂和氮气的用量在本申请的特定的范围内,同时加入烯烃聚合催化剂至预定用量。According to the present invention, in a specific embodiment, the preparation method of the present invention can be implemented in a fluidized bed reactor, and the specific operation steps include: replacing the air in the fluidized bed reactor with nitrogen gas, The seed bed is fluidized; then a small amount of olefin polymerization catalyst is added to the fluidized bed reactor, and the flow of nitrogen is gradually reduced; then ethylene and C3 -C5 α-olefins are added with increasing flow , C6 -C9 alpha-olefin and condensing agent, finally make the amount of ethylene, C3 -C5 alpha-olefin, C6 -C9 alpha-olefin, condensing agent and nitrogen within the specific range of the application, At the same time, the olefin polymerization catalyst is added to a predetermined amount.
在该过程中,通过将冷凝剂回收并经热交换后循环至流化床反应器以进一步调节聚合反应的温度。优选地,冷凝剂从流化床的侧壁或者底部进入反应器。In this process, the temperature of the polymerization reaction is further adjusted by recovering the condensing agent and recycling it to the fluidized bed reactor after heat exchange. Preferably, the condensing agent enters the reactor from the side wall or bottom of the fluidized bed.
在本发明的一些优选的实施方式中,所述烯烃聚合催化剂选自齐格勒-纳塔催化剂、茂金属催化剂和后过渡金属催化剂中的至少一种。In some preferred embodiments of the present invention, the olefin polymerization catalyst is selected from at least one of Ziegler-Natta catalysts, metallocene catalysts and late transition metal catalysts.
根据本发明,采用现有技术中已知的方法和配比制备的烯烃聚合催化剂(例如齐格勒-纳塔催化剂、茂金属催化剂和后过渡金属催化剂)均可应用于本发明并获得期望的技术效果。According to the present invention, olefin polymerization catalysts (such as Ziegler-Natta catalysts, metallocene catalysts and late transition metal catalysts) prepared by methods and ratios known in the prior art can be applied to the present invention and the desired technical effect.
本发明优选齐格勒-纳塔催化剂或齐格勒-纳塔催化剂与茂金属催化剂和/或后过渡金属催化剂组成的复合催化剂。In the present invention, a Ziegler-Natta catalyst or a composite catalyst composed of a Ziegler-Natta catalyst and a metallocene catalyst and/or a late transition metal catalyst is preferred.
齐格勒-纳塔催化剂体系包括:1)固体组分,其含有钛化合物和负载于二卤化镁(优选氯化镁)的电子-供体化合物(内部供体);2)烷基铝化合物(助催化剂);任选的3)电子-供体化合物(外部供体);其中,电子-供体化合物(内部供体)选自醚、酮、内酯、含有N、P和或S原子的化合物以及单羧酸酯和二羧酸酯的化合物;烷基铝化合物为三烷基铝化合物,例如Al-三乙基、Al-三异丁基和Al-三正丁基;电子-供体化合物(外部供体)选自芳族酸酯(例如烷基苯甲酸酯、杂环化合物),特别优选含有至少一个Si-OR键(其中R为烃基)的硅化合物,进一步优选叔己基三甲氧基硅烷(2,3-二甲基-2-三甲氧基甲硅烷基-丁烷)。The Ziegler-Natta catalyst system comprises: 1) a solid component containing a titanium compound and an electron-donor compound (internal donor) supported on a magnesium dihalide (preferably magnesium chloride); 2) an alkylaluminum compound (co- catalyst); optional 3) electron-donor compound (external donor); wherein the electron-donor compound (internal donor) is selected from ethers, ketones, lactones, compounds containing N, P and or S atoms and compounds of mono- and dicarboxylates; Al-alkyl compounds are trialkyl-aluminum compounds such as Al-triethyl, Al-triisobutyl and Al-tri-n-butyl; electron-donor compounds (External donor) is selected from aromatic acid esters (eg alkyl benzoates, heterocyclic compounds), particularly preferably silicon compounds containing at least one Si-OR bond (wherein R is a hydrocarbon group), further preferably tert-hexyltrimethoxy Silane (2,3-dimethyl-2-trimethoxysilyl-butane).
本发明再一方面提供一种上述聚烯烃组合物或根据上述制备方法制得的聚烯烃组合物作为双向拉伸的聚烯烃原料的应用。Another aspect of the present invention provides an application of the above polyolefin composition or the polyolefin composition prepared according to the above preparation method as a biaxially oriented polyolefin raw material.
根据本发明,术语“乙烯/C3-C5α-烯烃/C6-C9α-烯烃共聚物”是指乙烯、C3-C5α-烯烃和C6-C9α-烯烃的共聚产物。According to the present invention, the term "ethylene/C3 -C5 alpha-olefin/C6 -C9 alpha-olefin copolymer" refers to a copolymer of ethylene, C3 -C5 alpha-olefin and C6 -C9 alpha-olefin copolymer product.
本发明所提供的聚烯烃组合物或采用本发明提供的制备方法制得的聚烯烃组合物分子量较大、分子量分布较宽、结晶速率小、分子链松弛时间长,最终导致树脂的加工温度区间拓宽、薄膜的拉伸性增强,满足BOPE的应用要求。The polyolefin composition provided by the present invention or the polyolefin composition prepared by the preparation method provided by the present invention has a larger molecular weight, a wider molecular weight distribution, a small crystallization rate, and a long molecular chain relaxation time, which ultimately leads to the processing temperature range of the resin. Widening, the stretchability of the film is enhanced to meet the application requirements of BOPE.
附图说明Description of drawings
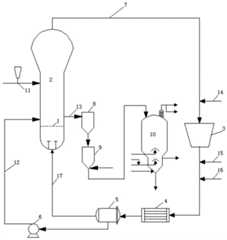
图1表示的是实施例中的反应装置的示意图。FIG. 1 shows a schematic diagram of the reaction apparatus in the example.
附图标记说明:1-分布板;2-流化床反应器;3-压缩设备;4-热交换设备;5-分离设备;6-进料泵;7-气体循环管路;8-出料罐;9-吹扫罐;10-脱气仓;11-用于将烃聚合催化剂引入流化床反应器的流体管道;12-用于将冷凝剂、烯烃单体等物料引入流化床反应器的流体管道;13-用于从流化床反应器中取出聚合产物的流体管道;14-用于将H2、N2和乙烯引入循环管路的流体管道;15-用于将烯烃单体引入循环管路的流体管道;16-用于将冷凝剂引入循环管路的流体管道;17-用于将分离设备分离出的物流引入反应器的流体管道。Description of reference numerals: 1-distribution plate; 2-fluidized bed reactor; 3-compression equipment; 4-heat exchange equipment; 5-separation equipment; 6-feed pump; 7-gas circulation line; 8-outlet Material tank; 9-purging tank; 10-degassing bin; 11-fluid pipeline for introducing hydrocarbon polymerization catalyst into fluidized bed reactor; 12-for introducing condensing agent, olefin monomer and other materials into fluidized bed Fluid line of the reactor; 13 - Fluid line for taking out the polymerized product from the fluidized bed reactor; 14 - Fluid line for introducing H2 , N2 and ethylene into the recycle line; 15 - For the introduction of olefins 16-fluid line for the introduction of the condensate into the circulation line; 17-fluid line for the introduction of the stream separated from the separation device into the reactor.
具体实施方式Detailed ways
以下通过实施例对本发明进行详细说明,但本发明的保护范围并不限于下述说明。The present invention will be described in detail below by way of examples, but the protection scope of the present invention is not limited to the following description.
按照下述标准对制得的产品的性能进行测试:The properties of the prepared product were tested according to the following criteria:
按照GB/T 3682-2000测试产品的熔融指数(MI2.16,在2.16kg负荷下,190℃);Test the melt index of the product according to GB/T 3682-2000 (MI2.16 , under 2.16kg load, 190°C);
按照GB/T 1033.2-2010测试产品的密度;Test the density of the product according to GB/T 1033.2-2010;
按照GB/T 6672-2001测试薄膜产品的厚度;Test the thickness of film products according to GB/T 6672-2001;
按照ASTM D882测量产品的拉伸性能。The tensile properties of the products were measured according to ASTM D882.
采用下述仪器对制得的产品的性能进行测试:The properties of the prepared products were tested with the following instruments:
采用Polymer Laboratories PL-220型凝胶渗透色谱仪测量产品的重均分子量及分子量分布;The weight-average molecular weight and molecular weight distribution of the product were measured by Polymer Laboratories PL-220 gel permeation chromatograph;
采用TA Q200型差示扫描量热仪测量并计算产品的结晶速率的函数;The TA Q200 differential scanning calorimeter was used to measure and calculate the function of the crystallization rate of the product;
采用HAAKE RS6000型旋转流变仪测量产品的分子链松弛时间;The molecular chain relaxation time of the product was measured by HAAKE RS6000 rotational rheometer;
采用Malvern RH10Capillary Rheometers型高压毛细管流变仪测量产品的剪切粘度;The shear viscosity of the product was measured by a Malvern RH10 Capillary Rheometers high pressure capillary rheometer;
采用ECLIPSE E600W POL型偏光显微镜测量产品的球晶尺寸;Use ECLIPSE E600W POL polarizing microscope to measure the spherulite size of the product;
采用SRI800型实验室同步双向拉伸机测量产品的拉伸性能;The tensile properties of the product were measured by the SRI800 laboratory synchronous biaxial stretching machine;
采用NMK/300MHZ型核磁共振波谱仪测量共聚单体含量。The comonomer content was measured by NMK/300MHZ nuclear magnetic resonance spectrometer.
实施例1Example 1
在如图1所示的内部有氮气流化的流化床反应器2中,首先通过管路11以0.1kg/h的流量连续输入少量齐格勒-纳塔催化剂(固体组分为负载有TiCl3的氯化镁,助催化剂为三乙基铝,Al:Ti=60),并通过管路14输入乙烯,管路15输入1-丁烯和1-己烯以及管路16输入少量异戊烷冷凝剂。然后逐步增加齐格勒-纳塔催化剂的流量至5kg/h,逐步增加异戊烷的流量,并保持流化气速不变。随着反应的进行,通过管路14继续输入乙烯,管路15继续输入1-丁烯原料气体,从而在流化床反应器内形成循环介质。其中,循环介质中的组分及含量如下:35.2mol%乙烯、0.8mol%1-丁烯、3.9mol%1-己烯、4.7mol%氢气、30.6mol%氮气和24.8mol%异戊烷。In the
通过与流化床反应器2的顶部扩大段相连的管路7接收来自流化床反应器2中的循环介质(接收到的循环介质的压力为2.4MPa,温度为89℃)。循环介质再经换热器4处理后,通过气液分离器5进行气液分离。由此,循环介质中的冷凝剂总含量的80wt%通过流体管道12在分布板1的上方2m处单独喷入流化床反应器2,其余冷凝剂和烯烃单体则随流体管道17在分布板1的下方进入流化床反应器2,从而在流化床反应器内形成上部的高温反应区(最高温度为91℃)和下部的低温反应区(最低温度为74℃),表观流化气速为0.42m/s。The circulating medium from the fluidized-
在上述温度、压力和表观流化气速下,乙烯、1-丁烯和1-己烯发生第一聚合反应,聚合反应的时间为2h,生成1-丁烯/1-己烯/乙烯共聚物。间歇地从流体管道13将生成的固相1-丁烯/1-己烯/乙烯共聚物卸料,使其先后经过出料罐8、吹扫罐9和脱气仓10进行脱挥处理后,输送到下游工段进一步加工,制得1-丁烯/1-己烯/乙烯共聚物。Under the above temperature, pressure and apparent fluidization gas velocity, the first polymerization reaction of ethylene, 1-butene and 1-hexene occurs, and the polymerization reaction time is 2h, and 1-butene/1-hexene/ethylene is generated. copolymer. The generated solid-phase 1-butene/1-hexene/ethylene copolymer is discharged intermittently from the
测试制得的1-丁烯/1-己烯/乙烯共聚物的性能,其中,衍生自1-丁烯的结构单元的含量为0.51mol%,衍生自1-己烯的结构单元的含量为2.91mol%,其余结果如表1、表2和表3所示。The properties of the prepared 1-butene/1-hexene/ethylene copolymer were tested, wherein the content of the structural unit derived from 1-butene was 0.51 mol%, and the content of the structural unit derived from 1-hexene was 2.91 mol%, and the rest of the results are shown in Table 1, Table 2 and Table 3.
实施例2Example 2
按照实施例1相同的方式制备1-丁烯/1-己烯/乙烯共聚物,不同之处仅在于:The 1-butene/1-hexene/ethylene copolymer was prepared in the same manner as in Example 1, except that:
循环介质中的组分及含量如下:30.6mol%乙烯、0.7mol%1-丁烯、3.6mol%1-己烯、4.1mol%氢气、40.9mol%氮气和20.1mol%异戊烷。The components and contents of the circulating medium are as follows: 30.6 mol% ethylene, 0.7 mol% 1-butene, 3.6 mol% 1-hexene, 4.1 mol% hydrogen, 40.9 mol% nitrogen and 20.1 mol% isopentane.
测试制得的1-丁烯/1-己烯/乙烯共聚物的性能,其中,衍生自1-丁烯的结构单元的含量为0.43mol%,衍生自1-己烯的结构单元的含量为2.64mol%,其余结果如表1、表2和表3所示。The properties of the prepared 1-butene/1-hexene/ethylene copolymer were tested, wherein the content of the structural unit derived from 1-butene was 0.43 mol%, and the content of the structural unit derived from 1-hexene was 2.64 mol%, and the rest of the results are shown in Table 1, Table 2 and Table 3.
实施例3Example 3
按照实施例1相同的方式制备1-丁烯/1-己烯/乙烯共聚物,不同之处仅在于:The 1-butene/1-hexene/ethylene copolymer was prepared in the same manner as in Example 1, except that:
循环介质中的组分及含量如下:28.7mol%乙烯、0.5mol%1-丁烯、3.4mol%1-己烯、3.8mol%氢气、46.2mol%氮气和17.4mol%异戊烷。The components and contents of the circulating medium are as follows: 28.7 mol% ethylene, 0.5 mol% 1-butene, 3.4 mol% 1-hexene, 3.8 mol% hydrogen, 46.2 mol% nitrogen and 17.4 mol% isopentane.
测试制得的1-丁烯/1-己烯/乙烯共聚物的性能,其中,衍生自1-丁烯的结构单元的含量为0.30mol%,衍生自1-己烯的结构单元的含量为2.55mol%,其余结果如表1、表2和表3所示。The properties of the prepared 1-butene/1-hexene/ethylene copolymer were tested, wherein the content of the structural unit derived from 1-butene was 0.30 mol%, and the content of the structural unit derived from 1-hexene was 2.55 mol%, and the rest of the results are shown in Table 1, Table 2 and Table 3.
对比例1Comparative Example 1
按照实施例1相同的方式制备1-丁烯/1-己烯/乙烯共聚物,不同之处仅在于:The 1-butene/1-hexene/ethylene copolymer was prepared in the same manner as in Example 1, except that:
循环介质中的组分及含量如下:31.3mol%乙烯、0.4mol%1-丁烯、2.7mol%1-己烯、3.4mol%氢气、41.7mol%氮气和20.5mol%异戊烷。The components and contents of the circulating medium are as follows: 31.3 mol% ethylene, 0.4 mol% 1-butene, 2.7 mol% 1-hexene, 3.4 mol% hydrogen, 41.7 mol% nitrogen and 20.5 mol% isopentane.
测试制得的1-丁烯/1-己烯/乙烯共聚物的性能,其中,衍生自1-丁烯的结构单元的含量为0.21mol%,衍生自1-己烯的结构单元的含量为1.90mol%,其余结果如表1、表2和表3所示。The properties of the prepared 1-butene/1-hexene/ethylene copolymer were tested, wherein the content of the structural unit derived from 1-butene was 0.21 mol%, and the content of the structural unit derived from 1-hexene was 1.90 mol%, and the rest of the results are shown in Table 1, Table 2 and Table 3.
对比例2Comparative Example 2
按照实施例1相同的方式制备1-丁烯/1-己烯/乙烯共聚物,不同之处仅在于:The 1-butene/1-hexene/ethylene copolymer was prepared in the same manner as in Example 1, except that:
循环介质中的组分及含量如下:29.9mol%乙烯、0.9mol%1-丁烯、5.1mol%1-己烯、4.0mol%氢气、40.5mol%氮气和19.6mol%异戊烷。The components and contents of the circulating medium are as follows: 29.9 mol% ethylene, 0.9 mol% 1-butene, 5.1 mol% 1-hexene, 4.0 mol% hydrogen, 40.5 mol% nitrogen and 19.6 mol% isopentane.
测试制得的1-丁烯/1-己烯/乙烯共聚物的性能,其中,衍生自1-丁烯的结构单元的含量为0.78mol%,衍生自1-己烯的结构单元的含量为3.62mol%,其余结果如表1、表2和表3所示。The properties of the prepared 1-butene/1-hexene/ethylene copolymer were tested, wherein the content of the structural unit derived from 1-butene was 0.78 mol%, and the content of the structural unit derived from 1-hexene was 3.62 mol%, and the rest of the results are shown in Table 1, Table 2 and Table 3.
对比例3Comparative Example 3
按照实施例1相同的方式制备1-丁烯/1-己烯/乙烯共聚物,不同之处仅在于:The 1-butene/1-hexene/ethylene copolymer was prepared in the same manner as in Example 1, except that:
循环介质中的组分及含量如下:30.9mol%乙烯、0.7mol%1-丁烯、3.6mol%1-己烯、4.1mol%氢气、29.7mol%氮气和31.0mol%异戊烷。The components and contents of the circulating medium are as follows: 30.9 mol% ethylene, 0.7 mol% 1-butene, 3.6 mol% 1-hexene, 4.1 mol% hydrogen, 29.7 mol% nitrogen and 31.0 mol% isopentane.
测试制得的1-丁烯/1-己烯/乙烯共聚物的性能,其中,衍生自1-丁烯的结构单元的含量为1.41mol%,衍生自1-己烯的结构单元的含量为4.47mol%,其余结果如表1、表2和表3所示。The properties of the prepared 1-butene/1-hexene/ethylene copolymer were tested, wherein the content of the structural unit derived from 1-butene was 1.41 mol%, and the content of the structural unit derived from 1-hexene was 4.47 mol%, and the rest of the results are shown in Table 1, Table 2 and Table 3.
对比例4Comparative Example 4
按照实施例1相同的方式制备1-丁烯/1-己烯/乙烯共聚物,不同之处仅在于:The 1-butene/1-hexene/ethylene copolymer was prepared in the same manner as in Example 1, except that:
循环介质中的组分及含量如下:28.7mol%乙烯、0.7mol%1-丁烯、3.3mol%1-己烯、3.8mol%氢气、63.5mol%氮气。The components and contents of the circulating medium are as follows: 28.7 mol% ethylene, 0.7 mol% 1-butene, 3.3 mol% 1-hexene, 3.8 mol% hydrogen, 63.5 mol% nitrogen.
测试制得的1-丁烯/1-己烯/乙烯共聚物的性能,其中,衍生自1-丁烯的结构单元的含量为0.15mol%,衍生自1-己烯的结构单元的含量为0.90mol%,其余结果如表1、表2和表3所示。The properties of the prepared 1-butene/1-hexene/ethylene copolymer were tested, wherein the content of the structural unit derived from 1-butene was 0.15 mol%, and the content of the structural unit derived from 1-hexene was 0.90 mol%, and the rest of the results are shown in Table 1, Table 2 and Table 3.
对比例5Comparative Example 5
测试美国陶氏公司市售的BOPE专用树脂DOWLEX 2045G。结果如表1、表2和表3所示。Test DOWLEX 2045G, a special resin for BOPE commercially available from Dow in the United States. The results are shown in Table 1, Table 2 and Table 3.
表1Table 1
表2Table 2
表3table 3
根据表1、表2和表3中的数据可知,本申请的实施例所制备的聚烯烃组合物聚乙烯的分子量较大、分子量分布较宽、结晶速率小、分子链松弛时间长,最终导致树脂的加工温度区间拓宽、薄膜的拉伸性增强,满足BOPE的应用要求,并且明显优于其他对比例。According to the data in Table 1, Table 2 and Table 3, the polyolefin composition polyethylene prepared in the examples of the present application has relatively large molecular weight, relatively wide molecular weight distribution, small crystallization rate, and long molecular chain relaxation time, which eventually leads to The processing temperature range of the resin is widened and the stretchability of the film is enhanced, which meets the application requirements of BOPE and is obviously better than other comparative examples.
应当注意的是,以上所述的实施例仅用于解释本发明,并不构成对本发明的任何限制。通过参照典型实施例对本发明进行了描述,但应当理解为其中所用的词语为描述性和解释性词汇,而不是限定性词汇。可以按规定在本发明权利要求的范围内对本发明作出修改,以及在不背离本发明的范围和精神内对本发明进行修订。尽管其中描述的本发明涉及特定的方法、材料和实施例,但是并不意味着本发明限于其中公开的特定例,相反,本发明可扩展至其他所有具有相同功能的方法和应用。It should be noted that the above-mentioned embodiments are only used to explain the present invention, and do not constitute any limitation to the present invention. The present invention has been described with reference to typical embodiments, but it is to be understood that the words used therein are words of description and explanation, rather than words of limitation. The present invention may be modified within the scope of the claims of the present invention as specified, and may be modified without departing from the scope and spirit of the present invention. Although the invention described herein refers to the specific methods, materials and embodiments, it is not intended to be limited to the specific examples disclosed therein, but rather, the invention extends to all other methods and applications having the same function.
| Application Number | Priority Date | Filing Date | Title |
|---|---|---|---|
| CN201910175627.3ACN111662402B (en) | 2019-03-08 | 2019-03-08 | Polyolefin composition and preparation method and application thereof |
| Application Number | Priority Date | Filing Date | Title |
|---|---|---|---|
| CN201910175627.3ACN111662402B (en) | 2019-03-08 | 2019-03-08 | Polyolefin composition and preparation method and application thereof |
| Publication Number | Publication Date |
|---|---|
| CN111662402Atrue CN111662402A (en) | 2020-09-15 |
| CN111662402B CN111662402B (en) | 2023-02-28 |
| Application Number | Title | Priority Date | Filing Date |
|---|---|---|---|
| CN201910175627.3AActiveCN111662402B (en) | 2019-03-08 | 2019-03-08 | Polyolefin composition and preparation method and application thereof |
| Country | Link |
|---|---|
| CN (1) | CN111662402B (en) |
| Publication number | Priority date | Publication date | Assignee | Title |
|---|---|---|---|---|
| EP0070220A1 (en)* | 1981-07-10 | 1983-01-19 | Ecp-Enichem Polymeres France S.A. | Heterogeneous ethylene copolymers for the manufacture of films |
| US4438243A (en)* | 1978-10-18 | 1984-03-20 | Mitsui Petrochemical Industries, Ltd. | Process for producing random ethylene terpolymer |
| US4690991A (en)* | 1983-06-22 | 1987-09-01 | Neste Oy | Procedure for making copolymers of ethylene and long-chained alpha olefins |
| US4857611A (en)* | 1984-05-02 | 1989-08-15 | Bp Chemicals Limited | Gas fluidized bed terpolymerization of olefins |
| WO1991005004A1 (en)* | 1989-10-09 | 1991-04-18 | Kohjin Co., Ltd. | Biaxially oriented polyethylene film |
| JPH0598037A (en)* | 1991-04-26 | 1993-04-20 | Okura Ind Co Ltd | Biaxially oriented antifogging polypropylene film |
| WO1994007924A1 (en)* | 1992-10-07 | 1994-04-14 | Borealis Holding A/S | Method for improving the homo- and copolymerization of ethylene |
| US20050119407A1 (en)* | 2002-02-04 | 2005-06-02 | Jari Aarila | Film with high impact strength |
| CN1637029A (en)* | 2003-12-12 | 2005-07-13 | 三井化学株式会社 | Ethylene type ternary copolymer and propylene type resin composition |
| Publication number | Priority date | Publication date | Assignee | Title |
|---|---|---|---|---|
| US4438243A (en)* | 1978-10-18 | 1984-03-20 | Mitsui Petrochemical Industries, Ltd. | Process for producing random ethylene terpolymer |
| EP0070220A1 (en)* | 1981-07-10 | 1983-01-19 | Ecp-Enichem Polymeres France S.A. | Heterogeneous ethylene copolymers for the manufacture of films |
| US4690991A (en)* | 1983-06-22 | 1987-09-01 | Neste Oy | Procedure for making copolymers of ethylene and long-chained alpha olefins |
| US4857611A (en)* | 1984-05-02 | 1989-08-15 | Bp Chemicals Limited | Gas fluidized bed terpolymerization of olefins |
| WO1991005004A1 (en)* | 1989-10-09 | 1991-04-18 | Kohjin Co., Ltd. | Biaxially oriented polyethylene film |
| JPH0598037A (en)* | 1991-04-26 | 1993-04-20 | Okura Ind Co Ltd | Biaxially oriented antifogging polypropylene film |
| WO1994007924A1 (en)* | 1992-10-07 | 1994-04-14 | Borealis Holding A/S | Method for improving the homo- and copolymerization of ethylene |
| US20050119407A1 (en)* | 2002-02-04 | 2005-06-02 | Jari Aarila | Film with high impact strength |
| CN1637029A (en)* | 2003-12-12 | 2005-07-13 | 三井化学株式会社 | Ethylene type ternary copolymer and propylene type resin composition |
| Publication number | Publication date |
|---|---|
| CN111662402B (en) | 2023-02-28 |
| Publication | Publication Date | Title |
|---|---|---|
| CN108026297B (en) | Multimodal copolymers of ethylene and at least two alpha-olefin comonomers and final articles made therefrom | |
| JP7138788B2 (en) | Polyethylene composition for film applications | |
| CN105308114B (en) | The polyethylene composition for blow molding with high stress cracking resistance | |
| TW200911846A (en) | Process for producing propylene terpolymers | |
| CN115715303B (en) | Ethylene copolymers for biaxial orientation | |
| CN105793291B (en) | Multi-stage process for the manufacture of polyethylene compositions | |
| CN101255256B (en) | Propylene-based copolymer material, film made therefrom, and method for producing propylene-based copolymer material | |
| JP6058829B2 (en) | Polyethylene composition having high impact resistance and stress crack resistance | |
| RU2654479C1 (en) | Polyethylene composition with high resistance to stress cracking | |
| JP2019526647A (en) | Multimodal polyethylene film | |
| JPH09188789A (en) | Composition containing random propylene copolymer as base, its production and heat-sealable multilayer sheet containing the composition | |
| CN101679558A (en) | Soft propylene polymer compositions | |
| CN116323196A (en) | Multilayer film with low seal initiation temperature | |
| CN118382660A (en) | Biaxially oriented film | |
| CN104558348A (en) | Terpolymer of ethylene/1-butylene/1-hexylene and preparation method thereof as well as composite material prepared therefrom | |
| WO2007065644A1 (en) | Polymer | |
| CN117480191A (en) | A method for producing multimodal ethylene polymers and films prepared therefrom | |
| TW202231680A (en) | Polyethylene composition for film applications with improved toughness and stiffness | |
| CN111662402B (en) | Polyolefin composition and preparation method and application thereof | |
| CN111662498B (en) | Polyolefin composition and preparation method and application thereof | |
| CN107987200A (en) | Transparent LL DPE film resin and film thereof | |
| RU2655381C1 (en) | Polyethylene composition with high resistance to stress cracking | |
| CN107987202A (en) | Transparent LL DPE film resin and film thereof | |
| CN106585018A (en) | Multilayer heat-shrinkable film | |
| TW201207027A (en) | Polypropylene compositions for oriented films |
| Date | Code | Title | Description |
|---|---|---|---|
| PB01 | Publication | ||
| PB01 | Publication | ||
| SE01 | Entry into force of request for substantive examination | ||
| SE01 | Entry into force of request for substantive examination | ||
| GR01 | Patent grant | ||
| GR01 | Patent grant |