



















技术领域technical field
本申请涉及电路控制技术领域,特别是涉及一种开关控制电路、智能开关及开关控制方法。The present application relates to the technical field of circuit control, and in particular, to a switch control circuit, an intelligent switch and a switch control method.
背景技术Background technique
智能家电就是将微处理器、传感器技术、网络通信技术引入家电设备后形成的家电产品,具有自动感知住宅空间状态和家电自身状态、家电服务状态,能够自动控制及接收住宅用户在住宅内或远程的控制信息;同时,智能家电作为智能家居的组成部分,能够与住宅内其它家电和家居、设施互联组成系统,实现智能家居功能。Smart home appliances are home appliances formed after the introduction of microprocessors, sensor technology, and network communication technology into home appliances. They can automatically sense the state of residential space, the state of home appliances, and the service status of home appliances. At the same time, as a component of smart home, smart home appliances can be interconnected with other home appliances, homes and facilities in the house to form a system to realize smart home functions.
目前常见的用于智能家电的遥控装置,如通用遥控器、移动终端等,均采用集成控制信息的方式实现与家电设备的控制,其并不涉及智能家电的安装线路,因此,智能家电具有待机状态,以便及时处理所接收的控制信息。随着智能家电设备种类的增多,一种面板式的智能开关集成了对智能家电和传统家电设备的控制管理,由此弥补了遥控装置无法控制传统家电的缺点,但也产生了新的内部供电问题。At present, the common remote control devices for smart home appliances, such as universal remote control, mobile terminals, etc., all use integrated control information to achieve control with home appliances, which does not involve the installation line of smart home appliances. Therefore, smart home appliances have standby status for timely processing of received control information. With the increase in the types of smart home appliances, a panel-type smart switch integrates the control and management of smart home appliances and traditional home appliances, which makes up for the shortcomings of remote control devices that cannot control traditional home appliances, but also generates new internal power supply. question.
发明内容SUMMARY OF THE INVENTION
鉴于以上所述现有技术的缺点,本申请的目的在于提供一种开关控制电路、智能开关及开关控制方法,用于解决现有技术中在智能开关所控制的电器工作和未工作期间,智能开关的供电问题。In view of the above-mentioned shortcomings of the prior art, the purpose of the present application is to provide a switch control circuit, an intelligent switch and a switch control method, which are used to solve the problems in the prior art when the electrical appliance controlled by the intelligent switch is in operation and not in operation. Power supply to the switch.
为实现上述目的及其他相关目的,本申请的第一方面提供一种开关控制电路,用于控制一开关电路,所述开关电路接入一负载所在线路回路上,其中,所述开关控制电路包括:变压电路,与一整流电路相连,用于藉由所述整流电路所输出的整流电信号向一供电电源提供供电;其中,所述变压电路包含原边输入单元和副边输出单元,其中所述原边输入单元连接所述整流电路;电源管理电路,至少与所述原边输入单元相连,所述电源管理电路用于在所述开关电路断开期间,获取用于反映所述供电电源所输出的供电信号的第一采样信号,并基于所述第一采样信号控制流经所述原边输入单元中的电流,以便所述副边输出单元所输出的供电稳定;以及,用于在所述开关电路导通期间,藉由所述整流电信号接续向所述供电电源提供供电;控制电路,在所述供电电源的电源支持下,用于在接收到一控制信息后控制所述开关电路导通或断开。In order to achieve the above object and other related objects, a first aspect of the present application provides a switch control circuit for controlling a switch circuit, the switch circuit being connected to a line loop where a load is located, wherein the switch control circuit includes: : a transformer circuit, connected with a rectifier circuit, for supplying power to a power supply by the rectified electrical signal output by the rectifier circuit; wherein, the transformer circuit includes a primary side input unit and a secondary side output unit, The primary side input unit is connected to the rectifier circuit; the power management circuit is connected to at least the primary side input unit, and the power management circuit is used to obtain a signal for reflecting the power supply during the disconnection period of the switch circuit a first sampling signal of the power supply signal output by the power supply, and controlling the current flowing through the primary side input unit based on the first sampling signal, so that the power supply output by the secondary side output unit is stable; and, for During the conduction period of the switch circuit, the rectified electrical signal is used to continuously supply power to the power supply; the control circuit, under the power support of the power supply, is used to control the power supply after receiving a control message The switch circuit is turned on or off.
本申请第二方面提供一种智能开关,其中,用于接入一负载所在交流电线路上,所述智能开关包括:开关电路,接入所述交流电线路上并受控导通或断开;整流电路,用于在所述开关电路断开期间和导通期间,分别将所接入的交流电进行整流处理并输出整流电信号;如所述第一方面中任一所述的开关控制电路,连接于所述整流电路并控制所述开关电路。A second aspect of the present application provides an intelligent switch, which is used to connect to an AC line where a load is located, and the smart switch includes: a switch circuit, connected to the AC line and controlled to be turned on or off; a rectifier circuit; A circuit is used to rectify the connected alternating current and output a rectified electric signal during the off period and the on period of the switch circuit respectively; according to any one of the switch control circuits in the first aspect, connect on the rectifier circuit and control the switch circuit.
本申请第三方面提供一种开关控制方法,用于控制一开关电路,所述开关电路与负载接入交流电线路,其中,所述开关控制方法包括:在开关电路断开期间,获取用于反映一变压电路的副边输出单元所提供的供电电源的第一采样信号,并基于所述第一采样信号控制所述变压电路的原边输入单元中的电流;其中,所述变压电路藉由所述整流电路所提供的整流电信号向所述供电电源提供供电;在所述开关电路导通期间,藉由所接收的整流电信号接续向所述供电电源提供供电;在所述供电电源的电源支持下,由一控制电路在接收到一控制信息后控制所述开关电路导通或断开。A third aspect of the present application provides a switch control method for controlling a switch circuit, wherein the switch circuit and a load are connected to an AC line, wherein the switch control method includes: during the disconnection period of the switch circuit, obtaining a signal for reflecting A first sampling signal of the power supply provided by the secondary side output unit of a transformer circuit, and controls the current in the primary side input unit of the transformer circuit based on the first sampling signal; wherein, the transformer circuit Supply power to the power supply by using the rectified electrical signal provided by the rectification circuit; during the conduction period of the switch circuit, continuously provide power to the power supply by the received rectified electrical signal; during the power supply With the support of the power supply, a control circuit controls the switch circuit to be turned on or off after receiving a control message.
如上所述,本申请的开关控制电路、智能开关及开关控制方法,具有以下有益效果:可在不单独接入交流电回路的情况下,实现在开关电路断开期间和导通期间均提供内部供电的目的。另外,通过检测交流电在开关电路断开期间和导通期间内的过零相位,并利用所产生的过零检测信号延时控制开关电路的通断操作,有效减少交流电峰值电压区间对负载的冲击,延长负载使用寿命。As described above, the switch control circuit, the intelligent switch and the switch control method of the present application have the following beneficial effects: the internal power supply can be provided both during the off period and during the on period of the switch circuit without separately connecting to the AC circuit. the goal of. In addition, by detecting the zero-cross phase of the alternating current during the off period and the on period of the switching circuit, and using the generated zero-crossing detection signal to delay the on-off operation of the switching circuit, the impact of the peak voltage range of the alternating current on the load is effectively reduced. , prolong the service life of the load.
附图说明Description of drawings
图1显示为本申请中开关控制电路在一实施方式中的电路框架示意图。FIG. 1 shows a schematic diagram of a circuit frame of a switch control circuit in an embodiment of the present application.
图2显示为本申请中开关控制电路在一实施方式中的电路结构示意图。FIG. 2 is a schematic diagram of the circuit structure of the switch control circuit in an embodiment of the present application.
图3显示为本申请中开关控制电路在一实施方式中的电路结构示意图。FIG. 3 is a schematic diagram of the circuit structure of the switch control circuit in an embodiment of the present application.
图4显示为本申请中开关控制电路在又一实施方式中的框架结构示意图。FIG. 4 is a schematic diagram showing the frame structure of the switch control circuit in another embodiment of the present application.
图5显示为本申请中开关控制电路在又一实施方式中的电路结构示意图。FIG. 5 is a schematic diagram of the circuit structure of the switch control circuit in another embodiment of the present application.
图6显示为本申请开关控制电路在一实施方式中的电路结构示意图。FIG. 6 is a schematic diagram showing the circuit structure of the switch control circuit of the present application in one embodiment.
图7显示为图6中电路节点的波形图。Figure 7 shows a waveform diagram of the circuit node in Figure 6.
图8显示为本申请中第一过零检测单元的电路结构示意图。FIG. 8 is a schematic diagram showing the circuit structure of the first zero-crossing detection unit in the present application.
图9显示为本申请中第二过零检测单元在一实施方式中的电路结构示意图。FIG. 9 is a schematic diagram of a circuit structure of the second zero-crossing detection unit in an embodiment of the present application.
图10显示为本申请中过零检测电路的电路结构示意图。FIG. 10 is a schematic diagram of the circuit structure of the zero-crossing detection circuit in the present application.
图11示为本申请智能开关在一实施方式中的框架结构示意图。FIG. 11 is a schematic diagram of a frame structure of a smart switch in an embodiment of the present application.
图12示为本申请智能开关在一实施方式中的电路结构示意图。FIG. 12 is a schematic diagram of the circuit structure of the smart switch in one embodiment of the present application.
图13显示为本申请智能开关在一实施方式中的电路结构示意图。FIG. 13 is a schematic diagram showing the circuit structure of the smart switch in one embodiment of the present application.
图14显示为本申请中开关电路断开期间开关控制方法的流程图。FIG. 14 shows a flow chart of the switch control method during the disconnection of the switch circuit in the present application.
图15显示为本申请中开关电路导通期间开关控制方法的流程图。FIG. 15 is a flow chart of the switch control method during the conduction period of the switch circuit in the present application.
图16显示为本申请开关控制电路中控制单元在一实施方式中的电路结构示意图。FIG. 16 is a schematic diagram of a circuit structure of a control unit in an embodiment of the switch control circuit of the present application.
图17显示为本申请开关控制电路中控制单元在又一实施方式中的电路结构示意图。FIG. 17 is a schematic diagram showing the circuit structure of the control unit in the switch control circuit of the present application in yet another embodiment.
图18显示为本申请开关控制电路中控制单元在另一实施方式中的电路结构示意图。FIG. 18 is a schematic diagram showing the circuit structure of the control unit in the switch control circuit of the present application in another embodiment.
图19显示为本申请开关控制电路中接续供电单元在又一实施方式中的结构示意图。FIG. 19 is a schematic structural diagram of a continuous power supply unit in another embodiment of the switch control circuit of the present application.
图20显示为所述过零检测电路在一实施方式中的电路结构示意图。FIG. 20 is a schematic diagram of the circuit structure of the zero-crossing detection circuit in one embodiment.
具体实施方式Detailed ways
以下由特定的具体实施例说明本申请的实施方式,熟悉此技术的人士可由本说明书所揭露的内容轻易地了解本申请的其他优点及功效。The embodiments of the present application are described below by specific specific examples, and those skilled in the art can easily understand other advantages and effects of the present application from the contents disclosed in this specification.
虽然在一些实例中术语第一、第二等在本文中用来描述各种元件,但是这些元件不应当被这些术语限制。这些术语仅用来将一个元件与另一个元件进行区分。例如,第一预设阈值可以被称作第二预设阈值,并且类似地,第二预设阈值可以被称作第一预设阈值,而不脱离各种所描述的实施例的范围。第一预设阈值和预设阈值均是在描述一个阈值,但是除非上下文以其他方式明确指出,否则它们不是同一个预设阈值。相似的情况还包括第一音量与第二音量。Although in some instances the terms first, second, etc. are used herein to describe various elements, these elements should not be limited by these terms. These terms are only used to distinguish one element from another. For example, a first preset threshold may be referred to as a second preset threshold, and similarly, a second preset threshold may be referred to as a first preset threshold, without departing from the scope of the various described embodiments. Both the first preset threshold and the preset threshold are describing a threshold, but unless the context clearly indicates otherwise, they are not the same preset threshold. A similar situation also includes the first volume and the second volume.
再者,如同在本文中所使用的,单数形式“一”、“一个”和“该”旨在也包括复数形式,除非上下文中有相反的指示。应当进一步理解,术语“包含”、“包括”表明存在所述的特征、步骤、操作、元件、组件、项目、种类、和/或组,但不排除一个或多个其他特征、步骤、操作、元件、组件、项目、种类、和/或组的存在、出现或添加。此处使用的术语“或”和“和/或”被解释为包括性的,或意味着任一个或任何组合。因此,“A、B或C”或者“A、B和/或C”意味着“以下任一个:A;B;C;A和B;A和C;B和C;A、B和C”。仅当元件、功能、步骤或操作的组合在某些方式下内在地互相排斥时,才会出现该定义的例外。Also, as used herein, the singular forms "a," "an," and "the" are intended to include the plural forms as well, unless the context dictates otherwise. It should be further understood that the terms "comprising", "comprising" indicate the presence of stated features, steps, operations, elements, components, items, kinds, and/or groups, but do not exclude one or more other features, steps, operations, The existence, appearance or addition of elements, assemblies, items, categories, and/or groups. The terms "or" and "and/or" as used herein are to be construed to be inclusive or to mean any one or any combination. Thus, "A, B or C" or "A, B and/or C" means "any of the following: A; B; C; A and B; A and C; B and C; A, B and C" . Exceptions to this definition arise only when combinations of elements, functions, steps, or operations are inherently mutually exclusive in some way.
为处理多种智能家电以及传统家电,智能开关内部需兼容传统家电的开关式控制电路(可对应下述提及的控制电路)和智能家电的逻辑控制电路。其中,所述开关式控制电路包括开关电路、和开关电路的控制电路。其中,开关电路举例包括继电器(或功率管等)以及驱动器等。所述开关电路的控制电路举例包括用于调节开关电路导通时长、断开时长和通断频率中至少一种的控制电路等。所述逻辑控制电路是指藉由控制信息中的指示内容对相应电子设备进行控制,以使电子设备按照所指示的内容转换对应的工作状态。其中,所述控制信息中包括但不限于以下至少一种:开/关信息、温度信息、时长信息、定时信息、模式信息、位置信息、亮度信息等可供智能家电识别的指示内容。所述逻辑控制电路包括但不限于处理器、信号收发装置,以及外部电路等。其中,所述处理器举例包括CPU、FPGA、MCU,或者集成有任一示例处理器的芯片等。所述信号收发装置包括但不限于:RF通信模块、WiFi通信模块、红外通信模块、蓝牙通信模块等短距离通信模块,可接入光纤、宽带等广域网的通信模块,以及利用手机卡以接入移动网络的通信模块等。所述外部电路包括但不限于:用于为处理器、信号收发装置等提供工作电源的供电电路,以及其他外围电路等。其中,所述其他外围电路包括但不限于以下至少一种:其他未集成在芯片中且可向芯片提供预设电信号的第一电路,其中,所述第一电路所提供的电信号举例包括采样信号;用以处理芯片所输出的电信号的第二电路,其中,所述第二电路举例将芯片所输出的电信号进行调制、分压、放大、滤波等处理。In order to handle a variety of smart home appliances and traditional home appliances, the interior of the smart switch needs to be compatible with the switching control circuit of traditional home appliances (which can correspond to the control circuits mentioned below) and the logic control circuit of smart home appliances. Wherein, the switch control circuit includes a switch circuit and a control circuit of the switch circuit. Among them, examples of switch circuits include relays (or power tubes, etc.) and drivers. Examples of the control circuit of the switch circuit include a control circuit for adjusting at least one of the on-time, off-time, and on-off frequency of the switch circuit, and the like. The logic control circuit refers to controlling the corresponding electronic device according to the indicated content in the control information, so that the electronic device switches to the corresponding working state according to the indicated content. The control information includes, but is not limited to, at least one of the following: on/off information, temperature information, duration information, timing information, mode information, location information, brightness information, and other indication content that can be identified by smart home appliances. The logic control circuit includes, but is not limited to, a processor, a signal transceiving device, an external circuit, and the like. The processor includes, for example, a CPU, an FPGA, an MCU, or a chip integrated with any of the exemplary processors. The signal transceiver includes but is not limited to: short-range communication modules such as RF communication modules, WiFi communication modules, infrared communication modules, Bluetooth communication modules, communication modules that can access wide area networks such as optical fibers and broadband, and use mobile phone cards to access. Communication modules of mobile networks, etc. The external circuit includes, but is not limited to, a power supply circuit for providing working power for a processor, a signal transceiving device, etc., and other peripheral circuits. The other peripheral circuits include, but are not limited to, at least one of the following: other first circuits that are not integrated in the chip and can provide preset electrical signals to the chip, wherein the electrical signals provided by the first circuit include, for example, Sampling signal; a second circuit for processing the electrical signal output by the chip, wherein the second circuit, for example, modulates, divides, amplifies, and filters the electrical signal output by the chip.
由于智能开关内部的逻辑控制电路难以在开关式控制电路断开期间获得用以维持运行的供电,因此智能开关中通常采用独立的两套电路,以实现逻辑控制和开关式控制,这使得智能开关的集成度很低,同时还需外围提供复杂的施工布线。Since it is difficult for the logic control circuit inside the smart switch to obtain the power supply to maintain the operation during the disconnection of the switch control circuit, two independent circuits are usually used in the smart switch to realize the logic control and the switch control, which makes the smart switch The integration level is very low, and complex construction wiring is required on the periphery.
需要说明的是,上述任一示例以及下述提及的交流电线、交流电线路及交流电线路所在通电回路等均应被认为是包含:为接入城市电网所需设置的电线,其包括零线、火线、地线等。例如,LED灯和智能开关接入交流电线可构成一通电回路。It should be noted that any of the above examples and the AC wires mentioned below, the AC wires, and the energized circuit where the AC wires are located should be considered to include: wires required to connect to the urban power grid, including neutral wires, Fire wire, ground wire, etc. For example, LED lights and smart switches can be connected to AC wires to form a power loop.
为此,本申请提供一种开关控制电路,用以解决智能开关中两种控制电路的内部供电问题。在此,所述开关控制电路为一种可兼顾控制开关式控制电路和逻辑控制电路的控制电路,并藉由开关电路所接入的交流电对自身进行电源供电。其中,所述开关电路为用于控制负载供电回路通断的电路,其和负载串联接入交流电的零线和火线之间。例如,接入居民用电电网的火线电线依次连接开关电路和负载,并由负载与电网的零线电线相连,以构成一交流电的通电回路。又如,接入居民用电电网的火线电线依次连接负载和开关电路,并由开关电路与电网的零线电线相连,以构成一交流电的通电回路。其中,所述负载可为单一负载,或基于串联或并联的连接方式、或串并联组合的连接方式等连接在所述供电回路上。所述开关电路可用于单独控制负载供电,或配置在多个负载所共同接入的交流电线路上,以控制多个负载的供电。在一些实施例中,设置有多个负载,每个负载均与一个开关电路串联,串联的开关电路与负载与其他的串联的开关电路与负载并联共同接入交流电线路上,以控制多个负载的供电。To this end, the present application provides a switch control circuit to solve the problem of internal power supply of two control circuits in an intelligent switch. Here, the switch control circuit is a control circuit that can control both the switch control circuit and the logic control circuit, and supplies power to itself through the alternating current connected to the switch circuit. Wherein, the switch circuit is a circuit for controlling the on-off of the power supply circuit of the load, and is connected in series with the load between the neutral wire and the live wire of the alternating current. For example, the live wire connected to the residential power grid is connected to the switch circuit and the load in turn, and the load is connected to the neutral wire of the grid to form an alternating current energization loop. For another example, the live wire connected to the residential power grid is sequentially connected to the load and the switch circuit, and the switch circuit is connected to the neutral wire of the grid to form an alternating current energization loop. Wherein, the load may be a single load, or connected to the power supply loop based on a series or parallel connection, or a series-parallel combination. The switch circuit can be used to individually control the power supply of the loads, or be configured on an AC line connected to multiple loads to control the power supply of the multiple loads. In some embodiments, a plurality of loads are provided, each load is connected in series with a switch circuit, and the series switch circuit and the load are connected to the AC line in parallel with other series switch circuits and loads, so as to control the plurality of loads. of power supply.
在一些示例中,所述负载为一种内部包含电压(或电流)转换电路的负载电路,其中所述转换电路用于将交流电转换成一供电电压(或供电电流),当所述供电电压(或供电电流)达到工作电压(或工作电流)时所述负载转入工作状态,当所述供电电压(或供电电流)未达到工作电压(或工作电流)时所述负载转出工作状态的电路。所述负载举例包括LED灯、电动窗帘、电源适配器等。所述开关电路举例包括继电器和继电器控制器。以LED灯为所述负载,继电器为用于控制LED灯所在回路导通或者关断为例,当继电器导通时,流经LED灯的电流达到其LED(发光二极管)的工作电流,LED灯亮;当继电器断开时,流经LED灯的电流达不到其LED的工作电流,LED灯灭掉。在又一些示例中,负载为纯阻性器件,如白炽灯。In some examples, the load is a load circuit including a voltage (or current) conversion circuit inside, wherein the conversion circuit is used to convert alternating current into a supply voltage (or supply current), when the supply voltage (or supply current) When the power supply current) reaches the working voltage (or working current), the load switches to the working state, and when the power supply voltage (or power supply current) does not reach the working voltage (or working current), the load switches to the circuit of the working state. Examples of the loads include LED lights, electric curtains, power adapters, and the like. Examples of the switch circuit include relays and relay controllers. Take the LED light as the load and the relay as an example to control the turn-on or turn-off of the circuit where the LED light is located. When the relay is turned on, the current flowing through the LED light reaches the working current of its LED (light-emitting diode), and the LED light turns on. ; When the relay is disconnected, the current flowing through the LED light cannot reach the working current of its LED, and the LED light is off. In yet other examples, the load is a purely resistive device, such as an incandescent lamp.
本申请所述的开关控制电路藉由一整流电路所提供的整流电信号进行开关控制的逻辑处理和进行内部供电处理。其中,为了能够在开关电路断开期间和导通期间均向供电电源提供供电,所述整流电路可接入开关电路的至少输入侧,用以在所述断开期间和导通期间均能够输出整流电信号。例如,所述整流电路与开关电路的输入端电连接。又如,所述整流电路与开关电路的输入端和输出端均电连接。在此,所述供电电源可以是一输出供电信号的端子,所述开关控制电路为向该端子提供稳定供电输出的电路,藉由所述开关控制电路所提供的供电,所述供电电源向与其相连的电路提供能够使其运行的工作电压。The switch control circuit described in the present application performs switch control logic processing and internal power supply processing by using a rectified electrical signal provided by a rectification circuit. Wherein, in order to be able to supply power to the power supply during both the off period and the on period of the switch circuit, the rectifier circuit can be connected to at least the input side of the switch circuit, so as to be able to output power during both the off period and the on period Rectified electrical signal. For example, the rectifier circuit is electrically connected to the input end of the switch circuit. In another example, the rectifier circuit is electrically connected to both the input end and the output end of the switch circuit. Here, the power supply may be a terminal for outputting a power supply signal, and the switch control circuit is a circuit that provides a stable power supply output to the terminal. With the power supplied by the switch control circuit, the power supply supplies power to the terminal. The connected circuit provides the operating voltage that enables it to operate.
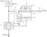
为实现在开关电路断开期间和导通期间均向供电电源提供供电,所述开关控制电路分别基于开关电路的断开和导通操作进行供电切换以持续输出供电电源。为此,请参阅图1,其显示为所述开关控制电路在一实施方式中的电路框架示意图。所述开关控制电路包括:变压电路11、电源管理电路12和控制电路13。In order to supply power to the power supply during both the off period and the on period of the switch circuit, the switch control circuit performs power supply switching based on the off and on operations of the switch circuit to continuously output the power supply. To this end, please refer to FIG. 1 , which is a schematic diagram of a circuit frame of the switch control circuit in an embodiment. The switch control circuit includes: a
其中,所述变压电路11与所述整流电路相连,用于藉由所述整流电信号向供电电源提供供电。其中,所述变压电路包含原边输入单元和副边输出单元,所述原边输入单元和副边输出单元分别包括基于互感原理而设置的原边绕组和副边绕组,且所述原边输入单元连接所述整流电路,副边输出单元用于输出供电电源。在此,在开关电路断开期间,所述变压电路利用电感的互感原理将整流电信号转换成供电电源的供电信号。所述耗电电器件包括依据预设工作电压进行运行的器件,其举例包括芯片、功率管等半导体器件,及继电器等。Wherein, the
在此,由于变压电路是在开关电路断开期间作为供电电源使用,并考虑到包含所述开关控制电路的智能开关在实际安装时具有一定随意性,因此,需要保证所述变压电路具有高效的电能转换效率。其中,该随意性表现在,开关电路和负载接入火线的顺序,例如,开关电路在负载之前接入火线;又如,开关电路在负载之后接入火线。Here, since the transformer circuit is used as a power supply when the switch circuit is disconnected, and considering that the intelligent switch including the switch control circuit has a certain randomness in the actual installation, it is necessary to ensure that the transformer circuit has High power conversion efficiency. The randomness is shown in the order in which the switch circuit and the load are connected to the live wire. For example, the switch circuit is connected to the live wire before the load; for another example, the switch circuit is connected to the live wire after the load.
在负载之后接入火线的装配结构中,开关电路断开期间,为构成开关控制电路内部的供电回路,需要利用低于负载工作电压的电流与开关控制电路和电压地构成一通电回路。为防止该通电路回路中的电流过大而导致负载异常工作,所述变压电路的原边输入单元和副边输出单元需最大化地进行能量转换。为此,在一些示例中,所述副边输出单元包括副边绕组和单向导通模块。其中,副边绕组的输出端连接所述单向导通模块,以及所述单向导通模块和副边绕组共地连接,由此使得副边绕组最大化地输出所转换的电能,实现提高变压电路的转换效率的目的。在此,所述单向导通模块用于防止副边绕组所在回路的电流倒灌。在一些示例中,所述单向导通模块包括二极管,可选地还包括电容。请参阅图2,其显示为开关控制电路在一实施方式中的电路结构示意图,其中,单向导通模块包括二极管D11和电容C11。其中,二极管D11的阴极连接副边绕组的一端,且阳极连接电容C11的一端并构成副边输出单元112的输出端,而所述电容C11的另一端则和副边绕组的另一端共地。由此使得副边绕组最大化地将所感应的能量转换成电能并通过电容C11滤波后向供电电源提供供电。In the assembly structure where the load is connected to the live wire, when the switch circuit is disconnected, in order to form a power supply circuit inside the switch control circuit, it is necessary to use a current lower than the working voltage of the load to form a power circuit with the switch control circuit and the voltage ground. In order to prevent the load from working abnormally due to excessive current in the through-circuit loop, the primary side input unit and the secondary side output unit of the transformer circuit need to maximize energy conversion. To this end, in some examples, the secondary output unit includes a secondary winding and a unidirectional conduction module. Wherein, the output end of the secondary winding is connected to the one-way conduction module, and the one-way conduction module and the secondary winding are connected to the common ground, so that the secondary winding can maximize the output of the converted electric energy and improve the voltage transformation. the purpose of the conversion efficiency of the circuit. Here, the one-way conduction module is used to prevent the current from flowing backward in the loop where the secondary winding is located. In some examples, the one-way conduction module includes a diode, and optionally a capacitor. Please refer to FIG. 2 , which is a schematic diagram of the circuit structure of the switch control circuit in one embodiment, wherein the unidirectional conduction module includes a diode D11 and a capacitor C11 . The cathode of the diode D11 is connected to one end of the secondary winding, and the anode is connected to one end of the capacitor C11 to form the output end of the
为了在开关电路断开期间,控制变压电路提供稳定供电,所述电源管理电路至少与所述原边输入单元相连,所述电源管理电路用于在所述开关电路断开期间,获取用于反映所述供电电源所输出的供电信号的第一采样信号,并基于所述第一采样信号控制流经所述原边输入单元中的电流,以便所述副边输出单元所输出的供电稳定。In order to control the transformer circuit to provide stable power supply when the switch circuit is disconnected, the power management circuit is at least connected to the primary side input unit, and the power management circuit is used for obtaining The first sampling signal of the power supply signal output by the power supply is reflected, and the current flowing through the primary side input unit is controlled based on the first sampling signal, so that the power supply output by the secondary side output unit is stable.
在此,可以通过分立器件集成在PCB板上以形成所述电源管理电路,或者通过半导体工艺在晶圆上形成电源管理电路并封装成芯片。Here, the power management circuit can be formed by integrating discrete devices on a PCB board, or the power management circuit can be formed on a wafer through a semiconductor process and packaged into a chip.
在此,为准确反映供电信号的波动情况,所述电源管理电路从副边输出单元所在线路上采集所述第一采样信号。举例地,所述第一采样信号可来直接自于副边输出单元所输出的供电信号,用于直接反映供电电源的供电信号。或者所述第一采样信号来自于基于藉由供电电源所提供的供电而运行的电器件的电源引脚,例如来自于藉由所述供电电源所提供的供电而运行的CPU芯片的电源引脚等,其利用被供电的电器件的标准电源信号来间接反映副边输出单元所提供的供电信号。在此,根据采集所述第一采样信号的采样电路的实际设计,所述第一采样信号可以是一种电压信号或电流信号。例如,利用电流采样器件采集副边输出单元的输出端的电流,以得到一电流信号,即第一采样信号;基于所述第一采样信号控制流经所述原边输入单元中的电流;或者在适当时利用电流转电压器件将所述第一采样信号转换为一电压信号,并利用所述电压信号控制流经所述原边输入单元中的电流。又如,利用电压采样器件采集副边输出单元的输出端的电压,以得到一电压信号,即第一采样信号;基于所述第一采样信号控制流经所述原边输入单元中的电流;或者在适当时利用电压转电流器件将所述第一采样信号转换为一电流信号,并利用所述电流信号控制流经所述原边输入单元中的电流。Here, in order to accurately reflect the fluctuation of the power supply signal, the power management circuit collects the first sampling signal from the line where the secondary side output unit is located. For example, the first sampling signal may come directly from the power supply signal output by the secondary side output unit, so as to directly reflect the power supply signal of the power supply. Or the first sampling signal comes from a power supply pin of an electrical device running based on the power supply provided by the power supply, for example, from the power supply pin of a CPU chip running with the power supply provided by the power supply etc., which indirectly reflect the power supply signal provided by the secondary side output unit by using the standard power supply signal of the powered electrical device. Here, according to the actual design of the sampling circuit for collecting the first sampling signal, the first sampling signal may be a voltage signal or a current signal. For example, use a current sampling device to collect the current at the output of the secondary output unit to obtain a current signal, that is, the first sampling signal; control the current flowing through the primary input unit based on the first sampling signal; or When appropriate, a current-to-voltage device is used to convert the first sampling signal into a voltage signal, and the voltage signal is used to control the current flowing through the primary input unit. For another example, use a voltage sampling device to collect the voltage of the output end of the secondary side output unit to obtain a voltage signal, that is, a first sampling signal; control the current flowing through the primary side input unit based on the first sampling signal; or When appropriate, a voltage-to-current device is used to convert the first sampling signal into a current signal, and the current signal is used to control the current flowing through the primary input unit.
在一些示例中,所述开关控制电路还包括第一采样电路,其连接于所述副边输出单元和电源管理电路之间,所述第一采样电路用于对所述副边输出单元的输出侧进行采样并获得第一采样信号。第一采样电路14包括连接在副边输出单元112和电压地之间的分压电阻R11和R12,并由电阻R11和R12的连接处输出第一采样信号FB1。In some examples, the switch control circuit further includes a first sampling circuit, which is connected between the secondary output unit and the power management circuit, and the first sampling circuit is used for outputting the secondary output unit. side to sample and obtain the first sampled signal. The
在此,所述第一采样电路可单独配置,并与集成电源管理电路的芯片中的芯片引脚相连。例如,第一采样电路外置并连接电源管理电路所在芯片的第一采样引脚与副边输出单元的输出端,所述芯片直接获取经分压处理后的第一采样信号。或者所述第一采样电路与所述电源管理电路集成在一起。例如,所述电源管理电路和第一采样电路集成在一芯片中,则该芯片的第一采样引脚连接副边输出单元的输出端,并利用集成在芯片内部的第一采样电路将第一采样引脚所获取的电信号进行分压处理,得到分压处理后的采样信号为所述第一采样信号。Here, the first sampling circuit can be configured independently and connected to the chip pins in the chip with integrated power management circuit. For example, the first sampling circuit is external and connected to the first sampling pin of the chip where the power management circuit is located and the output end of the secondary side output unit, and the chip directly obtains the first sampling signal after voltage division processing. Or the first sampling circuit is integrated with the power management circuit. For example, if the power management circuit and the first sampling circuit are integrated into one chip, the first sampling pin of the chip is connected to the output end of the secondary output unit, and the first sampling circuit integrated in the chip is used to The electrical signal obtained by the sampling pin is subjected to voltage division processing, and the sampled signal obtained after the voltage division processing is the first sampled signal.
所述电源管理电路基于该第一采样信号控制流经所述原边输入单元中的电流。在此,在开关电路断开期间,所述电源管理电路为变压电路的控制电路,利用能够反映供电电源的第一采样信号的电压(或电流)对变压电路的原边输入单元所在回路进行电流控制,以改变流经原边输入单元中原边绕组的电流,使得经由互感而转换的副边输出供电电源的供电电压得以维持在一稳定的电压区间内。例如,所述电源管理电路采用基于第一采样信号的电压控制原边输入单元所在回路通断的方式控制流经原边绕组中电流变化。The power management circuit controls the current flowing through the primary input unit based on the first sampling signal. Here, when the switch circuit is turned off, the power management circuit is a control circuit of the transformer circuit, and uses the voltage (or current) that can reflect the first sampling signal of the power supply to control the loop where the primary input unit of the transformer circuit is located. Current control is performed to change the current flowing through the primary winding in the primary input unit, so that the supply voltage of the secondary output power supply converted through mutual inductance can be maintained within a stable voltage range. For example, the power management circuit controls the variation of the current flowing through the primary winding by controlling the on-off of the loop in which the primary input unit is located based on the voltage of the first sampling signal.
在一些实施方式中,为确保在开关电路断开期间获得交流电,所述整流电路包含第一整流单元,其接入开关电路的输入端一侧的交流电线路上并向变压电路提供第一整流电信号。所述电源管理电路中包含控制单元,其电连接所述原边输入单元,用于在所述开关电路断开期间获取所述第一采样信号,基于所述第一采样信号控制流经所述原边输入单元中的电流。In some embodiments, in order to ensure that the AC power is obtained when the switch circuit is turned off, the rectifier circuit includes a first rectifier unit, which is connected to the AC power line on the input side of the switch circuit and provides the first rectifier to the transformer circuit electric signal. The power management circuit includes a control unit, which is electrically connected to the primary side input unit for acquiring the first sampling signal when the switch circuit is turned off, and controlling the flow of the first sampling signal based on the first sampling signal. Current in the primary input element.
在此,所述控制单元藉由前述提及的任一示例获取第一采样信号,并根据所述第一采样信号的电压(或电流)调整原边绕组中的电流。如图2所示,所述控制单元包括:调节模块121和第一控制模块122。其中,所述调节模块121位于原边输入单元111与电压地之间线路上,用于控制所述原边输入单元111与电压地之间线路的通断或电流变化。在一示例中,所述调节模块121包含电阻和受控开关,电阻和受控开关串联且连接在原边绕组和电压地之间。其中受控开关举例为三极管(BJT)、结型场效应晶体管(JFET)、耗尽型(depletion)MOS功率管、晶闸管等中的任一种或组合。在另一示例中,所述调节模块121包含多条连接在所述原边输入单元与电压地之间的选通线路和选通器,其中各选通线路上设有阻值不同的电阻,所述选通器受控切换至不同选通线路,流经原边输入单元内的电流对应变化。其中,所述选通器包括但不限于:开关器件等。例如,所述调节模块包含两条选通线路,其中一条选通线路为导线,另一条选通线路上设有电阻和开关器件;默认开关器件断开,则所述原边输入单元经由导线接地,当开关器件导通时,所述原边输入单元经由电阻接地。Here, the control unit obtains the first sampling signal by using any of the aforementioned examples, and adjusts the current in the primary winding according to the voltage (or current) of the first sampling signal. As shown in FIG. 2 , the control unit includes: an
在此,所述第一控制模块与所述调节模块相连,用于基于所述第一采样信号控制所述调节模块。Here, the first control module is connected to the adjustment module for controlling the adjustment module based on the first sampling signal.
具体地,所述第一控制模块连接调节模块的控制端,通过检测第一采样信号来控制所述调节模块通断或调节电流。为此,所述第一控制模块包括检测子模块和控制子模块。其中,检测子模块用于通过检测所述第一采样信号的电压,输出一检测信号;以及控制子模块用于基于所述检测信号控制所述调节模块。Specifically, the first control module is connected to the control terminal of the adjustment module, and controls the adjustment module to turn on and off or to adjust the current by detecting the first sampling signal. To this end, the first control module includes a detection sub-module and a control sub-module. The detection sub-module is configured to output a detection signal by detecting the voltage of the first sampling signal; and the control sub-module is configured to control the adjustment module based on the detection signal.
其中,在一些示例中,所述检测信号可以是一种用于反映第一采样信号的电压与预设参考电压之间比较结果的逻辑信号。为此,所述检测子模块包括比较子电路,其比较所述第一采样信号的电压与预设参考电压,并基于比较结果输出一检测信号。其中,所述参考电压可为基于供电电源的供电电压而设置的参考电压区间或参考电压值。Wherein, in some examples, the detection signal may be a logic signal for reflecting a comparison result between the voltage of the first sampling signal and a preset reference voltage. To this end, the detection sub-module includes a comparison sub-circuit, which compares the voltage of the first sampling signal with a preset reference voltage, and outputs a detection signal based on the comparison result. The reference voltage may be a reference voltage interval or a reference voltage value set based on the power supply voltage of the power supply.
其中,比较子电路利用逻辑器件和辅助逻辑器件的模拟器件表示第一采样信号与参考电压之间的检测逻辑,输出对应的检测信号。其中,所述检测信号为一种利用电平信号来表示检测结果的逻辑信号。例如,当第一采样信号的电压高于参考电压Vref时,所述检测信号输出高电平;当第一采样信号的电压低于参考电压Vref时,所述检测信号输出低电平。事实上,按照实际的比较子电路与控制子模块之间逻辑信号的逻辑表达需要,所述比较子电路包括比较器、反相器、触发器、与门、非门等逻辑器件。其中,所述比较器举例为滞回比较器或电压比较器等。所述触发器举例为D触发器等。Wherein, the comparison sub-circuit represents the detection logic between the first sampling signal and the reference voltage by using the analog device of the logic device and the auxiliary logic device, and outputs the corresponding detection signal. The detection signal is a logic signal that uses a level signal to represent the detection result. For example, when the voltage of the first sampling signal is higher than the reference voltage Vref, the detection signal outputs a high level; when the voltage of the first sampling signal is lower than the reference voltage Vref, the detection signal outputs a low level. In fact, according to the actual requirement of logical expression of the logic signal between the comparison subcircuit and the control submodule, the comparison subcircuit includes logic devices such as comparators, inverters, flip-flops, AND gates, and NOT gates. The comparator is, for example, a hysteresis comparator or a voltage comparator. An example of the flip-flop is a D flip-flop and the like.
需要说明的是,上述利用单一电平信号作为检测信号的方式仅为举例,事实上,所述检测信号可为多个逻辑信号,控制子模块利用多个逻辑信号所表达控制类型选择对应的控制方式以控制调节模块。It should be noted that the above method of using a single level signal as the detection signal is only an example. In fact, the detection signal can be multiple logic signals, and the control sub-module uses the control type expressed by the multiple logic signals to select the corresponding control way to control the regulation module.
在另一些示例中,所述检测信号为一种用于反映第一检测信号的电压与预设参考电压之间电压差的模拟信号或数字信号。为此,所述检测子模块包括差分子电路,用于产生所述第一采样信号的电压与预设参考电压之间电压差的误差信号,并基于所述误差信号输出检测信号。在此,所述差分子电路至少包括误差放大器,所述误差放大器举例包括但不限于:由跨导和滤波电容所构成的误差放大器,包含减法器、积分器、计数器和数模转换器等的误差放大器等。所述差分子电路还可以包含与误差放大器输出端相连的放大器,以将误差电压信号进行放大处理,以便控制子模块进行精细控制。In other examples, the detection signal is an analog signal or a digital signal for reflecting the voltage difference between the voltage of the first detection signal and a preset reference voltage. To this end, the detection sub-module includes a difference sub-circuit for generating an error signal of a voltage difference between the voltage of the first sampling signal and a preset reference voltage, and outputting a detection signal based on the error signal. Here, the differential sub-circuit includes at least an error amplifier. Examples of the error amplifier include but are not limited to: an error amplifier composed of a transconductance and a filter capacitor, a subtractor, an integrator, a counter, a digital-to-analog converter, etc. error amplifier, etc. The differential sub-circuit may further include an amplifier connected to the output end of the error amplifier, so as to amplify the error voltage signal, so that the control sub-module can perform fine control.
事实上,根据所接收的检测信号是逻辑信号或者误差信号,控制子模块提供对应的电路结构,以对调节模块的通断频率、导通时长、断开时长中的至少一种进行控制;或者控制所述调节模块调节电流的变化频率。在所述检测信号为逻辑信号的一些示例中,以调整调节模块的通断为例,控制子模块根据所述检测信号所表示的供电电压过高或过低的检测结果,调整内部PWM信号的占空比,以调整对调节模块的导通时长和断开时长的占比,由此调整变压电路所输出的供电电压。在所述检测信号为逻辑信号的另一些示例中,以调整调节模块的通断为例,控制子模块根据所述检测信号所表示的供电电压过高或过低的检测结果,调整调节模块的通断频率,由此调整变压电路所输出的供电电压。例如,控制子模块中包含可调的分频器,依据所接收的检测信号调整分频器以改变控制信号的频率,并基于所改变频率的控制信号控制调节模块的通断频率。在所述检测信号为逻辑信号的又一些示例中,以调整调节模块的电流变化为例,控制子模块根据所述检测信号所表示的供电电压过高或过低的检测结果,调整内部PWM信号的占空比,其中所述PWM信号高电平和低电平所持续的时长各自对应调节模块选择其中一条选通线路和另一条选通线路的时长。通过上述任一示例所提供的调节电流的方案来实现使变压电路所输出的供电电压稳定的目的。In fact, according to whether the received detection signal is a logic signal or an error signal, the control sub-module provides a corresponding circuit structure to control at least one of the on-off frequency, on-time, and off-time of the adjustment module; or The adjustment module is controlled to adjust the frequency of change of the current. In some examples where the detection signal is a logic signal, taking the on-off adjustment of the adjustment module as an example, the control sub-module adjusts the internal PWM signal according to the detection result of the power supply voltage being too high or too low indicated by the detection signal. The duty cycle is used to adjust the proportion of the on-time and off-time of the regulating module, thereby adjusting the power supply voltage output by the transformer circuit. In other examples in which the detection signal is a logic signal, taking the on-off adjustment of the adjustment module as an example, the control sub-module adjusts the adjustment module according to the detection result of the high or low power supply voltage represented by the detection signal. On and off frequency, thereby adjusting the power supply voltage output by the transformer circuit. For example, the control sub-module includes an adjustable frequency divider, the frequency divider is adjusted according to the received detection signal to change the frequency of the control signal, and the on-off frequency of the adjustment module is controlled based on the control signal of the changed frequency. In other examples in which the detection signal is a logic signal, taking the current change of the adjustment module as an example, the control sub-module adjusts the internal PWM signal according to the detection result of the high or low power supply voltage represented by the detection signal. The duty cycle of the PWM signal, wherein the duration of the high level and the low level of the PWM signal respectively corresponds to the duration of the adjustment module selecting one of the gate lines and the other gate line. The purpose of stabilizing the power supply voltage output by the transformer circuit is achieved by the solution for adjusting the current provided by any of the above examples.
在所述检测信号为误差信号的一些示例中,以调整调节模块的通断为例,所述控制子模块内部包含计时器,计时器利用所述检测信号的电压作为参考电压,并对所述调节模块的导通状态和断开状态所持续的时长中的至少一种进行计时,进而根据对应计时超时时刻所产生的超时信号,控制调节模块在导通状态和断开状态之间切换。其中,所述计时器举例为一种包括电容及其充放电电路的计时电路;或者所述计时器举例为一种包含时钟发生器、计数器和数模转换器的计时电路。在所述检测信号为误差信号的又一些示例中,以调整调节模块的电流变化为例,控制子模块根据所述检测信号所表示的误差电压,调整内部PWM信号的占空比,其中所述PWM信号高电平和低电平所持续的时长各自对应调节模块选择其中一条选通线路和另一条选通线路的时长。通过上述任一示例所提供的调节电流的方案来实现使变压电路所输出的供电电压稳定的目的。In some examples in which the detection signal is an error signal, taking the on-off of the adjustment module as an example, the control sub-module includes a timer inside, and the timer uses the voltage of the detection signal as a reference voltage, and controls the At least one of the duration of the on state and the off state of the regulating module is timed, and then the regulating module is controlled to switch between the on state and the off state according to the timeout signal generated at the corresponding timing timeout time. Wherein, the timer is an example of a timing circuit including a capacitor and its charging and discharging circuit; or the timer is an example of a timing circuit including a clock generator, a counter and a digital-to-analog converter. In still other examples where the detection signal is an error signal, taking the current change of the adjusting module as an example, the control sub-module adjusts the duty cycle of the internal PWM signal according to the error voltage represented by the detection signal, wherein the The durations of the high level and the low level of the PWM signal respectively correspond to the durations during which the adjustment module selects one of the strobe lines and the other strobe line. The purpose of stabilizing the power supply voltage output by the transformer circuit is achieved by the solution for adjusting the current provided by any of the above examples.
基于上述各示例并以图2为例,所述开关控制电路中变压电路和电源管理电路的工作过程举例如下:在开关电路断开期间,整流电路将第一整流电信号(对应图示中的整流电信号)输出至变压电路中的原边输入单元111;利用互感原理,变压电路中的原副边绕组进行能量转换,并由变压电路中的副边输出单元112向供电电源提供供电信号(电压为Vout1),其中,所述第一控制模块122中的检测子模块获取第一采样电路14采样的用于反映供电电源的第一采样信号FB1,并在调节模块121导通时将所述第一采样信号FB1的电压与预设参考电压之间的误差电压为检测信号并输出至控制子模块,所述控制子模块按照检测信号所提供的电压为用于计时的参考电压,令计时器计时调节模块121的导通时长,并在计时超时时控制调节模块121断开及复位计时器;以及在调节模块121断开时,按照预设的固定时长令计时器计时,并在计时超时时控制调节模块121导通及复位计时器。由此实现在开关电路断开期间利用变压电路提供开关控制电路内部供电的目的。Based on the above examples and taking FIG. 2 as an example, an example of the working process of the transformer circuit and the power management circuit in the switch control circuit is as follows: when the switch circuit is turned off, the rectifier circuit rectifies the first rectified electrical signal (corresponding to the The rectified electrical signal) is output to the primary side input unit 111 in the transformer circuit; using the principle of mutual inductance, the primary and secondary side windings in the transformer circuit perform energy conversion, and the secondary side output unit 112 in the transformer circuit supplies power to the power supply Provide a power supply signal (the voltage is Vout1), wherein the detection sub-module in the first control module 122 acquires the first sampling signal FB1 sampled by the first sampling circuit 14 and used to reflect the power supply, and conducts the adjustment module 121 When the error voltage between the voltage of the first sampling signal FB1 and the preset reference voltage is used as a detection signal and output to the control sub-module, the voltage provided by the control sub-module according to the detection signal is the reference voltage used for timing , make the timer count the on-time of the adjustment module 121, and control the adjustment module 121 to disconnect and reset the timer when the timing times out; The regulating module 121 is controlled to turn on and reset the timer when the timer times out. In this way, the purpose of using the transformer circuit to provide the internal power supply of the switch control circuit during the disconnection period of the switch circuit is achieved.
在另一些实施方式中,所述控制单元还获取用于反映所述原边输入单元所在线路中线路电信号的第三采样信号,并基于所述第一采样信号和第三采样信号控制流经所述原边输入单元中的电流。其中,所述第一采样信号反映了副边输出单元当前所提供的供电输出信息,第三采样信号反映了原边输入单元当前所提供的能量输入信息,控制单元根据该两采样信号对原边输入单元所在线路中的电流进行控制,可提高供电电源的输出稳定性。其中,所述第三采样信号利用与原边输入单元相连的采集器件(组)采集得到,其可为一电压或电流信号。In some other implementations, the control unit further acquires a third sampling signal for reflecting the line electrical signal in the line where the primary input unit is located, and controls the flow through the first sampling signal and the third sampling signal based on the first sampling signal and the third sampling signal. the current in the primary input unit. The first sampling signal reflects the power supply output information currently provided by the secondary side output unit, the third sampling signal reflects the energy input information currently provided by the primary side input unit, and the control unit analyzes the primary side based on the two sampling signals. The current in the line where the input unit is located is controlled, which can improve the output stability of the power supply. Wherein, the third sampling signal is acquired by the acquisition device (group) connected to the primary side input unit, and it may be a voltage or current signal.
在一些示例中,所述控制单元基于所述第一采样信号控制所述原边输入单元所在线路导通(或断开),以及基于所述第三采样信号控制所述原边输入单元所在线路断开(或导通)。在又一些示例中,所述控制单元基于所述第一采样信号控制所述原边输入单元所在线路导通,以及基于所述第一采样信号和第三采样信号控制所述原边输入单元所在线路断开。In some examples, the control unit controls the line where the primary input unit is located to be turned on (or off) based on the first sampling signal, and controls the line where the primary input unit is located based on the third sampling signal off (or on). In still other examples, the control unit controls the line where the primary side input unit is located to conduct based on the first sampling signal, and controls where the primary side input unit is located based on the first sampling signal and the third sampling signal Line disconnected.
在一些具体示例中,请参阅图16,其显示为控制单元在又一实施方式中的电路结构示意图。其中,所述控制单元包括调节模块121和第二控制模块125,所述开关控制电路还包括第三采样电路16。其中,所述第三采样电路16采集原边输入单元所在线路的电压或电流信号,例如,第三采样电路16包含受控开关和采样电阻,其中受控开关输入端接入调节模块121的输入端,受控开关的输出端通过所述采样电阻接地,受控开关的控制端与调节模块121的控制端相接以同步接收所述第二控制模块125的控制。其中,所述调节模块121与前述图2所示的调节模块121的电路结构和执行过程相同或相似,在此不再详述。所述第二控制模块125基于所述第一采样信号FB1控制所述调节模块121导通,以及基于所述第一采样信号FB1和第三采样信号CS控制所述调节模块121断开。其中,在一些更具体示例中,所述第二控制模块125基于所述第一采样信号控制调节模块121的导通时长,以及基于所述第一采样信号FB1和第三采样信号CS控制所述调节模块121的断开时长。例如,所述第二控制模块125通过调整内部时钟信号的频率来调整执行相应导通或断开控制操作的响应时长,以藉由所述响应时长的变化,调整相应的导通时长和断开时长;以及所述第二控制模块125通过检测原边输入单元和副边输出单元两侧的电信号变化,即通过比较第三采样信号CS和基于第一采样信号而得到的COMP_CS信号之间的电压,确定导通时刻,由此调整了断开时长;以及所述第二控制模块125通过监测副边输出单元所输出的电信号变化,即通过比较第一采样信号FB1的电压与预设参考电压,确定断开时刻,由此调整了导通时长。In some specific examples, please refer to FIG. 16 , which is a schematic diagram of the circuit structure of the control unit in another embodiment. The control unit includes an
在另一些示例中,所述第二控制模块包括导通控制子电路、断开控制子电路和控制逻辑子电路。In other examples, the second control module includes a turn-on control sub-circuit, a turn-off control sub-circuit, and a control logic sub-circuit.
其中,所述导通控制子电路用于检测所获取的第一采样信号并得到相应的检测信号,并依据所得到的检测信号的电压输出一时钟信号;其中所述时钟信号的频率与所得到的检测信号电压相关。所述断开控制子电路用于将所述第三采样信号和所述导通控制子电路所输出的检测信号进行比较,并将所得到的比较结果所对应的逻辑信号予以输出。所述控制逻辑子电路用于基于所述时钟信号和所述比较结果所对应的逻辑信号控制所述调节模块导通或者断开。换言之,所述控制逻辑子电路在维持调节模块导通期间,基于所述时钟信号监测用于表示使调节模块断开的第一逻辑信号。所述断开控制子电路将所述第三采样信号和所述导通控制子电路所输出的检测信号进行比较,并将所得到的比较结果所对应的逻辑信号输出至所述控制逻辑子电路。其中,当所述比较结果所对应的逻辑信号表示使调节模块断开的第一逻辑信号时,所述控制逻辑子电路基于所述第一逻辑信号和时钟信号控制调节模块断开;当所述比较结果所对应的逻辑信号不表示所述第一逻辑信号时,所述控制逻辑子电路基于预设的第二逻辑信号和时钟信号控制调节模块导通。Wherein, the conduction control sub-circuit is used to detect the acquired first sampling signal and obtain the corresponding detection signal, and output a clock signal according to the voltage of the obtained detection signal; wherein the frequency of the clock signal is the same as that of the obtained The detection signal voltage is related. The disconnection control sub-circuit is used for comparing the third sampling signal with the detection signal output by the turn-on control sub-circuit, and outputs a logic signal corresponding to the obtained comparison result. The control logic sub-circuit is configured to control the adjustment module to be turned on or off based on the clock signal and the logic signal corresponding to the comparison result. In other words, the control logic sub-circuit monitors the first logic signal indicating that the adjustment module is turned off based on the clock signal during the period in which the adjustment module is kept on. The disconnection control subcircuit compares the third sampling signal with the detection signal output by the turnon control subcircuit, and outputs a logic signal corresponding to the obtained comparison result to the control logic subcircuit . Wherein, when the logic signal corresponding to the comparison result represents the first logic signal for disconnecting the adjustment module, the control logic sub-circuit controls the adjustment module to disconnect based on the first logic signal and the clock signal; When the logic signal corresponding to the comparison result does not represent the first logic signal, the control logic sub-circuit controls the adjustment module to turn on based on the preset second logic signal and the clock signal.
请参阅图17,其显示为控制单元在又一实施方式中的电路结构示意图,其中,导通控制子电路、断开控制子电路和控制逻辑子电路。其中,导通控制子电路将所获取的第一采样信号的电压进行低通滤波处理以得到对应第一采样信号的检测信号COMP,并依据所述检测信号COMP的电压输出一时钟信号;其中所述时钟信号的频率与所述检测信号COMP电压相关。以所述时钟信号为所述控制逻辑子电路响应所接收的逻辑信号的时钟基准,所述控制逻辑子电路在维持调节模块导通期间,基于所述时钟信号监测用于表示使调节模块断开的第一逻辑信号。与此同时,所述检测信号COMP还被直接作为COMP_CS输出至断开控制子电路,或被按预设比例处理后转换为COMP_CS输出至断开控制子电路。所述断开控制子电路将所述第三采样信号CS和COMP_CS的比较结果所对应的逻辑信号输出至所述控制逻辑子电路;其中,当所述比较结果所对应的逻辑信号表示使调节模块断开的第一逻辑信号时,所述控制逻辑子电路基于所述第一逻辑信号和时钟信号控制调节模块断开;当所述比较结果所对应的逻辑信号不表示所述第一逻辑信号时,所述控制逻辑子电路基于预设的第二逻辑信号和时钟信号控制调节模块导通。Please refer to FIG. 17 , which is a schematic diagram of the circuit structure of the control unit in another embodiment, wherein the control sub-circuit is turned on, the control sub-circuit is turned off, and the control logic sub-circuit is turned off. The conduction control sub-circuit performs low-pass filtering on the voltage of the acquired first sampling signal to obtain a detection signal COMP corresponding to the first sampling signal, and outputs a clock signal according to the voltage of the detection signal COMP; wherein the The frequency of the clock signal is related to the voltage of the detection signal COMP. Using the clock signal as a clock reference for the control logic sub-circuit to respond to the received logic signal, the control logic sub-circuit monitors the control logic sub-circuit based on the clock signal to indicate that the regulation module is turned off during the period of maintaining the regulation module on the first logic signal. At the same time, the detection signal COMP is also directly output to the disconnection control sub-circuit as COMP_CS, or converted to COMP_CS after being processed in a preset ratio and output to the disconnection control sub-circuit. The disconnection control sub-circuit outputs a logic signal corresponding to the comparison result of the third sampling signal CS and COMP_CS to the control logic sub-circuit; wherein, when the logic signal corresponding to the comparison result indicates that the adjustment module When the first logic signal is disconnected, the control logic sub-circuit controls the adjustment module to disconnect based on the first logic signal and the clock signal; when the logic signal corresponding to the comparison result does not represent the first logic signal , the control logic sub-circuit controls the regulation module to conduct based on the preset second logic signal and the clock signal.
需要说明的是,上述调节模块的导通和断开操作也可以替换成在多条线路之间的切换操作,其中,各条线路上设有不同阻值的电阻,以实现基于第一逻辑信号和第二逻辑信号使得原边输入单元中所流经的电流发生变化。在此不一一详述。It should be noted that the on and off operations of the above adjustment module can also be replaced by switching operations between multiple lines, wherein each line is provided with resistors with different resistance values, so as to realize the first logic signal based on the first logic signal. and the second logic signal to change the current flowing in the primary input unit. Not detailed here.
请参阅图18,其显示为控制单元在另一实施方式中的电路结构示意图。所述控制单元包括第三保护模块、调节模块和第二控制模块。其中,所述调节模块以通断方式调整原边输入单元所在线路的电流,在此不再详述。Please refer to FIG. 18 , which is a schematic diagram of a circuit structure of the control unit in another embodiment. The control unit includes a third protection module, a regulation module and a second control module. Wherein, the adjustment module adjusts the current of the line where the primary input unit is located in an on-off manner, which will not be described in detail here.
所述第二控制模块控制所述调节模块对应导通和断开。在一些示例中,图18所示的第二控制模块125”可与图17所示的第二控制模块125’相似,二者不同之处在于,图18所示的第二控制模块125”中至少部分电器件基于所述第三保护模块124所产生的保护逻辑信号,在不工作状态和工作状态之间切换。其中,所述不工作状态包括但不限于:至少部分电器件受保护逻辑信号的使能控制而不响应输入信号时所处的状态,或者至少部分电器件受保护逻辑信号的供电控制而无法上电运行时所处的状态。在一些更具体示例中,所述第二控制模块125”中的导通控制子电路、断开控制子电路和控制逻辑子电路中的至少一种包含使能端,并藉由所述使能端接收所述保护逻辑信号,相应的子电路基于所述保护逻辑信号有效或无效而在工作状态或不工作状态之间切换,由此使得在各子电路均处于工作状态期间,所述调节模块受控导通和断开;以及在至少一个子电路处于不工作状态期间,所述调节模块121受控断开。例如,所述导通控制子电路包含使能端并接收保护逻辑信号,受所述保护逻辑信号的控制,当所述导通控制子模块处于工作状态时,所述导通控制子电路输出对应第一采样信号的时钟信号;当所述导通控制子模块处于不工作状态时,所述导通控制子电路无时钟信号输出。又如,所述断开控制子电路包含使能端并接收保护逻辑信号,受所述保护逻辑信号的控制,当所述断开控制子电路处于工作状态时,所述断开控制子电路基于第三采样信号CS和COMP_CS的比较结果输出相应的逻辑信号;当所述断开控制子模块处于不工作状态时,所述断开控制子电路维持输出表示使调节模块断开的第一逻辑信号。再如,所述控制逻辑子电路包含使能端并接收保护逻辑信号,受所述保护逻辑信号的控制,当所述控制逻辑子电路处于工作状态时,所述控制逻辑子电路基于所接收的第一逻辑信号或第二逻辑信号控制调节模块对应断开或导通操作;当所述控制逻辑子模块处于不工作状态时,所述控制逻辑子电路维持使调节模块断开。The second control module controls the adjustment module to be turned on and off correspondingly. In some examples, the
所述第三保护模块124用于检测用于反映所述供电电源的供电信号的电信号,并根据检测结果为所述电源管理电路提供电路保护。其中,所述用于反映所述供电电源的供电信号的电信号可以为所述第一采样信号FB1,或者由所述导通控制子电路提供的检测信号COMP。所述第三保护模块124通过检测所述第一采样信号FB1或者检测信号COMP,保护所述电源管理电路中部分电器件以便在该保护期间原边输入单元所在线路断开。在此,所述第三保护模块124通过检测所述第一采样信号FB1或者检测信号COMP的电压或电流,来确定供电电源是否过压和/或过载,并输出对应检测结果的保护逻辑信号。在一些示例中,在所述供电电源处于轻载期间,所述第三保护模块124检测第一采样信号是否高于预设的过压保护阈值,若是,则输出有效的第一保护逻辑信号,使得相应第二控制模块125”中的子电路基于所述有效的第一保护逻辑信号转入不工作状态;所述第三保护模块124根据实时检测所述第一采样信号的检测结果和预设的过压复位逻辑,输出无效的第一保护逻辑信号,由此,第二控制模块125”恢复至工作状态。其中,所述过压复位逻辑举例包括以下至少一种:基于所述检测结果而设置的复位逻辑,基于预设的计时时长而设置的复位逻辑。其中,基于所述检测结果而设置的复位逻辑举例包括持续进行信号检测,一旦检测结果变化则输出无效的第一保护逻辑信号。基于预设的计时时长而设置的复位逻辑举例包括从保护逻辑信号有效时开始计时,当计时达到预设计时门限时,输出无效的第一保护逻辑信号。在又一些示例中,在所述供电电源处于重载期间,所述第三保护模块124检测第一采样信号是否低于预设的过载保护阈值,若是,则输出有效的第二保护逻辑信号,使得相应第二控制模块125”中的子电路基于所述有效的第二保护逻辑信号转入不工作状态;所述第三保护模块124根据实时检测所述第一采样信号的检测结果和预设的过载复位逻辑,输出无效的第二保护逻辑信号,由此,第二控制模块125”恢复至工作状态。其中,所述过载复位逻辑举例包括以下至少一种:基于所述检测结果而设置的复位逻辑,基于预设的计时时长而设置的复位逻辑。其中,基于所述检测结果而设置的复位逻辑举例包括持续进行信号检测,一旦检测结果变化则输出无效的第二保护逻辑信号。基于预设的计时时长而设置的复位逻辑举例包括从保护逻辑信号有效时开始计时,当计时达到预设计时门限时,输出无效的第二保护逻辑信号。The
需要说明的是,第三保护模块所设置的保护阈值和检测逻辑应于实际电路结构所获取的信号相关,而非限制在上述各示例中,例如,第三保护模块检测所述检测信号COMP的电压,并当检测到所述检测信号COMP的电压低于预设的过压保护阈值时,确定输出第一保护逻辑信号,由此实现能够使电源管理电路所在芯片处于待机状态和/或有效维护芯片的供电能力等目的。在此不再逐一详述。It should be noted that the protection threshold set by the third protection module and the detection logic should be related to the signal obtained by the actual circuit structure, and are not limited to the above examples. For example, the third protection module detects the detection signal COMP. voltage, and when it is detected that the voltage of the detection signal COMP is lower than the preset overvoltage protection threshold, it is determined to output the first protection logic signal, thereby realizing that the chip where the power management circuit is located is in a standby state and/or effectively maintained The power supply capability of the chip, etc. It will not be described in detail here.
在另一些示例中,所述第三保护模块所产生的保护逻辑信号控制调节模块维持断开状态(未予图示)。例如,第三保护模块与调节模块中开关的控制端相连,当第三保护模块输出保护逻辑信号期间,相应开关维持断开状态。In other examples, the protection logic signal generated by the third protection module controls the regulation module to maintain a disconnected state (not shown). For example, the third protection module is connected to the control terminal of the switch in the adjustment module, and when the third protection module outputs the protection logic signal, the corresponding switch is maintained in an off state.
在一些实际电路中,所述电源管理电路表现为芯片形式,按照芯片的集成情况,请参阅图3,其显示为开关控制电路在一实施方式中的电路结构示意图,所述第一自供电电路15可外接在所述副边输出单元112和所述电源管理电路12的电源引脚VCC之间。或者所述第一自供电电路中的至少部分器件集成在所述电源管理电路所在芯片中。例如,所述第一自供电电路中的二极管和/或分压电阻集成在电源管理电路中。又如所述第一自供电电路全部集成在电源管理电路所在芯片中。In some practical circuits, the power management circuit is in the form of a chip. According to the integration of the chip, please refer to FIG. 3 , which is a schematic diagram of the circuit structure of the switch control circuit in one embodiment. The first self-powered
为了让芯片在开关电路断开期间能够快速供电,在一些实际电路中,所述开关控制电路还包括启动供电电路,其用于向电源管理电路提供启动供电。其中,所提供的启动供电包括向电源管理电路中提供参考电压、芯片启动电压等。在一些示例中,所述启动供电电路包括电容和所述电容的充电单元。其中,所述充电单元利用整流电路所提供的整流电信号本身变化的电压产生向电容充电的充电电源,直至电容充电并达到启动电压,以实现芯片启动等目的。在开关电路断开期间,所述开关控制电路中的控制电路和电源管理电路依靠变压电路所提供的供电电源进行相应控制操作。例如,控制电路利用供电电源所提供的电能持续监测是否接收到控制信息,以便控制所述开关电路导通。又如,在开关电路断开期间,控制电路利用供电电源所提供的电能持续监测是否接收到控制信息,以便按照控制信息中所指示的空调和温度向预先配置的空调输出控制信号。在此,所述控制电路还可以控制智能窗帘等,在此不再一一举例。In order to enable the chip to quickly supply power when the switch circuit is turned off, in some practical circuits, the switch control circuit further includes a start-up power supply circuit, which is used to provide a start-up power supply to the power management circuit. The provided startup power supply includes providing a reference voltage, a chip startup voltage, and the like to the power management circuit. In some examples, the startup power supply circuit includes a capacitor and a charging unit for the capacitor. Wherein, the charging unit uses the rectified electrical signal provided by the rectification circuit to generate a charging power supply for charging the capacitor until the capacitor is charged and reaches the startup voltage, so as to realize the purpose of chip startup and the like. When the switch circuit is turned off, the control circuit and the power management circuit in the switch control circuit perform corresponding control operations by relying on the power supply provided by the transformer circuit. For example, the control circuit uses the power provided by the power supply to continuously monitor whether control information is received, so as to control the switching circuit to be turned on. For another example, when the switch circuit is turned off, the control circuit continuously monitors whether the control information is received by using the power provided by the power supply, so as to output the control signal to the preconfigured air conditioner according to the air conditioner and temperature indicated in the control information. Here, the control circuit can also control smart curtains, etc., which will not be exemplified one by one here.
为此,所述控制电路包括:交互单元和处理单元。其中,所述交互单元用于获取控制信息;所述处理单元与所述交互单元相连,用于基于所述控制信息至少控制所述开关电路导通或断开。To this end, the control circuit includes: an interaction unit and a processing unit. Wherein, the interaction unit is configured to acquire control information; the processing unit is connected to the interaction unit, and is configured to at least control the switching circuit to be turned on or off based on the control information.
在此,一些示例中,所述交互单元可包含用于接收用户操作的人机交互模块,以获得所述控制信息。其中,所述人机交互模块举例包括带有触控介质的交互面板,所述触控介质包括但不限于:触摸屏、按钮、光感器件等。在又一些示例中,所述交互单元可包括通信模块,其用于接收包含控制信息的无线信号,和发送包含控制信息的无线信号。其中,所述通信模块举例包括中的至少一种:RF通信模块、WiFi通信模块、红外通信模块、蓝牙通信模块等短距离通信模块,可接入光纤、宽带等广域网的通信模块,以及利用手机卡以接入移动网络的通信模块等。上述各示例可结合或单独地被配置在所述交互单元中。例如,所述交互单元包含用于控制开关电路的按钮,以及包含用于获取无线信号的无线通信模块,交互单元通过监测按钮产生的脉冲信号来确定收到用于导通开关电路的控制信息,以及交互单元通过解调和解码无线信号来获取所携带的控制信息。在此,利用无线通信模块获取的控制信息可以包含用于导通开关电路的控制信息、用于控制其他线路上的开关电路的控制信息,以及用于控制智能电器进行调节、通断等的控制信息等。所述交互单元将所得到的控制信息提供给处理单元,由所述处理单元将所述控制信息转换成对应电器件或开关电路可识别的控制信号并输出。Here, in some examples, the interaction unit may include a human-computer interaction module for receiving user operations to obtain the control information. Wherein, the human-computer interaction module includes, for example, an interactive panel with a touch medium, and the touch medium includes but is not limited to: a touch screen, a button, a photosensitive device, and the like. In yet other examples, the interaction unit may include a communication module for receiving wireless signals including control information, and transmitting wireless signals including control information. The example of the communication module includes at least one of: RF communication module, WiFi communication module, infrared communication module, Bluetooth communication module and other short-distance communication modules, communication modules that can be connected to wide area networks such as optical fibers and broadband, and use mobile phones card to access the communication module of the mobile network, etc. The above examples may be configured in the interaction unit in combination or individually. For example, the interaction unit includes a button for controlling the switch circuit, and a wireless communication module for acquiring a wireless signal, and the interaction unit determines that the control information for turning on the switch circuit is received by monitoring the pulse signal generated by the button, And the interaction unit obtains the carried control information by demodulating and decoding the wireless signal. Here, the control information obtained by using the wireless communication module may include control information for turning on the switch circuit, control information for controlling the switch circuit on other lines, and control for controlling the smart appliance to adjust, turn on and off, etc. information, etc. The interaction unit provides the obtained control information to the processing unit, and the processing unit converts the control information into a control signal identifiable by the corresponding electrical device or switch circuit and outputs it.
在此,所述处理单元包含可处理数值运算、逻辑运算、数据处理的处理模块,其举例包括MCU、CPU、可编程逻辑器件等。根据实际选用的封装相应处理模块的芯片的引脚功能,所述处理单元可与开关电路电连接,或通过交互单元数据通信。所述处理单元藉由所述变压电路所提供的供电电源,在开关电路断开期间分析所接收的控制信息,以确定所控制的对象以及执行控制的时机。其中,所述处理单元还可以包含计时器、时钟信号发生器、缓存器等用于辅助处理模块执行相应控制操作的硬件模块。Here, the processing unit includes a processing module capable of processing numerical operations, logical operations, and data processing, examples of which include MCU, CPU, programmable logic device, and the like. According to the pin function of the chip that encapsulates the corresponding processing module actually selected, the processing unit can be electrically connected with the switch circuit, or communicate with data through the interaction unit. The processing unit analyzes the received control information during the disconnection period of the switch circuit by using the power supply provided by the transformer circuit, so as to determine the controlled object and the timing of executing the control. Wherein, the processing unit may further include a timer, a clock signal generator, a buffer and other hardware modules for assisting the processing module to perform corresponding control operations.
在此,上述各示例描述了所述开关控制电路在开关电路断开期间的内部供电及对至少开关电路控制的控制电路结构及工作过程。在开关电路导通期间,所述开关控制电路仍然能够提供内部供电电源以及对至少开关电路的断开控制等。Here, the above examples describe the internal power supply of the switch control circuit during the disconnection period of the switch circuit and the structure and operation process of the control circuit for controlling at least the switch circuit. During the conduction period of the switch circuit, the switch control circuit can still provide the internal power supply and disconnection control of at least the switch circuit.
为使得经由所述开关电路所输出的交流电进入所述整流电路,在一些实施方式中,所述开关控制电路在所述开关电路的输出端连接两条线路,其中一条线路上接入所述整流电路,如此所述电源管理电路可获取整流电信号并藉由所述整流电信号接续向供电电源提供供电;另一条线路连接交流电的零线,以使负载正常工作。In order to make the alternating current output through the switch circuit enter the rectifier circuit, in some embodiments, the switch control circuit connects two lines at the output end of the switch circuit, and one of the lines is connected to the rectifier circuit In this way, the power management circuit can obtain the rectified electrical signal and continuously supply power to the power supply through the rectified electrical signal; another line is connected to the neutral line of the alternating current to make the load work normally.
在另一些实施方式中,所述开关控制电路控制所述开关电路的输出端在第一线路和第二线路之间切换连接,以使负载和开关电路分时地分别藉由所述第一线路和第二线路构成相应的通电回路。其中,所述整流电路设置在第二线路上,并在第二线路接入通电回路期间获取交流电信号,并输出对应的整流电信号。其中,为区分于开关电路断开期间所接收的整流电信号,现将在开关电路导通期间所接收的整流电信号称为第二整流电信号。In some other implementations, the switch control circuit controls the output end of the switch circuit to switch between the first line and the second line, so that the load and the switch circuit respectively use the first line in a time-sharing manner. and the second line to form a corresponding energizing circuit. Wherein, the rectification circuit is arranged on the second line, and acquires the alternating current signal when the second line is connected to the energizing circuit, and outputs the corresponding rectified electric signal. Wherein, in order to distinguish the rectified electrical signal received during the off period of the switch circuit, the rectified electrical signal received during the on period of the switch circuit is now referred to as the second rectified electrical signal.
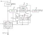
在此,请参阅图4,其显示为所述开关控制电路在又一实施方式中的框架结构示意图。所述开关控制电路还包括选择电路21,其设置在所述开关电路31的输出端一侧的交流电线路上,用于在开关电路31导通期间选择将所述开关电路31接入第一线路或第二线路,以便为所述开关电路31及负载构成通电回路。对应地,所述电源管理电路23还包括接续供电单元,其用于在所述选择电路21切换至所述第二线路上时,将所获取的第二整流电信号转换为供电信号(Vout1),以接续所述供电电源。其中,当流经开关电路的交流电电压达到整流电路中整流桥的导通电压时,所述第二线路所在通电路回路导通。当选择电路21选择将所述开关电路31接入第二线路时,负载(未予图示)、开关电路31、整流电路32、电源管理电路23和电压地构成一通电回路,换言之,交流电信号经由负载32、开关电路31、整流电路32、电源管理电路23流向电压地;当选择电路21选择将所述开关电路31接入第一线路时,由负载、开关电路31和城市电网构成又一通电回路,换言之,交流电信号经由负载、开关电路31和选择电路21流向城市电网中的电压地。Here, please refer to FIG. 4 , which is a schematic diagram of the frame structure of the switch control circuit in another embodiment. The switch control circuit further includes a
其中,在一些示例中,所述选择电路选择在预设的交流电的参考电压区间内使开关电路连接第二线路,以及在所述参考电压区间之外使开关电路连接第一线路。其中,所述参考电压区间可根据实际电路设计而定。例如,为确保负载正常工作,所述参考电压区间被选择为负载工作电压区间之外的电压区间,其包括但不限于:过零电压区间、峰值电压区间、或其他电压区间等。以LED灯为负载为例,所述参考电压区间被选择为过零电压区间。在又一些示例中,所述选择电路选择在供电电源的参考电压区间内使开关电路连接第二线路,以及在所述参考电压区间之外使开关电路连接第一线路。Wherein, in some examples, the selection circuit selects to connect the switch circuit to the second line within a preset reference voltage range of alternating current, and to connect the switch circuit to the first line outside the reference voltage range. Wherein, the reference voltage interval may be determined according to the actual circuit design. For example, in order to ensure the normal operation of the load, the reference voltage interval is selected as a voltage interval other than the load working voltage interval, including but not limited to: zero-crossing voltage interval, peak voltage interval, or other voltage intervals. Taking the LED lamp as the load as an example, the reference voltage interval is selected as the zero-crossing voltage interval. In still other examples, the selection circuit selects to connect the switch circuit to the second line within a reference voltage interval of the power supply, and to connect the switch circuit to the first line outside the reference voltage interval.
在一些示例中,所述选择电路包括开关单元M1,其中所述开关单元M1设置在开关电路所在交流电线路上。In some examples, the selection circuit includes a switch unit M1, wherein the switch unit M1 is disposed on the AC line where the switch circuit is located.
其中,所述开关单元用于基于所接收的分路控制信号受控导通或断开,以至少立即响应使开关电路从接入第二线路切换至接入第一线路的切换操作。在此,所述开关单元基于所接收的分路控制信号受控断开,以使开关电路立即或延迟接入第二线路,以及基于所述分路控制信号受控导通,以使开关电路立即接入第一线路。其中,在一些示例中,所述选择电路内部还设有通断控制器件,其通过检测交流电的相位而产生分路控制信号,并输出至开关单元。在另一些示例中,所述分路控制信号由接续供电单元输出至开关单元。所述开关单元M1包含功率管,其中,所述功率管的控制端用于接收分路控制信号,所述分路控制信号为电压信号,当分路控制信号表示使开关单元导通时,所述功率管导通,使得负载和开关电路经由第一线路连接零线,则负载和开关电路接入交流电的火线和零线之间;当分路控制信号表示使开关单元断开时,所述功率管断开,使得负载和开关电路经由第二线路连接所述电源管理电路中的电压地,则负载和开关电路接入火线和该电压地之间。Wherein, the switch unit is configured to be controlled on or off based on the received shunt control signal, so as to at least immediately respond to a switching operation of switching the switch circuit from connecting to the second line to connecting to the first line. Here, the switch unit is controlled to be turned off based on the received branch control signal, so that the switch circuit is connected to the second line immediately or delayed, and is controlled to be turned on based on the branch control signal to make the switch circuit Access the first line immediately. Wherein, in some examples, the selection circuit is further provided with an on-off control device, which generates a shunt control signal by detecting the phase of the alternating current, and outputs it to the switch unit. In other examples, the shunt control signal is output to the switch unit by the continuous power supply unit. The switch unit M1 includes a power tube, wherein the control end of the power tube is used to receive a branch control signal, and the branch control signal is a voltage signal. When the branch control signal indicates that the switch unit is turned on, the switch unit is turned on. The power tube is turned on, so that the load and the switch circuit are connected to the neutral line through the first line, then the load and the switch circuit are connected between the live line and the neutral line of the alternating current; when the shunt control signal indicates that the switch unit is disconnected, the power tube disconnected, so that the load and the switch circuit are connected to the voltage ground in the power management circuit via the second line, then the load and the switch circuit are connected between the live wire and the voltage ground.
为使交流电的有功功率的使用效率最大化,所述选择电路的结构与本申请中的整流电路、负载等相关。以所述整流电路为全波整流电路为例,当交流电的相位落入预设相位区间内时,所述选择电路基于分时控制信号立即选择第二线路,以及当交流电的相位由所述相位区间内超出时,所述选择电路基于分时控制信号立即选择第一线路。仍以所述整流电路为全波整流电路为例,当供电电源的电压落入预设设定的参考电压区间时,所述选择电路基于分时控制信号立即选择第二线路,反之,所述选择电路基于分时控制信号立即选择第一线路。In order to maximize the use efficiency of the active power of the alternating current, the structure of the selection circuit is related to the rectifier circuit, the load, etc. in the present application. Taking the rectifier circuit as a full-wave rectifier circuit as an example, when the phase of the alternating current falls within the preset phase interval, the selection circuit immediately selects the second line based on the time-sharing control signal, and when the phase of the alternating current is determined by the phase When the interval exceeds, the selection circuit immediately selects the first line based on the time-division control signal. Still taking the rectifier circuit as a full-wave rectifier circuit as an example, when the voltage of the power supply falls within the preset reference voltage range, the selection circuit immediately selects the second line based on the time-sharing control signal, and vice versa. The selection circuit immediately selects the first line based on the time-sharing control signal.
根据整流电路及接续供电单元的实际电路结构,请参阅图5,其显示为所述开关控制电路在又一实施方式中的电路结构示意图,所述选择电路还包括:相位限制单元。例如,所述整流电路为半波整流电路,所述相位限制单元强制在工频周期的负半周期内的交流电信号是流经所述第一线路的。According to the actual circuit structure of the rectifier circuit and the connecting power supply unit, please refer to FIG. 5 , which is a schematic diagram of the circuit structure of the switch control circuit in another embodiment. The selection circuit further includes: a phase limiting unit. For example, the rectifier circuit is a half-wave rectifier circuit, and the phase limiting unit forces the alternating current signal in the negative half cycle of the power frequency cycle to flow through the first line.
在此,所述相位限制单元可由单独电器件构成,或藉由开关单元M1中半导体器件中寄生二极管提供。在一些示例中,所述相位限制单元为单独电器件并与所述开关单元并联,用于当所述开关单元断开时,根据当前交流电的相位,延迟或立即执行使所述开关电路从接入第一线路切换至接入第二线路的切换操作。请参阅图5,所述相位限制单元包括二极管D1,其并联所述开关单元M1,且阴极接入火线、阳极接入零线。当开关单元M1导通时,藉由开关单元M1的导通连接,开关电路和负载接入交流电的火线与零线之间,且所述二极管D1被短路,换言之,选择电路21连通第一线路;当开关单元M1导通,且所述二极管D1断开时,所述选择电路从所述第一线路向第二线路切换,且随着交流电相位的变化,位于第二线路的整流电路两端的电压差大于其导通电压,所述第二线路导通。Here, the phase limiting unit may be constituted by a separate electrical device, or provided by a parasitic diode in the semiconductor device in the switching unit M1. In some examples, the phase limiting unit is a separate electrical device and is connected in parallel with the switching unit, and is used to delay or immediately execute the switching circuit from being connected to the switching circuit according to the current phase of the alternating current when the switching unit is turned off. Switching from the first line to the handover operation of the second line. Please refer to FIG. 5 , the phase limiting unit includes a diode D1, which is connected in parallel with the switching unit M1, and the cathode is connected to the live wire and the anode is connected to the neutral wire. When the switch unit M1 is turned on, through the connection of the switch unit M1, the switch circuit and the load are connected between the live wire and the neutral wire of the alternating current, and the diode D1 is short-circuited. In other words, the
由上述示例可知,若开关单元断开时刻交流电的相位落入工频周期的负半周(-180-0度),则选择电路延迟至当交流电相位进入工频周期的正半周(0-180度)时切换至第二线路,以及当交流电电压达到整流电路中整流桥的导通电压时,所述第二线路导通。若开关单元断开时刻交流电的相位落入工频周期的正半周(0-180度),则选择电路立即切换至第二线路,以及当交流电电压达到整流电路中整流桥的导通电压时,所述第二线路导通。It can be seen from the above example that if the phase of the alternating current when the switch unit is turned off falls into the negative half cycle (-180-0 degrees) of the power frequency cycle, the selection circuit delays until the phase of the alternating current enters the positive half cycle (0-180 degrees) of the power frequency cycle. ) is switched to the second line, and when the alternating current voltage reaches the turn-on voltage of the rectifier bridge in the rectifier circuit, the second line is turned on. If the phase of the alternating current when the switch unit is turned off falls within the positive half cycle (0-180 degrees) of the power frequency cycle, the selection circuit will immediately switch to the second line, and when the alternating current voltage reaches the on-voltage of the rectifier bridge in the rectifier circuit, The second line is turned on.
需要说明的是,根据整流电路、选择电路、电源管理电路等电器件的选择,如对二极管、功率管等半导体器件的工作电压的选择,选择电路在第一线路和第二线路之间切换时,受相应半导体器件的工作电压限制,可能导致相应线路瞬时未导通等情况,例如,对应于相位为0、-180、180度,以及处于上述各相位附近的交流电信号的电压无法达到二极管的工作电压的情况,应视为选择电路已选择第一线路或第二线路,仅在相应瞬时处于相应线路的未导通状态。但这并不影响本申请中所提及的通过分时共享交流电,来实现电源管理电路能够输出稳定供电的技术思想。类似地,选择电路在第一线路和第二线路之间切换时,受相应半导体器件的工作电压限制、寄生电容充放电等影响,可能导致实际电路中的第一线路和第二线路的切换操作与上述示例在一瞬时情况不能完全一致,例如出现第一线路和第二线路均导通、均断开等情况,这也不应影响本申请中所提及的通过分时共享交流电,来实现电源管理电路能够输出稳定供电的技术思想。后续将不再重述。It should be noted that, according to the selection of electrical devices such as rectifier circuit, selection circuit, power management circuit, etc., such as the selection of the working voltage of semiconductor devices such as diodes and power tubes, when the selection circuit switches between the first line and the second line , Limited by the working voltage of the corresponding semiconductor device, the corresponding line may not be turned on instantaneously, for example, the voltage corresponding to the phase of 0, -180, 180 degrees, and the AC signal near the above phases cannot reach the diode In the case of the working voltage, it should be considered that the selection circuit has selected the first line or the second line, and is only in the non-conducting state of the corresponding line at the corresponding moment. However, this does not affect the technical idea mentioned in this application that the power management circuit can output stable power supply by sharing the alternating current through time-sharing. Similarly, when the selection circuit switches between the first line and the second line, it may be affected by the operating voltage limitation of the corresponding semiconductor device, the charging and discharging of the parasitic capacitance, etc., which may lead to the switching operation of the first line and the second line in the actual circuit. It cannot be completely consistent with the above example in a momentary situation, for example, the first line and the second line are both turned on, both disconnected, etc., which should not affect the time-sharing AC mentioned in this application. The power management circuit can output the technical idea of stable power supply. It will not be repeated later.
当所述第二线路导通时,整流电路输出第二整流电信号。所述接续供电单元至少连接在所述整流电路和供电电源的输出端之间,其将所接收的第二整流电信号进行低通滤波、电压调节等处理,并输出至所述输出端以接续提供供电电压。为此,所述接续供电单元至少包含输出模块,其用于基于所接收的第二整流电信号接续提供所述电源供电。在一些示例中,根据整流电路所输出的整流电信号的电压区间,所述输出模块可直接将第二整流电信号输出至供电电源的输出端。例如,输出模块为导线。在另一些示例中,所述输出模块包含滤波电容、分压电阻中的至少一种,以使所提供的供电信号的电压与供电电源所需的供电电压相匹配。在又一些示例中,所述接续供电单元还包括第二保护模块231,用于对所述供电电源提供过流保护。例如,第二保护模块包括设置在整流电路与供电电源的输出端之间的保护电阻、和检测保护电阻两端电压压差的比较器OCP。其中,当所述比较器OCP在检测到保护电阻两端电压压差超出预设保护电压阈值时,确定出现异常,并输出过流保护检测信号,以供控制电路对开关电路进行强制性的控制操作。其中,所述第二保护模块还可以由包含晶体管和/或三极管等其他电路构成,在此不再一一举例。When the second line is turned on, the rectification circuit outputs a second rectified electrical signal. The connecting power supply unit is at least connected between the rectifier circuit and the output end of the power supply, and performs low-pass filtering, voltage regulation and other processing on the received second rectified electrical signal, and outputs it to the output end for connecting supply voltage. To this end, the continuous power supply unit at least includes an output module for continuously providing the power supply based on the received second rectified electrical signal. In some examples, according to the voltage range of the rectified electrical signal output by the rectifying circuit, the output module can directly output the second rectified electrical signal to the output end of the power supply. For example, output modules are wires. In other examples, the output module includes at least one of a filter capacitor and a voltage dividing resistor, so that the voltage of the provided power supply signal matches the power supply voltage required by the power supply. In still other examples, the continuous power supply unit further includes a
需要说明的是,上述各输出模块的各示例并非互相排斥,可根据实际电路设计结合使用,不仅如此,出于电路优化原则,前述各示例中所提及的电器件可兼顾整流电路、及开关控制电路中的其他电路单元的相应功能。例如滤波电容与整流电路中的电容共用等。在此,本领域技术人员应从电路器件在电路结构中所产生的作用出发对本申请中各示例所描述的电器件进行理解。It should be noted that the above examples of each output module are not mutually exclusive, and can be used in combination according to the actual circuit design. Not only that, for the principle of circuit optimization, the electrical devices mentioned in the above examples can take into account the rectifier circuit and the switch. Control the corresponding functions of other circuit units in the circuit. For example, the filter capacitor is shared with the capacitor in the rectifier circuit. Here, those skilled in the art should understand the electrical devices described in the examples in the present application from the role of the circuit device in the circuit structure.
所述接续供电单元还包括分路控制模块,其连接所述选择电路,用于通过检测所述开关电路导通期间反映交流电的电信号或供电电源的供电信号,向所述选择电路输出分路控制信号,以控制所述选择电路在所述第一线路和第二线路之间切换,即使开关电路接入第一线路或第二线路。根据第二采样电路所采样的位置,一些示例中,第二采样信号表示供电信号,所述分路控制模块可通过检测第二采样信号的电压来对应检测供电信号的电压;在又一些示例中,第二采样信号表示交流电信号,所述分路控制模块可通过检测第二采样信号的电压来检测交流电信号的电压。The continuous power supply unit further includes a shunt control module, which is connected to the selection circuit and is used to output the shunt to the selection circuit by detecting the electrical signal reflecting the alternating current or the power supply signal of the power supply during the conduction period of the switch circuit. a control signal to control the selection circuit to switch between the first line and the second line, even if the switch circuit is connected to the first line or the second line. According to the position sampled by the second sampling circuit, in some examples, the second sampling signal represents the power supply signal, and the shunt control module can detect the voltage of the power supply signal correspondingly by detecting the voltage of the second sampling signal; in still other examples , the second sampling signal represents an alternating current signal, and the shunt control module can detect the voltage of the alternating current signal by detecting the voltage of the second sampling signal.
为便于分路控制模块的电压检测,所述开关控制电路还包括第二采样电路,其用于所述第二线路中用于反映交流电相位信号的电信号或者采样供电电源的供电信号,以生成第二采样信号并输出至所述分路控制模块。在一些示例中,所述第二采样电路直接采样交流电信号以获得第二采样信号。在另一些示例中,所述第二采样电路包括设置于整流电路的第二整流电信号输出端和电压地之间的第一分压电阻R21和R22;其中R22接地。所述第二采样电路还可以包含与分压电阻R22并联的第二分压电阻R23和R24。在又一些示例中,所述第二采样电路从供电电源侧采集供电信号,并将所得到的第二采样信号提供给电源管理电路。例如来自于藉由所述供电电源所提供的供电而运行的CPU芯片的电源引脚等,其利用被供电的电器件的标准电源信号来间接反映供电电源所提供的供电信号。在此,根据采集所述第二采样信号的采样电路的实际设计,所述第二采样信号可以是一种电压信号或电流信号。例如,利用电流采样器件采集电源管理电路所输出的电流,以得到一电流信号,即第二采样信号;基于所述第二采样信号控制所述电源管理电路所输出的电流或电压;或者在适当时利用电流转电压器件将所述第二采样信号转换为一电压信号,并利用所述电压信号控制所述电源管理电路所输出的电流或电压。又如,利用电压采样器件采集电源管理电路所输出的电压,以得到一电压信号,即第二采样信号;基于所述第二采样信号控制电源管理电路所输出的电流或电压;或者在适当时利用电压转电流器件将所述第二采样信号转换为一电流信号,并利用所述电流信号控制电源管理电路所输出的电流或电压。In order to facilitate the voltage detection of the shunt control module, the switch control circuit further includes a second sampling circuit, which is used for reflecting the electric signal of the AC phase signal in the second line or sampling the power supply signal of the power supply to generate The second sampled signal is output to the branch control module. In some examples, the second sampling circuit directly samples the alternating current signal to obtain the second sampling signal. In other examples, the second sampling circuit includes first voltage dividing resistors R21 and R22 disposed between the second rectified electrical signal output terminal of the rectification circuit and the voltage ground; wherein R22 is grounded. The second sampling circuit may further include second voltage dividing resistors R23 and R24 connected in parallel with the voltage dividing resistor R22. In still other examples, the second sampling circuit collects the power supply signal from the power supply side, and provides the obtained second sampling signal to the power management circuit. For example, it comes from the power supply pins of the CPU chip running by the power supply provided by the power supply, etc., which indirectly reflects the power supply signal provided by the power supply by using the standard power supply signal of the powered electrical device. Here, according to the actual design of the sampling circuit for collecting the second sampling signal, the second sampling signal may be a voltage signal or a current signal. For example, use a current sampling device to collect the current output by the power management circuit to obtain a current signal, that is, a second sampling signal; control the current or voltage output by the power management circuit based on the second sampling signal; When using a current-to-voltage device, the second sampling signal is converted into a voltage signal, and the voltage signal is used to control the current or voltage output by the power management circuit. For another example, use a voltage sampling device to collect the voltage output by the power management circuit to obtain a voltage signal, that is, a second sampling signal; control the current or voltage output by the power management circuit based on the second sampling signal; or when appropriate The second sampling signal is converted into a current signal by a voltage-to-current device, and the current or voltage output by the power management circuit is controlled by the current signal.
请参阅图6,其显示为所述开关控制电路在一实施方式中的电路结构示意图,其中所述第二采样电路可全部或部分集成在所述电源管理电路所在芯片中。例如,所述第二采样电路中的第一分压电阻R21和R22通过芯片引脚FB2外接于整流电路和芯片之间,并向芯片FB2引脚提供第二整流电信号的第一分压信号,所述第二采样电路中的第二分压电阻R23和R24集成在芯片中,并通过引脚FB2将第一分压信号进行再次分压得到第二采样信号并提供给芯片内部的分路控制模块。所述分路控制模块通过检测所述第二采样信号,向所述选择电路输出分路控制信号,以控制所述选择电路在所述第一线路和第二线路之间切换。Please refer to FIG. 6 , which is a schematic diagram of the circuit structure of the switch control circuit in an embodiment, wherein the second sampling circuit may be fully or partially integrated in the chip where the power management circuit is located. For example, the first voltage dividing resistors R21 and R22 in the second sampling circuit are externally connected between the rectifier circuit and the chip through the chip pin FB2, and provide the first voltage dividing signal of the second rectified electrical signal to the chip FB2 pin , the second voltage dividing resistors R23 and R24 in the second sampling circuit are integrated in the chip, and the first voltage dividing signal is divided again through the pin FB2 to obtain the second sampling signal and provide the shunt inside the chip. control module. The shunt control module outputs a shunt control signal to the selection circuit by detecting the second sampling signal, so as to control the selection circuit to switch between the first line and the second line.
例如,所述选择电路21默认接入第二线路,且整流电路输出全波整流电信号,当所述分路控制模块233检测到第二采样信号的电压超出参考电压区间时,输出分路控制信号以控制选择电路从第二线路切换至第一线路;并启动一计时,当所述计时达到计时阈值后,所述分路控制模块233调整所述分路控制信号以控制选择电路21从第一线路切换至第二线路。其中,所述计时阈值与输出模块232维持供电电压的时长、交流电的工频周期等相关。例如,所述输出模块232基于所接收的参考电压区间内的第二采样信号向供电电源维持提供t毫秒的供电电压,则所述计时阈值可小于等于t毫秒。又如,所述计时阈值小于半个工频周期,以兼顾后续提及的过零检测电路的过零检测需要。For example, the
结合图5中所示的选择电路,所述选择电路21默认接入第二线路,且整流电路输出半波整流信号,当所述分路控制模块233检测到第二采样信号的电压超出参考电压区间时,输出分路控制信号以控制开关单元M1导通,即选择电路从第二线路切换至第一线路;以及在一段延时后,所述分路控制模块233调整所述分路控制信号,以令开关单元M1断开,在开关单元M1断开时刻,若交流电处于负半周期(-180-0度),则从该断开时刻至该负半周期结束时刻的时间间隔内,利用相位限制单元,开关电路维持接入第一线路,在此期间,分路控制模块233所检测到的第二整流电信号的电压未超出参考电压区间,直至交流电相位进入正半周期(0-180度),选择电路切换至第二线路;当所述整流电路中整流桥两端的电压差大于其导通电压时,所述第二线路导通,此时所述第二采样信号的电压开始变化,并当该电压超出参考电压区间时,所述分路控制模块233再次控制开关单元M1导通。Combined with the selection circuit shown in FIG. 5 , the
如图6所示,所述分路控制模块包括比较子电路和控制子电路。其中,所述比较子电路用于将所述第二采样信号的电压与所述参考电压区间进行比较,并产生对应的比较结果。其中,所述电压区间可以包含电压上下门限,或者仅包含电压上门限(或电压下门限)。以所述参考电压区间为一种过零电压区间为例,其下电压门限为零电压或接近零电压的电压值,上电压门限为一参考电压Vref3。所述比较子电路当检测到第二采样信号的电压高于Vref3时,所输出的检测信号(如高电平)表示第二整流电信号的电压超出过零电压区间之外;当检测到第二采样信号的电压低于等于Vref3时,所输出的检测信号(如低电平)表示第二采样信号的电压在该过零电压区间之内。As shown in FIG. 6 , the shunt control module includes a comparison sub-circuit and a control sub-circuit. Wherein, the comparison sub-circuit is used to compare the voltage of the second sampling signal with the reference voltage interval, and generate a corresponding comparison result. Wherein, the voltage interval may include upper and lower voltage thresholds, or only include upper and lower voltage thresholds (or lower voltage thresholds). Taking the reference voltage interval as a zero-crossing voltage interval as an example, the lower voltage threshold is zero voltage or a voltage value close to zero voltage, and the upper voltage threshold is a reference voltage Vref3. When the comparison sub-circuit detects that the voltage of the second sampling signal is higher than Vref3, the output detection signal (such as a high level) indicates that the voltage of the second rectified electrical signal exceeds the zero-crossing voltage interval; When the voltage of the second sampling signal is lower than or equal to Vref3, the output detection signal (eg, low level) indicates that the voltage of the second sampling signal is within the zero-crossing voltage interval.
所述控制子电路与所述比较子电路相连,用于基于所述比较结果输出所述分路控制信号以控制所述选择电路从所述第二线路切换至第一线路,即使所述开关电路接入第一线路或第二线路。其中,所述控制子电路包括逻辑器件(组),其基于所接收的检测信号而设定的控制逻辑输出分路控制信号。其中,所述逻辑器件(组)包括但不限于:逻辑门、触发器等。例如,当所述控制子电路接收到高电平信号,按照预设的控制逻辑,输出使选择电路从第二线路切换至第一线路的分路控制信号。如图6所示,以选择电路中开关单元M1包含N型功率管为例,所述控制子电路通过引脚GATE所输出的分路控制信号为高电平信号时,表示令N型功率管断开,则选择电路从第二线路切换至第一线路。The control sub-circuit is connected to the comparison sub-circuit for outputting the branch control signal based on the comparison result to control the selection circuit to switch from the second line to the first line, even if the switch circuit Access the first line or the second line. Wherein, the control sub-circuit includes a logic device (group) that outputs a branch control signal based on a control logic set based on the received detection signal. Wherein, the logic device (group) includes, but is not limited to, logic gates, flip-flops, and the like. For example, when the control sub-circuit receives a high-level signal, it outputs a branch control signal for switching the selection circuit from the second line to the first line according to the preset control logic. As shown in FIG. 6 , taking the switch unit M1 in the selection circuit as an example including an N-type power transistor, when the shunt control signal output by the control sub-circuit through the pin GATE is a high-level signal, it means that the N-type power transistor is disconnected, the selection circuit switches from the second line to the first line.
所述控制子电路还包括计时器,所述计时器受比较子电路所输出的检测信号控制,当检测信号表示为第二整流电信号的电压超出参考电压区间,则启动计时器,并当所计时长达到一计时阈值时输出超时检测信号,所述控制子电路中的逻辑器件(组)基于所述比较子电路所输出的检测信号和超时检测信号的控制逻辑,将所述分路控制信号进行调整,以使所述选择电路从所述第一线路切换至第二线路。结合如图6所示的示例以及开关单元M1包含N型功率管,当所述分路控制信号由高电平转为低电平时,N型功率管导通,则选择电路在交流电正半周期间从第一线路切换至第二线路。与前述提及的计时阈值类似,所述计时阈值可以是固定时间阈值,或者是根据所述选择电路在至少一个切换周期内选择第一线路的时长而设置的。在此,所述切换周期是指选择电路经历一次从第一线路切换至第二线路,以及从第二线路切换至第一线路所经历的时长。The control sub-circuit also includes a timer, the timer is controlled by the detection signal output by the comparison sub-circuit, when the detection signal represents that the voltage of the second rectified electrical signal exceeds the reference voltage range, the timer is started, and when the counted voltage is exceeded, the timer is started. When the duration reaches a timing threshold, a time-out detection signal is output, and the logic device (group) in the control sub-circuit executes the shunt control signal based on the control logic of the detection signal output by the comparison sub-circuit and the time-out detection signal. Adjusted to switch the selection circuit from the first line to the second line. Combined with the example shown in FIG. 6 and the switch unit M1 includes an N-type power transistor, when the shunt control signal changes from a high level to a low level, the N-type power transistor is turned on, and the selection circuit operates during the positive half cycle of the alternating current. Switch from the first line to the second line. Similar to the aforementioned timing threshold, the timing threshold may be a fixed time threshold, or may be set according to the length of time during which the selection circuit selects the first line in at least one switching cycle. Here, the switching period refers to the time period during which the selection circuit switches from the first line to the second line and from the second line to the first line once.
以图6为例并结合图7所示的电路波形图,所述开关控制电路的工作过程举例如下:选择电路21默认将开关电路31连通第二线路,以向整流电路32提供交流电信号,整流电路32输出第二整流电信号,且第二采样电路25采样第二整流电信号并输出第二采样信号;分路控制模块233中的比较子电路比较所述第二采样信号的电压是否落入预设的过零电压区间,若是,则输出一种电平信号至控制子电路,所述控制子电路对应输出用以维持选择电路连通第二线路的分路控制信号,在此期间,所述输出模块232基于第二整流电信号的电压转为供电电压,直至比较子电路比较所述第二采样信号的电压超出所述过零电压区间;当第二采样信号的电压超出所述过零电压区间时,比较子电路输出另一种电平至所述控制子电路,所述控制子电路一方面调整分路控制信号的电压(由Gate引脚输出的电压)以控制选择电路21由第二线路切换至第一线路,至此第二整流电信号被切相,另一方面启动延时计时,并在延时计时超时时调整所述分路控制信号的电压转为高电平,以使得整流电路输出第二整流电信号至输出模块,同时第二采样电路21继续输出第二采样信号至比较子电路,如此重复执行上述过程。Taking FIG. 6 as an example and in conjunction with the circuit waveform diagram shown in FIG. 7 , an example of the working process of the switch control circuit is as follows: the
在又一示例中,为提高计时器计时的准确性,所述控制子电路中还包括计时器控制器,用于监测从开关单元M1导通直至选择电路切换至第二线路所需时长t’,并予以保存,基于所监测的至少一个时长t’调整所述延时计时的时长。其中,所述计时器控制器至少包括:锁存器及逻辑器件(组)、计时器的复位器等。其中,所述逻辑器件(组)包括但不限于以下至少一种或组合:比较器、门器件、放大器、加法器、减法器等。例如,将使开关单元M1导通的分路控制信号作为一触发信号,计时器开始计时,当监测到整流电路导通时刻结束计时并将计时器当前计时t’存入锁存器,作为下一周期的计时基准阈值。又例如,检测在多个周期内计时器的计时时长(即开关单元M1导通时刻与整流电路导通时刻的时间间隔),并根据多个周期的计时时长计算后续周期的计时基准阈值。In yet another example, in order to improve the timing accuracy of the timer, the control sub-circuit further includes a timer controller, which is used to monitor the required time period t' from the time when the switch unit M1 is turned on until the selection circuit is switched to the second line , and save it, and adjust the duration of the delay timing based on the monitored at least one duration t'. Wherein, the timer controller at least includes: a latch, a logic device (group), a timer reset device, and the like. Wherein, the logic device (group) includes, but is not limited to, at least one or a combination of the following: a comparator, a gate device, an amplifier, an adder, a subtractor, and the like. For example, the shunt control signal that will turn on the switch unit M1 is used as a trigger signal, and the timer starts to count. When the rectifier circuit is monitored to be turned on, the timer ends and the current timer t' of the timer is stored in the latch as the next timer. The timing reference threshold for one cycle. For another example, the timing duration of the timer in multiple cycles (ie, the time interval between the ON time of the switch unit M1 and the ON time of the rectifier circuit) is detected, and the timing reference threshold of the subsequent cycle is calculated according to the multiple cycle timing durations.
在另一些示例中,为防止选择电路切换至第二线路时,所述接续供电单元所接收的经整流处理的整流电信号的电压过大,易于对电源管理电路内的器件造成损坏,因此,所述接续供电单元还包括第一保护模块,用于检测反映流经所述第二线路的交流电信号的电信号电压,并当所述检测的电压高于预设保护电压阈值时,控制所述选择电路从第二线路切换至第一线路。其中,所述反映经所述第二线路的交流电信号的电信号可以是第二采样信号、第二检测信号中的任一种。In other examples, in order to prevent the voltage of the rectified electrical signal received by the continuous power supply unit from being too large when the selection circuit switches to the second line, it is easy to cause damage to the devices in the power management circuit. Therefore, The continuous power supply unit further includes a first protection module for detecting the electrical signal voltage reflecting the alternating current signal flowing through the second line, and when the detected voltage is higher than a preset protection voltage threshold, controls the electrical signal voltage. The selection circuit switches from the second line to the first line. Wherein, the electrical signal reflecting the alternating current signal passing through the second line may be any one of a second sampling signal and a second detection signal.
请参阅图19,其显示为接续供电单元在又一实施方式中的结构示意图。所述第一保护模块234与分路控制模块233并联,并检测第二采样信号的电压。在此,所述第一保护模块234可直接比较第二采样信号的电压与预设保护电压阈值,或者将第二采样信号进行分压或放大处理后与保护电压阈值进行比较。当所述第二采样信号的电压高于预设保护电压阈值时,控制所述选择电路从第二线路切换至第一线路。其中,所述保护电压阈值高于等于前述参考电压区间的电压上限。Please refer to FIG. 19 , which shows a schematic structural diagram of a continuous power supply unit in another embodiment. The
例如,所述第一保护模块包括比较器A5和受控开关M5;其中,所述受控开关M5连接在选择电路的控制端与一预设电压之间,比较器A5的一输入端接收第二采样信号、另一输入端接收保护电压阈值,比较器A5的输出端连接受控开关M5的控制端。当比较器A5检测到第二采样信号的电压高于保护电压阈值时,控制受控开关M5导通,所述选择电路的控制端的电压被强制设置为所述预设电压,由此,选择电路被强制选择切换至第一线路,即开关电路和负载与零线构成通电回路,与此同时或略有延迟地,分路控制模块也输出使选择电路切换至第一线路的分路控制信号并在延时时长内维持所述分路控制信号;当比较器A5检测到第二采样信号的电压不高于保护电压阈值时,控制受控开关M5断开,所述选择电路的控制端的电压由分路控制模块所输出的电压决定,由此,选择电路根据分路控制模块的控制在第一线路和第二线路之间切换。For example, the first protection module includes a comparator A5 and a controlled switch M5; wherein, the controlled switch M5 is connected between the control terminal of the selection circuit and a preset voltage, and an input terminal of the comparator A5 receives the first Two sampling signals, the other input terminal receives the protection voltage threshold, and the output terminal of the comparator A5 is connected to the control terminal of the controlled switch M5. When the comparator A5 detects that the voltage of the second sampling signal is higher than the protection voltage threshold, the controlled switch M5 is controlled to be turned on, and the voltage of the control terminal of the selection circuit is forcibly set to the preset voltage, thus, the selection circuit It is forced to switch to the first line, that is, the switch circuit, the load and the neutral line form an energized loop. At the same time or with a slight delay, the shunt control module also outputs a shunt control signal that switches the selection circuit to the first line and The shunt control signal is maintained within the delay time; when the comparator A5 detects that the voltage of the second sampling signal is not higher than the protection voltage threshold, it controls the controlled switch M5 to turn off, and the voltage at the control end of the selection circuit is determined by The voltage output by the shunt control module is determined, whereby the selection circuit switches between the first line and the second line according to the control of the shunt control module.
为维持在开关电路从断开到导通瞬间的供电电源的供电切换所造成的电流瞬时间断,或电流倒灌等情况,在副边输出单元和接续供电单元的输出端分别设有二极管;其中,一个二极管连接在所述副边输出单元的输出端与供电电源的输出端之间;另一个二极管连接在所述接续供电单元的输出端与供电电源的输出端之间。以及在供电电源的输出端还设有一储能电路,以便在切换瞬间放电,由此实现供电电源的无间断供电。基于前述电源管理电路在开关电路断开期间所使用的电器件包含有源电器件或需要借助持续供电而进行信号处理的电器件等,为此,所述电源管理电路自身亦借助所述变压电路的供电电源进行供电。所述开关控制电路还包括第二自供电电路,用于在所述开关电路导通期间向所述电源管理电路供电。在一些示例中,其连接在供电电源的输出端和电源管理电路的电源端之间。例如,所述第二自供电电路可为连接在供电电源和电源管理电路电源端的导线。又如根据电源管理电路实际工作电压,所述第二自供电电路还可以包含连接在供电电源的输出端和电源管理电路的电源端之间的:分压电阻、低压差线性稳压器中的至少一种等。在另一些示例中,所述第二自供电电路的输入端通过第二线路中接入交流电线路,或者所述第二自供电电路的输入端连接整流电路输出端,再或者所述第二自供电电路的输入端连接供电电源的输出端,以及所述第二自供电电路的输出端电连接电源管理电路的电源端。在开关电路导通期间,第二自供电电路从开关电路所在的导电回路上取电并转换后提供给电源管理电路;在开关电路断开期间,第一自供电电路从供电电源的输出端取电并转换后提供给电源管理电路。In order to maintain the instantaneous interruption of current caused by the power supply switching of the power supply at the moment when the switching circuit is turned off to on, or the current is reversed, diodes are respectively provided at the output ends of the secondary output unit and the continuous power supply unit; among them, One diode is connected between the output end of the secondary output unit and the output end of the power supply; the other diode is connected between the output end of the continuous power supply unit and the output end of the power supply. And an energy storage circuit is also provided at the output end of the power supply, so as to discharge at the moment of switching, thereby realizing the uninterrupted power supply of the power supply. Based on the above-mentioned electrical devices used by the power management circuit when the switch circuit is turned off, the electrical devices include active electrical devices or electrical devices that need to perform signal processing by means of continuous power supply. For this reason, the power management circuit itself also uses the transformer The power supply of the circuit is powered. The switch control circuit further includes a second self-powered circuit for supplying power to the power management circuit during the on-time of the switch circuit. In some examples, it is connected between the output of the power supply and the power supply of the power management circuit. For example, the second self-powered circuit may be a wire connected between the power supply and the power supply terminal of the power management circuit. For another example, according to the actual working voltage of the power management circuit, the second self-power supply circuit may further include: a voltage divider resistor, a voltage divider in the low-dropout linear regulator, which are connected between the output terminal of the power supply and the power supply terminal of the power management circuit. at least one, etc. In other examples, the input end of the second self-powered circuit is connected to the AC line through the second line, or the input end of the second self-powered circuit is connected to the output end of the rectifier circuit, or the second self-powered circuit is connected to the output end of the rectifier circuit. The input end of the power supply circuit is connected to the output end of the power supply, and the output end of the second self-power supply circuit is electrically connected to the power end of the power management circuit. When the switch circuit is turned on, the second self-power supply circuit takes power from the conductive loop where the switch circuit is located, converts it, and supplies it to the power management circuit; when the switch circuit is off, the first self-power supply circuit takes power from the output end of the power supply. The power is converted and supplied to the power management circuit.
在一些实际电路中,所述电源管理电路表现为芯片形式,按照芯片的集成情况,所述第二自供电电路可外接在所述供电电源和所述电源管理电路的电源引脚VIN2之间。或者所述第二自供电电路中的至少部分器件集成在所述电源管理电路所在芯片中。In some practical circuits, the power management circuit is in the form of a chip. According to the integration of the chip, the second self-power supply circuit can be externally connected between the power supply and the power supply pin VIN2 of the power management circuit. Or at least some of the devices in the second self-powered circuit are integrated in the chip where the power management circuit is located.
在所述开关电路导通期间,利用所述开关控制电路中电源管理电路的接续供电,开关控制电路中的控制电路可执行与开关电路断开期间类似的控制操作,例如,执行调整空调温度的控制操作,执行定时启动/停止电子设备的控制操作,以及执行断开所述开关电路的控制操作等。在此不再详述。During the ON period of the switch circuit, the control circuit in the switch control circuit can perform control operations similar to those during the OFF period of the switch circuit by using the continuous power supply of the power management circuit in the switch control circuit, for example, to adjust the temperature of the air conditioner. A control operation is performed, a control operation of starting/stopping an electronic device at a time is performed, and a control operation of opening the switch circuit is performed, and the like. It will not be described in detail here.
在一些实际应用中,负载在交流电电压峰值区域内上电或断电时,负载中的半导体器件和开关电路容易因瞬时高电压而被击穿以造成负载损坏。因此,在本申请所提及的开关控制电路中还集成有过零检测电路,用以基于过零相位区间检测当前交流电信号的相位,并向所述控制电路输出过零检测信号;所述控制电路则基于所述过零检测信号并在接收到一控制信息后,控制所述开关电路导通或断开。其中,所述控制信息可基于对至少一个逻辑信号的控制逻辑处理得到的。其中,所述逻辑信号的来源包括但不限于:基于遥控器、智能终端等无线设备所发出的通断指令而得到的,基于机械式通断操作而产生的,基于触控面板所发出的电信号而产生的,基于检测所述过零检测信号而产生的、或者如包含定时器的其他装置产生等。所述控制电路基于预设的针对上述至少一种逻辑信号的控制逻辑,输出所述控制信号。In some practical applications, when the load is powered on or powered off in the peak region of the AC voltage, the semiconductor devices and switching circuits in the load are easily broken down due to the instantaneous high voltage, resulting in damage to the load. Therefore, a zero-crossing detection circuit is also integrated in the switch control circuit mentioned in this application, so as to detect the phase of the current AC signal based on the zero-crossing phase interval, and output a zero-crossing detection signal to the control circuit; the The control circuit controls the switch circuit to turn on or off after receiving a control message based on the zero-crossing detection signal. Wherein, the control information may be obtained based on control logic processing of at least one logic signal. The sources of the logic signals include but are not limited to: those obtained based on on-off commands issued by wireless devices such as remote controls and smart terminals, those generated based on mechanical on-off operations, and those based on electrical signals sent by the touch panel. The signal is generated based on the detection of the zero-crossing detection signal, or generated by other devices such as a timer. The control circuit outputs the control signal based on the preset control logic for the at least one logic signal.
在一些示例中,所述控制电路可以在接收到控制信息后产生的过零检测信号为触发,控制所述开关电路导通或断开。在又一示例中,控制电路预设有开关电路的响应延时时长,所述控制电路通过多次过零检测信号的时间间隔预测在后续过零检测信号的时间间隔内,控制开关电路导通或断开的时刻,并予以相应计时,若在该计时期间接收到控制信息,则在计时超时时执行相应的控制操作,即控制所述开关电路导通或断开;若在该计时期间接收到控制信息,则在计时超时时复位该计时并重新确定该计时的计时开始时刻。例如,记录连续接收的多个过零检测信号的时间间隔,并剔除异常的时间间隔,如间隔过长或过短的时间间隔,并计算过零检测信号的平均时间间隔,基于此平均时间间隔和开关电路的响应延延时时长来预测后续交流电相位接近零相位时控制开关电路导通或断开的时刻,并启动相应计时,当在此计时期间接收到用于控制开关电路的控制信息时,在该计时超时时执行相应控制操作,反之则复位该计时并计算下一次可执行该控制操作的时刻并再次启动相应计时。In some examples, the control circuit may generate a zero-crossing detection signal after receiving the control information as a trigger to control the switch circuit to be turned on or off. In yet another example, the control circuit is preset with a response delay time of the switching circuit, and the control circuit predicts that the switching circuit will be turned on within the time interval of the subsequent zero-crossing detection signals according to the time interval of multiple zero-crossing detection signals. If the control information is received during the timing period, the corresponding control operation will be executed when the timing expires, that is, the switch circuit is controlled to be turned on or off; if the control information is received during the timing period When the control information is received, the timer is reset when the timer times out and the timing start time of the timer is re-determined. For example, record the time intervals of multiple zero-crossing detection signals received continuously, and remove abnormal time intervals, such as time intervals that are too long or too short, and calculate the average time interval of zero-crossing detection signals, based on this average time interval and the response delay time of the switching circuit to predict the time when the subsequent alternating current phase is close to zero phase to control the switching circuit to be turned on or off, and start the corresponding timing, when the control information for controlling the switching circuit is received during this timing period. , execute the corresponding control operation when the timer times out, otherwise reset the timer and calculate the next time when the control operation can be executed and start the corresponding timer again.
在此,所述过零检测电路可连接于整流电路,藉由检测所获取的整流电信号的过零相位里检测当前交流电的过零相位。所述过零检测电路可直接检测所接收的整流电信号的电压是否符合过零相位区间所对应的过零电压区间,或对整流电信号进行采样后进行所述电压检测;当所检测的电压电压落入所述过零电压区间内,则输出过零检测信号。其中,所述过零检测电路可单独配置于所述电源管理电路所在芯片之外,或至少部分地集成在所述芯片。Here, the zero-crossing detection circuit can be connected to the rectification circuit, and detects the zero-crossing phase of the current alternating current by detecting the zero-crossing phase of the acquired rectified electrical signal. The zero-crossing detection circuit can directly detect whether the voltage of the received rectified electrical signal conforms to the zero-crossing voltage interval corresponding to the zero-crossing phase interval, or perform the voltage detection after sampling the rectified electrical signal; If it falls within the zero-crossing voltage range, a zero-crossing detection signal is output. Wherein, the zero-crossing detection circuit may be separately configured outside the chip where the power management circuit is located, or at least partially integrated in the chip.
在一些实施方式中,所述过零检测电路在开关电路断开期间进行交流电的过零检测,以便防止负载在开关电路导通瞬间接入交流电的电压峰值区间。为此,所述过零检测电路包括第一过零检测单元。其中,所述第一过零检测单元用于在所述开关电路断开期间,检测用于反映当前交流电相位的第一检测信号是否落入过零相位区间,并输出过零检测信号。In some embodiments, the zero-crossing detection circuit performs zero-crossing detection of the alternating current when the switching circuit is turned off, so as to prevent the load from being connected to the voltage peak interval of the alternating current when the switching circuit is turned on. To this end, the zero-crossing detection circuit includes a first zero-crossing detection unit. Wherein, the first zero-crossing detection unit is configured to detect whether the first detection signal used to reflect the current alternating current phase falls into the zero-crossing phase interval during the period when the switch circuit is turned off, and output the zero-crossing detection signal.
在一些示例中,第一过零检测单元通过采集经整流的交流电信号得到第一检测信号,检测所述第一检测信号是否落入过零相位区间,并输出过零检测信号。具体地,所述第一检测信号可采样自第一整流电信号。例如,第一过零检测单元包含与整流电路相连的采样电阻,藉由采样电阻的分压处理得到能够实时地描述第一整流电信号电压变化的第一检测信号。In some examples, the first zero-crossing detection unit obtains the first detection signal by collecting the rectified alternating current signal, detects whether the first detection signal falls within the zero-crossing phase interval, and outputs the zero-crossing detection signal. Specifically, the first detection signal may be sampled from the first rectified electrical signal. For example, the first zero-crossing detection unit includes a sampling resistor connected to the rectifier circuit, and a first detection signal that can describe the voltage change of the first rectified electrical signal in real time is obtained by dividing the voltage of the sampling resistor.
在另一些示例中,为使第一过零检测单元获取波形更显著的整流电信号,所述第一过零检测单元直接获取在开关电路断开期间交流电线路上的交流电信号,并获得能够反映所述第一整流电信号的第一检测信号,再通过检测所述第一检测信号的电压来输出对应的过零检测信号。In some other examples, in order to enable the first zero-crossing detection unit to acquire a rectified electrical signal with a more significant waveform, the first zero-crossing detection unit directly acquires the alternating current signal on the alternating current circuit during the disconnection of the switch circuit, and obtains a rectified electrical signal capable of A first detection signal reflecting the first rectified electrical signal, and then outputting a corresponding zero-crossing detection signal by detecting the voltage of the first detection signal.
在此,所述过零检测信号是基于第一过零检测单元中的比较器而产生的,比较器一输入端接收第一检测信号、且另一输入端接收过零电压区间的电压上限,当第一检测信号的电压低于所述电压上限时,输出过零检测信号。其中,所述过零检测信号为逻辑信号,利用高低电平来表示比较器的比较结果。例如,当第一检测信号的电压低于等于所述电压上限时,比较器输出高电平,即过零检测信号表示当前整流电信号的相位处于零相位附近;当第一检测信号的电压高于所述电压上限时,比较器输出低电平,即所述过零检测信号表示当前整流电信号的相位未处于零相位附近,后续逻辑单元可基于过零检测信号的电平高低所表达的逻辑提供对应的检测逻辑并输出过零检测信号。Here, the zero-crossing detection signal is generated based on a comparator in the first zero-crossing detection unit, one input terminal of the comparator receives the first detection signal, and the other input terminal receives the upper voltage limit of the zero-crossing voltage interval, When the voltage of the first detection signal is lower than the upper limit of the voltage, a zero-crossing detection signal is output. The zero-crossing detection signal is a logic signal, and the high and low levels are used to represent the comparison result of the comparator. For example, when the voltage of the first detection signal is lower than or equal to the upper voltage limit, the comparator outputs a high level, that is, the zero-crossing detection signal indicates that the phase of the current rectified electrical signal is near the zero phase; when the voltage of the first detection signal is high At the upper limit of the voltage, the comparator outputs a low level, that is, the zero-crossing detection signal indicates that the phase of the current rectified electrical signal is not near the zero phase, and the subsequent logic unit can be based on the level of the zero-crossing detection signal. The logic provides the corresponding detection logic and outputs the zero-crossing detection signal.
为减少过零检测电路的内耗,本申请所提供的第一过零检测单元可间隔地检测所述第一检测信号的相位,输出对应所述过零相位区间的过零检测信号。在此,所述第一过零检测单元可以采用小于整流电信号的变化周期的采样间隔对第一整流电信号或交流电信号进行采样以得到第一检测信号,并通过检测所间隔采样的第一检测信号的电压输出对应的过零检测信号。或者,第一过零检测单元采用小于整流电信号的变化周期的检测间隔,对实时采样的第一检测信号进行间隔地电压检测,并输出对应的过零检测信号。其中,采用小于整流电信号的变化周期的采样间隔或检测间隔的目的在于确保第一过零检测单元能够获取到对应第一整流电信号或交流电信号在过零电压区间内的第一检测信号。例如,采用交流电的工频周期设置采样间隔或检测间隔。In order to reduce the internal friction of the zero-crossing detection circuit, the first zero-crossing detection unit provided by the present application can detect the phase of the first detection signal at intervals, and output a zero-crossing detection signal corresponding to the zero-crossing phase interval. Here, the first zero-crossing detection unit may sample the first rectified electrical signal or the alternating current signal at a sampling interval smaller than the change period of the rectified electrical signal to obtain the first detection signal, and detect the first detected signal at the interval. The voltage of a detection signal outputs a corresponding zero-crossing detection signal. Alternatively, the first zero-crossing detection unit adopts a detection interval smaller than the change period of the rectified electrical signal, performs interval voltage detection on the first detection signal sampled in real time, and outputs a corresponding zero-crossing detection signal. The purpose of adopting a sampling interval or detection interval smaller than the change period of the rectified electrical signal is to ensure that the first zero-crossing detection unit can obtain the first detection signal corresponding to the first rectified electrical signal or the AC electrical signal in the zero-crossing voltage interval . For example, the sampling interval or detection interval is set using the power frequency period of the alternating current.
另一方面,根据芯片实际所集成的检测电路中的电器件,所述芯片可包含至少一个过零检测信号的芯片引脚。例如,芯片包含两个用于输出过零检测信号的芯片引脚,其中一个在开关电路断开期间输出过零检测信号,另一个在开关电路导通期间输出过零检测信号。又如,芯片包含一个可在开关电路导通及断开期间均输出过零检测信号的芯片引脚。所输出的过零检测信号可由检测电路中过零检测模块、逻辑单元、或过零检测信号输出模块提供,在此不再详述。On the other hand, according to the electrical devices in the detection circuit actually integrated in the chip, the chip may include at least one chip pin for the zero-crossing detection signal. For example, the chip includes two chip pins for outputting the zero-crossing detection signal, one of which outputs the zero-crossing detection signal when the switch circuit is turned off, and the other one outputs the zero-crossing detection signal when the switch circuit is turned on. For another example, the chip includes a chip pin that can output a zero-crossing detection signal during both on and off periods of the switch circuit. The outputted zero-crossing detection signal can be provided by a zero-crossing detection module, a logic unit, or a zero-crossing detection signal output module in the detection circuit, which will not be described in detail here.
为此,请参阅图8,其显示为所述第一过零检测单元的电路结构示意图。所述第一过零检测单元41包括第一检测信号生成模块和第一过零检测模块413。To this end, please refer to FIG. 8 , which is a schematic diagram of the circuit structure of the first zero-crossing detection unit. The first zero-
所述第一检测信号生成模块间隔地产生对应当前交流电相位的第一检测信号;其中所述第一检测信号至少反映在所述过零相位区间内的交流电信号。The first detection signal generating module generates a first detection signal corresponding to the current alternating current phase at intervals; wherein the first detection signal at least reflects the alternating current signal in the zero-crossing phase interval.
在此,延续前述提及的一些整流电路的实施方式,在开关电路断开期间,所述整流电路所输出的整流电信号为第一整流电信号。根据整流电路中用以输出第一整流电信号的第一整流单元的电路结构,所述第一检测信号生成模块可直接获取第一整流电信号,以间隔地采样第一整流电信号并得到第一检测信号。Here, continuing the above-mentioned embodiments of some rectification circuits, during the period when the switch circuit is turned off, the rectified electrical signal output by the rectified circuit is the first rectified electrical signal. According to the circuit structure of the first rectification unit in the rectification circuit for outputting the first rectified electrical signal, the first detection signal generation module can directly obtain the first rectified electrical signal, so as to sample the first rectified electrical signal at intervals and obtain the first rectified electrical signal. a detection signal.
在一些示例中,为兼顾所述开关控制电路中的变压电路向供电电源提供供电的电路结构需要,所述第一检测信号生成模块包括:采样子模块411和控制子模块412,以便间隔地从开关电路所接入的交流电线路中获取开关电路断开期间的交流电信号,由此来得到用于反映交流电信号相位的第一检测信号。In some examples, in order to take into account the requirements of the circuit structure that the transformer circuit in the switch control circuit provides power to the power supply, the first detection signal generation module includes: a sampling sub-module 411 and a
其中,所述采样子模块至少包括一开关M2,所述开关M2设置在执行采集操作的线路上,例如,所述开关M2设置在接入交流电线路的采样线路上。又如,所述开关M2设置在接入整流电路的采样线路上。当所述开关M2导通时,所述采样子模块执行采集操作;反之,所述采样子模块停止执行采集操作。由此可见,执行采集操作可视为所述采样子模块能够藉由所采集的采样信号产生第一检测信号的执行过程;停止执行采集操作可视为所述采样子模块无法获得采样信号的执行过程。所述采样子模块在交流电的一个工频周期内执行间隔采集操作的过程是指在一个工频周期内所述开关M2执行至少一组通断操作。其中,所述一组通断操作可仅发生在交流电信号的相位在过零相位区间内,或仅发生在交流电信号的相位在过零相位区间之外,再或者发生在交流电信号的相位由过零相位区间之外进入过零相位区间内的期间,再或者发生在交流电信号的相位由过零相位区间内进入过零相位区间之外的期间。Wherein, the sampling sub-module includes at least one switch M2, and the switch M2 is arranged on the line for performing the collection operation, for example, the switch M2 is arranged on the sampling line connected to the AC line. For another example, the switch M2 is arranged on the sampling line connected to the rectifier circuit. When the switch M2 is turned on, the sampling sub-module performs the acquisition operation; otherwise, the sampling sub-module stops performing the acquisition operation. It can be seen that executing the acquisition operation can be regarded as the execution process that the sampling sub-module can generate the first detection signal by using the collected sampling signal; stopping the execution of the acquisition operation can be regarded as the execution process that the sampling sub-module cannot obtain the sampling signal process. The process that the sampling submodule performs the interval sampling operation in one power frequency cycle of the alternating current means that the switch M2 performs at least one set of on-off operations in one power frequency cycle. Wherein, the set of on-off operations may only occur when the phase of the alternating current signal is within the zero-crossing phase interval, or only when the phase of the alternating current signal is outside the zero-crossing phase interval, or only when the phase of the alternating current signal is outside the zero-crossing phase interval. The period during which the phase enters the zero-crossing phase interval from outside the zero-crossing phase interval, or occurs during the period during which the phase of the alternating current signal enters the zero-crossing phase interval from the zero-crossing phase interval.
在一些具体示例中,所述采样子模块包括整流桥、开关和采样电阻。其中,所述整流桥接入开关电路输入端所连接的交流电线路上,并连接所述开关和采样电阻。在所述开关电路断开期间且所述开关M2导通期间内所述采样电阻HV_Resistor采集整流桥RB3所输出的整流电信号并输出第一检测信号;当开关断开时,所述采样电阻HV_Resistor无法输出对应整流电信号相位的第一检测信号,由此间隔地输出第一检测信号。其中,开关M2为一种N极型功率管。事实上,本领域技术人员应该易于理解,所述开关M2可根据实际电路设计需要而被P型功率管、三极管等所替换。In some specific examples, the sampling sub-module includes a rectifier bridge, a switch and a sampling resistor. Wherein, the rectifier bridge is connected to the AC line connected to the input end of the switch circuit, and is connected to the switch and the sampling resistor. During the off period of the switch circuit and the on period of the switch M2, the sampling resistor HV_Resistor collects the rectified electrical signal output by the rectifier bridge RB3 and outputs a first detection signal; when the switch is off, the sampling resistor HV_Resistor The first detection signal corresponding to the phase of the rectified electric signal cannot be output, so that the first detection signal is output at intervals. The switch M2 is an N-pole power transistor. In fact, those skilled in the art should easily understand that the switch M2 can be replaced by a P-type power transistor, a triode, etc. according to actual circuit design requirements.
为此,所述控制子模块412连接开关M2的控制端,用于通过检测所述第一检测信号或过零检测信号输出一采样控制信号,以控制所述开关。在此,为确保采样子模块411在当前交流电的相位落入过零相位区间时输出第一检测信号,所述控制子模块412通过检测所述第一检测信号的电压控制开关M2导通或断开的时长,其中,所述控制子模块412藉由与所述开关M2的控制端的电连接而输出用于表示控制导通或断开时长的采样控制信号。其中,所述控制子模块412预设一参考电压区间,其覆盖所述过零相位区间所对应的过零电压区间。例如,所述参考电压区间的设置至少保证:参考电压区间的电压上限V1大于等于过零电压区间的电压上限V2。To this end, the
在一些示例中,所述控制子模块先按照预设时间间隔控制开关间隔导通,并在导通期间检测第一检测信号的电压,当所述第一检测信号的电压落入所述参考电压区间时,所述控制子模块持续输出采样控制信号用以使采样子模块中的开关始终导通,直至零检测到所述第一检测信号的电压超出所述参考电压区间,控制所述开关断开,并按照所述预设时间间隔控制开关间隔导通。例如,所述控制子模块包括一信号发生器、比较器和选通器等,其中,比较器将所述第一检测信号的电压v与电压上限V1进行比较,当第一检测信号的电压v大于等于电压上限V1时,选通器基于比较器所输出的比较结果选择将信号发生器和所述开关的控制端连通,以使开关受控于所述信号发生器所输出的采样控制信号(如一方波信号),并按预设通断周期进行导通及断开;当第一检测信号的电压v小于电压上限V1时,选通器基于比较器所输出的比较结果选择将所述开关的控制端连接至一恒压端,以使开关的控制端受恒压端所提供的恒压信号始终导通。其中,根据实际电路设计中所述开关的类型,所述恒压端可以是电压地端或一参考电压源的输出端。In some examples, the control sub-module first controls the switches to be turned on according to a preset time interval, and detects the voltage of the first detection signal during the turn-on period, when the voltage of the first detection signal falls within the reference voltage During the interval, the control sub-module continues to output the sampling control signal to make the switch in the sampling sub-module always on, until zero detects that the voltage of the first detection signal exceeds the reference voltage interval, and controls the switch to turn off. turn on, and control the switch interval to be turned on according to the preset time interval. For example, the control sub-module includes a signal generator, a comparator, a gate, etc., wherein the comparator compares the voltage v of the first detection signal with the upper voltage limit V1, and when the voltage v of the first detection signal is When greater than or equal to the voltage upper limit V1, the gating device selects to connect the signal generator and the control end of the switch based on the comparison result output by the comparator, so that the switch is controlled by the sampling control signal ( such as a square wave signal), and conducts on and off according to a preset on-off cycle; when the voltage v of the first detection signal is less than the upper voltage limit V1, the gating device selects the switch based on the comparison result output by the comparator The control terminal of the switch is connected to a constant voltage terminal, so that the control terminal of the switch is always turned on by the constant voltage signal provided by the constant voltage terminal. Wherein, according to the type of the switch in the actual circuit design, the constant voltage terminal may be a voltage ground terminal or an output terminal of a reference voltage source.
在又一些示例中,所述控制子模块先按照预设时间间隔控制开关间隔导通,并在导通期间检测第一检测信号的电压,当所述第一检测信号的电压落入所述参考电压区间时,调整所述采样控制信号的占空比和频率中的至少一种,以确保采样子模块所输出的第一检测信号的电压落入过零电压区间内。例如,所述控制子模块包括一可调信号发生器和比较器等,其中,比较器将所述第一检测信号的电压v与电压上限V1进行比较,当第一检测信号的电压v小于等于电压上限V1时,基于比较器所输出的比较结果,可调信号发生器向所述开关的控制端输出具有第一占空比的采样控制信号,以使开关受控于所述信号发生器所输出的方波控制信号,并按照所述方波控制信号的周期进行导通及断开;当第一检测信号的电压v大于电压上限V1时,基于比较器所输出的比较结果,所述可调信号发生器将所述采样控制信号的占空比调整为第二占空比,并输出至所述开关的控制端;其中,所述第二占空比小于第一占空比。In still other examples, the control sub-module first controls the switches to be turned on according to a preset time interval, and detects the voltage of the first detection signal during the turn-on period, when the voltage of the first detection signal falls within the reference During the voltage interval, at least one of the duty cycle and the frequency of the sampling control signal is adjusted to ensure that the voltage of the first detection signal output by the sampling sub-module falls within the zero-crossing voltage interval. For example, the control sub-module includes an adjustable signal generator and a comparator, wherein the comparator compares the voltage v of the first detection signal with the upper voltage limit V1, and when the voltage v of the first detection signal is less than or equal to When the voltage upper limit is V1, based on the comparison result output by the comparator, the adjustable signal generator outputs a sampling control signal with a first duty cycle to the control terminal of the switch, so that the switch is controlled by the signal generator. The output square wave control signal is turned on and off according to the period of the square wave control signal; when the voltage v of the first detection signal is greater than the voltage upper limit V1, based on the comparison result output by the comparator, the The signal modulation generator adjusts the duty cycle of the sampling control signal to a second duty cycle, and outputs it to the control terminal of the switch; wherein the second duty cycle is smaller than the first duty cycle.
在再一些示例中,所述控制子模块通过检测过零检测信号输出所述采样控制信号。在此,所述控制子模块当检测到所述过零检测信号有效时,输出用以控制所述开关断开的采样控制信号,并启动一采样间隔计时;当所述采样间隔计时达到一采样间隔阈值时,所述控制子模块调整所述采样控制信号,以控制所述开关导通。In still other examples, the control sub-module outputs the sampling control signal by detecting a zero-crossing detection signal. Here, when detecting that the zero-crossing detection signal is valid, the control sub-module outputs a sampling control signal for controlling the switch to be turned off, and starts a sampling interval timing; when the sampling interval timing reaches a sampling interval When the interval threshold is reached, the control sub-module adjusts the sampling control signal to control the switch to be turned on.
上述任一示例所输出的第一检测信号被传递至第一过零检测模块,其用于检测所述第一检测信号的电压是否落入所述过零电压区间,并根据比较结果输出过零检测信号。例如,所述第一过零检测模块包括比较器,该比较器将所述第一检测信号的电压v与过零电压区间的电压上限V2进行比较,当第一检测信号的电压v小于等于电压上限V2时,所输出的过零检测信号表示当前交流电的相位在过零相位区间内,反之所输出的过零检测信号表示当前交流电的相位不在所述过零相位区间内。在此,所述过零检测信号电平信号,按照实际第一过零检测模块的电路设计,利用高低电平所构成的脉宽信号来描述所述过零检测信号,其用于表示过零相位区间的有效脉宽的时长可以很小。在一些示例中,所述过零检测信号的有效脉宽的时长是基于检测信号落入过零电压区间所持续的时长而确定的。例如,所述第一检测信号在参考电压区间内持续输出,则过零检测模块基于过零电压区间检测所述第一检测信号而得到过零检测信号;其中,所述过零检测信号的有效脉宽的时长小于等于所述检测信号落入过零电压区间所持续的时长。在又一些示例中,所述过零检测信号的有效脉宽的时长是基于分路控制模块、或第一检测信号生成模块中控制子模块的操作时长而确定。例如,分路控制模块在接收到有效的过零检测信号时,控制选择电路中的开关单元导通,当开关单元导通时,选择电路选择切换至第一线路,如此,由于第二线路中无交流电信号输入,使得所述过零检测信号从有效转为无效,由此可见所述过零检测信号的有效脉宽的时长与分路控制模块和开关单元的响应时长相关。根据上述各示例的描述,所述过零检测信号可以为具有较长有效脉宽时长的方波信号或具有较短有效脉宽时长的脉冲信号。The first detection signal output by any of the above examples is transmitted to the first zero-crossing detection module, which is used to detect whether the voltage of the first detection signal falls within the zero-crossing voltage range, and output the zero-crossing voltage according to the comparison result detection signal. For example, the first zero-crossing detection module includes a comparator that compares the voltage v of the first detection signal with the upper voltage limit V2 of the zero-crossing voltage interval, when the voltage v of the first detection signal is less than or equal to the voltage When the upper limit is V2, the output zero-crossing detection signal indicates that the current phase of the alternating current is within the zero-crossing phase interval; otherwise, the output zero-crossing detection signal indicates that the current alternating current phase is not within the zero-crossing phase interval. Here, the zero-crossing detection signal level signal, according to the circuit design of the actual first zero-crossing detection module, uses a pulse width signal composed of high and low levels to describe the zero-crossing detection signal, which is used to represent the zero-crossing detection signal The duration of the effective pulse width of the phase interval may be small. In some examples, the duration of the effective pulse width of the zero-crossing detection signal is determined based on the duration for which the detection signal falls within the zero-crossing voltage interval. For example, if the first detection signal is continuously output in the reference voltage interval, the zero-crossing detection module detects the first detection signal based on the zero-crossing voltage interval to obtain a zero-crossing detection signal; wherein, the valid value of the zero-crossing detection signal is The duration of the pulse width is less than or equal to the duration during which the detection signal falls into the zero-crossing voltage interval. In still other examples, the duration of the effective pulse width of the zero-crossing detection signal is determined based on the operation duration of the shunt control module or the control sub-module in the first detection signal generation module. For example, when receiving a valid zero-crossing detection signal, the shunt control module controls the switch unit in the selection circuit to be turned on, and when the switch unit is turned on, the selection circuit switches to the first line. No AC signal is input, so that the zero-crossing detection signal changes from valid to invalid. It can be seen that the duration of the effective pulse width of the zero-crossing detection signal is related to the response duration of the shunt control module and the switch unit. According to the description of the above examples, the zero-crossing detection signal may be a square wave signal with a longer effective pulse width duration or a pulse signal with a shorter effective pulse width duration.
基于上述任一示例而产生的过零检测信号被输出至控制电路,所述控制电路可藉由预设的所接收的关于开关电路的控制信息和过零检测信号而设计的控制逻辑输出用于控制开关电路的控制信号。The zero-crossing detection signal generated based on any of the above examples is output to the control circuit, and the control circuit can output the control logic designed by the preset received control information about the switching circuit and the zero-crossing detection signal for use in A control signal that controls the switch circuit.
在一些示例中,在开关电路断开期间,当控制电路接收到的控制信息表示导通开关电路时,所述控制电路在所述过零检测信号有效期间内控制所述开关电路导通。例如,所述控制电路中的处理单元基于所接收的控制信息产生并维持一逻辑信号有效,并当接收到所述过零检测信号时,利用预设的对应该两信号的控制逻辑,向所述开关电路输出导通的控制信号。In some examples, when the switch circuit is turned off, when the control information received by the control circuit indicates that the switch circuit is turned on, the control circuit controls the switch circuit to be turned on during the valid period of the zero-crossing detection signal. For example, the processing unit in the control circuit generates and maintains a logic signal valid based on the received control information, and when receiving the zero-crossing detection signal, uses the preset control logic corresponding to the two signals to send the signal to the The switch circuit outputs a turn-on control signal.
在另一些示例中,在开关电路断开期间,当控制电路接收到的控制信息表示导通开关电路时,所述控制电路基于所述过零检测信号产生一控制延时,并在所述控制延时超时且接收到所述控制信息时,控制所述开关电路导通。例如,所述开关电路包含继电器,由于继电器需要响应时长,为此,藉由所使用的继电器的响应时长,所述控制电路中内置对应的延时计时,根据所获取的过零检测信号上跳沿(或下跳沿)开始计时,所述控制电路根据所获取的控制信息而产生的逻辑信号、过零检测信号和延时超时信号的控制逻辑,向所述开关电路输出表示导通的控制信号,由此确保继电器避免在交流电的电压峰值区间内导通。In some other examples, when the switch circuit is turned off, when the control information received by the control circuit indicates that the switch circuit is turned on, the control circuit generates a control delay based on the zero-crossing detection signal, and executes the control delay in the control circuit. When the delay times out and the control information is received, the switch circuit is controlled to be turned on. For example, the switch circuit includes a relay. Since the relay needs a response time, for this reason, according to the response time of the relay used, a corresponding delay timer is built in the control circuit to jump up according to the acquired zero-crossing detection signal. The timing starts from the edge (or the next edge), and the control circuit outputs the control logic indicating the conduction to the switch circuit according to the control logic of the logic signal, the zero-crossing detection signal and the delay time-out signal generated by the obtained control information. signal, thereby ensuring that the relay avoids conducting during the voltage peak interval of the alternating current.
当开关电路导通期间,所述第一过零检测单元被开关电路短路,本申请的过零检测电路还提供一种第二过零检测单元,用以降低在交流电的电压峰值区间内控制开关电路断开瞬间,造成负载及开关电路内的器件损坏的机会。换言之,所述第二过零检测单元为控制电路提供AC相位信息,以便控制电路在AC零相位附近控制开关电路断开,由此延长开关电路、负载等的使用寿命。为此,所述第二检测单元在开关电路导通期间进行过零检测,以向控制电路输出对应的过零检测信号。其中,所述第二过零检测单元在所述开关电路导通期间,检测用于反映当前交流电相位的第二检测信号是否落入过零相位区间,并输出过零检测信号。When the switch circuit is turned on, the first zero-crossing detection unit is short-circuited by the switch circuit. The zero-crossing detection circuit of the present application further provides a second zero-crossing detection unit, which is used to reduce the control of the switch within the voltage peak range of the alternating current. The moment the circuit is disconnected, there is a chance of damage to the load and components in the switch circuit. In other words, the second zero-crossing detection unit provides the control circuit with AC phase information, so that the control circuit controls the switch circuit to be disconnected near the AC zero phase, thereby prolonging the service life of the switch circuit, load, and the like. To this end, the second detection unit performs zero-cross detection during the conduction period of the switch circuit, so as to output a corresponding zero-cross detection signal to the control circuit. Wherein, the second zero-crossing detection unit detects whether the second detection signal used to reflect the current alternating current phase falls into the zero-crossing phase interval during the conduction period of the switch circuit, and outputs the zero-crossing detection signal.
请参阅图9,其显示为所述第二过零检测单元在一实施方式中的电路结构示意图。所述第二过零检测单元包括第二检测信号生成模块421和第二过零检测模块422。Please refer to FIG. 9 , which is a schematic diagram of a circuit structure of the second zero-crossing detection unit in an embodiment. The second zero-crossing detection unit includes a second detection
其中,所述第二检测信号生成模块生成用于反映当前交流电相位的第二检测信号。在此,所述第二检测信号生成模块可包含采样电器件(组)。在一些示例中,在所述开关电路导通期间,所述第二检测信号生成模块利用采样电器件(组)同步获取开关电路所输出的交流电信号,并将所采样得到的采样信号作为第二检测信号予以输出。在另一示例中,延续前述提及的一些整流电路的实施方式,在开关电路导通期间,所述整流电路所输出的整流电信号为第二整流电信号。对应地,在一些示例中,所述第二检测信号生成模块利用采样电器件(组)采样第二整流电信号或直接采样交流电信号,并将所采样得到的采样信号作为第二检测信号予以输出。Wherein, the second detection signal generating module generates a second detection signal for reflecting the current alternating current phase. Here, the second detection signal generating module may include a sampling electrical device (group). In some examples, when the switch circuit is turned on, the second detection signal generation module uses a sampling electrical device (group) to obtain the AC signal output by the switch circuit synchronously, and uses the sampled signal as the first sampling signal. Two detection signals are output. In another example, continuing the implementations of some of the rectifier circuits mentioned above, during the conduction period of the switch circuit, the rectified electrical signal output by the rectified circuit is the second rectified electrical signal. Correspondingly, in some examples, the second detection signal generation module samples the second rectified electric signal or directly samples the alternating current signal by using the sampling electric device (group), and uses the sampled signal obtained by sampling as the second detection signal. output.
在又一些示例中,受接续供电单元的切相限制,所述第二检测信号生成模块所接收的第二整流电信号的相位区间对应于前述接续供电单元进行切相控制时的相位区间。在一示例中,所述接续供电单元基于供电目的而选择的相位区间包含过零相位区间,所述第二检测信号生成模块将所述第二采样电路所提供的第二采样信号作为第二检测信号并予以输出;或者将所述第二采样信号进行再次采样处理,得到所述第二检测信号并予以输出。例如,所述第二检测信号生成模块421包含分压电阻R23和R24,并连接在第二采样电路25和电压地之间,所述第二检测信号生成模块421所输出的第二检测信号为采集自所述分压电阻R23和R24之间的电信号。其中,根据实际电路结构设计需要和电路简洁目的,第二采样电路与第二检测信号生成模块可共用全部或部分电阻,例如,共用用于分压的电阻。In still other examples, limited by the phase cut of the continuous power supply unit, the phase interval of the second rectified electrical signal received by the second detection signal generating module corresponds to the phase interval when the continuous power supply unit performs phase cut control. In an example, the phase interval selected by the continuous power supply unit based on the purpose of power supply includes a zero-crossing phase interval, and the second detection signal generation module uses the second sampling signal provided by the second sampling circuit as the second detection signal. signal and output it; or perform resampling processing on the second sampled signal to obtain the second detection signal and output it. For example, the second detection
所述第二过零检测模块连接于所述第二检测信号生成模块,用于基于所述过零相位区间所对应的过零电压区间,检测所述第二检测信号的电压,并基于检测结果输出所述过零检测信号。例如,所述第二过零检测模块包括比较器,所述比较器的一输入端接收第二检测信号且另一输入端接收过零电压区间的电压上限V3,当所述第二检测信号的电压v’低于等于所述电压上限V3时,所输出的第二检测信号表示当前交流电的相位在过零相位区间内,反之,则所输出的第二检测信号表示当前交流电的相位未落入所述过零相位区间内。又如,第二过零检测模块422包括两个比较器,其中一个比较器比较第二检测信号的电压与参考电压Vref3的电压,另一个比较器比较整流电信号的电压与参考电压Vref4,并当两个比较器所输出的逻辑信号均表示当前交流电的相位落入过零相位区间,则输出过零检测信号。The second zero-crossing detection module is connected to the second detection signal generation module, and is used for detecting the voltage of the second detection signal based on the zero-crossing voltage interval corresponding to the zero-crossing phase interval, and based on the detection result The zero-crossing detection signal is output. For example, the second zero-crossing detection module includes a comparator, one input terminal of the comparator receives the second detection signal and the other input terminal receives the voltage upper limit V3 of the zero-crossing voltage interval. When the voltage v' is lower than or equal to the voltage upper limit V3, the outputted second detection signal indicates that the phase of the current alternating current is within the zero-crossing phase interval; otherwise, the outputted second detection signal indicates that the current phase of the alternating current does not fall within the zero-crossing phase interval. within the zero-crossing phase interval. For another example, the second zero-crossing
为防止所述过零检测电路中其他逻辑器件受电压扰动而产生关于过零检测信号的误操作,在一些示例中,请参阅图10,其显示为一种过零检测电路的电路结构示意图,所述过零检测电路的第一过零检测单元41和第二过零检测单元42还连接一逻辑单元43,其用于基于第一过零检测单元41和第二过零检测单元42各自输出的过零检测信号进行逻辑处理,并输出可供控制电路24识别的过零检测信号。其中,所述逻辑单元43举例包括异或处理等,以便仅当第一过零检测单元41或第二过零检测单元42输出用于表示当前交流电处于过零相位区间的过零检测信号时,才输出可供控制电路识别的过零检测信号。In order to prevent other logic devices in the zero-crossing detection circuit from being disturbed by voltages and causing misoperation of the zero-crossing detection signal, in some examples, please refer to FIG. 10 , which is a schematic diagram of a circuit structure of a zero-crossing detection circuit, The first zero-crossing
在开关电路导通期间,在一些示例中,当所述控制电路所接收的控制信息表示断开开关电路时,所述控制电路在所述过零检测信号有效期间内控制所述开关电路断开。例如,所述控制电路中的处理单元基于所接收的控制信息产生并维持一逻辑信号有效,并当接收到所述过零检测信号时,利用预设的对应该两信号的控制逻辑,向所述开关电路输出断开的控制信号。When the switch circuit is turned on, in some examples, when the control information received by the control circuit indicates that the switch circuit is turned off, the control circuit controls the switch circuit to turn off during the valid period of the zero-crossing detection signal . For example, the processing unit in the control circuit generates and maintains a logic signal valid based on the received control information, and when receiving the zero-crossing detection signal, uses the preset control logic corresponding to the two signals to send the signal to the The switch circuit outputs a disconnected control signal.
在另一些示例中,当控制电路接收到的控制信息表示断开开关电路时,所述控制电路基于所述过零检测信号产生一控制延时,并在所述控制延时超时且接收到所述控制信息时,控制所述开关电路断开。例如,所述开关电路包含继电器,由于继电器需要响应时长,为此,藉由所使用的继电器的响应时长,所述控制电路中内置对应的延时计时,根据所获取的过零检测信号上跳沿(或下跳沿)开始计时,所述控制电路根据所获取的控制信息而产生的逻辑信号、过零检测信号和延时超时信号的控制逻辑,向所述开关电路输出表示断开的控制信号,由此确保继电器避免在交流电的电压峰值区间内断开。In other examples, when the control information received by the control circuit indicates that the switch circuit is turned off, the control circuit generates a control delay based on the zero-crossing detection signal, and when the control delay times out and the When the control information is received, the switch circuit is controlled to be disconnected. For example, the switch circuit includes a relay. Since the relay needs a response time, for this reason, according to the response time of the relay used, a corresponding delay timer is built in the control circuit to jump up according to the acquired zero-crossing detection signal. The timing starts from the edge (or the next edge), and the control circuit outputs the control logic indicating the disconnection to the switch circuit according to the control logic of the logic signal, the zero-crossing detection signal and the delay time-out signal generated by the obtained control information. signal, thereby ensuring that the relay avoids opening during the voltage peak interval of the alternating current.
在基于本申请所提供的技术方案的启示下而设计的过零检测电路中,其输出的过零检测信号的有效时长可以很短,短至处于节能状态、或待机状态、或休眠状态等的控制电路可能会遗漏响应,其中,所述控制电路举例为包含CPU的电路,包含使能控制器的电路等。为此,本申请的检测电路还包括过零检测信号输出模块,其用于对所述过零检测模块或逻辑单元所输出的过零检测信号进行放大处理。在此,所述放大处理包括基于电压幅值的放大处理,和/或基于有效时长的放大处理。在一些示例中,所述过零检测信号输出模块包含放大器,所述放大器将所述过零检测信号的电压幅值进行放大,以便匹配唤醒后续的控制电路的电压需要。In the zero-crossing detection circuit designed based on the inspiration of the technical solutions provided in this application, the effective duration of the outputted zero-crossing detection signal can be very short, as short as the energy-saving state, standby state, or sleep state, etc. The control circuit may miss the response, wherein the control circuit is, for example, a circuit including a CPU, a circuit including an enabling controller, and the like. To this end, the detection circuit of the present application further includes a zero-crossing detection signal output module, which is used for amplifying the zero-crossing detection signal output by the zero-crossing detection module or the logic unit. Here, the amplification processing includes amplification processing based on voltage amplitude, and/or amplification processing based on effective duration. In some examples, the zero-crossing detection signal output module includes an amplifier that amplifies the voltage amplitude of the zero-crossing detection signal in order to match the voltage requirements for waking up subsequent control circuits.
在又一些示例中,所述过零检测信号输出模块将所述过零检测信号的有效时长进行延长处理。在此,所述过零检测信号输出模块将所述过零检测模块所提供的具有有效脉宽的过零检测信号转换为具有预设时长的过零检测信号;其中,所述有效脉宽的时长小于所述预设时长。In still other examples, the zero-crossing detection signal output module extends the valid duration of the zero-crossing detection signal. Here, the zero-crossing detection signal output module converts the zero-crossing detection signal with an effective pulse width provided by the zero-crossing detection module into a zero-crossing detection signal with a preset duration; wherein, the effective pulse width The duration is less than the preset duration.
所述过零检测信号输出模块包含时长延长器件(组),甚至还可以包含所述时长延长器件(组)的触发/复位器件(组)等。其中,时长延长器件(组)举例包括单稳态触发器(又称one-shot)等。所述时长延长器件(组)的触发/复位器件(组)举例包括计时器、触发器等。其中,触发/复位器件(组)基于所述过零检测模块所提供的过零检测信号输出一触发信号,以及基于于所述过零检测模块所提供的过零检测信号启动一复位计时,并在复位计时超时时输出一复位信号。所述时长延长器件(组)基于所述触发信号输出过零检测信号,并基于所述复位信号进行复位。其中,所述时长延长器件(组)基于预设时长输出所述过零检测信号以达到延长时长的目的。其中,所述预设时长可以为固定值,或基于所述时长延长器件(组)的触发信号和复位信号之间的时间间隔而定。The zero-crossing detection signal output module includes a duration extension device (group), and may even include a trigger/reset device (group) of the duration extension device (group) and the like. An example of the duration extension device (group) includes a monostable flip-flop (also known as one-shot). Examples of the trigger/reset device (group) of the duration extension device (group) include timers, flip-flops, and the like. The trigger/reset device (group) outputs a trigger signal based on the zero-crossing detection signal provided by the zero-crossing detection module, and starts a reset timing based on the zero-crossing detection signal provided by the zero-crossing detection module, and A reset signal is output when the reset timer times out. The duration extension device (group) outputs a zero-crossing detection signal based on the trigger signal, and resets based on the reset signal. Wherein, the duration extension device (group) outputs the zero-crossing detection signal based on a preset duration to achieve the purpose of extending the duration. The preset duration may be a fixed value, or may be determined based on the time interval between the trigger signal and the reset signal of the duration extension device (group).
以所述过零检测信号输出模块仅接收第一过零检测模块所提供的第一过零检测信号为例,所述触发/复位器件(组)所接收的第一过零检测信号为一脉冲信号,则所述触发/复位器件(组)输出一触发信号,以触发时长延长器件(组)在预设时长内输出有效的过零检测信号;其中所述预设时长大于第一过零检测信号所持续的时长;与此同时,所述触发/复位器件(组)基于所述第一过零检测信号进行复位计时,并在复位计时超时时,输出复位信号,以使时长延长器件(组)复位。其中,所述复位计时的时长大于等于时长延长器件(组)所提供的预设时长,同时需小于工频周期。Taking the zero-crossing detection signal output module only receiving the first zero-crossing detection signal provided by the first zero-crossing detection module as an example, the first zero-crossing detection signal received by the trigger/reset device (group) is a pulse signal, the trigger/reset device (group) outputs a trigger signal, so that the trigger duration extension device (group) outputs an effective zero-crossing detection signal within a preset duration; wherein the preset duration is longer than the first zero-crossing detection At the same time, the trigger/reset device (group) performs reset timing based on the first zero-crossing detection signal, and when the reset timing times out, outputs a reset signal, so as to prolong the duration of the device (group) ) reset. Wherein, the duration of the reset timing is greater than or equal to the preset duration provided by the duration extension device (group), and at the same time, it needs to be less than the power frequency period.
以所述过零检测信号输出模块仅接收第二过零检测模块所提供的第二过零检测信号为例,当所述时长延长器件(组)所接收到第二过零检测模块所提供的过零检测信号为一脉冲信号时,所述时长延长器件(组)输出有效脉宽为预设时长的过零检测信号;其中所述预设时长大于所述脉冲信号所持续的时长(即有效脉宽的时长),且小于工频周期。其中,所述时长延长器件(组)在输出有效脉宽为预设时长的过零检测信号后,自动复位。Taking the zero-crossing detection signal output module only receiving the second zero-crossing detection signal provided by the second zero-crossing detection module as an example, when the duration extension device (group) receives the second zero-crossing detection signal provided by the second zero-crossing detection module. When the zero-crossing detection signal is a pulse signal, the duration extension device (group) outputs a zero-crossing detection signal with an effective pulse width of a preset duration; wherein the preset duration is longer than the duration of the pulse signal (that is, effective The duration of the pulse width), and is less than the power frequency period. Wherein, the duration extension device (group) automatically resets after outputting a zero-crossing detection signal whose effective pulse width is a preset duration.
以所述过零检测信号输出模块包含前述逻辑单元,对应第一过零检测模块的第一触发/复位器件(组),对应第二过零检测模块的第二触发/复位器件(组),以及时长延长器件(组)为例,请参阅图20,其显示为所述过零检测电路在一实施方式中的电路结构示意图,其中,第一过零检测模块的输出端连接第一触发/复位器件(组),第二过零检测模块的输出端连接第二触发/复位器件(组),所述逻辑单元的两输入端分别连接第一触发/复位器件(组)和第二触发/复位器件(组),所述逻辑单元的输出端连接所述时长延长器件(组);在此,在开关电路断开期间,所述第二过零检测模块不输出第二过零检测信号,对应地,第二触发/复位器件(组)的输出端视为输出第二复位信号,当所述第一过零检测模块输出第一过零检测信号(如一脉冲信号)时,所述第一触发/复位器件(组)输出第一触发信号至所述逻辑单元,并开始第一复位计时,所述逻辑单元根据预设的第一触发信号、第一复位信号、第二触发信号、第二复位信号的控制逻辑,输出对应所述第一触发信号的触发逻辑信号,所述时长延长器件(组)基于该触发逻辑信号输出预设时长的过零检测信号(即有效脉宽为预设时长的过零检测信号);所述第一触发/复位器件(组)在复位计时超时时,输出第一复位信号,所述逻辑单元根据所述控制逻辑,输出对应所述第一复位信号的复位逻辑信号,则所述时长延长器件(组)复位。在开关电路导通期间,所述第一过零检测模块不输出第一过零检测信号,对应地,第一触发/复位器件(组)的输出端视为输出第一复位信号,当所述第二过零检测模块输出第二过零检测信号(如一脉冲信号)时,所述第二触发/复位器件(组)输出第二触发信号至所述逻辑单元,并开始第二复位计时,所述逻辑单元根据预设的第一触发信号、第一复位信号、第二触发信号、第二复位信号的控制逻辑,输出对应所述第二触发信号的触发逻辑信号,所述时长延长器件(组)基于该触发逻辑信号输出预设时长的过零检测信号(即有效脉宽为预设时长的过零检测信号);所述第二触发/复位器件(组)在复位计时超时时,输出第二复位信号,所述逻辑单元根据所述控制逻辑,输出对应所述第二复位信号的复位逻辑信号,则所述时长延长器件(组)复位。The zero-crossing detection signal output module includes the aforementioned logic unit, corresponding to the first trigger/reset device (group) of the first zero-crossing detection module, and corresponding to the second trigger/reset device (group) of the second zero-crossing detection module, Taking the time extension device (group) as an example, please refer to FIG. 20 , which is a schematic diagram of the circuit structure of the zero-crossing detection circuit in one embodiment, wherein the output end of the first zero-crossing detection module is connected to the first trigger/ reset device (group), the output end of the second zero-crossing detection module is connected to the second trigger/reset device (group), and the two input ends of the logic unit are respectively connected to the first trigger/reset device (group) and the second trigger/reset device (group) a reset device (group), the output end of the logic unit is connected to the duration extension device (group); here, when the switch circuit is disconnected, the second zero-crossing detection module does not output the second zero-crossing detection signal, Correspondingly, the output end of the second trigger/reset device (group) is regarded as outputting the second reset signal, and when the first zero-crossing detection module outputs the first zero-crossing detection signal (such as a pulse signal), the first The trigger/reset device (group) outputs the first trigger signal to the logic unit, and starts the first reset timing, and the logic unit according to the preset first trigger signal, first reset signal, second trigger signal, second trigger signal The control logic of the reset signal outputs a trigger logic signal corresponding to the first trigger signal, and the duration extension device (group) outputs a zero-crossing detection signal with a preset duration based on the trigger logic signal (that is, the effective pulse width is the preset duration). When the reset timing times out, the first trigger/reset device (group) outputs a first reset signal, and the logic unit outputs a reset corresponding to the first reset signal according to the control logic logic signal, the duration extension device (group) is reset. During the conduction period of the switch circuit, the first zero-crossing detection module does not output the first zero-crossing detection signal. Correspondingly, the output end of the first trigger/reset device (group) is regarded as outputting the first reset signal. When the second zero-crossing detection module outputs a second zero-crossing detection signal (such as a pulse signal), the second trigger/reset device (group) outputs a second trigger signal to the logic unit, and starts the second reset timing, so The logic unit outputs a trigger logic signal corresponding to the second trigger signal according to the preset control logic of the first trigger signal, the first reset signal, the second trigger signal and the second reset signal, and the duration extension device (group) ) based on the trigger logic signal to output a zero-crossing detection signal with a preset duration (that is, a zero-crossing detection signal with an effective pulse width of a preset duration); the second trigger/reset device (group) outputs the first zero-crossing detection signal when the reset timing times out. Two reset signals, the logic unit outputs a reset logic signal corresponding to the second reset signal according to the control logic, and the duration extension device (group) is reset.
利用上述提供的开关控制电路,本申请还提供一种智能开关。所述智能开关可用于安装在室内交流电线路上。所述交流电线路可将交流电传输至负载。所述智能开关接入交流电线路上并为交流电回流至地提供传导载体,由此控制交流电向相应负载供电的通电回路导通或断开。其中,所述负载包括灯以及插入电源插座的任何终端电器。所述终端电器举例包括:电源适配器、空调、冰箱、电视、厨房电器等。不仅如此,所述智能开关还可基于预先配置向与其通信连接的终端电器输出控制指令;其中,所述终端电器举例包括:智能窗帘、空调、电视、电饭锅、扫地机器人等。Using the switch control circuit provided above, the present application also provides an intelligent switch. The smart switch can be used for installation on indoor AC power lines. The alternating current line can transmit alternating current to the load. The intelligent switch is connected to the AC line and provides a conductive carrier for the return of the AC to the ground, thereby controlling the conduction or disconnection of the energizing loop for the AC to supply power to the corresponding load. Wherein, the load includes lights and any terminal appliances plugged into power sockets. Examples of the terminal appliances include: power adapters, air conditioners, refrigerators, televisions, kitchen appliances, and the like. Not only that, the smart switch can also output control instructions to the terminal electrical appliances connected to it based on the pre-configuration. Examples of the terminal electrical appliances include: smart curtains, air conditioners, TVs, rice cookers, and sweeping robots.
请参阅图11,其显示为智能开关在一实施方式中的框架结构示意图。所述智能开关包括开关电路51、整流电路52、和开关控制电路53。其中,所述开关控制电路可根据前述提及的开关控制电路以及所述开关电路和整流电路的实际电路设计而进行适配。Please refer to FIG. 11 , which is a schematic diagram of the frame structure of the smart switch in one embodiment. The smart switch includes a
请参阅图12,其显示为智能开关在一实施方式中的电路结构示意图。其中,开关控制电路包含用于在开关电路51断开期间提供内部供电电源的变压电路531、电源管理电路532、第一自供电电路534、第一采样电路533;其中,电源管理电路532中用于在开关电路51断开期间控制变压电路531的电路模块包含调节模块541和第二控制模块542’。所述开关控制电路还包含用于在开关电路51导通期间提供内部供电电源的电源管理电路532、第二采样电路537、选择电路535、第二自供电电路538,其中,电源管理电路532中用于在开关电路51导通期间接续向供电电源提供供电的电路模块包含第二保护模块544、输出模块543和分路控制模块545。所述开关控制电路还包括:储能电路540,设置于供电电源输出侧,一方面可对供电信号进行滤波,另一方面在供电电源所输出的供电信号的电压降低时维持供电电源的输出电压。例如,在开关电路在断开和导通的切换瞬间,储能电路540维持输出供电信号。又如,在选择电路切换至第一线路期间,储能电路540维持输出供电信号。所述开关控制电路中还包括用于匹配控制电路536的供电电压而设置的第一电压调整电路539,和用于匹配开关电路51的供电电压而设置的第二电压调整电路551。其中,第一电压调整电路539和第二电压调整电路551可为包含低压差线性稳压器(low dropout regulator,LDO)的电路。Please refer to FIG. 12 , which is a schematic diagram of the circuit structure of the smart switch in one embodiment. The switch control circuit includes a
在此,所述开关电路接入所述火线上,用于受控地导通或断开。当断开时,所述智能开关所在线路的负载处于停止状态,当导通时,该负载可在其驱动电路的驱动下转入工作状态。其中,所述停止状态是指负载因无法接收交流电供电所处的状态;例如,LED灯在所述开关电路断开期间处于不亮的状态。所述工作状态是指负载接收交流电供电后经由内部电路运行而达到使用目的的状态;例如,LED灯在所述开关电路导通期间可以处于亮灯状态。在此,所述工作状态并不限于一个状态,而会根据实际控制指令进行调整。例如,LED灯的工作状态不仅为亮灯状态,还包括调节明暗、颜色后所处的状态。又如,电视的工作状态包括待机状态和播放状态等。Here, the switching circuit is connected to the live wire for controlled switching on or off. When disconnected, the load of the line where the smart switch is located is in a stopped state, and when turned on, the load can be turned into a working state under the drive of its driving circuit. Wherein, the stop state refers to the state in which the load is unable to receive AC power supply; for example, the LED light is in a state that does not light up when the switch circuit is disconnected. The working state refers to the state in which the load operates through the internal circuit after receiving the AC power supply to achieve the purpose of use; for example, the LED light can be in the lighting state when the switch circuit is turned on. Here, the working state is not limited to one state, but will be adjusted according to the actual control command. For example, the working state of the LED light is not only the lighting state, but also the state after adjusting the brightness and color. For another example, the working state of the TV includes a standby state and a playing state.
在一些示例中,所述开关电路包括继电器;其中,所述继电器藉由所述供电电源的供电运行。其中,继电器中的开关两端接入交流电线路,控制端连接所述开关控制电路中控制电路。当控制电路基于控制信息控制开关电路导通时,控制电路可通过提高输出至继电器控制端的供电电流来实现继电器导通;当控制电路基于控制信息控制开关电路断开时,控制电路可通过减小输出至继电器控制端的供电电流来实现继电器断开。In some examples, the switching circuit includes a relay; wherein the relay is powered by the power supply. Wherein, both ends of the switch in the relay are connected to the AC line, and the control end is connected to the control circuit in the switch control circuit. When the control circuit controls the switch circuit to turn on based on the control information, the control circuit can realize the relay conduction by increasing the power supply current output to the control terminal of the relay; when the control circuit controls the switch circuit to turn off based on the control information, the control circuit can reduce the The power supply current output to the relay control terminal realizes the relay disconnection.
所述整流电路与开关电路相连,用于在所述开关电路断开期间和导通期间,分别将所接入的交流电进行整流处理并输出整流电信号。其中,所述整流电路所输出的整流电信号可以是将交流电信号经由半波整流桥或全波整流桥整流处理后得到的整流电信号。其中,为在开关电路断开期间和导通期间不间断地输出整流电信号,所述整流电路可接入开关电路输入端一侧火线上,以便在开关电路断开和导通期间均可分流交流电信号以获得整流电信号。The rectifier circuit is connected to the switch circuit, and is used for rectifying the AC power connected in during the off period and the on period of the switch circuit, respectively, and outputting a rectified electrical signal. The rectified electrical signal output by the rectification circuit may be a rectified electrical signal obtained by rectifying the alternating current signal through a half-wave rectifier bridge or a full-wave rectifier bridge. Wherein, in order to output the rectified electrical signal uninterruptedly during the off period and the on period of the switch circuit, the rectifier circuit can be connected to the live wire on one side of the input end of the switch circuit, so that the current can be shunted during the off period and the on period of the switch circuit AC signal to obtain a rectified electrical signal.
在一些实施方式中,如图12所示,所述整流电路包括第一整流单元521。所述第一整流单元521连接于所述开关电路的输入端所接入的交流电线上,用于在所述开关电路断开期间将所流向所述开关电路的交流电进行整流处理并输出第一整流电信号;其中,所述第一整流电信号为所述整流电路所提供的一种整流电信号,所述第一整流电信号作为在所述开关电路断开期间所述开关控制电路的内部供电电源的供电输入。In some embodiments, as shown in FIG. 12 , the rectifier circuit includes a
其中,为确保在开关电路断开期间负载维持其停止状态,所述第一整流单元所接收的交流电信号的电压区间应低于负载工作状态期间所需达到的工作电压区间。技术人员可通过选择第一整流单元中的电器件参数来确保在第一整流单元输出第一整流电信号时负载维持其停止状态。在一些示例中,所述第一整流单元包括整流桥和滤波电容。其中,所述整流桥举例包括半波整流桥、或全波整流桥。以第一整流单元521为半波整流桥为例,所述第一整流单元521中的整流桥的输出端连接滤波电容,滤波电容另一端接地。Wherein, in order to ensure that the load maintains its stop state when the switch circuit is disconnected, the voltage range of the AC signal received by the first rectifier unit should be lower than the operating voltage range that needs to be reached during the load working state. A technician can ensure that the load maintains its stop state when the first rectification unit outputs the first rectified electrical signal by selecting parameters of the electrical device in the first rectification unit. In some examples, the first rectifier unit includes a rectifier bridge and a filter capacitor. Wherein, the rectifier bridge includes, for example, a half-wave rectifier bridge or a full-wave rectifier bridge. Taking the
经由第一整流单元输出的第一整流电信号被传输至开关控制电路中的变压电路。所述开关控制电路可按照前述提及的任一示例控制变压电路将所接收的第一整流电信号进行能量转换以得到用于向电源管理电路、控制电路等智能开关内部电器件提供供电的供电电源。The first rectified electrical signal output via the first rectification unit is transmitted to the transformer circuit in the switch control circuit. The switch control circuit can control the transformer circuit to perform energy conversion on the received first rectified electrical signal according to any of the aforementioned examples, so as to obtain a power supply for supplying power to the internal electrical devices of the smart switch such as the power management circuit and the control circuit. Power supply.
以图12所示的智能开关的电路结构为例,所述第一整流单元521和开关控制电路的电路结构和工作过程举例如下:所述第一整流单元521的半波整流桥接入开关电路输入端的火线上,半波整流桥的输出端经由滤波电容连接变压电路531中的原边输入单元,利用原边输入单元和副边输出单元的变压处理,由副边输出单元作为供电电源的输出端输出供电信号;其中,原边输入单元通过电源管理电路中控制单元接地;副边输出单元也采用接地方式减少能量转换期间所造成的内耗。其中,所述控制单元包括接地的调节模块541和用于控制调节模块541通断的第二控制模块542’;副边输出单元包括接电压地的副边绕组、与所述副边绕组输出端相连的单向导通模块。在副边输出单元的供电电源侧设有第一采样电路533,其采集所述供电电源的供电电压并生成第一采样信号FB1,并将所述第一采样信号传递至第二控制模块542’;与此同时,所述第二控制模块542’还通过第三采样电路552获取采集自原边输入单元的第三采样信号CS。Taking the circuit structure of the smart switch shown in FIG. 12 as an example, the circuit structure and working process of the
上述电路结构的工作过程举例如下:在开关电路断开期间,藉由第一整理单元521中整流二极管的导通电压区间限制,其将交流电信号进行半波整流并经由滤波电容进行低通滤波后作为第一整流电信号输出至变压电路;所述变压电路531中的原边输入单元和副边输出单元中的互感绕组将第一整流电信号进行变压处理,其中,由于副边输出单元中的副边绕组接地,故单向导通模块中的二极管和电容使得所转换的电源供电被单向地、稳定地输出。第二控制模块542’通过检测第一采样信号FB1和第三采样信号CS来控制调节模块541的通断。具体地,第二控制模块542’将所获取的第一采样信号的电压进行低通滤波处理以得到对应第一采样信号的检测信号COMP,并依据所述检测信号COMP的电压输出一时钟信号;其中所述时钟信号的频率与所述检测信号COMP电压相关。与此同时,所述检测信号COMP还被直接作为COMP_CS,或被按预设比例处理后转换为COMP_CS与所述第三采样信号CS进行比较,并基于比较结果生成对应的逻辑信号。当所述第二控制模块542’通过比较CS与COMP_CS得到的比较结果表示使调节模块541断开时,控制调节模块541断开;所述第二控制模块542’通过比较CS与COMP_CS得到的比较结果表示使调节模块541导通时,控制调节模块541导通。An example of the working process of the above circuit structure is as follows: when the switch circuit is turned off, the AC signal is half-wave rectified and low-pass filtered by the filter capacitor due to the limitation of the conduction voltage range of the rectifier diode in the
需要说明的是,结合图12的描述仅为举例,事实上,按照图2及所对应描述的第一控制模块与调节模块等的连接关系和工作过程也可实现与第二控制模块相似的控制方式,在此不再详述。另外,按照图18及所对应描述的第二控制模块和第三保护模块,不仅能借助第二控制模块对调节模块的控制实现副边输出单元输出稳定供电,还能借助第三保护模块提供对内部电器件的正常运行提供电路保护,在此亦不再详述。It should be noted that, the description in conjunction with FIG. 12 is only an example. In fact, according to the connection relationship and working process of the first control module and the adjustment module, etc. described in FIG. 2 and the corresponding description, a control similar to that of the second control module can also be realized. method, which will not be described in detail here. In addition, according to FIG. 18 and the corresponding description of the second control module and the third protection module, not only can the secondary output unit output stable power supply by means of the second control module’s control of the adjustment module, but also can provide power supply to the secondary side output unit by means of the third protection module. The normal operation of the internal electrical devices provides circuit protection and will not be described in detail here.
在开关电路导通期间,为防止所述第一整流单元因短路而无法输出第一整流电信号,在一些实施方式中,所述开关电路中包含分流电器件(如电阻),以使第一整流单元在开关电路导通期间得到经分流的交流电。During the conduction period of the switch circuit, in order to prevent the first rectifier unit from being unable to output the first rectified electrical signal due to a short circuit, in some embodiments, the switch circuit includes a shunt device (such as a resistor), so that the first The rectifier unit obtains the shunted alternating current during the conduction period of the switch circuit.
在又一些实施方式中,为使得在开关电路导通期间开关控制电路的内部供电电源持续供电,所述开关控制电路藉由分时地将开关电路及负载在第一线路和第二线路之间切换,以使得整流电路将所接收的交流电信号进行整流处理并输出对应的整流电信号(以下被称为第二整流电信号)。为使第二整流电信号与供电电源的输出供电之间更易于转换,所述整流电路还包括第二整流单元,其连接于所述开关电路的输出端所接入的火线上。例如,所述第二整流单元和前述第一整流单元分设于开关电路的两端。In still other embodiments, in order to make the internal power supply of the switch control circuit continue to supply power during the conduction period of the switch circuit, the switch control circuit divides the switch circuit and the load between the first line and the second line by time-sharing Switching, so that the rectification circuit rectifies the received alternating current signal and outputs a corresponding rectified electric signal (hereinafter referred to as the second rectified electric signal). In order to make the conversion between the second rectified electric signal and the output power supply of the power supply easier, the rectification circuit further includes a second rectification unit, which is connected to the live wire connected to the output end of the switching circuit. For example, the second rectifier unit and the aforementioned first rectifier unit are disposed at both ends of the switch circuit.
所述第二整流单元用于在所述开关电路导通期间将所接入的交流电信号进行整流处理并输出第二整流电信号。其中,所述第二整流单元可连接在所述开关电路的输出端所接入的交流电线上。所述第二整流单元包括整流桥和滤波电容。所述整流桥举例包括半波整流桥或全波整流桥。所述滤波电容连接在整流桥输出端和电压地之间,以对整流桥所输出的整流电信号进行低通滤波处理,以得到第二整流电信号。所述第二整流电信号为所述整流电路所提供的另一种整流电信号。The second rectification unit is used for rectifying the AC signal connected during the conduction period of the switch circuit and outputting a second rectified electric signal. Wherein, the second rectifier unit can be connected to the AC wire connected to the output end of the switch circuit. The second rectifier unit includes a rectifier bridge and a filter capacitor. Examples of the rectifier bridge include a half-wave rectifier bridge or a full-wave rectifier bridge. The filter capacitor is connected between the output end of the rectifier bridge and the voltage ground, so as to perform low-pass filtering on the rectified electrical signal output by the rectified bridge to obtain the second rectified electrical signal. The second rectified electrical signal is another rectified electrical signal provided by the rectification circuit.
仍如图12所示,借助于所述开关控制电路分时地将开关电路及负载所在交流电线路分时地切换至第二线路期间,第二整流单元522输出第二整流电信号。与此同时,为防止在第二整流单元522和第一整流单元521共同输出第一整流电信号和第二整流电信号,从而造成开关控制电路内部的供电电压过高,所述第一整流单元521中整流桥的导通电压高于第二整流单元中整流桥的导通电压。对应地,所述开关控制电路中预设的参考电压区间的电压上限应低于第一整流单元521中整流桥的导通电压。开关控制电路当检测到第二整流电信号的电压达到参考电压区间的电压上限时,将开关电路及负载所在交流电线路切换至第一线路。其中,所述电压上限可以对应于前述接续供电单元中用于切相控制的参考电压区间的电压上限。Still as shown in FIG. 12 , the
以图12中所示的电路结构为例,在开关电路导通期间,开关控制电路中的选择电路535连接在开关电路51所在交流电线路上,并选择将负载和开关电路切换至第二线路以构成一通电回路。第二整流单元522自所述第二线路获取交流电信号并转换成第二整流电信号后输出至接续供电单元中的输出模块543,以将所述第二整流电信号直接作为供电电源所输出的供电信号;与此同时,开关控制电路中的第二采样电路537采集反映第二整流电信号电压的第二采样信号,并提供给接续供电单元中的分路控制模块545,所述分路控制模块545当检测到所述第二采样信号的电压达到预设参考电压区间的电压上限时,控制选择电路535中的开关单元M1导通,使得开关电路从接入第二线路切换至接入第一线路,并开始计时;当计时时长达到计时阈值时,所述分路控制模块545控制选择电路535中开关单元M1断开,并根据交流电当前所处相位区间(-180-0度或0-180度),选择电路535延迟或立即从第一线路切换至第二线路,以及当整流电路两端的电压差大于其导通电压时,所述第二线路所在通电回路导通。其中,所计时长与交流电工频、第二整流单元522中的电容放电时长等相关。Taking the circuit structure shown in FIG. 12 as an example, during the conduction period of the switch circuit, the
在一些情况下,为防止开关电路导通瞬时电压过大,接续供电单元还包括第一保护模块546,其与分路控制模块545并联,检测反映流经所述第二线路的交流电信号的电信号电压,并当所述检测的电压高于预设保护电压阈值时,控制所述选择电路从第二线路切换至第一线路。其中,所述反映经所述第二线路的交流电信号的电信号可以是第二采样信号、第二检测信号中的任一种。例如,当第二采样电路输出端所提供的第二采样信号的电压大于预设的保护电压阈值时,第一保护模块546控制选择电路535从第二线路切换至第一线路;与此同时或略延迟响应地,分路控制模块545控制选择电路535从第二线路切换至第一线路并维持所计时长。In some cases, in order to prevent the instantaneous voltage of the switching circuit from being too large, the continuous power supply unit further includes a
在上述各智能开关的基础上,所述智能开关中的开关控制电路还在开关电路断开期间和导通期间中的至少之一进行过零检测。在此,所述智能开关中的过零检测电路与本申请前述提及的过零检测电路相同或相似,在此不再详述。On the basis of the above-mentioned smart switches, the switch control circuit in the smart switch also performs zero-crossing detection in at least one of the off period and the on period of the switch circuit. Here, the zero-crossing detection circuit in the smart switch is the same as or similar to the zero-crossing detection circuit mentioned above in this application, and will not be described in detail here.
请参阅图13,其显示为智能开关在一实施方式中的电路结构示意图。以开关电路断开期间由前述过零检测电路中的第一过零检测单元为例,描述所述智能开关的工作过程举例如下:结合图13,在开关电路断开期间,所述智能开关中的第一整流单元521、变压电路531和电源管理电路532中的控制单元为向智能开关内部的电器件提供供电,在此不再详述。在所述供电电源的稳定供电下,所述第一过零检测单元中的第一检测信号生成模块561直接采集开关电路51断开期间交流电线路中所流经的交流电信号以得到第一检测信号;第一过零检测单元中的控制子模块565控制第一检测信号生成模块561采集所述第一检测信号,例如控制子模块565通过按照预设时间间隔控制第一检测信号生成模块561采集所述第一检测信号或者在全周期内控制第一检测信号生成模块561采集所述第一检测信号;所述第一过零检测模块562检测每次采集期间内第一检测信号的电压以确定当前交流电的相位是否在过零相位区间内,并根据检测结果输出过零检测信号;在一些实施例中,当经检测确定当前交流电的相位未落入过零相位区间内时,所述控制子模块565不调整采集时间间隔,当经检测确定当前交流电的相位落入过零相位区间内时,所述控制子模块565调整采集时间间隔以延长采集时长。所述控制电路536接收所述过零检测信号,并基于预设的开关电路的响应延时和所述过零检测信号生成针对控制信息的延时计时,当控制电路536接收到控制开关电路导通的控制信息后启动所述延时计时,直至接收到所述过零检测信号表示当前交流电的相位在过零相位区间内,控制所述开关电路51导通。Please refer to FIG. 13 , which is a schematic diagram of the circuit structure of the smart switch in one embodiment. Taking the first zero-crossing detection unit in the aforementioned zero-crossing detection circuit as an example when the switch circuit is off, the working process of the smart switch is described as follows: Referring to FIG. 13 , during the off-time of the switch circuit, the The control units in the
以开关电路导通期间由前述过零检测电路中的第二过零检测单元为例,描述所述智能开关的工作过程举例如下:结合图13,在开关电路导通期间,所述智能开关中的第二整流单元522和电源管理电路中的接续供电单元为向智能开关内部的电器件提供供电,在此不再详述。在所述供电电源的稳定供电下,所述第二过零检测单元中的第二检测信号生成模块563采集第二整流电信号以得到第二检测信号,并由第二过零检测模块564检测所述第二检测信号的电压以确定当前交流电的相位是否在过零相位区间内,并根据检测结果输出过零检测信号,控制电路536接收所述过零检测信号,并基于预设的开关电路51的响应延时和所述过零检测信号生成针对控制信息的延时计时,当控制电路536接收到控制开关电路导通的控制信息后启动所述延时计时,直至接收到所述过零检测信号表示当前交流电的相位在过零相位区间内,控制所述开关电路导通。Taking the second zero-crossing detection unit in the aforementioned zero-crossing detection circuit as an example during the conduction period of the switch circuit, the working process of the smart switch is described as follows: Referring to FIG. 13 , during the conduction period of the switch circuit, the The
需要说明的是,所述第二检测信号生成模块563还可以在选择电路选择第二线路期间,直接获取从开关电路流出的交流电信号并得到第二检测信号。It should be noted that, the second detection
还需要说明的是,由于第二整流单元在预设参考电压区间输出第二整流电信号,为为兼顾过零检测信号和电源供电,所述参考电压区间可覆盖过零电压区间,参考电压区间由此确保在第二整流单元输出第二整流电信号期间,相应的第二过零检测单元可输出第二过零检测信号。It should also be noted that, since the second rectifier unit outputs the second rectified electrical signal in the preset reference voltage interval, in order to take into account the zero-crossing detection signal and the power supply, the reference voltage interval can cover the zero-crossing voltage interval, and the reference voltage interval This ensures that the corresponding second zero-crossing detection unit can output the second zero-crossing detection signal during the period when the second rectifying unit outputs the second rectified electrical signal.
还需要说明的是,上述智能开关中各电路的描述仅为举例,例如,根据实际电路设计需要,依据前述开关控制电路中任一其他示例来替换上述示例中的相应电路部分等,在此不再一一详述。It should also be noted that the description of each circuit in the above smart switch is only an example. For example, according to the actual circuit design needs, the corresponding circuit part in the above example can be replaced according to any other example of the switch control circuit. More details.
本申请还提供一种用于智能开关的开关控制方法。所述开关控制方法可由前述提及的开关控制电路,并配合智能开关中所提供的整流电路而执行;或者其他能执行所述开关控制方法的开关控制电路或智能开关。The present application also provides a switch control method for an intelligent switch. The switch control method can be implemented by the aforementioned switch control circuit in conjunction with the rectifier circuit provided in the smart switch; or other switch control circuits or smart switches capable of implementing the switch control method.
请参阅图14,其显示为在开关电路断开期间的开关控制方法的流程图。在步骤S110中,在开关电路断开期间,获取用于反映一变压电路的副边输出单元所提供的供电电源的第一采样信号,并基于所述第一采样信号控制所述变压电路的原边输入单元中的电流。Please refer to FIG. 14 , which is a flowchart of a switch control method during the switch circuit off period. In step S110, when the switch circuit is turned off, a first sampling signal for reflecting the power supply provided by the secondary output unit of a transformer circuit is obtained, and the transformer circuit is controlled based on the first sampling signal The current in the primary input unit of .
其中,所述变压电路藉由所述整流电路所提供的整流电信号向所述供电电源提供供电。所述变压电路的电路结构可如图2所示及其对应描述的变压电路的电路结构相通或相似,在此不再详述。另外,所述第一采样信号来自于前述图2所示及其对应描述的第一采样电路的电路结构相通或相似,在此不再详述。Wherein, the transformer circuit provides power to the power supply through the rectified electrical signal provided by the rectification circuit. The circuit structure of the transformer circuit may be the same as or similar to the circuit structure of the transformer circuit as shown in FIG. 2 and its corresponding description, and will not be described in detail here. In addition, the circuit structure of the first sampling signal from the first sampling circuit shown in FIG. 2 and its corresponding description is the same or similar, and will not be described in detail here.
在一些实施方式中,基于所述第一采样信号控制所述变压电路的原边输入单元中的电流的方式包括:比较所述第一采样信号的电压与预设参考电压,并基于所述比较结果控制所述原边输入单元所在线路通断或电流变化。在此,将所述第一采样信号的电压与预设参考电压进行比较,以得到一逻辑信号,根据所述逻辑信号所表达的检测逻辑,对所述原边输入单元所在线路中的电流进行控制。In some embodiments, the method of controlling the current in the primary input unit of the transformer circuit based on the first sampling signal includes: comparing the voltage of the first sampling signal with a preset reference voltage, and based on the The comparison result controls the on-off or current change of the line where the primary input unit is located. Here, the voltage of the first sampled signal is compared with a preset reference voltage to obtain a logic signal, and according to the detection logic expressed by the logic signal, the current in the line where the primary input unit is located is checked. control.
在一些示例中,利用开关控制电路内部的逻辑器件和辅助逻辑器件的模拟器件表示第一采样信号与参考电压之间的检测逻辑,比较所述第一采样信号的电压与预设参考电压,并基于比较结果控制原边输入单元中的电流。其中,所述参考电压可为基于供电电源的供电电压而设置的参考电压区间或参考电压值。在一具体示例中,前述提及的开关控制电路中的控制单元中包含可按照上述过程产生相应检测信号以及控制信号的电路结构,在此不再详述。In some examples, the logic device inside the switch control circuit and the analog device of the auxiliary logic device are used to represent the detection logic between the first sampled signal and the reference voltage, the voltage of the first sampled signal is compared with the preset reference voltage, and The current in the primary input unit is controlled based on the comparison result. The reference voltage may be a reference voltage interval or a reference voltage value set based on the power supply voltage of the power supply. In a specific example, the control unit in the aforementioned switch control circuit includes a circuit structure that can generate corresponding detection signals and control signals according to the above process, which will not be described in detail here.
洀另一些实施方式中,基于所述第一采样信号控制所述变压电路的原边输入单元中的电流的方式包括:基于所述第一采样信号的电压与预设参考电压之间的误差,控制所述原边输入单元所在线路通断或电流变化。在此,通过检测第一采样信号的电压与预设参考电压之间的误差能够描述供电电源实际输出的供电电压的漂移量,按照表示该漂移量的模拟信号或数字信号,对原边输入单元所在线路的电流进行控制。在一具体示例中,前述提及的开关控制电路中的控制单元中包含可按照上述过程产生相应检测信号以及控制信号的电路结构,在此不再详述。In other embodiments, the method of controlling the current in the primary input unit of the transformer circuit based on the first sampling signal includes: based on an error between the voltage of the first sampling signal and a preset reference voltage , to control the on-off or current change of the line where the primary input unit is located. Here, the drift amount of the power supply voltage actually output by the power supply can be described by detecting the error between the voltage of the first sampling signal and the preset reference voltage. The current in the line is controlled. In a specific example, the control unit in the aforementioned switch control circuit includes a circuit structure that can generate corresponding detection signals and control signals according to the above process, which will not be described in detail here.
按照上述任一示例所提及的检测方式,开关控制电路控制原边输入单元所在线路的电流的方式包括但不限于:控制该线路通断或电流变化。在一些示例中,所述控制方法包括但不限于:控制所述原边输入单元所在线路的电流变化频率、通断频率、导通时长、断开时长中的至少一种。According to the detection method mentioned in any of the above examples, the method for the switch control circuit to control the current of the line where the primary input unit is located includes, but is not limited to, controlling the line on/off or the current change. In some examples, the control method includes, but is not limited to, controlling at least one of a current change frequency, an on-off frequency, an on-time duration, and an off-time length of the line where the primary input unit is located.
在此,根据所接收的检测信号是逻辑信号或者误差信号,以及开关控制电路中控制单元提供对应的电路结构,以对设置于原边输入单元所在线路上的调节模块的通断频率、导通时长、断开时长中的至少一种进行控制;或者控制所述调节模块调节电流的变化频率等。在所述检测信号为逻辑信号的一些示例中,以调整调节模块的通断为例,开关控制电路中的控制子模块根据所述检测信号所表示的供电电压过高或过低的检测结果,调整内部PWM信号的占空比,以调整对调节模块的导通时长和断开时长的占比,由此调整变压电路所输出的供电电压。在所述检测信号为逻辑信号的另一些示例中,以调整调节模块的通断为例,开关控制电路中的控制子模块根据所述检测信号所表示的供电电压过高或过低的检测结果,调整调节模块的通断频率,由此调整变压电路所输出的供电电压。例如,开关控制电路中的控制子模块包含可调的分频器,依据所接收的检测信号调整分频器以改变控制信号的频率,并基于所改变频率的控制信号控制调节模块的通断频率。在所述检测信号为逻辑信号的又一些示例中,以调整调节模块的电流变化为例,控制子模块根据所述检测信号所表示的供电电压过高或过低的检测结果,调整内部PWM信号的占空比,其中所述PWM信号高电平和低电平所持续的时长各自对应调节模块选择其中一条选通线路和另一条选通线路的时长。通过上述任一示例所提供的调节电流的方案来实现使变压电路所输出的供电电压稳定的目的。Here, according to whether the received detection signal is a logic signal or an error signal, and the control unit in the switch control circuit provides a corresponding circuit structure, so as to adjust the on-off frequency, on-off frequency, on-off frequency of the adjustment module disposed on the line where the primary input unit is located At least one of the duration and the disconnection duration is controlled; or the adjustment module is controlled to adjust the frequency of changes of the current, and the like. In some examples in which the detection signal is a logic signal, taking the on-off of the adjustment module as an example, the control sub-module in the switch control circuit, according to the detection result of the power supply voltage being too high or too low represented by the detection signal, The duty cycle of the internal PWM signal is adjusted to adjust the proportion of the on-time and off-time of the regulating module, thereby adjusting the power supply voltage output by the transformer circuit. In other examples in which the detection signal is a logic signal, taking the on-off of the adjustment module as an example, the control sub-module in the switch control circuit is based on the detection result that the power supply voltage represented by the detection signal is too high or too low , adjust the on-off frequency of the adjustment module, thereby adjusting the power supply voltage output by the transformer circuit. For example, the control sub-module in the switch control circuit includes an adjustable frequency divider, the frequency divider is adjusted according to the received detection signal to change the frequency of the control signal, and the on-off frequency of the adjustment module is controlled based on the control signal of the changed frequency . In other examples in which the detection signal is a logic signal, taking the current change of the adjustment module as an example, the control sub-module adjusts the internal PWM signal according to the detection result of the high or low power supply voltage represented by the detection signal. The duty cycle of the PWM signal, wherein the duration of the high level and the low level of the PWM signal respectively corresponds to the duration of the adjustment module selecting one of the gate lines and the other gate line. The purpose of stabilizing the power supply voltage output by the transformer circuit is achieved by the solution for adjusting the current provided by any of the above examples.
在所述检测信号为误差信号的一些示例中,以调整调节模块的通断为例,所述控制子模块内部包含计时器,计时器利用所述检测信号的电压作为参考电压,并对所述调节模块的导通状态和断开状态所持续的时长中的至少一种进行计时,进而根据对应计时超时时刻所产生的超时信号,控制调节模块在导通状态和断开状态之间切换。其中,所述计时器举例为一种包括电容及其充放电电路的计时电路;或者所述计时器举例为一种包含时钟发生器、计数器和数模转换器的计时电路。在所述检测信号为误差信号的又一些示例中,以调整调节模块的电流变化为例,控制子模块根据所述检测信号所表示的误差电压,调整内部PWM信号的占空比,其中所述PWM信号高电平和低电平所持续的时长各自对应调节模块选择其中一条选通线路和另一条选通线路的时长。通过上述任一示例所提供的调节电流的方案来实现使变压电路所输出的供电电压稳定的目的。In some examples in which the detection signal is an error signal, taking the on-off of the adjustment module as an example, the control sub-module includes a timer inside, and the timer uses the voltage of the detection signal as a reference voltage, and controls the At least one of the duration of the on state and the off state of the regulating module is timed, and then the regulating module is controlled to switch between the on state and the off state according to the timeout signal generated at the corresponding timing timeout time. Wherein, the timer is an example of a timing circuit including a capacitor and its charging and discharging circuit; or the timer is an example of a timing circuit including a clock generator, a counter and a digital-to-analog converter. In still other examples where the detection signal is an error signal, taking the current change of the adjusting module as an example, the control sub-module adjusts the duty cycle of the internal PWM signal according to the error voltage represented by the detection signal, wherein the The durations of the high level and the low level of the PWM signal respectively correspond to the durations during which the adjustment module selects one of the strobe lines and the other strobe line. The purpose of stabilizing the power supply voltage output by the transformer circuit is achieved by the solution for adjusting the current provided by any of the above examples.
在又一些实施方式中,所述开关控制电路基于第一采样信号控制所述原边输入单元中的电流的步骤的方式还包括:获取用于反映所述原边输入单元所在线路中线路电信号的第三采样信号;以及基于所述第一采样信号和第三采样信号控制流经所述原边输入单元中的电流。In still other embodiments, the step of controlling the current in the primary input unit by the switch control circuit based on the first sampling signal further includes: acquiring a line electrical signal reflecting the line in which the primary input unit is located and controlling the current flowing through the primary input unit based on the first sampling signal and the third sampling signal.
在此,根据所述开关控制电路中控制单元的电路结构,在一些示例中,请参阅图16所示,所述控制单元包括调节模块121和第二控制模块125,所述开关控制电路还包括第三采样电路16。其中,所述第三采样电路16采集原边输入单元所在线路的电压或电流信号,例如,第三采样电路16包含受控开关和采样电阻,其中受控开关输入端接入调节模块121的输入端,受控开关的输出端通过所述采样电阻接地,受控开关的控制端与调节模块121的控制端相接以同步接收所述第二控制模块125的控制。其中,所述调节模块121与前述图2所示的调节模块121的电路结构和执行过程相同或相似,在此不再详述。所述第二控制模块125基于所述第一采样信号FB1控制所述调节模块121导通,以及基于所述第一采样信号FB1和第三采样信号CS控制所述调节模块121断开。其中,在一些更具体示例中,所述第二控制模块125基于所述第一采样信号控制调节模块121的导通时长,以及基于所述第一采样信号FB1和第三采样信号CS控制所述调节模块121的断开时长。例如,所述第二控制模块125通过调整内部时钟信号的频率来调整执行相应导通或断开控制操作的响应时长,以藉由所述响应时长的变化,调整相应的导通时长和断开时长;以及所述第二控制模块125通过检测原边输入单元和副边输出单元两侧的电信号变化,即通过比较第三采样信号CS和基于第一采样信号而得到的COMP_CS信号之间的电压,确定导通时刻,由此调整了断开时长;以及所述第二控制模块125通过监测副边输出单元所输出的电信号变化,即通过比较第一采样信号FB1的电压与预设参考电压,确定断开时刻,由此调整了导通时长。Here, according to the circuit structure of the control unit in the switch control circuit, in some examples, please refer to FIG. 16 , the control unit includes a
在另一些示例中,所述基于第一采样信号和第三采样信号控制流经所述原边输入单元中的电流的步骤包括:基于所述第一采样信号控制所述原边输入单元所在线路导通,以及基于所述第一采样信号和第三采样信号控制所述原边输入单元所在线路断开。In other examples, the step of controlling the current flowing through the primary input unit based on the first sampling signal and the third sampling signal includes: controlling the line where the primary input unit is located based on the first sampling signal turn on, and control the line where the primary input unit is located to be disconnected based on the first sampling signal and the third sampling signal.
请参阅图17和18,其中,根据图17所示电路结构,所述调节模块通过调节原边输入单元所在线路的通断来实现电流变化。为此,所述第二控制模块125’包括导通控制子电路、断开控制子电路和控制逻辑子电路。其中,导通控制子电路将所获取的第一采样信号的电压进行低通滤波处理以得到对应第一采样信号的检测信号COMP,并依据所述检测信号COMP的电压输出一时钟信号;其中所述时钟信号的频率与所述检测信号COMP电压相关。以所述时钟信号为所述控制逻辑子电路响应所接收的逻辑信号的时钟基准,所述控制逻辑子电路在维持调节模块导通期间,基于所述时钟信号监测用于表示使调节模块断开的第一逻辑信号。与此同时,所述检测信号COMP还被直接作为COMP_CS输出至断开控制子电路,或被按预设比例处理后转换为COMP_CS输出至断开控制子电路。所述断开控制子电路将所述第三采样信号CS和COMP_CS的比较结果所对应的逻辑信号输出至所述控制逻辑子电路;其中,当所述比较结果所对应的逻辑信号表示使调节模块断开的第一逻辑信号时,所述控制逻辑子电路基于所述第一逻辑信号和时钟信号控制调节模块断开;当所述比较结果所对应的逻辑信号不表示所述第一逻辑信号时,所述控制逻辑子电路基于预设的第二逻辑信号和时钟信号控制调节模块导通。Please refer to FIGS. 17 and 18 , wherein, according to the circuit structure shown in FIG. 17 , the adjustment module realizes the current change by adjusting the on-off of the line where the primary input unit is located. To this end, the second control module 125' includes a turn-on control sub-circuit, a turn-off control sub-circuit and a control logic sub-circuit. The conduction control sub-circuit performs low-pass filtering on the voltage of the acquired first sampling signal to obtain a detection signal COMP corresponding to the first sampling signal, and outputs a clock signal according to the voltage of the detection signal COMP; wherein the The frequency of the clock signal is related to the voltage of the detection signal COMP. Using the clock signal as a clock reference for the control logic sub-circuit to respond to the received logic signal, the control logic sub-circuit monitors the control logic sub-circuit based on the clock signal to indicate that the regulation module is turned off during the period of maintaining the regulation module on the first logic signal. At the same time, the detection signal COMP is also directly output to the disconnection control sub-circuit as COMP_CS, or converted to COMP_CS after being processed in a preset ratio and output to the disconnection control sub-circuit. The disconnection control sub-circuit outputs a logic signal corresponding to the comparison result of the third sampling signal CS and COMP_CS to the control logic sub-circuit; wherein, when the logic signal corresponding to the comparison result indicates that the adjustment module When the first logic signal is disconnected, the control logic sub-circuit controls the adjustment module to disconnect based on the first logic signal and the clock signal; when the logic signal corresponding to the comparison result does not represent the first logic signal , the control logic sub-circuit controls the regulation module to conduct based on the preset second logic signal and the clock signal.
需要说明的是,上述调节模块的导通和断开操作也可以替换成在多条线路之间的切换操作,其中,各条线路上设有不同阻值的电阻,以实现基于第一逻辑信号和第二逻辑信号使得原边输入单元中所流经的电流发生变化。在此不一一详述。It should be noted that the on and off operations of the above adjustment module can also be replaced by switching operations between multiple lines, wherein each line is provided with resistors with different resistance values, so as to realize the first logic signal based on the first logic signal. and the second logic signal to change the current flowing in the primary input unit. Not detailed here.
与图17不同,请参阅图18,所述控制单元包括第三保护模块、调节模块和第二控制模块。其中,所述调节模块以通断方式调整原边输入单元所在线路的电流,在此不再详述。Different from FIG. 17 , please refer to FIG. 18 , the control unit includes a third protection module, a regulation module and a second control module. Wherein, the adjustment module adjusts the current of the line where the primary input unit is located in an on-off manner, which will not be described in detail here.
所述第二控制模块控制所述调节模块对应导通和断开。在一些示例中,图18所示的第二控制模块125”可与图17所示的第二控制模块125’相似,二者不同之处在于,图18所示的第二控制模块125”中至少部分电器件基于所述第三保护模块124所产生的保护逻辑信号,在不工作状态和工作状态之间切换。其中,所述不工作状态包括但不限于:至少部分电器件受保护逻辑信号的使能控制而不响应输入信号时所处的状态,或者至少部分电器件受保护逻辑信号的供电控制而无法上电运行时所处的状态。在一些更具体示例中,所述第二控制模块125”中的导通控制子电路、断开控制子电路和控制逻辑子电路中的至少一种包含使能端,并藉由所述使能端接收所述保护逻辑信号,相应的子电路基于所述保护逻辑信号有效或无效而在工作状态或不工作状态之间切换,由此使得在各子电路均处于工作状态期间,所述调节模块受控导通和断开;以及在至少一个子电路处于不工作状态期间,所述调节模块121受控断开。例如,所述导通控制子电路包含使能端并接收保护逻辑信号,受所述保护逻辑信号的控制,当所述导通控制子模块处于工作状态时,所述导通控制子电路输出对应第一采样信号的时钟信号;当所述导通控制子模块处于不工作状态时,所述导通控制子电路无时钟信号输出。又如,所述断开控制子电路包含使能端并接收保护逻辑信号,受所述保护逻辑信号的控制,当所述断开控制子电路处于工作状态时,所述断开控制子电路基于第三采样信号CS和COMP_CS的比较结果输出相应的逻辑信号;当所述断开控制子模块处于不工作状态时,所述断开控制子电路维持输出表示使调节模块断开的第一逻辑信号。再如,所述控制逻辑子电路包含使能端并接收保护逻辑信号,受所述保护逻辑信号的控制,当所述控制逻辑子电路处于工作状态时,所述控制逻辑子电路基于所接收的第一逻辑信号或第二逻辑信号控制调节模块对应断开或导通操作;当所述控制逻辑子模块处于不工作状态时,所述控制逻辑子电路维持使调节模块断开。The second control module controls the adjustment module to be turned on and off correspondingly. In some examples, the
为此,所述开关控制方法还包括步骤:检测用于反映所述供电电源的供电信号的电信号,并根据检测结果为所述电源管理电路提供电路保护。在此,结合图18,在开关电路的通断周期内,所述第三保护模块124通过检测所述第一采样信号保护所述电源管理电路中部分电器件以便在所述电路保护期间原边输入单元所在线路断开。在此,在开关电路断开期间,所述第三保护模块124通过检测所述第一采样信号或检测信号COMP,来确定供电电源是否过压和/或过载,并输出对应检测结果的保护逻辑信号。在此,所述第三保护模块的电路结构和工作过程与前述提及的开关控制电路中的第三保护模块相同或相似,在此不再详述。以在所述供电电源处于轻载期间为例,所述第三保护模块124检测第一采样信号是否高于预设的过压保护阈值,若是,则输出有效的第一保护逻辑信号,使得相应第二控制模块125”中的子电路基于所述有效的第一保护逻辑信号转入不工作状态;所述第三保护模块124根据实时检测所述第一采样信号的检测结果和预设的过压复位逻辑,输出无效的第一保护逻辑信号,由此,第二控制模块125”恢复至工作状态。其中,所述过压复位逻辑举例包括以下至少一种:基于所述检测结果而设置的复位逻辑,基于预设的计时时长而设置的复位逻辑。又如,在所述供电电源处于重载期间,所述第三保护模块124检测第一采样信号是否高于预设的过载保护阈值,若是,则输出有效的第二保护逻辑信号,使得相应第二控制模块125”中的子电路基于所述有效的第二保护逻辑信号转入不工作状态;所述第三保护模块124根据实时检测所述第一采样信号的检测结果和预设的过载复位逻辑,输出无效的第二保护逻辑信号,由此,第二控制模块125”恢复至工作状态。其中,所述过载复位逻辑举例包括以下至少一种:基于所述检测结果而设置的复位逻辑,基于预设的计时时长而设置的复位逻辑。To this end, the switch control method further includes the steps of: detecting an electrical signal reflecting the power supply signal of the power supply, and providing circuit protection for the power management circuit according to the detection result. Here, with reference to FIG. 18 , during the on-off cycle of the switch circuit, the
在另一些示例中,所述第三保护模块所产生的保护逻辑信号控制调节模块维持断开状态(未予图示)。例如,第三保护模块与调节模块中开关的控制端相连,当第三保护模块输出保护逻辑信号期间,相应开关维持断开状态。In other examples, the protection logic signal generated by the third protection module controls the regulation module to maintain a disconnected state (not shown). For example, the third protection module is connected to the control terminal of the switch in the adjustment module, and when the third protection module outputs the protection logic signal, the corresponding switch is maintained in an off state.
通过步骤S110所提供的稳定供电,开关控制电路中的控制电路在开关电路断开期间可执行步骤S120。With the stable power supply provided in step S110, the control circuit in the switch control circuit can perform step S120 during the period when the switch circuit is turned off.
在步骤S120中,在所述开关电路断开期间,在接收到一控制信息后控制所述开关电路导通。In step S120, during the period when the switch circuit is turned off, the switch circuit is controlled to be turned on after receiving a control message.
在此,所述开关控制电路中的控制电路依靠变压电路所提供的供电电源进行相应控制操作。例如,控制电路利用供电电源所提供的电能持续监测是否接收到控制信息,以便控制所述开关电路导通。又如,控制电路利用供电电源所提供的电能持续监测是否接收到控制信息,以便按照控制信息中所指示的空调和温度向预先配置的空调输出控制信号。Here, the control circuit in the switch control circuit performs corresponding control operations by relying on the power supply provided by the transformer circuit. For example, the control circuit uses the power provided by the power supply to continuously monitor whether control information is received, so as to control the switching circuit to be turned on. For another example, the control circuit continuously monitors whether the control information is received by using the electric energy provided by the power supply, so as to output the control signal to the pre-configured air conditioner according to the air conditioner and the temperature indicated in the control information.
一些示例中,所述控制电路提供用于接收用户操作的人机交互模块,以获得所述控制信息。其中,所述人机交互模块举例包括带有触控介质的交互面板,所述触控介质包括但不限于:触摸屏、按钮、光感器件等。在又一些示例中,所述控制电路还提供通信模块,其用于接收包含控制信息的无线信号,和发送包含控制信息的无线信号。其中,所述通信模块举例包括中的至少一种:RF通信模块、WiFi通信模块、红外通信模块、蓝牙通信模块等短距离通信模块,可接入光纤、宽带等广域网的通信模块,以及利用手机卡以接入移动网络的通信模块等。上述各示例可结合或单独地被配置在所述交互单元中。例如,所述交互单元包含用于控制开关电路的按钮,以及包含用于获取无线信号的无线通信模块,交互单元通过监测按钮产生的脉冲信号来确定收到用于导通开关电路的控制信息,以及交互单元通过解调和解码无线信号来获取所携带的控制信息。在此,利用无线通信模块获取的控制信息可以包含用于导通开关电路的控制信息、用于控制其他线路上的开关电路的控制信息,以及用于控制智能电器进行调节、通断等的控制信息等。所述控制电路将所得到的控制信息转换成对应电器件或开关电路可识别的控制信号并输出。In some examples, the control circuit provides a human-computer interaction module for receiving user operations to obtain the control information. Wherein, the human-computer interaction module includes, for example, an interactive panel with a touch medium, and the touch medium includes but is not limited to: a touch screen, a button, a photosensitive device, and the like. In yet other examples, the control circuit further provides a communication module for receiving wireless signals containing control information, and transmitting wireless signals containing control information. The example of the communication module includes at least one of: RF communication module, WiFi communication module, infrared communication module, Bluetooth communication module and other short-distance communication modules, communication modules that can be connected to wide area networks such as optical fibers and broadband, and use mobile phones card to access the communication module of the mobile network, etc. The above examples may be configured in the interaction unit in combination or individually. For example, the interaction unit includes a button for controlling the switch circuit, and a wireless communication module for acquiring a wireless signal, and the interaction unit determines that the control information for turning on the switch circuit is received by monitoring the pulse signal generated by the button, And the interaction unit obtains the carried control information by demodulating and decoding the wireless signal. Here, the control information obtained by using the wireless communication module may include control information for turning on the switch circuit, control information for controlling the switch circuit on other lines, and control for controlling the smart appliance to adjust, turn on and off, etc. information, etc. The control circuit converts the obtained control information into a control signal identifiable by the corresponding electrical device or switch circuit and outputs it.
请参阅图15,其显示为在开关电路导通期间开关控制方法的流程图。所述方法还包括步骤S130:在所述开关电路导通期间,藉由所接收的整流电信号接续向所述供电电源提供供电。Please refer to FIG. 15 , which is a flowchart of a switch control method during the conduction period of the switch circuit. The method further includes step S130 : continuously supplying power to the power supply by using the received rectified electrical signal during the conduction period of the switch circuit.
为使得经由所述开关电路所输出的交流电进入整流电路,在一些实施方式中,所述开关控制电路在所述开关电路的输出端连接两条分流线路,其中一条分流线路上接入所述整流电路,如此开关控制电路可在开关电路导通期间接收整流电信号并藉由所述整流电信号接续向供电电源提供供电;另一条分流线路连接交流电的零线,以使负载正常工作。In order to make the alternating current output through the switch circuit enter the rectifier circuit, in some embodiments, the switch control circuit is connected to two shunt lines at the output end of the switch circuit, and one of the shunt lines is connected to the rectifier circuit In this way, the switch control circuit can receive the rectified electrical signal during the conduction period of the switch circuit and use the rectified electrical signal to continuously supply power to the power supply; another shunt line is connected to the neutral line of the alternating current to make the load work normally.
在另一些实施方式中,所述步骤S130包括:分时切换所述开关电路所在的通电回路,并在切换至所述开关电路藉由整流电路所在线路构成通电回路时,获取所述整流电信号。In other embodiments, the step S130 includes: switching the energizing circuit where the switch circuit is located in a time-sharing manner, and acquiring the rectified electrical signal when switching to the switching circuit to form an energizing circuit by the circuit where the rectifier circuit is located .
在此,开关控制电路控制所述开关电路的输出端在第一线路和第二线路之间切换连接,以使负载和开关电路分时地分别藉由所述第一线路和第二线路构成相应的通电回路。其中,所述整流电路设置在第二线路上,并在第二线路接入通电回路期间获取交流电信号,并输出对应的整流电信号。其中,为区分于开关电路断开期间所接收的整流电信号,现将在开关电路导通期间所接收的整流电信号称为第二整流电信号。Here, the switch control circuit controls the output end of the switch circuit to switch connection between the first line and the second line, so that the load and the switch circuit are respectively formed by the first line and the second line in a time-sharing manner. energization circuit. Wherein, the rectification circuit is arranged on the second line, and acquires the alternating current signal when the second line is connected to the energizing circuit, and outputs the corresponding rectified electric signal. Wherein, in order to distinguish the rectified electrical signal received during the off period of the switch circuit, the rectified electrical signal received during the on period of the switch circuit is now referred to as the second rectified electrical signal.
在一些示例中,所述步骤S130更包括以下步骤:获取反映交流电信号或反映供电信号的第二采样信号;将所述第二采样信号的电压与参考电压区间进行比较,并产生对应的比较结果;基于所述比较结果,选择所述开关电路接入第一线路或接入第二线路;其中,所述整流电路位于第二线路;交流电的零线位于所述第一线路参考电压区间参考电压区间参考电压区间。In some examples, the step S130 further includes the following steps: acquiring a second sampling signal reflecting the alternating current signal or reflecting the power supply signal; comparing the voltage of the second sampling signal with a reference voltage interval, and generating a corresponding comparison result; based on the comparison result, the switch circuit is selected to be connected to the first line or to the second line; wherein, the rectifier circuit is located on the second line; the neutral line of the alternating current is located in the first line reference voltage interval reference The voltage interval refers to the voltage interval.
在此,所述步骤S130可由开关控制电路中的选择电路、第二采样电路和电源管理电路中接续供电单元的电路结构来实现,利用电路结构所提供的信号传输通路,所述接续供电单元接收预设参考电压区间内的第二整流电信号,并接续向供电电源提供供电。Here, the step S130 can be implemented by the selection circuit in the switch control circuit, the second sampling circuit and the circuit structure of the power supply unit in the power management circuit. Using the signal transmission path provided by the circuit structure, the continuous power supply unit receives The second rectified electrical signal in the preset reference voltage range is continuously supplied to the power supply.
在一些示例中,当比较结果表示所述第二采样信号的电压未落入预设参考电压区间时,使所述开关电路从接入第二线路切换至接入第一线路;反之,则使所述开关电路从接入第一线路切换至接入第二线路。以所述整流电路为全波整流电路为例,当交流电的相位落入预设相位区间内时,所述选择电路基于分时控制信号立即选择第二线路,以及当交流电的相位由所述相位区间内超出时,所述选择电路基于分时控制信号立即选择第一线路。In some examples, when the comparison result indicates that the voltage of the second sampling signal does not fall within the preset reference voltage range, the switch circuit is switched from connecting to the second line to connecting to the first line; The switch circuit switches from being connected to the first line to being connected to the second line. Taking the rectifier circuit as a full-wave rectifier circuit as an example, when the phase of the alternating current falls within the preset phase interval, the selection circuit immediately selects the second line based on the time-sharing control signal, and when the phase of the alternating current is determined by the phase When the interval exceeds, the selection circuit immediately selects the first line based on the time-division control signal.
在又一些示例中,所述步骤S130中选择使开关电路接入所述整流电路所在第二线路的方式包括:基于所接收的比较结果进行计时,并在计时达到一计时阈值时调整所述分路控制信号以控制所述选择电路从第一线路切换至第二线路。In still other examples, selecting a manner of connecting the switch circuit to the second line where the rectifier circuit is located in the step S130 includes: timing based on the received comparison result, and adjusting the minute when the timing reaches a timing threshold A control signal is provided to control the selection circuit to switch from the first line to the second line.
仍以所述整流电路为全波整流电路为例,在选择电路切换至第一线路时,启动计时,该计时与交流电的工频周期、供电时长等相关,并在所计时长达到一计时阈值时调整所述分路控制信号以控制所述选择电路从第一线路切换至第二线路。Still taking the rectifier circuit as a full-wave rectifier circuit as an example, when the selection circuit is switched to the first line, the timing is started, and the timing is related to the power frequency cycle of the alternating current, the power supply duration, etc., and the timing reaches a timing threshold when the duration is reached. The shunt control signal is adjusted to control the selection circuit to switch from the first line to the second line.
在此基础上,所述步骤S130中选择使开关电路接入所述整流电路所在第二线路的方式包括:在计时达到一计时阈值时,根据当前交流电的相位,延迟或立即执行使所述开关电路从接入第一线路切换至接入第二线路的切换操作。在此,为使交流电的有功功率的使用效率最大化,所述选择电路的结构与本申请中的整流电路、负载等相关。在此,本步骤可结合前述图5及所对应的描述实现,在此不再详述。以前述提及的图5所示的电路结构为例,其中,选择电路初始选择第二线路,以使整流电路输出第二整流电信号;接续供电单元获取第二采样电路采集第二整流电信号而得到的第二采样信号,并检测所述第二采样信号的电压是否落入参考电压区间,若是,则控制选择电路继续维持选择第二线路,若否,则控制选择电路切换至第一线路;当切换至第一线路时启动一计时器进行计时,当计时超出计时阈值时,选择电路中的开关单元M1断开,并由相位限制单元基于交流电的相位选择从第一线路切换至第二线路的切换时刻,并在到达切换时刻时,进行线路切换。其中,所述接续供电单元利用第二线路导通期间所接收的第二整流电信号向供电电源提供供电,并利用所述第二整流电信号进行能量存储,以使在选择电路的至少一个切换周期内,均保证供电电源的输出端能提供稳定供电。On this basis, selecting a method for connecting the switch circuit to the second line where the rectifier circuit is located in step S130 includes: when the timing reaches a timing threshold, delaying or immediately executing the switch circuit according to the current phase of the alternating current A switching operation in which the circuit switches from access to the first line to access to the second line. Here, in order to maximize the use efficiency of the active power of the alternating current, the structure of the selection circuit is related to the rectifier circuit, the load, etc. in the present application. Here, this step can be implemented in combination with the foregoing FIG. 5 and the corresponding description, and will not be described in detail here. Taking the circuit structure shown in FIG. 5 mentioned above as an example, the selection circuit initially selects the second line, so that the rectifier circuit outputs the second rectified electrical signal; the second sampling circuit is then acquired by the power supply unit to collect the second rectified electrical signal. The second sampling signal is obtained, and it is detected whether the voltage of the second sampling signal falls within the reference voltage range. If so, the selection circuit is controlled to continue to select the second line. If not, the selection circuit is controlled to switch to the first line. When switching to the first line, start a timer for timing, when the timing exceeds the timing threshold, the switch unit M1 in the selection circuit is disconnected, and the phase limiting unit is based on the phase selection of the alternating current to switch from the first line to the second line The switching time of the line, and when the switching time is reached, the line switching is performed. Wherein, the continuous power supply unit supplies power to the power supply by using the second rectified electrical signal received during the conduction period of the second line, and uses the second rectified electrical signal for energy storage, so that at least one switch of the selection circuit is performed. During the cycle, it is guaranteed that the output end of the power supply can provide a stable power supply.
在另一些示例中,为防止选择电路切换至第二线路时,所述接续供电单元所接收的经整流处理的整流电信号的电压过大,易于对电源管理电路内的器件造成损坏,因此,所述开关控制方法还包括步骤:检测所述第二采样信号的电压,并当所述第二采样信号的电压高于预设保护电压阈值时,选择使开关电路接入交流电的零线所在第一线路。In other examples, in order to prevent the voltage of the rectified electrical signal received by the continuous power supply unit from being too large when the selection circuit switches to the second line, it is easy to cause damage to the devices in the power management circuit. Therefore, The switch control method further includes the steps of: detecting the voltage of the second sampling signal, and selecting the first place where the neutral line where the switch circuit is connected to the alternating current is when the voltage of the second sampling signal is higher than a preset protection voltage threshold. a line.
根据开关控制电路中接续供电单元的电路结构,请参阅图19,所述接续供电单元中的第一保护模块234与分路控制模块233并联,并检测第二采样信号的电压。在此,所述第一保护模块234可直接比较第二采样信号的电压与预设保护电压阈值,或者将第二采样信号进行分压或放大处理后与保护电压阈值进行比较。当所述第二采样信号的电压高于预设保护电压阈值时,控制设置在开关电路所在线路的选择电路从第二线路切换至第一线路。其中,所述保护电压阈值高于等于前述参考电压区间的电压上限。According to the circuit structure of the continuous power supply unit in the switch control circuit, please refer to FIG. 19 , the
与步骤S120类似,藉由步骤S130所接续提供的稳定供电,开关控制电路中的控制电路在开关电路导通期间可执行步骤S140。Similar to step S120, with the stable power supply continuously provided in step S130, the control circuit in the switch control circuit can perform step S140 when the switch circuit is turned on.
在步骤S140中,在所述开关电路导通期间,在接收到一控制信息后控制所述开关电路断开。In step S140, when the switch circuit is turned on, the switch circuit is controlled to be turned off after receiving a control message.
在此,借助步骤S120中提及的控制电路所包含的电路模块,控制电路依靠所述供电电源进行前述提及的多种控制操作。例如,控制电路利用供电电源所提供的电能持续监测是否接收到控制信息,以便控制所述开关电路断开。又如,控制电路利用供电电源所提供的电能持续监测是否接收到控制信息,以便按照控制信息中所指示的空调和温度向预先配置的空调输出控制信号。在此不再一一详述。Here, with the help of the circuit modules included in the control circuit mentioned in step S120, the control circuit relies on the power supply to perform various control operations mentioned above. For example, the control circuit uses the power provided by the power supply to continuously monitor whether control information is received, so as to control the switch circuit to be turned off. For another example, the control circuit continuously monitors whether the control information is received by using the electric energy provided by the power supply, so as to output the control signal to the pre-configured air conditioner according to the air conditioner and the temperature indicated in the control information. It will not be described in detail here.
其中,为防止负载在交流电峰值区间内启动或停止,本申请所提供的开关控制方法还包括步骤S150,即检测当前交流电信号的相位并输出过零检测信号,以供控制电路延时响应控制信息。例如,控制电路在接收到控制信息和过零检测信号时才响应控制信息等。Among them, in order to prevent the load from starting or stopping within the peak value range of the alternating current, the switch control method provided by the present application further includes step S150, that is, detecting the phase of the current alternating current signal and outputting a zero-crossing detection signal for the control circuit to delay response control information. For example, the control circuit responds to the control information and the like only when it receives the control information and the zero-crossing detection signal.
为在开关电路断开期间得到过零检测信号,所述步骤S150包括在所述开关电路断开期间,基于过零相位区间检测用于反映当前交流电信号相位的第一检测信号,并输出过零检测信号。在此,一些针对交流电信号的过零检测的方式包括检测在开关电路断开期间整流电路所输出的第一整流电信号的过零相位区间。例如,采样第一整流电信号以得到第一检测信号,通过检测第一检测信号的电压是否落入所述过零相位区间所对应的过零电压区间,而输出对应的过零检测信号。在另一些示例中,直接获取开关电路断开期间流向整流电路的交流电,并利用整流桥、采样电阻等获得第一检测信号,并通过检测第一检测信号的电压是否落入所述过零相位区间所对应的过零电压区间,而输出对应的过零检测信号。In order to obtain the zero-crossing detection signal during the disconnection period of the switch circuit, the step S150 includes, during the disconnection period of the switch circuit, detecting a first detection signal for reflecting the phase of the current AC signal based on the zero-crossing phase interval, and outputting the zero-crossing phase interval. Zero detection signal. Here, some methods for the zero-crossing detection of the alternating current signal include detecting the zero-crossing phase interval of the first rectified electrical signal output by the rectification circuit when the switch circuit is turned off. For example, the first rectified electrical signal is sampled to obtain the first detection signal, and the corresponding zero-crossing detection signal is output by detecting whether the voltage of the first detection signal falls within the zero-crossing voltage interval corresponding to the zero-crossing phase interval. In other examples, the alternating current flowing to the rectifier circuit when the switch circuit is turned off is directly obtained, and the first detection signal is obtained by using a rectifier bridge, a sampling resistor, etc., and by detecting whether the voltage of the first detection signal falls into the zero-crossing phase The zero-crossing voltage interval corresponding to the interval is output, and the corresponding zero-crossing detection signal is output.
为减少开关电路断开期间的内耗,所述步骤S150采用间隔地检测所述第一检测信号的相位的方式进行过零检测,并输出对应所述过零相位区间的过零检测信号。如图8所示,在获得第一检测信号的线路上设置带有控制端的开关M2,在开关M2的导通期间获得第一检测信号,并通过检测第一检测信号的电压来输出过零检测信号。其中,开关M2导通的间隔时长可以按预设时间间隔进行设置,或者为可调的间隔时长。In order to reduce internal friction during the disconnection period of the switch circuit, the step S150 performs zero-crossing detection by detecting the phase of the first detection signal at intervals, and outputs a zero-crossing detection signal corresponding to the zero-crossing phase interval. As shown in FIG. 8 , a switch M2 with a control terminal is set on the line for obtaining the first detection signal, the first detection signal is obtained during the conduction period of the switch M2, and the zero-crossing detection is output by detecting the voltage of the first detection signal Signal. Wherein, the interval length of the conduction of the switch M2 may be set according to a preset time interval, or may be an adjustable interval length.
在一些示例中,当检测到第一检测信号的电压未落入参考电压区间时,按照预设时间间隔控制开关间隔导通,并在导通期间检测第一检测信号的电压,当所述第一检测信号的电压落入所述参考电压区间时,控制开关M2始终导通,直至零检测到所述第一检测信号的电压超出所述参考电压区间,控制所述开关M2断开,并按照所述预设时间间隔控制开关间隔导通。In some examples, when it is detected that the voltage of the first detection signal does not fall within the reference voltage range, the switches are controlled to be turned on according to a preset time interval, and the voltage of the first detection signal is detected during the turn-on period. When the voltage of a detection signal falls within the reference voltage range, the control switch M2 is always turned on, until it is detected that the voltage of the first detection signal exceeds the reference voltage range, the switch M2 is controlled to be turned off, and according to The preset time interval controls that the switches are turned on at intervals.
在又一些示例中,当检测到第一检测信号的电压未落入参考电压区间时,按照预设时间间隔控制开关间隔导通,并在导通期间检测第一检测信号的电压,当所述第一检测信号的电压落入所述参考电压区间时,调整开关M2的通断占空比和频率中的至少一种,以确保第一检测信号的电压更进一步落入过零电压区间内。In still other examples, when it is detected that the voltage of the first detection signal does not fall within the reference voltage range, the switches are controlled to be turned on according to a preset time interval, and the voltage of the first detection signal is detected during the turn-on period. When the voltage of the first detection signal falls within the reference voltage range, at least one of the on-off duty cycle and the frequency of the switch M2 is adjusted to ensure that the voltage of the first detection signal further falls within the zero-crossing voltage range.
在此,各示例中的参考电压区间覆盖过零电压区间,以确保输出足够控制电路采集的过零检测信号。根据在开关断开期间进行过零检测的电路结构,其调整开关M2的方式可参见前述第一过零检测单元所提及的电路结构,在此不再详述。Here, the reference voltage interval in each example covers the zero-crossing voltage interval to ensure that the zero-crossing detection signal sufficient for the control circuit to be collected is output. According to the circuit structure for performing zero-crossing detection during the switch-off period, the method of adjusting the switch M2 can refer to the circuit structure mentioned in the first zero-crossing detection unit, which will not be described in detail here.
在又一些示例中,所述间隔地检测所述第一检测信号的步骤包括:当检测到所述过零检测信号有效时,不予产生第一检测信号,并启动一采样间隔计时;当所述采样间隔计时达到一采样间隔阈值时,产生并检测所述第一检测信号。在此,本步骤可由前述提及的过零检测信号输出模块执行,在此不再详述。In still other examples, the step of detecting the first detection signal at intervals includes: when it is detected that the zero-crossing detection signal is valid, not generating the first detection signal, and starting a sampling interval timing; When the sampling interval timing reaches a sampling interval threshold, the first detection signal is generated and detected. Here, this step can be performed by the aforementioned zero-crossing detection signal output module, which will not be described in detail here.
在所述开关电路导通期间,所述开关控制方法还包括步骤S160,即基于过零相位区间检测用于反映交流电的电信号相位的第二检测信号,并输出过零检测信号。在此,通过采集交流电或整流电信号来获得第二检测信号,并通过检测第二检测信号的电压是否落入过零电压区间,来输出过零检测信号。During the conduction period of the switch circuit, the switch control method further includes step S160 , that is, detecting a second detection signal reflecting the phase of the electrical signal of the alternating current based on the zero-crossing phase interval, and outputting the zero-crossing detection signal. Here, the second detection signal is obtained by collecting the alternating current or rectified electric signal, and the zero-crossing detection signal is output by detecting whether the voltage of the second detection signal falls within the zero-crossing voltage range.
按照前述采用切相方式输出第二整流电信号的方式,所述第二整流电信号的相位区间包含过零相位区间,为此,所述步骤S160包括:获取包含所述过零相位区间的第二整流电信号,并产生第二检测信号;基于所述过零相位区间所对应的过零电压区间,检测所述第二检测信号的电压,并根据检测结果输出过零检测信号。如图9所示,利用分压电阻23和R24采集第二采样信号,以得到第二检测信号,并基于过零相位区间所对应的过零电压区间检测所述第二检测信号的电压,并输出过零检测信号。According to the aforementioned method of outputting the second rectified electrical signal in a phase-cutting manner, the phase interval of the second rectified electrical signal includes a zero-crossing phase interval. To this end, the step S160 includes: acquiring the first rectified electrical signal including the zero-crossing phase interval. Two rectified electrical signals to generate a second detection signal; based on the zero-crossing voltage interval corresponding to the zero-crossing phase interval, the voltage of the second detection signal is detected, and a zero-crossing detection signal is output according to the detection result. As shown in FIG. 9 , the second sampling signal is collected by using the
对应的,所述控制电路在执行对开关电路的导通或断开控制操作的步骤包括:基于所述过零检测信号并在接收到一控制信息后,控制所述开关电路导通或断开。Correspondingly, the step of the control circuit performing the on or off control operation of the switch circuit includes: controlling the switch circuit to turn on or off based on the zero-crossing detection signal and after receiving a control information .
在开关电路断开期间,在一些示例中,当控制电路接收到的控制信息表示导通开关电路时,所述控制电路在所述过零检测信号有效期间内控制所述开关电路导通。例如,所述控制电路基于所接收的控制信息产生并维持一逻辑信号有效,并当接收到所述过零检测信号时,利用预设的对应该两信号的控制逻辑,向所述开关电路输出导通的控制信号。When the switch circuit is turned off, in some examples, when the control information received by the control circuit indicates that the switch circuit is turned on, the control circuit controls the switch circuit to be turned on during the valid period of the zero-crossing detection signal. For example, the control circuit generates and maintains a logic signal valid based on the received control information, and when receiving the zero-crossing detection signal, uses a preset control logic corresponding to the two signals to output to the switch circuit turn-on control signal.
在开关电路断开期间,在另一些示例中,当控制电路接收到的控制信息表示导通开关电路时,所述控制电路基于所述过零检测信号产生一控制延时,并在所述控制延时超时且接收到所述控制信息时,控制所述开关电路导通。例如,所述开关电路包含继电器,由于继电器需要响应时长,为此,藉由所使用的继电器的响应时长,所述控制电路中内置对应的延时计时,根据所获取的过零检测信号上跳沿(或下跳沿)开始计时,所述控制电路根据所获取的控制信息而产生的逻辑信号、过零检测信号和延时超时信号的控制逻辑,向所述开关电路输出表示导通的控制信号,由此确保继电器避免在交流电的电压峰值区间内导通。During the disconnection period of the switch circuit, in some other examples, when the control information received by the control circuit indicates that the switch circuit is turned on, the control circuit generates a control delay based on the zero-crossing detection signal, and executes the control delay in the control circuit. When the delay times out and the control information is received, the switch circuit is controlled to be turned on. For example, the switch circuit includes a relay. Since the relay needs a response time, for this reason, according to the response time of the relay used, a corresponding delay timer is built in the control circuit to jump up according to the acquired zero-crossing detection signal. The timing starts from the edge (or the next edge), and the control circuit outputs the control logic indicating the conduction to the switch circuit according to the control logic of the logic signal, the zero-crossing detection signal and the delay time-out signal generated by the obtained control information. signal, thereby ensuring that the relay avoids conducting during the voltage peak interval of the alternating current.
在开关电路导通期间,在一些示例中,当所述控制电路所接收的控制信息表示断开开关电路时,所述控制电路在所述过零检测信号有效期间内控制所述开关电路断开。例如,所述控制电路基于所接收的控制信息产生并维持一逻辑信号有效,并当接收到所述过零检测信号时,利用预设的对应该两信号的控制逻辑,向所述开关电路输出断开的控制信号。When the switch circuit is turned on, in some examples, when the control information received by the control circuit indicates that the switch circuit is turned off, the control circuit controls the switch circuit to turn off during the valid period of the zero-crossing detection signal . For example, the control circuit generates and maintains a logic signal valid based on the received control information, and when receiving the zero-crossing detection signal, uses a preset control logic corresponding to the two signals to output to the switch circuit Disconnected control signal.
在开关电路导通期间,在另一些示例中,当控制电路接收到的控制信息表示断开开关电路时,所述控制电路基于所述过零检测信号产生一控制延时,并在所述控制延时超时且接收到所述控制信息时,控制所述开关电路断开。例如,所述开关电路包含继电器,由于继电器需要响应时长,为此,藉由所使用的继电器的响应时长,所述控制电路中内置对应的延时计时,根据所获取的过零检测信号上跳沿(或下跳沿)开始计时,所述控制电路根据所获取的控制信息而产生的逻辑信号、过零检测信号和延时超时信号的控制逻辑,向所述开关电路输出表示断开的控制信号,由此确保继电器避免在交流电的电压峰值区间内断开。During the conduction period of the switch circuit, in other examples, when the control information received by the control circuit indicates that the switch circuit is turned off, the control circuit generates a control delay based on the zero-crossing detection signal, and controls When the delay times out and the control information is received, the switch circuit is controlled to be disconnected. For example, the switch circuit includes a relay. Since the relay needs a response time, for this reason, according to the response time of the relay used, a corresponding delay timer is built in the control circuit, and jumps up according to the acquired zero-crossing detection signal. The timing starts from the edge (or the next edge), and the control circuit outputs the control logic indicating the disconnection to the switch circuit according to the control logic of the logic signal, the zero-crossing detection signal and the delay time-out signal generated by the obtained control information. signal, thereby ensuring that the relay avoids opening during the voltage peak interval of the alternating current.
所述开关控制方法还包括利用所述供电电源和/或交流电信号进行自供电的步骤。具体地,在开关电路断开期间,利用由副边输出单元所提供的供电电源进行自供电的步骤。以前述开关控制电路中第一自供电电路为例,所述第一自供电电路包含二极管和电容,利用二极管防止电流倒灌,以及利用电容进行滤波,以提供稳定的符合电源管理电路工作电压的自供电电源,其中,根据实际电源管理电路的工作电压与供电电源的输出电压之间的电压差,第一自供电电路中还可以包含分压或增压等电器件。The switch control method further includes the step of using the power supply and/or the alternating current signal for self-power supply. Specifically, during the period when the switch circuit is turned off, the step of self-powering is performed using the power supply provided by the secondary side output unit. Taking the first self-powered circuit in the aforementioned switch control circuit as an example, the first self-powered circuit includes a diode and a capacitor. The diode is used to prevent current from backflowing, and the capacitor is used for filtering, so as to provide a stable self-powered circuit that meets the working voltage of the power management circuit. The power supply, wherein, according to the voltage difference between the working voltage of the actual power management circuit and the output voltage of the power supply, the first self-power supply circuit may further include electrical devices such as voltage dividing or boosting.
在开关电路导通期间,利用接续供电单元所提供的供电电源进行自供电的步骤。以前述开关控制电路中第二自供电电路为例,根据实际电源管理电路的工作电压与供电电源的输出电压之间的电压差,第二自供电电路可以为导线、或包含分压或增压等电器件,并连接在供电电源的输出端和电源管理电路之间。综上所述,利用本申请所提供的开关控制电路,可在不单独接入交流电回路的情况下,实现在开关电路断开期间和导通期间均提供内部供电的目的。另外,通过检测交流电在开关电路断开期间和导通期间内的过零相位,并利用所产生的过零检测信号延时控制开关电路的通断操作,有效减少交流电峰值电压区间对负载的冲击,延长负载使用寿命。During the conduction period of the switch circuit, the step of self-powering is performed by using the power supply provided by the continuous power supply unit. Taking the second self-powered circuit in the aforementioned switch control circuit as an example, according to the voltage difference between the operating voltage of the actual power management circuit and the output voltage of the power supply, the second self-powered circuit can be a wire, or include a voltage divider or booster The isoelectric device is connected between the output end of the power supply and the power management circuit. To sum up, the switch control circuit provided by the present application can achieve the purpose of providing internal power supply during both the off period and the on period of the switch circuit without separately connecting to the AC circuit. In addition, by detecting the zero-cross phase of the alternating current during the off period and the on period of the switching circuit, and using the generated zero-crossing detection signal to delay the on-off operation of the switching circuit, the impact of the peak voltage range of the alternating current on the load is effectively reduced. , prolong the service life of the load.
需要说明的是,本申请的各方法步骤中所描述的方式仅为举例,根据前述开关控制电路中各示例的描述,可根据实际电路需求并在各示例基础上进行调整,为适配实际电路但不影响电路功能的其他电路应视为在本申请所提供技术思想下的具体电路示例。It should be noted that the methods described in the method steps of this application are only examples. According to the descriptions of the examples in the switch control circuit above, adjustments can be made according to actual circuit requirements and on the basis of each example, in order to adapt to the actual circuit. However, other circuits that do not affect the function of the circuit should be regarded as specific circuit examples under the technical ideas provided in this application.
上述实施例仅例示性说明本申请的原理及其功效,而非用于限制本申请。任何熟悉此技术的人士皆可在不违背本申请的精神及范畴下,对上述实施例进行修饰或改变。因此,举凡所属技术领域中具有通常知识者在未脱离本申请所揭示的精神与技术思想下所完成的一切等效修饰或改变,仍应由本申请的权利要求所涵盖。The above-mentioned embodiments merely illustrate the principles and effects of the present application, but are not intended to limit the present application. Anyone skilled in the art can make modifications or changes to the above embodiments without departing from the spirit and scope of the present application. Therefore, all equivalent modifications or changes made by those with ordinary knowledge in the technical field without departing from the spirit and technical idea disclosed in this application should still be covered by the claims of this application.
| Application Number | Priority Date | Filing Date | Title |
|---|---|---|---|
| CN201910100357.XACN111509955A (en) | 2019-01-31 | 2019-01-31 | Switch control circuit, intelligent switch and switch control method |
| Application Number | Priority Date | Filing Date | Title |
|---|---|---|---|
| CN201910100357.XACN111509955A (en) | 2019-01-31 | 2019-01-31 | Switch control circuit, intelligent switch and switch control method |
| Publication Number | Publication Date |
|---|---|
| CN111509955Atrue CN111509955A (en) | 2020-08-07 |
| Application Number | Title | Priority Date | Filing Date |
|---|---|---|---|
| CN201910100357.XAPendingCN111509955A (en) | 2019-01-31 | 2019-01-31 | Switch control circuit, intelligent switch and switch control method |
| Country | Link |
|---|---|
| CN (1) | CN111509955A (en) |
| Publication number | Priority date | Publication date | Assignee | Title |
|---|---|---|---|---|
| WO2024036673A1 (en)* | 2022-08-15 | 2024-02-22 | 深圳市美志光电技术有限公司 | Smart power strip and plant monitoring control method |
| CN119110457A (en)* | 2024-10-09 | 2024-12-10 | 北京格物世纪科技有限公司 | Intelligent switch circuit and wall intelligent switch |
| CN119110457B (en)* | 2024-10-09 | 2025-10-10 | 北京格物世纪科技有限公司 | Intelligent switch circuit and wall intelligent switch |
| Publication number | Priority date | Publication date | Assignee | Title |
|---|---|---|---|---|
| US20120188670A1 (en)* | 2011-01-26 | 2012-07-26 | Young-Je Lee | Switch control circuit, switch controlling method, and power supply device using the switch control circuit |
| CN103683468A (en)* | 2012-09-17 | 2014-03-26 | 台达电子工业股份有限公司 | Power supply system and control method of power supply system |
| CN105093988A (en)* | 2015-07-24 | 2015-11-25 | 慧锐通智能科技股份有限公司 | Intelligent single live wire switch |
| CN105591459A (en)* | 2015-10-16 | 2016-05-18 | 国网江西省电力科学研究院 | Voltage tracking retainer on the basis of single-phase inversion |
| CN210183218U (en)* | 2019-01-31 | 2020-03-24 | 上海晶丰明源半导体股份有限公司 | Switch control circuit and intelligent switch |
| Publication number | Priority date | Publication date | Assignee | Title |
|---|---|---|---|---|
| US20120188670A1 (en)* | 2011-01-26 | 2012-07-26 | Young-Je Lee | Switch control circuit, switch controlling method, and power supply device using the switch control circuit |
| CN103683468A (en)* | 2012-09-17 | 2014-03-26 | 台达电子工业股份有限公司 | Power supply system and control method of power supply system |
| CN105093988A (en)* | 2015-07-24 | 2015-11-25 | 慧锐通智能科技股份有限公司 | Intelligent single live wire switch |
| CN105591459A (en)* | 2015-10-16 | 2016-05-18 | 国网江西省电力科学研究院 | Voltage tracking retainer on the basis of single-phase inversion |
| CN210183218U (en)* | 2019-01-31 | 2020-03-24 | 上海晶丰明源半导体股份有限公司 | Switch control circuit and intelligent switch |
| Publication number | Priority date | Publication date | Assignee | Title |
|---|---|---|---|---|
| WO2024036673A1 (en)* | 2022-08-15 | 2024-02-22 | 深圳市美志光电技术有限公司 | Smart power strip and plant monitoring control method |
| CN119110457A (en)* | 2024-10-09 | 2024-12-10 | 北京格物世纪科技有限公司 | Intelligent switch circuit and wall intelligent switch |
| CN119110457B (en)* | 2024-10-09 | 2025-10-10 | 北京格物世纪科技有限公司 | Intelligent switch circuit and wall intelligent switch |
| Publication | Publication Date | Title |
|---|---|---|
| CN210183218U (en) | Switch control circuit and intelligent switch | |
| CN209844850U (en) | Power supply circuit, chip and intelligent switch | |
| CN111505370A (en) | Zero-crossing detection circuit, chip, intelligent switch and zero-crossing detection method | |
| CN210572480U (en) | Zero-crossing detection circuit, chip and intelligent switch | |
| US10044285B1 (en) | Alternating current conversion circuit | |
| JP5960611B2 (en) | Reduced power loss power system, electronic device and controller | |
| EP3035513A2 (en) | Switching power supply and method for controlling voltage of bulk capacitor in the same | |
| US10965246B2 (en) | Shutdown control system and method | |
| US10171074B2 (en) | Electronic system | |
| CN111510002A (en) | Power circuit, chip, intelligent switch and power supply method | |
| CN111510003B (en) | Power supply circuit, chip, intelligent switch and power supply method | |
| CN111509955A (en) | Switch control circuit, intelligent switch and switch control method | |
| CN110323747A (en) | Single fire power-supply circuit, power supply system, control circuit and control method | |
| CN210183238U (en) | Power supply circuit, chip and intelligent switch | |
| CN110798942A (en) | Induction lamp control equipment and system thereof | |
| CN110418321B (en) | Low-power-consumption communication method, device, system, electronic equipment and storage medium | |
| CN210201485U (en) | Single-live-wire power taking circuit, control circuit and power supply system | |
| US20250050051A1 (en) | Heating control circuit and ventilator | |
| CN217770429U (en) | Zero-line-free dimming system power supply | |
| KR101042783B1 (en) | Electronic switch | |
| CN114466481B (en) | Circuit and method for detecting no-load of LED constant-voltage driving power supply and LED driver | |
| CN107608438B (en) | Control system and control method for safe electricity use in rental houses based on current control technology | |
| CN211046770U (en) | Power supply circuit and electronic equipment | |
| CN209561782U (en) | A kind of control circuit and transformer outlet | |
| CN211240183U (en) | Emergency detection and multi-input power supply lighting circuit |
| Date | Code | Title | Description |
|---|---|---|---|
| PB01 | Publication | ||
| PB01 | Publication | ||
| SE01 | Entry into force of request for substantive examination | ||
| SE01 | Entry into force of request for substantive examination |