


技术领域technical field
本发明涉及电力设备检测领域,具体涉及一种局部放电高频电流抗干扰检测系统及方法。The invention relates to the field of electric equipment detection, in particular to a partial discharge high-frequency current anti-interference detection system and method.
背景技术Background technique
目前,由于高频电流传感器具有现场易安装的特点,是电力设备检测应用中使用最为广泛的传感器。然而,安装有高频电流传感器的现场通常存在窄带干扰,窄带干扰会严重干扰高频电流传感器的工作。局部放电是电力设备局部出现故障时的间歇性局部击穿现象,通过检测局部放电可以有效地对电力设备故障进行提前预警。若高频电流传感器的安装现场存在窄带干扰,则在高频电流传感器的输出的局部放电高频电流信号中便叠加了窄带干扰信号,进而影响对电力设备故障的预警。现有技术中通常在局部放电数据处理软件中对检测信号做频谱分析,找到窄带干扰的主频率后,利用中心频率为窄带干扰主频率的带阻滤波器滤除窄带干扰,然而其往往会造成处理软件的运算复杂度提升,效率变低。At present, due to the characteristics of easy installation on site, high-frequency current sensors are the most widely used sensors in power equipment detection applications. However, narrow-band interference usually exists in the field where high-frequency current sensors are installed, and narrow-band interference will seriously interfere with the work of high-frequency current sensors. Partial discharge is an intermittent partial breakdown phenomenon when a part of the power equipment fails. By detecting the partial discharge, the early warning of the power equipment failure can be effectively carried out. If there is narrow-band interference at the installation site of the high-frequency current sensor, the narrow-band interference signal will be superimposed on the partial discharge high-frequency current signal output by the high-frequency current sensor, thereby affecting the early warning of power equipment failure. In the prior art, the detection signal is usually analyzed in the partial discharge data processing software. After finding the main frequency of the narrow-band interference, the narrow-band interference is filtered out with a band-stop filter whose center frequency is the main frequency of the narrow-band interference. However, it often causes The computational complexity of the processing software increases, and the efficiency becomes low.
发明内容Contents of the invention
因此,本发明要解决的技术问题在于克服现有技术中采用软件滤除窄带干扰的运算复杂度高、效率低的缺陷,从而提供一种局部放电高频电流抗干扰检测系统及方法。Therefore, the technical problem to be solved by the present invention is to overcome the defects of high computational complexity and low efficiency of using software to filter out narrowband interference in the prior art, so as to provide a partial discharge high-frequency current anti-interference detection system and method.
根据第一方面,本发明实施例提供了一种局部放电高频电流抗干扰检测系统,包括:信号发生装置,用于输出高频电流信号,所述高频电流信号包括局部放电高频电流信号与干扰信号;参考信号发生装置,用于输出幅值、频率和相位与所述干扰信号均相等的参考信号;抵消装置,用于根据所述高频电流信号与所述参考信号滤除所述高频电流信号中的干扰信号,得到局部放电高频电流信号。According to the first aspect, an embodiment of the present invention provides a partial discharge high-frequency current anti-interference detection system, including: a signal generating device for outputting a high-frequency current signal, and the high-frequency current signal includes a partial discharge high-frequency current signal and the interference signal; a reference signal generating device for outputting a reference signal whose amplitude, frequency and phase are equal to the interference signal; a canceling device for filtering out the high-frequency current signal and the reference signal according to the The interference signal in the high-frequency current signal is obtained to obtain the partial discharge high-frequency current signal.
结合第一方面,在第一方面的第一实施方式中,所述信号发生装置包括高频电流传感器;所述参考信号发生装置包括依次连接的乘法器、低通滤波器、压控振荡器、移相器;所述参考信号发生装置的第一输入端,设置在所述乘法器的第一端;所述参考信号发生装置的第二输入端,设置在所述乘法器的第二端;所述参考信号发生装置的输出端,设置在所述移相器的输出端。With reference to the first aspect, in the first implementation manner of the first aspect, the signal generating device includes a high-frequency current sensor; the reference signal generating device includes a multiplier, a low-pass filter, a voltage-controlled oscillator, a phase shifter; the first input end of the reference signal generating device is set at the first end of the multiplier; the second input end of the reference signal generating device is set at the second end of the multiplier; The output end of the reference signal generating device is set at the output end of the phase shifter.
结合第一方面第一实施方式,在第一方面的第二实施方式中,所述乘法器,设置在所述信号发生装置和所述低通滤波器之间,所述乘法器的第一端与所述信号发生装置的输出端连接,所述乘法器的第二端与所述压控振荡器的输出端连接,用于输出包含差频信号以及合频信号的第一输出信号。With reference to the first implementation of the first aspect, in the second implementation of the first aspect, the multiplier is arranged between the signal generating device and the low-pass filter, and the first end of the multiplier The second terminal of the multiplier is connected to the output terminal of the voltage-controlled oscillator for outputting a first output signal including a difference frequency signal and a combined frequency signal.
结合第一方面第二实施方式,在第一方面的第三实施方式中,所述低通滤波器,设置在所述乘法器和所述压控振荡器之间,与所述乘法器的输出端连接,用于滤除所述第一输出信号中的合频信号,得到第二输出信号。With reference to the second implementation manner of the first aspect, in the third implementation manner of the first aspect, the low-pass filter is arranged between the multiplier and the voltage-controlled oscillator, and the output of the multiplier The terminals are connected, and are used to filter out the combined frequency signal in the first output signal to obtain the second output signal.
结合第一方面第三实施方式,在第一方面的第四实施方式中,所述压控振荡器,设置在所述低通滤波器和所述移相器之间,与所述低通滤波器的输出端相连,所述低通滤波器控制所述压控振荡器的输出信号的中心频率与所述干扰信号的中心频率相等,调节所述压控振荡器的输出信号的幅值与所述干扰信号的幅值相等,生成与所述干扰信号同幅值同频率的第三输出信号。With reference to the third implementation manner of the first aspect, in the fourth implementation manner of the first aspect, the voltage-controlled oscillator is arranged between the low-pass filter and the phase shifter, and the low-pass filter connected to the output terminal of the device, the low-pass filter controls the center frequency of the output signal of the voltage-controlled oscillator to be equal to the center frequency of the interference signal, and adjusts the amplitude of the output signal of the voltage-controlled oscillator to be equal to the The amplitudes of the interference signals are equal to generate a third output signal with the same amplitude and frequency as the interference signals.
结合第一方面第四实施方式,在第一方面的第五实施方式中,所述移相器,设置在所述压控振荡器和所述抵消装置之间,与所述压控振荡器的输出端相连,用于对所述第三输出信号进行相位补偿,所述相位补偿的补偿量为所述干扰信号的初始相位与所述第三输出信号的初始相位之间的差值,生成与所述干扰信号同幅值同频率同相位的参考信号。With reference to the fourth implementation manner of the first aspect, in the fifth implementation manner of the first aspect, the phase shifter is arranged between the voltage-controlled oscillator and the canceling device, and is connected to the voltage-controlled oscillator The output terminal is connected to perform phase compensation on the third output signal, and the compensation amount of the phase compensation is the difference between the initial phase of the interference signal and the initial phase of the third output signal, and the generated and The interference signal is the reference signal with the same amplitude, frequency and phase.
结合第一方面或第一方面的任一实施方式,所述抵消装置包括减法器;所述减法器的第一端与信号发生装置的输出端相连,所述减法器的第二输出端与参考信号发生装置的输出端连接,所述高频电流信号与所述参考信号相减,消除所述干扰信号。In combination with the first aspect or any implementation manner of the first aspect, the canceling device includes a subtractor; the first terminal of the subtractor is connected to the output terminal of the signal generating device, and the second output terminal of the subtractor is connected to the reference The output end of the signal generating device is connected, and the high-frequency current signal is subtracted from the reference signal to eliminate the interference signal.
根据第二方面,本发明实施例提供了一种局部放电高频电流抗干扰检测方法,应用于第一方面或第一方面任一实施方式所述的局部放电高频电流抗干扰检测系统中,包括:获取信号发生装置的高频电流信号,所述高频电流信号包括局部放电高频电流信号以及叠加的干扰信号;将所述高频电流信号输入至参考信号发生装置,对所述高频电流信号进行处理,生成与所述干扰信号的幅值、相位和频率均相等的参考信号;根据所述高频电流信号与所述参考信号,得到所述局部放电高频电流信号。According to the second aspect, an embodiment of the present invention provides a partial discharge high-frequency current anti-interference detection method, which is applied to the partial discharge high-frequency current anti-interference detection system described in the first aspect or any implementation manner of the first aspect, The method includes: obtaining a high-frequency current signal of a signal generating device, the high-frequency current signal including a partial discharge high-frequency current signal and a superimposed interference signal; inputting the high-frequency current signal into a reference signal generating device, and controlling the high-frequency current signal The current signal is processed to generate a reference signal having the same amplitude, phase and frequency as the interference signal; and the partial discharge high-frequency current signal is obtained according to the high-frequency current signal and the reference signal.
结合第二方面,在第二方面的第一实施方式中,所述对所述高频电流信号进行处理,生成与所述干扰信号的幅值、相位和频率均相等的参考信号,包括:获取第二输入装置的初始信号,将所述高频电流信号与所述初始信号进行相乘,得到相乘信号;对所述相乘信号进行滤波处理,得到滤波信号;根据所述滤波信号,得到振荡信号,所述振荡信号的频率与所述滤波信号对应;控制所述振荡信号的中心频率与所述干扰信号的中心频率相等,得到控制信号;调节所述控制信号的幅值与所述干扰信号的幅值相等,得到调节信号;对所述调节信号的相位进行补偿,得到与所述干扰信号的幅值、相位和频率均相等的参考信号;所述相位的补偿量为所述干扰信号的初始相位与所述调节信号的初始相位之间的差值。With reference to the second aspect, in the first implementation manner of the second aspect, the processing the high-frequency current signal to generate a reference signal equal to the amplitude, phase and frequency of the interference signal includes: obtaining The initial signal of the second input device is multiplied by the high-frequency current signal and the initial signal to obtain a multiplied signal; the multiplied signal is filtered to obtain a filtered signal; according to the filtered signal, obtained An oscillating signal, the frequency of the oscillating signal corresponds to the filter signal; the center frequency of the oscillating signal is controlled to be equal to the center frequency of the interference signal to obtain a control signal; the amplitude of the control signal is adjusted to be equal to the interference signal The amplitudes of the signals are equal to obtain an adjustment signal; the phase of the adjustment signal is compensated to obtain a reference signal equal to the amplitude, phase and frequency of the interference signal; the compensation amount of the phase is the interference signal The difference between the initial phase of and the initial phase of the adjustment signal.
结合第二方面第一实施方式,在第二方面的第二实施方式中,所述根据所述高频电流信号与所述参考信号,得到所述局部放电高频电流信号,包括:将所述高频电流信号与所述参考信号进行差运算,消除所述高频电流信号中叠加的所述干扰信号,得到所述局部放电高频电流信号。With reference to the first implementation manner of the second aspect, in the second implementation manner of the second aspect, the obtaining the partial discharge high-frequency current signal according to the high-frequency current signal and the reference signal includes: The high-frequency current signal is subtracted from the reference signal to eliminate the interference signal superimposed on the high-frequency current signal to obtain the partial discharge high-frequency current signal.
本发明技术方案,具有如下优点:The technical solution of the present invention has the following advantages:
1.本发明提供的局部放电高频电流抗干扰检测系统,该系统包括信号发生装置、参考信号发生装置和抵消装置,其中,信号发生装置,用于输出高频电流信号,高频电流信号包括局部放电高频电流信号与干扰信号;参考信号发生装置,用于输出幅值、频率和相位与干扰信号均相等的参考信号;抵消装置,用于根据高频电流信号与参考信号滤除高频电流信号中的干扰信号,得到局部放电高频电流信号。该系统能够根据信号发生装置产生的高频电流信号,通过参考信号发生装置主动生成一路与干扰信号同频率同相位的参考信号,通过抵消装置与叠加了干扰信号的局部放电高频电流信号进行差分运算,实现干扰信号的消除,相比于现有技术中采用软件滤除干扰信号,该系统降低了运算复杂度、提高了干扰信号的滤除效率。1. The partial discharge high-frequency current anti-interference detection system provided by the present invention, the system includes a signal generating device, a reference signal generating device and a canceling device, wherein the signal generating device is used to output a high-frequency current signal, and the high-frequency current signal includes Partial discharge high-frequency current signal and interference signal; reference signal generating device, used to output a reference signal whose amplitude, frequency and phase are equal to the interference signal; canceling device, used to filter high-frequency current signal and reference signal The interference signal in the current signal is obtained to obtain the partial discharge high-frequency current signal. According to the high-frequency current signal generated by the signal generating device, the system can actively generate a reference signal with the same frequency and phase as the interference signal through the reference signal generating device, and make a difference with the partial discharge high-frequency current signal superimposed on the interference signal through the offset device Compared with the prior art that uses software to filter out interference signals, the system reduces computational complexity and improves the efficiency of filtering out interference signals.
2.本发明提供的局部放电高频电流抗干扰检测方法,通过获取信号发生装置的高频电流信号,高频电流信号包括局部放电高频电流信号以及叠加的干扰信号;将高频电流信号输入至参考信号发生装置,对高频电流信号进行处理,生成与干扰信号的幅值、相位和频率均相等的参考信号;根据高频电流信号与参考信号,得到局部放电高频电流信号。该局部放电高频电流抗干扰检测方法降低了运算复杂度、提高了干扰信号的滤除效率。2. The partial discharge high-frequency current anti-interference detection method provided by the present invention, by obtaining the high-frequency current signal of the signal generating device, the high-frequency current signal includes the partial discharge high-frequency current signal and the superimposed interference signal; the high-frequency current signal is input To the reference signal generating device, the high-frequency current signal is processed to generate a reference signal equal to the amplitude, phase and frequency of the interference signal; according to the high-frequency current signal and the reference signal, a partial discharge high-frequency current signal is obtained. The partial discharge high-frequency current anti-interference detection method reduces the computational complexity and improves the filtering efficiency of interference signals.
附图说明Description of drawings
为了更清楚地说明本发明具体实施方式或现有技术中的技术方案,下面将对具体实施方式或现有技术描述中所需要使用的附图作简单地介绍,显而易见地,下面描述中的附图是本发明的一些实施方式,对于本领域普通技术人员来讲,在不付出创造性劳动的前提下,还可以根据这些附图获得其他的附图。In order to more clearly illustrate the specific implementation of the present invention or the technical solutions in the prior art, the following will briefly introduce the accompanying drawings that need to be used in the specific implementation or description of the prior art. Obviously, the accompanying drawings in the following description The drawings show some implementations of the present invention, and those skilled in the art can obtain other drawings based on these drawings without any creative work.
图1为本发明实施例中局部放电高频电流抗干扰检测系统的原理框图;Fig. 1 is the functional block diagram of the partial discharge high-frequency current anti-interference detection system in the embodiment of the present invention;
图2为本发明实施例中局部放电高频电流抗干扰检测系统的原理框图;Fig. 2 is a functional block diagram of a partial discharge high-frequency current anti-interference detection system in an embodiment of the present invention;
图3为本发明实施例中局部放电高频电流抗干扰检测方法的流程图。Fig. 3 is a flow chart of the partial discharge high-frequency current anti-interference detection method in the embodiment of the present invention.
具体实施方式Detailed ways
下面将结合附图对本发明的技术方案进行清楚、完整地描述,显然,所描述的实施例是本发明一部分实施例,而不是全部的实施例。基于本发明中的实施例,本领域普通技术人员在没有做出创造性劳动前提下所获得的所有其他实施例,都属于本发明保护的范围。The technical solutions of the present invention will be clearly and completely described below in conjunction with the accompanying drawings. Apparently, the described embodiments are some of the embodiments of the present invention, but not all of them. Based on the embodiments of the present invention, all other embodiments obtained by persons of ordinary skill in the art without making creative efforts belong to the protection scope of the present invention.
在本发明的描述中,需要说明的是,术语“中心”、“上”、“下”、“左”、“右”、“竖直”、“水平”、“内”、“外”等指示的方位或位置关系为基于附图所示的方位或位置关系,仅是为了便于描述本发明和简化描述,而不是指示或暗示所指的装置或元件必须具有特定的方位、以特定的方位构造和操作,因此不能理解为对本发明的限制。此外,术语“第一”、“第二”、“第三”仅用于描述目的,而不能理解为指示或暗示相对重要性。In the description of the present invention, it should be noted that the terms "center", "upper", "lower", "left", "right", "vertical", "horizontal", "inner", "outer" etc. The indicated orientation or positional relationship is based on the orientation or positional relationship shown in the drawings, and is only for the convenience of describing the present invention and simplifying the description, rather than indicating or implying that the referred device or element must have a specific orientation, or in a specific orientation. construction and operation, therefore, should not be construed as limiting the invention. In addition, the terms "first", "second", and "third" are used for descriptive purposes only, and should not be construed as indicating or implying relative importance.
在本发明的描述中,需要说明的是,除非另有明确的规定和限定,术语“安装”、“相连”、“连接”应做广义理解,例如,可以是固定连接,也可以是可拆卸连接,或一体地连接;可以是机械连接,也可以是电连接;可以是直接相连,也可以通过中间媒介间接相连,还可以是两个元件内部的连通,可以是无线连接,也可以是有线连接。对于本领域的普通技术人员而言,可以具体情况理解上述术语在本发明中的具体含义。In the description of the present invention, it should be noted that unless otherwise specified and limited, the terms "installation", "connection" and "connection" should be understood in a broad sense, for example, it can be a fixed connection or a detachable connection. Connected, or integrally connected; it can be mechanically or electrically connected; it can be directly connected, or indirectly connected through an intermediary, or it can be the internal communication of two components, which can be wireless or wired connect. Those of ordinary skill in the art can understand the specific meanings of the above terms in the present invention in specific situations.
此外,下面所描述的本发明不同实施方式中所涉及的技术特征只要彼此之间未构成冲突就可以相互结合。In addition, the technical features involved in the different embodiments of the present invention described below may be combined with each other as long as there is no conflict with each other.
实施例1Example 1
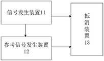
本实施例提供一种局部放电高频电流抗干扰检测系统,应用于电力设备局部放电检测,以消除局部放电高频电流信号上叠加的干扰信号,如图1所示,该系统包括:信号发生装置11、参考信号发生装置12和抵消装置13。This embodiment provides a partial discharge high-frequency current anti-interference detection system, which is applied to the partial discharge detection of power equipment to eliminate the interference signal superimposed on the partial discharge high-frequency current signal. As shown in Figure 1, the system includes: signal generation device 11 , reference signal generating device 12 and
信号发生装置11,用于输出高频电流信号,高频电流信号包括局部放电高频电流信号与干扰信号。The signal generating device 11 is used for outputting a high-frequency current signal, and the high-frequency current signal includes a partial discharge high-frequency current signal and an interference signal.
参考信号发生装置12,用于输出幅值、频率和相位与干扰信号均相等的参考信号。The reference signal generator 12 is used to output a reference signal whose amplitude, frequency and phase are equal to the interference signal.
抵消装置13,用于根据高频电流信号与参考信号滤除高频电流信号中的干扰信号,得到局部放电高频电流信号。The
示例性地,信号发生装置用于产生高频电流信号,由于信号发生装置输出的高频电流信号会受外部环境的影响,在输出的高频电流信号中会叠加干扰信号,如窄带干扰信号,因此信号发生装置输出的高频电流信号包括局部放电高频电流信号和窄带干扰信号。信号发生装置的输出端与参考信号发生装置的输入端连接,将其输出的带有窄带干扰信号的高频电流信号输入至参考信号发生装置,参考信号发生装置根据窄带干扰信号的幅值、频率和相位信息,生成一路与窄带干扰信号的幅值、频率和相位均相等的参考信号。抵消装置可以包含两个输入端,分别连接信号发生装置的输出端和参考信号发生装置的输出端,分别接收信号发生装置输出的高频电流信号和参考信号发生装置输出的参考信号,将高频电流信号与参考信号作差可以滤除高频电流信号中存在的窄带干扰信号,得到局部放电高频电流信号。Exemplarily, the signal generating device is used to generate a high-frequency current signal. Since the high-frequency current signal output by the signal generating device will be affected by the external environment, an interference signal, such as a narrow-band interference signal, will be superimposed on the output high-frequency current signal. Therefore, the high-frequency current signal output by the signal generating device includes a partial discharge high-frequency current signal and a narrow-band interference signal. The output terminal of the signal generating device is connected to the input terminal of the reference signal generating device, and the high-frequency current signal with narrow-band interference signal output by it is input to the reference signal generating device, and the reference signal generating device is based on the amplitude and frequency of the narrow-band interference signal and phase information to generate a reference signal equal in amplitude, frequency and phase to the narrowband interference signal. The canceling device may include two input ends, respectively connected to the output end of the signal generating device and the output end of the reference signal generating device, respectively receiving the high-frequency current signal output by the signal generating device and the reference signal output by the reference signal generating device, and converting the high-frequency The difference between the current signal and the reference signal can filter out the narrow-band interference signal existing in the high-frequency current signal, and obtain the partial discharge high-frequency current signal.
本实施例提供的局部放电高频电流抗干扰检测系统,该系统包括信号发生装置、参考信号发生装置和抵消装置,该系统能够根据信号发生装置产生的高频电流信号,通过参考信号发生装置主动生成一路与干扰信号同频率同相位的参考信号,通过抵消装置与叠加了干扰信号的局部放电高频电流信号进行差分运算,实现干扰信号的消除,相比于现有技术中采用软件滤除干扰信号,该系统降低了运算复杂度、提高了干扰信号的滤除效率。The partial discharge high-frequency current anti-interference detection system provided in this embodiment includes a signal generating device, a reference signal generating device and a canceling device. Generate a reference signal with the same frequency and phase as the interference signal, and perform differential calculations with the partial discharge high-frequency current signal superimposed with the interference signal through the offset device to realize the elimination of the interference signal. Compared with the prior art that uses software to filter out interference signal, the system reduces the computational complexity and improves the filtering efficiency of interference signals.
作为本发明一个可选的实施方式,如图2所示,信号发生装置11包括高频电流传感器111;参考信号发生装置12包括依次连接的乘法器121、低通滤波器122、压控振荡器123、移相器124;参考信号发生装置12的第一输入端,设置在乘法器121的第一端;参考信号发生装置12的第二输入端,设置在乘法器121的第二端;参考信号发生装置12的输出端,设置在移相器124的输出端。As an optional embodiment of the present invention, as shown in FIG. 2 , the signal generating device 11 includes a high-frequency current sensor 111; the reference signal generating device 12 includes a multiplier 121, a low-pass filter 122, and a voltage-controlled oscillator connected in sequence. 123. Phase shifter 124; the first input end of the reference signal generating device 12 is set at the first end of the multiplier 121; the second input end of the reference signal generating device 12 is set at the second end of the multiplier 121; The output end of the signal generating device 12 is set at the output end of the phase shifter 124 .
示例性地,高频电流传感器用于输出高频电流信号,由于安装有高频电流传感器的现场通常存在窄带干扰,高频电流传感器的输出的高频电流信号中便叠加了窄带干扰信号,即高频电流传感器的输出的高频电流信号包括局部放电高频电流信号和窄带干扰信号。Exemplarily, the high-frequency current sensor is used to output the high-frequency current signal. Since there is usually narrow-band interference in the field where the high-frequency current sensor is installed, the high-frequency current signal output by the high-frequency current sensor is superimposed with the narrow-band interference signal, namely The high-frequency current signal output by the high-frequency current sensor includes a partial discharge high-frequency current signal and a narrow-band interference signal.
参考信号发生装置由依次连接的乘法器、低通滤波器、压控振荡器、移相器构成,参考信号发生装置的第一输入端,设置在乘法器的第一端;参考信号发生装置的第二输入端,设置在乘法器的第二端;参考信号发生装置的输出端,设置在移相器的输出端。信号发生装置将高频电流信号输出至参考信号发生装置的第一输入端,参考信号发生装置的第二输入端用于接收其他信号,与第一输入端接收的高频电流信号同时作用产生参考信号,由参考信号发生装置的输出端将该参考信号输出至抵消装置。The reference signal generating device is composed of a multiplier, a low-pass filter, a voltage-controlled oscillator, and a phase shifter connected in sequence, and the first input end of the reference signal generating device is arranged at the first end of the multiplier; the reference signal generating device The second input end is set at the second end of the multiplier; the output end of the reference signal generator is set at the output end of the phase shifter. The signal generating device outputs the high-frequency current signal to the first input terminal of the reference signal generating device, and the second input terminal of the reference signal generating device is used to receive other signals, and acts simultaneously with the high-frequency current signal received by the first input terminal to generate a reference signal, the reference signal is output to the canceling device from the output terminal of the reference signal generating device.
作为本发明一个可选的实施方式,如图2所示,抵消装置13包括减法器131;减法器131的第一端与信号发生装置11的输出端相连,减法器131的第二输出端与参考信号发生装置12的输出端连接,高频电流信号与参考信号相减,消除干扰信号。As an optional embodiment of the present invention, as shown in Figure 2, the offset
示例性地,抵消装置的第一端接收信号发生装置输出的高频电流信号,抵消装置的第二端接收参考信号发生装置输出的参考信号,将高频电流信号和参考信号作差,即消除了高频电流信号中存在的窄带干扰信号,输出局部放电高频电流信号。Exemplarily, the first end of the canceling device receives the high-frequency current signal output by the signal generating device, the second end of the canceling device receives the reference signal output by the reference signal generating device, and makes a difference between the high-frequency current signal and the reference signal, that is, cancels The narrow-band interference signal in the high-frequency current signal is eliminated, and the partial discharge high-frequency current signal is output.
作为本发明一个可选的实施方式,如图2所示,乘法器,设置在信号发生装置和低通滤波器之间,乘法器的第一端与信号发生装置的输出端连接,乘法器的第二端与压控振荡器的输出端连接,用于输出包含差频信号以及合频信号的第一输出信号。As an optional embodiment of the present invention, as shown in Figure 2, the multiplier is arranged between the signal generating device and the low-pass filter, the first end of the multiplier is connected to the output end of the signal generating device, and the multiplier The second end is connected with the output end of the voltage controlled oscillator, and is used for outputting the first output signal including the difference frequency signal and the combined frequency signal.
示例性地,信号发生装置,即高频电流传感器的信号输出端输出的高频电流信号U11为局部放电高频电流信号与窄带干扰信号的叠加,可表示为:Exemplarily, the signal generating device, that is, the high-frequency current signal U11 output by the signal output terminal of the high-frequency current sensor is the superposition of the partial discharge high-frequency current signal and the narrow-band interference signal, which can be expressed as:
U11=Us+Uintsin(ωintt+θint)U11 =Us +Uint sin(ωint t+θint )
其中,U11为高频电流传感器输出信号,Us为局部放电高频电流信号,Uint为窄带干扰信号的幅值、ωint为窄带干扰信号的中心频率,θint为窄带干扰信号的初始相位,t为时间。Among them, U11 is the output signal of the high-frequency current sensor, Us is the partial discharge high-frequency current signal, Uint is the amplitude of the narrow-band interference signal, ωint is the center frequency of the narrow-band interference signal, and θint is the initial value of the narrow-band interference signal Phase, t is time.
高频电流传感器的输出端连接到乘法器的第一端,与乘法器的第二端连接的压控振荡器的输出信号相乘,则乘法器输出端输出的第一输出信号可表示为:The output terminal of the high-frequency current sensor is connected to the first terminal of the multiplier, and is multiplied by the output signal of the voltage-controlled oscillator connected to the second terminal of the multiplier, then the first output signal output from the output terminal of the multiplier can be expressed as:
其中,U23为乘法器的输出信号,Uint为窄带干扰信号的幅值、ωint为窄带干扰信号的中心频率,θint为窄带干扰信号的初始相位,Uvco为压控振荡器输出信号的幅值、ωvco为压控振荡器输出信号的中心频率,θvco为压控振荡器输出信号的初始相位,t为时间。由于窄带干扰信号的幅值Uint远大于局部放电高频电流信号的幅值Us,因此,可以将局部放电高频电流信号与压控振荡器输出信号的乘积省略。Among them, U23 is the output signal of the multiplier, Uint is the amplitude of the narrow-band interference signal, ωint is the center frequency of the narrow-band interference signal, θint is the initial phase of the narrow-band interference signal, and Uvco is the voltage-controlled oscillator output signal The amplitude, ωvco is the center frequency of the output signal of the voltage-controlled oscillator, θvco is the initial phase of the output signal of the voltage-controlled oscillator, and t is time. Since the amplitude Uint of the narrow-band interference signal is much larger than the amplitude Us of the partial discharge high-frequency current signal, the product of the partial discharge high-frequency current signal and the output signal of the voltage-controlled oscillator can be omitted.
作为本发明一个可选的实施方式,如图2所示,低通滤波器,设置在乘法器和压控振荡器之间,与乘法器的输出端连接,用于滤除第一输出信号中的合频信号,得到第二输出信号。As an optional embodiment of the present invention, as shown in FIG. 2, the low-pass filter is arranged between the multiplier and the voltage-controlled oscillator, and is connected to the output terminal of the multiplier for filtering out the first output signal. The combined frequency signal is obtained to obtain the second output signal.
示例性地,乘法器将第一输出信号输出至低通滤波器,由滤波器将第一输出信号中的合频信号滤除,得到第二输出信号,可以表达为:Exemplarily, the multiplier outputs the first output signal to a low-pass filter, and the filter filters out the combined frequency signal in the first output signal to obtain a second output signal, which can be expressed as:
其中,U32为低通滤波器的输出信号,Uint为窄带干扰信号的幅值,ωint为窄带干扰信号的中心频率,θint为窄带干扰信号的初始相位,Uvco为压控振荡器的输出信号幅值,ωvco为压控振荡器的输出信号的中心频率,θvco为压控振荡器的输出信号的初始相位,t为时间。Among them, U32 is the output signal of the low-pass filter, Uint is the amplitude of the narrow-band interference signal, ωint is the center frequency of the narrow-band interference signal, θint is the initial phase of the narrow-band interference signal, Uvco is the voltage-controlled oscillator The amplitude of the output signal, ωvco is the center frequency of the output signal of the voltage-controlled oscillator, θvco is the initial phase of the output signal of the voltage-controlled oscillator, and t is time.
作为本发明一个可选的实施方式,如图2所示,压控振荡器,设置在低通滤波器和移相器之间,与低通滤波器的输出端相连,低通滤波器控制压控振荡器的输出信号的中心频率与干扰信号的中心频率相等,调节压控振荡器的输出信号的幅值与干扰信号的幅值相等,生成与干扰信号同幅值同频率的第三输出信号。As an optional implementation of the present invention, as shown in Figure 2, the voltage-controlled oscillator is arranged between the low-pass filter and the phase shifter, connected to the output end of the low-pass filter, and the low-pass filter controls the voltage The center frequency of the output signal of the controlled oscillator is equal to the center frequency of the interference signal, the amplitude of the output signal of the voltage controlled oscillator is adjusted to be equal to the amplitude of the interference signal, and a third output signal with the same amplitude and frequency as the interference signal is generated .
示例性地,压控振荡器的输出信号可以表示为:Exemplarily, the output signal of the voltage controlled oscillator can be expressed as:
U42=Uvcosin(ωvcot+θvco)U42 =Uvco sin(ωvco t+θvco )
其中,U42为压控振荡器的输出信号,Uvco为压控振荡器的输出信号的幅值,ωvco为压控振荡器的输出信号的中心频率,受低通滤波器的输出信号U32的控制,θvco为压控振荡器的输出信号的初始相位,t为时间。Among them, U42 is the output signal of the voltage-controlled oscillator, Uvco is the amplitude of the output signal of the voltage-controlled oscillator, ωvco is the center frequency of the output signal of the voltage-controlled oscillator, and is affected by the output signal U of the low-pass filter32 control, θvco is the initial phase of the output signal of the voltage-controlled oscillator, and t is time.
由于压控振荡器的输出信号的中心频率受低通滤波器的输出信号U32的控制,ωvco可表示为:Since the center frequency of the output signal of the voltage-controlled oscillator is controlled by the output signalU32 of the low-pass filter, ωvco can be expressed as:
ωvco=ω0+KU32ωvco = ω0 +KU32
其中,ω0为压控振荡器的输出信号的中心频率的初始值,K为控制系数、U32为低通滤波器的输出信号,t为时间。Wherein, ω0 is the initial value of the center frequency of the output signal of the voltage-controlled oscillator, K is the control coefficient, U32 is the output signal of the low-pass filter, and t is time.
由此可见,若低通滤波器的输出信号U32随时间变化,则压控振荡器的输出信号的中心频率ωvco也会随时间变化,直到当压控振荡器的输出信号的中心频率ωvco与窄带干扰信号的中心频率ωint相等时,此时,U32不再随时间变化,相应的压控振荡器的输出信号的中心频率ωvco也不再随时间变化,即将压控振荡器的输出信号锁定到窄带干扰信号上。当压控振荡器的输出信号锁定到窄带干扰信号上后,压控振荡器输出的第三输出信号可表示为:It can be seen that if the output signalU32 of the low-pass filter changes with time, the center frequency ωvco of the output signal of the voltage-controlled oscillator will also change with time, until when the center frequency ω of the output signal of the voltage-controlled oscillator Whenvco is equal to the center frequency ωint of the narrowband interference signal, at this time, U32 no longer changes with time, and the center frequency ωvco of the output signal of the corresponding voltage-controlled oscillator also no longer changes with time, that is, the voltage-controlled oscillator The output signal is locked to the narrowband interference signal. After the output signal of the voltage-controlled oscillator is locked to the narrow-band interference signal, the third output signal output by the voltage-controlled oscillator can be expressed as:
U51=Uvcosin(ωintt+θvco)U51 =Uvco sin(ωint t+θvco )
其中,U51为移相器的输出信号,Uvco为压控振荡器的输出信号的幅值,ωint为窄带干扰信号的中心频率,θint为窄带干扰信号的初始相位,t为时间。Among them, U51 is the output signal of the phase shifter, Uvco is the amplitude of the output signal of the voltage-controlled oscillator, ωint is the center frequency of the narrow-band interference signal, θint is the initial phase of the narrow-band interference signal, and t is time.
若将压控振荡器的输出信号的幅值Uvco调节到与窄带干扰信号的幅值Uint相等时,则第三输出信号完全可以与窄带干扰信号的幅值、频率均相等。If the amplitude Uvco of the output signal of the voltage-controlled oscillator is adjusted to be equal to the amplitude Uint of the narrow-band interference signal, the third output signal can be completely equal to the amplitude and frequency of the narrow-band interference signal.
作为本发明一个可选的实施方式,如图2所示,移相器,设置在压控振荡器和抵消装置之间,与压控振荡器的输出端相连,用于对第三输出信号进行相位补偿,相位补偿的补偿量为干扰信号的初始相位与第三输出信号的初始相位之间的差值,生成与干扰信号同幅值同频率同相位的参考信号。As an optional embodiment of the present invention, as shown in FIG. 2, the phase shifter is arranged between the voltage-controlled oscillator and the canceling device, and is connected to the output terminal of the voltage-controlled oscillator, and is used to perform the third output signal Phase compensation, the compensation amount of the phase compensation is the difference between the initial phase of the interference signal and the initial phase of the third output signal, and generates a reference signal with the same amplitude, frequency and phase as the interference signal.
示例性地,压控振荡器将第三输出信号输入至移相器,移相器的输入信号可表示为:Exemplarily, the voltage-controlled oscillator inputs the third output signal to the phase shifter, and the input signal of the phase shifter can be expressed as:
U51=Uvcosin(ωintt+θvco)U51 =Uvco sin(ωint t+θvco )
移相器对该第三输出信号的相位进行补偿,其补偿量为窄带干扰信号的初始相位与压控振荡器的输出信号的初始相位的差值,则移相器输出的参考信号可表示为:The phase shifter compensates the phase of the third output signal, and the compensation amount is the difference between the initial phase of the narrowband interference signal and the initial phase of the output signal of the voltage-controlled oscillator, then the reference signal output by the phase shifter can be expressed as :
U52=Uvcosin(ωintt+θint)U52 =Uvco sin(ωint t+θint )
其中,U52为移相器的输出信号,Uvco为压控振荡器的输出信号的幅值,ωint为窄带干扰信号的中心频率,θint为窄带干扰信号的初始相位,t为时间。Among them, U52 is the output signal of the phase shifter, Uvco is the amplitude of the output signal of the voltage-controlled oscillator, ωint is the center frequency of the narrow-band interference signal, θint is the initial phase of the narrow-band interference signal, and t is time.
若将压控振荡器的输出信号的幅值Uvco调节到与窄带干扰信号的幅值Uint相等时,则参考信号完全可以与窄带干扰信号的幅值、频率、相位均相等。If the amplitude Uvco of the output signal of the voltage-controlled oscillator is adjusted to be equal to the amplitude Uint of the narrow-band interference signal, the reference signal can be completely equal to the amplitude, frequency, and phase of the narrow-band interference signal.
抵消装置根据接收的高频电流信号和参考信号进行相减,则抵消装置,即减法器的输出信号可表示为:The offset device performs subtraction according to the received high-frequency current signal and the reference signal, then the output signal of the offset device, that is, the subtractor, can be expressed as:
U63=Us+(Uint-Uvco)sin(ωintt+θint)U63 =Us +(Uint -Uvco )sin(ωint t+θint )
其中,U63为减法器的输出信号,Uvco为压控振荡器的输出信号的幅值,Uint为窄带干扰信号的幅值、ωint为窄带干扰信号的中心频率,θint为窄带干扰信号的初始相位,t为时间。显然当压控振荡器的输出信号的幅值Uvco调节到与窄带干扰信号的幅值Uint相等时,则可以完全消除窄带干扰信号。Among them, U63 is the output signal of the subtractor, Uvco is the amplitude of the output signal of the voltage-controlled oscillator, Uint is the amplitude of the narrow-band interference signal, ωint is the center frequency of the narrow-band interference signal, and θint is the narrow-band interference The initial phase of the signal, t is time. Obviously, when the amplitude Uvco of the output signal of the voltage-controlled oscillator is adjusted to be equal to the amplitude Uint of the narrow-band interference signal, the narrow-band interference signal can be completely eliminated.
实施例2Example 2
本施例提供一种局部放电高频电流抗干扰检测方法,应用于局部放电高频电流抗干扰检测系统,如图3所示,该方法包括:This embodiment provides a partial discharge high-frequency current anti-interference detection method, which is applied to a partial discharge high-frequency current anti-interference detection system, as shown in FIG. 3, the method includes:
S21,获取信号发生装置的高频电流信号,高频电流信号包括局部放电高频电流信号以及叠加的干扰信号。S21. Acquire a high-frequency current signal of the signal generating device, where the high-frequency current signal includes a partial discharge high-frequency current signal and a superimposed interference signal.
示例性地,信号发生装置可以为高频电流传感器,高频电流信号可以通过高频电流传感器获得,高频电流信号包括局部放电高频电流信号以及叠加的干扰信号。详细内容请参见上述任意系统实施例中与信号发生装置11相关的描述,此处不再赘述。Exemplarily, the signal generating device may be a high-frequency current sensor, and the high-frequency current signal may be obtained by the high-frequency current sensor, and the high-frequency current signal includes a partial discharge high-frequency current signal and a superimposed interference signal. For details, please refer to the description related to the signal generating device 11 in any of the above system embodiments, which will not be repeated here.
S22,将高频电流信号输入至参考信号发生装置,对高频电流信号进行处理,生成与干扰信号的幅值、相位和频率均相等的参考信号。S22. Input the high-frequency current signal to the reference signal generating device, process the high-frequency current signal, and generate a reference signal equal in amplitude, phase and frequency to the interference signal.
示例性地,根据高频电流信号中存在的干扰信号的幅值、相位、频率信息,对接收到高频电流信号进行处理,自动生成一路与干扰信号的辅助、相位和频率均相等的参考信号。For example, according to the amplitude, phase, and frequency information of the interference signal existing in the high-frequency current signal, the received high-frequency current signal is processed, and a reference signal that is equal to the auxiliary, phase, and frequency of the interference signal is automatically generated. .
作为本发明一个可选的实施方式,上述步骤S22,包括:As an optional implementation manner of the present invention, the above step S22 includes:
首先,获取参考信号发生装置的初始信号,将高频电流信号与初始信号进行相乘,得到相乘信号。详细内容请参见上述任意系统实施例中与参考信号发生装置12的乘法器的相关的描述,此处不再赘述。First, the initial signal of the reference signal generating device is obtained, and the high-frequency current signal is multiplied by the initial signal to obtain a multiplied signal. For details, please refer to the description related to the multiplier of the reference signal generating device 12 in any of the above system embodiments, which will not be repeated here.
其次,对相乘信号进行滤波处理,得到滤波信号。详细内容请参见上述任意系统实施例中与参考信号发生装置12的低通滤波器的相关的描述,此处不再赘述。Second, filter the multiplied signal to obtain a filtered signal. For details, please refer to the description related to the low-pass filter of the reference signal generating device 12 in any of the above system embodiments, which will not be repeated here.
其次,根据滤波信号,得到振荡信号,振荡信号的频率与滤波信号对应。详细内容请参见上述任意系统实施例中与参考信号发生装置12的压控振荡器的相关的描述,此处不再赘述。Secondly, according to the filtered signal, an oscillating signal is obtained, and the frequency of the oscillating signal corresponds to the filtered signal. For details, please refer to the description related to the voltage-controlled oscillator of the reference signal generating device 12 in any of the above system embodiments, which will not be repeated here.
其次,控制振荡信号的中心频率与干扰信号的中心频率相等,得到控制信号。详细内容请参见上述任意系统实施例中与参考信号发生装置12的压控振荡器的相关的描述,此处不再赘述。Secondly, the center frequency of the control oscillation signal is equal to the center frequency of the interference signal to obtain the control signal. For details, please refer to the description related to the voltage-controlled oscillator of the reference signal generating device 12 in any of the above system embodiments, which will not be repeated here.
其次,调节控制信号的幅值与干扰信号的幅值相等,得到调节信号。详细内容请参见上述任意系统实施例中与参考信号发生装置12的压控振荡器的相关的描述,此处不再赘述。Secondly, the amplitude of the adjustment control signal is equal to the amplitude of the interference signal to obtain the adjustment signal. For details, please refer to the description related to the voltage-controlled oscillator of the reference signal generating device 12 in any of the above system embodiments, which will not be repeated here.
再次,对调节信号的相位进行补偿,得到与干扰信号的幅值、相位和频率均相等的参考信号;相位的补偿量为干扰信号的初始相位与调节信号的初始相位之间的差值。详细内容请参见上述任意系统实施例中与参考信号发生装置12的移相器的相关的描述,此处不再赘述。Thirdly, the phase of the adjustment signal is compensated to obtain a reference signal equal to the amplitude, phase and frequency of the interference signal; the phase compensation amount is the difference between the initial phase of the interference signal and the initial phase of the adjustment signal. For details, please refer to the description related to the phase shifter of the reference signal generating device 12 in any of the above system embodiments, and details are not repeated here.
S23,根据高频电流信号与参考信号,得到局部放电高频电流信号。详细内容请参见上述任意系统实施例中与抵消装置13的相关的描述,此处不再赘述。S23. Obtain a partial discharge high-frequency current signal according to the high-frequency current signal and the reference signal. For details, please refer to the relevant description of the canceling
本实施例提供的局部放电高频电流抗干扰检测方法,通过获取信号发生装置的高频电流信号,高频电流信号包括局部放电高频电流信号以及叠加的干扰信号;将高频电流信号输入至参考信号发生装置,对高频电流信号进行处理,生成与干扰信号的幅值、相位和频率均相等的参考信号;根据高频电流信号与参考信号,得到局部放电高频电流信号。该局部放电高频电流抗干扰检测方法降低了运算复杂度、提高了干扰信号的滤除效率。The partial discharge high-frequency current anti-interference detection method provided in this embodiment obtains the high-frequency current signal of the signal generating device, the high-frequency current signal includes the partial discharge high-frequency current signal and the superimposed interference signal; the high-frequency current signal is input to The reference signal generating device processes the high-frequency current signal to generate a reference signal equal in amplitude, phase and frequency to the interference signal; obtains a partial discharge high-frequency current signal according to the high-frequency current signal and the reference signal. The partial discharge high-frequency current anti-interference detection method reduces the computational complexity and improves the filtering efficiency of interference signals.
作为本发明一个可选的实施方式,上述步骤S23,包括:将高频电流信号与参考信号进行差运算,消除高频电流信号中叠加的干扰信号,得到局部放电高频电流信号。详细内容请参见上述任意系统实施例中与抵消装置13的相关的描述,此处不再赘述。As an optional implementation manner of the present invention, the above step S23 includes: performing a difference operation on the high-frequency current signal and the reference signal, eliminating the superimposed interference signal in the high-frequency current signal, and obtaining the partial discharge high-frequency current signal. For details, please refer to the relevant description of the canceling
显然,上述实施例仅仅是为清楚地说明所作的举例,而并非对实施方式的限定。对于所属领域的普通技术人员来说,在上述说明的基础上还可以做出其它不同形式的变化或变动。这里无需也无法对所有的实施方式予以穷举。而由此所引伸出的显而易见的变化或变动仍处于本发明创造的保护范围之中。Apparently, the above-mentioned embodiments are only examples for clear description, rather than limiting the implementation. For those of ordinary skill in the art, other changes or changes in different forms can be made on the basis of the above description. It is not necessary and impossible to exhaustively list all the implementation manners here. And the obvious changes or changes derived therefrom are still within the scope of protection of the present invention.
| Application Number | Priority Date | Filing Date | Title | 
|---|---|---|---|
| CN202010255604.6ACN111289864B (en) | 2020-04-02 | 2020-04-02 | Partial discharge high-frequency current anti-interference detection system and method | 
| Application Number | Priority Date | Filing Date | Title | 
|---|---|---|---|
| CN202010255604.6ACN111289864B (en) | 2020-04-02 | 2020-04-02 | Partial discharge high-frequency current anti-interference detection system and method | 
| Publication Number | Publication Date | 
|---|---|
| CN111289864A CN111289864A (en) | 2020-06-16 | 
| CN111289864Btrue CN111289864B (en) | 2023-02-28 | 
| Application Number | Title | Priority Date | Filing Date | 
|---|---|---|---|
| CN202010255604.6AActiveCN111289864B (en) | 2020-04-02 | 2020-04-02 | Partial discharge high-frequency current anti-interference detection system and method | 
| Country | Link | 
|---|---|
| CN (1) | CN111289864B (en) | 
| Publication number | Priority date | Publication date | Assignee | Title | 
|---|---|---|---|---|
| CN118983668B (en)* | 2024-08-02 | 2025-01-28 | 国网山西省电力公司电力科学研究院 | An anti-interference interface connection structure and method for transmitting high-frequency signals | 
| Publication number | Priority date | Publication date | Assignee | Title | 
|---|---|---|---|---|
| DE4220228A1 (en)* | 1992-06-20 | 1994-04-07 | Blaupunkt Werke Gmbh | Narrow band interference suppression circuit with controlled oscillator - offsets intermediate-frequency signals by amt. dependent on frequency of interfering signal before application to notch filter | 
| CN101650405A (en)* | 2009-08-31 | 2010-02-17 | 保定天威集团有限公司 | Difference frequency anti-interference local discharge online monitoring device | 
| CN104360250A (en)* | 2014-12-01 | 2015-02-18 | 广西电网有限责任公司北海供电局 | High-precision detection method for partial discharge signal of power transformer | 
| CN104931868A (en)* | 2015-06-23 | 2015-09-23 | 国家电网公司 | Partial discharge detection device | 
| CN105024712A (en)* | 2014-04-08 | 2015-11-04 | 亚德诺半导体集团 | Unwanted component reduction system | 
| CN106341123A (en)* | 2015-07-07 | 2017-01-18 | 上海无线通信研究中心 | Single-tone interference filtering method and device | 
| CN109802912A (en)* | 2019-04-08 | 2019-05-24 | 中国人民解放军国防科技大学 | Synchronization method, device, device and storage medium of broadband wireless communication system | 
| Publication number | Priority date | Publication date | Assignee | Title | 
|---|---|---|---|---|
| US4229759A (en)* | 1978-08-23 | 1980-10-21 | Rca Corporation | Signal detector including sample and hold circuit with reduced offset error | 
| JP2581985B2 (en)* | 1990-02-07 | 1997-02-19 | 国際電信電話株式会社 | Interference wave canceller | 
| JPH05308343A (en)* | 1992-04-28 | 1993-11-19 | Canon Inc | Interference wave removing device, automatic gain controller, and spread spectrum communication device of spread spectrum receiver | 
| US5596606A (en)* | 1994-04-05 | 1997-01-21 | Scientific-Atlanta, Inc. | Synchronous detector and methods for synchronous detection | 
| CA2237460A1 (en)* | 1997-05-15 | 1998-11-15 | Tet Hin Yeap | Adaptive multiple sub-band common-mode rfi suppression | 
| US6289004B1 (en)* | 1998-03-12 | 2001-09-11 | Interdigital Technology Corporation | Adaptive cancellation of fixed interferers | 
| US6807405B1 (en)* | 1999-04-28 | 2004-10-19 | Isco International, Inc. | Method and a device for maintaining the performance quality of a code-division multiple access system in the presence of narrow band interference | 
| US7061276B2 (en)* | 2004-04-02 | 2006-06-13 | Teradyne, Inc. | Digital phase detector | 
| CA2623431A1 (en)* | 2005-10-20 | 2007-04-26 | Nec Corporation | Cross polarization interference compensating method, and cross polarization interference compensating device | 
| WO2016187300A1 (en)* | 2015-05-18 | 2016-11-24 | William Marsh Rice University | Electron paramagnetic resonance (epr) systems with active cancellation | 
| CN105790730B (en)* | 2016-04-18 | 2019-02-01 | 中国科学技术大学 | A kind of automatic frequency control apparatus | 
| CN208421134U (en)* | 2018-07-28 | 2019-01-22 | 华北电力大学(保定) | A kind of Distribution Network Failure route selection the seventh harmonic extraction element | 
| Publication number | Priority date | Publication date | Assignee | Title | 
|---|---|---|---|---|
| DE4220228A1 (en)* | 1992-06-20 | 1994-04-07 | Blaupunkt Werke Gmbh | Narrow band interference suppression circuit with controlled oscillator - offsets intermediate-frequency signals by amt. dependent on frequency of interfering signal before application to notch filter | 
| CN101650405A (en)* | 2009-08-31 | 2010-02-17 | 保定天威集团有限公司 | Difference frequency anti-interference local discharge online monitoring device | 
| CN105024712A (en)* | 2014-04-08 | 2015-11-04 | 亚德诺半导体集团 | Unwanted component reduction system | 
| CN104360250A (en)* | 2014-12-01 | 2015-02-18 | 广西电网有限责任公司北海供电局 | High-precision detection method for partial discharge signal of power transformer | 
| CN104931868A (en)* | 2015-06-23 | 2015-09-23 | 国家电网公司 | Partial discharge detection device | 
| CN106341123A (en)* | 2015-07-07 | 2017-01-18 | 上海无线通信研究中心 | Single-tone interference filtering method and device | 
| CN109802912A (en)* | 2019-04-08 | 2019-05-24 | 中国人民解放军国防科技大学 | Synchronization method, device, device and storage medium of broadband wireless communication system | 
| Title | 
|---|
| 抗干扰GPS接收系统关键技术研究与实现;郭文飞;《中国优秀博硕士学位论文全文数据库 基础科学辑》;20140615;A008-1* | 
| Publication number | Publication date | 
|---|---|
| CN111289864A (en) | 2020-06-16 | 
| Publication | Publication Date | Title | 
|---|---|---|
| KR101157709B1 (en) | Vibrating gyroscope | |
| JP4879548B2 (en) | High frequency power supply | |
| US8925383B2 (en) | Angular speed sensor | |
| CN111289864B (en) | Partial discharge high-frequency current anti-interference detection system and method | |
| US10247633B2 (en) | Combustion pressure sensor with built-in charge amplifier | |
| JP2007103102A5 (en) | ||
| JP2893882B2 (en) | Active filter device | |
| US7720457B2 (en) | Method and apparatus for minimizing noise on a power supply line of a mobile radio | |
| JP5231068B2 (en) | High frequency power supply | |
| US12205798B2 (en) | High-frequency power supply apparatus | |
| US8803595B2 (en) | Common mode noise cancellation circuit for unbalanced signals | |
| EP1978331A2 (en) | Methods and systems for driver noise reduction in a mems gyro | |
| JP2009290678A (en) | High frequency power source device | |
| CN110932739B (en) | A system and method for reducing communication and radar excitation signal error interference | |
| JP2002076842A (en) | Filter, filter control method, and receiver | |
| KR20100084983A (en) | Semiconductor integrated circuit and video signal output circuit | |
| CN113055004B (en) | Frequency locking circuit, switching circuit and switching method | |
| JPH1169629A (en) | Control method for active filter | |
| US20220045655A1 (en) | Class-d amplifier which can suppress differential mode power noise | |
| CN109541697B (en) | Metal detection system and method with noise suppression structure | |
| JP2907152B2 (en) | PLL circuit | |
| EP1256167B1 (en) | Error reduction in quadrature polyphase filters with low open loop gain operational amplifiers | |
| US5459417A (en) | Apparatus for detecting DC content of an AC waveform | |
| JP2007267375A (en) | Oscillator and frequency synthesizer | |
| CN113114174A (en) | Broadband orthogonal signal generator and signal generating method | 
| Date | Code | Title | Description | 
|---|---|---|---|
| PB01 | Publication | ||
| PB01 | Publication | ||
| SE01 | Entry into force of request for substantive examination | ||
| SE01 | Entry into force of request for substantive examination | ||
| GR01 | Patent grant | ||
| GR01 | Patent grant |