Movatterモバイル変換


[0]ホーム

URL:


CN111262285B - Battery management system and method thereof - Google Patents

Battery management system and method thereof
Download PDF

Info

Publication number
CN111262285B
CN111262285BCN201811466515.5ACN201811466515ACN111262285BCN 111262285 BCN111262285 BCN 111262285BCN 201811466515 ACN201811466515 ACN 201811466515ACN 111262285 BCN111262285 BCN 111262285B
Authority
CN
China
Prior art keywords
batteries
battery
control circuit
battery pack
resistance
Prior art date
Legal status (The legal status is an assumption and is not a legal conclusion. Google has not performed a legal analysis and makes no representation as to the accuracy of the status listed.)
Active
Application number
CN201811466515.5A
Other languages
Chinese (zh)
Other versions
CN111262285A (en
Inventor
李季霖
黄伟豪
Current Assignee (The listed assignees may be inaccurate. Google has not performed a legal analysis and makes no representation or warranty as to the accuracy of the list.)
Fengneng Technology Co ltd
Original Assignee
Fengneng Technology Co ltd
Priority date (The priority date is an assumption and is not a legal conclusion. Google has not performed a legal analysis and makes no representation as to the accuracy of the date listed.)
Filing date
Publication date
Application filed by Fengneng Technology Co ltdfiledCriticalFengneng Technology Co ltd
Priority to CN201811466515.5ApriorityCriticalpatent/CN111262285B/en
Publication of CN111262285ApublicationCriticalpatent/CN111262285A/en
Application grantedgrantedCritical
Publication of CN111262285BpublicationCriticalpatent/CN111262285B/en
Activelegal-statusCriticalCurrent
Anticipated expirationlegal-statusCritical

Links

Images

Classifications

Landscapes

Abstract

Translated fromChinese

本发明公开了一种电池管理系统及其方法,其提供电池组于不同级的电池可个别管理,当任一电池将达饱和时即降低充电电流避免过饱和充电,待达设定的充电电量即刻停止充电,不做平衡充电而避免过饱和充电,避免伤害电池寿命。

Figure 201811466515

The invention discloses a battery management system and a method thereof, which provide that batteries in different levels of a battery pack can be managed individually, and when any battery is about to be saturated, the charging current is reduced to avoid over-saturation charging, and the charging capacity is set to be reached. Immediately stop charging, do not do balance charging to avoid over-saturated charging, and avoid damaging battery life.

Figure 201811466515

Description

Battery management system and method thereof
Technical Field
The present invention relates to a battery management system and method, and more particularly, to a battery management system and method.
Background
Generally, the conventional battery management system can provide safety protection items including over-voltage protection during charging, over-current protection during charging, over-temperature protection during discharging, over-temperature protection during charging, and time protection during charging. When the battery management system performs the charging overvoltage protection, the battery management system may activate the protection mechanism when the voltage exceeds a voltage threshold during charging of the battery, such as turning off a charging switch of the battery, and deactivate the protection mechanism when the voltage drops below the voltage threshold.
With the high development of electronic technology, high-voltage series battery packs have been widely used in the fields of electric vehicles, hybrid electric vehicles, industrial backup batteries, and the like. The present management system of lithium battery, regardless of the charging state or the discharging state, measures the voltage between the positive and negative terminals of the battery, and the voltage between the two terminals is the sum of the voltage corresponding to the electromotive force of the battery and the voltage drop generated in the internal resistance of the battery when the current flows, so the voltage measured between the positive and negative terminals of the battery is affected by the magnitude of the current used in the measurement, regardless of the current used by the energy storage device or the vehicle changing at any time, but the present management system measures the voltage of each battery in a sequential measurement manner, and does not measure the voltage of each point in the same time, especially when the lithium iron battery is used, the voltage is reduced by less than 10% from the full load to the voltage by 90%, and the minimum difference change of the corresponding current is usually more than 10 times, therefore, the voltage drop change generated on the internal resistance of the battery by the current change amount is reflected to be more than several times of the electromotive force change generated by the battery electric quantity difference, so that the current voltage monitoring cannot accurately measure the battery condition under the condition of the battery electric quantity change.
Furthermore, in the conventional battery management system, if one (or more) batteries are fully charged during charging or discharging, the charging balance function is activated to cut off the power supply after the other batteries are fully charged, and these balance devices have to consume a large amount of energy if the battery management of the small-power battery pack is required to be fully full, so that the battery management system of a portable computer or a notebook computer (the load change is not large when the power is about 100 watts) has a low influence, but the power of the battery used by the energy storage device or the vehicle exceeds several kilowatts, and if the battery requirement is fully met, the battery management system needs a very high power value, so that the cost of the battery management system is high and the volume of the battery management system is greatly increased, which results in large heat generation, and therefore, the current products on the market are difficult to adapt to and meet the requirement of the large power, and in addition, in the using process, as long as the battery with smaller electric quantity stored in the battery pack is discharged, the whole battery pack can not be used continuously, so a large amount of energy is wasted during charging, and the battery can not be charged more.
In addition, the high voltage battery used in the electric vehicle or the hybrid electric vehicle is a battery pack formed by connecting a plurality of batteries in series, and the high voltage is obtained by connecting the batteries in series, so that a balancing module or a monitoring module is arranged for each battery, which causes the battery management system to need a large-area circuit to arrange a plurality of balancing modules or monitoring modules for monitoring each level of battery, and thus the conventional battery management system will cause the increase of the circuit area and the increase of the circuit complexity.
Therefore, the circuit architecture of the conventional battery management system is not easy to accurately judge the over-charge and over-discharge condition of the battery pack, and the circuit is complex, and consumes large energy to generate high heat when the balance function is started, so that a large heat dissipation device is needed, otherwise, the failure rate is high, the cost of the conventional battery management system is high, and more energy is wasted in the charge and discharge process, and in addition, under the condition of inaccurate battery state measurement, the marginal time of the battery in high-voltage charge or over-discharge is prolonged, so that the service life of the battery is shortened.
In view of the above problems, the present invention provides a battery management system and method thereof, wherein a battery pack is provided with a plurality of wheatstone bridges connected in parallel to a single monitoring circuit, so that each level of the battery pack can be separately monitored, and the load of the monitoring circuit is reduced.
Disclosure of Invention
An objective of the present invention is to provide a battery management system, wherein each battery in a battery pack is independently monitored by a wheatstone bridge, and according to the monitoring result, when any battery reaches saturation, the charging current is reduced to avoid over-saturation charging, and when the set charging capacity is reached, the charging is stopped immediately, and no balance charging is performed to avoid over-saturation charging, thereby avoiding damage to the battery life.
In order to achieve the above objective, an embodiment of the present invention discloses a battery management system, which includes at least one battery module, at least one reference resistor module, at least one control circuit, and a display control device. The battery module is divided into a first battery set and a second battery set according to a first reference point of the control circuit, the first battery set comprises a plurality of first batteries, the second battery set comprises a plurality of second batteries, and a first reference point of the control circuit is connected between the first battery set and the second battery set, the reference resistance module is connected to one end of the first battery pack and one end of the second battery pack, and the reference resistance module is connected to a second reference point of the control circuit, so that the first battery pack, the second battery pack and the reference resistance module form a plurality of Wheatstone bridges, therefore, the Wheatstone bridges are connected in parallel to the control circuit, the control circuit is further connected to the display control device, and the display control device controls the first batteries and the second batteries according to the detection results of the electrical properties of the first batteries and the second batteries. The voltage drops generated by different currents on the internal resistance of the batteries of the battery packs are mutually offset by measuring the battery packs through the Wheatstone bridges, so that the measurement result is not interfered, the battery states of the battery packs are accurately measured, the charging and discharging of the batteries are managed, and the charging is closed under the state that the batteries are fully charged, so that the over-saturation charging of the batteries is avoided.
In one embodiment, the first batteries and the second batteries are connected in series, and the at least one control circuit is connected in parallel with the first batteries and the second batteries.
The present invention provides an embodiment, further comprising a current measuring unit connected in series with the at least one battery module for measuring a current of the at least one battery module.
The present invention provides an embodiment, further comprising a current measuring unit, connected in series with the at least one battery module, for measuring a current of the at least one battery module; and the charge and discharge switch is electrically connected with the at least one control circuit and the display control device so as to control the charge and discharge of the first batteries and the second batteries through the at least one control circuit according to the current of the at least one battery module and the electrical properties of the first batteries and the second batteries.
The present invention provides an embodiment, wherein the at least one control circuit is a single chip (MCU) or an application integrated circuit (APIC).
In one embodiment, the electrical property of the first batteries and the second batteries is the voltage or the current of the first batteries and the second batteries.
The present invention provides an embodiment, wherein the reference resistor module includes a first resistor and a second resistor, one end of the first resistor and one end of the second resistor are connected to the second reference point, and the other end of the first resistor and the other end of the second resistor are respectively connected to the first battery pack and the second battery pack.
Another embodiment of the present invention discloses a method for battery management, comprising the steps of: a control circuit for detecting the electrical property of a battery module through a plurality of Wheatstone bridges; and adjusting the electric quantity balance of the battery module according to a detection result of the electric property of the battery module, wherein the battery module comprises a first battery pack and a second battery pack, the first battery pack comprises a plurality of first batteries, the second battery pack comprises a plurality of second batteries, a first reference point of the control circuit is connected between the first battery pack and the second battery pack, the Wheatstone bridges are connected with the first batteries and the second batteries in parallel to the control circuit, the control circuit controls the charging and discharging of the first batteries and the second batteries according to the Wheatstone bridges, and controls at least one of the first batteries and the second batteries to close the charging after the electric quantity is saturated. The voltage drops generated by different currents on the internal resistance of the batteries of the battery packs are mutually offset by measuring the battery packs through the Wheatstone bridges, so that the measurement result is not interfered, the battery states of the battery packs are accurately measured, and the charging and discharging of the batteries are managed to avoid the over-saturation charging of the batteries.
In another embodiment, the method further includes measuring a current of the battery module; and controlling the charging and discharging of the battery module according to the current of the battery module.
In another embodiment, the electrical property of the battery module is the voltage or current of the battery module.
Drawings
FIG. 1: which is a system diagram of an embodiment of the present invention;
FIG. 2: which is a flow chart of an embodiment of the present invention; and
FIG. 3: which is a system diagram of another embodiment of the present invention.
[ brief description of the drawings ]
10 Battery management system
12 cell module
122 first battery pack
122a first battery
124 second battery pack
124a second battery
14 reference resistance module
142 first resistance
144 second resistance
16 control circuit
Ref1 first reference point
Ref2 second reference point
18 display control device
20 current measuring unit
22 charge-discharge switch
30 battery management system
32 cell module
322 first battery pack
322a first battery
322r first internal resistance
324 second battery pack
324a second battery
324r second internal resistance
34 reference resistance module
342 first resistance
344 second resistor
36 control circuit
38 display control device
40 current measuring unit
42 charge and discharge control unit
cell1 first energy storage cell
cell2 second energy storage unit
R1 first reference point
R2 second reference point
Detailed Description
In order to provide a further understanding and appreciation for the structural features and advantages achieved by the present invention, the following detailed description of the presently preferred embodiments is provided:
hereinafter, the present invention will be described in detail by illustrating various embodiments thereof with the aid of the drawings. The inventive concept may, however, be embodied in many different forms and should not be construed as being limited to the exemplary embodiments set forth herein.
The invention provides a battery management method for breaking the problem that each battery in the traditional battery module is provided with a control circuit for detecting the electrical property of the battery, so that a user can switch the detected battery through a Wheatstone bridge by a single control circuit.
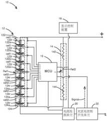
First, please refer to fig. 1, which is a system diagram according to an embodiment of the present invention. As shown, thebattery management system 10 of the present invention includes a battery module 12, areference resistor module 14, acontrol circuit 16 and adisplay control device 18. The battery module 12 includes afirst battery pack 122 and a second battery pack 124, thefirst battery pack 122 includes a plurality of first energy storage cells 1, the first energy storage cells 1 include afirst battery 122a and a firstinternal resistance 122r, the second battery pack 124 includes a plurality of second energy storage cells 2, and the second energy storage cells 2 include asecond battery 124a and a secondinternal resistance 124 r. Thereference resistor module 14 includes afirst resistor 142 and asecond resistor 144. Thecontrol circuit 16 has a first reference point (V0' pin) Ref1 and a second reference point (V0 pin) R2, the first reference point Ref1 is connected between thefirst battery pack 122 and the second battery pack 124, the second reference point Ref2 is connected to thereference resistor module 14, and further, the second reference point Ref2 is connected between thefirst resistor 142 and thesecond resistor 144.
Thedisplay control device 18 is electrically connected to thecontrol circuit 16, and displays that thecontrol circuit 16 detects the electrical properties of thefirst batteries 122a and thesecond batteries 124a and sets the charging and discharging of at least one of thefirst batteries 122a and thesecond batteries 124a according to the electrical properties of thefirst batteries 122a and thesecond batteries 124 a. In addition, thecontrol circuit 16 is connected in parallel to thefirst batteries 122a and thesecond batteries 124a, and thus forms a plurality of wheatstone bridges by matching thefirst resistor 142 and thesecond resistor 144 according to the first reference point Ref1 and the second reference point Ref2, and the internal resistances (the firstinternal resistance 122r and the secondinternal resistance 124r) of thefirst batteries 122a and thesecond batteries 124 a. The voltage drops generated by different currents on the internal cell resistances of the battery packs are mutually offset by measuring the battery packs through the Wheatstone bridges, so that the measurement result is not interfered, and the battery states of the battery packs are accurately measured.
Thebattery management system 10 further includes acurrent measuring unit 20 and a charge/discharge switch 22, thecurrent measuring unit 20 is connected in series with the battery module 12, that is, thecurrent measuring unit 20 is connected in series with thefirst batteries 122a and thesecond batteries 124a, and the firstinternal resistors 122r and the secondinternal resistors 124r to obtain the current of the battery module 12, wherein thecurrent measuring unit 20 may be a coulometer, and the charge/discharge degrees of thefirst batteries 122a and thesecond batteries 124a of the battery pack 12 are monitored by thecurrent measuring unit 20. The charge/discharge switch 22 is connected to thecontrol circuit 16 and thedisplay control device 18, so as to control the bypass of thefirst battery 122a and thesecond battery 124a via thecontrol circuit 16 according to the current of the battery module 12, the setting of thedisplay control device 18, and the electrical property of the first energy storage cell1 and the second energy storage cell2, for example, generate a charge/discharge Signal to thecontrol circuit 16, so as to bypass the battery with the energy storage amount exceeding 90% when the energy storage amount of one of thefirst battery 122a and thesecond battery 124a is fully loaded or nearly fully loaded (the energy storage amount exceeds 90%), thereby preventing the battery from being over-saturated.
Thecontrol circuit 16 of the present embodiment is exemplified by a single chip (MCU), and besides, thecontrol circuit 16 may be an application integrated circuit (APIC); the electrical property of thefirst batteries 122a and thesecond batteries 124a is the voltage or current of thefirst batteries 122a and thesecond batteries 124 a. In addition to thefirst batteries 122a and thesecond batteries 124a connected in series by 4 batteries providing 12 volts, thefirst batteries 122a and thesecond batteries 124a connected in series by 8 batteries in this embodiment can provide 24 volts. In addition, thefirst batteries 122a are respectively electrically connected to a firstinternal resistor 122r, and thefirst batteries 124a are respectively connected to the secondinternal resistor 124 r.
First, please refer to fig. 2, which is a flowchart illustrating an embodiment of the present invention. As shown in the figure, the method for battery management of the present invention comprises the steps of:
step S1, a control circuit detects the electrical property of a battery module through a plurality of Wheatstone bridges; and
step S3, adjusting the power balance of the first batteries and the second batteries according to a detection result of the electrical property of the battery module.
The flow of an embodiment of the present invention will be described below with reference to fig. 1 and fig. 2.
In step S1, referring to fig. 1, since the battery module 12 includes afirst battery pack 122 and a second battery pack 124, thefirst battery pack 122 includes a plurality of first energy storage cells 1, the first energy storage cells 1 respectively include afirst battery 122a and a firstinternal resistance 122r, the second battery pack 124 includes a plurality of second energy storage cells 2, and the second energy storage cells 1 respectively include asecond battery 124a and a secondinternal resistance 124 r. Thereference resistor module 14 includes afirst resistor 142 and asecond resistor 144, and thecontrol circuit 16 is connected in parallel to thefirst battery 122a and thesecond battery 124a, so that thefirst resistor 142 and thesecond resistor 144 are collocated according to the first reference point Ref1 and the second reference point Ref2, and the internal resistors (the firstinternal resistor 122r and the secondinternal resistor 124r) of thefirst battery 122a and thesecond battery 124a, thereby forming a plurality of wheatstone bridges. Therefore, thecontrol circuit 16 measures the electrical properties of thefirst battery 122a and thesecond battery 124a through the wheatstone bridges, that is, measures the voltages and currents measured by thefirst battery 122a, thesecond battery 124a and the internal resistances (the firstinternal resistance 122r and the secondinternal resistance 124r) thereof, and thefirst resistance 142 and thesecond resistance 144.
In step S3, referring to fig. 1, the control circuit transmits the electrical property detection result in step S1 to the display control device, sets thecontrol circuit 16 and the charge/discharge switch 22, and displays the electrical property detection result in step S1, for example: the electrical property detection result of the charge and dischargeswitch 22 in step S1 is set to indicate that the power storage capacity of one of thefirst battery 122a and thesecond battery 124a is lower than 10%, and the battery is immediately charged, or that the power storage capacity of one of thefirst battery 122a and thesecond battery 124a exceeds 90%, and the power storage capacity of the other of thefirst battery 122a and thesecond battery 124a is still lower than 70%, so as to immediately bypass the battery with 90% of the power storage capacity. Through the control of the charging and discharging, the overload of the stored energy of one of thefirst battery 122a or thesecond battery 124a is avoided.
Please refer to fig. 3, which is a system diagram illustrating another embodiment of the present invention. As shown, thebattery management system 30 of the present invention includes a plurality ofbattery modules 32, a plurality ofreference resistor modules 34, a plurality ofcontrol circuits 36, a display control device 38, acurrent detection unit 40, and acurrent measurement unit 42. The connection relationship among thebattery modules 32, thereference resistor modules 34, and thecontrol circuits 36 is already described in the previous embodiment, and therefore, the description thereof is omitted here.
The display control device 38 further sets the charging between thebattery modules 32 and bypasses the battery in the state of charge saturation, in addition to the individualsetting control circuit 36. In thebattery modules 32, eachbattery module 32 has afirst battery pack 322 and asecond battery pack 324, thefirst battery pack 322 has a plurality of first energy storage cells 1, the first energy storage cells 1 has afirst battery 322a and a firstinternal resistor 322r, thesecond battery pack 324 has a plurality of second energy storage cells 2, and the second energy storage cells 2 have asecond battery 324a and a secondinternal resistor 324 r. Thecontrol circuits 36 can respectively control thebattery modules 32, thecontrol circuits 36 can also be controlled by asingle control circuit 36, and thecontrol circuits 36 respectively monitor the electrical properties of each first energy storage cell1 and each second energy storage cell 2.
In the above embodiments, a balance system is not adopted, so that the energy consumption of the whole system is greatly reduced, and the cost for building the system is also greatly reduced, and the system can be applied to high-power battery applications, such as energy storage devices and vehicle batteries. Furthermore, in the above embodiment, the control circuit can be made by the low voltage semiconductor circuit, and can be applied to high voltage application by series connection, so as to reduce the number of high voltage semiconductor circuits, thereby reducing the cost, and providing a battery management system with higher stability, higher detection sensitivity and higher efficiency.
In summary, the present invention provides a battery management system and method thereof, which measure the states of each battery through a wheatstone bridge manner, so that voltage drops generated by different currents on the internal resistance of the battery can cancel each other out, and the measurement result is not easily interfered, thereby accurately measuring the states of the battery. The control circuit of the invention can adopt a lower voltage module, and when the high voltage is applied, the low voltage module can be used only by connecting the low voltage module in series, thereby reducing the use of high voltage semiconductors, reducing the application cost, improving the efficiency and stability and improving the monitoring sensitivity.
The above description is only for the purpose of illustrating the preferred embodiments of the present invention and is not intended to limit the scope of the present invention, which is defined by the appended claims.

Claims (9)

Translated fromChinese
1.一种电池管理系统,其特征在于,其步骤包含:1. A battery management system, wherein the steps comprise:至少一电池模块,其包含一第一电池组与一第二电池组,该第一电池组包含复数个第一电池,该第二电池组包含复数个第二电池;at least one battery module, which includes a first battery pack and a second battery pack, the first battery pack includes a plurality of first batteries, and the second battery pack includes a plurality of second batteries;至少一参考电阻模块,其包含一第一电阻与一第二电阻,该第一电阻与该第二电阻分别连接该第一电池组与该第二电池组的一端;at least one reference resistance module, which includes a first resistance and a second resistance, the first resistance and the second resistance are respectively connected to one end of the first battery pack and the second battery pack;至少一控制电路,其一第一参考点连接于该第一电池组与该第二电池组之间并连接于该些个第一电池之间与该些个第二电池之间,该至少一控制电路的一第二参考点连接于该第一电阻与该第二电阻之间;以及At least one control circuit, a first reference point of which is connected between the first battery pack and the second battery pack and between the first batteries and the second batteries, the at least one a second reference point of the control circuit is connected between the first resistor and the second resistor; and一显示控制装置,其电性连接该至少一控制电路,显示该至少一控制电路侦测该些个第一电池与该些个第二电池的电性并依据该些个第一电池与该些个第二电池的电性设定该些个第一电池与该些个第二电池的至少一者的充电与放电;a display control device, which is electrically connected to the at least one control circuit, and the display control circuit detects the electrical properties of the first batteries and the second batteries and determines the electrical properties of the first batteries and the second batteries according to the at least one control circuit. The electrical properties of the second batteries set the charge and discharge of at least one of the first batteries and the second batteries;其中,该至少一控制电路并联该些个第一电池与该些个第二电池,并该至少一控制电路依据该第一参考点与该第二参考点,以及该些个第一电池的内阻与该些个第二电池的内阻搭配该第一电阻与该第二电阻形成复数个惠斯通电桥,该至少一控制电路依据该些个惠斯通电桥分别侦测该些个第一电池与该些个第二电池的电性。Wherein, the at least one control circuit is connected in parallel with the first batteries and the second batteries, and the at least one control circuit is based on the first reference point and the second reference point, and the internal The resistance and the internal resistance of the second batteries are combined with the first resistance and the second resistance to form a plurality of Wheatstone bridges, and the at least one control circuit respectively detects the first ones according to the Wheatstone bridges The electrical properties of the battery and the second batteries.2.如权利要求1所述的电池管理系统,其特征在于,其中该些个第一电池与该些个第二电池为串联连接,该至少一控制电路并联连接该些个第一电池与该些个第二电池。2 . The battery management system of claim 1 , wherein the first batteries and the second batteries are connected in series, and the at least one control circuit connects the first batteries and the second batteries in parallel. 3 . some second batteries.3.如权利要求1所述的电池管理系统,其特征在于,更包含:3. battery management system as claimed in claim 1, is characterized in that, further comprises:一电流量测单元,其串联连接该至少一电池模块,量测该至少一电池模块的电流。A current measuring unit, connected in series with the at least one battery module, measures the current of the at least one battery module.4.如权利要求1所述的电池管理系统,其特征在于,更包含:4. battery management system as claimed in claim 1, is characterized in that, further comprises:一电流量测单元,其串联连接该至少一电池模块,量测该至少一电池模块的电流;以及a current measuring unit, connected in series with the at least one battery module, to measure the current of the at least one battery module; and一充放电开关,其电性连接该至少一控制电路与该显示控制装置,以依据该至少一电池模块的电流与该些个第一电池与该些个第二电池的电性,而经由该至少一控制电路控制该些个第一电池与该些个第二电池的充电与放电。a charge-discharge switch electrically connected with the at least one control circuit and the display control device, and according to the current of the at least one battery module and the electrical properties of the first batteries and the second batteries, through the At least one control circuit controls charging and discharging of the first batteries and the second batteries.5.如权利要求1所述的电池管理系统,其特征在于,其中该至少一控制电路为一单芯片(MCU)或一应用集成电路(APIC)。5. The battery management system of claim 1, wherein the at least one control circuit is a single chip (MCU) or an application integrated circuit (APIC).6.如权利要求1所述的电池管理系统,其特征在于,其中该些个第一电池与该些个第二电池的电性为该些个第一电池与该些个第二电池的电压或电流。6. The battery management system of claim 1, wherein the electrical properties of the first batteries and the second batteries are voltages of the first batteries and the second batteries or current.7.一种电池管理方法,其特征在于,其步骤包含:7. A battery management method, wherein the steps comprise:一控制电路经复数个惠斯通电桥侦测一电池模块与一参考电阻模块,该电池模块包含一第一电池组与一第二电池组,该第一电池组包含复数个第一电池,该第二电池组包含复数个第二电池,该参考电阻模块包含一第一电阻与一第二电阻,该些个第一电池与该些个第二电池分别电性连接该第一电阻与该第二电阻,该控制电路的一第一参考点连接于该第一电池组与该第二电池组之间,该控制电路的一第二参考点连接于该第一电阻与该第二电阻之间,且该控制电路并联该些个第一电池与该些个第二电池,并该控制电路依据该第一参考点与该第二参考点,以及该些个第一电池的内阻与该些个第二电池的内阻搭配该第一电阻与该第二电阻形成该些个惠斯通电桥;以及A control circuit detects a battery module and a reference resistance module through a plurality of Wheatstone bridges, the battery module includes a first battery pack and a second battery pack, the first battery pack includes a plurality of first batteries, the The second battery pack includes a plurality of second batteries, the reference resistance module includes a first resistor and a second resistor, the first batteries and the second batteries are respectively electrically connected to the first resistor and the first resistor Two resistors, a first reference point of the control circuit is connected between the first battery pack and the second battery pack, and a second reference point of the control circuit is connected between the first resistor and the second resistor , and the control circuit is connected in parallel with the first batteries and the second batteries, and the control circuit is based on the first reference point and the second reference point, and the internal resistances of the first batteries and the The internal resistances of the second batteries cooperate with the first resistance and the second resistance to form the Wheatstone bridges; and依据该电池模块的一侦测结果控制该些个第一电池与该些个第二电池的至少一者旁路;controlling at least one of the first batteries and the second batteries to bypass according to a detection result of the battery module;其中,该控制电路依据该些个惠斯通电桥控制该些个第一电池与该些个第二电池的充电与放电。Wherein, the control circuit controls the charging and discharging of the first batteries and the second batteries according to the Wheatstone bridges.8.如权利要求7所述的电池管理方法,其特征在于,其步骤更包含:8. battery management method as claimed in claim 7, is characterized in that, its step further comprises:量测该电池模块的电流;以及measuring the current of the battery module; and依据该电池模块的电流控制该电池模块的充电与放电。The charging and discharging of the battery module is controlled according to the current of the battery module.9.如权利要求7所述的电池管理方法,其特征在于,其中该电池模块的电性为该电池模块的电压或电流。9 . The battery management method of claim 7 , wherein the electrical property of the battery module is the voltage or current of the battery module. 10 .
CN201811466515.5A2018-12-032018-12-03Battery management system and method thereofActiveCN111262285B (en)

Priority Applications (1)

Application NumberPriority DateFiling DateTitle
CN201811466515.5ACN111262285B (en)2018-12-032018-12-03Battery management system and method thereof

Applications Claiming Priority (1)

Application NumberPriority DateFiling DateTitle
CN201811466515.5ACN111262285B (en)2018-12-032018-12-03Battery management system and method thereof

Publications (2)

Publication NumberPublication Date
CN111262285A CN111262285A (en)2020-06-09
CN111262285Btrue CN111262285B (en)2022-02-18

Family

ID=70953793

Family Applications (1)

Application NumberTitlePriority DateFiling Date
CN201811466515.5AActiveCN111262285B (en)2018-12-032018-12-03Battery management system and method thereof

Country Status (1)

CountryLink
CN (1)CN111262285B (en)

Family Cites Families (8)

* Cited by examiner, † Cited by third party
Publication numberPriority datePublication dateAssigneeTitle
US20050225282A1 (en)*2004-04-132005-10-13Scott DeweyGiant magnetoresistive cell monitoring
CN100372213C (en)*2006-03-152008-02-27李慧琪Evenly charging method and charger for serial batteries
CN102185365B (en)*2011-05-272013-03-06北京欧满德科技发展有限公司Charging circuit for equalizing activation of multi-section series lithium ion battery pack and battery pack
KR20130136784A (en)*2012-06-052013-12-13현대자동차주식회사Pouch type battery system having over charging fail safety circuit and operation method thereof
US9923399B2 (en)*2013-08-062018-03-20Analog Devices, Inc.Battery stack with distributed control of cells driving events
CN105429226B (en)*2015-12-162018-10-23重庆西南集成电路设计有限责任公司Large capacity charge-discharge battery manages system
CN106025405B (en)*2016-07-222019-01-25北京航空航天大学 A rapid monitoring and alarm device and method for power battery failure
CN107942257A (en)*2017-11-162018-04-20国家电网公司A kind of storage battery on-line monitoring system and method

Also Published As

Publication numberPublication date
CN111262285A (en)2020-06-09

Similar Documents

PublicationPublication DateTitle
US10044211B2 (en)Battery pack and method of controlling the same
KR100616163B1 (en)Battery Cell Monitoring And Balancing Circuit
JP4798548B2 (en) Battery pack
CN201466159U (en) Battery chargers, battery systems, and power tool systems
KR101016899B1 (en) Battery pack and its charging method
US8242745B2 (en)Battery pack with balancing management
CN102110862B (en)Battery pack and line open detecting method thereof
KR102811048B1 (en)Electronic device for determining State of Charge of battery device, and operating method of the electronic device
US7514905B2 (en)Battery management system
US11750004B2 (en)Battery management system and battery management method
US20130069594A1 (en)Battery pack and method for charging battery pack
JP2008220167A (en) Equalization system and method for energy storage devices connected in series
US20230184815A1 (en)Battery management system, battery pack, energy storage system and battery management method
CN100461585C (en) Method and circuit for realizing multi-series secondary battery group protection by unit management
CN102593909A (en)Reliability detecting system for battery balancing circuit
CN103427121A (en) battery module
JP2000184609A (en)Capacity leveling circuit of group battery
KR102622789B1 (en)Modular battery management system
US9281698B2 (en)Battery pack
JP4353671B2 (en) Method and circuit device for monitoring the operational reliability of a rechargeable lithium battery
CN107528353B (en)Series battery voltage equalization method and equalization circuit
JPH07105986A (en)Battery pack
TWI670913B (en) Battery management system and method thereof
CN111262285B (en)Battery management system and method thereof
EP4040175B1 (en)Battery system and battery pack

Legal Events

DateCodeTitleDescription
PB01Publication
PB01Publication
SE01Entry into force of request for substantive examination
SE01Entry into force of request for substantive examination
GR01Patent grant
GR01Patent grant

[8]ページ先頭

©2009-2025 Movatter.jp