Movatterモバイル変換


[0]ホーム

URL:


CN110906481B - Heat pump system using evaporative cooling - Google Patents

Heat pump system using evaporative cooling
Download PDF

Info

Publication number
CN110906481B
CN110906481BCN201911235810.4ACN201911235810ACN110906481BCN 110906481 BCN110906481 BCN 110906481BCN 201911235810 ACN201911235810 ACN 201911235810ACN 110906481 BCN110906481 BCN 110906481B
Authority
CN
China
Prior art keywords
heat exchanger
valve
evaporator
glycol solution
ethylene glycol
Prior art date
Legal status (The legal status is an assumption and is not a legal conclusion. Google has not performed a legal analysis and makes no representation as to the accuracy of the status listed.)
Expired - Fee Related
Application number
CN201911235810.4A
Other languages
Chinese (zh)
Other versions
CN110906481A (en
Inventor
张绍志
吴昊
徐以洋
陈光明
Current Assignee (The listed assignees may be inaccurate. Google has not performed a legal analysis and makes no representation or warranty as to the accuracy of the list.)
Zhejiang University ZJU
PowerChina Huadong Engineering Corp Ltd
Original Assignee
Zhejiang University ZJU
PowerChina Huadong Engineering Corp Ltd
Priority date (The priority date is an assumption and is not a legal conclusion. Google has not performed a legal analysis and makes no representation as to the accuracy of the date listed.)
Filing date
Publication date
Application filed by Zhejiang University ZJU, PowerChina Huadong Engineering Corp LtdfiledCriticalZhejiang University ZJU
Priority to CN201911235810.4ApriorityCriticalpatent/CN110906481B/en
Publication of CN110906481ApublicationCriticalpatent/CN110906481A/en
Application grantedgrantedCritical
Publication of CN110906481BpublicationCriticalpatent/CN110906481B/en
Expired - Fee Relatedlegal-statusCriticalCurrent
Anticipated expirationlegal-statusCritical

Links

Images

Classifications

Landscapes

Abstract

Translated fromChinese

本发明公开了一种使用蒸发式冷却的热泵系统。包括压缩机、室内换热器、室外换热器、第一节流阀、第二节流阀、电磁阀、三通调节阀、水泵、喷淋器、浓缩用蒸发器、结晶分离器和四通换向阀,热泵系统室外换热器使用蒸发冷却技术,换热器外表面喷淋乙二醇溶液,夏季系统运行时浓缩用蒸发器不工作,冬季运行时,制冷剂在室外换热器中与喷淋的乙二醇溶液及室外空气换热,浓缩用蒸发器负责将乙二醇溶液冷却至冻结温度以下,与结晶分离器一起实现乙二醇溶液浓度的提升,从而保证参与室外换热器换热的乙二醇溶液不结冰。本发明提高了冬季室外蒸发器的换热效率,且在冬季运行时不会出现结霜现象。

Figure 201911235810

The invention discloses a heat pump system using evaporative cooling. Including compressor, indoor heat exchanger, outdoor heat exchanger, first throttle valve, second throttle valve, solenoid valve, three-way regulating valve, water pump, sprinkler, evaporator for concentration, crystallization separator and four Through the reversing valve, the outdoor heat exchanger of the heat pump system uses evaporative cooling technology, and the outer surface of the heat exchanger is sprayed with ethylene glycol solution. When the system is running in summer, the evaporator for concentration does not work. When it is running in winter, the refrigerant is in the outdoor heat exchanger. It exchanges heat with the sprayed ethylene glycol solution and outdoor air. The evaporator for concentration is responsible for cooling the ethylene glycol solution below the freezing temperature, and together with the crystallization separator, the concentration of the ethylene glycol solution is increased, so as to ensure participation in the outdoor exchange. The ethylene glycol solution in the heat exchanger does not freeze. The invention improves the heat exchange efficiency of the outdoor evaporator in winter, and no frosting phenomenon occurs during operation in winter.

Figure 201911235810

Description

Heat pump system using evaporative cooling
Technical Field
The invention belongs to the technical field of heat pump air conditioners, and particularly relates to a heat pump system using evaporative cooling.
Background
With the development of science and technology, the problems of environmental protection and resource shortage are increasingly prominent worldwide, the utilization efficiency of energy is improved, and the consumption of fossil energy is reduced, which is a current hotspot problem. The heat pump is energy equipment which obtains low-grade heat from environmental media and waste heat resources, improves the grade of the heat through proper thermodynamic cycle and is used by an end user, has high energy utilization efficiency and is worthy of popularization.
Chinese patent publication No. CN107110516A discloses a heat pump system using an evaporative cooler, which combines a condenser and a water-cooled cooling tower, and when operating in summer, the evaporative cooler can provide better cooling conditions than a conventional air-cooled condenser, and the condensing temperature of the refrigerant is reduced, so that the energy consumption of the system is reduced; compared with the case of using a cooling tower and a water-cooled condenser, the system has simpler flow and more compact structure. The heat pump system can face problems when operating in a heating mode in winter, if the ambient temperature is close to zero, the outdoor heat exchanger is difficult to spray water, the outer surface of the outdoor heat exchanger is frozen, the thermal resistance is increased, and if no deicing measures are taken, the heat transfer condition is continuously deteriorated until the system cannot operate. One solution to this problem is to use two sets of outdoor heat exchangers, evaporative cooling heat exchangers in summer and ordinary air-cooled heat exchangers in winter. By adopting the scheme, the system also needs to take measures to solve the frosting problem when running in winter.
Disclosure of Invention
In order to solve the problems in the background technology, the invention provides a heat pump system using evaporative cooling, an outdoor heat exchanger uses the evaporative cooling technology, glycol solution is sprayed on the outer surface of the outdoor heat exchanger, and a heat exchanger for concentration is added in the heat pump system.
The technical scheme adopted by the invention is as follows:
the invention comprises a refrigerant pipeline system and an ethylene glycol solution pipeline system, wherein the refrigerant pipeline system comprises a compressor, an indoor heat exchanger, an outdoor heat exchanger, a first throttling valve, a second throttling valve, an electromagnetic valve, a four-way reversing valve and an evaporator for concentration, and the ethylene glycol solution pipeline system comprises an outdoor heat exchanger, a three-way regulating valve, a water pump, an evaporator for concentration, a crystallization separator and a sprayer.
The four-way reversing valve comprises a first valve port, a second valve port, a third valve port and a fourth valve port, and the three-way regulating valve comprises a water inlet, a first water outlet and a second water outlet; the sprayer and the outdoor heat exchanger are both positioned inside the water tank, glycol solution is stored at the bottom of the water tank, the outdoor heat exchanger is positioned above the glycol solution, and the sprayer is positioned above the outdoor heat exchanger.
In the refrigerant pipeline system, a refrigerant outlet of the compressor and one port of the indoor heat exchanger are respectively connected with a first valve port and a second valve port of the four-way reversing valve; the other port of the indoor heat exchanger is divided into two branches, the first branch is connected with one port of the outdoor heat exchanger through a first throttling valve, and the second branch is connected with a refrigerant inlet of the evaporator for concentration through an electromagnetic valve and a second throttling valve in sequence; the other port of the outdoor heat exchanger is connected with the fourth valve port of the four-way reversing valve, the refrigerant outlet of the evaporator for concentration is connected with the low-pressure inlet of the compressor, and the medium-pressure inlet of the compressor is connected with the third valve port of the four-way reversing valve.
In the ethylene glycol solution pipeline system, a water pump outlet is connected with a water inlet of a three-way regulating valve, a first water outlet of the three-way regulating valve is connected with a sprayer for spraying ethylene glycol solution, a second water outlet of the three-way regulating valve is connected with an ethylene glycol solution inlet of an evaporator for concentration, an ethylene glycol solution outlet of the evaporator for concentration is connected with an ethylene glycol solution inlet at the bottom of a water tank through a crystallization separator, and an ethylene glycol solution outlet connected with a water pump inlet is arranged at the bottom of the water tank.
When the heat pump system is used for refrigerating, the indoor heat exchanger is used as an evaporator, the outdoor heat exchanger is used as a condenser, and the evaporator for concentration does not participate in circulation; when the heat pump system heats, the indoor heat exchanger is used as a condenser, the outdoor heat exchanger is used as a first evaporator, and the evaporator for concentration is used as a second evaporator.
When the heat pump system is used for refrigeration, the first valve port is connected with the fourth valve port by adjusting the four-way reversing valve, the second valve port is connected with the third valve port, and the electromagnetic valve and the second water outlet of the three-way regulating valve are closed to isolate the evaporator for concentration. In the refrigerant pipeline system, refrigerant is discharged from a refrigerant outlet of the compressor and flows to the outdoor heat exchanger through the first valve port and the fourth valve port of the four-way reversing valve, the refrigerant is throttled by the first throttle valve and flows to the indoor heat exchanger after exchanging heat in the outdoor heat exchanger serving as the condenser, and the refrigerant flows back to a medium-pressure inlet of the compressor through the second valve port and the third valve port of the four-way reversing valve after exchanging heat in the indoor heat exchanger serving as the evaporator. In the glycol solution pipeline system, glycol solution at the bottom of the water tank flows to the sprayer through the water inlet and the first water outlet of the three-way regulating valve in sequence under the pushing of the water pump, is sprayed to the surface of the outdoor heat exchanger serving as a condenser through the sprayer, exchanges heat with refrigerant flowing inside the indoor heat exchanger, and is recovered at the bottom of the water tank and returns to the water pump.
When the heat pump system is used for heating, the first valve port is connected with the second valve port by adjusting the four-way reversing valve, the third valve port is connected with the fourth valve port, and all ports of the electromagnetic valve and the three-way regulating valve are opened; the refrigerant is discharged from a refrigerant outlet of the compressor and flows to the indoor heat exchanger through a first valve port and a second valve port of the four-way reversing valve in sequence; refrigerant is divided into two parts by the indoor heat exchanger; after a part of refrigerant enters the outdoor heat exchanger after being throttled by the first throttle valve, the refrigerant returns to the medium-pressure inlet of the compressor through the fourth valve port and the third valve port of the four-way reversing valve in sequence to complete a cycle; the other part of the refrigerant enters the evaporator for concentration after being throttled by the second throttle valve and then enters the low-pressure inlet of the compressor, and a cycle is completed. The glycol solution at the bottom of the water tank flows into the water inlet of the three-way regulating valve under the driving of the water pump, and the glycol solution is divided into two parts by the three-way regulating valve; a part of glycol solution flows to the sprayer, in an outdoor heat exchanger serving as a first evaporator, refrigerant exchanges heat with the glycol solution sprayed by the sprayer and outdoor air, the glycol solution absorbs moisture in the air to be diluted in the process of contacting with wet air, and then the glycol solution is collected by a water tank; the other part of the glycol solution flows to the evaporator for concentration, in the evaporator for concentration as a second evaporator, a refrigerant exchanges heat with the glycol solution, the glycol solution is cooled to the freezing temperature, water is separated out in the rear part and crystallized and separated out, the concentration of the glycol solution is increased, ice crystals are separated by the crystallization separator (part of water is separated out by the crystallization separator after being crystallized and separated out), the concentrated high-concentration glycol solution flows into the bottom of the water tank and then is mixed with the glycol solution diluted by the sprayer after being sprayed so as to maintain the concentration of the glycol solution at the bottom of the water tank and avoid the outer surface of the outdoor heat exchanger from being frozen.
The evaporator for concentration is one of a tubular heat exchanger, a jacketed heat exchanger or a rotary heat exchanger.
The indoor heat exchanger is one of a shell-and-tube heat exchanger, a plate heat exchanger, a double-tube heat exchanger or a coiled tube heat exchanger.
The crystallization separator adopts one of an automatic filter or a filtering separator.
The invention has the beneficial effects that:
1. according to the invention, in the heating mode, the refrigerant is shunted from the refrigerant pipeline, a small part of refrigerant is separated to exchange heat with a part of glycol solution in the evaporator for concentration, the heat of the glycol solution is absorbed, the glycol solution is frozen and the solution concentration is improved, the glycol solution participating in heat exchange of the outdoor heat exchanger is prevented from freezing, and the heat exchange efficiency of the outdoor evaporator in winter is improved.
2. Compared with the prior art, the heat pump system using evaporative cooling provided by the invention has no frosting phenomenon when in operation in winter, is particularly suitable for southeast areas of China, and is particularly suitable for areas with outdoor temperature close to zero and high humidity in winter, and the traditional air-cooled heat pump needs frequent defrosting, thereby bringing negative effects to continuous heating operation and heating efficiency.
Drawings
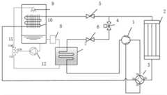
FIG. 1 is a schematic diagram of a heat pump system using evaporative cooling according to the present invention
FIG. 2 is a schematic diagram of the operation of the heat pump system using evaporative cooling in the cooling mode according to the present invention
FIG. 3 is a schematic diagram of the operation of the heat pump system using evaporative cooling in the heating mode according to the present invention
In the figure: 1 compressor, 2 indoor heat exchanger, 3 four-way reversing valve, 3a first valve port, 3b second valve port, 3c third valve port, 3d fourth valve port, 4 electromagnetic valve, 5 first throttle valve, 6 second throttle valve, 7 evaporator for concentration, 8 crystal separator, 9 sprayer, 10 outdoor heat exchanger, 11 three-way regulating valve, 11b water inlet, 11a first water outlet, 11c second water outlet, 12 water pump
Detailed Description
The invention is further illustrated with reference to the following figures and examples.
The present invention is not limited to the above specific embodiments, and the present invention is not limited thereto, and any technical solutions obtained by equivalent substitution or equivalent transformation fall within the protection scope of the present invention.
In the description, it is understood that the terms "first" and "second" when referring to elements are used for distinguishing between them and not to limit the order or importance of the elements. Similarly, "a", "b", "c", "d", etc. in the specification merely represent different inlets or outlets of the components, and do not represent the order thereof.
Referring to fig. 1, the invention comprises acompressor 1, anindoor heat exchanger 2, a four-way reversing valve 3, anelectromagnetic valve 4, afirst throttle valve 5, asecond throttle valve 6, anevaporator 7 for concentration, acrystal separator 8, asprayer 9, anoutdoor heat exchanger 10, a three-way regulating valve 11 and awater pump 12 which are connected through pipelines. The pipelines comprise a refrigerant pipeline and a glycol solution pipeline.
In a refrigerant pipeline, a refrigerant outlet of acompressor 1 is connected with a first valve port 3a of a four-way reversing valve 3 through a pipeline, asecond valve port 3b of the four-way reversing valve is connected with a refrigerant inlet of anindoor heat exchanger 2 through a pipeline, a refrigerant outlet of theindoor heat exchanger 2 is connected with anelectromagnetic valve 4 and afirst throttle valve 5 after being shunted, and theelectromagnetic valve 4 is connected with asecond throttle valve 6. The outlet of thefirst throttle valve 5 is connected with the refrigerant inlet of theoutdoor heat exchanger 10 through a pipeline, the outlet of thesecond throttle valve 6 is connected with the refrigerant inlet of theevaporator 7 for concentration through a pipeline, the refrigerant outlet of theoutdoor heat exchanger 10 is connected with thefourth valve port 3d of the four-way reversing valve 3, and thethird valve port 3c of the four-way reversing valve 3 is connected with the medium-pressure inlet of thecompressor 1 through a pipeline. The refrigerant outlet of theevaporator 7 for concentration is connected to the low-pressure inlet of thecompressor 1.
In the glycol solution pipeline, an outlet of awater pump 12 is connected with awater inlet 11b of a three-way regulating valve 11, afirst water outlet 11a of the three-way regulating valve 11 is connected with asprayer 9 to spray glycol solution, asecond water outlet 11c of the three-way regulating valve 11 is connected with an inlet of a glycol solution part of anevaporator 7 for concentration through a pipeline, an outlet of the glycol solution part of theevaporator 7 for concentration is connected with a water tank through a pipelineapproach crystallization separator 8, and an outlet at the bottom of the water tank is connected with thewater pump 12.
In specific implementation, the system further comprises a temperature and humidity sensor connected with the controller, and the outdoor air parameters read by the temperature and humidity sensor control the opening and closing of theelectromagnetic valve 4 and the flow of the three-way regulating valve 11. The temperature and humidity sensor reads the ambient temperature and then transmits the parameters to the controller, and the heat pump system is controlled to select a refrigeration mode or a heating mode according to the ambient temperature; when the outdoor temperature reaches the preset low temperature, the temperature and humidity sensor transmits a signal to the controller, the controller controls theelectromagnetic valve 4 to be opened, and thesecond water outlet 11c of the three-way regulating valve 11 is opened to start theevaporator 7 for concentration. The controller adjusts the outlets on two sides of the three-way adjusting valve 11 according to the environmental humidity, so as to control the flow of the glycol solution to maintain the concentration of the glycol solution at the bottom of the water tank.
The specific working principle and process of the invention are as follows:
as shown in fig. 2, during the unit cooling, the four-way selector valve 3 is adjusted to connect the first port 3a and thefourth port 3d and to connect thesecond port 3b and thethird port 3c, and thesolenoid valve 4 and thesecond outlet 11c of the three-way selector valve 11 are closed to block theevaporator 7 for concentration. Theindoor heat exchanger 2 is used as an evaporator, and theoutdoor heat exchanger 10 is used as a condenser.
In a refrigeration mode, refrigerant is discharged from an outlet of thecompressor 1, flows to theoutdoor heat exchanger 10 through the first valve port 3a and thefourth valve port 3d of the four-way reversing valve 3, flows to theindoor heat exchanger 2 through thefirst throttle valve 5 after heat exchange of theoutdoor heat exchanger 10, and flows back to a medium-pressure inlet of thecompressor 1 after heat exchange of theindoor heat exchanger 2 through thesecond valve port 3b and thethird valve port 3c of the four-way reversing valve 3, so that a refrigeration cycle is completed. In the glycol solution pipeline, the glycol solution is pushed by awater pump 12, flows to thesprayer 9 through awater inlet 11b and afirst water outlet 11a of the three-way regulating valve 11, is sprayed onto theoutdoor evaporator 10 for heat exchange, is recovered in the water tank and returns to thewater pump 12.
As shown in fig. 3, when heating in winter, the four-way reversing valve 3 is adjusted to connect the first valve port 3a with thesecond valve port 3b and connect thethird valve port 3c with thefourth valve port 3d, and thesolenoid valve 4 and all the ports of the three-way regulating valve 11 are opened; and flow regulation is carried out according to outdoor temperature and humidity, at the moment, theindoor heat exchanger 2 is used as a condenser, and theoutdoor heat exchanger 10 is used as an evaporator.
The refrigerant and the glycol solution are divided into two branches, and heat exchange is carried out in the outdoor heat exchanger and the evaporator for concentration respectively. In the outdoor heat exchanger, the refrigerant exchanges heat with the sprayed glycol solution and outdoor air, and the glycol solution is likely to absorb moisture in the air and be diluted in the process of contacting with the wet air. In the evaporator for concentration, the refrigerant exchanges heat with the glycol solution, the glycol solution is cooled to the freezing temperature, partial water in the glycol solution is crystallized and separated out, and the concentration is increased. The glycol solutions of the two branches are mixed, the sprayed glycol solution is maintained in a certain concentration range, and the outer surface of the outdoor heat exchanger is prevented from being frozen.
In the heating mode, the refrigerant is discharged from a refrigerant outlet of thecompressor 1, flows to theindoor heat exchanger 2 through thechannels 3a and 3b of the four-way reversing valve 3, then flows to thefirst throttle valve 5 and thesecond throttle valve 6 after being divided into two parts, enters theoutdoor heat exchanger 10 and theevaporator 7 for concentration after being throttled, and returns to a medium-pressure inlet of thecompressor 1 through thechannels 3d and 3c of the four-way reversing valve 3 after being discharged, so that a cycle is completed. Part of the refrigerant entering theevaporator 7 for concentration enters the low-pressure inlet of thecompressor 1 after exchanging heat in theevaporator 7 for concentration, and one cycle is completed.
In the glycol solution pipeline, the glycol solution is pushed by awater pump 12 and is divided into two parts by a three-way regulating valve 11: a part of the ethylene glycol flows to asprayer 9 for spraying and exchanging heat with anoutdoor heat exchanger 10, and the ethylene glycol solution is diluted in the process and then collected by a water tank; the other part flows to theevaporator 7 for concentration, after exchanging heat with the refrigerant, the water is crystallized and separated out, the solution concentration is increased, the ice crystal is separated by the crystallization separator 13, and returns to the water tank, and the mixture flows to thewater pump 12.
The evaporator for concentration is added to the heat pump system using evaporative cooling, so that the evaporative cooling system can be normally used in winter, the operation stability and the heat efficiency of the evaporative cooling heat pump are improved, the frosting problem does not exist, and a new choice is provided for solving the existing problems.

Claims (5)

Translated fromChinese
1.一种使用蒸发式冷却的热泵系统,其特征在于,包括制冷剂管路系统和乙二醇溶液管路系统,制冷剂管路系统包括压缩机(1)、室内换热器(2)、室外换热器(10)、第一节流阀(5)、第二节流阀(6)、电磁阀(4)、四通换向阀(3)和浓缩用蒸发器(7),乙二醇溶液管路系统包括室外换热器(10)、三通调节阀(11)、水泵(12)、浓缩用蒸发器(7)、结晶分离器(8)和喷淋器(9);1. A heat pump system using evaporative cooling, characterized in that it comprises a refrigerant pipeline system and a glycol solution pipeline system, and the refrigerant pipeline system comprises a compressor (1), an indoor heat exchanger (2) , an outdoor heat exchanger (10), a first throttle valve (5), a second throttle valve (6), a solenoid valve (4), a four-way reversing valve (3) and an evaporator (7) for concentration, The ethylene glycol solution pipeline system includes an outdoor heat exchanger (10), a three-way regulating valve (11), a water pump (12), an evaporator (7) for concentration, a crystallization separator (8) and a sprayer (9) ;四通换向阀(3)包括第一阀口(3a)、第二阀口(3b)、第三阀口(3c)和第四阀口(3d),三通调节阀(11)包括进水口(11b)、第一出水口(11a)和第二出水口(11c);喷淋器(9)和室外换热器(10)均位于水箱内部,水箱底部储存有乙二醇溶液,室外换热器(10)位于乙二醇溶液上方,喷淋器(9)位于室外换热器(10)上方;The four-way reversing valve (3) includes a first valve port (3a), a second valve port (3b), a third valve port (3c) and a fourth valve port (3d), and the three-way regulating valve (11) includes an inlet The water outlet (11b), the first water outlet (11a) and the second water outlet (11c); the sprinkler (9) and the outdoor heat exchanger (10) are all located inside the water tank, and the bottom of the water tank is stored with ethylene glycol solution, and the outdoor The heat exchanger (10) is located above the ethylene glycol solution, and the sprayer (9) is located above the outdoor heat exchanger (10);制冷剂管路系统中,压缩机(1)的制冷剂出口和室内换热器(2)的其中一个端口分别与四通换向阀(3)的第一阀口(3a)和第二阀口(3b)相连;室内换热器(2)的另一端口分流后形成两个分支,第一分支经第一节流阀(5)与室外换热器(10)的其中一个端口相连,第二分支依次经电磁阀(4)和第二节流阀(6)与浓缩用蒸发器(7)的制冷剂入口相连;室外换热器(10)的另一端口与四通换向阀(3)的第四阀口(3d)相连,浓缩用蒸发器(7)的制冷剂出口与压缩机(1)的低压入口连接,压缩机(1)的中压入口与四通换向阀(3)的第三阀口(3c)连接;In the refrigerant pipeline system, the refrigerant outlet of the compressor (1) and one of the ports of the indoor heat exchanger (2) are respectively connected with the first valve port (3a) and the second valve of the four-way reversing valve (3) The port (3b) is connected; the other port of the indoor heat exchanger (2) is divided to form two branches, and the first branch is connected to one of the ports of the outdoor heat exchanger (10) through the first throttle valve (5), The second branch is connected to the refrigerant inlet of the evaporator (7) for concentration through the solenoid valve (4) and the second throttle valve (6) in turn; the other port of the outdoor heat exchanger (10) is connected to the four-way reversing valve The fourth valve port (3d) of (3) is connected, the refrigerant outlet of the concentrating evaporator (7) is connected to the low pressure inlet of the compressor (1), and the medium pressure inlet of the compressor (1) is connected to the four-way reversing valve The third valve port (3c) of (3) is connected;乙二醇溶液管路系统中,水泵(12)出口与三通调节阀(11)的进水口(11b)连接,三通调节阀(11)的第一出水口(11a)与喷洒乙二醇溶液的喷淋器(9)连接,三通调节阀(11)的第二出水口(11c)与浓缩用蒸发器(7)的乙二醇溶液入口连接,浓缩用蒸发器(7)的乙二醇溶液出口经结晶分离器(8)与水箱底部的乙二醇溶液入口连接,水箱底部设有与水泵(12)进口相连的乙二醇溶液出口;In the ethylene glycol solution pipeline system, the outlet of the water pump (12) is connected to the water inlet (11b) of the three-way regulating valve (11), and the first water outlet (11a) of the three-way regulating valve (11) is connected to the spraying ethylene glycol. The sprayer (9) of the solution is connected, the second water outlet (11c) of the three-way regulating valve (11) is connected with the ethylene glycol solution inlet of the evaporator (7) for concentration, and the second outlet (11c) of the evaporator (7) for concentration is connected. The glycol solution outlet is connected with the glycol solution inlet at the bottom of the water tank through the crystallization separator (8), and the water tank bottom is provided with a glycol solution outlet connected with the inlet of the water pump (12);热泵系统制冷时,室内换热器(2)作为蒸发器使用,室外换热器(10)作为冷凝器使用,浓缩用蒸发器(7)不参与循环;热泵系统制热时,室内换热器(2)作为冷凝器使用,室外换热器(10)作为第一蒸发器使用,启用浓缩用蒸发器(7)作为第二蒸发器使用;When the heat pump system is cooling, the indoor heat exchanger (2) is used as an evaporator, the outdoor heat exchanger (10) is used as a condenser, and the evaporator (7) for concentration does not participate in the circulation; when the heat pump system is heating, the indoor heat exchanger (10) is used as a condenser. (2) used as a condenser, the outdoor heat exchanger (10) is used as the first evaporator, and the evaporator (7) for enabling concentration is used as the second evaporator;热泵系统用于制热时,通过调节四通换向阀(3)使第一阀口(3a)和第二阀口(3b)连接、使第三阀口(3c)和第四阀口(3d)连接,打开电磁阀(4) 以及三通调节阀(11)的所有端口;When the heat pump system is used for heating, the first valve port (3a) and the second valve port (3b) are connected by adjusting the four-way reversing valve (3), and the third valve port (3c) and the fourth valve port ( 3d) Connect, open the solenoid valve (4) and all ports of the three-way regulating valve (11);制冷剂从压缩机(1)的制冷剂出口排出,依次经四通换向阀(3)的第一阀口(3a)和第二阀口(3b)流向室内换热器(2);制冷剂经室内换热器(2)被分流成两部分;一部分制冷剂经第一节流阀(5)进入室外换热器(10)后,依次经四通换向阀(3)的第四阀口(3d)和第三阀口(3c)回到压缩机(1)的中压入口;另一部分制冷剂经第二节流阀(6)进入浓缩用蒸发器(7)后进入压缩机(1)的低压入口;The refrigerant is discharged from the refrigerant outlet of the compressor (1), and flows to the indoor heat exchanger (2) through the first valve port (3a) and the second valve port (3b) of the four-way reversing valve (3) in sequence; The refrigerant is divided into two parts through the indoor heat exchanger (2); a part of the refrigerant enters the outdoor heat exchanger (10) through the first throttle valve (5), and then passes through the fourth valve of the four-way reversing valve (3). The valve port (3d) and the third valve port (3c) return to the medium pressure inlet of the compressor (1); another part of the refrigerant enters the evaporator (7) for concentration through the second throttle valve (6) and then enters the compressor (1) low pressure inlet;水箱底部的乙二醇溶液在水泵(12)的推动下流入三通调节阀(11)的进水口(11b),乙二醇溶液被三通调节阀(11)分成两部分;一部分乙二醇溶液流向喷淋器(9),在作为第一蒸发器的室外换热器(10)中,制冷剂与喷淋器(9)喷淋的乙二醇溶液以及室外空气换热,随后乙二醇溶液被水箱收集;另一部分乙二醇溶液流向浓缩用蒸发器(7),在作为第二蒸发器的浓缩用蒸发器(7)中,制冷剂与乙二醇溶液换热,乙二醇溶液冷却到冻结温度下后部分水份结晶析出,乙二醇溶液浓度升高,经过结晶分离器(8 )分离冰晶,浓缩后的高浓度乙二醇溶液流入水箱底部后与经过喷淋器(9)喷淋后稀释的乙二醇溶液混合以维持水箱底部的乙二醇溶液浓度。The ethylene glycol solution at the bottom of the water tank flows into the water inlet (11b) of the three-way regulating valve (11) under the push of the water pump (12), and the ethylene glycol solution is divided into two parts by the three-way regulating valve (11); The solution flows to the sprayer (9), and in the outdoor heat exchanger (10) as the first evaporator, the refrigerant exchanges heat with the ethylene glycol solution sprayed by the sprayer (9) and the outdoor air, and then ethylene glycol The alcohol solution is collected by the water tank; another part of the ethylene glycol solution flows to the evaporator (7) for concentration, and in the evaporator (7) for concentration as the second evaporator, the refrigerant exchanges heat with the ethylene glycol solution, and the ethylene glycol solution After the solution is cooled to the freezing temperature, part of the water is crystallized and precipitated, the concentration of the ethylene glycol solution increases, and the ice crystals are separated through the crystallization separator (8). 9) Mix the diluted ethylene glycol solution after spraying to maintain the concentration of the ethylene glycol solution at the bottom of the water tank.2.根据权利要求1所述的一种使用蒸发式冷却的热泵系统,其特征在于,2. A heat pump system using evaporative cooling according to claim 1, characterized in that,热泵系统用于制冷时,通过调节四通换向阀(3)使第一阀口(3a)和第四阀口(3d)连接、使第二阀口(3b)和第三阀口(3c)连接,关闭电磁阀(4)以及三通调节阀(11)的第二出水口(11c)用于隔断浓缩用蒸发器(7);When the heat pump system is used for refrigeration, the first valve port (3a) and the fourth valve port (3d) are connected by adjusting the four-way reversing valve (3), and the second valve port (3b) and the third valve port (3c) are connected ) connection, close the solenoid valve (4) and the second water outlet (11c) of the three-way regulating valve (11) for isolating the evaporator (7) for concentration;制冷剂管路系统中,制冷剂从压缩机(1)的制冷剂出口排出后经四通换向阀(3)的第一阀口(3a)和第四阀口(3d)流向室外换热器(10),制冷剂在作为冷凝器的室外换热器(10)中换热后经第一节流阀(5)流向室内换热器(2),制冷剂在作为蒸发器的室内换热器(2)换热后经四通换向阀(3)的第二阀口(3b)和第三阀口(3c)流回压缩机(1)的中压入口;In the refrigerant pipeline system, after the refrigerant is discharged from the refrigerant outlet of the compressor (1), it flows to the outside for heat exchange through the first valve port (3a) and the fourth valve port (3d) of the four-way reversing valve (3). Heater (10), the refrigerant flows to the indoor heat exchanger (2) through the first throttle valve (5) after heat exchange in the outdoor heat exchanger (10) used as a condenser, and the refrigerant is exchanged indoors as an evaporator After heat exchange, the heat exchanger (2) flows back to the medium pressure inlet of the compressor (1) through the second valve port (3b) and the third valve port (3c) of the four-way reversing valve (3);乙二醇溶液管路系统中,水箱底部的乙二醇溶液在水泵(12)的推动下依次经三通调节阀(11)的进水口(11b)和第一出水口(11a)流向喷淋器(9),通过喷淋器(9)喷淋至作为冷凝器的室外换热器(10)表面,与室内换热器(10)内部流动的制冷剂换热,后在水箱底部乙二醇溶液被回收并回到水泵(12)。In the ethylene glycol solution pipeline system, the ethylene glycol solution at the bottom of the water tank flows to the spray through the water inlet (11b) and the first water outlet (11a) of the three-way regulating valve (11) in turn under the push of the water pump (12). The heat exchanger (9) is sprayed to the surface of the outdoor heat exchanger (10) as a condenser through the sprayer (9), and exchanges heat with the refrigerant flowing inside the indoor heat exchanger (10), and then ethylene glycol at the bottom of the water tank The alcohol solution is recovered and returned to the water pump (12).3.根据权利要求1所述的一种使用蒸发式冷却的热泵系统,其特征在于,所述浓缩用蒸发器(7)为管式换热器、夹套式换热器或回转换热器中的一种。3. A heat pump system using evaporative cooling according to claim 1, wherein the evaporator (7) for concentration is a tubular heat exchanger, a jacket heat exchanger or a regenerative heat exchanger one of the.4.根据权利要求1所述的一种使用蒸发式冷却的热泵系统,其特征在于,所述室内换热器(2)为壳管式换热器、板式换热器、套管式换热器或盘管式换热器中的一种。4. A heat pump system using evaporative cooling according to claim 1, characterized in that the indoor heat exchanger (2) is a shell and tube heat exchanger, a plate heat exchanger, a casing heat exchanger One of the heat exchangers or coil heat exchangers.5.根据权利要求1所述的一种使用蒸发式冷却的热泵系统,其特征在于,所述结晶分离器(8)采用自动过滤器或过滤分离器中的一种。5 . The heat pump system using evaporative cooling according to claim 1 , wherein the crystallization separator ( 8 ) adopts one of an automatic filter or a filter separator. 6 .
CN201911235810.4A2019-12-052019-12-05Heat pump system using evaporative coolingExpired - Fee RelatedCN110906481B (en)

Priority Applications (1)

Application NumberPriority DateFiling DateTitle
CN201911235810.4ACN110906481B (en)2019-12-052019-12-05Heat pump system using evaporative cooling

Applications Claiming Priority (1)

Application NumberPriority DateFiling DateTitle
CN201911235810.4ACN110906481B (en)2019-12-052019-12-05Heat pump system using evaporative cooling

Publications (2)

Publication NumberPublication Date
CN110906481A CN110906481A (en)2020-03-24
CN110906481Btrue CN110906481B (en)2021-09-17

Family

ID=69823010

Family Applications (1)

Application NumberTitlePriority DateFiling Date
CN201911235810.4AExpired - Fee RelatedCN110906481B (en)2019-12-052019-12-05Heat pump system using evaporative cooling

Country Status (1)

CountryLink
CN (1)CN110906481B (en)

Families Citing this family (2)

* Cited by examiner, † Cited by third party
Publication numberPriority datePublication dateAssigneeTitle
CN111397240B (en)*2020-03-272022-02-11常州大学 A collaborative control, synchronous multi-cycle heat pump type air-conditioning composite system
CN113483460B (en)*2021-07-092022-09-16珠海格力电器股份有限公司Control method and device for preventing air conditioning equipment from freezing

Citations (6)

* Cited by examiner, † Cited by third party
Publication numberPriority datePublication dateAssigneeTitle
CN102116537A (en)*2011-03-292011-07-06清华大学Solution spray type heat pump set
CN102141279A (en)*2011-03-292011-08-03广州市华德工业有限公司Solution-spraying type air-conditioner heat pump unit
CN202254029U (en)*2011-03-292012-05-30清华大学Solution spray type heat pump unit
CN106871278A (en)*2017-03-022017-06-20青岛海尔空调器有限总公司Air-conditioner
CN206875775U (en)*2017-06-292018-01-12湖南瑞翼能源股份有限公司Outdoor unit defrosting device
KR102035865B1 (en)*2019-05-272019-10-24주식회사 신성이엔지Carbon Dioxide Self Concentrating Type Heat Pump Thermohygrostat for Plant Factory and its Control Method

Family Cites Families (2)

* Cited by examiner, † Cited by third party
Publication numberPriority datePublication dateAssigneeTitle
JP4333779B2 (en)*2007-05-252009-09-16パナソニック電工株式会社 Blower
US11507064B2 (en)*2016-05-092022-11-22Strong Force Iot Portfolio 2016, LlcMethods and systems for industrial internet of things data collection in downstream oil and gas environment

Patent Citations (7)

* Cited by examiner, † Cited by third party
Publication numberPriority datePublication dateAssigneeTitle
CN102116537A (en)*2011-03-292011-07-06清华大学Solution spray type heat pump set
CN102141279A (en)*2011-03-292011-08-03广州市华德工业有限公司Solution-spraying type air-conditioner heat pump unit
CN102230688A (en)*2011-03-292011-11-02清华大学Solution-spraying heat pump unit
CN202254029U (en)*2011-03-292012-05-30清华大学Solution spray type heat pump unit
CN106871278A (en)*2017-03-022017-06-20青岛海尔空调器有限总公司Air-conditioner
CN206875775U (en)*2017-06-292018-01-12湖南瑞翼能源股份有限公司Outdoor unit defrosting device
KR102035865B1 (en)*2019-05-272019-10-24주식회사 신성이엔지Carbon Dioxide Self Concentrating Type Heat Pump Thermohygrostat for Plant Factory and its Control Method

Non-Patent Citations (1)

* Cited by examiner, † Cited by third party
Title
"低品位热驱动新型压缩-吸收复合制冷循环性能的实验研究";何丽娟,郑霄龙,陈光明,唐黎明;《太阳能学报》;20130728;第1177-1182页*

Also Published As

Publication numberPublication date
CN110906481A (en)2020-03-24

Similar Documents

PublicationPublication DateTitle
CN109855219B (en) Integrated evaporative cooling-condensing chiller based on mechanical refrigeration
CN202660661U (en)Solar heat pump air conditioner system realizing auxiliary heating and auxiliary refrigeration
CN102287900B (en)Composite dehumidification air conditioning system
CN101398234A (en)Low-temperature air-cooling heat pump unit
CN110906481B (en)Heat pump system using evaporative cooling
CN102628626A (en)Air conditioning dehumidification evaporative type condensation three-work-condition cold and hot water unit
CN109595720A (en)A kind of multi-connected machine capillary radiation system
CN206176840U (en)White formula wind energy heat pump of coldization
CN107631642B (en) An air conditioning system including a heat source tower that uses phase change to exchange heat with air
CN212274320U (en) A heating regeneration frost-free heat pump integrated machine
CN205980438U (en)Take cold and hot recovery heat pump of equalizer
CN202562130U (en)Air conditioner dehumidification evaporative condensation three-working-condition cold-and-hot water unit
CN110595106B (en) a heat pump system
CN210123212U (en) A dry heating and cooling composite system
CN209689228U (en)Afterheat recovery type heat pump assembly
CN104296286B (en)Heat source tower refrigerating and heating energy-saving equipment with ice storage and heat storage functions
CN106440145A (en)Tri-channel closed type indirect evaporating and cooling water chilling unit
CN203533743U (en)Indirect stroke-separating condensation reheating type dual cold source fresh air unit
CN206310645U (en)Triple channel closed indirect evaporation cools down handpiece Water Chilling Units
CN216048111U (en)Double-source integrated air source heat pump unit with total heat recovery
CN115930423A (en) Heat pipe heat exchange device for air conditioning device and air conditioning device
CN209386461U (en)A kind of multi-connected machine capillary radiation system
CN109737508B (en)Improved generation energy utilization's air conditioning unit
CN203323278U (en)Novel air condition dehumidification unit
CN209310299U (en)The multi-joint unit of wet film formula low form air-cooled heat pump

Legal Events

DateCodeTitleDescription
PB01Publication
PB01Publication
SE01Entry into force of request for substantive examination
SE01Entry into force of request for substantive examination
GR01Patent grant
GR01Patent grant
CF01Termination of patent right due to non-payment of annual fee
CF01Termination of patent right due to non-payment of annual fee

Granted publication date:20210917


[8]ページ先頭

©2009-2025 Movatter.jp