Movatterモバイル変換


[0]ホーム

URL:


CN110843527A - Power supply management unit - Google Patents

Power supply management unit
Download PDF

Info

Publication number
CN110843527A
CN110843527ACN201810847765.7ACN201810847765ACN110843527ACN 110843527 ACN110843527 ACN 110843527ACN 201810847765 ACN201810847765 ACN 201810847765ACN 110843527 ACN110843527 ACN 110843527A
Authority
CN
China
Prior art keywords
power supply
unit
sensing
control module
power
Prior art date
Legal status (The legal status is an assumption and is not a legal conclusion. Google has not performed a legal analysis and makes no representation as to the accuracy of the status listed.)
Granted
Application number
CN201810847765.7A
Other languages
Chinese (zh)
Other versions
CN110843527B (en
Inventor
张永瑞
李振山
王永秋
张永强
孙盼龙
Current Assignee (The listed assignees may be inaccurate. Google has not performed a legal analysis and makes no representation or warranty as to the accuracy of the list.)
Zhengzhou Yutong Bus Co Ltd
Original Assignee
Zhengzhou Yutong Bus Co Ltd
Priority date (The priority date is an assumption and is not a legal conclusion. Google has not performed a legal analysis and makes no representation as to the accuracy of the date listed.)
Filing date
Publication date
Application filed by Zhengzhou Yutong Bus Co LtdfiledCriticalZhengzhou Yutong Bus Co Ltd
Priority to CN201810847765.7ApriorityCriticalpatent/CN110843527B/en
Publication of CN110843527ApublicationCriticalpatent/CN110843527A/en
Application grantedgrantedCritical
Publication of CN110843527BpublicationCriticalpatent/CN110843527B/en
Activelegal-statusCriticalCurrent
Anticipated expirationlegal-statusCritical

Links

Images

Classifications

Landscapes

Abstract

The invention relates to a power supply management unit, which comprises a power supply conversion module and a control module, wherein the output of the power supply conversion module is connected with at least two power supply branches with different voltage levels for supplying power to a sensing unit in a multi-source sensing system, a control switch is serially arranged in each power supply branch, and the control module controls and is connected with the control switch; the control module is also provided with a first port for communication connection with the intelligent decision-making unit. In the invention, the control module receives the configuration scheme of the sensing system issued by the intelligent decision unit through the first port, and in order to provide a working power supply for the sensing unit needing to be started in the configuration scheme of the sensing system, the control module controls the control switch in the corresponding power supply branch to be closed, and other sensing units do not need to work because of no power supply, so that the part of power consumption is saved for the whole vehicle, and the energy utilization rate is improved; meanwhile, the use frequency of part of sensing units can be reduced, and the service life of the sensing units is prolonged.

Description

Power supply management unit
Technical Field
The invention relates to a power supply management unit, and belongs to the technical field of intelligent driving of vehicles.
Background
With the increasing upgrading of the beautiful travel demands of customers in the market and the implementation of the national 2017 intelligent networking technology planning, in recent years, various commercial vehicle enterprises in China have been researched and gradually begin to popularize various intelligent configurations. Aiming at different climatic conditions, particularly long-term operation in environments such as high-temperature, alpine or high-altitude areas, whether various intelligent functions, safety and reliability of the intelligent driving passenger car can be fully exerted permanently is a severe test on the reliable and safe design of a vehicle intelligent system and is one of key factors influencing whether the intelligent driving passenger car can be popularized in a large scale.
At present, the field of domestic new energy intelligent driving commercial vehicles more focuses on the extreme climate adaptability of a vehicle power battery and research and test of a certain function of an intelligent driving vehicle, the adaptability of an intelligent driving system under the all-weather condition is not considered, and the related technology has a large gap with foreign countries. With the current intelligent driving situation, the following problems exist:
1. in the full life cycle range of the intelligent driving passenger car, after an intelligent function is closed, the corresponding sensing part and the data fusion function still work, so that energy is wasted, efficient and accurate fusion of effective information is not facilitated, and part of intelligent configuration functions cannot be guaranteed to be exerted durably, effectively and reliably;
2. because of the integrated multiple perception sensors, the intelligent driving passenger car has more voltage platforms such as 5V, 12V, 24V and the like, and because of the larger size of the vehicle, the layout path of the related wire harnesses of the power supply is far away, the power supply reliability cannot be guaranteed, and the working reliability of the perception system has risks.
Disclosure of Invention
The invention aims to provide a power supply management unit which is used for solving the problems that the power supply of the existing intelligent driving passenger car is not energy-saving and the working reliability of a sensing system can not be effectively ensured.
In order to solve the technical problem, the invention provides a power management unit which comprises a power conversion module and a control module, wherein the output of the power conversion module is connected with at least two power supply branches with different voltage levels for supplying power to a sensing unit in a multi-source sensing system, a control switch is arranged in the power supply branches in series, and the control module is in control connection with the control switch; the control module is also provided with a first port for communication connection with the intelligent decision-making unit.
The invention has the beneficial effects that: the control module receives the sensing system configuration scheme issued by the intelligent decision unit through the first port, and controls the control switches in the corresponding power supply branches to be closed so as to realize power output in order to provide working power for the sensing units needing to be started in the sensing system configuration scheme, and other sensing units needing not to be started do not need to work due to no power supply, so that part of power consumption is saved for the whole vehicle, and the energy utilization rate is improved; meanwhile, the use frequency of part of sensing units can be reduced, and the service life of the sensing units is prolonged.
Furthermore, in order to preliminarily monitor the working state of the sensing unit and send the monitored information to the intelligent decision unit, the intelligent decision unit optimizes and adjusts the configuration scheme of the sensing system in real time, power supply energy conservation and reliable work of the multi-source sensing system are further realized, the power supply system further comprises a voltage and current acquisition module for acquiring output voltage and current of each power supply branch, and the control module is connected with the voltage and current acquisition module in a sampling mode.
Furthermore, in order to improve the data processing efficiency of the data fusion unit and provide reliable input for the intelligent decision unit, the control module is further provided with a second port which is in communication connection with the data fusion unit and used for sending the working state of each sensing unit.
Furthermore, in order to enable a driver to know the abnormal conditions of the sensing units in time, remind the driver of safe driving and maintain in time, the control module is further provided with a third port which is in communication connection with the vehicle-mounted terminal so as to send the working state of each sensing unit.
Drawings
FIG. 1 is a flow chart of a control method of the present invention for intelligently driving a vehicle;
FIG. 2 is a schematic structural diagram of embodiment 1 of a control system of a smart driving vehicle;
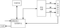
FIG. 3 is a schematic diagram of the power management unit of the present invention;
FIG. 4 is a schematic configuration diagram of embodiment 2 of the control system of the intelligent driving vehicle;
fig. 5 is a schematic configuration diagram of embodiment 3 of the control system of the intelligent driving vehicle.
Detailed Description
In order to make the objects, technical solutions and advantages of the present invention more apparent, the present invention will be described in further detail with reference to the accompanying drawings and specific embodiments.
The invention provides a control device of an intelligent driving vehicle, which comprises a processor and a memory, wherein the processor is used for processing instructions stored in the memory so as to realize a control method of the intelligent driving vehicle. The control method and the control device of the intelligent driving vehicle can be applied to the intelligent driving commercial vehicle, wherein the flow chart of the control method is shown in figure 1 and comprises the following steps:
(1) and receiving an intelligent function mode selected by a driver, and determining a configuration scheme of the perception system according to the intelligent function mode.
(2) And controlling to provide working power supply for the sensing units selected in the sensing system configuration scheme according to the determined sensing system configuration scheme.
The intelligent function mode selected by a driver is received, the configuration scheme of the sensing system is determined according to the intelligent function mode, the sensing units needing to be started are determined according to the configuration scheme of the sensing system, the sensing units needing to be started are controlled to be provided with working power supplies to enable the sensing units to be started to be in operation, and other sensing units not needing to be started do not need to be in operation due to no power supply, so that part of power consumption is saved for the whole vehicle, the low-voltage energy consumption of the whole vehicle is reduced, and the energy utilization rate is improved; meanwhile, the use frequency of part of sensing units can be reduced, the service life of the sensing units is prolonged, and the pressure of a power supply wire network and a communication wire network is reduced.
In order to update the configuration scheme of the sensing system in real time, the sensing units needing to be started are determined in real time, the sensing units not needing to be started are closed, various intelligent functions, safety and reliability of the vehicle are ensured to be exerted fully and durably, information fusion is carried out according to the configuration scheme of the sensing system, the environmental information collected by the sensing units and the working state of the sensing unit selected in the configuration scheme of the sensing system, and the configuration scheme of the sensing system is optimized and adjusted in real time according to the information fusion result and the working state of the sensing unit selected in the configuration scheme of the sensing system. The information fusion refers to an information processing technology for automatically analyzing and integrating a plurality of pieces of observation information obtained according to a time sequence under a certain criterion so as to complete required decision and evaluation tasks. The real-time road condition is constructed by effectively processing data in the information fusion process, and accurate input can be provided for the configuration strategy of the perception system. In addition, the sensing units which are not put into operation do not participate in the data fusion process any more, so that the information fusion processing efficiency is improved.
In order to realize the control method and device of the intelligent driving vehicle, the invention provides a control system of the intelligent driving vehicle, the structural schematic diagram of the control system is shown in fig. 2, and the control system comprises an intelligent decision unit, a power supply management unit, a data fusion unit and a multi-source sensing system. The power supply management unit is in power supply connection with the multi-source sensing system, the data fusion unit is in sampling connection with the multi-source sensing system and the power supply management unit and is in communication connection with the intelligent decision unit, and the intelligent decision unit is in communication connection with the power supply management unit. The intelligent decision unit is also provided with an information input port for receiving the driver intelligent function mode, wherein the receiving of the driver intelligent function mode can be realized through a hard line or a message.
The multisource sensing system mainly refers to a sensing system meeting various configurations of an intelligent driving passenger car and comprises multiple sensing units such as a camera, an ultrasonic radar and a millimeter wave radar.
The power supply management unit is a management system for supplying power to the multi-source sensing system, and mainly comprises a control module and a power supply conversion module, wherein the output of the power supply conversion module is connected with at least two power supply branches with different voltage levels for supplying power to each sensing unit in the multi-source sensing system, and the structural schematic diagram of the power supply management unit is shown in fig. 3. Specifically, the input voltage of the power conversion module is 24V, and power supplies with multiple voltage levels can be output through the power supply branch, for example, multiple direct current power supplies such as 5V, 9V, 12V and the like can be provided, and the requirements of different sensing units, namely sensing parts, can be met at the same time; the control switches are arranged in the power supply branches in series, the control module is connected with the control switches in a control mode, the power supply branches are controlled to be switched on or switched off through the switching-on or switching-off of the control switches, and the power supply or awakening of the sensing units is managed. For example, each control switch may be a relay switch, a thyristor, or other controllable switch, and the control module controls the relay switch, the thyristor, or other controllable switches through a control circuit corresponding to the relay switch and the thyristor. Meanwhile, each power supply branch in the power management unit is provided with a current and voltage detection element, namely a voltage and current acquisition module, the control module is connected with the voltage and current acquisition module in a sampling mode, and based on voltage and current information of the power supply branches, the working state (including core working environment parameters such as power and voltage) of the corresponding sensing unit can be preliminarily monitored. The control module is also provided with a first port which is used for being in communication connection with the intelligent decision unit to acquire the configuration scheme of the sensing system sent by the intelligent decision unit and sending the working state of the sensing unit to the intelligent decision unit, and a second port which is used for being in communication connection with the data fusion unit to send the working state of the sensing unit.
The data fusion unit carries out efficient and accurate data fusion by receiving the type of the current sensing system configuration scheme sent by the intelligent decision unit, various environmental information of the multi-source sensing system and the working state of each sensing unit provided by the power management unit, and provides accurate input for the intelligent decision unit. Taking a parking auxiliary system as an example, assuming that a configuration scheme of a perception system with the function is 8 ultrasonic radars (left 2+ right 2+ rear 4) +1 camera (rear 1), after a driver selects a function button for starting parking assistance, an intelligent decision unit sends the configuration scheme of the perception system with the function to a power management unit and a data fusion unit, the power management unit normally supplies power to the corresponding perception units according to the configuration scheme of the perception system, and feeds back working states corresponding to the 8 ultrasonic radars and the cameras to the data fusion unit, the data fusion unit rejects abnormal state sensor information according to the configuration scheme, effective data fusion is carried out, and accurate parking space information, obstacle information and the like are provided for intelligent decision.
The intelligent decision unit is used as a core module of the whole control system, and decides and optimizes the configuration scheme of the sensing system required by the real vehicle in real time by receiving the input of the intelligent function mode of the driver, the input of the data fusion unit and the working state of each sensing unit fed back by the power management unit. Taking a 360-degree auxiliary early warning system as an example, assuming that a vehicle is provided with 12 ultrasonic radars (6 in front and back and 1 in front and back and left and right), and the perception system configuration scheme of the auxiliary early warning function in a default state is 8 ultrasonic radars (4 in front and back) and 4 standard clear cameras, when a driver starts the auxiliary early warning system function, firstly, an intelligent decision unit outputs the default perception system configuration scheme to a power management unit and a data fusion unit, and if the feedback states received by the intelligent decision unit are normal, the auxiliary early warning function is exerted by the configuration; if one of the ultrasonic radars fed back by the power management unit is abnormal (if the power supply voltage is normal, but the output current is 0, no sensing information is fed back), the intelligent decision unit adjusts the configuration scheme of the ultrasonic radar at the rear, another 2 or 1 ultrasonic radars at the rear are called to make up the blind area, the power management unit closes the power supply branch of the abnormal ultrasonic radar, the newly configured power supply scheme is started, the data fusion unit synchronously updates the fusion result, and the reliable performance of the 360-degree auxiliary early warning system is ensured. Furthermore, the implementation scheme of the 360-degree auxiliary early warning system has multiple modes, such as 8 ultrasonic radars +2 standard definition cameras, only 4 standard definition cameras, 10 ultrasonic radars +2 standard definition cameras and the like, which can be used as the configuration scheme of the sensing system updated by the intelligent decision unit under the abnormal condition.
In addition, in order to report each intelligent configuration function state of the real vehicle, a self-organization state of a configuration scheme of a sensing system and a working state of a sensing unit to a background for monitoring, and facilitate timely maintenance and management of operators, the control system of the intelligent driving vehicle further comprises a vehicle-mounted Terminal (TBOX) in communication connection with the intelligent decision-making unit and the power management unit, at the moment, a control module in the power management unit is provided with a third port and is in communication connection with the vehicle-mounted terminal through the third port to send the working state of each sensing unit, and the vehicle-mounted terminal is provided with a communication port in communication connection with the background for monitoring, so that data interaction is realized.
In order to display the failure state of the fault sensing unit or the scheme configuration of the multi-source sensing system in real time, the intelligent decision-making unit is also connected with a display instrument to remind a driver of safe driving at the first time and timely maintain. In order to realize data transmission, the power management unit is connected with the intelligent decision unit, the data fusion unit and the vehicle-mounted terminal through a high-speed bus, wherein the high-speed bus comprises but is not limited to a CAN, a FlexRay bus, an Ethernet and the like.
The working principle of the control system of the intelligent driving vehicle is as follows: after the intelligent decision unit acquires the intelligent function requirements of the driver through hardwires or messages, the intelligent decision unit self-adaptively self-organizes the configuration scheme of the sensing system which meets the working conditions in real time according to the intelligent function selection of the driver, the real-time road condition information provided by the data fusion unit and the current state of the multi-source sensing system, and synchronously sends the configuration scheme to the data fusion unit and the power management unit. The power management unit controls the corresponding power supply branch to supply power to the sensing units needing to be started according to the current configuration scheme of the sensing system, and temporarily closes the sensing units not needing to work so as to reduce the use frequency of part of the sensing units, prolong the service life of the sensing units, save the power consumption of the sensing units for the whole vehicle and reduce the pressure of a power network and a communication network. The multisource sensing system acquires road condition information in real time by the sensing unit needing to work according to the power supply control of the power management unit and provides front-end information input for the data fusion unit. The data fusion unit performs fast and efficient data fusion on the sensing information according to the state of the sensing unit fed back by the power management unit, the information acquired by the multi-source sensing system and the type of the configuration scheme of the current sensing system, provides directional reliable input for a sensing configuration strategy, and effectively improves the data fusion data processing efficiency.
In addition, the latest intelligent configuration function state, the self-organization state of the configuration scheme of the sensing system and the working state of each sensing unit are sent to the TBOX and a display instrument (which can be simply called as an instrument) for monitoring and related alarm reminding. Aiming at the failure of an abnormal sensing unit or an intelligent function, the display instrument and the background monitoring can give an alarm in time, the driver is reminded of safe driving in the first time, the operation management personnel can maintain the vehicle conveniently, the function failure caused by single-point or multi-point faults is finally avoided, and the exertion of intelligent functionality, safety and reliability functions is ensured.
It should be noted that the processing function modules in the intelligent decision unit, the data fusion unit, and the power management unit may also be directly implemented by using one processor unit, and a structural schematic diagram corresponding to the control system of the intelligent driving vehicle is shown in fig. 4. The processor unit is connected with a plurality of power supplies in a control mode, each power supply is connected with the multi-source sensing system in a power supply branch circuit in a power supply mode so as to supply power to each sensing unit in the multi-source sensing system, and the multi-voltage-level power supplies used for supplying power to each sensing unit can be integrated multi-voltage-level power supplies, such as the power supply conversion module for outputting the multi-voltage-level power supplies, and can also be separately arranged. And each power supply branch connected with the output of each power supply is provided with a voltage and current acquisition module for acquiring the output voltage and current of the power supply. The processor unit is also connected with the multi-source sensing system in a sampling mode to acquire environment sensing information; the sampling is connected with the voltage and current acquisition module to acquire the working state of the sensing unit. In the working process, the processor unit realizes the decision of the configuration scheme of the sensing system, controls the power supply to supply power to the corresponding sensing units according to the decided configuration scheme of the sensing system, performs information fusion according to the environmental information acquired by each sensing unit, the working state of the sensing unit and the configuration scheme of the sensing system, and adjusts the configuration scheme of the sensing system in real time according to the information fusion result.
Of course, as another embodiment, only one processor unit may be used to implement all functions of the intelligent decision unit and the data fusion unit, and a structural schematic diagram corresponding to the control system of the intelligent driving vehicle is shown in fig. 5. The processor unit is in communication connection with the power management unit, the power management unit supplies power to be connected with the multi-source sensing system, and the processor unit is also in sampling connection with the multi-source sensing system and the power management unit. At this time, the processor unit can complete the sensing system configuration scheme decision and the data fusion processing at the same time, and the specific control process is described in detail in the above-mentioned contents, and is not described here again.

Claims (4)

CN201810847765.7A2018-07-272018-07-27Power management unitActiveCN110843527B (en)

Priority Applications (1)

Application NumberPriority DateFiling DateTitle
CN201810847765.7ACN110843527B (en)2018-07-272018-07-27Power management unit

Applications Claiming Priority (1)

Application NumberPriority DateFiling DateTitle
CN201810847765.7ACN110843527B (en)2018-07-272018-07-27Power management unit

Publications (2)

Publication NumberPublication Date
CN110843527Atrue CN110843527A (en)2020-02-28
CN110843527B CN110843527B (en)2024-07-26

Family

ID=69595163

Family Applications (1)

Application NumberTitlePriority DateFiling Date
CN201810847765.7AActiveCN110843527B (en)2018-07-272018-07-27Power management unit

Country Status (1)

CountryLink
CN (1)CN110843527B (en)

Cited By (2)

* Cited by examiner, † Cited by third party
Publication numberPriority datePublication dateAssigneeTitle
CN112406539A (en)*2020-12-072021-02-26安徽江淮汽车集团股份有限公司Method, device and equipment for supplying power to vehicle low-voltage system on demand and storage medium
CN113937985A (en)*2021-11-242022-01-14北京百度网讯科技有限公司Power supply control system and vehicle

Citations (8)

* Cited by examiner, † Cited by third party
Publication numberPriority datePublication dateAssigneeTitle
US20100141205A1 (en)*2008-12-052010-06-10Tyler Richard MDynamic load management for use in recharging vehicles equipped with electrically powered propulsion systems
CN101961998A (en)*2010-09-092011-02-02奇瑞汽车股份有限公司Low-power consumption control system of automobile electric trunk system and control method thereof
CN104608711A (en)*2014-12-052015-05-13奇瑞汽车股份有限公司Vehicle controller power source circuit topological structure and power source management method
CN105480109A (en)*2015-12-302016-04-13北京新能源汽车股份有限公司Power supply conversion device of electric automobile and electric automobile
CN106114426A (en)*2016-06-282016-11-16广州汽车集团股份有限公司A kind of Vehicular power management system and control method thereof
CN205787726U (en)*2016-05-202016-12-07北京远特科技股份有限公司A kind of electric supply installation of electric terminal
CN107472171A (en)*2017-07-042017-12-15北汽福田汽车股份有限公司Power supply management device, method and vehicle
CN208947100U (en)*2018-07-272019-06-07郑州宇通客车股份有限公司Power Management Unit

Patent Citations (8)

* Cited by examiner, † Cited by third party
Publication numberPriority datePublication dateAssigneeTitle
US20100141205A1 (en)*2008-12-052010-06-10Tyler Richard MDynamic load management for use in recharging vehicles equipped with electrically powered propulsion systems
CN101961998A (en)*2010-09-092011-02-02奇瑞汽车股份有限公司Low-power consumption control system of automobile electric trunk system and control method thereof
CN104608711A (en)*2014-12-052015-05-13奇瑞汽车股份有限公司Vehicle controller power source circuit topological structure and power source management method
CN105480109A (en)*2015-12-302016-04-13北京新能源汽车股份有限公司Power supply conversion device of electric automobile and electric automobile
CN205787726U (en)*2016-05-202016-12-07北京远特科技股份有限公司A kind of electric supply installation of electric terminal
CN106114426A (en)*2016-06-282016-11-16广州汽车集团股份有限公司A kind of Vehicular power management system and control method thereof
CN107472171A (en)*2017-07-042017-12-15北汽福田汽车股份有限公司Power supply management device, method and vehicle
CN208947100U (en)*2018-07-272019-06-07郑州宇通客车股份有限公司Power Management Unit

Cited By (2)

* Cited by examiner, † Cited by third party
Publication numberPriority datePublication dateAssigneeTitle
CN112406539A (en)*2020-12-072021-02-26安徽江淮汽车集团股份有限公司Method, device and equipment for supplying power to vehicle low-voltage system on demand and storage medium
CN113937985A (en)*2021-11-242022-01-14北京百度网讯科技有限公司Power supply control system and vehicle

Also Published As

Publication numberPublication date
CN110843527B (en)2024-07-26

Similar Documents

PublicationPublication DateTitle
CN109849677B (en) Self-driving car energy management and low battery warning system and method
CN212422886U (en)Battery pack information acquisition device
CN206498216U (en)A kind of automobile intelligent power pack
CN102195840A (en)System and method for communication of pure electric vehicle based on independent four-wheel drive of double motors
CN101227365A (en)Electric car circuit system based on CAN bus and control method thereof
CN205793570U (en)Smart city Lighting Control Assembly
CN204095711U (en)Entire car controller and wake-up circuit thereof and electronlmobil
CN204340923U (en)A kind of whole-control system and there is its vehicle
CN110843527B (en)Power management unit
CN110758400A (en)Control method and device for intelligently driving vehicle
CN109677410A (en)A kind of vehicle self-adaptation control method and system
CN202255556U (en)Hydrological telemetering terminal with low power consumption
CN104065727A (en)Network wake-up method of vehicle-borne terminal and vehicle-borne terminal
CN105845996B (en)The maintenance system of electric automobile power battery
CN208947100U (en)Power Management Unit
CN210983053U (en)Vehicle control unit integrated with remote monitoring system
CN208530486U (en)A kind of intelligent vehicle mounted terminal
CN218332333U (en)Intelligent vehicle-mounted machine system and vehicle
CN215340730U (en)Electronic circuit for intelligently driving vehicle
CN105137944A (en)Intelligent power supply control system used for buoy type high-frequency ground wave radar
CN111162982A (en)Power system CAN network topological structure and new energy automobile
CN210258309U (en)Vehicle body controller
CN209103150U (en)A kind of control system of electric automobile
CN113525168A (en)Battery pack information acquisition device and power supply method thereof
CN113605485A (en)Remote start-stop control system and method for excavator

Legal Events

DateCodeTitleDescription
PB01Publication
PB01Publication
SE01Entry into force of request for substantive examination
SE01Entry into force of request for substantive examination
CB02Change of applicant information
CB02Change of applicant information

Country or region after:China

Address after:No. 6, Yutong Road, Guancheng Hui District, Zhengzhou, Henan 450061

Applicant after:Yutong Bus Co.,Ltd.

Address before:450061 Yudao Road, Guancheng District, Zhengzhou City, Henan Province

Applicant before:ZHENGZHOU YUTONG BUS Co.,Ltd.

Country or region before:China

GR01Patent grant
GR01Patent grant

[8]ページ先頭

©2009-2025 Movatter.jp