

技术领域technical field
本发明涉及机器人领域,涉及液态金属压力驱动机器人与自发电应用技术,更具体地说,涉及一种液态金属压力驱动型机器人关节自发电装置。The invention relates to the field of robots, to a liquid metal pressure-driven robot and self-generating application technology, and more particularly, to a liquid metal pressure-driven robot joint self-generating device.
背景技术Background technique
随着科学技术的不断发展,人们需要寻求一种人力替代品来完成一些恶劣环境下的、具有危险性的工作任务。近年来,机器人技术快速发展给人们带来了期望。机器人能够较为理想地适应人类的生存环境及使用的工具,并且能够进行人机对话、交流等;机器人广泛的应用价值体现在它不仅可以代替人们在有辐射、粉尘、有毒的恶劣环境中作业,还能形成动力型假肢,协助瘫痪病人行走等。因此,机器人在医疗、海洋开发、教育、救灾、工程、军事、生物技术、机器维修、农林水产、交通运输等多个领域具有发展前景及广泛应用价值。在机器人发展过程中,关节驱动技术是重要核心技术。目前许多机器人采用电机作为机器人关节驱动力,即电气驱动。但是电气驱动方式有其弱点,比如无法承受大载荷、经常需要外部连接较大且笨重的传动装置;电机还存在由于负载过高,易造成工作温度偏高而损毁等。电气驱动方式随着负载的增大其电机输出功率也需要增大,则会引起电机体积和重量的增大,因此对机器人系统整体影响很大,同样如果不增加电机功率就需要增加传动装置,这样不仅降低了速度还增加了机器人系统的重量。为了克服这类问题,人们采用了液压驱动关节式机器人。With the continuous development of science and technology, people need to seek a human substitute to complete some dangerous tasks in harsh environments. In recent years, the rapid development of robotics has brought expectations. Robots can ideally adapt to the living environment of human beings and the tools they use, and can carry out man-machine dialogue and communication. It can also form dynamic prostheses to assist paralyzed patients to walk. Therefore, robots have development prospects and wide application value in many fields such as medical treatment, marine development, education, disaster relief, engineering, military, biotechnology, machine maintenance, agriculture, forestry and aquatic products, and transportation. In the process of robot development, joint drive technology is an important core technology. At present, many robots use motors as the driving force of robot joints, that is, electric drive. However, the electric drive method has its weaknesses, such as the inability to withstand large loads, and the need for external connection of large and bulky transmission devices; the motor is also damaged due to excessive load, which is easy to cause high operating temperature and so on. The electric drive mode also needs to increase the motor output power with the increase of the load, which will cause the increase of the motor volume and weight, so it has a great impact on the robot system as a whole. Similarly, if the motor power is not increased, the transmission device needs to be added. This not only reduces the speed but also increases the weight of the robotic system. To overcome such problems, hydraulically actuated articulated robots are used.
液压驱动关节式机器人与电气驱动关节式机器人相比,其最突出的优点是装置体积较小和惯性较小。对于一个需要具有灵活响应的行走机器人而言,装置体积和惯性决定了对控制系统及装备的要求。因此选择液压能作为机器人驱动关节能,具有一定的实际使用价值。当前,如何进一步提高液压驱动关节式机器人的动态特性、负载能力和环境适应能力,如何开发液压驱动关节式机器人具有高动态性、良好的平衡控制能力、极强越障能力,如何使腿足式关节驱动型机器人在行走过程中能够自发电来补充自身需要的电能,这些都是面临需要解决的技术问题。Compared with the electric-driven articulated robot, the most prominent advantages of the hydraulically driven articulated robot are the smaller size and inertia of the device. For a walking robot that needs to have a flexible response, the size and inertia of the device determine the requirements for the control system and equipment. Therefore, choosing hydraulic energy as the robot drive joint energy has certain practical value. At present, how to further improve the dynamic characteristics, load capacity and environmental adaptability of hydraulically driven articulated robots, how to develop hydraulically driven articulated robots with high dynamics, good balance control ability, and strong obstacle-surmounting ability, how to make leg-footed robots The joint-driven robot can generate self-generated electricity to supplement the electric energy it needs during the walking process. These are all technical problems that need to be solved.
发明内容SUMMARY OF THE INVENTION
有鉴于此,本发明提供了一种液态金属压力驱动型机器人关节自发电装置。In view of this, the present invention provides a liquid metal pressure-driven robot joint self-generating device.
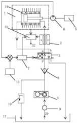
本发明采用了一种技术方案:一种液态金属压力驱动型机器人关节自发电装置,其特征在于,包括:热温差发电式液态金属压力工作缸、液态金属磁流体发电器、伺服阀、磁力泵、机器人关节、传感器、智能控制器、单向阀、过滤器、溢流阀、液态金属储存箱、超级电容器;所述液态金属磁流体发电器装配在热温差发电式液态金属压力工作缸的液态金属进入通道上,并构成液态金属压力驱动机器人关节与自发电结构;所述液态金属储存箱与过滤器相连接;所述过滤器通过磁力泵与单向阀和溢流阀相连接;所述单向阀与伺服阀的液态金属进口p端相连接;所述伺服阀液态金属流出a端与液态金属磁流体发电器的液态金属进入端相连接;所述液态金属磁流体发电器的液态金属流出端与热温差发电式液态金属压力工作缸的液态金属流入端相连接;热温差发电式液态金属压力工作缸的液态金属流出端与伺服阀液态金属流入b端相连接;所述伺服阀液态金属流出t端与另一液态金属储存箱相连接;所述智能控制器与伺服阀、磁力泵、传感器、单向阀、溢流阀、液态金属储存箱、超级电容器、控制信号器相连接;所述智能控制器根据控制信号器、传感器反馈信息进行逻辑运算,来指令调控伺服阀,达到调控进入液态金属磁流体发电器和热温差发电式液态金属压力工作缸的液态金属流动速度、流动时间、流动量大小,实现液态金属在液态金属磁流体发电器和热温差发电式液态金属压力工作缸的工作循环;所述热温差发电式液态金属压力工作缸中的热温差发电器、液态金属磁流体发电器与超级电容器相连接;超级电容器的电能输出端与机器人中需要用电装置相连接;所述热温差发电式液态金属压力工作缸中的活塞杆输出端通过传感器与机器人关节相连接,并带动机器人关节按照相关指令进行可控动作。The invention adopts a technical scheme: a liquid metal pressure-driven robot joint self-generating device, which is characterized in that it includes: a thermal-thermoelectric power generation liquid metal pressure working cylinder, a liquid metal magnetic fluid generator, a servo valve, and a magnetic pump. , robot joint, sensor, intelligent controller, one-way valve, filter, overflow valve, liquid metal storage tank, super capacitor; the liquid metal magnetic fluid generator is assembled in the liquid metal pressure working cylinder of thermal thermoelectric power generation type The metal enters the channel, and constitutes a liquid metal pressure-driven robot joint and a self-generating structure; the liquid metal storage tank is connected with a filter; the filter is connected with a one-way valve and an overflow valve through a magnetic pump; the The one-way valve is connected with the liquid metal inlet p end of the servo valve; the liquid metal outflow a end of the servo valve is connected with the liquid metal inlet end of the liquid metal magnetic fluid generator; the liquid metal of the liquid metal magnetic fluid generator The outflow end is connected with the liquid metal inflow end of the thermal thermoelectric power generation liquid metal pressure working cylinder; the liquid metal outflow end of the thermal thermoelectric power generation liquid metal pressure working cylinder is connected with the liquid metal inflow b end of the servo valve; the servo valve liquid metal The metal outflow t end is connected with another liquid metal storage tank; the intelligent controller is connected with a servo valve, a magnetic pump, a sensor, a one-way valve, an overflow valve, a liquid metal storage tank, a super capacitor, and a control signal device; The intelligent controller performs logical operations according to the control annunciator and sensor feedback information to instruct and control the servo valve, so as to control the flow speed and flow time of the liquid metal entering the liquid metal magnetic fluid generator and the thermo-thermoelectric liquid metal pressure working cylinder. , the flow rate is large, and the working cycle of the liquid metal in the liquid metal magnetic fluid generator and the thermal thermoelectric power generation liquid metal pressure working cylinder is realized; the thermal thermoelectric generator, the liquid metal magnetic The fluid generator is connected with the supercapacitor; the electric energy output end of the supercapacitor is connected with the electric device required in the robot; the output end of the piston rod in the liquid metal pressure working cylinder of the thermal thermoelectric power generation type is connected with the robot joint through the sensor, And drive the robot joints to perform controllable actions according to the relevant instructions.
上述方案中,所述液态金属压力驱动型机器人关节自发电装置为液态金属压力驱动型机器人腿关节自发电装置;所述机器人关节为机器人腿关节,包括:大腿关节、大腿关节连接轴、膝关节、小腿关节、小腿关节连接轴、踝关节、机器人足;所述大腿关节通过膝关节与小腿关节相连接;所述小腿关节通过踝关节与机器人足相连接;所述热温差发电式液态金属压力工作缸上端,通过大腿关节连接轴与大腿关节中部相连接;所述热温差发电式液态金属压力工作缸下端,通过小腿关节连接轴与小腿关节中部相连接;所述液态金属磁流体发电器、伺服阀、超级电容器、传感器均装配在热温差发电式液态金属压力工作缸旁侧;所述大腿关节、小腿关节和热温差发电式液态金属压力工作缸,共同构成液态金属压力驱动可产生形变的三脚架结构,为机器人的腿部行走运动提供可控的驱动力。In the above solution, the liquid metal pressure-driven robot joint self-generating device is a liquid metal pressure-driven robot leg joint self-generating device; the robot joint is a robot leg joint, including: a thigh joint, a thigh joint connecting shaft, a knee joint , calf joint, calf joint connection shaft, ankle joint, robot foot; the thigh joint is connected with the calf joint through the knee joint; the calf joint is connected with the robot foot through the ankle joint; the thermal thermoelectric power generation type liquid metal pressure The upper end of the working cylinder is connected with the middle part of the thigh joint through the connecting shaft of the thigh joint; the lower end of the liquid metal pressure working cylinder of the thermal thermoelectric power generation type is connected with the middle part of the calf joint through the connecting shaft of the calf joint; the liquid metal magnetic fluid generator, Servo valves, supercapacitors and sensors are all assembled on the side of the thermoelectric liquid metal pressure working cylinder; the thigh joints, calf joints and the thermal thermoelectric power generation liquid metal pressure working cylinder together constitute a liquid metal pressure drive that can produce deformation. The tripod structure provides a controllable driving force for the walking motion of the robot's legs.
上述方案中,所述热温差发电式液态金属压力工作缸,包括:液态金属压力工作缸体、液态金属、活塞、活塞杆、热温差发电器、石墨烯层、散热器;所述活塞、活塞杆、液态金属装配在液态金属压力工作缸体内;所述活塞杆与活塞相连接;所述活塞将液态金属封装于液态金属压力工作缸体内一侧;所述活塞杆为液态金属压力工作缸的液态金属压力驱动力输出端,与机器人关节相连接;所述液态金属压力工作缸体外侧通过石墨烯层与热温差发电器热端相连接;所述热温差发电器冷端与散热器相连接;所述热温差发电器与超级电容器相连接,并将温差发电电能存储在超级电容器中,供机器人需用电装置使用。In the above scheme, the thermal thermoelectric power generation liquid metal pressure working cylinder includes: a liquid metal pressure working cylinder block, a liquid metal, a piston, a piston rod, a thermal thermoelectric generator, a graphene layer, and a radiator; The rod and the liquid metal are assembled in the liquid metal pressure working cylinder; the piston rod is connected with the piston; the piston encapsulates the liquid metal on one side of the liquid metal pressure working cylinder; the piston rod works under the liquid metal pressure The liquid metal pressure driving force output end of the cylinder is connected with the robot joint; the outside of the liquid metal pressure working cylinder is connected with the hot end of the thermal thermoelectric generator through the graphene layer; the cold end of the thermal thermoelectric generator is connected with the radiator The thermal thermoelectric generator is connected with the supercapacitor, and the thermoelectric power is stored in the supercapacitor for use by the robot requiring electricity.
上述方案中,所述液态金属磁流体发电器,包括:磁体、发电通道、电极条、电极引出端;所述磁体装配在发电通道上端和下端;所述电极条装配在发电通道两侧面;所述电极引出端连接电极条,并与超级电容器相连接;所述磁体包括:永久磁体或超导磁体;所述液态金属在伺服阀控制下进入发电通道流动,不断地切割在发电通道上端、下端装配的磁体产生的磁力线,从而产生电能,并将发电电能存储在超级电容器中,供机器人所需用电装置使用。In the above solution, the liquid metal magnetic fluid generator includes: a magnet, a power generation channel, an electrode strip, and an electrode lead-out end; the magnet is assembled on the upper end and the lower end of the power generation channel; the electrode strip is assembled on both sides of the power generation channel; The electrode leading end is connected to the electrode strip and is connected to the super capacitor; the magnet includes: a permanent magnet or a superconducting magnet; the liquid metal flows into the power generation channel under the control of the servo valve, and is continuously cut at the upper end and the lower end of the power generation channel The magnetic field lines generated by the assembled magnets generate electrical energy, and the generated electrical energy is stored in the supercapacitor for use by the electrical devices required by the robot.
上述方案中,所述液态金属包括:液态镓、液态镓合金或液态镓纳米流体;所述液态镓纳米流体,包括:添加并分散碳纳米管、石墨烯纳米片或纳米导热颗粒的液态镓或液态镓合金,所述液态金属还可采用导热性良好的液体或气体替代;所述石墨烯层包括:石墨烯薄膜、石墨烯涂层或石墨烯复合材料层;所述热温差发电器件,包括若干块串联的或/和并联的温差发电片单体,所述温差发电片单体与温差发电片单体之间通过绝热材料隔开;所述散热器包括:风冷翅片散热器件或工质循环散热器件;所述工质包括:水、纳米流体或导热流体。In the above solution, the liquid metal includes: liquid gallium, liquid gallium alloy or liquid gallium nanofluid; the liquid gallium nanofluid includes: liquid gallium or liquid gallium added and dispersed with carbon nanotubes, graphene nanosheets or nano thermally conductive particles. Liquid gallium alloy, the liquid metal can also be replaced by liquid or gas with good thermal conductivity; the graphene layer includes: a graphene film, a graphene coating or a graphene composite material layer; the thermal thermoelectric power generation device includes A number of thermoelectric power generation sheet units connected in series or/and in parallel, the thermoelectric power generation sheet unit and the thermoelectric power generation sheet unit are separated by a heat insulating material; A mass circulation heat dissipation device; the working medium includes: water, nanofluid or thermal fluid.
上述方案中,所述液态金属压力驱动型机器人关节及自发电装置,还包括:液态金属压力驱动型机器人肩关节及自发电装置、液态金属压力驱动型机器人臂关节及自发电装置、液态金属压力驱动型机器人手关节及自发电装置、液态金属压力驱动型机器人颈关节及自发电装置、液态金属压力驱动型机器人踝关节及自发电装置中的一种或几种;所述液态金属压力驱动型机器人关节及自发电装置可应用于:飞行器液态金属压力驱动装置、机械工程液态金属压力驱动装置、军工装备液态金属压力驱动装置、舰船液态金属压力驱动装置、交通轨道液态金属压力驱动装置、车辆液态金属压力驱动装置、港口车站液态金属压力驱动装置中的一种或几种。In the above solution, the liquid metal pressure-driven robot joint and self-generating device further include: liquid metal pressure-driven robot shoulder joint and self-generating device, liquid metal pressure-driven robot arm joint and self-generating device, and liquid metal pressure-driven robot arm joint and self-generating device. One or more of a driven robot hand joint and a self-generating device, a liquid metal pressure-driven robot neck joint and a self-generating device, a liquid metal pressure-driven robot ankle joint and a self-generating device; the liquid metal pressure-driven robot Robot joints and self-generating devices can be applied to: aircraft liquid metal pressure drive device, mechanical engineering liquid metal pressure drive device, military equipment liquid metal pressure drive device, ship liquid metal pressure drive device, transportation rail liquid metal pressure drive device, vehicles One or more of liquid metal pressure drive device and port station liquid metal pressure drive device.
上述方案中,所述传感器包括:压力传感器、位移传感器、温度传感器、角度传感器。In the above solution, the sensors include: a pressure sensor, a displacement sensor, a temperature sensor, and an angle sensor.
本发明的实施例提供的技术方案带来的有益效果是:The beneficial effects brought by the technical solutions provided by the embodiments of the present invention are:
(1)本发明采用并公开的热温差发电式液态金属压力工作缸,将液态金属压力工作缸与热温差发电器相结合,构成一体化结构;将液态金属作为液压缸的工作液体与传统液压油相比较,液态金属具有性能稳定、耐高温、导热性好等系列优势,提高了动态特性、负载能力、环境适应能力、平衡控制能力、越障能力;由于液态金属导热性能优良,能够将高负载情况下产生的热量快速传输给热温差发电器的热端进行发电利用,因此液态金属压力驱动型机器人关节及自发电装置具有较高的自发电效率。(1) The thermal thermoelectric power generation type liquid metal pressure working cylinder adopted and disclosed in the present invention combines the liquid metal pressure working cylinder and the thermal thermoelectric generator to form an integrated structure; the liquid metal is used as the working fluid of the hydraulic cylinder and the traditional hydraulic pressure Compared with oil, liquid metal has a series of advantages such as stable performance, high temperature resistance, and good thermal conductivity, which improves dynamic characteristics, load capacity, environmental adaptability, balance control ability, and obstacle crossing ability; The heat generated under load is quickly transferred to the hot end of the thermal thermoelectric generator for power generation and utilization, so the liquid metal pressure-driven robot joint and self-generating device have high self-generating efficiency.
(2)本发明采用将热温差发电式液态金属压力工作缸与液态金属磁流体发电器相结合,其液态金属通过磁体,并切割磁力线,产生发电效应;因此本发明机器人关节装置,具有热温差发电与磁流体发电的自发电与双重发电功能,为机器人行走运动提供了电能保障。(2) The present invention adopts the combination of the thermal thermoelectric power generation type liquid metal pressure working cylinder and the liquid metal magnetic fluid generator, and the liquid metal passes through the magnet and cuts the magnetic lines of force to generate power generation effect; therefore, the robot joint device of the present invention has a thermal temperature difference The self-generating and dual-generating functions of power generation and magnetofluidic power generation provide power guarantee for the walking motion of the robot.
附图说明Description of drawings
图1是本发明的液态金属压力驱动型机器人关节自发电装置的工作原理图;Fig. 1 is the working principle diagram of the liquid metal pressure-driven robot joint self-generating device of the present invention;
图2是本发明的液态金属压力驱动型机器人腿关节自发电装置的结构示意图;2 is a schematic structural diagram of the liquid metal pressure-driven robot leg joint self-generating device of the present invention;
图3是本发明的液态金属磁流体发电器中液态金属流动切割磁力线发电的结构示意图。3 is a schematic structural diagram of the liquid metal flow cutting magnetic lines of force in the liquid metal magnetic fluid generator of the present invention.
其中,热温差发电式液态金属压力工作缸1、液态金属磁流体发电器2、伺服阀3、磁力泵4、机器人关节5、传感器6、智能控制器7、单向阀8、过滤器9、溢流阀10、液态金属储存箱11、超级电容器12、控制信号器13、热温差发电器14、活塞杆15、大腿关节16、大腿关节连接轴17、膝关节18、小腿关节19、小腿关节连接轴20、踝关节21、机器人足22、液态金属压力工作缸体23、活塞24、石墨烯层25、散热器26、磁体27、发电通道28、液态金属29、电极条30、电极引出端31、电能输出端32。Among them, thermal thermoelectric power generation liquid metal pressure working cylinder 1, liquid metal
具体实施方式Detailed ways
为使本发明的目的、技术方案和优点更加清楚,下面将结合附图对本发明实施方式作进一步地描述。In order to make the objectives, technical solutions and advantages of the present invention clearer, the embodiments of the present invention will be further described below with reference to the accompanying drawings.
实施例Example
本发明的实施例液态金属压力驱动型机器人关节自发电装置采用液态金属压力驱动型机器人腿关节自发电装置,其工作原理见图1,其结构见图2,包括:热温差发电式液态金属压力工作缸1、液态金属磁流体发电器2、伺服阀3、磁力泵4、机器人关节5、传感器6、智能控制器7、单向阀8、过滤器9、溢流阀10、液态金属储存箱11、超级电容器12;液态金属磁流体发电器2装配在热温差发电式液态金属压力工作缸1的液态金属29进入通道上,并构成液态金属压力驱动机器人关节与自发电功能结构;液态金属储存箱11中存储液态金属29,与过滤器9相连接;过滤器9通过磁力泵4与单向阀8和溢流阀10相连接;单向阀8与伺服阀3的液态金属进口p端相连接;伺服阀3的流出端a端与液态金属磁流体发电器2的液态金属29进入端相连接;液态金属磁流体发电器2的液态金属29流出端与热温差发电式液态金属压力工作缸1的液态金属29流入端相连接;热温差发电式液态金属压力工作缸1的液态金属流出端与伺服阀3的液态金属流进端b端相连接;伺服阀3的液态金属流出端t端与另一液态金属储存箱11相连接;智能控制器7与伺服阀3、磁力泵4、传感器6、单向阀9、溢流阀10、液态金属储存箱11、超级电容器12、控制信号器13相连接;智能控制器7根据控制信号器13、传感器6反馈信息进行逻辑运算,来指令调控伺服阀3,达到调控进入液态金属磁流体发电器2和热温差发电式液态金属压力工作缸1的液态金属29流动速度、流动时间、流动量大小,实现液态金属29在液态金属磁流体发电器2和热温差发电式液态金属压力工作缸1的工作循环;热温差发电式液态金属压力工作缸1中的热温差发电器14、液态金属磁流体发电器2与超级电容器12相连接;超级电容器12的电能输出端32与机器人中需要用电装置相连接;热温差发电式液态金属压力工作缸1中的活塞杆15输出端通过传感器6与机器人关节5相连接,并带动机器人关节5按照相关指令进行可控动作。The liquid metal pressure-driven robot joint self-generating device in the embodiment of the present invention adopts a liquid metal pressure-driven robot leg joint self-generating device. Its working principle is shown in Figure 1, and its structure is shown in Figure 2, including: a thermal thermoelectric power generation liquid metal pressure Working cylinder 1, liquid metal
本实施例的机器人关节5为机器人腿关节,包括:大腿关节16、大腿关节连接轴17、膝关节18、小腿关节19、小腿关节连接轴20、踝关节21、机器人足22;大腿关节16通过膝关节18与小腿关节19相连接;小腿关节19通过踝关节21与机器人足22相连接;热温差发电式液态金属压力工作缸1上端,通过大腿关节连接轴17与大腿关节16中部相连接;热温差发电式液态金属压力工作缸1下端,通过小腿关节连接轴20与小腿关节19中部相连接;液态金属磁流体发电器2、伺服阀3、超级电容器12、传感器6均装配在热温差发电式液态金属压力工作缸1旁侧;大腿关节16、小腿关节19和热温差发电式液态金属压力工作缸1,共同构成液态金属压力驱动可产生形变的三脚架结构,为机器人行走运动提供可控的驱动力。The
热温差发电式液态金属压力工作缸1,包括:液态金属压力工作缸体23、液态金属29、活塞24、活塞杆15、热温差发电器14、石墨烯层25、散热器26;液态金属29、活塞24、活塞杆15装配在液态金属压力工作缸体23内;活塞杆15与活塞24相连接;活塞24将液态金属29封装于液态金属压力工作缸体23内一侧;活塞杆15为液态金属压力工作缸体23的液态金属压力驱动力输出端,与机器人腿关节相连接;液态金属压力工作缸体23外侧通过石墨烯层25与热温差发电器14热端相连接;热温差发电器14冷端与散热器26相连接;热温差发电器14与超级电容器12相连接,并将温差发电电能存储在超级电容器12中,供机器人所需用电装置使用。Thermal thermoelectric power generation liquid metal pressure working cylinder 1, including: liquid metal pressure working cylinder block 23,
液态金属磁流体发电器2(见图3),包括:磁体27、发电通道28、电极条30、电极引出端31;磁体27装配在发电通道28上端和下端;电极条30装配在发电通道28两侧面;电极引出端31连接电极条30,并与超级电容器12相连接;磁体27采用永久磁体;液态金属29在伺服阀3控制下进入发电通道28流动,不断地切割在发电通道28上端、下端装配磁体27产生的磁力线,从而产生电能,并将发电电能存储在超级电容器12中,供机器人所需用电装置使用。The liquid metal magnetic fluid generator 2 (see FIG. 3 ) includes: a
本实施例液态金属采用液态镓合金;石墨烯层采用石墨烯涂层;热温差发电器件14,包括若干块串联的或/和并联的温差发电片单体,温差发电片单体与温差发电片单体之间通过使用绝热材料隔开;散热器26采用风冷翅片散热器件;传感器6采用:压力传感器、位移传感器、角度传感器。In this embodiment, the liquid metal adopts a liquid gallium alloy; the graphene layer adopts a graphene coating; The monomers are separated by the use of thermal insulation materials; the radiator 26 adopts an air-cooled fin cooling device; the
本实施例的工作过程如下:The working process of this embodiment is as follows:
智能控制器7收到控制信号器13关于驱动腿关节指令信息(见图1),智能控制器7指令液态金属储存箱11、过滤器9和磁力泵4工作;磁力泵4从液态金属储存箱11抽出液态金属29通过过滤器9进入伺服阀3的p端,并从伺服阀3的a端流出后进入液态金属磁流体发电器2的液态金属29进入端,并从液态金属磁流体发电器2的流出端进入热温差发电式液态金属压力工作缸1的液态金属进入端;当液态金属29在伺服阀3控制下进入液态金属磁流体发电器2的发电通道28流动时(见图3),则不断地切割在发电通道28上端、下端装配磁体27产生的磁力线,通过从而产生电能电流;通过电极条30和电极引出端31,将发电电能存储在超级电容器12中,通过电能输出端32供机器人所需用电装置使用。The intelligent controller 7 receives the command information about the driving leg joints from the control annunciator 13 (see Fig. 1), and the intelligent controller 7 instructs the liquid
当液态金属29从液态金属磁流体发电器2的流出端进入热温差发电式液态金属压力工作缸1的液态金属29进入端时,液态金属29产生一定的压力推动活塞24及活塞杆15运动;智能控制器7根据控制信号器13、传感器6反馈信息进行逻辑运算,来指令调控伺服阀3,达到调控进入液态金属磁流体发电器2和热温差发电式液态金属压力工作缸1的液态金属29流动速度、流动时间、流动量大小,实现液态金属29在液态金属磁流体发电器2和热温差发电式液态金属压力工作缸1的工作循环;活塞杆15则带动机器人腿关节实施可控运动。When the
当液态金属29从液态金属磁流体发电器2的流出端进入热温差发电式液态金属压力工作缸1的液态金属29进入端时,液态金属29产生一定的压力推动活塞24及活塞杆15运动时,则会产生一定的热量;液态金属压力工作缸体23通过石墨烯层25,快速将热量传输给热温差发电器14的热端,由于热温差发电器14的冷端与风冷翅片散热器26相连接,在热温差发电器14的热端与冷端温差作用下,产生热温差发电效应,并将发电电能存储在超级电容器12中,供机器人所需用电装置使用。When the
当当液态金属29进入热温差发电式液态金属压力工作缸1的液态金属29进入端时(见图2),液态金属29产生一定的压力推动活塞24及活塞杆15运动,通过大腿关节连接轴17带动大腿关节16,通过小腿关节连接轴20带动小腿关节19;由于大腿关节16、小腿关节19和热温差发电式液态金属压力工作缸1,共同构成液态金属压力驱动可产生形变的三脚架结构。由于小腿关节19通过踝关节21与机器人足22相连接,为机器人腿关节行走运动提供可控的驱动力。When the
在本文中,所涉及的前、后、上、下等方位词是以附图中零部件位于图中以及零部件相互之间的位置来定义的,只是为了表达技术方案的清楚及方便。应当理解,所述方位词的使用不应限制本申请请求保护的范围。In this document, the related terms such as front, rear, upper and lower are defined by the positions of the components in the drawings and the positions between the components, which are only for the clarity and convenience of expressing the technical solution. It should be understood that the use of the locative words should not limit the scope of protection claimed in this application.
在不冲突的情况下,本文中上述实施例及实施例中的特征可以相互结合。The above-described embodiments and features of the embodiments herein may be combined with each other without conflict.
以上所述仅为本发明的较佳实施例,并不用以限制本发明,凡在本发明的精神和原则之内,所作的任何修改、等同替换、改进等,均应包含在本发明的保护范围之内。The above are only preferred embodiments of the present invention and are not intended to limit the present invention. Any modifications, equivalent replacements, improvements, etc. made within the spirit and principles of the present invention shall be included in the protection of the present invention. within the range.
| Application Number | Priority Date | Filing Date | Title |
|---|---|---|---|
| CN201810604037.3ACN108657305B (en) | 2018-06-12 | 2018-06-12 | Liquid metal pressure-driven robot joint self-generating device |
| Application Number | Priority Date | Filing Date | Title |
|---|---|---|---|
| CN201810604037.3ACN108657305B (en) | 2018-06-12 | 2018-06-12 | Liquid metal pressure-driven robot joint self-generating device |
| Publication Number | Publication Date |
|---|---|
| CN108657305A CN108657305A (en) | 2018-10-16 |
| CN108657305Btrue CN108657305B (en) | 2020-01-17 |
| Application Number | Title | Priority Date | Filing Date |
|---|---|---|---|
| CN201810604037.3AExpired - Fee RelatedCN108657305B (en) | 2018-06-12 | 2018-06-12 | Liquid metal pressure-driven robot joint self-generating device |
| Country | Link |
|---|---|
| CN (1) | CN108657305B (en) |
| Publication number | Priority date | Publication date | Assignee | Title |
|---|---|---|---|---|
| CN109605356B (en)* | 2018-11-16 | 2021-06-25 | 中国科学院理化技术研究所 | A liquid metal flexible machine capable of self-driving snake-like motion |
| CN111293856B (en)* | 2020-03-16 | 2021-08-20 | 义乌市嘉诗电子科技有限公司 | Low-cost wearable human body movement power generation device and manufacturing method thereof |
| CN111355358B (en)* | 2020-03-19 | 2021-08-20 | 义乌市嘉诗电子科技有限公司 | Human motion power generation device for gymnasium and manufacturing method thereof |
| CN111608964B (en)* | 2020-04-16 | 2021-04-06 | 浙江大学 | Robot capable of recovering support phase pressing action energy and control method thereof |
| CN114633824A (en)* | 2022-03-22 | 2022-06-17 | 陇东学院 | Biped robot and leg damping and energy recovery device thereof |
| CN114776733B (en)* | 2022-05-11 | 2023-11-24 | 空间液态金属科技发展(江苏)有限公司 | A high heat dissipation disc brake system |
| TWI872968B (en)* | 2024-03-01 | 2025-02-11 | 吳佳音 | Fluid booster power generation system |
| CN118017795B (en)* | 2024-04-08 | 2024-06-25 | 浙江大学 | Induction electromagnetic pump |
| Publication number | Priority date | Publication date | Assignee | Title |
|---|---|---|---|---|
| US6422329B1 (en)* | 1999-11-12 | 2002-07-23 | Homayoon Kazerooni | Human assisted walking robot |
| US9283949B2 (en)* | 2014-07-22 | 2016-03-15 | Google Inc. | Hybrid hydraulic and electrically actuated mobile robot |
| CN104135191A (en)* | 2014-08-18 | 2014-11-05 | 中国地质大学(武汉) | Foam metal composite phase change material heat storage temperature-difference power generation device |
| US9731416B1 (en)* | 2015-03-11 | 2017-08-15 | Google Inc. | Legged robot passive fluid-based ankles with spring centering |
| CN106357084B (en)* | 2016-11-29 | 2020-02-14 | 中国科学院电工研究所无锡分所 | Double-channel liquid metal magnetohydrodynamic generator |
| CN107370328A (en)* | 2017-07-10 | 2017-11-21 | 西安交通大学 | A kind of energy recycle device and method of field legged type robot leg damping |
| CN107672686B (en)* | 2017-09-20 | 2019-09-20 | 深圳市行者机器人技术有限公司 | A biped robot and its leg shock absorption and energy recovery device |
| Publication number | Publication date |
|---|---|
| CN108657305A (en) | 2018-10-16 |
| Publication | Publication Date | Title |
|---|---|---|
| CN108657305B (en) | Liquid metal pressure-driven robot joint self-generating device | |
| Zhang et al. | Fluid-driven artificial muscles: bio-design, manufacturing, sensing, control, and applications | |
| Shang et al. | A novel electro hydrostatic actuator system with energy recovery module for more electric aircraft | |
| CN108412821B (en) | A hydraulic-electric hybrid-driven walking robot | |
| US10352334B2 (en) | Hydraulic actuator system | |
| CN107972754B (en) | A shape memory alloy driven soft crawling robot | |
| EP2960498B1 (en) | Rapidly modulated hydraulic supply for a robotic device | |
| Ouyang et al. | Development of a novel compact hydraulic power unit for the exoskeleton robot | |
| CN111692058B (en) | Ocean temperature difference energy phase change power generation device for unmanned underwater vehicle | |
| CN111846003B (en) | Multi-foot walking robot and hydraulic drive system for leg flexion and extension and control method thereof | |
| Wakisaka et al. | Application of hydrogen absorbing alloys to medical and rehabilitation equipment | |
| CN108843714B (en) | Robot leg foot buffer shock-absorbing and self power generation integrated apparatus | |
| CN108583723A (en) | A kind of bionics mechanical legs with three joints of the autonomous hydraulic pressure distributed power of band | |
| US9657750B1 (en) | Fluid power device, method and system | |
| CN111959633A (en) | A hydraulically driven foot bionic humanoid robot | |
| CN214366952U (en) | High-efficient hydraulic system, four-footed robot | |
| CN106545535A (en) | A kind of robot motor drives hydraulic power system and control method | |
| Guglielmino et al. | Energy efficient fluid power in autonomous legged robotics | |
| Kang et al. | Electrically driven robotic pistons exploiting liquid-vapor phase transition for underwater applications | |
| Niu et al. | Portable electro-hydraulic actuator technology based on spherical micro pump | |
| CN111422275A (en) | Electro-hydraulic hybrid-driven motion mode reconfigurable foot type robot | |
| CN117719280A (en) | A frog-like soft robot based on gas-liquid phase change | |
| Xue et al. | A new converter for improving efficiency of multi-actuators fluid power system | |
| Li et al. | Design and experimental evaluation of WLR-III | |
| CN111425471A (en) | A hydrostatic actuation system driven by an electromagnetic direct-drive plunger pump |
| Date | Code | Title | Description |
|---|---|---|---|
| PB01 | Publication | ||
| PB01 | Publication | ||
| SE01 | Entry into force of request for substantive examination | ||
| SE01 | Entry into force of request for substantive examination | ||
| GR01 | Patent grant | ||
| GR01 | Patent grant | ||
| CF01 | Termination of patent right due to non-payment of annual fee | ||
| CF01 | Termination of patent right due to non-payment of annual fee | Granted publication date:20200117 Termination date:20210612 |