Movatterモバイル変換


[0]ホーム

URL:


CN105114266B - Power device using heat pump technology - Google Patents

Power device using heat pump technology
Download PDF

Info

Publication number
CN105114266B
CN105114266BCN201510317694.6ACN201510317694ACN105114266BCN 105114266 BCN105114266 BCN 105114266BCN 201510317694 ACN201510317694 ACN 201510317694ACN 105114266 BCN105114266 BCN 105114266B
Authority
CN
China
Prior art keywords
gas
heat
heat pump
power
pneumatic motor
Prior art date
Legal status (The legal status is an assumption and is not a legal conclusion. Google has not performed a legal analysis and makes no representation as to the accuracy of the status listed.)
Expired - Fee Related
Application number
CN201510317694.6A
Other languages
Chinese (zh)
Other versions
CN105114266A (en
Inventor
钟世友
杜仲帆
黄胜礼
曾中志
Current Assignee (The listed assignees may be inaccurate. Google has not performed a legal analysis and makes no representation or warranty as to the accuracy of the list.)
Individual
Original Assignee
Individual
Priority date (The priority date is an assumption and is not a legal conclusion. Google has not performed a legal analysis and makes no representation as to the accuracy of the date listed.)
Filing date
Publication date
Application filed by IndividualfiledCriticalIndividual
Priority to CN201510317694.6ApriorityCriticalpatent/CN105114266B/en
Publication of CN105114266ApublicationCriticalpatent/CN105114266A/en
Application grantedgrantedCritical
Publication of CN105114266BpublicationCriticalpatent/CN105114266B/en
Expired - Fee Relatedlegal-statusCriticalCurrent
Anticipated expirationlegal-statusCritical

Links

Images

Classifications

Landscapes

Abstract

The invention discloses a power device utilizing heat pump technology, which is provided with a circulating gas work doing system, wherein the gas is provided with bottom pressure, a gas compressor (1) is arranged in the system, a gas outlet end is connected with a heat exchange device (3) through a pipeline, a gas outlet end of the heat exchange device is connected with a gas inlet end of a pneumatic motor (5), the gas outlet end of the pneumatic motor is connected with the gas inlet end of the gas compressor (1) to form the circulating gas work doing system, the heat exchange device is connected with a hot end of a heat pump device or a hot end generated by an industrial waste heat utilization device, and the gas in the circulating gas work doing system absorbs the heat of the hot end device through a pipe wall. The technical scheme is a conversion device for converting solar energy into a usable mechanical energy form.

Description

Power device using heat pump technology
Technical Field
The present invention relates generally to power plants and, more particularly, to power plants utilizing heat pump technology.
Background
In the process of converting heat energy into usable mechanical energy, a heat engine, such as a steam turbine, or various internal combustion engines using petroleum resources, but all use high heat, the generated power is high, but the consumed resources are high, and the environmental pollution is serious. A low-heat resource widely exists on the earth, for example, solar energy is a green energy resource, the scale of solar energy utilization by people is small, the solar energy utilization is limited to the solar panel for power generation, and air energy water heaters are developed in recent years. Recently, a heat pump technology has been developed, which is said to be an efficient heat transfer device, and it is a problem how to utilize the small-scale heat quantity by obtaining the low-grade heat quantity from air, water or soil and outputting the high-grade heat quantity through work done by an electrically driven compressor. A Chinese invention patent, patent application No. 201120518791.9, discloses a technical scheme by a patent applied by Zhejiang sky-platform, which is a technology of energy technology company, the technology realizes the miniaturization attempt of a heat engine, and provides a structure of a pneumatic engine.
In the field of automobile manufacturing, people develop a hybrid electric vehicle to save energy, the so-called hybrid electric vehicle is to add a set of internal combustion engine on a pure electric vehicle to improve the driving mileage of the pure electric vehicle, of course, the power of the added internal combustion engine is small, that is, the traditional engine is made as small as possible, and a storage battery is added to make the power of the vehicle. When the hybrid power is adopted, the average required power can be determined, when the load of the internal combustion engine is low, the surplus power can generate electricity to charge the battery, because the battery is arranged, the energy during braking and downhill and idling can be conveniently recovered, and the measures are allegedly adopted, so that 40% of energy can be saved, and the scheme is a good automobile scheme, but in any case, some energy is consumed.
Disclosure of Invention
The invention aims to provide a method which can overcome the defects of the prior art and combines a heat pump technology or a waste heat technology with a pneumatic motor to convert low-temperature heat energy into usable mechanical energy.
It is a further object of the present invention to provide a solution for a hybrid vehicle.
In order to achieve the purpose, the scheme of the invention is as follows: a power device using heat pump technique is composed of a circulating gas working system with bottom pressure, a gas compressor in said system, a heat exchanger connected to gas outlet of said heat exchanger via pipeline, and a pneumatic unit connected to gas inlet of said gas compressor.
Other embodiments include: the heat pump is composed of a compressor, one end of the compressor is connected with a condenser through a pipeline, the condenser is contained in a heat exchange device, pressure gas of a gas work doing system is contained in the heat exchange device and exchanges heat with the condenser through a pipe wall, an outlet of the condenser is connected with one end of a throttle valve, the other end of the throttle valve is connected with an evaporator, and the other end of the evaporator is connected with an air inlet end of the compressor.
According to the technical scheme, a low-grade heat source is obtained from air by utilizing a heat pump technology, the low-grade heat source works through an electrically-driven air compressor to obtain high-grade heat, or the heat obtained through an industrial waste heat utilization device is heated by a condenser through heat exchange on pressure gas of a work system in a heat exchange device, and the heat energy is converted into mechanical energy through a pneumatic motor in the scheme, and the mechanical energy is converted into electric energy through a generator. The low-grade heat source in the air is provided by sunlight, and is particularly gathered into a high-grade heat source by utilizing a heat pump technology, and the solar energy is inexhaustible, so that the solar heat source has great significance for human life. Therefore, the technical scheme is a conversion device for converting solar energy into a usable mechanical energy form, thereby achieving the aim of the invention.
The following describes the scheme in more detail with reference to the drawings and examples.
Drawings
FIG. 1 is a schematic diagram of a power plant utilizing heat pump technology;
FIG. 2 is a system diagram of the pneumatic device of FIG. 1;
FIG. 3 is a cross-sectional view A-A of FIG. 2;
fig. 4 is a sectional view taken along line B-B in fig. 3.
Detailed Description
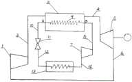
As shown in figure 1, the power plant using heat pump technology has one circular gas work system filled with work gas, which is air, refrigerant gas or CO2Gas, in this example CO2Gas with a bottom pressure of 5Kg/cm2As above, this example is at 20Kg/cm2Is injected into a system to form gas with bottom pressure, a gas compressor 1 is arranged in the system, and the gas outlet end of the gas compressor passes through a first pipeline2 is connected with one end of aheat exchange device 3, the other end of the heat exchange device is connected with an air inlet of apneumatic motor 5 through a second pipeline 4 and enters the pneumatic motor to do work, an air outlet end of the pneumatic motor is connected with an air inlet end of the air compressor 1 through athird pipeline 6, and exhausted air generated after the work is done is sent back to the air compressor 1 again.
The heat pump circuit is composed of a compressor 7 whose outlet end is connected with the inlet end of a condenser 9 by afourth pipeline 8, the spiral pipe of the condenser is accommodated in theheat exchange device 3, the outlet end of the condenser is connected with the inlet end of a throttle valve 11 by afifth pipeline 10, the outlet end of the throttle valve is connected with the inlet end of anevaporator 13 by a sixth pipeline 12, and the outlet end of the evaporator is connected with the inlet end of the compressor 7 by aseventh pipeline 14, so that a system diagram of the heat pump is formed. Wherein theheat exchange device 3 is a closed container, the condenser 9 in the heat pump loop is of a spiral pipe structure, medium gas with higher temperature is filled in the closed container, high-pressure gas circulating in a gas work doing loop pressed and sent by the compressor 1 is filled in the closed container, namely the pressure of the gas is 20Kg/cm2CO of2The gas is heat-exchanged with the high-temperature medium gas of the condenser through the pipe wall to heat the gas. The A, B end of the condenser can also be directly connected with the output end of industrial waste heat, the industrial waste heat can be used for example, waste heat of a brick-and-tile-fired tunnel kiln is utilized, and the industrial waste heat is not only the type. The gas to be worked has high pressure and high temperature. Has the potential of doing work.
Briefly describing the working principle of the heat pump: in the heat pump circuit of the present embodiment, the medium R is used134As medium, R in liquid form is filled in the heat pump circuit134From the outlet of the throttle valve 11, through a small hole, into theevaporator 13, where it rapidly changes from liquid to gas as the space increases, and this physical change takes in a large amount of heat, which is obtained from the surrounding air, R, which changes to gas134Enters the compressor 7 from theseventh pipeline 14, enters the condenser 9 under the action of electric drive, and exchanges heat with high-pressure CO2 gas in a gas work circuit in a heat exchange device to remove heat R134The gas is returned in the condenser 9From afifth pipe 10, the fluid returns to the inlet end of the throttle valve 11, completing a cycle, and so on, which is equivalent to carrying heat from the low end to the high end, somewhat like a water pump pumping water from the low to the high.
The pneumatic device system as shown in fig. 2 is composed of apneumatic machine 5, the shell of which is fixed on abase plate 16 by two nuts, a pipeline which inputs high-temperature and high-pressure working gas generated in the system to thepneumatic machine 5 through a pipe joint (17), the gas is conveyed to apower rod 18 through a channel in thepneumatic machine 5 and is ejected out from a nozzle 19 on the power rod to generate reaction force to generate torque on a rotatingshaft 20 thereof, and the torque is output through a speed change device, wherein the speed change device of the embodiment is a pair of gear drives 21, a driving gear sleeved on the rotatingshaft 20 is a small gear, a driven gear is a large gear, and the driven gear is connected with a power generation device 22 to drive a generator to generate electric energy. In the figure, the rotor of themotor 5 is enclosed by a sealedcover 23, and the space formed collects the exhaust air after the work is ejected from thepower rod 18, and the exhaust air is led out by apipe joint 24 arranged on the wall of the sealed cover and returned to the gas work circuit shown in the figure 1 for continuous circulation.
Thesealing cover 23 is composed of a circularbase bottom plate 16 and a basin-shaped container 25, a hole is formed in the center of thebase bottom plate 16 and matched with the shell of the pneumatic motor, threads are carved on the circular edge of thebase bottom plate 16, the opening edge of the box-shaped container is matched with the threads on thebase bottom plate 16 in a threaded mode, the threads on the box-shaped container are screwed into the threads on thebase bottom plate 16 during assembly, and gas in the container is sealed and cannot escape.
The structure of the pneumatic machine can be more closely understood from the structural diagram shown in fig. 3, in which thepneumatic machine 5 has a cylindrical housing 26, one end of which is provided with aflange 27, the raised disc-shaped flange also has a spigot function, when the cylinder body is guided into the central hole opened on thebase bottom plate 16, one end of theflange 27 has an axial positioning function on the cylindrical housing 26, a section of screw thread 28 on the cylinder body is positioned and fixed on the cylindrical housing 26 by the combined action of two nuts and theflange 27, two ends of the cylindrical housing 26 are respectively matched with anend cover 29, 30, two sealedbearings 31, 32 are fixed in the end cover, two inner bearing rings support a rotatingshaft 20, one end of the rotating shaft is provided with a section ofblind hole 34 in the center, the end of the blind hole is provided with a pair of throughholes 35 with center lines perpendicular to the center line of the blind hole on the shaft body, the shaft end is matched with a power rod joint 36, and, the end of the shaft is provided withair outlet holes 38 communicated with the annular groove 37 to supply air for thepower rods 18, the power rods are fixed on the circumference of the joint 36 through threads, the number of the power rods is two, and the end parts of the power rods are provided with the nozzles 19.
The structure of the nozzle 19 is as shown in fig. 4, which is a T-shaped three-way pipe, twoplugs 39, 40 are arranged on two straight pipe orifices of the three-way pipe, both are connected with the pipe orifices through threads, the end surface of oneplug 39 is a concave arc surface, theother plug 40 is provided with a group of holes with the same central line, the innermost side of the hole is ataper hole 41, the taper hole is connected with a section ofspray orifice 42, the spray orifice is connected with a section ofstraight hole 43, the size of the spray orifice is related to the gas pressure, the temperature and the required power, and the diameter of the spray orifice in this embodiment is 2 mm.
The other straight tube of the tee is connected by a screw thread to the end of thepower rod 18.
The principle of the technical scheme is as follows: the pneumatic machine of this scheme is to utilize high-temperature high-pressure gas to do work and change the heat energy into the mechanical energy, and the high-temperature high-pressure gas is that the heat pump technology or waste heat is obtained, in the heat pump technology, 1 part of electric energy that its compressor consumes, can produce the heat that the electric energy produces 10 times at most, the surplus energy is that the solar energy provides, this is a common knowledge, this 10 times of heat obtained by heat pump technology, the gas used for heating in the gaseous work system of this technical scheme, the said gas is delivered into the pneumatic machine of this scheme, enter by the spindle, spout from the spray nozzle on two power poles, enter a section of bell mouth from a section of pore to export of the spray nozzle, the space is enlarged, under the influence of heat, the volume of the gas is enlarged suddenly, produce an explosion, the effort that the explosion produces pushes the spray nozzle to move to the opposite direction, because two power poles are set up, the gas in the gas working system of the invention adopts gas with larger specific gravity, so the invention is practicalCO used in examples2Gas is twice the specific gravity of air and has a density of 20Kg/cm2The base pressure of (2) is so that the turning force obtained by the reaction, i.e., the torque, becomes very large as compared with the case of using the air ejection, and the magnitude of the torque also relates to the length of thepower rod 18, because the torque is equal to the force times the distance, but the length of thepower rod 18 is limited by the structure, and cannot be made very long.
In the structure of the gas power machine, a factor can be added to increase the torque obtained, namely, the rotating speed of thepower rod 18 is increased as much as possible, and the formula of kinetic energy
Figure GSB0000187789730000071
In the above, if the gas mass is constant at a higher rotation speed, the larger the function obtained by the device, and of course, the larger the kinetic energy, the larger the torque generated, and therefore, from the viewpoint of increasing the speed, the system in which thepower rod 18 is placed is preferably light in weight with a small load.
Preferably, the first stage of the generated torque is separated from the following load by an isolating device, which is the transmission on the other end of the shaft of the pneumatic motor, starting from the load reduction of the first stage, which is a gear transmission in this embodiment, for the speed reduction, which can feed back the inverse ratio of the transmission ratio of the load to the first stage, which corresponds to the first stage bearing only a fraction of the load, so that the use of an isolating element is advantageous for generating a high rotational speed of the first stage, and if no such transmission is present, the direct application of the load to the first stage is disadvantageous for generating the rotational speed.
This pneumatic motor pivot setting, power pole is installed to one end, and speed change gear is installed to the other end, comes the transmission moment of torsion by the axle, and the air inlet of axle is accomplished by the shaft hole of intermediate position, and this structurally benefit is obvious, but needs a high-speed moving axle and a static shell hole cooperation, has the difficulty on preventing high-pressure gas from leaking, so this scheme adopts the sealed cowling form leak protection, respectively sets up a sealed cowling at power rod end and variable speed end.
The specification of the scheme is that the compressor 3P and the compressor 1P consume 2.9 kilowatts of power, a single power rod is 260mm, and the power rod rotatesWith a diameter of 520mm, CO is injected into the working gas circulation2The pressure of gas and perfusion is 20Kg, and the medium of heat pump part is R134The shaft power 6.699KW of the pneumatic motor is transmitted to the generator, the generator can output 5.3592KW electric energy, and redundant electric energy of 2KW and 4592KW can be generated. It is possible to generate more surplus power if parameters in the system are adjusted.
Application prospect in industry
The invention uses the heat energy generated by the heat pump technology to heat the gas in the work cycle, so that the work gas has the work potential with high temperature and high pressure, the gas with high temperature and high pressure enters the pneumatic motor and is sprayed out from the nozzle to do work, thereby solving the problems that small heat is converted into mechanical energy and the mechanical energy is used to generate electric energy, the generated electric energy is far more than the power necessary for the operation of the device, the surplus electric energy can be generated, the electric energy can be used for improving a hybrid electric vehicle when being used on a pure electric drive vehicle, a smaller internal combustion engine in the hybrid electric vehicle can be removed, the electric energy is replaced by the power device which utilizes the heat pump technology in the scheme, the heat energy in the air is collected by the heat pump and is gathered to be supplied to a pneumatic motor, and the mechanical energy is obtained to generate electricity, this essentially eliminates the use of fossil energy, i.e., petroleum, resources as the motive power for automobiles, and this prospect exists.

Claims (6)

1. A power plant using heat pump technology, characterized in that: a power plant using heat pump technology, have a circulating gas work system, the said gas has bottom pressures, there is a compressor (1) in the said system, the air outlet end of the compressor couples to a heat exchanger (3) through the pipeline, the air outlet end of the heat exchanger couples to inlet end of the pneumatic motor (5), the air outlet end of the pneumatic motor couples to inlet end of the compressor (1), make up the circulating gas work system, the said heat exchanger couples to hot junction of a heat pump apparatus or couples to hot junction that an industrial waste heat utilization unit produces, the said heat pump obtains the low-grade heat source from the air, and the low-grade heat source in the air relies on sunlight to provide, the gas in the work system of circulating gas absorbs the heat of the hot junction apparatus through the pipe wall,
the pneumatic motor (5) is provided with a cylindrical shell (26), one end of the cylindrical shell is provided with a flange (27), two ends of the cylindrical shell (26) are respectively matched with an end cover (29, 30), two sealing bearings (31, 32) are fixed in the end cover, the inner rings of the two sealing bearings support a rotating shaft (20), one end center of the rotating shaft is provided with a section of blind hole (34), the tail end of the blind hole is provided with a pair of through holes (35) with center lines perpendicular to the center lines of the blind holes on the shaft body, the shaft end of the blind hole is provided with a joint (36) of a power rod in a matching way, a ring groove (37) is formed in the joint, the end part of the shaft is provided with an air outlet (38), the air outlet is communicated with the ring groove (37) and supplies air to the power rod (18), the power rod is fixed on the circumference of the joint (36), the power rods are symmetrical, two plugs (39, 40) are arranged on two straight pipe orifices of the three-way pipe, the two plugs are connected with the pipe orifices through threads, the end face of one plug (39) is a concave arc surface, the other plug (40) is provided with a group of holes with the same central line, the innermost part of each hole is a taper hole (41) which is connected with a section of spray hole (42), the spray holes are connected with a section of straight hole (43), the size of each spray hole is related to gas pressure, temperature and required power, and the other straight pipe of the T-shaped pipe is connected with the end part of the power rod (18) through threads.
2. A power plant using heat pump technology according to claim 1, characterized in that: the heat pump has a compressor (7) with one end connected to a condenser (9) via a pipeline, the condenser being accommodated in a heat exchanger and also accommodating the pressure gas of a gas work system, the condenser being heat-exchanged via a pipe wall, the outlet of the condenser being connected to one end of a throttle valve (11), the other end of the throttle valve being connected to an evaporator (13), the other end of the evaporator being connected to the inlet of the compressor (7).
3. A power plant using heat pump technology according to claim 1, characterized in that: a circulating gas work-doing system with a bottom pressure of 5Kg/cm in a closed system2Above, full ofThe working gas is air or CO2A gas.
4. A power plant using heat pump technology according to claim 1, characterized in that: the casing of the pneumatic motor (5) is fixed on a base plate (16), high-pressure working gas generated in a gas working system is input into the casing through a pipe joint (17), the gas is conveyed to a power rod (18) through a channel in the pneumatic motor (5), the gas is sprayed out from a nozzle (19) on the power rod to generate torque on a rotating shaft (20) of the pneumatic motor, and the torque is output through a speed change device arranged at the other end of the rotating shaft.
5. A power plant using heat pump technology according to claim 4, characterized in that: the speed changing device is a pair of gear drives (21), a driving gear sleeved on the rotating shaft (20) is a small gear, a driven gear is a large gear, the driven gear is connected with a power generation device (22) to drive the power generator to generate electric energy, and the power rod (18) is sealed by a sealing cover (23) for speed reduction.
6. A power plant using heat pump technology according to claim 5, characterized in that: the sealing cover (23) consists of a circular base bottom plate (16) and a basin-shaped container (25), a hole is formed in the center of the base bottom plate (16) and matched with a shell of the pneumatic motor, threads are carved on the circle edge of the base bottom plate (16), the opening edge of the box-shaped container is carved with the threads and matched with the threads on the base bottom plate (16), and the threads on the box-shaped container are screwed into the threads on the base bottom plate (16) during assembly.
CN201510317694.6A2015-06-102015-06-10Power device using heat pump technologyExpired - Fee RelatedCN105114266B (en)

Priority Applications (1)

Application NumberPriority DateFiling DateTitle
CN201510317694.6ACN105114266B (en)2015-06-102015-06-10Power device using heat pump technology

Applications Claiming Priority (1)

Application NumberPriority DateFiling DateTitle
CN201510317694.6ACN105114266B (en)2015-06-102015-06-10Power device using heat pump technology

Publications (2)

Publication NumberPublication Date
CN105114266A CN105114266A (en)2015-12-02
CN105114266Btrue CN105114266B (en)2020-08-28

Family

ID=54662343

Family Applications (1)

Application NumberTitlePriority DateFiling Date
CN201510317694.6AExpired - Fee RelatedCN105114266B (en)2015-06-102015-06-10Power device using heat pump technology

Country Status (1)

CountryLink
CN (1)CN105114266B (en)

Families Citing this family (5)

* Cited by examiner, † Cited by third party
Publication numberPriority datePublication dateAssigneeTitle
CN106438236A (en)*2015-08-122017-02-22钟世友Power device acting through natural heat energy
CN109281810B (en)*2017-04-072020-10-02河南昊立农业科技有限公司Heat pump power generation device of greenhouse power generation system
WO2019075649A1 (en)*2017-10-182019-04-25王金宝Device and method for converting power as well as refrigerating, heating and generating electricity using low-temperature heat energy
CN107525302B (en)*2017-10-182018-05-22王金宝A kind of device and method to be generated electricity using low temperature heat energy switching kinetics and cooling and warming
CN108800962B (en)*2018-07-012019-12-24陆永柱 Waste heat recovery control system for heat recovery of rotary tunnel kiln

Citations (10)

* Cited by examiner, † Cited by third party
Publication numberPriority datePublication dateAssigneeTitle
CN1894535A (en)*2003-11-132007-01-10哈姆沃西Kse瓦斯系统公司Apparatus and method for controlling temperature in a boil-off gas
CN102062181A (en)*2011-01-112011-05-18浙江海天机械有限公司Automatic speed changer
CN202085030U (en)*2011-05-232011-12-21何桂垣Semi-automatic small-size power generator
CN102434352A (en)*2011-12-102012-05-02天台亘盛能源科技有限公司Hydroenergy generating set driven by recoil kinetic energy engine
CN102536341A (en)*2011-12-102012-07-04天台亘盛能源科技有限公司Steam-powered electric generating set driven by anti-impulse engine
CN202370589U (en)*2011-12-092012-08-08天台亘盛能源科技有限公司Recoil kinetic energy engine
CN102878603A (en)*2012-10-302013-01-16哈尔滨工业大学Gas-steam circulation combined double-stage coupling heat pump heat supply device
CN103644087A (en)*2013-12-172014-03-19汪禹Solar thermal power generation device with after-burning function
CN203864427U (en)*2014-04-282014-10-08福建莱宝驰新能源科技有限公司Hybrid power drive system
CN104675521A (en)*2015-02-262015-06-03天津大学Novel gas-steam combined cycle cooling, heating and power generation system

Family Cites Families (3)

* Cited by examiner, † Cited by third party
Publication numberPriority datePublication dateAssigneeTitle
CN1924303A (en)*2006-08-252007-03-07重庆大学Heat pump condensing type steam power recirculation
CN201991715U (en)*2011-01-282011-09-28罗良宜Low-temperature solar thermal power generation device
CN202381127U (en)*2011-12-102012-08-15天台亘盛能源科技有限公司Steam energy power generator set being driven by kickback kinetic energy engine

Patent Citations (10)

* Cited by examiner, † Cited by third party
Publication numberPriority datePublication dateAssigneeTitle
CN1894535A (en)*2003-11-132007-01-10哈姆沃西Kse瓦斯系统公司Apparatus and method for controlling temperature in a boil-off gas
CN102062181A (en)*2011-01-112011-05-18浙江海天机械有限公司Automatic speed changer
CN202085030U (en)*2011-05-232011-12-21何桂垣Semi-automatic small-size power generator
CN202370589U (en)*2011-12-092012-08-08天台亘盛能源科技有限公司Recoil kinetic energy engine
CN102434352A (en)*2011-12-102012-05-02天台亘盛能源科技有限公司Hydroenergy generating set driven by recoil kinetic energy engine
CN102536341A (en)*2011-12-102012-07-04天台亘盛能源科技有限公司Steam-powered electric generating set driven by anti-impulse engine
CN102878603A (en)*2012-10-302013-01-16哈尔滨工业大学Gas-steam circulation combined double-stage coupling heat pump heat supply device
CN103644087A (en)*2013-12-172014-03-19汪禹Solar thermal power generation device with after-burning function
CN203864427U (en)*2014-04-282014-10-08福建莱宝驰新能源科技有限公司Hybrid power drive system
CN104675521A (en)*2015-02-262015-06-03天津大学Novel gas-steam combined cycle cooling, heating and power generation system

Also Published As

Publication numberPublication date
CN105114266A (en)2015-12-02

Similar Documents

PublicationPublication DateTitle
CN105114266B (en)Power device using heat pump technology
CN202250247U (en)Spraying type rotation motor
CN101915475A (en)Liquid heat energy circulating system and application thereof
WO2018228158A1 (en)Pneumatic engine
CN106870199A (en)A kind of honourable cogeneration machine
CN102392689A (en)Injection type rotating motor
CN101592079A (en)Solar distributed closed gas turbine power generation system
CN102146814A (en) Supercritical low temperature air power generation device
CN105089849A (en)Exhaust afterheat temperature difference thermoelectric system
WO2015165199A1 (en)Rotor high and low pressure power device and work-doing method therefor
CN103711535A (en)Environment thermal energy conversion method and device used for providing power through environment thermal energy
CN102094689A (en)Low-temperature heat energy power generation device
CN104295328B (en)A kind of medium energy engine device and mode of work-doing thereof
CN201991579U (en) air power generation device
WO2010025661A1 (en)Device and method for converting thermal energy into kinetic energy and electric energy
CN201991715U (en)Low-temperature solar thermal power generation device
CN211370630U (en)Seawater temperature difference power generation circulating system based on single-screw expander
CN201731673U (en)Liquid heat energy circulating system
CN201386573Y (en)Rotary compressing expansion machine of triangular piston
WO2014121655A1 (en)Child-mother type double-wheel rotor steam power machine
CN102191952A (en) air power generation device
CN201991574U (en)Low-temperature heat energy power generation device
RU125624U1 (en) TURBINE ROMANOVA
CN208330541U (en)Jet dynamic control
WO2020107915A1 (en)Machine with costless consumable but capable of outputting energy

Legal Events

DateCodeTitleDescription
C06Publication
PB01Publication
DD01Delivery of document by public notice

Addressee:Du Zhongfan

Document name:Notification of Passing Examination on Formalities

SE01Entry into force of request for substantive examination
SE01Entry into force of request for substantive examination
GR01Patent grant
GR01Patent grant
CF01Termination of patent right due to non-payment of annual fee
CF01Termination of patent right due to non-payment of annual fee

Granted publication date:20200828


[8]ページ先頭

©2009-2025 Movatter.jp