Movatterモバイル変換


[0]ホーム

URL:


CN103812323A - Power factor compensating circuit - Google Patents

Power factor compensating circuit
Download PDF

Info

Publication number
CN103812323A
CN103812323ACN201210445528.0ACN201210445528ACN103812323ACN 103812323 ACN103812323 ACN 103812323ACN 201210445528 ACN201210445528 ACN 201210445528ACN 103812323 ACN103812323 ACN 103812323A
Authority
CN
China
Prior art keywords
output
pulse generator
transformer
power factor
switch element
Prior art date
Legal status (The legal status is an assumption and is not a legal conclusion. Google has not performed a legal analysis and makes no representation as to the accuracy of the status listed.)
Pending
Application number
CN201210445528.0A
Other languages
Chinese (zh)
Inventor
林峰
华雷
Current Assignee (The listed assignees may be inaccurate. Google has not performed a legal analysis and makes no representation or warranty as to the accuracy of the list.)
CHANGZHOU LONGHUI LIGHTING SCIENCE & TECHNOLOGY Co Ltd
Original Assignee
CHANGZHOU LONGHUI LIGHTING SCIENCE & TECHNOLOGY Co Ltd
Priority date (The priority date is an assumption and is not a legal conclusion. Google has not performed a legal analysis and makes no representation as to the accuracy of the date listed.)
Filing date
Publication date
Application filed by CHANGZHOU LONGHUI LIGHTING SCIENCE & TECHNOLOGY Co LtdfiledCriticalCHANGZHOU LONGHUI LIGHTING SCIENCE & TECHNOLOGY Co Ltd
Priority to CN201210445528.0ApriorityCriticalpatent/CN103812323A/en
Publication of CN103812323ApublicationCriticalpatent/CN103812323A/en
Pendinglegal-statusCriticalCurrent

Links

Images

Classifications

Landscapes

Abstract

The invention provides a power factor compensating circuit comprising a rectifier circuit, a switch element, a transformer, a capacitor, a current sampling resistor and a pulse generator; an input of the rectifier circuit is connected with AC current; a positive end output of the rectifier circuit is connected with an input same-phase end of the transformer; a negative end output of the rectifier circuit is connected with an invert-phase end of the transformer through the switch element; an output same-phase end of the transformer is connected with an anode of a diode; a cathode of the diode is connected with the current sampling resistor so as to form an output voltage anode; the capacitor is connected between the output invert-phase end of the transformer and the cathode of the diode; the output invert-phase end of the transformer serves as an output voltage cathode; the current sampling resistor is connected with an input end of the pulse generator; the positive end output of the rectifier circuit is connected with another input end of the pulse generator; an output of the pulse generator is connected with a control end of the switch element.

Description

A kind of power factor compensation circuit
Technical field
The present invention relates to power technology field, especially relate to a kind of power factor compensation circuit.
Background technology
Power factor is the phase place of electric current to voltage and the measurement index of electric current distortion thereof in sinusoidal ac.For example as 220V or 110V electrical network.When the waveform of electric current identical with voltage not leading or while lagging behind (phase difference), power factor now be maximum, 1 or 100%.Be less than 1 power factor and mean that some is not made to use up from the electricity in power station arrives user, but returned to power station, this part is called reactive power.Its reactive power that power factor is lower is higher.Reactive power is proportional with active power by power factor size.Therefore in order to meet user's demand, the namely demand to active power, power station must be transmitted extra reactive power in proportion.Result has not only caused the excess loss of electric power on power transmission line, and the actual active power in power station uses capacity to be also reduced in addition.So a lot of products all have minimum requirement to power factor.In order to meet the requirement of power factor, usually need extra circuit to carry out calibration and compensation to power factor, to improve power factor.
Common have a flyback topology (Flyback), boost (Boost), and (Buck-Boost) etc. pressed in falling-rising for power factor calibration.
Take flyback topology as example.Fig. 1 is typical flyback topology power factor compensation circuit.Input ac voltage is after rectification circuit, and the voltage of negative direction is rolled up into forward voltage.In the time of switch element conducting, the electric current of transformer primary side starts to increase, transformer secondary rewinds because of polarity, and the load of output blocked electric current and flow to by transformer secondary by the diode of one-way conduction.Output current is at that time provided by output capacitance.Voltage on electric capacity reduces gradually, and therefore electric current also reduces gradually.In the time that switch turn-offs, the electric current of transformer primary side is blocked, but because the coil of transformer is exactly inductance, and the electric current of inductance can not suddenly change.Therefore the electric current in former limit continues after secondary changes polarity.Diode current flow at that time.Electric current, by transformer secondary and diode, provides load current on the one hand, on the other hand electric capacity is charged.Therefore the voltage on electric capacity rises gradually.Its average voltage is direct voltage, and the current average of load is also direct current.The size of capacitance and switching frequency determine the size of its ripple.Capacitance is larger and higher its ripple of switching frequency is just less.This direct voltage or current signal are fed back to conducting and the Xining of control circuit with control switch, to reach the object of controlling output voltage or electric current.
In existing typical flyback topological circuit, its power factor compensation control needs multiplier to realize power factor compensation, is a quite complicated circuit, and the calculating of its circuit and debugging are all more difficult.Concerning product, complicated circuit has improved cost and has reduced rate of finished products.
Summary of the invention
The technical problem that the present invention solves is how all conditions of work are taken into account and made circuit be always operating at discontinuous state, and its power factor is 1 automatically.
In order to overcome the above problems, the invention provides a kind of power factor compensation circuit, comprise: rectification circuit, switch element, transformer, electric capacity, current sampling resistor and pulse generator, described rectification circuit input connects alternating current, the output of rectification circuit anode is connected with transformer input in-phase end, the output of rectification circuit negative terminal is connected with transformer end of oppisite phase by switch element, transformer output in-phase end connects the positive pole of diode, diode cathode is connected with current sampling resistor, as output voltage positive pole, between transformer output end of oppisite phase and diode cathode, be connected to electric capacity, transformer output end of oppisite phase is as output voltage negative pole, current sampling resistor connects an input of pulse generator, and the output of rectification circuit anode connects another input of pulse generator, the control end of the output connecting valve element of pulse generator.
Further, as preferably, between current sampling resistor and pulse generator, be connected to a voltage amplification and level translator.
Further, as preferably, between voltage amplification and level translator and pulse generator, be connected to an operational amplifier.
Further, as preferably, between operational amplifier and pulse generator, be connected to photoisolator.
Further, as preferably, between pulse generator and switch element, be connected to driver.
Further, as preferably, switch element is field effect transistor.
The present invention, by using pulse generator, takes into account all conditions of work and make circuit be always operating at discontinuous state, is 1 automatically thereby make its power factor, greatly reduces complexity and the cost of circuit.
Accompanying drawing explanation
When considered in conjunction with the accompanying drawings, by the detailed description with reference to below, can more completely understand better the present invention and easily learn wherein many advantages of following, accompanying drawing described herein is used to provide a further understanding of the present invention, form a part of the present invention, schematic description and description of the present invention is used for explaining the present invention, does not form inappropriate limitation of the present invention, wherein:
Fig. 1 is prior art power factor control circuit schematic diagram.
Fig. 2 is inventive embodiments power factor compensation circuit diagram.
Fig. 3 is circuit each point waveform schematic diagram.
Embodiment
Referring to figure, embodiments of the invention are described.
For above-mentioned purpose, feature and advantage can be become apparent more, below in conjunction with the drawings and specific embodiments, the present invention is further detailed explanation.
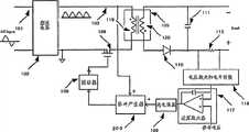
As shown in Figure 2, a kind of power factor compensation circuit, comprise:rectification circuit 102,switch element 106,transformer 105,electric capacity 111,current sampling resistor 112 andpulse generator 200, describedrectification circuit 102 inputs connect alternating current,rectification circuit 102 anode outputs are inputted in-phase end withtransformer 105 and are connected,rectification circuit 102 negative terminal outputs are connected withtransformer 105 end of oppisite phase byswitch element 106,transformer 105 is exported the positive pole that in-phase end connectsdiode 110,diode 110 negative poles are connected withcurrent sampling resistor 112, as output voltage positive pole,transformer 105 is exported between end of oppisite phase anddiode 110 negative poles and is connected toelectric capacity 111,transformer 105 is exported end of oppisite phase as output voltage negative pole,current sampling resistor 112 one end connect an input ofpulse generator 200, andrectification circuit 102 anode outputs connect another input ofpulse generator 200, the control end of the outputconnecting valve element 106 of pulse generator 200.Betweencurrent sampling resistor 112 andpulse generator 200, be connected to a voltage amplification and level translator 118.Between voltage amplification and level translator 8 andpulse generator 200, be connected to an operational amplifier 117.Betweenoperational amplifier 117 andpulse generator 200, be connected to photoisolator 109.Betweenpulse generator 200 andswitch element 106, be connected to driver 108.Input ac voltage 101 is afterrectification circuit 102, and the voltage of negative direction is rolled up into forward voltage.Whole voltage waveform is rectified into aswaveform 103 from 101.In the time ofswitch element 106 conducting, the electric current ontransformer 105 former limits starts to increase, transformer secondary rewinds because of polarity, and the load of output blocked electric current and flow to bytransformer 105 secondary by thediode 110 of one-way conduction.Output current is at that time provided by output capacitance 111.Voltage onelectric capacity 111 reduces gradually, and therefore electric current also reduces gradually.In the time that switchelement 106 turn-offs, the electric current ontransformer 105 former limits is blocked, but because the coil oftransformer 105 is exactly inductance, and the electric current of inductance can not suddenly change.Therefore the electric current in former limit continues after secondarychanges polarity.Diode 110 conductings at that time.Electric current, bytransformer 105 secondary anddiode 110, provides load current on the one hand, on the other handelectric capacity 111 is charged.Therefore the voltage onelectric capacity 111 rises gradually.Its average voltage is direct voltage, and the current average of load is also direct current.The size thatelectric capacity 111 is worth and switching frequency determine the size of its ripple.Electric capacity 111 is worth larger and higher its ripple of switching frequency is just less.This direct voltage or current signal are fed back to conducting and the Xining of control circuit with control switch, to reach the object of controlling output voltage or electric current.Output current feeds back by current sampling resistor 112.Because the voltage producing on resistance by the output current ofcurrent sampling resistor 112 is directly proportional with output current.Voltage oncurrent sampling resistor 112 has represented output current, output current is bycurrent sampling resistor 112, through voltage amplification andlevel conversion 118, then pass throughoperational amplifier 117, then can selectbuffer circuit 109 that feedback signal is delivered to former limit through former pair of limit.This signal is sent to apulse generator 200 in this invention circuit.This feedback signal follows the rectifiedvoltage signal 103 on former limit by producing pulse atpulse generator 200, then as carrying outcontrol switch element 106 with reference to signal to reach the object of power factor compensation.
Close and have no progeny at switch, the electric current that the electric current of secondary coil charges and provides part to export through diode pair output capacitance by the time.When secondary coil electric current be reduced to zero and after, switch is opened again.Under such condition of work, the impedance of input is pure resistance state.And the waveform of voltage and current on pure resistance is identical and synchronous, so its power factor is always 1.This operating state discontinuous operating state of being known as.Comparatively speaking, as the electric current of secondary coil not to zero switch just again conducting be called continuous state.
Therefore, such as in the design of flyback topology power factor compensation circuit, if all conditions of work are taken into account and are made circuit be always operating at discontinuous state, in the time that switch turn-offs, the electric current of transformer secondary drops to zero, comprise continuous and discrete critical point, its power factor is 1 automatically.Fig. 2 is implementation circuit of the present invention.Visible compared with the typical circuit of Fig. 1, after the direct current signal product of commutatingvoltage 103 and output, still become reference signal.And the size of switch conduction no longer needs the electric current of reference input, as long as according to reference waveform signal switch.The envelope of its input current waveform is the sync waveform of reference signal.Its highest theoretical power (horse-power) factor is 1.Fig. 3 is the signal waveform of eachpoint.Voltage 201 after rectification is added and has formedreference signal 205 with output feedback signal 202.In the time that thesignal 204 of switching current arrives reference signal upper end,switch element 106 turn-offs, and thereforesignal 204 starts to decline.In the time that signal decline arrives the lower end of reference signal, or through certain fall time,switch 106 conducting again.Like this, the waveform of input current is consistent withenvelope 206, consistent with thewaveform 207 of input voltage, thereby reaches the object of power factor compensation.207 have represented the reference signal after product, and 203 have represented the electric current in the switch of former limit.Can find out that its envelope will be identical with reference signal.So both reach the object of regulating and controlling output current size, reached again the object of power factor compensation.
As mentioned above, embodiments of the invention are explained, but as long as not departing from fact inventive point of the present invention and effect can have a lot of distortion, this will be readily apparent to persons skilled in the art.Therefore, within such variation is also all included in protection scope of the present invention.

Claims (6)

1. a power factor compensation circuit, it is characterized in that, comprise: rectification circuit, switch element, transformer, electric capacity, current sampling resistor and pulse generator, described rectification circuit input connects alternating current, the output of rectification circuit anode is connected with transformer input in-phase end, the output of rectification circuit negative terminal is connected with transformer end of oppisite phase by switch element, transformer output in-phase end connects the positive pole of diode, diode cathode is connected with current sampling resistor, as output voltage positive pole, between transformer output end of oppisite phase and diode cathode, be connected to electric capacity, transformer output end of oppisite phase is as output voltage negative pole, current sampling resistor connects an input of pulse generator, and the output of rectification circuit anode connects another input of pulse generator, the control end of the output connecting valve element of pulse generator.
CN201210445528.0A2012-11-082012-11-08Power factor compensating circuitPendingCN103812323A (en)

Priority Applications (1)

Application NumberPriority DateFiling DateTitle
CN201210445528.0ACN103812323A (en)2012-11-082012-11-08Power factor compensating circuit

Applications Claiming Priority (1)

Application NumberPriority DateFiling DateTitle
CN201210445528.0ACN103812323A (en)2012-11-082012-11-08Power factor compensating circuit

Publications (1)

Publication NumberPublication Date
CN103812323Atrue CN103812323A (en)2014-05-21

Family

ID=50708653

Family Applications (1)

Application NumberTitlePriority DateFiling Date
CN201210445528.0APendingCN103812323A (en)2012-11-082012-11-08Power factor compensating circuit

Country Status (1)

CountryLink
CN (1)CN103812323A (en)

Citations (7)

* Cited by examiner, † Cited by third party
Publication numberPriority datePublication dateAssigneeTitle
EP0505982A1 (en)*1991-03-261992-09-30Hitachi, Ltd.Switching regulator
CN101562929A (en)*2009-05-152009-10-21广州金升阳科技有限公司Isolated driving power for high-power light emitting diode
CN101835314A (en)*2010-05-192010-09-15成都芯源系统有限公司 LED drive circuit and lamp with dimming function
CN102055313A (en)*2011-01-112011-05-11杭州电子科技大学Power factor correction control device in fixed frequency constant on time current make-and-break mode
US20110149613A1 (en)*2009-12-232011-06-23Comarco Wireless Technologies, Inc.Flyback converter utilizing boost inductor between ac source and bridge rectifier
CN201967214U (en)*2011-02-222011-09-07英飞特电子(杭州)有限公司Constant current driving circuit for LED (light-emitting diode) lamp
CN102364857A (en)*2011-02-012012-02-29杭州士兰微电子股份有限公司 A primary-side controlled constant current switching power supply controller and method

Patent Citations (7)

* Cited by examiner, † Cited by third party
Publication numberPriority datePublication dateAssigneeTitle
EP0505982A1 (en)*1991-03-261992-09-30Hitachi, Ltd.Switching regulator
CN101562929A (en)*2009-05-152009-10-21广州金升阳科技有限公司Isolated driving power for high-power light emitting diode
US20110149613A1 (en)*2009-12-232011-06-23Comarco Wireless Technologies, Inc.Flyback converter utilizing boost inductor between ac source and bridge rectifier
CN101835314A (en)*2010-05-192010-09-15成都芯源系统有限公司 LED drive circuit and lamp with dimming function
CN102055313A (en)*2011-01-112011-05-11杭州电子科技大学Power factor correction control device in fixed frequency constant on time current make-and-break mode
CN102364857A (en)*2011-02-012012-02-29杭州士兰微电子股份有限公司 A primary-side controlled constant current switching power supply controller and method
CN201967214U (en)*2011-02-222011-09-07英飞特电子(杭州)有限公司Constant current driving circuit for LED (light-emitting diode) lamp

Non-Patent Citations (2)

* Cited by examiner, † Cited by third party
Title
XIE YONG ET AL.: "A Novel Boost PFC Control Method for Reducing the Operation time of DSP", 《2010 IEEE INTERNATIONAL CONFERENCE ON INDUSTRIAL TECHNOLOGY(ICIT)》*
候典立等: "含有PFC的LED驱动线路的改进设计", 《电源学报》*

Similar Documents

PublicationPublication DateTitle
CN103219877A (en)Capacitor discharging circuit and converter
CN107800312B (en) A Low Output Ripple PFC Converter
CN103647448B (en)Integrated step-down-flyback type high power factor constant current circuit and device
CN103051218A (en)Flyback converter
CN103647454B (en)Photovoltaic system self powered supply circuit
CN103036427A (en)Synchronous buck converter
CN104967323A (en) Low Output Voltage Ripple Discontinuous Mode Flyback Power Factor Correction Converter
CN203617902U (en)Integrated buck-flyback type high power factor constant current circuit and device
CN201726322U (en)Power converter with variable output voltage
TWI276295B (en)Switch power
CN203708101U (en)Switch-free high-power factor compensation circuit
CN206180875U (en)24V D.C. regulated power supply
CN210156968U (en)Charging device
CN108988632B (en)A kind of switch converters
CN203135728U (en)Voltage switching circuit and switch circuit
CN203747654U (en)DC-DC converter with input voltage compensation circuit
CN216162616U (en)Control circuit for power factor correction and switching power supply
CN103812323A (en)Power factor compensating circuit
CN210608949U (en)Voltage transformation rectifying circuit and charger
CN209072136U (en) A Novel Output Line Loss Automatic Compensation Voltage Circuit
CN203708102U (en)Power factor compensation circuit for buck circuit
CN204089337U (en)The non-maintaining uninterruption power source of instantaneous autonomous switching
CN207368895U (en)rectification circuit and switching power supply
CN103904879A (en)Compensating circuit and method for buck circuit power factor
CN207819786U (en)A kind of isolated power supply topological circuit of High Power Factor

Legal Events

DateCodeTitleDescription
C06Publication
PB01Publication
C10Entry into substantive examination
SE01Entry into force of request for substantive examination
WD01Invention patent application deemed withdrawn after publication
WD01Invention patent application deemed withdrawn after publication

Application publication date:20140521


[8]ページ先頭

©2009-2025 Movatter.jp