Movatterモバイル変換


[0]ホーム

URL:


CN103414323A - Circuit for reducing turn-on time of current control type switch adjusting system - Google Patents

Circuit for reducing turn-on time of current control type switch adjusting system
Download PDF

Info

Publication number
CN103414323A
CN103414323ACN2013103910767ACN201310391076ACN103414323ACN 103414323 ACN103414323 ACN 103414323ACN 2013103910767 ACN2013103910767 ACN 2013103910767ACN 201310391076 ACN201310391076 ACN 201310391076ACN 103414323 ACN103414323 ACN 103414323A
Authority
CN
China
Prior art keywords
circuit
outside
input
comparator
switch
Prior art date
Legal status (The legal status is an assumption and is not a legal conclusion. Google has not performed a legal analysis and makes no representation as to the accuracy of the status listed.)
Granted
Application number
CN2013103910767A
Other languages
Chinese (zh)
Other versions
CN103414323B (en
Inventor
杨全
边彬
陈畅
Current Assignee (The listed assignees may be inaccurate. Google has not performed a legal analysis and makes no representation or warranty as to the accuracy of the list.)
Suzhou Intelli Chiplink Electronic Polytron Technologies Inc
Original Assignee
NANJING AIKEFU ELECTRONIC TECHNOLOGY Co Ltd
Priority date (The priority date is an assumption and is not a legal conclusion. Google has not performed a legal analysis and makes no representation as to the accuracy of the date listed.)
Filing date
Publication date
Application filed by NANJING AIKEFU ELECTRONIC TECHNOLOGY Co LtdfiledCriticalNANJING AIKEFU ELECTRONIC TECHNOLOGY Co Ltd
Priority to CN201310391076.7ApriorityCriticalpatent/CN103414323B/en
Publication of CN103414323ApublicationCriticalpatent/CN103414323A/en
Application grantedgrantedCritical
Publication of CN103414323BpublicationCriticalpatent/CN103414323B/en
Expired - Fee Relatedlegal-statusCriticalCurrent
Anticipated expirationlegal-statusCritical

Links

Images

Classifications

Landscapes

Abstract

The invention discloses a circuit for reducing turn-on time of a current control type switch adjusting system. An exponential wave generator, a second comparator and a or gate are additionally arranged for the circuit based on an existing primary side-feedback constant current constant voltage controller. The circuit is additionally arranged, so that a flyback converter constructed by the circuit is not limited by leading edge blanking time any more, that is, shorter turn-on time and higher lowest switch frequency can be realized without load. Therefore, the flyback converter constructed by the circuit has better dynamic response capacity and lower standby power consumption than that of a flyback converter constructed by an existing primary side-feedback constant current constant voltage controller in a same condition.

Description

Reduce the circuit of service time in the current-control type switching regulators
Technical field
The present invention relates to a kind of current-control type switching regulators, particularly relate to a kind of circuit that reduces service time in the current-control type switching regulators.
Background technology
Hand-hold type personal telecommunication terminal (such as mobile phone) production development in recent years is rapid, and its relevant charger market is development thereupon also.Wherein, inverse excitation type converter, due to himself cost, performance advantage, is widely used in this field.And the constant-current constant-voltage controller of the former limit of various employings feedback is because its peripheral structure is simple, with low cost, is widely accepted equally and applies.
The inverse excitation type converter that the existing constant-current constant-voltage controller that utilizes former limit to feed back is built, as shown in Figure 1, comprise:rectifier bridge 153, ∏mode filter 154, absorbingcircuit 155, transformer 156(its by armature winding 161,secondary winding 162,auxiliary winding 163 forms), the constant-current constant-voltage controller 175 of former limit feedback,secondary commutation diode 157,output capacitance 158,output dummy load 159, (it is by the firstauxiliary resistance 171 for auxiliary power supply circuit 170, the secondauxiliary resistance 172,auxiliary rectifier diode 173,auxiliary capacitor 174 forms),switching tube 150 and primarycurrent sampling resistor 151.
As shown in Figure 1, the constant-current constant-voltage controller 175 of described former limit feedback comprises:oscillator 120,sampling module 110,operational amplifier 112,comparator 114, rest-set flip-flop 122,driver module 124, lead-edge-blanking module 130 (it is comprised ofmonostable circuit 131, transmitting switch 133) etc.During work, the constant-current constant-voltage controller 175 of described former limit feedback needs the extraction information relevant with output voltage and output loading, and conducting and the cut-off of byoutput modulation signal 125, controlling describedswitching tube 150 carry out regulated output voltage.In system shown in Figure 1, the described information relevant with output voltage and output loading can be extracted bysignal 100 and signal 101.Wherein, describedsignal 100 equal proportion reflection output voltage values; And the voltage signal that describedsignal 101 forms at primarycurrent sampling resistor 151 places for the electric current of the described armature winding 161 of flowing through.Suppose, output voltage is Vo, andsecondary winding 162 numbers of turn are Ns, andauxiliary winding 163 numbers of turn are Naux, and describedsignal 100 is Vfb at the magnitude of voltage of direct current section, and its computing formula is as follows:
Figure 2013103910767100002DEST_PATH_IMAGE001
(formula 1)
Formula 1 can find out, output voltage V o and Vfb voltage are linear, therefore, can export constant voltage by the way of constant Vfb magnitude of voltage.
In circuit shown in Figure 1, when describedswitching tube 150 conducting, flow through linear increase of electric current of described armature winding 161, describedsignal 101 is linear the increase also, describedsignal 101 enters described lead-edge-blanking module 130, describedsignal 101 generatessignal 102 after describedtransmitting switch 133, the describedsignal 102 generated enters describedcomparator 114 and generatessignal 115 together withthreshold voltage signal 113, when describedsignal 102 surpassed describedthreshold voltage signal 113, theoutput signal 115 of describedcomparator 114 was high level; When describedswitching tube 150 cut-off, the energy be stored in describedtransformer 156 is released to output, now demagnetization process starts, in demagnetization process, 110 pairs ofsignals 100 of described sampling module are sampled and are kept and output signal 111, and described signal 111 is amplified to generate describedthreshold voltage signal 113 with the difference of reference voltage Vref 1 by describederror amplifier 112.
Secondly, describedoscillator 120output signals 121.
Then, described rest-set flip-flop 122 receives describedsignal 121 and 115, and generatessignal 123 as response.Particularly, be logic low if describedsignal 121 is logic high and describedsignal 115, describedsignal 123 is logic high; If describedsignal 121 is logic low and describedsignal 115, be logic high, describedsignal 123 is logic low.
If shown in 1, describedsignal 123 by describeddriver module 124, received andoutput signal 125 to the base stage of described switching tube 150.If describedsignal 123 is high level, describeddriver module 124output signals 125 make to drive describedswitching tube 150 conductings; Otherwise if describedsignal 123 is low level, describeddriver module 124output signals 125 make to drive describedswitching tube 150 cut-offs.
By above analysis and with reference to supply convertor system shown in Figure 1, the efficiency when improving underloading, reduce the stand-by power consumption when unloaded, can make output loading less by describedoscillator 120 control switch frequencies, switching frequency be lower, output loading is larger, and switching frequency is higher.
But, when if output loading is dynamically switched, load is switched to suddenly fully loaded from underloading, the feedback information fed back due to former limit needs could sample in next cycle, so at one-period in the time, the controller fed back due to former limit can't detect output voltage information, can cause output voltage can continue to fall, thereby affect the normal operation of circuit.
Such as, up-to-date USB3.0 standard has proposed higher dynamic response capability to the charger of the specified 5V1A of being output as, its output voltage range is 4.75 ~ 5.25V, the charger output capacitance of 5V1A is generally 1000uF, according to the drop-off voltage value of 0.5V, can calculate by following formula the lowermost switch frequency of former limit feedback controller:
Figure 413708DEST_PATH_IMAGE002
(formula 2)
Figure 2013103910767100002DEST_PATH_IMAGE003
500uS
Fsw
Figure 862007DEST_PATH_IMAGE004
In formula, C is capacitance, is 1000uF herein; U is the drop-off voltage value, is 0.5V herein; I is current value, is 1A herein.
Byformula 2, can calculate, the lowermost switch frequency Fsw of the controller of this limit, routine Central Plains feedback is greater than and equals 2K.Therefore, when unloaded, the constant current constant voltage of former limit feedback is controlled, and needs the requirement of the lowermost switch frequency of assurance 2K.So, with this understanding, in one-period, the size of inverse excitation type converter service time, just determined the size of the idling consumption of whole supply convertor, referring to formula 3.
Figure 2013103910767100002DEST_PATH_IMAGE005
(formula 3)
In formula, P is power, VDCFor the direct voltage after rectification, IPFor the peak value of primary winding current, Ton is ON time, and T is the cycle.
As shown in Figure 1, Figure 2 and Figure 3, inverse excitation type converter is being opened moment, has immediate current to pass through transformer turn-to-turn capacitance, diode equivalent electric capacity, simultaneously, by describedswitching tube 150, forms peak voltage on primary current sampling resistor 151.In order to hide the interference of this peak voltage, need described lead-edge-blanking module 130 receiving described delay a period of time T while openingsignal 123 for high levelLEBRear ability makes described transmittingswitch 133 conductings by signal 132.In practical application, described TLEBBe typically designed to 500nS, so, the minimum ON time Ton of system shown in Figure 1 is also 500nS.
According to calculating, for the specified charger that is output as 5V1A, the inductance value Lp of the armature winding 161 of transformer is about the charger of 1.5mH, and when 230V exchanged input, the power consumption of whole charger standby was at least:
Figure 720372DEST_PATH_IMAGE006
(formula 4)
By formula 4 and in conjunction with above definition to each several part in formula 4, can draw, whole charger stand-by power consumption is at least and how much by minimum duty cycle and lowermost switch frequency limitation, is determined.
For energy-saving and emission-reduction, stand-by power consumption when every country and area are unloaded to supply convertor has proposed more and more stricter requirement, up-to-date Energy Star is 100mW to the requirement of the stand-by power consumption of charger for mobile phone, and even some cell phone manufacturer has proposed the 30mW requirement to the stand-by power consumption of charger for mobile phone.
In sum, if design the constant-current constant-voltage controller that feed back on a kind of new former limit, its minimum service time is not subjected to the restriction of lead-edge-blanking time.So, use its supply convertor of building, under similarity condition, the constant-current constant-voltage controller of relatively general former limit feedback, will have lower stand-by power consumption.
Summary of the invention
Technical problem to be solved by this invention is, a kind of circuit that reduces service time in the current-control type switching regulators is provided, and the constant-current constant-voltage controller of the relatively existing former limit of this circuit feedback possesses better dynamic response capability and lower stand-by power consumption.
For solving the problems of the technologies described above, the technical solution used in the present invention is: a kind of circuit that reduces service time in the current-control type switching regulators, and this circuit comprises: sampling module, operational amplifier, the first comparator, oscillator, rest-set flip-flop, driver module, the lead-edge-blanking module, described lead-edge-blanking module comprises: the first port, the second port and the 3rd port, in addition, this circuit also comprises: the exponential wave generator, the second comparator, or door, wherein, the input of described sampling module receives the voltage voltage division signal of outside auxiliary winding, the output of described sampling module enters described operational amplifier together with the first reference voltage, the output of described operational amplifier is connected to respectively the first input end of described the first comparator and the first input end of the second comparator, the second input of described the first comparator is connected to the 3rd port of described lead-edge-blanking module, the second input of described the second comparator is connected to the output of described exponential wave generator, described the first comparator and the second comparator export input described or door to, described oscillator exports the S end of described rest-set flip-flop to, described or door exports the R end of described rest-set flip-flop to, the Q end of described rest-set flip-flop exports respectively the input of described exponential wave generator to, the second port of the input of described driver module and described lead-edge-blanking module, described driver module exports the base stage of external switch pipe to, the first port of described lead-edge-blanking module is connected to the emitter of described external switch pipe.
Further, the described external circuit that reduces the circuit of service time in the current-control type switching regulators comprises: outside rectifier bridge, outside ∏ mode filter, outside absorbing circuit, by armature winding, secondary winding, reach the external transformer that auxiliary winding forms, the external switch pipe, wherein, outside input electrical signal can pass through described outside rectifier bridge successively, outside ∏ mode filter, outside absorbing circuit and external transformer, after described outside absorbing circuit and armature winding parallel connection, be connected to the collector electrode of described external switch pipe, the emitter of described external switch pipe is by primary current sampling resistor ground connection, described secondary winding and outside the first rectifier diode, outside the first output capacitance forms loop, described outside the first rectifier diode is connected with described outside the first output capacitance by its N utmost point, described auxiliary winding and outside the first resistance, outside the second resistance forms loop, outside the second rectifier diode is by its N utmost point and the rear branch circuit parallel connection formed with described outside the first resistance and outside the second resistance of outside the second output capacitance series connection, the voltage voltage division signal of the auxiliary winding in the described outside of output, tie point place of described outside the first resistance and outside the second resistance is to the input of described sampling module.
Further, the described external circuit that reduces the circuit of service time in the current-control type switching regulators also comprises: dummy resistance, this dummy resistance is in parallel with described outside the first output capacitance.
Further, in the described circuit that reduces service time in the current-control type switching regulators, described lead-edge-blanking module comprises: monostable circuit and transmitting switch, and an end of described monostable circuit is described the second port, the other end is connected to the grid of described transmitting switch; One end of described transmitting switch is described the first port, and the other end is described the 3rd port.
Further, in the described circuit that reduces service time in the current-control type switching regulators, the first input end of described the first comparator is negative input end, and the second input of described the first comparator is positive input terminal; The first input end of described the second comparator is negative input end, and the second input of described the second comparator is positive input terminal.
Further, in the described circuit that reduces service time in the current-control type switching regulators, the output of described sampling module is connected to the negative input end of described operational amplifier, and described the first reference voltage enters the positive input terminal of described operational amplifier.
Further, in the described circuit that reduces service time in the current-control type switching regulators, described exponential wave generator comprises: the first not gate, the first switch, second switch, the first resistance and the first electric capacity, wherein, the input of described exponential wave generator is connected to respectively the input of described the first not gate and the grid of second switch, the output of described the first not gate is connected to the grid of described the first switch, one end of described second switch is connected to the second reference voltage, the other end of described second switch is connected to an end of described the first resistance, the other end of described the first resistance is connected to respectively the output of described exponential wave generator, one end of the first electric capacity and an end of the first switch, the other end ground connection of the other end of described the first switch and the first electric capacity.
Advantage of the present invention is, the circuit that the present invention reduces service time in the current-control type switching regulators on the constant-current constant-voltage controller basis of existing former limit feedback, increased an exponential wave generator, second comparator and one or.By increasing foregoing circuit, make the inverse excitation type converter of being built by the present invention, the restriction that can not be subject to again the lead-edge-blanking time can realize the lowermost switch frequency of less service time and Geng Gao while being unloaded.Thereby the inverse excitation type converter by the present invention builds, under identical condition, possess better dynamic response capability and lower stand-by power consumption.
The accompanying drawing explanation
The circuit diagram of the inverse excitation type converter that Fig. 1 builds for the constant-current constant-voltage controller by existing former limit feedback;
Fig. 2 is the sequential chart of circuit band shown in Figure 1 while carrying;
Sequential chart when Fig. 3 is circuit zero load shown in Figure 1;
Fig. 4 is the circuit diagram of the inverse excitation type converter that reduced the circuit of service time in the current-control type switching regulators by the present invention and build;
Fig. 5 is the sequential chart of circuit band shown in Figure 4 while carrying;
Sequential chart when Fig. 6 is circuit zero load shown in Figure 4;
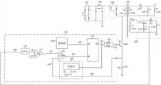
Fig. 7 reduces the circuit diagram of the circuit Exponential wave producer of service time in the current-control type switching regulators for invention.
Embodiment
For further disclosing technical scheme of the present invention, hereby be described with reference to the accompanying drawings embodiments of the present invention:
The circuit diagram of the inverse excitation type converter that Fig. 1 builds for the constant-current constant-voltage controller by existing former limit feedback; Fig. 4 is the circuit diagram of the inverse excitation type converter that reduced the circuit of service time in the current-control type switching regulators by the present invention and build.As shown in Figure 1 and Figure 4, basic circuit structure of the present invention is: at the constant-current constant-voltage controller of existing former limit feedback, be on the basis of constant-current constant-voltage controller 175 of former limit shown in Figure 1 feedback, to have increased an exponential wave generator 440, second comparator 442 and one or 444, form the circuit 475 that reduces service time in the current-control type switching regulators of the present invention.
Fig. 4 is the circuit diagram of the inverse excitation type converter built by the present invention, and the circuit that reduces service time in the current-control type switching regulators 475 in figure comprises: sampling module 410, operational amplifier 412, the first comparator 414, oscillator 420, rest-set flip-flop 422, driver module 424, lead-edge-blanking module 430, described lead-edge-blanking module 430 comprises: the first port, the second port and the 3rd port, exponential wave generator 440, the second comparator 442, or door 444, wherein, the input of described sampling module 410 receives the voltage voltage division signal of outside auxiliary winding pressure 463, the output of described sampling module 410 enters described operational amplifier 412 together with the first reference voltage V ref1, the output of described operational amplifier 412 is connected to respectively the first input end of described the first comparator 414 and the first input end of the second comparator 442, the second input of described the first comparator 414 is connected to the 3rd port of described lead-edge-blanking module 430, the second input of described the second comparator 442 is connected to the output of described exponential wave generator 440, described the first comparator 414 and the second comparator 442 export input described or door 444 to, described oscillator 420 exports the S end of described rest-set flip-flop 422 to, described or door 444 exports the R end of described rest-set flip-flop 422 to, the Q end of described rest-set flip-flop 422 exports respectively the input of described exponential wave generator 440 to, the second port of the input of described driver module 424 and described lead-edge-blanking module 430, described driver module 424 exports the base stage of external switch pipe 450 to, the first port of described lead-edge-blanking module 430 is connected to the emitter of described external switch pipe 450.In addition, described lead-edge-blanking module 430 comprises: monostable circuit 43 and transmitting switch 433, and an end of described monostable circuit 431 is described the second port, the other end is connected to the grid of described transmitting switch 433; One end of described transmitting switch 433 is described the first port, and the other end is described the 3rd port.
In Fig. 4, except the present invention reduces the circuit 475 of service time in the current-control type switching regulators, also comprise some existing external circuits, these external circuits comprise: outside rectifier bridge 453, outside ∏ mode filter 454, outside absorbing circuit 455, by armature winding 461, secondary winding 462, reach the external transformer 456 that auxiliary winding 463 forms, external switch pipe 450, dummy resistance 459, wherein, outside input electrical signal can pass through described outside rectifier bridge 453 successively, outside ∏ mode filter 454, outside absorbing circuit 455 and external transformer 456, after described outside absorbing circuit 455 and armature winding 461 parallel connections, be connected to the collector electrode of described external switch pipe 450, the emitter of described external switch pipe 450 is by primary current sampling resistor 451 ground connection, described secondary winding 462 and outside the first rectifier diode 457, outside the first output capacitance 458 forms loop, described outside the first rectifier diode 457 is connected with described outside the first output capacitance 458 by its N utmost point, described auxiliary winding 463 and outside the first resistance 471, outside the second resistance 472 forms loop, outside the second rectifier diode 473 is by its N utmost point and the rear branch circuit parallel connection formed with described outside the first resistance 471 and outside the second resistance 472 of outside the second output capacitance 474 series connection, the voltage voltage division signal of the auxiliary winding 463 in the described outside of output, tie point place of described outside the first resistance 471 and outside the second resistance 472 is to the input of described sampling module 410, described dummy resistance 459 is in parallel with described outside the first output capacitance 458.
Fig. 5 is the sequential chart of circuit band shown in Figure 4 while carrying; Sequential chart when Fig. 6 is circuit zero load shown in Figure 4.Temporal and logic relation when Fig. 5 shows circuit band shown in Figure 4 and carries between signal 411, signal 400, signal 401, signal 432, signal 402, signal 413,signal 441, signal 415, signal 421 andsignal 423, Fig. 6 show circuit shown in Figure 4 temporal and logic relation between signal 400, signal 401, signal 432, signal 413,signal 441 andsignal 423 when unloaded.
Running while illustrating that below in conjunction with Fig. 4, Fig. 5 and Fig. 6 the present invention reduces the circuit working of service time in the current-control type switching regulators:
As shown in Figure 4, the input of described sampling module 410 is for the rear output voltage signal 411 of voltage voltage division signal 400 of the described auxiliary winding 463 of sampling, described voltage signal 411 enters described operational amplifier 412 together with the first reference voltage V ref1, described operational amplifier 412 generates and output threshold signal 413; The input of described lead-edge-blanking module 430 is for the rear output signal 402 of current signal 401 of the described armature winding 461 of sampling; Described threshold signal 413 is associated with peak primary currents with signal 402(signal 402) enter described the first comparator 414, described the first comparator 414 is exported the first cut-off signals 416; Described exponential wave generator 440 is be used to receiving the rear generationexponential signal 441 ofmodulation signal 423; Describedexponential signal 441 is compared with the signal 402 of triangular wave shape, ahead of the curve in the blanking time with interior, the slope of describedexponential signal 441 is greater than the slope of signal 402; Described threshold signal 413 enters described the second comparator 442 withexponential signal 441, described second comparator 442 output the second cut-off signals 443; Described the first cut-off signals 416 enters described or door 444 together with the second cut-off signals 443, described or door 444 output cut-off signals 415; Signal 421 is opened in described oscillator 420 outputs; Described rest-set flip-flop 422 receives described signal 421 and the describedmodulation signal 423 of the rear generation of cut-off signals 415 opened; Described driver module 424 is be used to receiving describedmodulation signal 423, and to described external switch pipe 450 output drive signals 425.
Fig. 5 is the sequential chart while carrying for circuit band shown in Figure 4.When the inverse excitation type converter of being built by the present invention carried work at band: described threshold signal 413 was associated with peak primary currents with signal 402(signal 402) enter described the first comparator 414, described the first comparator 414 is exported the first cut-off signals 416; Described threshold signal 413 enters described the second comparator 442 withexponential signal 441, described second comparator 442 output the second cut-off signals 443.In time after 441 blanking times ahead of the curve, slope is less than described signal 402(as shown in Figure 5 due to described exponential signal), therefore, described or door 444 can preferentially be chosen described the first cut-off signals 416, and described or door 444 generates cut-off signals 415.Described cut-off signals 415 enters described rest-set flip-flop 422 together with opening signal 421, thefinal modulation signal 423 that generates of described rest-set flip-flop 422, describedmodulation signal 423 generates and drives signal 425 by described driver module 424, the turn-on and turn-off of described driving signal 425 control switch pipes 450, stablize whole system.
Fig. 6 is the sequential chart when unloaded for circuit shown in Figure 4.When the inverse excitation type converter of being built by the present invention carried work at band: described threshold signal 413 was associated with peak primary currents with signal 402(signal 402) enter described the first comparator 414, described the first comparator 414 is exported the first cut-off signals 416; Described threshold signal 413 enters described the second comparator 442 withexponential signal 441, described second comparator 442 output the second cut-off signals 443.In 441 blanking times ahead of the curve, slope is greater than described signal 402 due to described exponential signal, and therefore, described or door 444 can preferentially be chosen the second cut-off signals 443, and described or door 444 generates cut-off signals 415.Described cut-off signals 415 enters described rest-set flip-flop 422 together with opening signal 421, thefinal modulation signal 423 that generates of described rest-set flip-flop 422, describedmodulation signal 423 generates and drives signal 425 by driver module 424, the turn-on and turn-off of described driving signal 425 control switch pipes 450, stablize whole system.
Fig. 7 reduces the circuit diagram of the circuit Exponential wave producer of service time in the current-control type switching regulators for invention, figure comprises: the first notgate 701, thefirst switch 703,second switch 705, the first resistance 702 and the firstelectric capacity 704, wherein, the input of described exponential wave generator 440 is connected to respectively the input of described the first notgate 701 and the grid ofsecond switch 705, the output of described the first notgate 701 is connected to the grid of described thefirst switch 703, one end of describedsecond switch 705 is connected to the second reference voltage V ref2, the other end of describedsecond switch 705 is connected to an end of described the first resistance 702, the other end of described the first resistance 702 is connected to respectively the output of described exponential wave generator 440, one end of one end of the firstelectric capacity 704 and thefirst switch 703, the other end ground connection of the other end of described thefirst switch 703 and the firstelectric capacity 704.
As shown in Figure 7, after describedmodulation signal 423 enters described exponential wave generator 440, control turning on and off of describedsecond switch 705; Describedmodulation signal 423 enters described the first notgate 701 simultaneously, and turning on and off of described thefirst switch 703 controlled in the output of described the first not gate 701.When describedmodulation signal 423 is high level, describedsecond switch 705 is open-minded, described thefirst switch 703 turn-offs, described the second reference voltage V ref2 charges by 702 pairs of described the firstelectric capacity 704 of described the first resistance,voltage signal 441 on described the firstelectric capacity 704 rises gradually, and describedsignal 441 rising waveform are exponential waveform; When describedsignal 423 was low level, describedsecond switch 705 turn-offed, and described thefirst switch 703 conductings, carry out discharge reduction to described the firstelectric capacity 704.
By the inverse excitation type converter of being built by the present invention, compared to existing technology, when unloaded, can have less service time, thereby whole system can have lower idling consumption.And the ratio prior art that when unloaded, the lowermost switch frequency can arrange is high, thereby whole system can have higher dynamic response capability.
More than, by description of listed embodiment, the basic ideas and basic principles of the present invention have been set forth.But the present invention never is limited to above-mentioned listed execution mode, every equivalent variations, improvement and deliberately of inferior quality behavior of change of doing based on technical scheme of the present invention, all should belong to protection scope of the present invention.

Claims (7)

1. circuit that reduces service time in the current-control type switching regulators, this circuit comprises: sampling module (410); Operational amplifier (412); The first comparator (414); Oscillator (420); Rest-set flip-flop (422); Driver module (424); Lead-edge-blanking module (430), described lead-edge-blanking module (430) comprising: the first port, the second port and the 3rd port, it is characterized in that, this circuit also comprises: exponential wave generator (440); The second comparator (442); Or door (444); wherein, the input of described sampling module (410) receives the voltage voltage division signal of outside auxiliary winding (463), the output of described sampling module (410) enters described operational amplifier (412) together with the first reference voltage (Vref1), the output of described operational amplifier (412) is connected to respectively the first input end of described the first comparator (414) and the first input end of the second comparator (442), the second input of described the first comparator (414) is connected to the 3rd port of described lead-edge-blanking module (430), the second input of described the second comparator (442) is connected to the output of described exponential wave generator (440), described the first comparator (414) and the second comparator (442) export input described or door (444) to, described oscillator (420) exports the S end of described rest-set flip-flop (422) to, described or door (444) exports the R end of described rest-set flip-flop (422) to, the Q end of described rest-set flip-flop (422) exports respectively the input of described exponential wave generator (440) to, the second port of the input of described driver module (424) and described lead-edge-blanking module (430), described driver module (424) exports the base stage of external switch pipe (450) to, the first port of described lead-edge-blanking module (430) is connected to the emitter of described external switch pipe (450).
2. the circuit that reduces service time in the current-control type switching regulators according to claim 1, is characterized in that, this circuit also comprises: outside rectifier bridge (453); Outside ∏ mode filter (454); Outside absorbing circuit (455); By armature winding (461), secondary winding (462), reach the external transformer (456) that auxiliary winding (463) forms; External switch pipe (450); wherein, outside input electrical signal can pass through described outside rectifier bridge (453) successively, outside ∏ mode filter (454), outside absorbing circuit (455) and external transformer (456), after described outside absorbing circuit (455) and armature winding (461) parallel connection, be connected to the collector electrode of described external switch pipe (450), the emitter of described external switch pipe (450) is by primary current sampling resistor (451) ground connection, described secondary winding (462) and outside the first rectifier diode (457), outside the first output capacitance (458) forms loop, described outside the first rectifier diode (457) is connected with described outside the first output capacitance (458) by its N utmost point, described auxiliary winding (463) and outside the first resistance (471), outside the second resistance (472) forms loop, outside the second rectifier diode (473) is by its N utmost point and the rear branch circuit parallel connection formed with described outside the first resistance (471) and outside the second resistance (472) of outside the second output capacitance (474) series connection, the voltage voltage division signal of the auxiliary winding (463) in the described outside of output, tie point place of described outside the first resistance (471) and outside the second resistance (472) is to the input of described sampling module (410).
3. the circuit that reduces service time in the current-control type switching regulators according to claim 2, it is characterized in that, this circuit also comprises: dummy resistance (459), this dummy resistance (459) is in parallel with described outside the first output capacitance (458).
4. the circuit that reduces service time in the current-control type switching regulators according to claim 1, it is characterized in that, described lead-edge-blanking module (430) comprising: monostable circuit (431) and transmitting switch (433), one end of described monostable circuit (431) is described the second port, and the other end is connected to the grid of described transmitting switch (433); One end of described transmitting switch (433) is described the first port, and the other end is described the 3rd port.
5. the circuit that reduces service time in the current-control type switching regulators according to claim 1, it is characterized in that, the first input end of described the first comparator (414) is negative input end, and the second input of described the first comparator (414) is positive input terminal; The first input end of described the second comparator (442) is negative input end, and the second input of described the second comparator (442) is positive input terminal.
6. the circuit that reduces service time in the current-control type switching regulators according to claim 1, it is characterized in that, the output of described sampling module (410) is connected to the negative input end of described operational amplifier (412), and described the first reference voltage (Vref1) enters the positive input terminal of described operational amplifier (412).
7. the circuit that reduces service time in the current-control type switching regulators according to claim 1, it is characterized in that, described exponential wave generator (440) comprising: the first not gate (701), the first switch (703), second switch (705), the first resistance (702) and the first electric capacity (704), wherein, the input of described exponential wave generator (440) is connected to respectively the input of described the first not gate (701) and the grid of second switch (705), the output of described the first not gate (701) is connected to the grid of described the first switch (703), one end of described second switch (705) is connected to the second reference voltage (Vref2), the other end of described second switch (705) is connected to an end of described the first resistance (702), the other end of described the first resistance (702) is connected to respectively the output of described exponential wave generator (440), one end of one end of the first electric capacity (704) and the first switch (703), the other end ground connection of the other end of described the first switch (703) and the first electric capacity (704).
CN201310391076.7A2013-09-022013-09-02Reduce the circuit of service time in current-control type switching regulatorsExpired - Fee RelatedCN103414323B (en)

Priority Applications (1)

Application NumberPriority DateFiling DateTitle
CN201310391076.7ACN103414323B (en)2013-09-022013-09-02Reduce the circuit of service time in current-control type switching regulators

Applications Claiming Priority (1)

Application NumberPriority DateFiling DateTitle
CN201310391076.7ACN103414323B (en)2013-09-022013-09-02Reduce the circuit of service time in current-control type switching regulators

Publications (2)

Publication NumberPublication Date
CN103414323Atrue CN103414323A (en)2013-11-27
CN103414323B CN103414323B (en)2015-10-07

Family

ID=49607315

Family Applications (1)

Application NumberTitlePriority DateFiling Date
CN201310391076.7AExpired - Fee RelatedCN103414323B (en)2013-09-022013-09-02Reduce the circuit of service time in current-control type switching regulators

Country Status (1)

CountryLink
CN (1)CN103414323B (en)

Cited By (6)

* Cited by examiner, † Cited by third party
Publication numberPriority datePublication dateAssigneeTitle
CN105245112A (en)*2015-11-172016-01-13成都启臣微电子有限公司Self-adaptive high-precision constant current circuit and switching power supply
CN105449996A (en)*2015-12-312016-03-30李永红Minimum demagnetization time control method and device
CN106411138A (en)*2016-09-282017-02-15上海新进芯微电子有限公司Dynamic adjustment circuit, system and method and switching power supply
CN108322021A (en)*2017-12-282018-07-24上海澳通韦尔电力电子有限公司A kind of accessory power supply driving circuit for high voltage dc bus power supply
US10644606B2 (en)2018-03-092020-05-05Delta Electronics, Inc.Converter and control method thereof
CN113285591A (en)*2021-07-222021-08-20上海芯龙半导体技术股份有限公司南京分公司Circuit, chip and method for equalizing output current of two power supply chips

Citations (6)

* Cited by examiner, † Cited by third party
Publication numberPriority datePublication dateAssigneeTitle
US20100157629A1 (en)*2008-12-182010-06-24Panasonic CorporationSemiconductor laser apparatus
CN102364992A (en)*2011-05-312012-02-29杭州士兰微电子股份有限公司 An adaptive thyristor dimming signal generation circuit and method
CN102624237A (en)*2011-02-012012-08-01昂宝电子(上海)有限公司System and method for adjusting dynamic threshold of flybackpower converter
CN103001494A (en)*2012-12-122013-03-27杭州士兰微电子股份有限公司Switching power supply and controller controlling constant output current of switching power supply
CN103248207A (en)*2013-05-212013-08-14苏州智浦芯联电子科技有限公司Constant-current and constant-voltage fly-back converter based on primary side feedback
CN203466720U (en)*2013-09-022014-03-05南京埃科孚电子科技有限公司Circuit reducing opening time in current control type switching regulating system

Patent Citations (6)

* Cited by examiner, † Cited by third party
Publication numberPriority datePublication dateAssigneeTitle
US20100157629A1 (en)*2008-12-182010-06-24Panasonic CorporationSemiconductor laser apparatus
CN102624237A (en)*2011-02-012012-08-01昂宝电子(上海)有限公司System and method for adjusting dynamic threshold of flybackpower converter
CN102364992A (en)*2011-05-312012-02-29杭州士兰微电子股份有限公司 An adaptive thyristor dimming signal generation circuit and method
CN103001494A (en)*2012-12-122013-03-27杭州士兰微电子股份有限公司Switching power supply and controller controlling constant output current of switching power supply
CN103248207A (en)*2013-05-212013-08-14苏州智浦芯联电子科技有限公司Constant-current and constant-voltage fly-back converter based on primary side feedback
CN203466720U (en)*2013-09-022014-03-05南京埃科孚电子科技有限公司Circuit reducing opening time in current control type switching regulating system

Cited By (10)

* Cited by examiner, † Cited by third party
Publication numberPriority datePublication dateAssigneeTitle
CN105245112A (en)*2015-11-172016-01-13成都启臣微电子有限公司Self-adaptive high-precision constant current circuit and switching power supply
CN105449996A (en)*2015-12-312016-03-30李永红Minimum demagnetization time control method and device
CN105449996B (en)*2015-12-312018-04-06深圳欧创芯半导体有限公司Minimum degaussing duration control method and device
CN106411138A (en)*2016-09-282017-02-15上海新进芯微电子有限公司Dynamic adjustment circuit, system and method and switching power supply
CN106411138B (en)*2016-09-282019-02-26上海新进芯微电子有限公司A kind of dynamic regulating circuit, system, method and Switching Power Supply
CN108322021A (en)*2017-12-282018-07-24上海澳通韦尔电力电子有限公司A kind of accessory power supply driving circuit for high voltage dc bus power supply
CN108322021B (en)*2017-12-282021-05-04上海澳通韦尔电力电子有限公司Auxiliary power supply driving circuit for high-voltage direct-current bus power supply
US10644606B2 (en)2018-03-092020-05-05Delta Electronics, Inc.Converter and control method thereof
US10938312B2 (en)2018-03-092021-03-02Delta Electronics, Inc.Converter and control method thereof
CN113285591A (en)*2021-07-222021-08-20上海芯龙半导体技术股份有限公司南京分公司Circuit, chip and method for equalizing output current of two power supply chips

Also Published As

Publication numberPublication date
CN103414323B (en)2015-10-07

Similar Documents

PublicationPublication DateTitle
CN103248207B (en)Constant-current and constant-voltage fly-back converter based on primary side feedback
CN107786092B (en)Converter and control method thereof
CN104734510B (en)Switch power supply and control chip thereof
CN104218646B (en)A kind of portable power source charging circuit
CN111435819B (en)Step-down hysteresis type switch converter and control method thereof
CN103414323B (en)Reduce the circuit of service time in current-control type switching regulators
CN202435294U (en)Pulse width modulation switch power supply controller and switch power supply
CN104300795A (en)Flyback converter and control method of flyback converter
Lu et al.Light-load efficiency improvement in buck-derived single-stage single-switch PFC converters
CN103368394B (en)A kind of efficient voltage reducing type DC-DC converter
CN103208934A (en)Pulse width modulation switching power supply controller and switching power supply
CN203466720U (en)Circuit reducing opening time in current control type switching regulating system
CN114825938A (en)Boost converter
CN105245098A (en)Pulse frequency modulator for power supply converter and modulation method
CN103036432B (en)Pulse width modulation (PWM) hysteresis control method based on ripple
CN203813661U (en)Primary control flyback switch power supply control chip and output line voltage compensating circuit
US20230208279A1 (en)Active diode circuit and ac/dc power conversion circuit
CN102468747A (en)Charge pump control circuit
CN103412181A (en)Inductance and current zero-cross detection circuit for correcting boost type power factor
CN106961216B (en)Novel constant exports electric current BUCK circuit
CN109617429A (en)Voltage converter ic, high pressure BUCK converter and control method
CN104638924A (en)Switch power supply IC (integrated circuit) without auxiliary power supply, control method and switch power supply thereof
CN116613991A (en)Switch power supply converter with high output voltage precision hysteresis type AOT control
CN106160458B (en)Improve the BOOST circuit of transient response
CN203883674U (en)Light-load switching power supply chip

Legal Events

DateCodeTitleDescription
C06Publication
PB01Publication
C10Entry into substantive examination
SE01Entry into force of request for substantive examination
C14Grant of patent or utility model
GR01Patent grant
C41Transfer of patent application or patent right or utility model
TR01Transfer of patent right

Effective date of registration:20151030

Address after:Suzhou City, Jiangsu province 215000 Industrial Park Suzhou Xinping Street No. 388 Suzhou innovation park off the 23 building 3 layer 09, 10 unit

Patentee after:SUZHOU ZHIPU XINLIAN ELECTRONIC TECHNOLOGY Co.,Ltd.

Address before:101, room 1, building 108, East 210046, Gan Hua Street, Yao Road, Qixia District, Jiangsu, Nanjing

Patentee before:NANJING AIKEFU ELECTRONIC TECHNOLOGY Co.,Ltd.

C56Change in the name or address of the patentee
CP01Change in the name or title of a patent holder

Address after:Suzhou City, Jiangsu province 215000 Industrial Park Suzhou Xinping Street No. 388 Suzhou innovation park off the 23 building 3 layer 09, 10 unit

Patentee after:SUZHOU INTELLI CHIPLINK ELECTRONIC POLYTRON TECHNOLOGIES Inc.

Address before:Suzhou City, Jiangsu province 215000 Industrial Park Suzhou Xinping Street No. 388 Suzhou innovation park off the 23 building 3 layer 09, 10 unit

Patentee before:SUZHOU ZHIPU XINLIAN ELECTRONIC TECHNOLOGY Co.,Ltd.

CF01Termination of patent right due to non-payment of annual fee

Granted publication date:20151007

CF01Termination of patent right due to non-payment of annual fee

[8]ページ先頭

©2009-2025 Movatter.jp