




技术领域technical field
本发明涉及一种通过气泵和电磁阀使气囊进行膨胀和收缩动作来对使用者的按摩部位进行按压、压迫等按摩的按摩机。The invention relates to a massage machine which uses an air pump and a solenoid valve to inflate and contract an air bag to press and compress massage parts of a user.
背景技术Background technique
将这种按摩机具体化所得到的椅子型的按摩椅包括:多个气囊,该多个气囊分别对就坐的使用者的臀部、腰部、腿肚部等多个按摩部位进行按摩;以及多个控制系统,该多个控制系统上分别连接有多个气囊(例如参照专利文献1)。这样的按摩机通过气泵和各控制系统的电磁阀的动作向气囊供给空气来使气囊膨胀、或者从气囊排出空气来使气囊收缩。由此,按摩机对使用者的各按摩部位实施气压按摩(air massage)。A chair-type massage chair obtained by embodying this massage machine includes: a plurality of airbags for massaging a plurality of massage parts such as the buttocks, waist, and calf of a seated user; A control system, a plurality of airbags are respectively connected to the plurality of control systems (for example, refer to Patent Document 1). In such a massage machine, air is supplied to the airbag to inflate the airbag or exhausted from the airbag to deflate the airbag by the operation of the air pump and the solenoid valve of each control system. Thus, the massage machine performs an air massage on each massage site of the user.
在此,关于驱动装置的动作,由气泵生成压缩空气,电磁阀(此时为三通电磁阀)从大气释放侧被切换到大气供给侧。因而,基于来自气泵的压缩空气的供给,各控制系统的气囊膨胀。另外,电磁阀从大气供给侧被切换到大气释放侧而各控制系统内的空气排出到大气中。由此,气囊收缩。在气压按摩时,反复进行该气囊的膨胀和收缩动作。Here, regarding the operation of the driving device, the compressed air is generated by the air pump, and the solenoid valve (in this case, a three-way solenoid valve) is switched from the air release side to the air supply side. Thus, the airbags of each control system are inflated based on the supply of compressed air from the air pump. In addition, the solenoid valve is switched from the air supply side to the air release side and the air in each control system is exhausted to the atmosphere. As a result, the airbag is contracted. During air pressure massage, the expansion and contraction operations of the air cells are repeated.
专利文献1:日本特开2007-260173号公报Patent Document 1: Japanese Patent Laid-Open No. 2007-260173
发明内容Contents of the invention
发明要解决的问题The problem to be solved by the invention
然而,存在如下要求:不仅进行气囊的简单的膨胀和收缩动作,还希望维持气囊的膨胀状态(保持压力)来使按摩部位的按压、压迫状态持续规定时间,使按摩效果提高、使按摩动作的变化增加。在这种情况下,存在达到规定膨胀状态之后也继续从气泵供气来保持压力的情况,但是这种保持压力的方法存在以下问题:对气泵的负荷增加,并且运转时间变长,由此气泵内部的温度上升。However, there is a demand not only to perform simple inflation and contraction of the airbag, but also to maintain the inflated state of the airbag (maintain pressure) to keep the massage site pressed and compressed for a predetermined time, to improve the massage effect and to make the massage action Variations increase. In this case, there are cases where the pressure is maintained by continuing to supply air from the air pump after reaching a predetermined expansion state, but this method of maintaining pressure has the following problems: the load on the air pump increases, and the operation time becomes longer, so the air pump The internal temperature rises.
本发明的目的在于提供一种能够减轻气泵的负荷并能够使气囊以膨胀状态保持压力的按摩机。An object of the present invention is to provide a massage machine capable of reducing the load on an air pump and maintaining the pressure of an air bag in an inflated state.
用于解决问题的方案solutions to problems
为了解决上述问题,本发明的按摩机具备:多个气囊,该多个气囊对使用者的按摩部位进行按摩;多个控制系统,各控制系统包括至少一个上述气囊;以及驱动装置,其包括经由上述多个控制系统向上述多个气囊分别供给空气的气泵、分别设置于上述多个控制系统的多个电磁阀以及对上述多个电磁阀和上述气泵进行控制的控制部,其中,驱动装置根据上述控制部的控制向上述气囊供给空气来使上述气囊膨胀,或者上述驱动装置根据上述控制部的控制从上述气囊排出空气来使上述气囊收缩,来对上述使用者的按摩部位进行按摩,在上述按摩机中,上述气泵包括防止来自上述多个控制系统的空气的流入的单向阀,在将处于膨胀状态的至少一个上述气囊设为保持压力状态来进行按摩时,上述控制部将上述气泵设定为非驱动状态,并且将上述气泵与作为保持压力对象的上述气囊通过上述电磁阀进行连接,并由上述气泵的单向阀维持上述至少一个气囊的保持压力状态。In order to solve the above-mentioned problems, the massage machine of the present invention is equipped with: a plurality of airbags, which massage the massage parts of the user; a plurality of control systems, each of which includes at least one of the above-mentioned airbags; The plurality of control systems provide air pumps for supplying air to the plurality of airbags, the plurality of solenoid valves respectively provided in the plurality of control systems, and the control unit for controlling the plurality of solenoid valves and the air pumps, wherein the driving device is based on The airbag is supplied with air under the control of the control unit to expand the airbag, or the driving device is controlled by the control unit to discharge air from the airbag to contract the airbag to massage the user's massage site. In the massage machine, the air pump includes a one-way valve that prevents the inflow of air from the plurality of control systems, and when massage is performed with at least one of the inflated air cells in a pressure-maintained state, the control unit sets the air pump to It is set to a non-driven state, and the air pump is connected to the air bag as the pressure-maintaining object through the electromagnetic valve, and the pressure-holding state of the at least one air bag is maintained by the check valve of the air pump.
作为一例,上述控制部将上述气泵设定为非驱动状态,并且将与上述多个控制系统分别对应的上述气囊经由上述电磁阀与上述气泵进行连接,使空气在与多个控制系统对应的上述多个气囊之间流通。As an example, the control unit sets the air pump to a non-driven state, and connects the airbags corresponding to the plurality of control systems to the air pump through the electromagnetic valve, so that the air flows through the air pumps corresponding to the plurality of control systems. Communication between multiple air cells.
发明的效果The effect of the invention
根据本发明,能够提供一种能够减轻气泵的负荷并能够使气囊以膨胀状态保持压力的按摩机。According to the present invention, it is possible to provide a massage machine capable of reducing the load on the air pump and maintaining the pressure of the airbag in an inflated state.
附图说明Description of drawings
图1是本实施方式的按摩机的概要立体图。FIG. 1 is a schematic perspective view of a massage machine according to this embodiment.
图2是用于说明气压按摩的结构的框图。Fig. 2 is a block diagram for explaining the structure of air massage.
图3的(a)是用于说明供气时的电磁阀的状态的说明图,(b)是用于说明排气时的电磁阀的状态的说明图。(a) of FIG. 3 is an explanatory diagram for explaining the state of the electromagnetic valve during air supply, and (b) is an explanatory diagram for explaining the state of the electromagnetic valve during exhaust.
图4是用于说明气压按摩的控制的时序图。Fig. 4 is a timing chart for explaining control of air massage.
图5是用于说明保持压力状态的框图。Fig. 5 is a block diagram for explaining a state of maintaining pressure.
图6是用于说明保持压力状态的框图。Fig. 6 is a block diagram for explaining a state of maintaining pressure.
具体实施方式Detailed ways
下面,按照附图来说明使本发明具体化所得到的一个实施方式。Hereinafter, an embodiment obtained by embodying the present invention will be described with reference to the drawings.
如图1所示,椅子型按摩机10的椅子主体10a包括:支承脚部11;被支承脚部11支承的座部12;被安装在座部12的后端的靠背部13;以及被安装在座部12的前端的腿放置部(オットマン)14。另外,椅子主体10a包括被设置在座部12左右的用于放置就坐的使用者的胳膊部的两个扶手部15。并且,椅子主体10a包括操作器16,该操作器16被设置在一方的扶手部15附近,用于由使用者能够对按摩机10的各部分进行操作。As shown in Figure 1, the chair main body 10a of chair type massage machine 10 comprises: supporting foot part 11; Seat part 12 supported by supporting foot part 11; Backrest part 13 installed on the rear end of seat part 12; 12 is a leg placement portion (otman) 14 at the front end. In addition, the chair main body 10 a includes two armrests 15 provided on the left and right sides of the seat 12 for resting the arms of a sitting user. Furthermore, the chair main body 10 a includes an operator 16 provided near one armrest 15 so that the user can operate each part of the massage machine 10 .
腿放置部14包括用于保持使用者的腿部的下腿部分的腿部用保持部21以及用于保持脚部分的脚掌部分的脚部用保持部22。腿部用保持部21和脚部用保持部22是分体的。此处的“下腿部分”是指从膝盖到脚踝的部分,“脚部分”是指从脚踝到脚尖的部分。The leg rest part 14 includes a leg holding part 21 for holding a lower leg part of a user's leg, and a foot holding part 22 for holding a sole part of a foot part. The leg holding part 21 and the leg holding part 22 are separate bodies. Here, the "lower leg part" means the part from the knee to the ankle, and the "foot part" means the part from the ankle to the toe.
腿放置部14的腿部用保持部21包括能够保持使用者的下腿部分的背侧(腿肚)的两个下腿保持面21a和从两个下腿保持面21a的左右两侧分别延伸出的多个侧壁21b。因此,在各侧壁21b之间能够插入使用者的腿部(下腿)。多个侧壁21b与使用者的左右腿部相对应地分别包括能够进行膨胀动作和收缩动作的多个气囊23a、23b。各气囊23a、23b被安装在侧壁21b内。另外,腿放置部14的脚部用保持部22包括能够保持使用者的脚掌部分的一个脚掌保持面22a和从该脚掌保持面22a的左右方向的两侧分别延伸出的两个侧壁22b。脚部用保持部22与使用者的左脚掌部分和右脚掌部分分别对应地包括能够进行膨胀动作和收缩动作的两个气囊24a、24b。气囊24a、24被安装在脚部用保持部22内。座部12包括被设置在座部12下侧的支承脚部11之间的图2所示的驱动装置30。与多个按摩部位分别对应的气囊23a、23b、24a、24b经由连接软管35a~35c(参照图2)与驱动装置30进行连接。The leg holding part 21 of the leg resting part 14 includes two lower leg holding surfaces 21a capable of holding the back side (calf) of the user's lower leg part, and multiple left and right sides respectively extending from the two lower leg holding surfaces 21a. A side wall 21b. Therefore, a user's leg (lower leg) can be inserted between each side wall 21b. The plurality of side walls 21b respectively include a plurality of
这样的腿放置部14在本实施方式中通过滑动机构27能够在前后方向上移动。腿放置部14能够切换为被收纳在座部12的下部的收纳状态和使腿放置部14向座部12前方露出而能够使用腿放置部14的使用状态。Such a leg rest portion 14 is movable in the front-rear direction by the slide mechanism 27 in the present embodiment. The leg rest 14 can be switched between a stored state stored under the seat 12 and a use state in which the leg rest 14 is exposed to the front of the seat 12 and the leg rest 14 can be used.
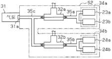
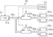
如图2所示,驱动装置30包括:被电动驱动的气泵31;与该气泵31相连接的两个三通电磁阀32a、32b;以及控制气泵31和电磁阀32a、32b的控制部33。气泵31包括排出口(与两个电磁阀32a、32b的连接口)以及设置于排出口的单向阀31a。在此,椅子型按摩机10包括对使用者的左腿部和右腿部进行按摩的控制系统34a以及对使用者的左右脚掌部分进行按摩的控制系统34b。气囊23a、23b属于控制系统34a,气囊24a、24b属于控制系统34b。电磁阀32a上连接有属于控制系统34a的气囊23a、23b。另外,电磁阀32b上连接有属于控制系统34b的气囊24a、24b。电磁阀32a、32b基于控制部33的控制而切换到图3的(a)所示的向各控制系统34a、34b的气囊23a、23b、24a、24b供给来自气泵31的空气的供给侧和图3的(b)所示的向大气中排出各控制系统34a、34b的气囊23a、23b、24a、24b内的空气的大气释放侧。As shown in FIG. 2 , the
然后,基于控制部33的控制,通过气泵31的驱动来生成压缩空气,并且按摩对象的电磁阀32a、32b从大气释放侧切换到供给侧。来自该气泵31的压缩空气被供给到该对象的控制系统34a、34b的气囊23a、23b、24a、24b,气囊23a、23b、24a、24b膨胀。另一方面,当气囊23a、23b、24a、24b的规定的膨胀动作结束时,电磁阀32a、32b从供给侧切换到大气释放侧。由此,控制系统34a、34b的气囊23a、23b、24a、24b内的空气被排出到大气中,气囊23a、23b、24a、24b收缩。在进行气压按摩时反复进行该膨胀动作和收缩动作。Then, compressed air is generated by driving the
另外,控制部33除了进行气囊23a、23b、24a、24b的简单的膨胀和收缩动作以外,还进行将膨胀状态维持规定时间(例如1秒)来使按摩部位的按压、压迫状态持续规定时间的控制。附带地说,在本实施方式中,进行从下方按压使用者的脚掌部分、从左右压迫腿部的按摩。In addition, the
图4表示规定的气压按摩时的气泵31以及电磁阀32a、32b的动作方式。在规定时间T1,基于气泵31的驱动(启动(ON))生成压缩空气,并且电磁阀32a从大气释放侧切换到供给侧。由此,向按摩对象是腿部的控制系统34a供给压缩空气,气囊23a、23b膨胀。不久,在变为规定膨胀状态的规定时间T2,在将与按摩对象对应的电磁阀32a维持在供给侧的状态下将气泵31停止(关闭(OFF))。由此,如图5所示,经由气泵31的单向阀31a和电磁阀32a使到控制系统34a的气囊23a、23b为止的空气通路内形成密封区间S1。通过形成该密封区间S1,不存在气囊23a、23b内的空气跑掉的地方,使控制系统34a的气囊23a、23b保持压力。然后,在规定时间T3,电磁阀32a从供给侧切换到大气释放侧,气囊23a、23b收缩。FIG. 4 shows how the
之后,在规定时间T4,基于气泵31的驱动(启动(ON))生成压缩空气,并且电磁阀32a从大气释放侧切换到供给侧,由此再次向之前的控制系统34a的气囊23a、23b供给压缩空气。另外,在规定时间T5,在维持气泵31的驱动状态的状态下将电磁阀32b从大气释放侧切换到供给侧,由此向按摩对象是脚部的控制系统34b供气,按摩对象的气囊24a、24b膨胀。不久,在变为规定膨胀状态的规定时间T6,在将电磁阀32a、32b维持在供给侧的状态下将气泵31停止(关闭(OFF))。由此,如图6所示那样经由气泵31的单向阀31a和各电磁阀32a、32b使到各控制系统34a、34b的气囊23a、23b、24a、24b为止的空气通路内形成密封区间S2,使控制系统34a、34b的气囊23a、23b、24a、24b保持压力。Thereafter, at a predetermined time T4, compressed air is generated based on the driving (ON) of the
之后,在规定时间T7,电磁阀32b从供给侧切换到大气释放侧,气囊24a、24b内的空气被排出到大气中。在这种情况下,电磁阀32a维持在供给侧,控制系统34a的气囊23a、23b保持压力。然后,在规定时间T8,电磁阀32b从大气释放侧切换到供给侧,再次形成与规定时间T6同样的密封区间S2。在这种情况下,使控制系统34a的气囊23a、23b保持压力的空气经由电磁阀32a、32b移动到控制系统34b的气囊24a、24b。也就是说,控制系统34a、34b的气囊23a、23b、24a、24b的保持压力与规定时间T7时的气囊23a、23b、24a、24b的保持压力相比减小。在规定时间T9,随着规定的气压按摩结束而电磁阀32a、32b从供给侧切换到大气释放侧,气囊23a、23b、24a、24b收缩。然后,一系列的按摩动作结束,按摩动作转移到下一步。Thereafter, at a predetermined time T7, the
该实施方式起到以下效果。This embodiment has the following effects.
(1)第一实施方式的按摩机10包括具有气囊23a、23b、24a、24b的多个控制系统34a、34b以及与该控制系统34a、34b相同数量的电磁阀32a、32b。通过控制部33的控制,在通过利用气囊23a、23b、24a、24b保持压力来进行按摩时,将气泵31设定为非驱动状态,经由单向阀31a以及电磁阀32a、32b将到控制系统34a、34b的气囊23a、23b、24a、24b为止的空气通路内变更为密封区间S1、密封区间S2。因而,使气囊23a、23b、24a、24b保持压力。由此,与如以往那样的在达到规定膨胀状态之后也继续供气的情况相比,能够减轻气泵31的负荷,并且通过将气泵31设为非驱动状态,能够降低气泵31内部的温度上升。另外,通过在规定的气压按摩中保持压力时将气泵31停止,能够缩短运转时间而实现气泵31的长寿命化。(1) The massage machine 10 of the first embodiment includes a plurality of
(2)利用与控制系统34a、34b相同数量的电磁阀32a、32b能够使气囊23a、23b、24a、24b保持压力。也就是说,相对于再追加二通电磁阀来切断来自气囊23a、23b、24a、24b的空气从而使气囊23a、23b、24a、24b保持压力的结构,能够实现部件件数的减少,因此能够通过简单的结构来实现。(2) The
(3)在规定时间T8的状态等中,在控制系统34a、34b之间能够流通空气,使控制系统34a的气囊23a、23b内的空气移动到另一个控制系统34b的气囊24a、24b。由此,不需要驱动气泵31,因此能够减轻气泵31的负荷。另外,在这种情况下,两个控制系统34a、34b的气囊23a、23b、24a、24b的保持压力减小,因此按摩的变化增加。(3) In the state of the predetermined time T8, etc., air can be circulated between the
此外,本发明的实施方式也可以如下变更。In addition, the embodiment of the present invention may be changed as follows.
·在第一实施方式中,如图4那样设定了分别压迫使用者的左腿部和右腿部的气囊23a、23b以及分别按压左脚掌部分和右脚掌部分的气囊24a、24b的动作方式,但是也可以适当地变更各动作方式、即气泵31、电磁阀32a、32b各自的动作定时、动作时间长度等。- In the first embodiment, the
·在第一实施方式中,利用气囊对使用者的腿部、脚掌部分(两个系统)进行按摩,但是除此以外例如也可以设定在座部12、靠背部13、扶手部15等。- In the first embodiment, the airbags are used to massage the user's legs and soles (two systems), but other than that, for example, the seat part 12, the backrest part 13, the armrest part 15, etc. may be set.
·在第一实施方式中,作为电磁阀32a、32b使用了三通电磁阀,但是也可以使用能够切换供气和排气的其它电磁阀。- In the first embodiment, three-way solenoid valves were used as the
·在第一实施方式中,构成为能够通过滑动机构27将腿放置部14收纳在座部12下部,但是也可以变更为省略滑动机构27而不能收纳腿放置部14的结构。- In the first embodiment, the legrest 14 is configured to be accommodated under the seat 12 by the slide mechanism 27 , but the slide mechanism 27 may be omitted so that the legrest 14 cannot be accommodated.
·在第一实施方式中,也可以变更为将具备进行背部按摩的施疗件(按摩球)的按摩机构安装在靠背部13内的结构。- In 1st Embodiment, you may change into the structure which attached the massage mechanism provided with the treatment tool (massage ball) which performs back massage in the backrest part 13.
·在第一实施方式中,应用于在座部12的后部具备靠背部13的椅子型的按摩机10,但是例如也可以应用于能够在使用者躺着的状态下使用的床(垫子)型的按摩机、仅对特定部位进行按摩的其它按摩机。- In the first embodiment, the massage machine 10 is applied to a chair type having a backrest 13 at the rear of the seat portion 12, but it may also be applied to a bed (cushion) type that can be used while the user is lying down, for example. massage machines, other massage machines that only massage specific parts.
附图标记说明Explanation of reference signs
10:按摩机;23a、23b、24a、24b:气囊;30:驱动装置;31:气泵;31a:单向阀;32a、32b:电磁阀;33:控制部;34a、34b:控制系统。10: massage machine; 23a, 23b, 24a, 24b: air bag; 30: driving device; 31: air pump; 31a: one-way valve; 32a, 32b: solenoid valve; 33: control unit; 34a, 34b: control system.
| Application Number | Priority Date | Filing Date | Title | 
|---|---|---|---|
| JP2011-035261 | 2011-02-21 | ||
| JP2011035261AJP2012170611A (en) | 2011-02-21 | 2011-02-21 | Massage machine | 
| PCT/JP2012/051015WO2012114795A1 (en) | 2011-02-21 | 2012-01-19 | Massage machine | 
| Publication Number | Publication Date | 
|---|---|
| CN103313689Atrue CN103313689A (en) | 2013-09-18 | 
| Application Number | Title | Priority Date | Filing Date | 
|---|---|---|---|
| CN2012800055075APendingCN103313689A (en) | 2011-02-21 | 2012-01-19 | massage machine | 
| Country | Link | 
|---|---|
| JP (1) | JP2012170611A (en) | 
| KR (1) | KR20130098427A (en) | 
| CN (1) | CN103313689A (en) | 
| WO (1) | WO2012114795A1 (en) | 
| Publication number | Priority date | Publication date | Assignee | Title | 
|---|---|---|---|---|
| CN106074109A (en)* | 2015-05-01 | 2016-11-09 | 富士医疗器股份有限公司 | Air massage device | 
| CN106473906A (en)* | 2015-08-25 | 2017-03-08 | 富士医疗器股份有限公司 | Air Massage Device | 
| Publication number | Priority date | Publication date | Assignee | Title | 
|---|---|---|---|---|
| CN102988162A (en)* | 2012-11-30 | 2013-03-27 | 杨国胜 | Pneumatic massage health-protection device | 
| CN103705364B (en)* | 2014-01-14 | 2016-06-22 | 福建中医药大学 | The spinal column drawing-off gas column maneuver of Multi-layer air column type spine cushion | 
| KR101535839B1 (en)* | 2014-03-14 | 2015-07-13 | (주)우리 | Air supply apparatus for air massage | 
| KR101468845B1 (en)* | 2014-06-10 | 2014-12-10 | 양승철 | Apparatus for air-press massage | 
| CN105832506A (en)* | 2016-03-17 | 2016-08-10 | 深圳麦科田生物医疗技术有限公司 | Portable deep vein anti-thrombosis pump | 
| CN108992773B (en)* | 2018-09-04 | 2023-10-03 | 广州龙之杰科技有限公司 | Air guide valve air guide device with multi-cavity output | 
| KR102602861B1 (en)* | 2023-04-20 | 2023-11-17 | 주식회사 휴테크산업 | Apparatus for elevating sonic vibration module for massage | 
| Publication number | Priority date | Publication date | Assignee | Title | 
|---|---|---|---|---|
| JP4388432B2 (en)* | 2004-07-23 | 2009-12-24 | 株式会社フジ医療器 | Limb body massage device | 
| JP2009195610A (en)* | 2008-02-25 | 2009-09-03 | Panasonic Electric Works Co Ltd | Massage machine | 
| Publication number | Priority date | Publication date | Assignee | Title | 
|---|---|---|---|---|
| CN106074109A (en)* | 2015-05-01 | 2016-11-09 | 富士医疗器股份有限公司 | Air massage device | 
| US10617594B2 (en) | 2015-05-01 | 2020-04-14 | Fuji Medical Instruments Mfg. Co., Ltd. | Air massage device | 
| CN106074109B (en)* | 2015-05-01 | 2021-02-12 | 富士医疗器股份有限公司 | Air massage device | 
| CN106473906A (en)* | 2015-08-25 | 2017-03-08 | 富士医疗器股份有限公司 | Air Massage Device | 
| Publication number | Publication date | 
|---|---|
| JP2012170611A (en) | 2012-09-10 | 
| KR20130098427A (en) | 2013-09-04 | 
| WO2012114795A1 (en) | 2012-08-30 | 
| Publication | Publication Date | Title | 
|---|---|---|
| CN103313689A (en) | massage machine | |
| JP6511916B2 (en) | Seat device | |
| US11612539B2 (en) | Chair-type massager | |
| JP2010162253A (en) | Foot massage unit | |
| JP2005152260A (en) | Massage machine | |
| CN105963113A (en) | Massager | |
| JP3819734B2 (en) | Air massage machine | |
| CN104870250B (en) | Seat Devices for Cars | |
| JP2011087616A (en) | Control method of chair type massage machine | |
| JP5306173B2 (en) | Massage machine | |
| JP4776452B2 (en) | Inflatable bag structure of treatment machine | |
| JP4153703B2 (en) | Massage machine | |
| JP5298000B2 (en) | Massage machine | |
| JP2002028207A (en) | Massaging device | |
| JP2004141249A (en) | Air massager | |
| CN101829008B (en) | Pneumatic massage machine and massage chair | |
| JP2006255156A (en) | Chair type massage machine | |
| JP4670411B2 (en) | Chair massage machine | |
| JP2008110017A (en) | Chair type massaging machine | |
| JP2009195610A (en) | Massage machine | |
| JP2003325610A (en) | Massager | |
| JP2016158982A (en) | Massage machine | |
| JP3709415B2 (en) | Massage machine | |
| WO2016002529A1 (en) | Massage machine | |
| JP2001000493A (en) | Air massager | 
| Date | Code | Title | Description | 
|---|---|---|---|
| C06 | Publication | ||
| PB01 | Publication | ||
| C10 | Entry into substantive examination | ||
| SE01 | Entry into force of request for substantive examination | ||
| C05 | Deemed withdrawal (patent law before 1993) | ||
| WD01 | Invention patent application deemed withdrawn after publication | Application publication date:20130918 |