Movatterモバイル変換


[0]ホーム

URL:


CN103260303A - Portable lighting device, and method and controller for controlling power supply to load - Google Patents

Portable lighting device, and method and controller for controlling power supply to load
Download PDF

Info

Publication number
CN103260303A
CN103260303ACN2013100350814ACN201310035081ACN103260303ACN 103260303 ACN103260303 ACN 103260303ACN 2013100350814 ACN2013100350814 ACN 2013100350814ACN 201310035081 ACN201310035081 ACN 201310035081ACN 103260303 ACN103260303 ACN 103260303A
Authority
CN
China
Prior art keywords
voltage
signal
sensing signal
power supply
controller
Prior art date
Legal status (The legal status is an assumption and is not a legal conclusion. Google has not performed a legal analysis and makes no representation as to the accuracy of the status listed.)
Pending
Application number
CN2013100350814A
Other languages
Chinese (zh)
Inventor
林永霖
李胜泰
Current Assignee (The listed assignees may be inaccurate. Google has not performed a legal analysis and makes no representation or warranty as to the accuracy of the list.)
O2Micro International Ltd
Original Assignee
O2Micro International Ltd
Priority date (The priority date is an assumption and is not a legal conclusion. Google has not performed a legal analysis and makes no representation as to the accuracy of the date listed.)
Filing date
Publication date
Priority claimed from US13/400,121external-prioritypatent/US8508142B2/en
Application filed by O2Micro International LtdfiledCriticalO2Micro International Ltd
Publication of CN103260303ApublicationCriticalpatent/CN103260303A/en
Pendinglegal-statusCriticalCurrent

Links

Images

Classifications

Landscapes

Abstract

The invention discloses a portable lighting device and a method and a controller for controlling power supply to a load. The portable lighting device comprises a power supply for supplying power and a controller for receiving voltage and adjusting load current based on a detection signal indicating voltage of the power supply. When a voltage detected by the detection signal is larger than a first voltage threshold, the controller regulates the load current to a first current, when the voltage detected by the detection signal is smaller than a second voltage threshold, the controller regulates the load current to a second current, when the voltage detected by the detection signal is between the first voltage threshold and the second voltage threshold, the controller regulates the load current changing with the voltage detected by the detection signal. The portable lighting device of the invention can improve flexibility of circuit design and application and can prolong the service life of the portable lighting device.

Description

Method and the controller of portable illumination device, control powering load
Technical field
The present invention relates to a kind of lighting device, particularly relate to method and the controller of a kind of portable illumination device, control powering load.
Background technology
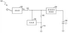
Figure 1 shows that the block diagram of a kind of power-supply system 100 of prior art.Power-supply system 100 comprises first power supply (for example, adapter 102) and second source (for example,battery 110).Power-supply system 100 also comprises DC-to-DC (direct-current to direct current, abbreviation DC-DC)transducer 104,charger 106,switch 103,switch 105 and load are (for example, light-emitting diode, Light Emitting Diode is called for short LED108).Adapter 102 is coupled in AC power (for example, the 220V line voltage), and the alternating voltage of AC power output is converted to direct voltage VAD
In operation, when switch 103 connections and switch 105 disconnections, power-supply system 100 is operated in the batterycharging process.Adapter 102 is with direct voltage VADTobattery 110 chargings, and simultaneously LED108 is powered.Charger 106 provides suitable rechargeable electrical energy to battery 110.DC-DC transducer 104 receives direct voltage VAD, and provide electric energy after the adjustment to LED108.When switch 105 closures, andswitch 103 is when disconnecting, andbattery 110 is powered to LED108 via DC/DC transducer 104.
Yet, in power-supply system 100, have two power chain.Article one, power chain comprisescharger 106, and another power chain comprises DC-DC transducer 104.These two power chain have increased the power consumption of power-supply system 100, and then have reduced the power efficiency of system.Article two, power chain has also increased the complexity of power-supply system 100.In addition, owing to usedcharger 106 and DC/DC transducer 104 simultaneously, the size of printed circuit version (print circuit board is called for short PCB) is increased, and then increased the cost of power-supply system 100.
Traditional portable illumination device, for example, the family expenses flashlight generally adopts incandescent lamp to throw light on.In recent years, light-emitting diode (light emitting diode, be called for short LED) develop into gradually that LCD (Liquid Crystal Display is called for short LCD) is backlight, the light source of home lighting light fixture and street lamp.Because LED has preferable luminous efficiency and long useful life compared to incandescent lamp, use LED also general gradually as the light source of flashlight.
Traditional flashlight needs powered battery.Yet in the moment of opening flashlight, the surging that is applied to lamp will damage lamp, and then reduces the useful life of lamp.Modal settling mode is to add current-limiting resistance between lamp and battery.Yet the power consumption that newly-increased resistance increases can shorten battery life.
LED has a forward voltage between 3.2V to 4.0V usually when conducting is luminous.A family expenses alkaline battery provides 1.5V voltage usually.Therefore, need at least 3 alkaline batteries to power to LED.Fig. 7 A is depicted as the structural representation ofdrive circuit 700 of a kind of flashlight of priorart.Drive circuit 700 uses the formedbattery pack 710 of alkaline battery of 3 series connection as the power supply of drive circuit 700.Each alkaline battery provides 1.5Vvoltage.Battery pack 710 provides energy with drivingLED 730 by switch 720.LED730 has the forward voltage of 3.2V and the conducting electric current of 100mA when conducting isluminous.Drive circuit 700 for example comprises the current-limiting resistance 740(that is located between LED730 and thebattery pack 710,13 ohm).
In operation, the power consumption of current-limitingresistance 740 is about 0.13 watt, and is about 0.32W in the power consumption of LED730.Hence one can see that, and the power consumption of LED730 only provides 71% of power for battery pack 710.In other words, the portion of energy that provides ofbattery pack 710 has been wasted on the current-limiting resistance 740.Therefore,battery pack 710 needs the supply more energy, and to keep the brightness of LED730, this will shorten the useful life ofbattery pack 710.
If LED730 is subjected to manufacture process or other factor affecting, when conducting, have the forward voltage of 4.0V, the electric current of the LED730 that then flows through is about 38.5mA, approximate rated current (for example, 100mA) 38.5%.Correspondingly, 38.5% of expection brightness (that is the electric current of the LED730 that flows through equals rated current) is reduced in the brightness of LED730.If change the resistance of this current-limitingresistance 740 into 5 ohm by 13 ohm, though can make forward voltage is that the brightness of the LED730 of 4.0V reaches expection brightness (electric current of the LED730 that namely flows through is 100mA), but it is lower (for example for other forward voltages, 3.2V) LED, then may produce over-current phenomenon avoidance, the electric current of feasible these LED that flow through increases (for example, being about 260mA), thus, shortened the useful life of these LED.
Fig. 7 B is depicted as theperformance map 750 of thedrive circuit 700 of prior art shown in Fig. 7 A.It is the LED of 100mA to drive rated current that thedrive circuit 700 of prior art utilizes three 1.5V alkaline batteries to cooperate current-limiting resistance.Shown inperformance map 750, use the battery life of thedrive circuit 700 of prior art to be about 100 minutes.
In addition, if the user changes the LED of different capacity, then thedrive circuit 700 of prior art has limitation when practical application.For example, if the user wishes to obtain bigger power, and be that the LED of 100mA is replaced by the LED that rated current is 1A with rated current.Yet because current-limiting resistance is to design in advance and fixing, the electric current of the LED that flows through is with constant, so can't meet user's expectation.Simultaneously, because number of battery cells is usually by the structures shape of flashlight, and random variation voluntarily.Generally speaking, thisly in the prior art adopted the drive circuit effect of current-limiting resistance low, lack flexibility and applicability low.
Summary of the invention
The technical problem to be solved in the present invention is to provide method and the controller of a kind of portable illumination device, control powering load, can improve circuit design and application flexibility, and can prolong the useful life of portable illumination device.
For addressing the above problem, the invention provides a kind of portable illumination device, this portable illumination device comprises power supply, load and controller.Power supply is used for providing voltage.Load comprises light-emitting diode (LED) light source; Controller is used for receiving voltage, and regulates the electric current of the led light source of flowing through according to the sensing signal of indication power source voltage.Wherein, when sensing signal indication power source voltage during greater than first voltage threshold, will the flow through electric current of led light source of controller is adjusted to first electric current; When sensing signal indication power source voltage during less than second voltage threshold, will the flow through electric current of led light source of controller is adjusted to second electric current; When sensing signal indication power source voltage was between first voltage threshold and second voltage threshold, the sensing voltage that controller is regulated the current following sensing signal of the led light source of flowing through changed.
The present invention also provides the method for a kind of control to the led light source power supply.This method comprises: under the control of controller, power supply is powered to led light source; Controller receives the sensing signal of indication power source voltage; Regulate the electric current of the led light source of flowing through according to sensing signal, wherein, when sensing signal indication power source voltage during greater than first voltage threshold, will the flow through electric current of led light source of controller is adjusted to first electric current; When sensing signal indication power source voltage during less than second voltage threshold, will the flow through electric current of led light source of controller is adjusted to second electric current; And when sensing signal indication power source voltage was between first voltage threshold and second voltage threshold, controller was regulated the sensing voltage linear change of the current following sensing signal of the led light source of flowing through.
The present invention also provides the controller of a kind of control to the led light source power supply, and this controller comprises power input mouth, sensing ports and feedback port.Power input and power supply coupling are used for receiving from power source voltage.Sensing ports with the power supply coupling, is used for receiving the sensing signal of indication power source voltage.Feedback port is used for receiving the feedback signal of the transient current of indicating the described led light source of flowing through, wherein, controller produces the reference signal of the target current value of indicating the led light source of flowing through according to feedback signal and sensing signal, and regulate the electric current of the led light source of flowing through according to feedback signal and reference signal, when sensing signal was indicated power source voltage greater than first voltage threshold, the reference voltage of reference signal was in first voltage; When sensing signal was indicated power source voltage less than second voltage threshold, the voltage of reference signal was in second voltage; When sensing signal indication power source voltage was between first voltage threshold and second voltage threshold, the reference voltage of reference signal was followed the sensing voltage linear change of sensing signal.
Method and the controller of portable illumination device provided by the invention, control powering load can extend the life of a cell, thereby prolong the life-span of light-emitting component.
Description of drawings
Below by to the description of some embodiments of the present invention in conjunction with its accompanying drawing, can further understand purpose of the present invention, specific structural features and advantage.
Figure 1 shows that the block diagram of a kind of power-supply system of prior art;
Fig. 2 A is depicted as the structural representation of power-supply system according to an embodiment of the invention;
Fig. 2 B is depicted as according to the adjustable reference voltage V in the power-supply system of Fig. 2 A illustrated embodimentADJWith voltage VUVLSBetween concern schematic diagram;
Fig. 3 A is depicted as the sequential chart according to the control signal of power-supply system under charge mode of Fig. 2 A illustrated embodiment;
Fig. 3 B is depicted as the sequential chart according to the control signal of power-supply system under the load powering mode of Fig. 2 A illustrated embodiment;
Figure 4 shows that the structural representation according to thecontrol circuit 220 in the power-supply system of Fig. 2 A illustrated embodiment;
Figure 5 shows that the sequential chart according to the relevant signal of the trigger in the control circuit embodiment illustrated in fig. 4 220;
Figure 6 shows that the operational flowchart of power-supply system according to an embodiment of the invention;
Fig. 7 A is depicted as the structural representation of drive circuit of a kind of flashlight of prior art;
Fig. 7 B is depicted as the performance map of the drive circuit of prior art shown in Fig. 7 A;
Figure 8 shows that the structural representation of the drive circuit of portable illumination device according to an embodiment of the invention;
Figure 9 shows that the structural representation of the drive circuit of portable illumination device in accordance with another embodiment of the present invention;
Figure 10 A is depicted as the structural representation according to controller embodiment illustrated in fig. 9 950;
Figure 10 B is depicted as the sequential chart according to the signal in thedrive circuit 900 of Figure 10 A illustrated embodiment;
Figure 11 shows that the structural representation of the drive circuit of the portable illumination device of another embodiment according to the present invention;
Figure 12 shows that the structural representation of the drive circuit of the portable illumination device of another embodiment according to the present invention;
Figure 13 shows that the structural representation according to controller embodiment illustrated in fig. 12 1250;
Figure 14 shows that the performance map according to thedrive circuit 900 of Figure 10 A illustrated embodiment;
Figure 15 shows that according to the present invention again the structural representation of drive circuit of the portable illumination device of another embodiment;
Figure 16 shows that the structural representation according to controller embodiment illustrated in fig. 15 1550;
Figure 17 shows that according to the schematic diagram that concerns between reference voltage VADJ embodiment illustrated in fig. 16 and the sensing voltage VSEN;
Figure 18 shows that the structural representation according to reference signal generating unit embodiment illustrated in fig. 16;
Figure 19 shows that the structural representation of the drive circuit of the portable illumination device of another embodiment according to the present invention;
Figure 20 shows that the structural representation according to controller embodiment illustrated in fig. 19 1950;
Shown in Figure 21 is the method flow diagram of giving light source power supply according to an embodiment of the invention.
Embodiment
Below will provide detailed reference to embodiments of the invention.Although the present invention sets forth by these execution modes and illustrates, it should be noted that the present invention not merely is confined to these execution modes.On the contrary, all substitutes, variant and the equivalent in the defined invention spirit of claims and the invention scope contained in the present invention.
In addition, in following detailed description of the present invention, to understand completely in order providing at of the present invention, to have illustrated a large amount of details.Yet it will be understood by those skilled in the art that does not have these details, and the present invention can implement equally.In some other embodiment, scheme, flow process, element and the circuit known for everybody are not described in detail, so that highlight purport of the present invention.
Fig. 2 A is depicted as the structural representation of power-supply system 200 according to an embodiment of the invention.In the embodiment shown in Fig. 2 A, power-supply system 200 comprises first power supply (for example, adapter 202), second source (for example, battery 210),switch 203,switch 205 and switch 207,controller 206 and load (for example, ledlight source 208).Adapter 202 receives alternating voltage or direct voltage and output dc voltage VADIn one embodiment, power-supply system 200 can optionally work in charge mode or loadpowering mode.Controller 206 is coupled withadapter 202 andbattery 210, and with the direct voltage V ofadapter 202 outputsADCell voltage V withbattery 210BATCompare.As the direct voltage VAD of theadapter 202 output cell voltage V greater thanbattery 210BATThe time,controller 206control adapters 202 charge viaswitch 203 and 207 pairs ofbatteries 210 of switch under charge mode.Particularly, under charge mode,controller 206 cut-off switch 205, and be alternately closedswitch 203 and switch 207, thus make 202 pairs ofbatteries 210 ofadapter charge.Adapter 202 can be according to the state ofbattery 210, and for example, cell voltage carries out constant current charge or constant voltage charge to battery 210.Cell voltage V whenbattery 210BATGreater than the direct voltage V whenadapter 202 outputsADThe time,controller 206control batteries 210 give ledlight source 208 power supplies viaswitch 205 and switch 207 under the load powering mode.Particularly, under the load powering mode,controller 206 cut-off switch 203, and be alternately closedswitch 205 and switch 207, thus makebattery 210 give ledlight source 208 power supplies.In one embodiment,controller 206 can be integrated in integrated circuit (IC) chip (being thecontrol circuit 220 in the present embodiment) withswitch 203, switch 205 and switch 207.Though it will be appreciated by persons skilled in the art that in an embodiment of the present invention power-supply system 200 andadapter 202,battery 210 and ledlight source 208 are incorporated into line description, the present invention is not limited thereto.Adapter 202 andbattery 210 can be substituted by the power supply of other type; Ledlight source 208 also can be substituted by light source or the load of a plurality of led light sources or other type and number.
In one embodiment,controller 206 includes output port CTR1, output port CTR2 and output port CTR3.Output port CTR1 is used for the closed ofcontrol switch 203 or disconnects; Output port CTR2 is used for the closed ofcontrol switch 205 or disconnects; Output port CTR3 is used for the closed of control switch 207 or disconnects.In one embodiment,switch 203,switch 205 and switch 207 can be n channel metal oxide semiconductor field effect transistor (Metal-Oxide-Semiconductor Field-Effect Transistor are called for short MOSFET).When the output control signal of output port CTR1, output port CTR2 or output port CTR3 is logic high,corresponding switch 203,switch 205 or switch 207 closures; When the output control signal of output port CTR1, output port CTR2 or output port CTR3 was logic low,corresponding switch 203,switch 205 or switch 207 disconnected.Controller 206 also comprises input port VAD, input port VBAT, input port ICHG, port VLED, port ILED and port UVLS.Input port VAD is for detection of the direct voltage V ofadapter 202 outputsADInput port VBAT is for detection of the cell voltage V ofbattery 210BATUnder the cooperation of input port VBAT, input port ICHG is by the voltage V of monitoringinductive reactance 216216Detect the charging current I ofbattery 210CHGPort VLED receives the anode voltage V of indicationLED light source 208LEDSignal; Under the cooperation of port VLED, port ILED is by the voltage V of monitoringinductive reactance 212212Detect the electric current I of theled light source 208 of flowing throughLEDPort UVLS anddivider resistance 230 couplings, and receive pilot cell voltage VBATVoltage VUVLS, for example, voltage VUVLSWith cell voltage VBATProportional.In one embodiment,controller 206 is based on voltage VUVLSRegulate adjustable reference voltage VADJController 206 is according to adjustable reference voltage VADJThe flow through electric current I of ledlight source 208 of adjustingLEDController 206 also comprises the port STATUS ofbattery 210 states that are used to indicate (for example, whetherbattery 210 is full of).
When being connected,adapter 202 converts this supply voltage to direct voltage V with power supply (for example, the 220V line voltage) whenadapter 202ADController 206 is with the direct voltage V ofadapter 202 outputsADWith cell voltage VBATCompare.In one embodiment, the direct voltage V that exports whenadapter 202ADGreater than cell voltage VBATAndbattery 210 underfill still (for example, cell voltage VBATLess than a threshold value) time, power-supply system 200 works in charge mode.The power-supply system 200 that Fig. 3 A is depicted as Fig. 2 A illustrated embodiment is operated under the charge mode, the exemplary sequential chart of the output control signal of the output port CTR1 ofcontroller 206, output port CTR2 and output port CTR3.As shown in Figure 3A, the output control signal of output port CTR1 and output port CTR3 is the pulse signal of non-stack, and for example, pulse width modulation (pulse-width modulation is called for short PWM) signal is in order to be alternately closedswitch 203 and switch 207.The control signal of output port CTR2 output is logic low, thus cut-off switch 205.
With reference to shown in the figure 2A, under charge mode,switch 203, switch 207, theinductance 214 and theelectric capacity 213 that are coupled betweenswitch 203 and the switch 207 arebattery 210 chargings as step-down controller again.Particularly, when switch 203 closures and switch 207 disconnections,adapter 202 is via 210 chargings of 214 pairs of batteries of inductance.Simultaneously,inductance 214 storage power.When switch 203 disconnections and switch 207 closures,inductance 214 discharges are to provide electric energy tobattery 210.
In one embodiment,controller 206 detects cell voltage VBATCharging current I withbattery 210CHGControl the charging process of battery 210.Particularly, under charge mode,controller 206 is with cell voltage VBATWith predetermined threshold value VTHCompare, recently regulate the rechargeable electrical energy thatadapter 202 offersbattery 210 by the duty of control switch 203.As cell voltage VBATLess than predetermined threshold value VTHThe time, thereby controller 206control switchs 203 and switch 207 charge tobattery 210 in constant-current phase, namely with substantially invariable electriccurrent battery 210 are charged.It will be appreciated by persons skilled in the art that " substantially constant " in the embodiment of the invention refers to charging current ICHGCan depart from steady state value owing to the reasons such as imperfection of circuit unit, still, the value that departs from is in the negligible scope.For example, as the voltage V ofinductive reactance 216216Greater than reference voltage VBATREFThe time, i.e. charging current ICHGGreater than the preset charged electric current IBATREFThe time,controller 206 recently reduces charging current I by the duty that reducesswitch 203CHGVoltage V wheninductive reactance 216216Less than reference voltage VBATREFThe time, i.e. charging current ICHGLess than the preset charged electric current IBATREFThe time,controller 206 recently increases charging current I by the duty that increasesswitch 203CHGYet, as cell voltage VBATIncrease to predetermined threshold value VTHThe time,controller 206control switchs 203 and switch 207, thus in constant-voltage phase battery 210 is charged, and namely in one embodiment, charging voltage can remain predetermined threshold value VTH
Controller 206 can also detect the parameter ofbattery 210, for example, voltage, temperature and electric current etc., thus determined whether to take place unusual or unexpected situation.In one embodiment,controller 206 is with detected cell voltage VBATWith overvoltage threshold value VOVCompare to have determined whether to take place the situation of overvoltage.If detected cell voltage VBATGreater than overvoltage threshold value VOV,controller 206 cut-offswitch 203 and switch 207, thus end is to the charging ofbattery 210.
Controller 206 can also be with the charging current I ofpilot cell 210CHGSignal (for example, the voltage V of inductive reactance 216216) and expression overcharge current IOCPredetermined threshold value VOCCompare, thereby determined whether to take place the situation of overcurrent.If the voltage V ofinductive reactance 216216Greater than expression overcharge current IOCPredetermined threshold value VOC,controller 206 cut-off switch 203 and switch 207, thus end is to the charging ofbattery 210.
Controller 206 can also be with the detection signal and excessive threshold value V from temperature-sensitive resistance (not shown in Fig. 2 A)OTCompare, thereby determined whether to take place excessive situation.If detection signal is greater than excessive threshold value VOT,controller 206 cut-offswitch 203 and switch 207, thus end is to the charging ofbattery 210.
Under charge mode,controller 206 can also be according to cell voltage VBATWith charging current ICHGDetect cell resistance RBAT, shown in equation (1):
RBAT=VBAT/ICHG (1)
Thus,controller 206 can be according to cell resistance RBATDetermine battery types.If the battery types thatcontroller 206 is determined is non-rechargeable battery (for example, alkaline battery), thereby controller 206 finishescharging protection battery 210 and power-supply system 200 tobattery 210.
In addition, power-supply system 200 can also work in the load powering mode.The power-supply system 200 that Fig. 3 B is depicted as Fig. 2 A illustrated embodiment is operated under the load powering mode, the exemplary sequential chart of the output control signal of the output port CTR1 ofcontroller 206, output port CTR2 and output port CTR3.Shown in Fig. 3 B, the output control signal of output port CTR2 and output port CTR3 is the pulse signal of non-stack, and for example, pwm signal is in order to be alternately closedswitch 205 and switch 207.Thereby the control signal of output port CTR1 output is logic low cut-off switch 203.
Under the load powering mode,switch 205, switch 207, theinductance 214,electric capacity 211 and theelectric capacity 213 that are coupled betweenswitch 205 and the switch 207 are ledlight source 208 power supplies as the buck-boost transducer.Particularly, when switch 207 closures and switch 205 disconnections, 214 chargings of 210 pairs of inductance of battery; When switch 207 disconnections and switch 205 closures,battery 210 andinductance 214 give ledlight source 208 power supplies together.In the present embodiment, by adjustable duty ratio alternately ClosingSwitch 205 and switch 207, produce greater than cell voltage V at an end of ledlight source 208BATVoltage V3Like this, the voltage V of ledlight source 208208Just equal voltage V3With cell voltage VBATDifference.In one embodiment, by the operation of buck-boost transducer, the voltage V of ledlight source 208208Can be greater than or less than cell voltage VBATLike this, power-supply system 200 can be powered to the load of dissimilar and different numbers, thus the flexibility that has improved system.
In one embodiment,controller 206 detects the electric current I of theled light source 208 of flowing through by port VLED and port ILEDLED, and according to adjustable reference voltage VADJThereby come the duty ratio of control switch 207 to regulate electric current ILEDFig. 2 B is depicted as the adjustable reference voltage V in the power-supply system 200 of Fig. 2 A illustrated embodimentADJWith voltage VUVLSBetween concern schematic diagram.Shown in Fig. 2 B, as voltage VUVLSDuring greater than first threshold V1,controller 206 is with adjustable reference voltage VADJBe adjusted to the first constant voltage values VLED1Like this,controller 206 electric current I of ledlight source 208 of will flowing throughLEDBe adjusted to the first predetermined current ILEDREF1As voltage VUVLsLess than the second threshold value V2(first threshold V1 greater than the second threshold value V2) time,controller 206 is with adjustable reference voltage VADJBe adjusted to the second constant voltage values VLED2Like this,controller 206 electric current I of ledlight source 208 of will flowing throughLEDBe adjusted to the second predetermined current ILEDREF2As voltage VUVLSBut during less than first threshold V1 greater than the second threshold value V2,controller 206 is according to voltage VUVLSRegulate adjustable reference voltage VADJIn one embodiment, adjustable reference voltage VADJAccording to voltage VUVLSLinear change.Because voltage VUVLSWith cell voltage VBATProportional, so adjustable reference voltage VADJAccording to cell voltage VBATLinear change.Like this,controller 206 is according to cell voltage VBATRegulate electric current ILED, make electric current ILEDAccording to cell voltage VBATLinear change.Advantageously, the work duration ofbattery 210 is prolonged, and therefore, the work duration of ledlight source 208 is also prolonged.
With reference to shown in the figure 2A,controller 206 is with indicator current I againLEDSignal (for example, the voltage V of inductive reactance 212212) and adjustable reference voltage VADJCompare, and according to comparativeresult control switch 205 and switch 207.If voltage V212Greater than adjustable reference voltage VADJ(for example, electric current ILEDIncrease),controller 206 reduces the duty ratio of switch 207, thereby reduces electric current ILEDIf voltage V212Less than adjustable reference voltage VADJ(for example, electric current ILEDReduce),controller 206 increases the duty ratio of switch 207, thereby increases electric current ILEDLike this, according to the adjustable reference voltage V of Fig. 2 B illustrated embodimentADJThe flow through electric current I of ledlight source 208 of adjustingLED
Advantageously, under charge mode,switch 203, switch 207,inductance 214 andelectric capacity 213 can be used as step-down controller, and under the load powering mode,switch 205, switch 207,inductance 214,electric capacity 211 andelectric capacity 213 can be used as the buck-boost transducer, so the flexibility of power-supply system 200 is improved.Power-supply system 200 can be supported various dissimilar loads and power supply.In power-supply system 200, by two power chain (for example,charger 106 and transducer 104) in the power-supply system 100 of a power chain (transducer that for example, comprises control circuit 220) replacement prior art.Therefore, the power consumption of power-supply system 200 reduces.And the complexity of power-supply system 200 reduces, thereby has strengthened the reliability of system.In addition, also corresponding minimizing of the PCB size of power-supply system 200 and cost.
Figure 4 shows that the structural representation according to thecontrol circuit 220 in the power-supply system 200 of Fig. 2 A illustrated embodiment.Fig. 4 will be described in conjunction with Fig. 2 A.As shown in Figure 4,control circuit 220 compriseoscillator 411,comparator 413,comparator 417,error amplifier 415,error amplifier 416,error amplifier 419,selector 414,trigger 412, withdoor 421, withdoor 422,switch 203,switch 205, switch 207,adder 431,amplifier 432,ramp signal generator 433,subtracter 434,subtracter 436,voltage regulator 440 andcurrent source 446.
In one embodiment, comparator 413 is with the cell voltage V at input port VBAT placeBATDirect voltage V with input port VAD placeADCompare, and produce comparison signal to enable or to forbid error amplifier 415, error amplifier 416 and error amplifier 419.In one embodiment, the output of the output of the negative pole of current source 446, error amplifier 415 and error amplifier 419 is coupled in shared end points.In the embodiment shown in fig. 4, error amplifier 415 is with error amplifier 419 or be connected.In one embodiment, as direct voltage VADGreater than cell voltage VBATThe time, power-supply system 200 is operated under the charge mode, and comparator 413 enables error amplifier 415 and error amplifier 419; As direct voltage VADLess than cell voltage VBATThe time, power-supply system 200 is operated under the load powering mode, and comparator 413 enables error amplifier 416.When error amplifier 415 is enabled, error amplifier 415 with the signal of the charging current of pilot cell 210 (for example, by the voltage V of the expression inductive reactance 216 of subtracter 434 outputs216) and reference voltage VBATREFCompare, and control the output voltage V that shares the end points place according to comparative resultCMP1When error amplifier 419 was enabled, error amplifier 419 was with cell voltage VBATWith predetermined threshold value VTHCompare, and control the output voltage V that shares the end points place according to comparative resultCMP1When error amplifier 416 was enabled, error amplifier 416 was flowed through the signal of electric current of led light source 208 (for example, by the voltage V of the expression inductive reactance 212 of subtracter 436 output with indication212) and adjustable reference voltage signal VADJCompare, and according to comparative result control output voltage VCMP2In one embodiment, selector 414 is coupled in error amplifier 415, error amplifier 416 and error amplifier 419, selects output voltage VCMP1Perhaps output voltage VCMP2, and with the output voltage V of selected output voltage as selector 414TOPParticularly, as direct voltage VADGreater than cell voltage VBAT, when comparator 413 enabled error amplifier 415 and error amplifier 419, selector 414 was selected output voltage VCMP1As output voltage VTOPAs direct voltage VADLess than cell voltage VBAT, when comparator 413 enabled error amplifier 416, selector 414 was selected output voltage VCMP2As output voltage VTOPComparator 417 receives output voltage VTOP
In one embodiment, an end ofadder 431 is coupled inamplifier 432 to receive voltage VSEN, voltage VSENIndicate the electric current I of theinductance 214 of flowing throughSWThe other end ofadder 431 is coupled inramp signal generator 433 to receive ramp signal RAMP.Thus, the output voltage V ofadder 431SWBe voltage VSENSummation with the voltage of rampsignal RAMP.Comparator 417 is with the output voltage V ofadder 431SWOutput voltage V withselector 414TOPCompare, and provide the R end that exports trigger 412 to controlswitch 203,switch 205 and switch 207.The S end oftrigger 412 is coupled inoscillator 411 with receive clock signal CLK.For example, the frequency of clock signal clk is the 1M hertz.The reversed-phase output QB control switch 207 of trigger 412.In addition, the in-phase output end Q oftrigger 412 is under the cooperation ofcomparator 417, by comingcontrol switch 203 and switch 205 respectively withdoor 421 withdoor 422.
In operation, as direct voltage VADGreater than cell voltage VBATThe time, the output ofcomparator 413 has first state (for example, logic high), thereby makes power-supply system 200 work in charge mode.Under charge mode,error amplifier 415 anderror amplifier 419 are enabled, anderror amplifier 416 is disabled; Disconnect withdoor 422 controlswitchs 205.Trigger 412 and withdoor 421 alternately ClosingSwitch 203 and switch 207.Trigger 412 is also according to output voltage VSWOutput voltage V withselector 414TOPComparative result come the duty ratio ofcontrol switch 203 and switch 207, and then control offers the rechargeable electrical energy ofbattery 210.
Figure 5 shows that the exemplary sequential chart of basis trigger 412 coherent signals as shown in Figure 4.As shown in Figure 5, under charge mode, when switch 203 closures and switch 207 disconnections, adapter 202 is via switch 203 and 210 chargings of 214 pairs of batteries of inductance, inductance 214 storage power simultaneously.And along with inductive current ISWIncrease, can cause the output voltage V of adder 431SW(namely indicate inductive current ISWVoltage VSENSummation with the voltage of signal RAMP) reaches the output voltage V of selector 414TOPValue, at this moment, the R of trigger 412 end is input as logic high.When the clock signal clk of the S of trigger 412 end input was logic low, the in-phase output end Q of trigger 412 was logic low, via disconnecting with door 421 control switchs 203; The reversed-phase output QB of trigger 412 is logic high, thus control switch 207 closures.When switch 203 disconnections and switch 207 closures, inductance 214 discharges are indicated the inductive current I that flows through to provide electric energy to battery 210SWVoltage VSENBe reduced to close to 0 the output voltage V of adder 431SWBe similar to the voltage of ramp signal RAMP and less than the output voltage V of selector 414TOPValue, as shown in Figure 5.When the clock signal clk of receiving when the S of trigger 412 termination was logic high, the in-phase output end Q of trigger 412 was logic high, and the reversed-phase output QB of trigger 412 is logic low, thereby control switch 207 disconnects and switch 203 closures.Thus, under charge mode, trigger 412 is Closing Switch 203 and switch 207 alternately.
Particularly, under charge mode, as cell voltage VBATLess than predetermined threshold value VTHThe time, control circuit 220 control switchs 203 and switch 207, thus battery 210 is carried out constant current charge.Error amplifier 415 is with signal (for example, the voltage V of resistance 216 of the charging current of pilot cell 210216) and reference voltage VBATREFCompare, and the control output voltage VCMP1Selector 414 is selected output voltage VCMP1Output voltage V as selector 414TOPThus, trigger 412 is according to output voltage VTOPWith output voltage signal VSWComparative result control switch 203 and the duty ratio of switch 207.As voltage V216Less than reference voltage VBATREFThe time, i.e. charging current ICHGLess than the preset charged electric current IBATREFThe time, output voltage VCMP1Increase, thus, output voltage VTOPIncrease.As shown in Figure 5, when switch 203 closures and switch 207 disconnections, along with output voltage VTOPIncrease, output voltage VSWNeed the long time just can reach output voltage VTOPValue, thereby so that the input R input logic high level of trigger 412 triggers in-phase output end Q output logic low level.Like this, the in-phase output end Q of trigger 421 can continue the output logic high level in the long time period, and namely the duty ratio of switch 203 increases, thereby correspondingly increases the charging current I of battery 210CHGAs voltage V216Greater than reference voltage VBATREFThe time, i.e. charging current ICHGGreater than the preset charged electric current IBATREFThe time, output voltage VCMP1Reduce, thus output voltage VTOPReduce.As shown in Figure 5, when switch 203 closures and switch 207 disconnections, along with output voltage VTOPReduce output voltage VSWCan reach output voltage V in the short period sectionTOPValue, thereby so that the input R input logic high level of trigger 412 triggers in-phase output end Q output logic low level.Like this, the in-phase output end Q of trigger 421 is the output logic high level in the short time period, and namely the duty ratio of switch 203 reduces, thereby correspondingly reduces the charging current I of battery 210CHGThus, at constant current charge stage, charging current ICHGBe adjusted to the preset charged electric current IBATREF
As cell voltage VBATReach predetermined threshold value VTHThe time,control circuit 220 control switchs 203 and switch 207, thusbattery 210 is carried out constant voltage charge.In the constant voltage charge stage,error amplifier 419 is with cell voltage VBATWith predetermined threshold value VTHCompare, and the control output voltage VCMP1For example, as cell voltage VBATGreater than predetermined threshold value VTHThe time, output voltage VCMP1Reduce.Correspondingly, output voltage VTOPAlso reduce.As indicated above, the duty ratio ofswitch 203 correspondingly reduces, thereby correspondingly reduces the charging voltage of battery 210.Thus, in the constant voltage charge stage, charging voltage is adjusted to predetermined threshold value VTH
As direct voltage VADLess than cell voltage VBATThe time, the output of comparator 413 has second state (for example, logic low), thereby makes power-supply system 200 work in the load powering mode.Under the load powering mode, forbidding error amplifier 415 and error amplifier 419, and enable error amplifier 416.Under the load powering mode, switch 203 is disconnected with door 421.Trigger 412 with the mating reaction of door 422 under, alternately Closing Switch 205 and switch 207.According to output voltage VSWOutput voltage V with selector 414TOPComparative result, thereby trigger 412 is gone back the flow through electric current of led light source 208 of the duty ratio control of control switch 205 and switch 207.As shown in Figure 5, under the load powering mode, when switch 207 disconnections and switch 205 closures, battery 210 and inductance 214 are together to led light source 208 power supplies, the electric current I of the inductance 214 of flowing throughSWIncrease voltage VSENIncrease, so the output voltage V of adder 431SWCorrespondingly increase, up to output voltage VSWIncrease to the output voltage V of selector 414TOPValue.At this moment, the input R of trigger 412 is logic high, and when the clock signal clk of the input S of trigger 412 input was logic low, the in-phase output end Q of trigger 412 was logic low, via disconnecting with door 422 control switchs 205; At this moment, the reversed-phase output QB output logic high level of trigger 412, control switch 207 closures.As shown in Figure 5, when switch 207 closures and switch 205 disconnections, inductive current I is indicated in 214 chargings of 210 pairs of inductance of battery this momentSWVoltage VSENClose to 0, the output voltage V of adder 431SWBe similar to ramp signal RAMP and less than the output voltage V of selector 414TOPValue.When the clock signal clk that receives as the input S of trigger 412 was logic high, the in-phase output end Q of trigger 412 was logic high, and the reversed-phase output QB of trigger 412 is logic low, thereby control switch 207 disconnects and switch 205 closures.Thus, under the load powering mode, trigger 412 is Closing Switch 205 and 207 alternately.According to output voltage VSWOutput voltage V with selector 414TOPComparative result, the duty ratio of trigger 412 control switchs 205 and switch 207, and then the flow through electric current I of led light source 208 of controlLED
Particularly, under the load powering mode,error amplifier 416 is with flow through signal (for example, the voltage V ofresistance 212 of electric current of ledlight source 208 of indication212) and adjustable reference voltage VADJCompare.Voltage regulator 440 is according to voltage VUVLSRegulate adjustable reference voltage VADJIn one embodiment, voltage VUVLSPilot cell voltage VBAT, voltage V for exampleUVLSWith cell voltage VBATProportional.As voltage VUVLSDuring greater than first threshold V1,voltage regulator 440 is with adjustable reference voltage VADJBe adjusted to the first constant voltage values VLED1As voltage VUVLSDuring less than the second threshold value V2,voltage regulator 440 is with adjustable reference voltage VADJBe adjusted to the second constant voltage values VLED2As voltage VUVLSDuring less than first threshold V1 and greater than the second threshold value V2,voltage regulator 440 is regulated adjustable reference voltage VADJWith voltage VUVLSLinear change.Because voltage VUVLSWith cell voltage VBATProportional, so adjustable reference voltage VADJWith cell voltage VBATLinear change.
Voltage V according toresistance 212212With adjustable reference voltage VADJComparative result,error amplifier 416 control output voltage VCMP2Selector 414 is selected output voltage VCMP2As its output voltage VTOPThus, trigger 412 is according to output voltage VTOPWith output voltage VSWComparative result come the duty ratio ofcontrol switch 205 and switch 207.Figure 5 shows that the sequential chart oftrigger 412 coherent signals in thecontrol circuit 220 among Fig. 4.As voltage V212Less than adjustable reference voltage VADJThe time, the electric current I of the ledlight source 208 of namely flowing throughLEDWhen reducing, output voltage VCMP2Reduce output voltage VTOPAlso correspondingly reduce.Therefore, the duty ratio of switch 207 increases, thereby correspondingly increases electric current ILEDAs voltage V212Greater than adjustable reference voltage VADJThe time, the electric current I of the ledlight source 208 of namely flowing throughLEDDuring increase, output voltage VCMP2Increase output voltage VTOPAlso correspondingly increase.Therefore, the duty ratio of switch 207 reduces, thereby correspondingly reduces electric current ILEDThus, according to adjustable reference voltage VADJElectric current I to the ledlight source 208 of flowing throughLEDRegulate.Therefore, as voltage VUVLSDuring greater than first threshold V1, with electric current ILEDBe adjusted to the first predetermined current ILEDREF1As voltage VUVLSDuring less than the second threshold value V2, with electric current ILEDBe adjusted to the second predetermined current ILEDREF2As voltage VUVLSDuring less than first threshold V1 and greater than the second threshold value V2, electric current ILEDBe adjusted to cell voltage VBATAnd linear change.
When unusual or unexpected situation (for example, overcurrent, overvoltage or excess temperature) had taken place,control circuit 220 can also be by finishing that power-supply system 200 is protected in the charging of battery 210.In one embodiment,control circuit 220 can comprise comparator (not shown in Figure 4), is used for cell voltage VBATWith overvoltage threshold value VOVCompare, thereby determined whether that over-voltage condition takesplace.Control circuit 220 can comprise comparator (not shown in Figure 4), is used for the voltage V withresistance 216216With indication overcharge current IOCPredetermined threshold value VOCCompare, thereby determine whether to have taken place overcurrentcondition.Control circuit 220 can comprise comparator (not shown in Figure 4), and being used for will be from signal and the excess temperature threshold value V of temperature-sensitive resistance (not shown in Figure 4)OTCompare, thereby determine whether to have taken place the excess temperature situation.When arbitrary abnormal conditions had taken place,control circuit 220 finished the charging ofbattery 210 with protection power-supply system 200 by cut-off switch 203 and switch 207.
Control circuit 220 can also detect the type ofbattery 210, whenbattery 210 is non-rechargeable battery (for example, alkaline battery), finishes the charging to battery 210.Thus,control circuit 220 can be protectedbattery 210 and power-supply system 200.
Figure 6 shows that theoperational flowchart 600 of power-supply system according to an embodiment of the invention.Describe below with reference to Fig. 2 A and the Fig. 6 of Fig. 4.
In step 602, power-supply system (for example, power-supply system 200) compares the voltage of first power supply (for example, adapter 202) and the voltage of second source (for example,battery 210).When first power source voltage during greater than the voltage of second source, power-supply system 200 works in first pattern, for example, and charge mode.When first power source voltage during less than the voltage of second source, power-supply system 200 works in second pattern, for example, and the load powering mode.
When power-supply system 200 works in charge mode, enter step 604.In step 604, power-supply system 200 is by alternately closed first switch (for example, switch 203) and second switch (for example, switch 207) and disconnect the 3rd switch (for example, switch 205) and come second source (for example, battery 210) is charged.
In step 606, power-supply system 200 is recently regulated first power supply to the rechargeable electrical energy of second source by the duty of regulating first switch (for example, switch 203) and second switch (for example, switch 207).Particularly, as voltage (for example, the cell voltage V of second sourceBAT) less than predetermined threshold value VTHThe time, 200 pairs of second sources of power-supply system carry out constant current charge.In the constant current charge stage, power-supply system 200 is with charging current ICHGWith the preset charged electric current IBATREFCompare.As charging current ICHGGreater than the preset charged electric current IBATREFThe time, thereby reducing the duty ratio ofswitch 203, power-supply system 200 reduces charging current ICHGAs charging current ICHGLess than the preset charged electric current IBATREFThe time, thereby increasing the duty ratio ofswitch 203, power-supply system 200 increases charging current ICHGTherefore, with charging current ICHGBe adjusted to the preset charged electric current IBATREF
Voltage (for example, cell voltage V when second sourceBAT) reach predetermined threshold value VTHThe time, 200 pairs of second sources of power-supply system carry out constant voltage charge.In the constant voltage charge stage, power-supply system 200 is with cell voltage VBATWith predetermined threshold value VTHCompare, thereby and the duty ratio ofcontrol switch 203 and switch 207 charging voltage is adjusted to predetermined threshold value VTHTherefore, in constant-voltage phase second source is charged.
When power-supply system 200 works in the load powering mode, enter step 603.In step 603, power-supply system 200 disconnects first switches (for example, switch 203), and alternately closed second switch (for example, switch 207) and the 3rd switch (for example, switch 205), to power to load (for example, led light source 208).
In step 605, power-supply system 200 is according to the electric current I of the ledlight source 208 of flowing throughLEDWith can regulate reference current IADJComparative result come the duty ratio of by-pass cock 207 and switch 205.In one embodiment, power-supply system 200 is with the flow through electric current I of ledlight source 208 of indicationLEDSignal (for example, the voltage V of resistance 212212) and adjustable reference voltage VADJCompare, with the duty ratio of by-pass cock 207 and switch 205.In one embodiment, according to cell voltage VBATProportional voltage VUVLSRegulate and to regulate reference current IADJAs voltage VUVLSDuring greater than first threshold V1, can regulate reference current IADJBe adjusted to the first predetermined current ILEDREF1As voltage VUVLSDuring less than the second threshold value V2, can regulate reference current IADJBe adjusted to the second predetermined current ILEDREF2As voltage VUVLSDuring less than first threshold V1 and greater than the second threshold value V2, can regulate reference current IADJBe adjusted to voltage VUVLSWith cell voltage VBATAnd linear change.
Electric current I when the ledlight source 208 of flowing throughLEDGreater than regulating reference current IADJThe time, power-supply system 200 reduces the duty ratio of switch 207 to reduce electric current ILEDElectric current I when the ledlight source 208 of flowing throughLEDLess than regulating reference current IADJThe time, power-supply system 200 increases the duty ratio of switch 207 to increase electric current ILEDTherefore, according to regulating reference current IADJRegulate electric current ILEDLike this, as voltage VUVLSDuring greater than first threshold V1, can regulate reference current IADJBe adjusted to the first predetermined current ILEDREF1As voltage VUVLSDuring less than the second threshold value V2, can regulate reference current IADJBe adjusted to the second predetermined current ILEDREF2As voltage VUVLSDuring less than first threshold V1 and greater than the second threshold value V2, can regulate reference current IADJBe adjusted to voltage VUVLSWith cell voltage VBATAnd linear change.
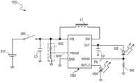
Figure 8 shows that the structural representation of the drive circuit 800 of portable illumination device according to an embodiment of the invention.In one embodiment, portable illumination device is flashlight.Drive circuit 800 comprises be used to thebattery supply 810 that supply voltage Vbatt is provided,switch 820, load (for example, light source 830),sensing element 840, controller 850 and inductance L 1.In one embodiment,battery supply 810 is one or more alkaline batteries.In one embodiment,light source 830 is LED.In one embodiment, controller 850 is integrated circuit (IC).In one embodiment, controller 850 comprises power input mouth VIN, output port of power source OUT, sensing ports ISENSE, port GND, switches output port SW; Wherein, power input mouth VIN is used for receiving the input voltage frombattery supply 810, and output port of power source OUT is used for providing output voltage, and sensing ports ISENSE is used for receiving feedback signals, port GND ground connection is switched output port SW and is coupled with power input mouth VIN viainductance L 1.
In one embodiment, the power input mouth VIN of controller 850 is coupled tobattery supply 810 via switch 820.The output port of power source OUT of controller 850 is coupled to light source 830.Sensing element 840 is connected withlight source 830, is used for providing the feedback signal of indicationlight source 830 electrical characteristics.In one embodiment, aforementioned feedback signal comprises the electric current of thelight source 830 of flowing through.Feedback signal is transferred into the sensing ports ISENSE of controller 850.
In one embodiment,inductance L 1 is as the energy-storage travelling wave tube of boost converter.When switch 820 closures, the power input mouth VIN of controller 850 is coupled tobattery supply 810, receives the electric energy thatbattery supply 810provides.Light source 830 can receive electric energy via the output port of power source OUT of controller 850.Whenswitch 820 disconnected,battery supply 810 stopped to controller 850 andlight source 830 power supplies.In one embodiment, controller 850 is adjusted the electric energy that offerslight source 830 according to the feedback signal that the state of switch 820 (for example, closed or disconnect) and sensing ports ISENSE receive.
Figure 9 shows that the structural representation of thedrive circuit 900 of portable illumination device in accordance with another embodiment of the presentinvention.Drive circuit 900 comprisesbattery supply 810,switch 820,light source 830, sensingelement 840,controller 950 and inductance L 1.The label components identical has identical or similar function among Fig. 9 and Fig. 8, for simplicity's sake, will repeat no more at this.
In one embodiment,controller 950 is integrated circuit.In one embodiment,drive circuit 900 also comprises thecapacitor C 1 between the power input mouth VIN that is coupled inbattery supply 810 and controller 950.In one embodiment,drive circuit 900 also comprises thecapacitor C 2 between the output port of power source OUT that is coupled inlight source 830 and controller 950.In one embodiment,controller 950 comprises the port DIM withswitch 820 couplings, for detection of closure or the off-state ofswitch 820.
In one embodiment,controller 950 is regulated the electric energy that offerslight source 830 according to the input signal of port DIM, and then regulates the brightness of light source 830.In one embodiment, when switch 820 closures,controller 950 is regulated the electric energy that offerslight source 830.
Figure 10 A is depicted as the structural representation of thecontroller 950 in embodiment illustrated in fig. 9.The label components identical has identical or similar function among Figure 10 A and Fig. 9, for simplicity's sake, will repeat no more at this.
In one embodiment,controller 950 comprises low-voltage lock 1051, circuits for triggering 1052,gate generator 1053, referencesignal selection device 1054,adjuster 1055,driver 1056 andswitch 1057 and switch 1058.Below will cooperate the signal timing diagram shown in Figure 10 B, the brightness adjustment control operation of an embodimentmiddle controller 950 will be described.
When switch 820 closures, the electric energy ofbattery supply 810 is applied to the power input mouth VIN of controller 950.Supply forlight source 830 power supplies with rated current this moment.In one embodiment, referencesignal selection device 1054 produces low frequency pulse-width modulation (Low frequency pulse width modulation is called for short LPWM) reference signal.In one embodiment, the LPWM reference signal has different electric pressures, for example, the highest reference voltage Vmax, the first reference voltage V1, the second reference voltage V2 etc., wherein the highest reference voltage Vmax〉the first reference voltage V1〉the second reference voltage V2.The different brightness of the different electric pressure correspondinglight sources 830 of LPWMreference signal.Adjuster 1055 is regulated the brightness oflight source 830 according to the electric pressure of LPWM reference signal.In one embodiment, when initial condition, referencesignal selection device 1054 arranges the LPWM reference signal and is the highest reference voltage Vmax, and correspondingly, when initial condition,adjuster 1055 is regulatedlight source 830 and reached high-high brightness (for example, brightness is 100%).
Whenswitch 820 disconnects, cut off the electric energy thatbattery supply 810 is applied to controller 950.Correspondingly, circuits for triggering 1052 produce and have the triggering signal of first trailingedge.Controller 950 is by the electric energy power supply that is stored in the capacitor C 1.Therefore, in a period of time afterswitch 820 disconnects, the voltage on power input mouth VIN is brought down below low-voltage locking (under voltage lockout, UVLO) threshold value.Ifswitch 820 is closed again before the voltage on the power input mouth VIN drops to the UVLO threshold value, then circuits for triggering 1052 produce and have the triggering signal of first rising edge.Correspondingly,gate generator 1053 produces first clock pulse signal in response to first rising edge of triggering signal.First clock pulse signal offersreference switch selector 1054, has the LPWM reference signal of the first reference voltage V1 with generation.In one embodiment, the first reference voltage V1 is lower than the highest reference voltage Vmax.For example, when the LPWM reference signal was the first reference voltage V1, the brightness oflight source 830 was 75%.The first reference voltage V1 can arrange according to different application demands.
In one embodiment, switch 820 disconnects again, and then circuits for triggering 1052 produce and have the triggering signal of second trailing edge.In a period of time before voltage on power input mouth VIN drops to the UVLO threshold value, ifswitch 820 is closed again, then circuits for triggering 1052 produce and have the triggering signal of second rising edge.Correspondingly,gate generator 1053 produces the second clock pulse signal in response to second rising edge of triggering signal.This second clock pulse signal offers referencesignal selection device 1054, has the LPWM signal of the second reference voltage V2 with generation.In one embodiment, the second reference voltage V2 is lower than the first reference voltage V1.For example, when the LPWM reference signal was the first reference voltage V2, the brightness oflight source 830 was 50%.In another embodiment, the second reference voltage V2 is higher than the first reference voltage V1 and is lower than the highest reference voltage Vmax, and for example, when the LPWM reference signal was the first reference voltage V2, the brightness oflight source 830 was 80%.
Whenswitch 820 repeats to disconnect and be closed, repeat the operation of aforementioned adjustmentlight source 830 brightness.Reference voltage (for example, the highest reference voltage VMax, the first reference voltage V1, the second reference voltage V2 ... Deng) can set in advance according to different application demands and dispose.In one embodiment, for example, in response to four continuous clock pulse signals thatgate generator 1053 produces, the electric pressure of the reference voltage of LPWM reference signal can be reduced successively by height, and for example, from 100% to 75% to 50% again to 25%; In another embodiment, the electric pressure of the reference voltage of LPWM reference signal also can be raise successively by low, and for example, from 25% to 50% to 75% again to 100%.In one embodiment, the change of the reference voltage of LPWM reference signal can make the brightness linear change oflight source 830, and for example, from 25% to 50% to 75% again to 100%; In another embodiment, the change of the reference voltage of LPWM reference signal also can make the brightness oflight source 830 be nonlinear change, and for example, from 20% to 30% to 80% again to 100%.In yet another embodiment, the reference voltage of LPWM reference signal can be configured such that the brightness oflight source 830 becomes 50% from 100% and becomes 100% again, with the distress signal of expression SOS.
In one embodiment,adjuster 1055 produces conditioning signal according to the feedback signal of indicationlight source 830 electric energy that voltage and thesensing element 840 of LPWM reference signal produces, with the electric current of thelight source 830 of flowing through by the output controlling electric energy of regulating output port of power source OUT, correspondingly regulate the brightness oflight source 830 thus.In one embodiment, sensingelement 840 is resistance.In another embodiment, sensingelement 840 is the combination (not shown among Figure 10 A) of resistance and electric capacity.
In one embodiment, the output ofadjuster 1055 is amplified by driver 1056.In one embodiment, 1057 couplings of the output ofdriver 1056 and switch, withcontrol switch 1057, thus optionally with on thebattery supply 810 or the electric energy on thecapacitor C 1 provide to the output port of power source OUT of controller 950.In one embodiment,adjuster 1055 is pulse width modulation (pulse width modulation, PWM) circuit.In another embodiment,adjuster 1055 is pulse frequency modulated (pulse frequency modulation, PFM) circuit.
In one embodiment,switch 1057,switch 1058 form boost converter withcapacitor C 2,inductance L 1, the voltage on the output port of power source OUT can be increased to the voltage that is enough to driving light source 830.In one embodiment, switch output port SW viainductance L 1 with power input mouth VIN coupling, viaswitch 1057 ground connection, be coupled to output port of power source OUT viaswitch 1058, and output port of power source OUT is coupled with capacitor C 2.Therefore, even the voltage thatbattery supply 810 provides lower (for example, only being 1V), but improve the voltage of output port of power source OUT via this boost converter, butcontroller 950 is drivinglight source 830 still, and regulates the electric energy that offerslight source 830, and then prolongs the useful life ofbattery supply 810.
In one embodiment,switch 1057 andswitch 1058 be mos field effect transistor (metal oxide semiconductor field effect transistor, MOSFET).In one embodiment,switch 1058 andswitch 1057 state complementations.In other words, alternately conducting or shutoff ofswitch 1057 and switch 1058.In one embodiment,switch 1057 is N-channel MOS FET.In one embodiment,switch 1058 is the P channel mosfet.In another embodiment,switch 1058 is diode.
When 820 lasting disconnection a period of times of switch, the voltage on power input mouth VIN is lower than predetermined value (for example, low-voltage locking (UVLO) threshold value), and then low-voltage lock 1051 will produce ULVO signal (for example, replacement (reset) signal).This resetsignal gate generator 1053 of can resetting, and cut off light source 830.Light source 830 keeps dissengaged positions, and is closed again up toswitch 820.
Figure 11 shows that the structural representation of thedrive circuit 1100 of the portable illumination device of another embodiment according to the presentinvention.Drive circuit 1100 comprisesbattery supply 1110,switch 820,light source 830, sensingelement 840,controller 1150 and inductance L 2.In one embodiment,battery supply 1110 is one or more alkaline batteries.In one embodiment,light source 830 is LED.In one embodiment,controller 1150 is integrated circuit.Figure 11 has identical or similar function with Fig. 8 label components identical, for simplicity's sake, will repeat no more at this.
In one embodiment,inductance L 2 is as the energy-storage travelling wave tube of step-down controller.When switch 820 closures, the power input mouth VIN ofcontroller 1150 is coupled tobattery supply 1110, andlight source 830 receives electric energy via the output port of power source OUT of controller 1150.Whenswitch 820 disconnected,battery supply 1110 stoppedcontroller 1150 power supplies.In one embodiment,controller 1150 is regulated the electric energy that offerslight source 830 according to the closure ofswitch 820 and off-state and the received feedback signal of sensing ports ISENSE.
Figure 12 shows that the structural representation of thedrive circuit 1200 of the portable illumination device of another embodiment according to the presentinvention.Drive circuit 1200 comprisesbattery supply 1110,switch 820,light source 830, sensingelement 840,controller 1250,inductance L 2 andcapacitor C 1 and C2.Figure 12 has identical or similar function with Figure 11 label components identical, for simplicity's sake, will repeat no more at this.
Figure 13 shows that the structural representation of controller embodiment illustrated in fig. 12 1250.Controller 1250 comprises low-voltage lock 1051, circuits for triggering 1052,gate generator 1053, referencesignal selection device 1054,adjuster 1055,driver 1056,switch 1357 and switch 1358.Figure 13 has identical or similar function with Figure 10 A label components identical, for simplicity's sake, will repeat no more at this.Brightness adjustment control shown in the brightness adjustment control ofcontroller 1250 and Figure 10 B is similar, will repeat no more at this.
In one embodiment,switch 1357,switch 1358 form step-down controller withcapacitor C 2,inductance L 2, the voltage on the output port of power source OUT can be reduced, thereby with lower voltage driving light source 830.In one embodiment, switch output port SW viaswitch 1357 with power input mouth VIN coupling, viaswitch 1358 ground connection, and viainductance L 2 andcapacitor C 2 ground connection.Output port of power source OUT is coupled to the node betweeninductance L 2 and the capacitor C 2.Therefore, even the voltage thatbattery supply 1110 provides (for example is higher than the required voltage of drivinglight source 830,6V), but via the voltage on the step-down controller reduction output port of power source OUT,controller 1250 still the exportable low voltage oflight source 830 specifications that meets with drivinglight source 830, and regulate the electric energy that offerslight source 830, and then prolong the useful life ofbattery supply 1110.
In one embodiment,switch 1357 andswitch 1358 be mos field effect transistor (metal oxide semiconductor field effect transistor, MOSFET).In one embodiment,switch 1358 andswitch 1357 state complementations.In other words, alternately conducting or shutoff ofswitch 1358 and switch 1357.In one embodiment,switch 1357 is N-channel MOS FET.In one embodiment,switch 1358 is the P channel mosfet.In another embodiment,switch 1358 is diode.
Figure 14 shows that basis as the performance map of thedrive circuit 900 of Figure 10 A illustrated embodiment, it has shown that utilizing two 1.5V alkaline batteries driving rated current is the experimental result of the LED of 100mA.Curve is indicated the electric current of the LED that flows through among Figure 14.Figure 14 and prior art Fig. 7 B are compared as can be known, under the situation of the LED electric current of flowing through identical (being that luminosity is identical), using the battery life of prior art only is 100 minutes (shown in Fig. 7 B), and uses the battery life ofdrive circuit 900 of the present invention to extend to about 205 minutes.Therefore, use the present invention not only can save number of batteries, but also extending battery life.
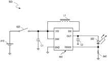
Figure 15 shows that according to the present invention again the structural representation of thedrive circuit 1500 in the portable illumination device of anotherembodiment.Drive circuit 1500 comprisesbattery supply 810,switch 820, load (for example, light source 830),sensing element 840,controller 1550 and inductance L 1.Figure 15 has identical or similar function with Fig. 8, Fig. 9 label components identical, for simplicity's sake, will repeat no more at this.
In one embodiment,controller 1550 comprises power input mouth VIN, sensing ports VSENSE, output port of power source OUT, feedback port ISENSE, port GND, switch output port SW and indication port BATLO.Power input mouth VIN is viaswitch 820 andbattery supply 810 couplings.Sensing ports VSENSEVia voltage divider 1502 and switch 820 andbattery supply 810 couplings.Output port of power source OUT andlight source 830 couplings.Feedback port ISENSEWith sensingelement 840 couplings.Port GND ground connection.Switch output port SW viainductance L 1 and power input mouth VIN coupling.Indication port BATLO and indicatingdevice 1504 couplings.In one embodiment,drive circuit 1500 also comprises thecapacitor C 1 between the power input mouth VIN that is coupled inbattery supply 810 and controller 1550.In one embodiment,drive circuit 1500 also comprises thecapacitor C 2 between the output port of power source OUT that is coupled in light-emittingcomponent 830 andcontroller 1550.
In operation, ifswitch 820 closures, power input mouth VIN receives the electric energy frombattery supply 810, sensing ports VSENSEReceive the sensing signal SEN of the voltage of pilot cell power supply 810.Output port of power source OUT provides the output electric energy for light source 830.Feedback port ISENSEReceive the feedback signal FB of the transient current of indicating thelight source 830 of flowingthrough.Controller 1550 is regulated the electric current of thelight source 830 of flowing through according to feedback signal FB and sensing signal SEN.Particularly, if the voltage of sensing signal SEN pilotcell power supply 810 is greater than first voltage threshold, will the flow through electric current oflight source 830 ofcontroller 1550 is adjusted to first electric current.If the voltage of sensing signal SEN pilotcell power supply 810 is less than second voltage threshold, will the flow through electric current oflight source 830 ofcontroller 1550 is adjusted to second electric current.Wherein, second electric current is lower than first electric current.If the voltage of sensing signal SEN pilotcell power supply 810 is between first voltage threshold and second voltage threshold,controller 1550 changes the electric current of regulating thelight source 830 of flowing through according to sensing signal SEN.Therefore, the brightness ofcontroller 1550 adjustablelight sources 830.
Figure 16 shows that the structural representation of controller embodiment illustrated in fig. 15 1550.Figure 16 has identical or similar function with Figure 10 A label components identical, for simplicity's sake, will repeat no more at this.Figure 17 shows that the schematic diagram that concerns of middle reference signal ADJ embodiment illustrated in fig. 16 and sensing signal SEN.Figure 16 is described in conjunction with Figure 17.
As shown in figure 16, in one embodiment,controller 1550 comprises low-voltage lock 1651, referencesignal generating unit 1654,adjuster 1055,driver 1056,switch 1057 and switch 1058.Low-voltage lock 1651 and power input mouth VIN coupling.Referencesignal generating unit 1654 and sensing ports VSENSECoupling.Adjuster 1055 and referencesignal generating unit 1654couplings.Driver 1056 andadjuster 1055 couplings,switch 1057 andswitch 1058 anddriver 1056 couplings.
Ifswitch 820 closures, power input mouth VIN receives the electric energy of battery supply 810.Referencesignal generating unit 1654 produces reference signal ADJ according to sensing signal SEN.The target current of reference signal ADJ indication light source 830.The sensing voltage V of sensing signal SENSENProportional with the voltage of battery supply 810.Sensing voltage V as sensing signal SENSENGreater than the first voltage threshold VTH1The time (voltage of pilotcell power supply 810 is greater than first voltage),controller 1550 is with the reference voltage V of reference signal ADJADJBe adjusted to the first voltage VADJ1Sensing voltage V as sensing signal SENSENLess than the second voltage threshold VTH2The time (voltage of pilotcell power supply 810 is less than second voltage),controller 1550 is with the reference voltage V of reference signal ADJADJBe adjusted to the second voltage VADJ2Sensing voltage V as sensing signal SENSENGreater than the second voltage threshold VTH2But less than the first voltage threshold VTH1The time (voltage of pilotcell power supply 810 is greater than second voltage but less than first voltage),controller 1550 is regulated the reference voltage V of reference signal ADJADJFollow the sensing voltage V of sensing signal SENSENLinear change, the voltage linear that the electric current of thelight source 830 of therefore flowing through is also followedbattery supply 810 changes.
Adjuster 1055 produces dim signal DRV according to reference signal ADJ and feedback signal FB, with the flow through electric current of light source 830 of adjusting.Among the embodiment as shown in figure 16, switch 1057, switch 1058, capacitor C 2 and inductance L 1 are formed boost converter, and being promoted to the voltage with output port of power source OUT is enough to drive light-emitting component 830.Switch output port SW via inductance L 1 with power input VIN coupling, via switch 1057 ground connection, also via switch 1058 and output port of power source OUT coupling.Output port of power source OUT and capacitor C 2 couplings.So, (for example, 1V), but via the voltage on the boost converter rising output port of power source OUT, controller 1550 still can drive light-emitting component 830 even battery supply 810 provides lower voltage.Driver 1056 is according to dim signal DRV control switch 1057 and switch 1058.In one embodiment, switch 1057 and switch 1058 state complementations.In other words, alternately conducting or shutoff of switch 1057 and switch 1058.Therefore, the electric current with the light source 830 of flowing through is adjusted to the target current of being determined by reference signal ADJ.In addition, reference signal generating unit 1654 also produces index signal IDC according to sensing signal SEN.If the sensing voltage V of the voltage of pilot cell power supply 810SENLess than second voltage threshold, index signal IDC is in first state (for example, logic height).If the sensing voltage V of the voltage of pilot cell power supply 810SENGreater than second voltage threshold, index signal IDC is in second state (for example, logic low).Therefore, in one embodiment, if index signal IDC is in first state, indicating device 1504 is opened voltage with pilot cell power supply 810 less than second voltage.If index signal IDC is in second state, indicating device 1504 cuts out voltage with pilot cell power supply 810 greater than second voltage.When the voltage of power input mouth VIN is lower than when closing threshold value low-voltage lock 1651 closing controllers 1550; When the voltage of power input mouth VIN is higher than when opening threshold value, low-voltage lock 1651 is opened controller 1550.
Figure 18 shows that the structural representation of the referencesignal generating unit 1654 in embodiment illustrated in fig. 16.Referencesignal generating unit 1654 comprisesfirst comparator 1808,second comparator 1810,first multiplexer 1804,second multiplexer 1806, sensingsignal processing unit 1802, the3rd comparator 1812 and switch 1858.Sensingsignal processing unit 1802 provides signal SEN ' after the processing according to sensing signal SEN.Signal SEN ' after the processing and sensing signal SEN are proportional.
In operation, first comparator 1808 is with the sensing voltage V of sensing signal SENSENWith the first voltage threshold VTH1Compare, select signal SEL1 to produce first.Second comparator 1810 is with the sensing voltage V of sensing signal SENSENWith the second voltage threshold VTH2Compare, select signal SEL2 to produce second.First multiplexer 1804 is according to first signal SEN ' or the first voltage signal ADJ1 that selects after signal SEL1 optionally exports processing.Second multiplexer 1806 selects signal SEL2 optionally to export output signal or the second voltage signal ADJ2 of first multiplexer 1804 according to second.Particularly, if the sensing voltage V of sensing signal SENSENGreater than the first voltage threshold VTH1, first multiplexer, 1804 outputs, the first voltage signal ADJ1, output signal (for example, the first voltage signal ADJ1) conduct of second multiplexer, 1806 outputs, first multiplexer 1804 is with reference to signal ADJ.If the sensing voltage V of sensing signal SENSENLess than the second voltage threshold VTH2, the second voltage signal ADJ2 is as the reference signal for 1806 outputs of second multiplexer.If the sensing voltage V of sensing signalSENGreater than the second voltage threshold VTH2And less than the first voltage threshold VTH1, the signal SEN ' after 1804 outputs of first multiplexer are handled, the output signal (for example, the signal SEN ' after the processing) of second multiplexer, 1806 outputs, first multiplexer 1804.Thus, the reference voltage V of reference signal ADJADJSensing voltage V with sensing signal SENSENProportional, also be the reference voltage V of reference signal ADJADJProportional with the voltage of battery supply 810.
If the sensing voltage V of sensing signal SENSENLess than the second voltage threshold VTH2, the voltage of pilotcell power supply 810 is less than second voltage, and the3rd comparator 1812 cut-off switch 1858 have first state () index signal for example, the logic height, thereby hitindicator 1504 with generation.If the sensing voltage V of sensing signal SENSENGreater than the first voltage threshold VTH1, the voltage of pilotcell power supply 810 is greater than first voltage, and the3rd comparator 1812 is connectedswitches 1858 and is had second state () index signal for example, logic low, therebyopen indicator 1504 with generation.
Figure 19 shows that the present invention's structural representation of thedrive circuit 1900 of the portable illumination device of another embodiment again.Drive circuit 1900 comprisesbattery supply 1110,switch 820, load (for example, light source 830),sensing element 840,controller 1950,inductance L 2,capacitor C 1 and capacitor C 2.The label components identical has identical or similar function among Figure 19 and Figure 12 and Figure 15, for simplicity's sake, will repeat no more at this.
Figure 20 shows that the structural representation of the controller 1950 in embodiment illustrated in fig. 19.The label components identical has identical or similar function among Figure 20 and Figure 10 A, Figure 13 and Figure 16.In one embodiment, controller 1950 comprises low-voltage lock 1651, reference signal generating unit 1654, adjuster 1055, driver 1056, switch 1357 and switch 1358.Wherein low-voltage lock 1651 is coupled with power input mouth VIN.Reference signal generating unit 1654 and sensing ports VSENSECoupling.Adjuster 1055 and reference signal generating unit 1654 couplings.Driver 1056 and dimmer 1055 couplings.Switch 1357 and switch 1358 and driver 1056 couplings.In the embodiment shown in Figure 20, switch 1357, switch 1358 and capacitor C 2 and inductance L 2 formed step-down controllers, but the voltage of the output port of power source OUT of controller 1950 is down to the low voltage of driving light source 830.In one embodiment, switch 1357 and switch 1358 state complementations.In other words, alternately closed or disconnection of switch 1357 and switch 1358.In the embodiment shown in Figure 20, switch output port SW via switch 1357 with power input mouth VIN coupling, via switch 1358 ground connection, via inductance L 2 and capacitor C 2 ground connection.Therefore, (for example, 6V), controller 1950 can be by step-down controller with lower voltage driving light source 830 even the voltage that battery supply 1110 provides is higher than the suitable voltage of driving light source 830.
Shown in Figure 21 is the method flow diagram 2100 of giving light source power supply according to an embodiment of theinvention.In step 2102, under the control of controller, battery supply is given light sourcepower supply.In step 2104, provide the sensing signal of pilot cell power source voltage tocontroller.In step 2106, controller is regulated the electric current of the light source of flowing through according to sensing signal.Particularly, when sensing signal pilot cell power source voltage during greater than first voltage threshold (being that the voltage of battery supply is greater than first voltage), the electric current of the light source of flowing through is adjusted to first electric current; When sensing signal pilot cell power source voltage during less than second voltage threshold (being that the voltage of battery supply is less than second voltage), the electric current of the light source of flowing through is adjusted to second electric current.Second voltage threshold is less than first voltage threshold.When sensing signal pilot cell power source voltage (is being that the voltage of battery supply is between second voltage and first voltage between second voltage threshold and first voltage threshold, wherein second voltage is less than first voltage) time, the voltage linear of regulating the current following sensing signal of the light source of flowing through changes.
Comprise that also controller produces reference signal according to sensing signal for the method for light source power supply.Reference signal is indicated the target current value of the light source of flowing through.When sensing signal pilot cell power source voltage during greater than first voltage threshold, the reference voltage of reference signal is adjusted to first voltage; When sensing signal pilot cell power source voltage during less than second voltage threshold, the reference voltage of reference signal is adjusted to second voltage; When sensing signal pilot cell power source voltage is between second voltage threshold and first voltage threshold, regulates the reference voltage of reference signal and follow the sensing voltage linear change.
Comprise that also controller produces index signal with the control indicating device according to sensing signal for the method for light source power supply.When sensing signal pilot cell power source voltage during less than second voltage threshold, index signal is in first state; When sensing signal pilot cell power source voltage during greater than second voltage threshold, index signal is in second state.
Advantageously, the invention provides method and the controller that a kind of portable illumination device, control are given light source power supply.The voltage of controller sensing battery supply is regulated reference signal according to the sensing voltage of pilot cell power source voltage.Regulate the electric current of the light source of flowing through according to the reference signal of the target current value of indicating light source.If the voltage of battery supply is lower, the electric current of the light source of then will flowing through is adjusted to than low value.Therefore, the life-span of battery prolongs, thereby prolongs the life-span of light-emitting component.
One of ordinary skill in the art will appreciate that " battery " of the present invention or " battery pack " are not limited to dry cell or alkaline battery, it can comprise dissimilar battery (for example, the battery of lithium battery or other types).In addition, though embodiments of the invention only show a light-emitting component, it will be appreciated by persons skilled in the art that the present invention is not limited to the quantity of light-emitting component, but can adopt the light-emitting component of any amount.Be embodiment for ease of explanation with light-emitting diode (LED), but the present invention can replace with LED the light-emitting component of other types not as limit herein.Be illustrated though the present invention is example with the flashlight, be not limited to family expenses or compact flashlights, it also comprises the portable illumination device of different size, different purposes, such as but not limited to: mountain-climbing, the used head lamp of detection, or the car light of bicycle etc.
Above embodiment and accompanying drawing only are embodiment commonly used of the present invention.Obviously, under the prerequisite that does not break away from the present invention's spirit that claims define and invention scope, can have and variously augment, revise and replace.It should be appreciated by those skilled in the art that the present invention can change aspect form, structure, layout, ratio, material, element, assembly and other to some extent according to concrete environment and job requirement in actual applications under the prerequisite that does not deviate from the invention criterion.Therefore, embodiment disclosed here only is illustrative rather than definitive thereof, and scope of the present invention is defined by claims and legal equivalents thereof, and the description before being not limited thereto.

Claims (20)

Wherein, the described voltage of indicating described power supply when described sensing signal is during greater than first voltage threshold, and will the flow through described electric current of described LED source of described controller is adjusted to first electric current; When described sensing signal indicates the described voltage of described power supply low during less than second voltage threshold, will the flow through described electric current of described LED source of described controller is adjusted to second electric current; The described voltage of indicating described power supply when described sensing signal is between described first voltage threshold and described second voltage threshold time, and the sensing voltage that described controller is regulated the described sensing signal of described current following of the described LED source of flowing through changes.
3. portable illumination device according to claim 1, it is characterized in that, described controller comprises reference signal generating unit, be used for producing according to described sensing signal the reference signal of the target current value of indicating the described LED source of flowing through, wherein, the described voltage of indicating described power supply when described sensing signal is during greater than described first voltage threshold, and the reference voltage of described reference signal is in first voltage; The described voltage of indicating described power supply when described sensing signal is during less than described second voltage threshold, and the described reference voltage of described reference signal is in second voltage; The described voltage of indicating described power supply when described sensing signal is between described first voltage threshold and described second voltage threshold time, and the voltage linear that the described reference voltage of described reference signal is followed described sensing signal changes.
Wherein, described controller produces the reference signal of the target current value of indicating the described LED source of flowing through according to described feedback signal and described sensing signal, and regulate the electric current of the described LED source of flowing through according to feedback signal and described reference signal, the described voltage of indicating described power supply when described sensing signal is during greater than first voltage threshold, and the reference voltage of described reference signal is in first voltage; The described voltage of indicating described power supply when described sensing signal is during less than second voltage threshold, and the described reference voltage of described reference signal is in second voltage; The described voltage of indicating described power supply when described sensing signal is between described first voltage threshold and described second voltage threshold time, and the described voltage linear that the described reference voltage of described reference signal is followed described sensing signal changes.
CN2013100350814A2012-02-202013-01-30Portable lighting device, and method and controller for controlling power supply to loadPendingCN103260303A (en)

Applications Claiming Priority (2)

Application NumberPriority DateFiling DateTitle
US13/400,1212012-02-20
US13/400,121US8508142B2 (en)2009-03-202012-02-20Portable lighting device and method thereof

Publications (1)

Publication NumberPublication Date
CN103260303Atrue CN103260303A (en)2013-08-21

Family

ID=48963920

Family Applications (1)

Application NumberTitlePriority DateFiling Date
CN2013100350814APendingCN103260303A (en)2012-02-202013-01-30Portable lighting device, and method and controller for controlling power supply to load

Country Status (2)

CountryLink
CN (1)CN103260303A (en)
TW (1)TWI507082B (en)

Cited By (8)

* Cited by examiner, † Cited by third party
Publication numberPriority datePublication dateAssigneeTitle
CN105282896A (en)*2014-05-272016-01-27宁波高新区赛尔富电子有限公司Power supply control circuit of LED lamp
CN105939555A (en)*2016-06-032016-09-14杭州士兰微电子股份有限公司LED drive device and control circuit and control method of LED drive device
CN106487073A (en)*2016-12-132017-03-08合肥中感微电子有限公司A kind of power supply circuits and electronic equipment
CN107148752A (en)*2014-10-102017-09-08Iee国际电子工程股份公司Capacitance type sensing equipment
CN108476574A (en)*2015-11-262018-08-31飞利浦照明控股有限公司 Lighting module arranged to be attached to a luminaire
CN112672460A (en)*2019-10-152021-04-16凹凸电子(成都)有限公司Controller and method for controlling light source module
CN114352983A (en)*2022-03-172022-04-15深圳市爱图仕影像器材有限公司 A method, apparatus, electronic device and storage medium for distributing power
CN116209116A (en)*2023-02-142023-06-02北京模电半导体有限公司Controller integrated circuit and energy storage lighting lamp

Families Citing this family (1)

* Cited by examiner, † Cited by third party
Publication numberPriority datePublication dateAssigneeTitle
TWI734324B (en)*2019-05-282021-07-21聚眾聯合科技股份有限公司Light source adjustment system

Citations (4)

* Cited by examiner, † Cited by third party
Publication numberPriority datePublication dateAssigneeTitle
CN2859217Y (en)*2005-12-162007-01-17彭建成 A kind of safety miner's lamp
CN201396582Y (en)*2009-03-202010-02-03凹凸电子(武汉)有限公司Portable illumination device
US20100102773A1 (en)*2008-10-272010-04-29Laszlo LipcseiCircuits and methods for power conversion
CN201750607U (en)*2010-09-102011-02-16重庆辉腾光电有限公司 A solar street light controller

Family Cites Families (2)

* Cited by examiner, † Cited by third party
Publication numberPriority datePublication dateAssigneeTitle
WO2011110969A1 (en)*2010-03-082011-09-15Koninklijke Philips Electronics N.V.Lighting device
TWM412574U (en)*2011-04-152011-09-21Excelliance Mos CorpDriving circuit of light emitting diode

Patent Citations (4)

* Cited by examiner, † Cited by third party
Publication numberPriority datePublication dateAssigneeTitle
CN2859217Y (en)*2005-12-162007-01-17彭建成 A kind of safety miner's lamp
US20100102773A1 (en)*2008-10-272010-04-29Laszlo LipcseiCircuits and methods for power conversion
CN201396582Y (en)*2009-03-202010-02-03凹凸电子(武汉)有限公司Portable illumination device
CN201750607U (en)*2010-09-102011-02-16重庆辉腾光电有限公司 A solar street light controller

Cited By (11)

* Cited by examiner, † Cited by third party
Publication numberPriority datePublication dateAssigneeTitle
CN105282896A (en)*2014-05-272016-01-27宁波高新区赛尔富电子有限公司Power supply control circuit of LED lamp
CN107148752A (en)*2014-10-102017-09-08Iee国际电子工程股份公司Capacitance type sensing equipment
CN107148752B (en)*2014-10-102020-08-14Iee国际电子工程股份公司Capacitive sensing device
CN108476574A (en)*2015-11-262018-08-31飞利浦照明控股有限公司 Lighting module arranged to be attached to a luminaire
CN108476574B (en)*2015-11-262021-02-02飞利浦照明控股有限公司 a lighting module arranged to be attached to a luminaire
CN105939555A (en)*2016-06-032016-09-14杭州士兰微电子股份有限公司LED drive device and control circuit and control method of LED drive device
CN105939555B (en)*2016-06-032018-11-30杭州士兰微电子股份有限公司LED drive device and its control circuit and control method
CN106487073A (en)*2016-12-132017-03-08合肥中感微电子有限公司A kind of power supply circuits and electronic equipment
CN112672460A (en)*2019-10-152021-04-16凹凸电子(成都)有限公司Controller and method for controlling light source module
CN114352983A (en)*2022-03-172022-04-15深圳市爱图仕影像器材有限公司 A method, apparatus, electronic device and storage medium for distributing power
CN116209116A (en)*2023-02-142023-06-02北京模电半导体有限公司Controller integrated circuit and energy storage lighting lamp

Also Published As

Publication numberPublication date
TWI507082B (en)2015-11-01
TW201336344A (en)2013-09-01

Similar Documents

PublicationPublication DateTitle
CN103260303A (en)Portable lighting device, and method and controller for controlling power supply to load
CN102573211B (en)System, control circuit and method for supplying electric power to LED light source
US9621068B2 (en)Load driving circuit and method thereof
US8508142B2 (en)Portable lighting device and method thereof
CN101932170B (en)Circuit and method for driving a load, electric system and controller
CN102291874B (en)Dimming controller for controlling power of a light source, light driving circuit and method
CN110536506B (en)LED stroboscopic flashing circuit
CN102917503B (en)LED driver system with energy storage function
CN102523654B (en)Drive circuit of LED light source, control circuit thereof and control method thereof
CN203225573U (en)Power-storing LED driver employing switching MOS tube and DC-DC module capable of multiplexing
CN101728982A (en)Power converting circuit and power converting method
CN102918745A (en)Solar cell system
CN103248108A (en)LED (Light Emitting Diode) driver with MOS (Metal Oxide Semiconductor) tube switching module and reusable DC (Direct Current)-DC (Direct Current) module
CN102548154A (en)Control device for solar light-emitting diode (LED) lighting system
CN204259209U (en)Circuit for driving LED lighting equipment and controller thereof
CN101839397B (en)Portable lighting device and method for supplying power to load circuit
CN201134948Y (en)Energy-saving light integrating energy conservation and emergency lighting
CN201396582Y (en)Portable illumination device
CN101398142B (en)Power supply system applying to LED
CN211790900U (en)Emergency load circuit and device capable of being turned off and charged
CN202425146U (en) A driving circuit for an LED lighting device
CN110365075B (en)Battery charging device and method
JP2015223046A (en) Rechargeable power generation drive system
KR101243694B1 (en)Power storage apparatus comprising different storage battery type and solar streetlight using the same
CN202253303U (en)Constant current control all-in-one machine and photovoltaic street lamp lighting system with same

Legal Events

DateCodeTitleDescription
C06Publication
PB01Publication
C10Entry into substantive examination
SE01Entry into force of request for substantive examination
C05Deemed withdrawal (patent law before 1993)
WD01Invention patent application deemed withdrawn after publication

Application publication date:20130821


[8]ページ先頭

©2009-2025 Movatter.jp