Movatterモバイル変換


[0]ホーム

URL:


CN103253149A - Air circulation battery box temperature management system of electric automobile - Google Patents

Air circulation battery box temperature management system of electric automobile
Download PDF

Info

Publication number
CN103253149A
CN103253149ACN2013102116262ACN201310211626ACN103253149ACN 103253149 ACN103253149 ACN 103253149ACN 2013102116262 ACN2013102116262 ACN 2013102116262ACN 201310211626 ACN201310211626 ACN 201310211626ACN 103253149 ACN103253149 ACN 103253149A
Authority
CN
China
Prior art keywords
battery box
air
heat exchanger
temperature
circulation
Prior art date
Legal status (The legal status is an assumption and is not a legal conclusion. Google has not performed a legal analysis and makes no representation as to the accuracy of the status listed.)
Pending
Application number
CN2013102116262A
Other languages
Chinese (zh)
Inventor
虞锋
余楚礼
郭艳萍
Current Assignee (The listed assignees may be inaccurate. Google has not performed a legal analysis and makes no representation or warranty as to the accuracy of the list.)
QINGYUAN ELECTRIC VEHICLE CO Ltd TIANJIN
Original Assignee
QINGYUAN ELECTRIC VEHICLE CO Ltd TIANJIN
Priority date (The priority date is an assumption and is not a legal conclusion. Google has not performed a legal analysis and makes no representation as to the accuracy of the date listed.)
Filing date
Publication date
Application filed by QINGYUAN ELECTRIC VEHICLE CO Ltd TIANJINfiledCriticalQINGYUAN ELECTRIC VEHICLE CO Ltd TIANJIN
Priority to CN2013102116262ApriorityCriticalpatent/CN103253149A/en
Publication of CN103253149ApublicationCriticalpatent/CN103253149A/en
Pendinglegal-statusCriticalCurrent

Links

Images

Classifications

Landscapes

Abstract

The invention discloses an air circulation battery box temperature management system of an electric automobile. The air circulation battery box temperature management system of the electric automobile comprises an air circulating device, a refrigerant circulating device and a cooling liquid circulating device. An air circulating system comprises an air blower, a battery box radiator, a battery box and a circulating air channel. A refrigerant circulating system comprises an electric air conditioner compressor, a condenser, a pressure switch, an electromagnetic switch, an expansion valve, a heat exchanger and connecting pipelines. The air blower, a battery box temperature sensor and all valve bodies arranged in the pipelines are connected with a vehicle controller. The air circulation battery box temperature management system of the electric automobile can ensure normal work of lithium batteries, air flow produced by the air blower blows the battery box radiator to enable energy of cooling liquid cooled by the refrigerant circulating system and heated by the cooling liquid circulating system to be blown into the battery box under the control of the vehicle controller mainly according to temperature signals sent by the battery box sensor, and therefore the temperature in the battery box is kept in a reason temperature range all the time.

Description

Electronlmobil wind circulation battery box temperature management system
Technical field
The present invention relates to batteries of electric automobile case domain of control temperature, relate in particular to a kind of electronlmobil wind circulation battery box temperature management system.
Background technology
Along with greatly developing and constantly progress of electronlmobil, lithium cell is more and more adopted by electronlmobil, because the operating temperature of lithium cell has the area requirement of comparison strictness, exceed certain scope, lithium cell will be subjected to infringement to a certain degree, so the temperature treatment of batteries of electric automobile case has very important meaning.
At present, lithium cell battery oven temperature, degree mode mainly is divided into liquid and air two big heat management modes.Wherein, the heat of liquid way to manage is constantly will pump into battery box through cooling or heated liquid behind air-conditioning or the temperature booster with water pump, make battery cooling or intensification, the liquid that flows out from battery box returns water pump, utilize the continuous circulation of liquid, the assurance battery is worked in the rational temperature scope, the heat of liquid way to manage can make heat reuse in the loop of relative closure, improve cooling or the efficiency of heating surface, save energy, if but the circulation pipeline of liquid in battery box leak, in the liquid inflow battery box, will damage battery even accidents caused, so the heat of liquid way to manage has certain risk.Air heat management mode is will be blown into battery box through the air of over cooling or heating with blowingengine 11, make battery cooling or intensification, the assurance battery is worked in the rational temperature scope, though there is not fluid leakage problems in air heat management mode, its safety is good, and current battery case air heat management system all adopts open circuit, atmosphere is all led in the import and export that are air, therefore, the energy of cooling and heating has fractional loss, and airborne moisture and dust also enter battery box battery is worked the mischief.
Summary of the invention
At above-mentioned prior art, the invention provides a kind of electronlmobil wind circulation battery box temperature management system.It is simple in structure, is easy to realize, the temperature in the battery box is remained in the rational temperature scope, can normal operation to guarantee lithium cell.
In order to solve the problems of the technologies described above, the technical scheme that electronlmobil wind circulation battery box temperature management system of the present invention is achieved is, this system comprises entire car controller, battery box, battery box radiator and battery box temperature sensor, heat exchanger, refrigerant cycle apparatus and coolant circulation unit; Described heat exchanger comprises two kinds of heat transferring medium runners, described refrigerant-cycle systems comprises by first circulation line and electric air-conditioning compressor and condenser that a kind of heat transferring medium runner of heat exchanger is connected, is provided with pressure switch, electromagnetic switch and expansion valve from described condenser successively to the pipeline section between the heat exchanger; Described coolant circulation unit comprises electric water pump and the water storage kettle that is connected with the another kind of heat transferring medium runner of heat exchanger by second circulation line, described battery box radiator is arranged on the pipeline section between water storage kettle and the heat exchanger, be parallel with an electric heater with described heat exchanger, the two ends of described electric heater link to each other with a bypass between the battery box radiator by a threeway and a triple valve and second circulation line with at electric water pump respectively; Also comprise a blowing engine, the air outlet of described blowing engine is towards described battery box radiator, is back to blowing engine through battery box radiator and battery box successively from described blowing engine and is provided with a circulation air path; Described battery box temperature sensor all links to each other with described entire car controller with all valve bodies in being arranged on pipeline.
The present invention can be according to battery temperature, and the air-flow that produces with blowing engine will be blown into battery box through the air of over cooling or heating, and cooling or heating battery remain in the rational temperature scope battery temperature; The air of battery of flowing through is got back to fan inlet by pipeline, reduces degradation of energy to greatest extent.When battery temperature is higher than the battery normal working temperature, the low-temperature refrigerant that produces through refrigerant-cycle systems (comprising electric air-conditioning compressor, condenser, evaporator, pressure switch, electromagnetic switch, expansion valve and connecting line) in heat exchanger makes the refrigerant fluid cooling, cryogenic liquid flows through the battery box radiator, blowing engine is with blows air over battery box radiator, produce cold wind and be blown into battery box, make the battery cooling.When battery temperature is lower than the battery normal working temperature, refrigerant fluid through coolant circulation system (comprising electric water pump, water storage kettle, electric heater, threeway and electromagnetic valve etc.) heating flows through the battery box radiator, blowing engine is with blows air over battery box radiator, produce hot blast and be blown into battery box, battery is heated up.
Compared with prior art, the invention has the beneficial effects as follows:
The present invention can guarantee the normal operation of lithium cell, it mainly is the temperature signal that spreads out of according to the battery box sensor, under the control of entire car controller, the air-flow that utilizes blowing engine to produce, blow over the battery box radiator, to be blown into battery box through the energy of the refrigerant fluid of the cooling of refrigerant-cycle systems and coolant circulation system and heating, the temperature in the battery box is remained in the rational temperature scope.Under the present invention can inscribe, the air that cools off or heat is carried out recycle before guaranteeing the lithium cell normal operation, improve heat management efficient, cut down the consumption of energy, save the energy, safe and reliable.
Description of drawings
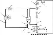
Accompanying drawing is electronlmobil wind circulation battery box temperature management system structural representation of the present invention;
Among the figure:
1-electric air-conditioning compressor 2-condenser 3-pressure switch 4-electromagnetic switch
5-expansion valve 6-plate type heat exchanger circulation 7-electric water pump 8-electric heater
9-water storage kettle 10-battery box radiator 11-blowing engine 12-air channel
13-battery box 14-three-way magnetic valve 15-threeway
The specific embodiment
Below in conjunction with the specific embodiment the present invention is done to describe in further detail.
As shown in drawings, a kind of electronlmobil wind circulation of the present invention battery box temperature management system comprises air circulation device (comprising blowingengine 11,battery box radiator 10,battery box 13 and circulation air path 12), refrigerant cycle apparatus (comprising electric air-conditioning compressor 1, condenser 2,pressure switch 3,electromagnetic switch 4, expansion valve 5 and heat exchanger 6) and coolant circulation unit (electric water pump 7,threeway 15, electromagnetic valve 14, electric heater 8, water storage kettle 9).
Describedheat exchanger 6 is plate type heat exchanger, described heat exchanger comprises two kinds of heat transferring medium runners, described refrigerant-cycle systems comprises electric air-conditioning compressor 1 and the condenser 2 that is connected with a kind of heat transferring medium runner ofheat exchanger 6 by first circulation line, is provided withpressure switch 3,electromagnetic switch 4 and expansion valve 5 from describedcondenser 6 successively to the pipeline section between theheat exchanger 6; The described condenser 2 other fans that also are provided with.
Described coolant circulation unit comprises electric water pump 7 and thewater storage kettle 9 that is connected with the another kind of heat transferring medium runner ofheat exchanger 6 by second circulation line, describedbattery box radiator 10 is arranged on the pipeline section betweenwater storage kettle 9 and the heat exchanger, be parallel with an electric heater 8 with describedheat exchanger 6, the two ends of described electric heater 8 link to each other with a bypass between thebattery box radiator 10 by a threeway and a triple valve 14 and second circulation line with at electric water pump 7 respectively; Also comprise a blowingengine 11, the air outlet of described blowingengine 11 is towards describedbattery box radiator 10, is back to blowingengine 11 throughbattery box radiator 10 andbattery box 13 successively from described blowingengine 11 and is provided with acirculation air path 12.
When battery temperature was higher than lithium cell normal working temperature (40 ℃), blowingengine 11, refrigerant-cycle systems (electric air-conditioning compressor 1, condenser 2,pressure switch 3,electromagnetic switch 4, expansion valve 5 and heat exchanger 6) and coolant circulation system (electric water pump 7, threeway 15, three-way magnetic valve 14, electric heater 8, water storage kettle 9) were started working simultaneously; Electric air-conditioning compressor 1 compressed refrigerant, the condenser 2 of flowing through,pressure switch 3,electromagnetic switch 4, expansion valve 5enter heat exchanger 6; Electric water pump is pressed intoheat exchanger 6 with refrigerant fluid through three-way magnetic valve 14, refrigerant fluid inheat exchanger 6 after cooled dose of cooling through enteringbattery box radiator 10; The air that blowingengine 11 air outlets blow out is throughbattery box radiator 10, and temperature reduces, and is blown intobattery box 13, and battery is cooled off, and gets back to blowingengine 11 ventilation inlets throughcirculation air path 12 again, finishes the cooling circulation.When the lithium cell temperature reaches normal working temperature (40 ℃), cooling stops.
When battery temperature was lower than lithium cell normal working temperature (20 ℃), blowingengine 11 and coolant circulation system (electric water pump 7, three-way magnetic valve 14, electric heater 8, threeway 15, water storage kettle 9) were started working simultaneously; Electric water pump is pressed into electric heater with refrigerant fluid through three-way magnetic valve 14, refrigerant fluid is after the electric heater heating, flow intobattery box radiator 10, the air that blowingengine 11 air outlets blow out raises throughbattery box radiator 10 temperature, is blown intobattery box 13, thus the air-flow that utilizes blowingengine 11 to produce, blow overbattery box radiator 10, battery is heated, get back to blowingengine 11 ventilation inlets throughcirculation air path 12 again, finish ramp cycle.When lithium cell was higher than normal working temperature (20 ℃), intensification stopped.
Although top invention has been described in conjunction with figure; but the present invention is not limited to the above-mentioned specific embodiment; the above-mentioned specific embodiment only is schematic; rather than it is restrictive; those of ordinary skill in the art is under enlightenment of the present invention; under the situation that does not break away from aim of the present invention, can also make a lot of distortion, these all belong within the protection of the present invention.

Claims (2)

Described coolant circulation unit comprises electric water pump (7) and the water storage kettle (9) that is connected with the heat transferring medium runner B of heat exchanger (6) by second circulation line, described battery box radiator (10) is arranged on the pipeline section between water storage kettle (9) and the heat exchanger, be parallel with an electric heater (8) with described heat exchanger (6), the two ends of described electric heater (8) are respectively by a threeway and a triple valve (14) and second circulation line be positioned at electric water pump (7) and link to each other with a bypass between the battery box radiator (10); Also comprise a blowing engine (11), the air outlet of described blowing engine (11) is towards described battery box radiator (10), is back to blowing engine (11) through battery box radiator (10) and battery box (13) successively from described blowing engine (11) and is provided with a circulation air path (12);
CN2013102116262A2013-05-302013-05-30Air circulation battery box temperature management system of electric automobilePendingCN103253149A (en)

Priority Applications (1)

Application NumberPriority DateFiling DateTitle
CN2013102116262ACN103253149A (en)2013-05-302013-05-30Air circulation battery box temperature management system of electric automobile

Applications Claiming Priority (1)

Application NumberPriority DateFiling DateTitle
CN2013102116262ACN103253149A (en)2013-05-302013-05-30Air circulation battery box temperature management system of electric automobile

Publications (1)

Publication NumberPublication Date
CN103253149Atrue CN103253149A (en)2013-08-21

Family

ID=48957477

Family Applications (1)

Application NumberTitlePriority DateFiling Date
CN2013102116262APendingCN103253149A (en)2013-05-302013-05-30Air circulation battery box temperature management system of electric automobile

Country Status (1)

CountryLink
CN (1)CN103253149A (en)

Cited By (37)

* Cited by examiner, † Cited by third party
Publication numberPriority datePublication dateAssigneeTitle
CN105633484A (en)*2014-10-312016-06-01中华汽车工业股份有限公司Electric vehicle battery temperature management system
CN105742754A (en)*2016-04-032016-07-06北京工业大学Test device for liquid cooling/heating system of battery pack
CN105914422A (en)*2016-06-172016-08-31哲弗智能系统(上海)有限公司Thermal management system for new energy vehicle power battery
CN105932354A (en)*2016-05-102016-09-07北京长安汽车工程技术研究有限责任公司Automobile power battery cooling system and electric automobile
CN106532181A (en)*2016-11-282017-03-22德阳九鼎智远知识产权运营有限公司Lithium ion battery pack heat dissipation system
CN106671815A (en)*2017-01-032017-05-17斯飞乐(苏州)客车冷暖设备制造有限公司Integrated constant temperature system of automobile storage battery
CN106876823A (en)*2017-03-152017-06-20苏州安靠电源有限公司Fountain heats refrigerating integrated safety battery bag
CN107425232A (en)*2017-05-112017-12-01厦门金龙联合汽车工业有限公司A kind of electrokinetic cell water chiller system and its intelligent control method
CN107508013A (en)*2017-07-112017-12-22孔祥贵A kind of structure that battery temperature constant state is kept using air-conditioning low-voltage tube
CN107591587A (en)*2017-08-312018-01-16惠州市蓝微新源技术有限公司A kind of cooling heating system of soft-package battery module
CN107627875A (en)*2017-08-312018-01-26上海思致汽车工程技术有限公司A kind of electric automobile power battery intelligent temperature control system and control method
CN107834132A (en)*2017-12-052018-03-23珠海长欣汽车智能系统有限公司A kind of vehicle temperature control system
CN107839496A (en)*2016-09-212018-03-27比亚迪股份有限公司The heat management system of electrokinetic cell bag and there is its electric automobile
CN107946693A (en)*2017-12-052018-04-20珠海长欣汽车智能系统有限公司A kind of automobile refrigerating cooling system
CN108232356A (en)*2016-12-092018-06-29厦门金海晟科技有限公司A kind of electric vehicle dynamic cell integrated-type cooling system
CN108284728A (en)*2018-02-102018-07-17山东国金汽车制造有限公司A kind of pure electric automobile thermal management algorithm for interchangeable battery pack
CN108303445A (en)*2018-03-202018-07-20爱驰汽车有限公司Battery pack Performance Test System and the cold and hot Dynamic Simulation system of on-vehicle battery
CN108482067A (en)*2018-05-212018-09-04上海思致汽车工程技术有限公司A kind of energy-saving multiloop thermal management system of electric automobile
CN109109610A (en)*2018-08-022019-01-01威马智慧出行科技(上海)有限公司Integrated electric electrical automobile thermal management and its control method
WO2019001330A1 (en)*2017-06-272019-01-03杭州三花研究院有限公司Thermal management system
CN109318700A (en)*2017-08-012019-02-12通用汽车环球科技运作有限责任公司Joint active thermal management system and control logic for hybrid vehicle and electric vehicle
CN109466273A (en)*2018-10-302019-03-15珠海格力电器股份有限公司Heat pump air conditioning system, control method thereof and automobile
CN109599635A (en)*2017-09-302019-04-09比亚迪股份有限公司The temperature control method and humidity control system of on-vehicle battery
CN109664718A (en)*2018-12-282019-04-23帝亚维新能源汽车有限公司A kind of automobile batteries heat management system and method
CN109828176A (en)*2019-03-142019-05-31武汉理工大学A kind of New energy automobile motor battery high/low temperature loop test system
CN109849719A (en)*2018-12-142019-06-07珠海格力电器股份有限公司Charging station of integrated refrigeration system and control method thereof
CN109980312A (en)*2017-12-272019-07-05郑州宇通客车股份有限公司A kind of temperature equalization control system of vehicle-mounted liquid cooling battery case
CN110071256A (en)*2018-01-242019-07-30奥迪股份公司For run electric installation method and corresponding electric installation
CN110199406A (en)*2016-12-062019-09-03三星Sdi株式会社Battery system
CN110536808A (en)*2017-04-262019-12-03三电汽车空调系统株式会社Air conditioner for motor vehicle
CN111403846A (en)*2020-03-282020-07-10哈尔滨工程大学 A power battery thermal management system based on positive pressure direct blowing air cooling optimization
CN113183716A (en)*2017-06-262021-07-30丰田自动车工程及制造北美公司System and method for providing heating and cooling to a cabin of an autonomous vehicle
CN113415211A (en)*2021-08-242021-09-21烟台盈德精密机械有限公司Electric vehicle battery thermal management and air-conditioning heat pump combined system and control method thereof
CN114435115A (en)*2020-11-062022-05-06上海汽车集团股份有限公司 A hybrid electric vehicle and its thermal management system
US11527789B2 (en)2017-09-302022-12-13Byd Company LimitedTemperature adjustment method and temperature adjustment system for vehicle
CN116198275A (en)*2022-12-232023-06-02河南德力新能源汽车有限公司Electric automobile air conditioner and power battery thermal management control system and control method
CN116428349A (en)*2023-03-162023-07-14河北中兴汽车制造有限公司Automatic transmission oil cooling system, method and vehicle

Citations (5)

* Cited by examiner, † Cited by third party
Publication numberPriority datePublication dateAssigneeTitle
US5549153A (en)*1992-11-131996-08-27Behr Gmbh & Co.Device for cooling drive components and heating a passenger compartment of an electric vehicle
CN101574923A (en)*2008-05-092009-11-11通用汽车环球科技运作公司Battery thermal system for vehicle
CN102050007A (en)*2010-12-132011-05-11法雷奥汽车空调湖北有限公司Control system for heat management of electric vehicle
CN102290618A (en)*2011-07-262011-12-21浙江吉利汽车研究院有限公司Vehicle battery thermal management system
CN203449959U (en)*2013-05-302014-02-26天津清源电动车辆有限责任公司Air circulation temperature management system used for battery tank of electric automobile

Patent Citations (5)

* Cited by examiner, † Cited by third party
Publication numberPriority datePublication dateAssigneeTitle
US5549153A (en)*1992-11-131996-08-27Behr Gmbh & Co.Device for cooling drive components and heating a passenger compartment of an electric vehicle
CN101574923A (en)*2008-05-092009-11-11通用汽车环球科技运作公司Battery thermal system for vehicle
CN102050007A (en)*2010-12-132011-05-11法雷奥汽车空调湖北有限公司Control system for heat management of electric vehicle
CN102290618A (en)*2011-07-262011-12-21浙江吉利汽车研究院有限公司Vehicle battery thermal management system
CN203449959U (en)*2013-05-302014-02-26天津清源电动车辆有限责任公司Air circulation temperature management system used for battery tank of electric automobile

Cited By (52)

* Cited by examiner, † Cited by third party
Publication numberPriority datePublication dateAssigneeTitle
CN105633484A (en)*2014-10-312016-06-01中华汽车工业股份有限公司Electric vehicle battery temperature management system
CN105742754A (en)*2016-04-032016-07-06北京工业大学Test device for liquid cooling/heating system of battery pack
CN105932354A (en)*2016-05-102016-09-07北京长安汽车工程技术研究有限责任公司Automobile power battery cooling system and electric automobile
CN105932354B (en)*2016-05-102018-10-19北京长安汽车工程技术研究有限责任公司A kind of automobile power cell cooling system and electric vehicle
CN105914422A (en)*2016-06-172016-08-31哲弗智能系统(上海)有限公司Thermal management system for new energy vehicle power battery
CN105914422B (en)*2016-06-172018-10-09哲弗智能系统(上海)有限公司A kind of new energy vehicle power battery thermal management system
CN107839496B (en)*2016-09-212019-11-22比亚迪股份有限公司 Thermal management system of power battery pack and electric vehicle with the same
CN107839496A (en)*2016-09-212018-03-27比亚迪股份有限公司The heat management system of electrokinetic cell bag and there is its electric automobile
CN106532181A (en)*2016-11-282017-03-22德阳九鼎智远知识产权运营有限公司Lithium ion battery pack heat dissipation system
CN106532181B (en)*2016-11-282019-02-26泰铂(上海)环保科技股份有限公司A kind of lithium ion battery packet cooling system
CN110199406A (en)*2016-12-062019-09-03三星Sdi株式会社Battery system
CN108232356A (en)*2016-12-092018-06-29厦门金海晟科技有限公司A kind of electric vehicle dynamic cell integrated-type cooling system
CN106671815A (en)*2017-01-032017-05-17斯飞乐(苏州)客车冷暖设备制造有限公司Integrated constant temperature system of automobile storage battery
CN106876823A (en)*2017-03-152017-06-20苏州安靠电源有限公司Fountain heats refrigerating integrated safety battery bag
US11613165B2 (en)2017-04-262023-03-28Sanden CorporationAir conditioner for vehicle
CN110536808A (en)*2017-04-262019-12-03三电汽车空调系统株式会社Air conditioner for motor vehicle
CN110536808B (en)*2017-04-262023-02-28三电株式会社 Vehicle air conditioner
CN107425232B (en)*2017-05-112019-06-25厦门金龙联合汽车工业有限公司A kind of power battery water chiller system and its intelligent control method
CN107425232A (en)*2017-05-112017-12-01厦门金龙联合汽车工业有限公司A kind of electrokinetic cell water chiller system and its intelligent control method
CN113183716A (en)*2017-06-262021-07-30丰田自动车工程及制造北美公司System and method for providing heating and cooling to a cabin of an autonomous vehicle
US11458797B2 (en)2017-06-272022-10-04Zhejiang Sanhua Intelligent Controls Co., Ltd.Thermal management system
WO2019001330A1 (en)*2017-06-272019-01-03杭州三花研究院有限公司Thermal management system
CN107508013A (en)*2017-07-112017-12-22孔祥贵A kind of structure that battery temperature constant state is kept using air-conditioning low-voltage tube
CN109318700B (en)*2017-08-012021-08-31通用汽车环球科技运作有限责任公司Combined active thermal management system and control logic for hybrid and electric vehicles
CN109318700A (en)*2017-08-012019-02-12通用汽车环球科技运作有限责任公司Joint active thermal management system and control logic for hybrid vehicle and electric vehicle
CN107627875A (en)*2017-08-312018-01-26上海思致汽车工程技术有限公司A kind of electric automobile power battery intelligent temperature control system and control method
CN107591587A (en)*2017-08-312018-01-16惠州市蓝微新源技术有限公司A kind of cooling heating system of soft-package battery module
CN109599635B (en)*2017-09-302020-11-20比亚迪股份有限公司 Temperature regulation method and temperature regulation system of vehicle battery
CN109599635A (en)*2017-09-302019-04-09比亚迪股份有限公司The temperature control method and humidity control system of on-vehicle battery
US11527789B2 (en)2017-09-302022-12-13Byd Company LimitedTemperature adjustment method and temperature adjustment system for vehicle
CN107946693A (en)*2017-12-052018-04-20珠海长欣汽车智能系统有限公司A kind of automobile refrigerating cooling system
CN107834132A (en)*2017-12-052018-03-23珠海长欣汽车智能系统有限公司A kind of vehicle temperature control system
CN109980312A (en)*2017-12-272019-07-05郑州宇通客车股份有限公司A kind of temperature equalization control system of vehicle-mounted liquid cooling battery case
CN110071256A (en)*2018-01-242019-07-30奥迪股份公司For run electric installation method and corresponding electric installation
CN108284728A (en)*2018-02-102018-07-17山东国金汽车制造有限公司A kind of pure electric automobile thermal management algorithm for interchangeable battery pack
CN108303445A (en)*2018-03-202018-07-20爱驰汽车有限公司Battery pack Performance Test System and the cold and hot Dynamic Simulation system of on-vehicle battery
CN108482067A (en)*2018-05-212018-09-04上海思致汽车工程技术有限公司A kind of energy-saving multiloop thermal management system of electric automobile
CN109109610B (en)*2018-08-022024-04-16威马智慧出行科技(上海)有限公司Integrated electric automobile heat management system and control method thereof
CN109109610A (en)*2018-08-022019-01-01威马智慧出行科技(上海)有限公司Integrated electric electrical automobile thermal management and its control method
CN109466273A (en)*2018-10-302019-03-15珠海格力电器股份有限公司Heat pump air conditioning system, control method thereof and automobile
CN109849719A (en)*2018-12-142019-06-07珠海格力电器股份有限公司Charging station of integrated refrigeration system and control method thereof
CN109664718A (en)*2018-12-282019-04-23帝亚维新能源汽车有限公司A kind of automobile batteries heat management system and method
CN109828176B (en)*2019-03-142021-08-24武汉理工大学 A new energy vehicle motor battery high and low temperature cycle test system
CN109828176A (en)*2019-03-142019-05-31武汉理工大学A kind of New energy automobile motor battery high/low temperature loop test system
CN111403846B (en)*2020-03-282022-12-30哈尔滨工程大学Power battery thermal management system based on positive pressure direct blowing type air cooling optimization
CN111403846A (en)*2020-03-282020-07-10哈尔滨工程大学 A power battery thermal management system based on positive pressure direct blowing air cooling optimization
CN114435115A (en)*2020-11-062022-05-06上海汽车集团股份有限公司 A hybrid electric vehicle and its thermal management system
CN114435115B (en)*2020-11-062024-03-08上海汽车集团股份有限公司Hybrid electric vehicle and thermal management system thereof
CN113415211A (en)*2021-08-242021-09-21烟台盈德精密机械有限公司Electric vehicle battery thermal management and air-conditioning heat pump combined system and control method thereof
CN116198275A (en)*2022-12-232023-06-02河南德力新能源汽车有限公司Electric automobile air conditioner and power battery thermal management control system and control method
CN116198275B (en)*2022-12-232024-01-23德力新能源汽车有限公司Electric automobile air conditioner and power battery thermal management control system and control method
CN116428349A (en)*2023-03-162023-07-14河北中兴汽车制造有限公司Automatic transmission oil cooling system, method and vehicle

Similar Documents

PublicationPublication DateTitle
CN103253149A (en)Air circulation battery box temperature management system of electric automobile
CN203449959U (en)Air circulation temperature management system used for battery tank of electric automobile
CN110774863B (en)Whole vehicle thermal management system of integrated indirect heat pump for electric vehicle
CN103612570B (en)A kind of Pure electric vehicle thermal management control system and control method thereof
CN106004336B (en)A kind of thermal management system of whole of mixed electrical automobile
CN205130860U (en)Electric automobile's thermal management system
CN102777981B (en)Energy-saving air-conditioning system used for communication base station and capable of supplying air in object-oriented mode and running method thereof
CN108482067A (en)A kind of energy-saving multiloop thermal management system of electric automobile
CN202546956U (en)Air-conditioning energy saving system using natural cold source
CN105984304A (en)Whole vehicle heat management system of pure electric vehicle
CN102050007A (en)Control system for heat management of electric vehicle
CN205395697U (en)Electrified hot management function's in pond vehicle air conditioning system
CN108511848A (en)A kind of batteries of electric automobile heat management system
CN103129346A (en)Electric automobile thermal management system
CN103625242A (en)Thermal management system of electric automobile
CN109263433A (en)A kind of electric automobile whole temperature control system
CN102937312A (en)Anti-freezing method for indirect evaporative water chilling unit capable of operating all year round and unit
CN103600748A (en)Air-conditioning unit
CN203518319U (en) Refrigeration and air conditioning system with waste heat recovery
CN100439847C (en)Plate-type heat exchanger antifreeze apparatus and control method thereof
CN207481602U (en)A kind of new energy electric motor vehicle heat management system
CN204130664U (en)Electric automobile liquid cooling power brick heat management device
CN205365164U (en)Electric automobile waste heat recovery heat pump -type of flash distillation subcooling tonifying qi synthesizes thermal management system
CN203651780U (en)Air conditioning unit
CN203385306U (en)High-back-pressure energy saving system of air cooling unit

Legal Events

DateCodeTitleDescription
C06Publication
PB01Publication
C10Entry into substantive examination
SE01Entry into force of request for substantive examination
C02Deemed withdrawal of patent application after publication (patent law 2001)
WD01Invention patent application deemed withdrawn after publication

Application publication date:20130821


[8]ページ先頭

©2009-2025 Movatter.jp