Movatterモバイル変換


[0]ホーム

URL:


CN102931849A - Bidirectional DC (direct current)/DC conversion device - Google Patents

Bidirectional DC (direct current)/DC conversion device
Download PDF

Info

Publication number
CN102931849A
CN102931849ACN2012104888569ACN201210488856ACN102931849ACN 102931849 ACN102931849 ACN 102931849ACN 2012104888569 ACN2012104888569 ACN 2012104888569ACN 201210488856 ACN201210488856 ACN 201210488856ACN 102931849 ACN102931849 ACN 102931849A
Authority
CN
China
Prior art keywords
unit
voltage
electronic switch
signal
power conversion
Prior art date
Legal status (The legal status is an assumption and is not a legal conclusion. Google has not performed a legal analysis and makes no representation as to the accuracy of the status listed.)
Pending
Application number
CN2012104888569A
Other languages
Chinese (zh)
Inventor
徐良渡
林圣国
潘约安
Current Assignee (The listed assignees may be inaccurate. Google has not performed a legal analysis and makes no representation or warranty as to the accuracy of the list.)
Contemporary Amperex Technology Co Ltd
Original Assignee
Ningde Contemporary Amperex Technology Co Ltd
Priority date (The priority date is an assumption and is not a legal conclusion. Google has not performed a legal analysis and makes no representation as to the accuracy of the date listed.)
Filing date
Publication date
Application filed by Ningde Contemporary Amperex Technology Co LtdfiledCriticalNingde Contemporary Amperex Technology Co Ltd
Priority to CN2012206376363UpriorityCriticalpatent/CN202918198U/en
Priority to CN2012104888569Aprioritypatent/CN102931849A/en
Publication of CN102931849ApublicationCriticalpatent/CN102931849A/en
Pendinglegal-statusCriticalCurrent

Links

Images

Landscapes

Abstract

The invention relates to a bidirectional DC (direct current)/DC conversion device which comprises a power conversion unit, an input voltage sampling unit, an output voltage sampling unit, a current sampling and processing unit, a PWM (pulse width modulation) controller unit and a function control unit, wherein the power conversion unit is used for the conversion of different voltages; the input voltage sampling unit is used for detecting a first voltage signal of a voltage bus at the input end; the output voltage sampling unit is used for detecting a second voltage signal at the output end of the power conversion unit to judge whether a battery unit is in a constant-current charge stage or a constant-voltage charge state and whether an undervoltage situation occurs in the discharge process; the current sampling and processing unit is used for detecting a current signal passing through the battery unit; the PWM controller unit is used for generating a PWM signal having a certain duty ratio and adjusting the duty ratio of the PWM signal according to a feedback signal to meet work requirements of a circuit; and the function control unit is used for sending out an enable/discharge permission signal and a charge permission signal to control the operation of the PWM controller unit. According to the invention, the circuit structure is very simple and reliable, and the cost is reduced.

Description

Two-way DC/DC converting means
Technical field
The application relates to a kind of voltage conversion device, relates in particular to a kind of two-way DC/DC converting means that is applicable to electronic equipment, new forms of energy battery.
Background technology
In the high-tension battery group of new-energy automobile and energy-storage system, in order to guarantee battery system enough filling/exoergic is arranged, prolong the useful life of battery pack, need to carry out effective equilibrium to each cell of connecting in the high-tension battery group.Be to realize passive equalization discharge by conductive discharge mostly in the existing balancing technique, this is a kind of balanced way of directed energy consumption-type, and not only euqalizing current little (consistency to battery self has higher requirement) also can cause heating problem simultaneously.
At present, the two-way DC/DC convertor device of isolation is mainly used in solar energy storage control system, motor in electric automobile driving and the energy feedback system, mostly adopt single-chip microcomputer or dsp controller to realize control, by the transformer isolation transformation, realize that two-way energy shifts.Chinese patent 201120283402.9 discloses a kind of two-way DC/DC converter of isolation, comprise current detection circuit, voltage detecting circuit, controller module, pulse-width modulation circuit and high frequency dual-ratio transformer, it is applicable to charge/discharge DC/DC no-load voltage ratio and differs larger system.But this two-way DC/DC converter using hypermutation ratio and unsettled winding can be introduced larger leakage inductance and parasitic parameter, may introduce electromagnetic compatibility problem.In addition, this two-way DC/DC converter is only controlled output voltage, electric current, requires two-way DC/DC converter also can control the application requirements of its discharging current in the time of can not satisfying the battery discharge equilibrium.
Summary of the invention
In view of the problem that prior art exists, the application's purpose is to provide a kind of two-way DC/DC converting means, adopts hypermutation ratio and unsettled winding may introduce the problem of electromagnetic compatibility to solve prior art.
Another purpose of the application is to provide a kind of two-way DC/DC converting means, what it can solve that prior art exists only can control output voltage, electric current, can not satisfy battery discharge and require two-way DC/DC converter also can control the problem of the application requirements of its discharging current when balanced.
To achieve these goals, the application provides a kind of two-way DC/DC converting means, be used for the battery unit in the high-tension battery group is carried out charge and discharge balancing, it comprises: the power conversion unit, be used for the conversion between different voltages, the electric current, and its input is used for certain with a voltage range and possesses the input terminal voltage bus of drawing/filling with current capacity being connected, its output is used for being connected with described battery unit, and wherein described power conversion unit adopts at least two-stage to boost when described battery unit discharges; The input voltage sampling unit, be connected with described input terminal voltage bus, for detection of the first voltage signal of described input terminal voltage bus, judge the overvoltage of described input terminal voltage bus open circuit when described cell balancing discharges, whether to occur with the value of utilizing described the first voltage signal; The output voltage sampling unit is connected with the output of described battery unit, for detection of the second voltage signal of the output of power conversion unit, whether occurs undervoltage condition when being in constant current charge or constant voltage charge and discharge to judge described battery unit; Current sample and processing unit are connected with described power conversion unit, for detection of the current signal by described battery unit; The PWM controller unit is connected with described power conversion unit, output voltage sampling unit, current sample and processing unit, for generation of the pwm signal of certain duty ratio, and the duty ratio of regulating pwm signal according to feedback signal;
Function control unit is connected with described input voltage sampling unit, PWM controller unit, is used for sending enabling, discharging allowing signal and charging to allow signal to control the operation of described PWM controller unit.
Preferably, described power conversion unit comprises: a transformer, one end of the former limit winding of described transformer is connected in an end of one first electric capacity, the other end of described the first electric capacity is connected in anode and the ground of one first diode, the other end of the former limit winding of described transformer is connected in a link of one first electronic switch, the negative electrode of described the first diode, and the other end of described the first electronic switch is connected in ground; One end of the secondary winding of described transformer is connected in a link of one second electronic switch, the other end of the secondary winding of described transformer is connected in a link of one the 3rd electronic switch, an end of an inductance, another link of described the second electronic switch, another link of described the 3rd electronic switch are connected in an end of a sampling resistor, connect one second electric capacity between the other end of described sampling resistor, the other end of described inductance, and the two ends of described the second electric capacity are used for and are connected the two ends connection of battery unit; The control end of the control end of the control end of described the first electronic switch, described the second electronic switch, described the 3rd electronic switch is connected to receive shutoff and Continuity signal with described PWM controller unit, and the two ends of described sampling resistor are connected with described current sample and processing unit.
Preferably, described the first electronic switch, described the second electronic switch, described the 3rd electronic switch are metal-oxide-semiconductor.
Preferably, also comprise driver element, described PWM controller unit is connected with described the first electronic switch, described the second electronic switch, described the 3rd electronic switch by described driver element.
Preferably; also comprise: the reverse connecting protection unit; be connected between described power conversion unit and the described battery unit; for the protection of when described battery unit reversed polarity accesses the output of described power conversion unit; the output of described power conversion unit and the not conducting of described battery unit are with output stage and the described battery unit itself of protecting described power conversion unit.
Preferably, described transformer also comprises reset winding and magnetic core, and described reset winding is used at described the first electronic switch blocking interval, described magnetic core is resetted, to guarantee that magnetization is normally carried out and do not occurred saturated next time; And an end of described reset winding is connected in the negative electrode of one second diode, and the anodic bonding of described the second diode is in ground.
Preferably, described current sample and processing unit comprise two amplifier circuits, arbitrary described amplifier circuit comprises: an operational amplifier, the in-phase input end of described operational amplifier is connected in an end of one second resistance, one end of one the 3rd resistance, the other end of described the second resistance is used for and is connected the reference voltage connection, the other end of described the 3rd resistance be connected an end of sampling resistor and connect, the inverting input of described operational amplifier is connected in an end of one the 4th resistance, one end of one the 5th resistance, the other end of described the 4th resistance is connected in the other end and the ground of described sampling resistor, the output of described operational amplifier is connected in the positive pole of one the 3rd diode, and the negative pole of described the 3rd diode is connected in the other end of described the 5th resistance and as the output of described current sample and processing unit.
Preferably, described sampling resistor is accurate power resistor.
The application's beneficial effect is as follows.
By upper analysis as can be known, the application adopts stage variable pressure pattern (discharge process), without unsettled winding, and make PWM controller unit control change in duty cycle, solved the problem that to introduce electromagnetic compatibility in the prior art, the application obtains high-precision battery and fills/put euqalizing current in addition, thereby realize that energy shifts between battery and bus, the battery unit that voltage is high (combinations of battery cell or a plurality of battery cells) energy is transferred to first battery modules or voltage bus, transfer to the low battery unit of voltage by converter again, thereby realized filling/put automatic equalization between each battery unit, satisfied in the practical application battery balanced requirement.
Whereby, the problem that the application and preferred implementation thereof have not only avoided prior art to exist can also realize the defencive functions such as overvoltage, under-voltage, counnter attack charge/discharge, and circuit structure is very succinct, reliable, cost.
Description of drawings
Fig. 1 is the circuit principle structure figure of the embodiment of the present application;
Fig. 2 is the battery charge balancing schematic diagram of the embodiment of the present application;
Fig. 3 is the balanced schematic diagram of the battery discharge of the embodiment of the present application;
Current sample when Fig. 4 is the embodiment of the present application charging and the circuit diagram of processing unit;
Current sample when Fig. 5 is the embodiment of the present application discharge and the circuit diagram of processing unit.
The corresponding relation of Reference numeral and parts is among the figure:
1 input voltage sampling unit, 2 output voltage sampling units
3 current samples andprocessing unit 4 power conversion unit
5PWM controller unit 6function control unit 7 first driver elements
8 second driver elements, 9 reverse connecting protection unit
R1 sampling resistor R2-R9 resistance
C1-C2 electric capacity L inductance
Q1-Q3MOS pipe D1-D4 utmost point pipe
T transformer T1-T3 winding
U1 voltage bus U2 voltage signal
I1-I2 electric current b battery unit A, B amplifier circuit
Embodiment
Below in conjunction with the drawings and specific embodiments the application is described in further details.
Adopt hypermutation ratio, unsettled winding can introduce larger leakage inductance and parasitic parameter and generation interference in order to solve existing two-way DC/DC convertor device, cause electromagnetic compatibility problem, and the existing two-way DC/DC converter of solution is only controlled output voltage, electric current, can not control the problem of its discharging current, the application provides a kind of new two-way DC/DC converting means that is used for the battery unit in the high-tension battery group is carried out charge and discharge balancing.
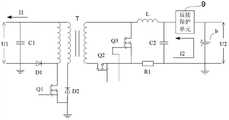
Fig. 1 shows the principle electrical circuit structure of the application's preferred embodiment; as seen from the figure; this preferred embodiment includes, but are not limited to: input voltage sampling unit 1, outputvoltage sampling unit 2, current sample andprocessing unit 3,power conversion unit 4,PWM controller unit 5,function control unit 6, thefirst driver element 7, thesecond driver element 8, reverse connecting protection unit 9.For clearer this preferred embodiment of description, Fig. 1 also shows battery unit b, and battery unit b can be cell, also can be the battery combination that is formed by a plurality of cell serial or parallel connections.In addition, although it will be apparent to those skilled in the art that and show in the drawings battery unit b, the application's protection range does not comprise battery unit b.
Whenpower conversion unit 4 is mainly used in battery unit b charge or discharge, the conversion between different electric currents, the voltage (comprising rectification, copped wave, transformation etc.).And, for the ease of the temporary transient energy that shifts battery unit b, the input ofpower conversion unit 4 and voltage range necessarily and possess the input terminal voltage bus U1 that draws/fill with current capacity and be connected, in addition, input terminal voltage bus U1 is also with civil power, be connected with electric loading.The output ofpower conversion unit 4 is connected with battery unit b.
Input voltage sampling unit 1 is connected with input terminal voltage bus U1, the first voltage signal for detection of input terminal voltage bus U1,function control unit 6 can be utilized the value of the first voltage signal, judges phenomenons such as whether occurring the overvoltage of input terminal voltage bus U1 open circuit when battery unit b balanced discharge.Be specially, the first voltage signal of the collection of input voltage sampling unit 1 is delivered to firstfunction control unit 6 and is compared, if input and bus open circuit,function control unit 6 draws the input overvoltage, can produce and enable cut-off signals, and cut-off signals sent (such as by signal transmission device spares such as optocouplers) toPWM controller unit 5, and closePWM controller unit 5,power conversion unit 4 quits work.
The output of outputvoltage sampling unit 2 and battery unit b, output withpower conversion unit 4 is connected in other words, second voltage signal U2 for detection of the output ofpower conversion unit 4, according to this second voltage signal U2,PWM controller unit 5 can judge whether battery unit b undervoltage condition occurs when being in constant current charge or constant voltage charge and discharge.In when charging, under-voltage protection attonity,power control unit 6 makes 5 work of PWM controller unit, makes 4 work of power conversion unit, thereby makes battery unit b charging, can fill from the 0V constant current when charging like this, until constant voltage.Under-voltage protection function only works when discharge; after second voltage signal U2 that outputvoltage sampling unit 2 detects is lower than under-voltage protection point; the under-voltage protection action; send battery under-voltage signal toPWM controller unit 5; closePWM controller unit 5;power conversion unit 4 quits work, thereby battery unit b stops discharge.
Current sample andprocessing unit 3 are connected withpower conversion unit 4, are used for detecting the current signal by battery unit b when battery unit b charge or discharge.
PWM controller unit 5 is connected withpower conversion unit 4, outputvoltage sampling unit 2, current sample andprocessing unit 3, pwm signal for generation of certain duty ratio, and the duty ratio of regulating pwm signal according to feedback signal, with the demand (for example constant current or constant voltage work) that satisfies circuit working shown in Figure 1.Wherein, input voltage sampling unit 1 andPWM controller unit 5 are different earth potentials (two places are isolated); And outputvoltage sampling unit 2 andPWM controller unit 5 are altogether, current potential can directly compare, therefore input voltage sampling unit 1 links to each other withfunction control unit 6, but not links to each other withPWM controller unit 5, and outputvoltage sampling unit 2 links to each other withPWM controller unit 5.
PWM controller unit 5 mainly comprises a PWM chip and the interface circuit that some are auxiliary; The PWM chip can adopt common voltage type PWM controller TL594, or chips such as compatible TL494, KA7500, AZ7500 mutually with it.TL594 has two error amplifiers, the output of two-way pwm signal, and the two-way pwm signal can be set to homophase output or recommend output.According to the circuit needs, pwm signal also can be in collector electrode output or emitter-base bandgap grading output.The control principle of TL594 is: the output level of error amplifier is compared with inner sawtooth waveforms, produces the pwm signal of certain duty ratio, regulates the duty ratio of pwm signal according to feedback signal, with the demand (constant current or constant voltage work) that satisfies circuit working.
The computer installation offunction control unit 6 for having data-handling capacity, such as polytype single-chip microcomputer, DSP etc.It is connected with input voltage sampling unit 1,PWM controller unit 5, is used for sending enabling, discharging allowing signal and charging to allow signal with the operation of controlPWM controller unit 5.
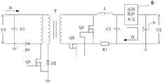
The difference of Fig. 2 and Fig. 3 is that the direction ofelectric current I 2 and implication are different, in Fig. 2, andelectric current I 2 expression charging currents, in Fig. 3,electric current I 2 expression discharging currents.Such as Fig. 1, Fig. 2 and shown in Figure 3,power conversion unit 4 comprises a plurality of electronic devices.Be specially, the end of the former limit winding T1 of transformer T is connected in an end of the first capacitor C 1, the two ends of the first capacitor C 1 are the input ofpower conversion unit 4, the other end of the first capacitor C 1 is connected with ground with the anode of the first diode D1, the other end of the former limit winding T1 of transformer T is connected in as the drain electrode end of the metal-oxide-semiconductor Q1 of the first electronic switch, the negative electrode of the first diode D1, and the source terminal of metal-oxide-semiconductor Q1 is connected in ground.The end of the secondary winding T3 of transformer T is connected in the drain electrode end as the metal-oxide-semiconductor Q2 of the second electronic switch, the other end of the secondary winding T3 of transformer T is connected in as the drain electrode end of the metal-oxide-semiconductor Q3 of the 3rd electronic switch, an end of inductance L, and the source terminal of the source terminal of metal-oxide-semiconductor Q2, metal-oxide-semiconductor Q3 is connected in the end of a sampling resistor R1.Preferably, sampling resistor R1 is accurate power resistor.Connect onesecond capacitor C 2 between the other end of sampling resistor R1, the other end of inductance L, and the two ends of thesecond capacitor C 2 are as the output ofpower conversion unit 4, are connected two ends to connect with battery unit b.
As from the foregoing, at demand hypermutation ratio, when the power conversion of battery unit b was high voltage whenpower conversion unit 4 will discharge, the pattern that it adopts two-stage to boost.Be specially, the voltage of battery unit b passes through first the BOOST(boost chopper that inductance L and metal-oxide-semiconductor Q3 form) circuit, again by transformer T transformation to input, not to depend merely on transformer T no-load voltage ratio, also do not have unsettled winding, rather than the existing patented technology of picture adopts two secondary windings to change the scheme of no-load voltage ratio.Certainly, on the basis that the application's two-stage is boosted, those skilled in the art can pass through to select quantity and setting and corresponding thesecond capacitor C 2 of inductance L and metal-oxide-semiconductor Q3, thereby further adopt more multistage boosting mode, do not repeat them here.
The gate terminal of metal-oxide-semiconductor Q1, metal-oxide-semiconductor Q2, metal-oxide-semiconductor Q3 is connected inPWM controller unit 5 by thefirst driver element 7, thesecond driver element 8, the turn-on and turn-off signal that sends with receptionPWM controller unit 5 turn-offs and Continuity signal to receive, and the two ends of sampling resistor R1 are connected with current sample and processing unit.Particularly, as shown in Figure 1, the gate terminal of metal-oxide-semiconductor Q1 is connected inPWM controller unit 5 by thefirst driver element 7; The gate terminal of metal-oxide-semiconductor Q2, metal-oxide-semiconductor Q3 is connected inPWM controller unit 5 by the second driver element 8.Based on the principle electrical circuit structure of the application's preferred embodiment shown in Figure 1, thefirst driver element 7 is isolation drive, and driven MOS pipe Q1 work can adopt pulse transformer or driving Light Coupled Device (such as TL250) to realize.Thesecond driver element 8 can comprise the self-driven circuit of secondary winding of metal-oxide-semiconductor Q2 and the driving force intensifier circuit that metal-oxide-semiconductor Q3 drives signal.The method that the self-driven mode of secondary winding devices when being output as voltage drives, specifically in this application can for: the end that secondary winding T3 does not link to each other with rectification metal-oxide-semiconductor Q2 is by a RC(resistance and electric capacity) series circuit is directly connected to the grid of rectification metal-oxide-semiconductor Q2.
Although in this preferred embodiment, the first electronic switch, the second electronic switch, the 3rd electronic switch are metal-oxide-semiconductor, the application is not limited to this, also can adopt bipolar junction transistor (BJT) etc.If the enough driven MOS pipes of the output voltage of the pin ofPWM controller unit 5, thefirst driver element 7, thesecond driver element 8 are omissible.
In addition, transformer T also comprises reset winding T2 and magnetic core (unmarked), and reset winding T2 is used at metal-oxide-semiconductor Q1 blocking interval, magnetic core is resetted, to guarantee that magnetization is normally carried out and do not occurred saturated next time.In addition, the end of reset winding T2 is connected in the negative electrode of the second diode D2, and the anodic bonding of the second diode D2 is in ground.Using reset winding only is one of method that realizes magnetic reset, in other embodiments, also can adopt RCD circuit or active clamping circuir to realize magnetic reset.Consider based on efficient, circuit complexity etc., preferably use the reset winding reset mode.
In order to improve the fail safe of this preferred embodiment; this preferred embodiment also comprises reverseconnecting protection unit 9; it is connected betweenpower conversion unit 4 and the battery unit b; for the protection of when the output of battery unit b reversed polarity accesspower converter unit 4; the output ofpower conversion unit 4 and not conducting of battery unit b are with output stage and the battery unit b itself of protection power conversion unit 4.In one embodiment, reverseconnecting protection unit 9 can be composed in series by the common S utmost point (source electrode) of the metal-oxide-semiconductor of two N raceway grooves.
As shown in Figure 4 and Figure 5, current sample andprocessing unit 3 comprise two amplifier circuit A, B that structure is identical, one of them amplifier circuit B comprisesresistance R 2, R3, R4, R5, the 3rd diode D3, operational amplifier U1A, and another amplifier circuit A comprisesresistance R 6, R7, R8, R9, the 4th diode D4, operational amplifier U1B.For amplifier circuit B, the in-phase input end of operational amplifier U1A is connected in an end of thesecond resistance R 2, one end of the3rd resistance R 3, the other end of thesecond resistance R 2 with is connected reference voltage V-Iref and connects, the other end of the3rd resistance R 3 is connected an end and is connected with sampling resistor R1, the inverting input of operational amplifier U1A is connected in an end of the4th resistance R 4, one end of the5th resistance R 5, the other end of the4th resistance R 4 is connected in the other end and the ground of sampling resistor R1, the output of operational amplifier U1A is connected in the positive pole of the 3rd diode D3, the negative pole of the 3rd diode D3 is connected in the other end of the5th resistance R 5 and as the output of current sample andprocessing unit 3, output is connected withPWM controller unit 5, will transfer to about the detection signal ofelectric current I 2 PWM controller unit 5.For amplifier circuit A, the in-phase input end of operational amplifier U1B is connected in an end of the6th resistance R 6, one end of the7th resistance R 7, the other end of the6th resistance R 6 is connected Iref and is connected with reference voltage V, the other end of the7th resistance R 7 is connected an end and is connected with sampling resistor R1, the inverting input of operational amplifier U1B is connected in an end of the8th resistance R 8, one end of the9th resistance R 9, the other end of the8th resistance R 8 is connected in the other end and the ground of sampling resistor R1, the output of operational amplifier U1B is connected in the positive pole of the 4th diode D4, the negative pole of the 4th diode D4 is connected in the other end of the5th resistance R 5 and as the output of current sample andprocessing unit 3, output is connected withPWM controller unit 5, will transfer to about the detection signal ofelectric current I 2 PWM controller unit 5.Referring to Fig. 4, Fig. 5, precision voltage reference V-Iref produces bias voltage at the in-phase input end of operational amplifier U1A, U1B respectively byresistance R 2, R3, R1 andresistance R 6, R7, R1, to guarantee regardless of when charging is still discharged, voltage signal that sample or plus or minus can both be converted to positive signal VI and enter the comparison circuit participation relatively on the sampling resistor R1, realizes constant current function.
Such as Fig. 2, when utilizing this preferred embodiment that battery unit b is charged, outputvoltage sampling unit 2 detects the voltage of battery unit b, and (such as the 3.7V platform, the highest permission charging voltage is 4.2V when the voltage of battery unit b is lower than maximum permissible voltage; 3.2V platform, maximum permissible voltage is 3.65V) time, 1 couple of battery unit b of electric current I carries out constant current charge, voltage on the high-precision sampling resistor R1 that sampling is connected with battery unit b, compare with high-precision reference voltage V-Iref through current sample andprocessing unit 3, produce one and adjust level, compare with the inside sawtooth waveforms ofPWM controller unit 5, the PWM that produces certain duty ratio drives signal, control metal-oxide-semiconductor Q1, Q2, Q3 work, make the voltage of sampling resistor R1 maintain a high-precision level value, so just realized the high-accuracy and constant current charge to battery unit b.During constant-current discharge in like manner.
When charging, outputvoltage sampling unit 2 detects the voltage of battery unit b, when its voltage equals maximum permissible voltage, the voltage of sampling battery unit b is participated in Circuit tuning as feedback signal, compare with reference voltage V-Iref, produce the inside sawtooth waveforms of adjusting level andPWM controller unit 5 and compare, control PWM drives the duty ratio of signal, the voltage stabilization of battery unit b is charged at threshold limit value, and electric current slowly diminishes, and prevents that phenomenon from appearring overcharging in battery.Under this pattern, the voltage on the sampling resistor R1 does not participate in Circuit tuning.
Such as Fig. 3, when constant-current discharge, the direction of electric current I 1 is opposite with when charging.Outputvoltage sampling unit 2 detects the voltage of battery unit b; when being lower than the discharge Minimum Acceptable Value, the voltage of battery unit b (as the 3.2V platform, is located at 2.5V; 4.2V platform generally is located at 3.0V); under-voltage protection is worked; close the driving signal byfunction control unit 6 controlPWM controller units 5; stop discharge, phenomenon do not occur putting with the protection battery.Simultaneously; when discharge mode is worked; input voltage sampling unit 1 detects the terminal voltage of the first capacitor C 1; when input and voltage bus U1 open circuit; voltage can rise rapidly on the first capacitor C 1; overvoltage protection works and stops discharge, to protect the first capacitor C 1, the first diode D1, the input components and parts such as the second diode D2, metal-oxide-semiconductor Q1.
The below further describes the charge and discharge balancing course of work.
The charge balancing course of work is as follows: whenPWM controller unit 5 receive thatfunction control unit 6 sends through after the conditioning enable and charge allow signal after, produce pwm signal, drive bus side metal-oxide-semiconductor Q1 conducting by thefirst driver element 7 isolated drive circuits, total heat input is sent to secondary from the former limit of transformer T, metal-oxide-semiconductor Q2 adopts the secondary winding to drive by thesecond driver element 8, conducting when the secondary Same Name of Ends is high level, realize synchronous rectification, transformer T provide energy to load, sampling resistor R1electric current I 2 as shown in Figure 4, lower just upper negative, amplifier circuit A is effective, battery unit b constant current charge.When closing, metal-oxide-semiconductor Q1 has no progeny, metal-oxide-semiconductor Q2 also turn-offs thereupon, inductance L releases energy to load,PWM controller unit 5 output pwm signals are by thesecond driver element 8 conducting metal-oxide-semiconductor Q3, realize synchronous freewheeling, turn-off period at metal-oxide-semiconductor Q1, Q2, provide energy by thesecond capacitor C 2 of inductance L and output energy storage filtering to load, realize that energy is from the transfer to battery unit b of voltage bus U1.Because the shutoff of metal-oxide-semiconductor Q1 will produce an inverse electromotive force on reset winding T2, lower just upper negative simultaneously, the second diode D2 conducting, the energy of reset winding T2 turns back to voltage bus U1 through the second diode D2, and realizes the magnetic core magnetic reset.
The equalization discharge course of work is as follows: whenPWM controller unit 5 receive through after the conditioning enable and discharge allow signal after, produce pwm signal, control metal-oxide-semiconductor Q3 conducting, inductance L and metal-oxide-semiconductor Q3 consist of a BOOST circuit, give the inductance L energy storage, sampling resistor R2electric current I 2 as shown in Figure 5, and is upper just lower negative, amplifier circuit B is effective, battery unit b constant-current discharge.When closing, metal-oxide-semiconductor Q3 has no progeny, metal-oxide-semiconductor Q2 conducting, and the inductance L energy discharges, voltage after boosting is added on secondary winding T3 and is delivered to former limit winding T1, after the first diode D1 rectification, 1 filtering of the first capacitor C, be clamped on bus voltage, thereby realized the transfer of the energy content of battery to voltage bus U1.
As seen, by adopting the technological means such as two-stage boosting mode and effective optimization transformer voltage ratio, can make conversion process efficient, reliable.The battery side circuit works in the synchronous rectification pattern when charge balancing, work in (Boost) pattern of boosting during equalization discharge.
Therefore, this preferred embodiment adopts accurate power resistor sampling battery charging/discharging stream to compare with precision voltage reference, obtain high-precision constant current, can make battery management unit when calculating battery balanced charge/discharge energy, obtain accurately result, be suitable for battery performance testing system and battery pack balancing system.
In addition, this preferred embodiment uses voltage/current ring feedback control mode, according to battery behavior constant voltage values is set, and can prevent effectively that battery from overcharging in the charge balancing process.Multiplexing functions by the PWM controller; realizing constant current charge/constant-current discharge function with a slice controller; and have the defencive functions such as overvoltage, under-voltage, counnter attack charge/discharge, and optimum design is so that whole circuit structure is very succinct, reliable, and cost has also obtained preferably control.
To sum up, the application discloses a kind of novel two-way DC/DC converting means, based on public voltage bus, by input voltage sampling unit, output voltage sampling unit, battery side current sampling unit, power conversion unit, PWM controller unit and driving and function control unit the electric circuit constitute.Compare by accurate power resistor sampling battery charging/discharging flow valuve and high precision reference value, make PWM controller unit control change in duty cycle, obtain high-precision battery and fill/put euqalizing current, thereby realize that energy shifts between battery and bus, satisfy in the practical application battery balanced requirement.
As known by the technical knowledge, the application can realize by other the embodiment that does not break away from its Spirit Essence or essential feature.Therefore, above-mentioned disclosed embodiment with regard to each side, all just illustrates, and is not only.All in the application's scope or the change that is being equal in the application's the scope all comprised by the application.

Claims (8)

2. two-way DC/DC converting means according to claim 1, it is characterized in that, described power conversion unit comprises: a transformer, one end of the former limit winding of described transformer is connected in an end of one first electric capacity, the other end of described the first electric capacity is connected in anode and the ground of one first diode, the other end of the former limit winding of described transformer is connected in a link of one first electronic switch, the negative electrode of described the first diode, and the other end of described the first electronic switch is connected in ground; One end of the secondary winding of described transformer is connected in a link of one second electronic switch, the other end of the secondary winding of described transformer is connected in a link of one the 3rd electronic switch, an end of an inductance, another link of described the second electronic switch, another link of described the 3rd electronic switch are connected in an end of a sampling resistor, connect one second electric capacity between the other end of described sampling resistor, the other end of described inductance, and the two ends of described the second electric capacity are used for and are connected the two ends connection of battery unit;
7. two-way DC/DC converting means according to claim 2, it is characterized in that, described current sample and processing unit comprise two amplifier circuits, arbitrary described amplifier circuit comprises: an operational amplifier, the in-phase input end of described operational amplifier is connected in an end of one second resistance, one end of one the 3rd resistance, the other end of described the second resistance is used for and is connected the reference voltage connection, the other end of described the 3rd resistance be connected an end of sampling resistor and connect, the inverting input of described operational amplifier is connected in an end of one the 4th resistance, one end of one the 5th resistance, the other end of described the 4th resistance is connected in the other end and the ground of described sampling resistor, the output of described operational amplifier is connected in the positive pole of one the 3rd diode, and the negative pole of described the 3rd diode is connected in the other end of described the 5th resistance and as the output of described current sample and processing unit.
CN2012104888569A2012-11-262012-11-26Bidirectional DC (direct current)/DC conversion devicePendingCN102931849A (en)

Priority Applications (2)

Application NumberPriority DateFiling DateTitle
CN2012206376363UCN202918198U (en)2012-11-262012-11-26Bidirectional DC/DC converting device
CN2012104888569ACN102931849A (en)2012-11-262012-11-26Bidirectional DC (direct current)/DC conversion device

Applications Claiming Priority (2)

Application NumberPriority DateFiling DateTitle
CN2012206376363UCN202918198U (en)2012-11-262012-11-26Bidirectional DC/DC converting device
CN2012104888569ACN102931849A (en)2012-11-262012-11-26Bidirectional DC (direct current)/DC conversion device

Publications (1)

Publication NumberPublication Date
CN102931849Atrue CN102931849A (en)2013-02-13

Family

ID=68699091

Family Applications (2)

Application NumberTitlePriority DateFiling Date
CN2012206376363UExpired - LifetimeCN202918198U (en)2012-11-262012-11-26Bidirectional DC/DC converting device
CN2012104888569APendingCN102931849A (en)2012-11-262012-11-26Bidirectional DC (direct current)/DC conversion device

Family Applications Before (1)

Application NumberTitlePriority DateFiling Date
CN2012206376363UExpired - LifetimeCN202918198U (en)2012-11-262012-11-26Bidirectional DC/DC converting device

Country Status (1)

CountryLink
CN (2)CN202918198U (en)

Cited By (24)

* Cited by examiner, † Cited by third party
Publication numberPriority datePublication dateAssigneeTitle
CN103197557A (en)*2013-03-272013-07-10首都师范大学Real-time monitoring closed-loop control system and working method thereof
CN103208919A (en)*2013-03-012013-07-17严昊Direct current converting circuit and battery managing system
CN103414348A (en)*2013-07-112013-11-27杭州可靠性仪器厂High-frequency PWM technology bidirectional DC/DC energy exchange circuit
CN103414621A (en)*2013-08-142013-11-27上海固泰科技有限公司Multi-device synchronizing method based on FlexRay buses
CN104092381A (en)*2014-07-172014-10-08苏州华兴源创电子科技有限公司High-quality multi-channel voltage continuously-adjustable power supply module
CN104158404A (en)*2014-08-062014-11-19西京学院Controllable two-way DC-DC converter and control method thereof
WO2014190500A1 (en)*2013-05-282014-12-04吉瑞高新科技股份有限公司Apparatus and method for efficient charging of electronic cigarettes
CN104451798A (en)*2014-11-142015-03-25广州擎天实业有限公司Rectification and reversing module and high-frequency rectification power supply with output reversing function
CN104852450A (en)*2015-04-072015-08-19佛山市柏克新能科技股份有限公司Method for charging battery packs in constant-current and constant-voltage manner
CN104868731A (en)*2014-02-212015-08-26东莞钜威新能源有限公司Bidirectional isolation DC-DC converter
CN107634553A (en)*2016-07-182018-01-26深圳市英威腾电动汽车充电技术有限公司Non-isolated bidirectional DC-DC converter pre-charge circuit and its method
CN107968458A (en)*2017-12-142018-04-27成都隆航科技有限公司A kind of equalizing circuit of two-way charging
CN108139447A (en)*2015-10-132018-06-08罗伯特·博世有限公司 Vehicle, device and method for determining the voltage of a battery in a string of a plurality of series-connected batteries of an electrochemical energy store
CN108344937A (en)*2018-02-112018-07-31广东电网有限责任公司汕头供电局A kind of controllable test device of power cell
CN108521838A (en)*2016-02-052018-09-11Oppo广东移动通信有限公司 Adapter and charging control method
CN109075715A (en)*2017-10-272018-12-21深圳欣锐科技股份有限公司Two-way isolated form digital DC/DC power supply and control method
CN109143077A (en)*2018-08-272019-01-04淮安信息职业技术学院A kind of equal balance system of new energy lithium battery automobile bus type
CN109842301A (en)*2019-01-302019-06-04广州金升阳科技有限公司A kind of current control circuit and its control method
CN110311571A (en)*2019-07-262019-10-08广州金升阳科技有限公司A kind of bidirectional constant control circuit for reversible transducer
CN110323794A (en)*2019-02-012019-10-11成都汇云创科技有限公司A kind of control method and circuit of active equalization
CN110970961A (en)*2018-12-062020-04-07宁德时代新能源科技股份有限公司 power protection circuit
CN113141105A (en)*2021-04-252021-07-20深圳市优优绿能电气有限公司Output protection method and device of rectifier module
TWI740956B (en)*2016-06-102021-10-01美商格蘭電子公司Average current mode control (acmc) controller for a power converter and active-clamp forward converter
CN118777751A (en)*2024-07-312024-10-15东风商用车有限公司 Commercial vehicle air suspension solenoid valve electrical signal fault diagnosis method and device

Families Citing this family (9)

* Cited by examiner, † Cited by third party
Publication numberPriority datePublication dateAssigneeTitle
CN202918198U (en)*2012-11-262013-05-01宁德时代新能源科技有限公司Bidirectional DC/DC converting device
CN106849734B (en)*2017-03-152023-06-06重庆西山科技股份有限公司Power regulator for radio frequency electric wave knife
JP6939203B2 (en)*2017-07-282021-09-22スミダコーポレーション株式会社 Circulating current reduction circuit, transformer unit
CN109831017B (en)*2019-02-272024-07-09北京汇能精电科技股份有限公司Power supply device and system
CN111200307A (en)*2020-01-162020-05-26珠海格力电器股份有限公司Energy balance control device, battery system and energy balance control method thereof
CN112953209B (en)*2021-02-052024-05-31联合汽车电子有限公司Power supply structure, DCDC converter and vehicle
CN114189022A (en)*2021-12-152022-03-15傲普(上海)新能源有限公司Battery monomer capacitance balance control circuit of parallel battery module
CN118631070B (en)*2024-08-122024-11-12广东省大湾区集成电路与系统应用研究院 Push-pull power supply circuit and driver chip
CN119419977A (en)*2024-10-232025-02-11苏州源特半导体科技有限公司 A battery bidirectional balancing control method and control circuit

Citations (9)

* Cited by examiner, † Cited by third party
Publication numberPriority datePublication dateAssigneeTitle
US5498984A (en)*1994-09-301996-03-12Maxim Integrated ProductsHigh side, current sense amplifier using a symmetric amplifier
CN1379534A (en)*2002-01-012002-11-13艾默生网络能源有限公司Synchronous rectifying drive circuit and method of DC/DC converter
CN101820710A (en)*2010-05-122010-09-01英飞特电子(杭州)有限公司Open-circuit protection circuit
CN201947182U (en)*2011-01-212011-08-24杭州通测微电子有限公司Bi-directional DC/DC (direct current to direct current) power supply
CN102263503A (en)*2010-05-312011-11-30比亚迪股份有限公司 A bidirectional DC/DC control system and its working method
US20110305043A1 (en)*2010-06-112011-12-15Murata Manufacturing Co., Ltd.Isolated switching power supply apparatus
CN202145619U (en)*2011-08-052012-02-15王忠达Bidirectional DC/DC converter
CN102570781A (en)*2012-02-092012-07-11北京机械设备研究所Forward switching power supply driving circuit
CN202918198U (en)*2012-11-262013-05-01宁德时代新能源科技有限公司Bidirectional DC/DC converting device

Patent Citations (9)

* Cited by examiner, † Cited by third party
Publication numberPriority datePublication dateAssigneeTitle
US5498984A (en)*1994-09-301996-03-12Maxim Integrated ProductsHigh side, current sense amplifier using a symmetric amplifier
CN1379534A (en)*2002-01-012002-11-13艾默生网络能源有限公司Synchronous rectifying drive circuit and method of DC/DC converter
CN101820710A (en)*2010-05-122010-09-01英飞特电子(杭州)有限公司Open-circuit protection circuit
CN102263503A (en)*2010-05-312011-11-30比亚迪股份有限公司 A bidirectional DC/DC control system and its working method
US20110305043A1 (en)*2010-06-112011-12-15Murata Manufacturing Co., Ltd.Isolated switching power supply apparatus
CN201947182U (en)*2011-01-212011-08-24杭州通测微电子有限公司Bi-directional DC/DC (direct current to direct current) power supply
CN202145619U (en)*2011-08-052012-02-15王忠达Bidirectional DC/DC converter
CN102570781A (en)*2012-02-092012-07-11北京机械设备研究所Forward switching power supply driving circuit
CN202918198U (en)*2012-11-262013-05-01宁德时代新能源科技有限公司Bidirectional DC/DC converting device

Cited By (35)

* Cited by examiner, † Cited by third party
Publication numberPriority datePublication dateAssigneeTitle
CN103208919B (en)*2013-03-012015-07-01严昊Direct current converting circuit and battery managing system
CN103208919A (en)*2013-03-012013-07-17严昊Direct current converting circuit and battery managing system
CN103197557A (en)*2013-03-272013-07-10首都师范大学Real-time monitoring closed-loop control system and working method thereof
WO2014190500A1 (en)*2013-05-282014-12-04吉瑞高新科技股份有限公司Apparatus and method for efficient charging of electronic cigarettes
CN103414348A (en)*2013-07-112013-11-27杭州可靠性仪器厂High-frequency PWM technology bidirectional DC/DC energy exchange circuit
CN103414348B (en)*2013-07-112015-09-23杭州可靠性仪器厂High frequency PWM technique two-way DC/DC energy exchange circuit
CN103414621A (en)*2013-08-142013-11-27上海固泰科技有限公司Multi-device synchronizing method based on FlexRay buses
CN104868731B (en)*2014-02-212017-09-29东莞钜威动力技术有限公司Two-way isolation DC DC converters
CN104868731A (en)*2014-02-212015-08-26东莞钜威新能源有限公司Bidirectional isolation DC-DC converter
CN104092381A (en)*2014-07-172014-10-08苏州华兴源创电子科技有限公司High-quality multi-channel voltage continuously-adjustable power supply module
CN104158404A (en)*2014-08-062014-11-19西京学院Controllable two-way DC-DC converter and control method thereof
CN104451798A (en)*2014-11-142015-03-25广州擎天实业有限公司Rectification and reversing module and high-frequency rectification power supply with output reversing function
CN104451798B (en)*2014-11-142017-12-19广州擎天实业有限公司A kind of module and high-frequency rectification power supply with output commutation function of commutating
CN104852450B (en)*2015-04-072017-03-01佛山市柏克新能科技股份有限公司A kind of set of cells constant-current constant-voltage charging method
CN104852450A (en)*2015-04-072015-08-19佛山市柏克新能科技股份有限公司Method for charging battery packs in constant-current and constant-voltage manner
CN108139447A (en)*2015-10-132018-06-08罗伯特·博世有限公司 Vehicle, device and method for determining the voltage of a battery in a string of a plurality of series-connected batteries of an electrochemical energy store
CN108521838B (en)*2016-02-052023-08-15Oppo广东移动通信有限公司 Adapter and charging control method
CN108521838A (en)*2016-02-052018-09-11Oppo广东移动通信有限公司 Adapter and charging control method
TWI740956B (en)*2016-06-102021-10-01美商格蘭電子公司Average current mode control (acmc) controller for a power converter and active-clamp forward converter
CN107634553A (en)*2016-07-182018-01-26深圳市英威腾电动汽车充电技术有限公司Non-isolated bidirectional DC-DC converter pre-charge circuit and its method
CN107634553B (en)*2016-07-182023-07-25深圳市英威腾电动汽车驱动技术有限公司Non-isolated bidirectional DC-DC converter precharge circuit and method thereof
CN109075715B (en)*2017-10-272021-09-28深圳欣锐科技股份有限公司Bidirectional isolation type digital DCDC power supply and control method
CN109075715A (en)*2017-10-272018-12-21深圳欣锐科技股份有限公司Two-way isolated form digital DC/DC power supply and control method
WO2019080080A1 (en)*2017-10-272019-05-02深圳欣锐科技股份有限公司Bidirectional isolated digital dcdc power supply and control method
CN107968458A (en)*2017-12-142018-04-27成都隆航科技有限公司A kind of equalizing circuit of two-way charging
CN108344937A (en)*2018-02-112018-07-31广东电网有限责任公司汕头供电局A kind of controllable test device of power cell
CN109143077A (en)*2018-08-272019-01-04淮安信息职业技术学院A kind of equal balance system of new energy lithium battery automobile bus type
CN110970961A (en)*2018-12-062020-04-07宁德时代新能源科技股份有限公司 power protection circuit
CN110970961B (en)*2018-12-062021-06-08宁德时代新能源科技股份有限公司Power consumption protection circuit
US11600992B2 (en)2018-12-062023-03-07Contemporary Amperex Technology Co., LimitedElectric protection circuit
CN109842301A (en)*2019-01-302019-06-04广州金升阳科技有限公司A kind of current control circuit and its control method
CN110323794A (en)*2019-02-012019-10-11成都汇云创科技有限公司A kind of control method and circuit of active equalization
CN110311571A (en)*2019-07-262019-10-08广州金升阳科技有限公司A kind of bidirectional constant control circuit for reversible transducer
CN113141105A (en)*2021-04-252021-07-20深圳市优优绿能电气有限公司Output protection method and device of rectifier module
CN118777751A (en)*2024-07-312024-10-15东风商用车有限公司 Commercial vehicle air suspension solenoid valve electrical signal fault diagnosis method and device

Also Published As

Publication numberPublication date
CN202918198U (en)2013-05-01

Similar Documents

PublicationPublication DateTitle
CN202918198U (en)Bidirectional DC/DC converting device
KR101520981B1 (en)Localized Power Point Optimizer for Solar Cell Installations
CN102946199B (en)DC-isolation buck converter and busbar voltage testing circuit thereof
US20140042815A1 (en)Balancing, filtering and/or controlling series-connected cells
CN201041953Y (en)Solar power supply conversion circuit
CN103795133B (en)A kind of power supply
CN104506132A (en)High-efficiency low-loss hardware circuit of photovoltaic cell panel output power optimizer
CN102255526A (en)AC-DC power supply conversion chip and power switching circuit
CN103095127A (en)Charge pump circuit and electronic equipment
CN104901401A (en)Charging method and charging system
CN104868731A (en)Bidirectional isolation DC-DC converter
Schaef et al.A coupled-inductor multi-level ladder converter for sub-module PV power management
CN202145619U (en)Bidirectional DC/DC converter
CN103997086B (en)Amplifier ultracapacitor formula battery power supply system
CN202167884U (en)Super capacitor charger for wind power pitch motor
CN109391021A (en)Cell anti-reverse fills the control device and solar energy MPPT control system of switch
CN202940733U (en)Direct current insulation buck converter and matrix voltage detection circuit thereof
CN113595210B (en)Individual soldier intelligent power management device
CN205092599U (en)Equalizing charge device of multisection battery
CN107707010B (en)Photovoltaic charging circuit system
CN202178706U (en)AC-DC power conversion chip and power conversion circuit
CN113872577A (en)IGBT (insulated Gate Bipolar transistor) electric heating stress balancing device
CN106787728A (en)A kind of quasi- boost switching DC DC converters of switching capacity type
CN103618530B (en)The self-powered circuit of power semiconductor switch drive circuit and method
CN210629139U (en)Reverse connection preventing circuit and charging device

Legal Events

DateCodeTitleDescription
C06Publication
PB01Publication
C10Entry into substantive examination
SE01Entry into force of request for substantive examination
C05Deemed withdrawal (patent law before 1993)
WD01Invention patent application deemed withdrawn after publication

Application publication date:20130213


[8]ページ先頭

©2009-2025 Movatter.jp