


技术领域technical field
本发明涉及一种简易升流式光生物反应器体系培养微藻的装置及方法,属于环境工程和生物工程领域。The invention relates to a device and a method for cultivating microalgae in a simple upflow photobioreactor system, belonging to the fields of environmental engineering and biological engineering.
背景技术Background technique
微藻(Microalage)是对能够利用来自空气、废气、可溶性碳酸盐等各种碳源的CO2进行类似于植物细胞光合作用的单细胞和简单多细胞生物体类群的总称。微藻在食品、医药、能源、环境等诸多领域具有广泛应用。Microalgae (Microalage) is a general term for single-celled and simple multicellular organisms that can useCO2 from various carbon sources such as air, exhaust gas, and soluble carbonates to perform photosynthesis similar to plant cells. Microalgae have a wide range of applications in food, medicine, energy, environment and many other fields.
除利用空气中的 CO2 和 HCO3-离子外,许多研究基于空气中的 CO2 浓度过低考虑,使用含有高浓度CO2 的空气混合气(CO2 浓度范围为 0.5%-3%)为微藻提供碳源。研究发现通过含有高浓度 CO2 的混合气曝气可以显著地促进微藻的生长繁殖速率,且有时还可以提高微藻的烃类、油质、β-胡萝卜素等副产物的含量。然而如果直接向培养池或培养瓶中通入高浓度CO2混合气,由于形成的气泡孔径较大且不匀从而造成CO2的利用效率较低。20世纪50年代起,密闭式光生物反应器在藻类培养的应用开始得到重视。采用光生物反应器为微藻提供CO2曝气能够显著提高CO2的利用效率,极大地提高微藻生长速率。目前用于藻类培养的光生物反应器种类主要包括泡柱式、平板式、气升循环式、发酵罐式四类。其中内环流气升式反应器在反应器中央设置导流装置,当气体进入导流筒后使反应器上升段内气液混合物的密度低于外部区域的密度,由此产生对液体的提升力,从而使液体形成环流。当藻细胞生长到一定浓度,由于光的衰减,在反应器中央的藻液上升区形成黑暗区,从而藻细胞在反应器内进行有规律的光暗循环,因此与常规的管式光反应器相比,气升式光反应器的光利用效率更高。气升式生物反应器比起管形装置更紧凑,从而更适合较大规模培养。截止目前,利用光生物反应器培养微藻获得最高生产效率是10 g/(L·d),而绝大多数开放培养模式下微藻的生产效率都低于1 g/(L·d)。 In addition to using CO2 and HCO3-ions in the air, many studies have considered that the concentration of CO2 in the air is too low, and the use of air mixtures containing high concentrations of CO2 (CO2 concentration ranges from 0.5% to 3%) is Microalgae provide the carbon source. Studies have found that aeration with mixed gas containing high concentrations of CO2 can significantly promote the growth and reproduction rate of microalgae, and sometimes can also increase the content of by-products such as hydrocarbons, oil, and β-carotene in microalgae. However, if a high-concentration CO2 mixed gas is directly fed into the culture pool or culture bottle, the utilization efficiency of CO2 is low due to the large and uneven pore size of the formed bubbles. Since the 1950s, the application of closed photobioreactors in algae cultivation has been paid attention to. The use of photobioreactors to provideCO2 aeration for microalgae can significantly improve the utilization efficiency ofCO2 and greatly increase the growth rate of microalgae. At present, the types of photobioreactors used for algae cultivation mainly include four types: bubble column type, flat plate type, air-lift circulation type, and fermenter type. Among them, the inner loop airlift reactor is equipped with a guide device in the center of the reactor. When the gas enters the guide tube, the density of the gas-liquid mixture in the ascending section of the reactor is lower than the density of the outer area, thereby generating a lifting force on the liquid. , so that the liquid forms a circulation. When the algae cells grow to a certain concentration, due to the attenuation of light, a dark area is formed in the rising area of the algae liquid in the center of the reactor, so that the algae cells undergo a regular light-dark cycle in the reactor, so it is different from the conventional tubular photoreactor Compared with the airlift photoreactor, the light utilization efficiency is higher. Airlift bioreactors are more compact than tubular devices and thus more suitable for larger scale cultivation. So far, the highest production efficiency of microalgae cultivated by photobioreactor is 10 g/(L·d), while the production efficiency of microalgae in most open culture modes is lower than 1 g/(L·d).
总体来讲,利用光生物反应器进行藻类培养的诸多优势,如条件可控、产量高、占地少等使其成微藻萄藻培养基础研究的必然选择。不过考虑到微藻在开放环境中可能会被生长速率更快的杂藻污染,目前已报道的升流式光生物反应器大都采用高温高压或微孔过滤灭菌,从而造成目前大多数升流式光生物反应器的结构复杂、运行条件苛刻,造成其构建和运行成本太高,限制了其在微藻商业化大规模生产实践中的应用。如果能采取措施避免这些灭菌操作或者找到一种低成本的灭菌方法,那么利用光生物反应器培养微藻的成本将会大幅降低,具有重要意义。Generally speaking, the advantages of using photobioreactors for algae cultivation, such as controllable conditions, high yield, and less land occupation, make it an inevitable choice for basic research on the cultivation of microalgae botrytis. However, considering that microalgae may be polluted by faster-growing algae in an open environment, most of the reported upflow photobioreactors are sterilized by high temperature and high pressure or microporous filtration, resulting in most current upflow photobioreactors. The complex structure and harsh operating conditions of the conventional photobioreactor result in high construction and operating costs, which limit its application in the practice of large-scale commercial production of microalgae. If measures can be taken to avoid these sterilization operations or find a low-cost sterilization method, the cost of cultivating microalgae using photobioreactors will be greatly reduced, which is of great significance.
发明内容Contents of the invention
本发明目的是提供一种简易升流式光生物反应器体系培养微藻的装置和方法。The purpose of the present invention is to provide a device and method for cultivating microalgae in a simple upflow photobioreactor system.
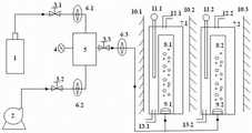
简易升流式光生物反应器体系培养微藻的装置包括CO2气瓶、空气压缩机、第一气体减压阀、第二气体减压阀、第三气体减压阀、CO2分析仪、气体混合箱、第一气体流量计、第二气体流量计、第三气体流量计、第一反应器罐体主体、第二反应器罐体主体、第一曝气头、第二曝气头、第一加温器、第二加温器;CO2气瓶、第一气体减压阀、第一气体流量计、气体混合箱顺次相连;空气压缩机、第二气体减压阀、第二气体流量计、气体混合箱顺次相连;CO2分析仪与气体混合箱相连;气体混合箱顺次通过第三气体减压阀、第三气体流量计后分别与第一曝气头、第二曝气头相连;第一反应器罐体主体内设有第一导流筒,第一反应器罐体主体上部设有第一排气口,第一反应器罐体主体下部设有第一排水口,第一导流筒的下部设有第一曝气头,第一加温器的下部伸入第一反应器罐体主体;第二反应器罐体主体内设有第二导流筒,第二反应器罐体主体上部设有第二排气口,第二反应器罐体主体下部设有第二排水口,第二导流筒的下部设有第二曝气头,第二加温器的下部伸入第二反应器罐体主体;第一反应器罐体主体和第二反应器罐体主体的外周设有多个人工光源,分别为第一光源、第二光源、第三光源。The device for cultivating microalgae in a simple upflow photobioreactor system includes aCO2 gas cylinder, an air compressor, a first gas pressure reducing valve, a second gas pressure reducing valve, a third gas pressure reducing valve, aCO2 analyzer, Gas mixing box, first gas flow meter, second gas flow meter, third gas flow meter, first reactor tank body, second reactor tank body, first aeration head, second aeration head, The first warmer and the second warmer; theCO2 cylinder, the first gas pressure reducing valve, the first gas flow meter, and the gas mixing box are connected in sequence; the air compressor, the second gas pressure reducing valve, the second The gas flow meter and the gas mixing box are connected in sequence; the CO2 analyzer is connected to the gas mixing box; The aeration head is connected; the first reactor tank body is provided with a first guide tube, the upper part of the first reactor tank body is provided with a first exhaust port, and the lower part of the first reactor tank body is provided with a first drainage The lower part of the first diversion cylinder is provided with a first aeration head, and the lower part of the first heater extends into the main body of the first reactor tank; the second reactor tank body is provided with a second diversion cylinder, The upper part of the tank body of the second reactor is provided with a second exhaust port, the lower part of the tank body of the second reactor is provided with a second drain port, the lower part of the second guide tube is provided with a second aeration head, and the second heating The lower part of the device extends into the second reactor tank main body; the outer circumferences of the first reactor tank main body and the second reactor tank main body are provided with a plurality of artificial light sources, which are respectively the first light source, the second light source and the third light source. .
所述的简易升流式光生物反应器体系培养微藻的方法,步骤如下:The method for cultivating microalgae in the simple upflow photobioreactor system, the steps are as follows:
1)将微藻首先接种于装有20 mL人工培养基的50 mL锥形瓶中,并将锥形瓶置于摇床上,以人工光源提供光照,控制光强、环境温度和摇床转速,活化微藻,使微藻进入对数生长期;1) Inoculate the microalgae into a 50 mL Erlenmeyer flask containing 20 mL of artificial medium first, place the Erlenmeyer flask on a shaker, provide light with an artificial light source, and control the light intensity, ambient temperature and shaker speed, Activate the microalgae and make the microalgae enter the logarithmic growth phase;
2)将活化后的微藻接种到装有40 mL人工培养基的100 mL锥形瓶中按步骤1)所述的条件培养至藻液OD680达2.0-2.5时将60mL藻液接种到装有240mL人工培养基的500 mL锥形瓶中,按步骤1)所述的条件培养至藻液OD680达2.0-2.5时,获得300 mL处于对数生长期的微藻;2) Inoculate the activated microalgae into a 100 mL Erlenmeyer flask filled with 40 mL of artificial culture medium, cultivate according to the conditions described in step 1) until the OD680 of the algae liquid reaches 2.0-2.5, inoculate 60 mL of the algae liquid into the container In a 500 mL Erlenmeyer flask with 240 mL of artificial medium, cultivate according to the conditions described in step 1) until the OD680 of the algae liquid reaches 2.0-2.5, and obtain 300 mL of microalgae in the logarithmic growth phase;
3)分别将150 mL处于对数生长期的微藻接种到第一反应器罐体主体和第二反应器罐体主体,以含有0.03%-25% CO2的CO2和空气混合气作为碳源,以纯净水配制的人工培养基或废水作为微藻培养液,以人工光源或太阳光作为光源,在温度为15-35 ℃,光强为50-2000 μEm-2s-1的环境条件下培养微藻,使微藻进入对数生长期;3) Inoculate 150 mL of microalgae in the logarithmic growth phase into the main body of the first reactor tank and the main body of the second reactor tank respectively, and use CO2 and air mixture containing 0.03%-25% CO2 as carbon Source, artificial medium prepared with pure water or waste water as microalgae culture solution, artificial light source or sunlight as light source, under the environmental conditions of temperature 15-35 ℃ and light intensity 50-2000 μEm-2 s-1 Cultivate the microalgae under the environment, so that the microalgae enters the logarithmic growth phase;
4)CO2气瓶中的CO2通过第一气体减压阀、第一气体流量计进入气体混合箱;空气压缩机中的空气通过第二气体减压阀、第二气体流量计进入气体混合箱后与CO2气瓶输入的CO2混合后得混合气体;CO2分析仪检测气体混合箱内的混合气体,控制混合气体中的CO2体积百分比浓度为0.03%-20% CO2,混合气体通过第三气体减压阀、第三气体流量计、第一曝气头进入到第一反应器罐体主体,混合气体通过第三气体减压阀、第三气体流量计、第二曝气头进入到第二反应器罐体主体;第三气体流量计控制混合气体的流量0.6 L/min;4) TheCO2 in theCO2 gas cylinder enters the gas mixing box through the first gas pressure reducing valve and the first gas flowmeter; the air in the air compressor enters the gas mixing box through the second gas pressure reducing valve and the second gas flowmeter The mixed gas is obtained after mixing with the CO2 input from the CO2 gas cylinder after the box; the CO2 analyzer detects the mixed gas in the gas mixing box, and controls the CO2 volume percentage concentration in the mixed gas to be 0.03%-20% CO2 . The gas enters the tank body of the first reactor through the third gas pressure reducing valve, the third gas flow meter, and the first aeration head, and the mixed gas passes through the third gas pressure reducing valve, the third gas flow meter, and the second aeration head. The head enters the main body of the second reactor tank; the third gas flow meter controls the flow rate of the mixed gas to 0.6 L/min;
5)利用分光光度计检测第一反应器罐体主体和第二反应器罐体主体内微藻培养液最大吸收波长下吸收峰值变化状况,待微藻培养液于最大吸收波长下的吸收峰达到最大值时,停止第一曝气头、第二曝气头曝气,回收第一反应器罐体主体和第二反应器罐体主体上部微藻培养液,离心收集底部微藻细胞。5) Use a spectrophotometer to detect the change of the absorption peak at the maximum absorption wavelength of the microalgae culture solution in the tank body of the first reactor and the tank body of the second reactor, and wait until the absorption peak of the microalgae culture solution at the maximum absorption wavelength reaches When the maximum value is reached, the aeration of the first aeration head and the second aeration head is stopped, the microalgae culture fluid on the upper part of the first reactor tank body and the second reactor tank body is recovered, and the microalgae cells at the bottom are collected by centrifugation.
所述的第一反应器罐体主体和第二反应器罐体主体利用2%-20%的次氯酸钠溶液进行灭菌和除杂藻处理。The tank body of the first reactor and the tank body of the second reactor are sterilized and treated with 2%-20% sodium hypochlorite solution to remove miscellaneous algae.
所述的步骤5)中回收微藻培养液前采用静置或添加絮凝剂方式使微藻与微藻培养液分离。Before recovering the microalgae culture solution in step 5), the microalgae are separated from the microalgae culture solution by standing or adding a flocculant.
本发明的有益效果:Beneficial effects of the present invention:
1、低能耗:该方法成功避免了采用高温高压或微孔过滤(需要抽真空)所消耗的大量电能。1. Low energy consumption: This method successfully avoids the large amount of electric energy consumed by high temperature and high pressure or microporous filtration (requires vacuuming).
2、运行高效:通过试验表明,该方法能够显著促进葡萄藻、小球藻、螺旋藻等微藻的生长繁殖速率,同时通过人工调控碳源、营养盐浓度等方法可以大幅提高微藻高附加值代谢物产量。2. Efficient operation: Tests have shown that this method can significantly promote the growth and reproduction rate of microalgae such as botrytis, chlorella, and spirulina, and at the same time, the high added value of microalgae can be greatly improved by artificially adjusting carbon sources and nutrient concentrations. Value metabolite production.
3、环境友好:除人工培养基外,还可以利用一些富含氮磷元素的污水作为营养源、以含有高浓度CO2的烟道气作为碳源培养微藻,从而起到净化环境的作用。3. Environmentally friendly: In addition to artificial culture medium, some sewage rich in nitrogen and phosphorus elements can also be used as a nutrient source, and flue gas containing high concentrations ofCO2 can be used as a carbon source to cultivate microalgae, thereby purifying the environment. .
4、操作简便:该方法对装置和技术的要求较低,简化了传统内循环式光生物反应器的繁琐装置和方法流程,可提高微藻的生产效率,减少微藻高附加值产物的生产成本。4. Easy to operate: This method has lower requirements on equipment and technology, simplifies the cumbersome equipment and method flow of traditional internal circulation photobioreactors, can improve the production efficiency of microalgae, and reduce the production of high value-added products of microalgae cost.
5、省去蒸汽发生器等高温高压灭菌系统、微孔过滤系统等,同时以普通有机玻璃材质替代耐高温高压的精钢材质构建反应器主体,在保持反应器高效运行的前提下,使工作体积为3L左右的内循环升流式光生物反应器的构建成本由3-10万元降低至300-500元。5. Eliminate high temperature and high pressure sterilization systems such as steam generators, microporous filtration systems, etc., and use ordinary plexiglass instead of high temperature and high pressure stainless steel to construct the main body of the reactor. On the premise of maintaining efficient operation of the reactor, the The construction cost of an internal circulation upflow photobioreactor with a working volume of about 3L is reduced from RMB 300-100,000 to RMB 300-500.
附图说明Description of drawings
图1是简易升流式光生物反应器体系培养微藻的装置的结构示意图;Fig. 1 is the structural representation of the device for cultivating microalgae of simple and easy upflow photobioreactor system;
图2是葡萄藻在锥形瓶中的生长曲线;Fig. 2 is the growth curve of botrytis in Erlenmeyer flask;
图3是葡萄藻在简易内循环式光生物反应器中的生长曲线。Figure 3 is the growth curve of botrytis in a simple internal circulation photobioreactor.
图中,CO2气瓶1、空气压缩机2、第一气体减压阀3.1、第二气体减压阀3.2、第三气体减压阀3.3、CO2分析仪4、气体混合箱5、第一气体流量计6.1、第二气体流量计6.2、第三气体流量计6.3、第一反应器罐体主体7.1、第二反应器罐体主体7.2、第一导流筒8.1、第二导流筒8.2、第一曝气头9.1、第二曝气头9.2、第一光源10.1、第二光源10.2、第三光源10.3、第一加温器11.1、第二加温器11.2、第一排气口12.1、第二排气口12.2、第一排水口13.1、第二排水口13.2。In the figure,CO2 gas cylinder 1, air compressor 2, first gas pressure reducing valve 3.1, second gas pressure reducing valve 3.2, third gas pressure reducing valve 3.3,CO2 analyzer 4,
具体实施方式Detailed ways
下面通过附图和实施例对本发明进行进一步的说明。The present invention will be further described below by means of the accompanying drawings and examples.
简易升流式光生物反应器体系培养微藻的装置包括CO2气瓶1、空气压缩机2、第一气体减压阀3.1、第二气体减压阀3.2、第三气体减压阀3.3、CO2分析仪4、气体混合箱5、第一气体流量计6.1、第二气体流量计6.2、第三气体流量计6.3、第一反应器罐体主体7.1、第二反应器罐体主体7.2、第一曝气头9.1、第二曝气头9.2、第一加温器11.1、第二加温器11.2;CO2气瓶1、第一气体减压阀3.1、第一气体流量计6.1、气体混合箱5顺次相连;空气压缩机2、第二气体减压阀3.2、第二气体流量计6.2、气体混合箱5顺次相连;CO2分析仪4与气体混合箱5相连;气体混合箱5顺次通过第三气体减压阀3.3、第三气体流量计6.3后分别与第一曝气头9.1、第二曝气头9.2相连;第一反应器罐体主体7.1内设有第一导流筒8.1,第一反应器罐体主体7.1上部设有第一排气口12.1,第一反应器罐体主体7.1下部设有第一排水口13.1,第一导流筒8.1的下部设有第一曝气头9.1,第一加温器11.1的下部伸入第一反应器罐体主体7.1;第二反应器罐体主体7.2内设有第二导流筒8.2,第二反应器罐体主体7.2上部设有第二排气口12.2,第二反应器罐体主体7.2下部设有第二排水口13.2,第二导流筒8.2的下部设有第二曝气头9.2,第二加温器11.2的下部伸入第二反应器罐体主体7.2;第一反应器罐体主体7.1和第二反应器罐体主体7.2的外周设有多个人工光源,分别为第一光源10.1、第二光源10.2、第三光源10.3。The device for cultivating microalgae in a simple upflow photobioreactor system includes aCO gas cylinder 1, an air compressor 2, a first gas pressure reducing valve 3.1, a second gas pressure reducing valve 3.2, a third gas pressure reducing valve 3.3,CO2 analyzer 4,
所述的简易升流式光生物反应器体系培养微藻的方法,步骤如下:1) 将纯藻种在无菌工作台上接种于含有20 mL适宜培养基的50mL锥形瓶中,在温度15-35 ℃、光强50-2000 μEm-2s-1、50-300 rpm搅拌下培养微藻,使藻体细胞进入指数生长期,即藻液的OD680达到2.0-2.5。The method for cultivating microalgae in the simple upflow photobioreactor system is as follows: 1) Inoculate the pure algae species in a 50mL Erlenmeyer flask containing 20mL of a suitable medium on a sterile workbench. Culture microalgae under 15-35 ℃, light intensity 50-2000 μEm-2 s-1 , 50-300 rpm stirring, so that the algal cells enter the exponential growth phase, that is, the OD680 of the algae liquid reaches 2.0-2.5.
2) 将1)中获得的藻液接种于含有40 mL培养基的100 mL锥形瓶中,在温度15-35 ℃、光强50-2000 μEm-2s-1、50-300 rpm搅拌下培养微藻,使藻体细胞进入指数生长期,即藻液的OD680达到2.0-2.5。2) Inoculate the algae solution obtained in 1) into a 100 mL Erlenmeyer flask containing 40 mL of medium, stir at a temperature of 15-35 ℃, a light intensity of 50-2000 μEm-2 s-1 , and 50-300 rpm Cultivate microalgae so that the algal cells enter the exponential growth phase, that is, the OD680 of the algae liquid reaches 2.0-2.5.
3)将2)中获得的藻液接种于含有240 mL培养基的500 mL锥形瓶中,在温度15-35 ℃、光强50-2000 μEm-2s-1、50-300 rpm搅拌下培养微藻,使藻体细胞进入指数生长期,即藻液的OD680达到2.0-2.5。3) Inoculate the algae solution obtained in 2) into a 500 mL Erlenmeyer flask containing 240 mL of medium, stir at a temperature of 15-35 ℃, a light intensity of 50-2000 μEm-2 s-1 , and 50-300 rpm Cultivate microalgae so that the algal cells enter the exponential growth phase, that is, the OD680 of the algae liquid reaches 2.0-2.5.
4)参照图1构建简易升流式光生物反应器体系培养微藻的装置。4) Referring to Figure 1, construct a device for cultivating microalgae in a simple upflow photobioreactor system.
5)将3)中获得藻种接种于4)中设计的简易简易升流式光生物反应器中,以含有0.03%-25%CO2的CO2和空气混合气作为碳源,以人工光源或太阳光作为光源,在温度为15-35 ℃、光强为50-2000 μEm-2s-1的环境中培养微藻,使藻体细胞进入指数生长期,即藻液的OD680达到2.0-2.5。5) Inoculate the algal species obtained in 3) into the simple and simple upflow photobioreactor designed in 4), use CO2 and air mixture containing 0.03%-25% CO2 as carbon source, and artificial light source Or use sunlight as a light source to cultivate microalgae in an environment with a temperature of 15-35 ℃ and a light intensity of 50-2000 μEm-2 s-1 , so that the algal cells enter the exponential growth phase, that is, the OD680 of the algae liquid reaches 2.0 -2.5.
6)停止CO2混合气体曝气,静置光生物反应器24-48小时或加入壳聚糖等絮凝剂,使藻体细胞与培养液分离;回收上清液,重复利用;同时通过离心(2000-8000 rpm,5-30 min)收集藻体细胞。6) Stop the aeration of CO2 mixed gas, let the photobioreactor stand for 24-48 hours or add flocculants such as chitosan to separate the algae cells from the culture medium; recover the supernatant and reuse it; at the same time, through centrifugation ( 2000-8000 rpm, 5-30 min) to collect algae cells.
the
实施例Example
葡萄藻(Botryococcus braunii 765)的高效培养:Efficient cultivation of Botrytis (Botryococcus braunii 765):
1)将葡萄藻(Botryococcus braunii 765)接种于含有约20 mL BG11培养基的50 mL锥形瓶中,在弱光照下于摇床上震荡培养(摇床转速为120 rpm,温度为25℃,光暗周期比为12:12,光强为50 μ Em-2s-1),以使藻种适应新的培养液和温光环境。定期在显微镜下镜检藻种是否污染。1)Botryococcus braunii 765 was inoculated into a 50 mL Erlenmeyer flask containing about 20 mL of BG11 medium, and cultured on a shaking table under weak light (the speed of the shaking table was 120 rpm, the temperature was 25 °C, The light-dark cycle ratio is 12:12, and the light intensity is 50 μEm-2 s-1 ), so that the algae can adapt to the new culture medium and temperature and light environment. Regularly check under the microscope whether the algal species are polluted.
藻液颜色由黄绿色转为深绿色时,开始测定藻液的OD680,待藻液的OD680为2.0-2.5时将藻液接种到含有40 mL培养基的100 mL锥形瓶中,于摇床上震荡培养并将光照强度逐步提高到80 μEm-2s-1(摇床转速120 rpm、温度25℃、光暗周期比14:10),连续培养。待藻液的OD680为2.0-2.5时,将藻液转接到含有240 mL培养基的500 mL锥形瓶中,于摇床上震荡培养并将光照强度逐步提高到100 μEm-2s-1(摇床转速为120 rpm,温度为25℃,光暗周期比为18:6),扩大培养。待藻液的OD680为2.0-2.5时,备用,为后期试验准备充足藻种。When the color of the algae liquid turns from yellow-green to dark green, start to measure the OD680 of the algae liquid. When the OD680 of the algae liquid is 2.0-2.5, inoculate the algae liquid into a 100 mL Erlenmeyer flask containing 40 mL of culture medium. Shake the culture on a shaker and gradually increase the light intensity to 80 μEm-2 s-1 (shaker speed 120 rpm,
2)简易升流式光生物反应器体系培养微藻的装置的结构示意图如图1。2) The schematic diagram of the device for cultivating microalgae in a simple upflow photobioreactor system is shown in Figure 1.
加入藻液和培养基前,使用10%的次氯酸钠溶液在曝气情况下运行反应器24小时,对简易升流式光生物反应器体系培养微藻的装置的反应器罐体主体进行消毒灭菌处理,将次氯酸钠溶液倒出后用无菌水冲洗三次以清除残留的次氯酸钠溶液。先将大约2.5 L的无菌BG11培养基倒入反应器,再将约0.5 L处于对数生长期的葡萄藻藻液接种于反应器培养基内。将反应器置于恒温空调室采用连续光照进行微藻培养。Before adding algae liquid and culture medium, use 10% sodium hypochlorite solution to run the reactor under aeration for 24 hours to disinfect and sterilize the reactor tank body of the device for cultivating microalgae in the simple upflow photobioreactor system For treatment, pour out the sodium hypochlorite solution and rinse with sterile water three times to remove residual sodium hypochlorite solution. First pour about 2.5 L of sterile BG11 medium into the reactor, and then inoculate about 0.5 L of botrytis algae liquid in the logarithmic growth phase into the reactor medium. The reactor was placed in a constant temperature and air-conditioned room to cultivate microalgae with continuous light.
运行参数如表1所示。The operating parameters are shown in Table 1.
表1 3L简易升流式光生物反应器体系培养微藻的装置的运行参数Table 1 Operating parameters of the 3L simple upflow photobioreactor system for cultivating microalgae
注:反应器运行过程中不对藻液的pH值进行人为调节。Note: During the operation of the reactor, the pH value of the algae solution is not artificially adjusted.
从图3可以看出,葡萄藻765在3 L光生物反应器内26天生长期中的生长曲线呈现为S曲线。其中接种后的第1-4天为适应期,反应器中藻体细胞的干重由第1天的0.13 g/L缓慢增长到第4天的0.17 g/L;从第5天起,反应器中的葡萄藻765开始进入其指数生长期,培养液中的藻体干重迅速升高,至接种后第24天达到最大值1.53 g/L;自接种24天后,葡萄藻765进入衰亡期,培养液中的藻体干重由第24天的1.53 g/L下降到第28天的1.39 g/L。It can be seen from Figure 3 that the growth curve of Botrytis 765 in the 26-day growth period in the 3 L photobioreactor presented an S-curve. The 1st-4th day after inoculation is the adaptation period, and the dry weight of algal cells in the reactor increases slowly from 0.13 g/L on the 1st day to 0.17 g/L on the 4th day; The Botrytis 765 in the container began to enter its exponential growth period, and the dry weight of the algae in the culture solution increased rapidly, reaching a maximum value of 1.53 g/L on the 24th day after inoculation; after 24 days after inoculation, the Botrytis 765 entered the decay period , the dry weight of algae in the culture medium decreased from 1.53 g/L on the 24th day to 1.39 g/L on the 28th day.
将图2和图3相比较可以看出,葡萄藻765在锥形瓶中接种后进入其指数生长期前要经历大约一周左右时长的适应期,以适应新的培养基环境;而该藻种接种于3 L简易升流式光生物反应器体系培养微藻的装置后只需要经历大约3-4天的适应期,即只有锥形瓶中藻体适应期的一半左右。另外,3 L简易升流式光生物反应器体系培养微藻的装置内的藻液中的藻体干重从适应期结束到最高只需要20天左右;而锥形瓶中的同一藻种要经历大约28天。可见在同样的营养和温光环境下,接种于3 L简易升流式光生物反应器体系培养微藻的装置中的葡萄藻765的生长速率明显要高于接种于锥形瓶中的相同藻种的生长速率。这可能主要有两方面原因。首先,3 L简易升流式光生物反应器体系培养微藻的装置内培养液的循环采用的方式为上升气流带动液体流动,而锥形瓶中的培养液循环采取的则是剧烈地震荡,相比较而言3 L简易升流式光生物反应器体系培养微藻的装置中葡萄藻765细胞受到的剪切力会比锥形瓶中小得多,因此葡萄藻集落结构遭受的损伤也就小很多,从而使藻体细胞能够得以迅速进入生长增值阶段而不至于消耗过多能量和物质用于修补集落结构的机械损伤。再有就是由于空气中CO2的含量只有350 μmol/L,而空气中的CO2在水体中的溶解度只有10 μmol/L左右(25℃,1个标准大气压),这么低的CO2浓度远远不能满足藻类的光合作用需求,而通过提高空气中CO2的分压可以提高水体中CO2的浓度,进而提高葡萄藻的光合效率。本实施例证实,通过在3 L简易升流式光生物反应器体系培养微藻的装置中通入含有1%(v : v)CO2的CO2和空气混合气来提高BG11培养基中的CO2浓度能够加速葡萄藻765的生长繁殖速率。Comparing Fig. 2 and Fig. 3, it can be seen that Botrytis 765 will go through an adaptation period of about one week or so before entering its exponential growth phase after being inoculated in the Erlenmeyer flask, to adapt to the new culture medium environment; After being inoculated in a 3 L simple upflow photobioreactor system to cultivate microalgae, it only needs to go through an adaptation period of about 3-4 days, which is only about half of the adaptation period of the algae in the Erlenmeyer flask. In addition, it only takes about 20 days for the dry weight of the algal body in the algae liquid in the device for cultivating microalgae in the 3 L simple upflow photobioreactor system from the end of the adaptation period to the highest; while the same algae species in the Erlenmeyer flask needs Experience about 28 days. It can be seen that under the same nutrient and temperature and light environment, the growth rate of Botrytis 765 inoculated in the device for cultivating microalgae in a 3 L simple upflow photobioreactor system is significantly higher than that inoculated in the Erlenmeyer flask. The growth rate of the species. There may be two main reasons for this. First of all, the circulation of the culture solution in the 3 L simple upflow photobioreactor system for cultivating microalgae adopts an updraft to drive the liquid flow, while the circulation of the culture solution in the Erlenmeyer flask is violently oscillating. In comparison, the shear force of Botrytis 765 cells in the 3 L simple upflow photobioreactor system for cultivating microalgae will be much smaller than that in the Erlenmeyer flask, so the damage to the botrytis colony structure will be less Many, so that the algae cells can quickly enter the growth and value-added stage without consuming too much energy and materials to repair the mechanical damage of the colony structure. Furthermore, because the content of CO2 in the air is only 350 μmol/L, and the solubility of CO2 in the air in water is only about 10 μmol/L (25°C, 1 standard atmospheric pressure), such a low CO2 concentration is far from It is far from meeting the photosynthetic needs of algae, and by increasing the partial pressure of CO2 in the air, the concentration of CO2 in water can be increased, thereby improving the photosynthetic efficiency of botrytis. This example demonstrates that by introducing a mixture of CO2 and air containing 1% (v: v) CO2 into a device for cultivating microalgae in a 3 L simple upflow photobioreactor system, the concentration in BG11 medium can be improved. The CO2 concentration can accelerate the growth and reproduction rate of Botrytis 765.
| Application Number | Priority Date | Filing Date | Title |
|---|---|---|---|
| CN2012103145836ACN102816687A (en) | 2012-08-30 | 2012-08-30 | Device and method for culturing microalgae for simple flow rising type light bioreactor system |
| Application Number | Priority Date | Filing Date | Title |
|---|---|---|---|
| CN2012103145836ACN102816687A (en) | 2012-08-30 | 2012-08-30 | Device and method for culturing microalgae for simple flow rising type light bioreactor system |
| Publication Number | Publication Date |
|---|---|
| CN102816687Atrue CN102816687A (en) | 2012-12-12 |
| Application Number | Title | Priority Date | Filing Date |
|---|---|---|---|
| CN2012103145836APendingCN102816687A (en) | 2012-08-30 | 2012-08-30 | Device and method for culturing microalgae for simple flow rising type light bioreactor system |
| Country | Link |
|---|---|
| CN (1) | CN102816687A (en) |
| Publication number | Priority date | Publication date | Assignee | Title |
|---|---|---|---|---|
| CN106064853A (en)* | 2016-07-07 | 2016-11-02 | 浙江海洋大学 | Synchronize to realize microalgae Immobilized culture and the bioreactor of sewage disposal and method |
| CN106282006B (en)* | 2016-08-31 | 2018-07-27 | 浙江省海洋水产养殖研究所 | A kind of automation equipment preserved for oceanic generator |
| CN109554279A (en)* | 2019-01-23 | 2019-04-02 | 山东科技大学 | A kind of microalgae carbon sequestration is at mine coproduction integrated apparatus |
| CN111943360A (en)* | 2020-07-27 | 2020-11-17 | 邵盛熙 | Prevention and treatment method for algal bloom disasters of eutrophic water body |
| CN112345702A (en)* | 2020-11-06 | 2021-02-09 | 四川清和科技有限公司 | Method for rapidly testing algae removal effect of algaecide and determining using amount of algaecide |
| CN113136315A (en)* | 2021-05-14 | 2021-07-20 | 衢州学院 | Microalgae population culture device and microalgae culture method |
| CN114590899A (en)* | 2022-02-24 | 2022-06-07 | 北京科技大学 | Dynamic control device and method for fully mixing reaction of active algae and metal ions |
| Publication number | Priority date | Publication date | Assignee | Title |
|---|---|---|---|---|
| JPH10191956A (en)* | 1997-01-10 | 1998-07-28 | Chikyu Kankyo Sangyo Gijutsu Kenkyu Kiko | Photosynthesis culturing apparatus |
| CN101168501A (en)* | 2007-07-11 | 2008-04-30 | 南京工业大学 | A process for extracting and refining fatty acid rich in DHA from Cryptidinium |
| CN101265449A (en)* | 2007-03-14 | 2008-09-17 | 中国科学院大连化学物理研究所 | A kind of rapid high-density cultivation method of algae cells |
| CN101575567A (en)* | 2009-06-22 | 2009-11-11 | 北京科技大学 | Method for culturing microalgae by illumination way and reactor thereof |
| CN101899391A (en)* | 2010-07-16 | 2010-12-01 | 常熟琦光光电科技有限公司 | Special spectrum airlift photobioreactor |
| CN102115776A (en)* | 2010-01-04 | 2011-07-06 | 新奥科技发展有限公司 | Microalgae screening method and system thereof |
| Publication number | Priority date | Publication date | Assignee | Title |
|---|---|---|---|---|
| JPH10191956A (en)* | 1997-01-10 | 1998-07-28 | Chikyu Kankyo Sangyo Gijutsu Kenkyu Kiko | Photosynthesis culturing apparatus |
| CN101265449A (en)* | 2007-03-14 | 2008-09-17 | 中国科学院大连化学物理研究所 | A kind of rapid high-density cultivation method of algae cells |
| CN101168501A (en)* | 2007-07-11 | 2008-04-30 | 南京工业大学 | A process for extracting and refining fatty acid rich in DHA from Cryptidinium |
| CN101575567A (en)* | 2009-06-22 | 2009-11-11 | 北京科技大学 | Method for culturing microalgae by illumination way and reactor thereof |
| CN102115776A (en)* | 2010-01-04 | 2011-07-06 | 新奥科技发展有限公司 | Microalgae screening method and system thereof |
| CN101899391A (en)* | 2010-07-16 | 2010-12-01 | 常熟琦光光电科技有限公司 | Special spectrum airlift photobioreactor |
| Title |
|---|
| 喻国策 等: "含内光源气升式光生物反应器流体力学和气液传质的基本特征", 《第9届全国生物化工学术会议论文集》, 18 October 2000 (2000-10-18), pages 12 - 17* |
| 康瑞娟 等: "用于微藻培养的气升式光生物反应器", 《化学反应工程与工艺》, vol. 17, no. 1, 31 March 2001 (2001-03-31), pages 44 - 49* |
| 李维平: "《生物工艺学》", 28 February 2010, article "微藻生产工艺", pages: 243-253* |
| 郑裕国 等: "《生物加工过程与设备》", 31 July 2004, article "微藻培养生物反应器", pages: 244-247* |
| Publication number | Priority date | Publication date | Assignee | Title |
|---|---|---|---|---|
| CN106064853A (en)* | 2016-07-07 | 2016-11-02 | 浙江海洋大学 | Synchronize to realize microalgae Immobilized culture and the bioreactor of sewage disposal and method |
| CN106282006B (en)* | 2016-08-31 | 2018-07-27 | 浙江省海洋水产养殖研究所 | A kind of automation equipment preserved for oceanic generator |
| CN109554279A (en)* | 2019-01-23 | 2019-04-02 | 山东科技大学 | A kind of microalgae carbon sequestration is at mine coproduction integrated apparatus |
| CN111943360A (en)* | 2020-07-27 | 2020-11-17 | 邵盛熙 | Prevention and treatment method for algal bloom disasters of eutrophic water body |
| CN111943360B (en)* | 2020-07-27 | 2022-10-18 | 邵盛熙 | Prevention and treatment method for algal bloom disasters of eutrophic water body |
| CN112345702A (en)* | 2020-11-06 | 2021-02-09 | 四川清和科技有限公司 | Method for rapidly testing algae removal effect of algaecide and determining using amount of algaecide |
| CN113136315A (en)* | 2021-05-14 | 2021-07-20 | 衢州学院 | Microalgae population culture device and microalgae culture method |
| CN113136315B (en)* | 2021-05-14 | 2023-06-30 | 衢州学院 | Microalgae population culture device |
| CN114590899A (en)* | 2022-02-24 | 2022-06-07 | 北京科技大学 | Dynamic control device and method for fully mixing reaction of active algae and metal ions |
| CN114590899B (en)* | 2022-02-24 | 2023-10-20 | 北京科技大学 | Dynamic control device and method for fully mixing reaction of active algae and metal ions |
| Publication | Publication Date | Title |
|---|---|---|
| CN103087919B (en) | Method and device for collecting microalgae through continuous culture and in-situ self-flocculation | |
| Ting et al. | Progress in microalgae cultivation photobioreactors and applications in wastewater treatment: A review | |
| US20190169564A1 (en) | Methods of culturing microorganisms in non-axenic mixotrophic conditions | |
| US10533148B2 (en) | Membrane photobioreactor for treating nitrogen and phosphorus that are out of limits in biogas slurry and treating method thereof | |
| CN105712490B (en) | A kind of method of mixotroph nutrition conversion processing high ammonia-nitrogen wastewater | |
| CN102816687A (en) | Device and method for culturing microalgae for simple flow rising type light bioreactor system | |
| CN101575567A (en) | Method for culturing microalgae by illumination way and reactor thereof | |
| CN205294969U (en) | System for handle water -soluble fertile waste water of animal manure with little algae | |
| CN104004645A (en) | Two-phase system and method for organic wastewater hydrolytic acidification coupled microalgae culture | |
| CN106994300B (en) | Using sanitary sewage as the microalgae flue gas carbon sequestration denitrification apparatus of water source and nutrient source and its for the method for flue gas carbon sequestration denitration | |
| CN109626584A (en) | A kind of method of microalgae processing sauce waste water | |
| CN101586074B (en) | Algae cultivation system with sewage | |
| CN113044977A (en) | Two-stage microorganism treatment method for antibiotic-containing pig raising wastewater | |
| CN106630483B (en) | Method for efficiently purifying biogas slurry based on algal-bacterial symbiosis | |
| CN105505779A (en) | Resource utilization method of livestock excrement water-soluble manure production wastewater for culturing dunaliella | |
| CN109439535B (en) | Microalgae culture device | |
| CN202017006U (en) | Micro-ecological reactor for biogas purification | |
| CN207294768U (en) | A kind of tidal type bioreactor | |
| CN119263517A (en) | A system and method for recycling microalgae in aquaculture wastewater | |
| CN102453685B (en) | A method of utilizing carbon dioxide to cultivate marine green algae to accumulate starch | |
| CN107841448A (en) | The energy-conservation bioreactor of outside scenery microalgae | |
| CN204185468U (en) | A kind of biphasic system of organic waste water acidication coupling microdisk electrode | |
| CN102311923B (en) | Microalgae cultivation method | |
| CN112707510B (en) | A method for coupling furfural wastewater treatment and microalgae cultivation | |
| TWI479988B (en) | Microalgae breeding device and method with carbon dioxide trapping function |
| Date | Code | Title | Description |
|---|---|---|---|
| C06 | Publication | ||
| PB01 | Publication | ||
| C10 | Entry into substantive examination | ||
| SE01 | Entry into force of request for substantive examination | ||
| C02 | Deemed withdrawal of patent application after publication (patent law 2001) | ||
| WD01 | Invention patent application deemed withdrawn after publication | Application publication date:20121212 |