Movatterモバイル変換


[0]ホーム

URL:


CN102622646A - Ultrahigh frequency smart tag chip with built-in antenna - Google Patents

Ultrahigh frequency smart tag chip with built-in antenna
Download PDF

Info

Publication number
CN102622646A
CN102622646ACN2012101084715ACN201210108471ACN102622646ACN 102622646 ACN102622646 ACN 102622646ACN 2012101084715 ACN2012101084715 ACN 2012101084715ACN 201210108471 ACN201210108471 ACN 201210108471ACN 102622646 ACN102622646 ACN 102622646A
Authority
CN
China
Prior art keywords
antenna
chip
ultra
circuit
high frequency
Prior art date
Legal status (The legal status is an assumption and is not a legal conclusion. Google has not performed a legal analysis and makes no representation as to the accuracy of the status listed.)
Pending
Application number
CN2012101084715A
Other languages
Chinese (zh)
Inventor
陆红梅
Current Assignee (The listed assignees may be inaccurate. Google has not performed a legal analysis and makes no representation or warranty as to the accuracy of the list.)
SHANGHAI ZHENXIAN ELECTRONIC TECHNOLOGY CO LTD
Original Assignee
SHANGHAI ZHENXIAN ELECTRONIC TECHNOLOGY CO LTD
Priority date (The priority date is an assumption and is not a legal conclusion. Google has not performed a legal analysis and makes no representation as to the accuracy of the date listed.)
Filing date
Publication date
Application filed by SHANGHAI ZHENXIAN ELECTRONIC TECHNOLOGY CO LTDfiledCriticalSHANGHAI ZHENXIAN ELECTRONIC TECHNOLOGY CO LTD
Priority to CN2012101084715ApriorityCriticalpatent/CN102622646A/en
Publication of CN102622646ApublicationCriticalpatent/CN102622646A/en
Pendinglegal-statusCriticalCurrent

Links

Images

Landscapes

Abstract

The invention discloses an ultrahigh frequency (UHF) smart tag chip with a built-in antenna. The UHF smart tag chip comprises the UHF antenna, a power management circuit, a modulation-demodulation circuit, a control circuit and a memory circuit, wherein the UHF antenna is a monopole UHF antenna arranged on a semiconductor substrate through using a lithography process and comprises a spiral radiation unit, an impedance balance unit, a feeder line, signal ports and a grounding metal surface. The UHF smart tag chip with the built-in antenna, which is disclosed by the invention, is a subminiaturized UHF chip-level intelligent tag.

Description

The ultrahigh frequency intelligent label chip of built-in aerial
Technical field
The present invention relates to the super high frequency radio frequency communications field and ultrahigh frequency intelligent label chip field, relate in particular to a kind of ultrahigh frequency intelligent label chip of built-in aerial.
Background technology
In recent years, owing to the continuous development, the particularly widespread use of radio-frequency intelligent label of radio frequency electric technology, changing people's life style just gradually.Common radio electronic label is divided into from the power supply supply side distinguishes active and passive two big types; Distinguish low frequency frequency range, the high-frequency band of 13.56MHz, the 433MHz that 125KHz (130KHz) is arranged, the ultrahigh frequency frequency range of 860 ~ 960MHz, 2.4GHz, the microwave frequency band of 5.8GHz from the carrier frequency aspect; Therefore the application of electronic tag is ubiquitous, has produced different shape, is fit to the product that different application requires, and more facility is more efficient to make people's life.
Conventional intelligent production technology is that the input end with the antenna bond pad on the intelligent label chip and exterior antenna couples together, and forms complete radio frequency resonant circuit, the function of realization twireless radio-frequency communication.But owing to need to realize communication distance far away, the ultrahigh frequency intelligent label generally is the reading/writing distance at 1-10m in practical application, so the dimensional requirement of exterior antenna is bigger, normally makes the strip dipole antenna, like ultrahigh frequency logistics label.In some special occasion, can reduce the requirement of communication distance, make the intelligent label of abnormity, the convenient use.Even but special-shaped label, antenna also is necessary parts, its size is also still relatively big, can't avoid the physical connection of chip and antenna.
In order to let the super high frequency radio frequency intelligent label can be applied even more extensively in the daily life; From cost, to be reduced to the demand that meets practical application on the one hand; In some occasion, make volume-diminished arrive the occasion of some special applications, be convenient to install and use; This just requires product to do littler and littler, does thinner and thinner.
The ultrahigh frequency frequency range; The intelligent label of the 860-960MHz frequency range of particularly widely applying; The antenna end resonant circuit of circuit mostly is a dipole duplex dual-mode antenna; The length of its antenna is wavelength half the of working point frequency, if reduce product size, certainly will or adopt different polarization modes two aspects to try every possible means from the size of dwindling radio-frequency antenna.Consider from dwindling the radio-frequency antenna angle; After reducing the size of radio-frequency antenna; The inductance value of antenna will reduce, and the length of antenna can't match the demand of resonance frequency, under the situation of identical chips input capacitance coupling; Need to add outside matching capacitor, just can reach the resonance frequency of 860-960MHz.
Analyze from another aspect, most importantly antenna and chip exist physical connection, and therefore whole size merchant can not realize real microminiaturization.
Summary of the invention
The objective of the invention is to improve the function of ultrahigh frequency intelligent label chip, reduce the overall cost of ultrahigh frequency intelligent label product, realize atomic small-sized chip with complete ultrahigh frequency intelligent label function with the market competitiveness and dominance price ratio.
Technology of the present invention is adapted in the ultrahigh frequency intelligent label chip product of 800MHz-10GHz.
The ultrahigh frequency intelligent label chip of built-in aerial is made up of ultra-high frequency antenna, electric power management circuit, modulation-demodulation circuit, control circuit and memory circuitry:
Described ultra-high frequency antenna has comprised spirality radiating element, impedance balance unit, feeder line, signal port and grounding metal plane for to be arranged on the monopole ultra-high frequency antenna on the semiconductor substrate through photoetching process.
Further, described ultra-high frequency antenna is arranged on 2 the most surperficial circuit layers of chip, and 1 wherein inner circuit layer is set to ground plane metal layers, and the circuit layer on 1 surface is set to antenna stack in addition;
Described signal port is the combination of a signal input output end and a signal ground end, and signal input output end couples together a port of feeder line and modulation-demodulation circuit, and the signal ground end connects ground plane metal layers;
Described feeder line is the signal transmission line of signal input output end to radiating element;
Described impedance balance unit be feeder line and radiating element tie point to the connecting line between ground plane, the impedance matching of adjustment antenna;
Described spirality radiating element one end is connected to the tie point of feeder line and impedance balance unit, the other end through helical antenna around after in the open center setting;
Described grounding metal plane is the large stretch of metal level that is arranged on the antenna stack back side, is separated by with dielectric insulation layer, is connected with the signal ground end.
Further again, said ultra-high frequency antenna has input impedance and inductance from signal port;
Coupling is gripped in the input impedance of described ultra-high frequency antenna and the input impedance of chip altogether;
The inside capacitive part of the inductance of described ultra-high frequency antenna and chip satisfies the condition of resonance at said frequency of operation place.
Further again; Said helical aerials radiating element has the screw type microstrip structure; The little band radiating element of screw type has been strengthened the amount of said inductance, and the length summation of length and impedance balance unit that makes radiating element is much smaller than 1/4th of the wavelength at ultra-high frequency antenna frequency of operation place.
Further again, be provided with a capacitor between a signal input output end of said ultra-high frequency antenna and a signal ground end, further dwindle the length of radiating element and the length summation of impedance balance unit.
The radio circuit further again, that said ultra-high frequency antenna and chip input circuit are formed, its resonance frequency is 800MHz ~ 10GHz.。
The ultrahigh frequency intelligent label chip of built-in aerial of the present invention is through just being applied in the actual items after test, attenuate, cutting, the packing.
The present invention who forms according to such scheme has the following advantages: the chip of realizing through this technology has independently contactless function, and this chip has atomic little volume simultaneously, is adapted at using in small-sized object and the narrow space.
Through the chip that this technology realizes, owing to there be not outside the connection, the adaptive capacity to environment of product depends on chip itself fully, is adapted at that temperature variation is big, high humidity environment and having in the environment that chemicals corrodes uses.
Chip through this technology realizes has been cancelled external antenna, has also cancelled the welding process of antenna, and the quality of having avoided chip to cause because of being heated descends, and practices thrift effectively and produces material and reduce production costs, and has improved the quality of product simultaneously.
Chip through this technology realizes effectively satisfies the demand of this area, has fabulous practicality, creativeness and novelty.
Description of drawings
Fig. 1 is the inner structure and the principle of work block diagram of the ultrahigh frequency intelligent label chip of built-in aerial of the present invention.
Fig. 2 be traditional ultrahigh frequency intelligent label chip inner structure and principle of work block diagram with use synoptic diagram.
Fig. 3 is that the inside antenna of the ultrahigh frequency intelligent label chip of built-in aerial of the present invention connects synoptic diagram.
Fig. 4 be traditional ultrahigh frequency intelligent label chip antenna bond pad and internal circuit be connected synoptic diagram.
Fig. 5 is the ultra-high frequency antenna model synoptic diagram of the ultrahigh frequency intelligent label chip of built-in aerial of the present invention.
Fig. 6 is ultra-high frequency antenna size and the graph of a relation of each correlation parameter of the ultrahigh frequency intelligent label chip of built-in aerial of the present invention.
Embodiment
For technological means, creation characteristic that the present invention is realized, reach purpose and effect and be easy to understand and understand, below in conjunction with concrete diagram, further set forth the present invention.
The present invention is directed to existing ultrahigh frequency intelligent miniature label production technology commonly used, existing not only production cost is high, and manufacturing process is loaded down with trivial details; Reliability is relatively poor relatively in the use; Problems such as small product size is bigger than normal, and the technical solution that provides is implemented specific as follows:
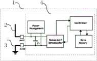
Inner structure and principle of work block diagram and application synoptic diagram referring to the traditional ultrahigh frequency intelligent label chip of Fig. 2; Frame ofbroken lines 1 is the chip body with interior part, is made up of antenna input port (Ant1 and Ant2), electric power management circuit (Power Management), modulation-demodulation circuit (Modulator/Demodulator), control circuit (Controller) and data-carrier store circuit (Data Memory).Electric power management circuit (Power Management) obtains the carrier energy of radiofrequency signal from antenna end, and converts carrier signal to direct supply through current rectifying and wave filtering circuit, supplies the internal circuit of chip that power supply is provided.Simultaneously, modulation-demodulation circuit (Modulator/Demodulator) also obtains data-signal from antenna end, handles through after the detuner demodulation useful data-signal being sent to control circuit (Controller).Anelectrode 2 of antenna input port Ant1 and outside dipole antenna is connected, and anotherelectrode 3 of antenna input port Ant2 and outside dipole antenna is connected.
Such scheme is the ultrahigh frequency intelligent label scheme of widely applying at present, but the electric connection of physics must be arranged between the antenna bond pad of dipole antenna and chip, could operate as normal.Large-sized dipole antenna can obtain bigger RF energy, and communication distance is far away.
In order to solve the integrated implementation of microminiaturization and antenna and chip,Referring to Fig. 1, the ultrahigh frequency intelligent label chip of built-in aerial provided by the invention, frame ofbroken lines 1 is the chip body with interior part, has comprised ultrahigh frequency monopole antenna and chip input circuit 4.The ultrahigh frequency monopole antenna has comprisedantenna 2 andground plane 3, is connected to chip input circuit through antenna input port Ant1 and Ant2 respectively.The porch of chip input circuit is parallelly connected compensation condenser (C1), is connected with electric power management circuit (Power Management), modulation-demodulation circuit (Modulator/Demodulator), control circuit (Controller) and data-carrier store circuit (Data Memory).Electric power management circuit (Power Management) obtains the carrier energy of radiofrequency signal from antenna end, and converts carrier signal to direct supply through current rectifying and wave filtering circuit, supplies the internal circuit of chip that power supply is provided.Simultaneously, modulation-demodulation circuit (Modulator/Demodulator) also obtains data-signal from antenna end, handles through after the detuner demodulation useful data-signal being sent to control circuit (Controller).Theantenna 2 of antenna input port Ant1 and chip internal monopole antenna is connected, and theground plane 3 of antenna input port Ant2 and chip internal monopole antenna is connected.The compensation condenser (C1) that increases can reduce the size of monopole antenna, reaches frequency resonance and impedance matching.
Like this, in fact the ultrahigh frequency intelligent label chip of built-in aerial is exactly a complete intelligent label, can independently accomplish all functions of ultrahigh frequency intelligent label.In some application scenario closely, can directly use, perhaps adopt the method that improves read write line power, realize longer-distance communication.
Requiring the remote occasion of using, can also cooperate auxiliary antenna to carry out signal and continue, improve the communication capacity of chip.
Referring to Fig. 4; The synoptic diagram that is connected for the antenna bond pad of traditional ultrahigh frequency intelligent label chip and internal circuit; In the zone ofchip body 1, be provided with theexternal pad 11 of antenna and 12, theexternal pad 11 of antenna is connected through an electrode ofinternal connection line 4 andchip input circuit 2; Theexternal pad 12 of antenna is connected through another electrode ofinternal connection line 5 and microarray biochip input circuit 2.When being made into intelligent label, theexternal pad 11 of antenna and 12 carries out physics through wire bonds or back-off packaging technology external radio frequency antenna and electrically connects, and realizes the production run of intelligent label.
Referring to Fig. 3, for the inside antenna of the ultrahigh frequency intelligent label chip of built-in aerial of the present invention connects synoptic diagram, in the zone ofchip body 1, compare with traditional intelligent label chip, cancelled the external pad of antenna, saved large stretch of pad space.Simultaneously, increased by one group of ultrahigh frequency monopole antenna, antenna is for to be arranged on the semiconductor substrate through photoetching process.An electrode ofchip input circuit 2 is connected through the ground plane of grounding ports 6 and lower floor; Another electrode ofchip input circuit 2 and the feeder line of monopole antenna are connected, and the other end of feeder line connects an end of screwtype radiating element 3 and an end of impedance balance unit 4.The other end of screwtype radiating element 3 through screw type around the back in be formed centrally the open end.The other end ofimpedance balance unit 4 is connected through the ground plane of tie point 7 and internal layer.Ultrahigh frequency intelligent label chip with built-in aerial is a complete atomic little intelligent label.
Ultra-high frequency antenna model synoptic diagram referring to the ultrahigh frequency intelligent label chip of the built-in aerial of Fig. 5; Connected compensation condenser 6 betweensignal input port 10 and thesignal ground 11;Signal ground 11 is connected withground plane 12, andsignal input port 10 is connected through the common port offeeder line 5 and screwtype radiating element 3 and impedance balance unit 4.The other end of screwtype radiating element 3 through screw type around the back in be formed centrally the open end.The other end ofimpedance balance unit 4 is connected through the ground plane of tie point and internal layer, and the figure of impedance balance unit is set to multistage meander line structure, in limited space, to obtain impedance matching ability in a big way.Generally between 5 ~ 35 ohm, imaginary part will make the input impedance of antenna and chip obtain coupling between 100 ~ 300 ohm to the input impedance real part of intelligent label chip; Then the input impedance real part of antenna corresponds between 5 ~ 35 ohm; Imaginary part is between-100 ~-300 ohm, and the value of real impedance is big more, and then the resistance value of impedance balance unit also requires big more; Promptly under situation about equating, line length is long more.In order to reduce taking of space, utilize many bendings impedance balance cellular construction, in less space, obtain bigger impedance matching scope.Dielectric substrate 1 is a silicon wafer substrate.
Referring to Fig. 6, the length of 0-Li coordinate representation impedance balance unit and the summation of radiating element length, the relative value of 0-Xi coordinate representation impedance during Xi=0, obtains impedance matching.R6 is the length of a wavelength, and R5 is 3/4 wavelength, and R4 is 1/2 wavelength, and the antenna length of ordering through R4 is the half the of wavelength, is the impedance matching curve of dipole antenna.From figure, obtain,impedance matching line 1 is the impedance matching figure of the monopole antenna of standard, and respective antenna length equals the distributing line of quarter-wave R1, is the half the of corresponding dipole antenna length; When radiating element develops into helicoidal structure, introduced distributed inductance,impedance matching line 1 will be displaced to 2 position, and the length of antenna shortens to R2 by R1; After having increased compensation condenser, the position of impedance matching line from 2 moves to 3 position, and antenna length shortens to R3 from R2.Realized on chip, being provided with incorporate ultra-high frequency antenna with this.
Ultimate principle of the present invention, principal character and advantage of the present invention have more than been described; The technician of the industry should understand; The present invention does not receive the restriction of above-mentioned instructions, and that describes in the above-mentioned instructions just explains principle of the present invention, under the prerequisite that does not break away from spirit and scope of the invention; The present invention also has various changes and modifications, and these variations and improvement all fall in the scope of the invention that requires protection.

Claims (6)

CN2012101084715A2012-04-142012-04-14Ultrahigh frequency smart tag chip with built-in antennaPendingCN102622646A (en)

Priority Applications (1)

Application NumberPriority DateFiling DateTitle
CN2012101084715ACN102622646A (en)2012-04-142012-04-14Ultrahigh frequency smart tag chip with built-in antenna

Applications Claiming Priority (1)

Application NumberPriority DateFiling DateTitle
CN2012101084715ACN102622646A (en)2012-04-142012-04-14Ultrahigh frequency smart tag chip with built-in antenna

Publications (1)

Publication NumberPublication Date
CN102622646Atrue CN102622646A (en)2012-08-01

Family

ID=46562554

Family Applications (1)

Application NumberTitlePriority DateFiling Date
CN2012101084715APendingCN102622646A (en)2012-04-142012-04-14Ultrahigh frequency smart tag chip with built-in antenna

Country Status (1)

CountryLink
CN (1)CN102622646A (en)

Cited By (3)

* Cited by examiner, † Cited by third party
Publication numberPriority datePublication dateAssigneeTitle
CN105844319A (en)*2015-01-112016-08-10王树敏High-performance miniature electronic tag
CN106059617A (en)*2016-07-152016-10-26上海捷士太通讯技术有限公司Universal wireless communication module integrated with antenna
CN106503784A (en)*2016-10-102017-03-15杭州潮盛科技有限公司RFID label tag and its manufacture craft

Cited By (4)

* Cited by examiner, † Cited by third party
Publication numberPriority datePublication dateAssigneeTitle
CN105844319A (en)*2015-01-112016-08-10王树敏High-performance miniature electronic tag
CN106059617A (en)*2016-07-152016-10-26上海捷士太通讯技术有限公司Universal wireless communication module integrated with antenna
CN106059617B (en)*2016-07-152019-02-01上海捷士太通讯技术有限公司A kind of antenna integrated Universal wireless communication module
CN106503784A (en)*2016-10-102017-03-15杭州潮盛科技有限公司RFID label tag and its manufacture craft

Similar Documents

PublicationPublication DateTitle
US8009101B2 (en)Wireless IC device
US9646242B2 (en)Booster antenna, contactless chip arrangement, antenna structure and chip arrangement
US9390367B2 (en)RFID tag and RFID tag antenna
US20100314455A1 (en)Wireless ic device
WO2013165974A1 (en)Discontinuous loop antennas suitable for radio-frequency identification (rfid) tags, and related components, systems, and methods
CN103119786A (en) wireless communication device
CN204791106U (en)Dual -frenquency intelligence RFID label
CN102073899A (en)Wireless tag
US20190325285A1 (en)Method of Using Shielded RFID Straps with RFID Tag Designs
CN112151935A (en) A liquid-insensitive UHF RFID flexible tag antenna
CN102651084A (en)High-frequency intelligent label chip with built-in antenna
CN105470627A (en)Double-frequency intelligent label antenna
CN102622646A (en)Ultrahigh frequency smart tag chip with built-in antenna
US8899489B2 (en)Resonant circuit structure and RF tag having same
CN104347945A (en)Broadband UHF (Ultra High Frequency) RFID (Radio Frequency Identification Device) electronic tag antenna and electronic tag
Basat et al.Design of a novel high-efficiency UHF RFID antenna on flexible LCP substrate with high read-range capability
CN203839507U (en) A small metal-resistant UHF tag antenna based on EBG structure
KR100792345B1 (en) Tag Antenna for RFID
US8720789B2 (en)Wireless IC device
CN105373826A (en)Dual-frequency intelligent label
Leong et al.Miniaturization of dual frequency RFID antenna with high frequency ratio
CN210379399U (en)Liquid insensitive ultrahigh frequency RFID flexible tag antenna
CN102890789B (en)A kind of SD card and radio-frequency recognition system thereof
CN108242599A (en) A passive/semi-passive ultra-wideband circularly polarized anti-metal UHF RFID tag antenna
CN206878155U (en)Miniaturized intelligent module with antenna interface

Legal Events

DateCodeTitleDescription
C06Publication
PB01Publication
C02Deemed withdrawal of patent application after publication (patent law 2001)
WD01Invention patent application deemed withdrawn after publication

Application publication date:20120801


[8]ページ先頭

©2009-2025 Movatter.jp