Movatterモバイル変換


[0]ホーム

URL:


CN102549355A - Refrigeration cycle apparatus - Google Patents

Refrigeration cycle apparatus
Download PDF

Info

Publication number
CN102549355A
CN102549355ACN2011800035448ACN201180003544ACN102549355ACN 102549355 ACN102549355 ACN 102549355ACN 2011800035448 ACN2011800035448 ACN 2011800035448ACN 201180003544 ACN201180003544 ACN 201180003544ACN 102549355 ACN102549355 ACN 102549355A
Authority
CN
China
Prior art keywords
refrigerant
pressure
space
stroke
cold
Prior art date
Legal status (The legal status is an assumption and is not a legal conclusion. Google has not performed a legal analysis and makes no representation as to the accuracy of the status listed.)
Pending
Application number
CN2011800035448A
Other languages
Chinese (zh)
Inventor
长谷川宽
冈市敦雄
尾形雄司
Current Assignee (The listed assignees may be inaccurate. Google has not performed a legal analysis and makes no representation or warranty as to the accuracy of the list.)
Panasonic Holdings Corp
Original Assignee
Matsushita Electric Industrial Co Ltd
Priority date (The priority date is an assumption and is not a legal conclusion. Google has not performed a legal analysis and makes no representation as to the accuracy of the date listed.)
Filing date
Publication date
Application filed by Matsushita Electric Industrial Co LtdfiledCriticalMatsushita Electric Industrial Co Ltd
Publication of CN102549355ApublicationCriticalpatent/CN102549355A/en
Pendinglegal-statusCriticalCurrent

Links

Images

Classifications

Landscapes

Abstract

Translated fromChinese

本发明提供一种冷冻循环装置(100),具备:压缩机(2)、散热器(3)、容积型流体机械(4)、蒸发器(7)及喷射流路(10f)。容积型流体机械(4)执行如下行程:(i)用第一压力将制冷剂吸入到工作室的行程;(ii)使吸入的制冷剂膨胀至比第一压力低的第二压力,再使其过膨胀至比第二压力低的第三压力的行程;(iii)通过喷射口(30)向工作室供给具有第三压力的制冷剂,并将所供给的制冷剂混合到进行了过膨胀的制冷剂的行程;(iv)使用在行程(ii)中从制冷剂回收的动力,将混合后的制冷剂在工作室中再压缩到第二压力的行程;(v)将进行了再压缩的制冷剂从工作室喷出的行程。

Figure 201180003544

The present invention provides a refrigeration cycle device (100), comprising: a compressor (2), a radiator (3), a positive displacement fluid machine (4), an evaporator (7) and a spray flow path (10f). The volumetric fluid machine (4) performs the following strokes: (i) a stroke of sucking refrigerant into the working chamber with a first pressure; (ii) expanding the sucked refrigerant to a second pressure lower than the first pressure, and then using It is overexpanded to a third pressure lower than the second pressure; (iii) supplying the refrigerant having the third pressure to the working chamber through the injection port (30), and mixing the supplied refrigerant until the overexpanded The stroke of the refrigerant; (iv) using the power recovered from the refrigerant in stroke (ii), recompressing the mixed refrigerant in the working chamber to a second pressure stroke; (v) recompressing the The stroke of the refrigerant sprayed from the working chamber.

Figure 201180003544

Description

Translated fromChinese
冷冻循环装置Refrigeration cycle device

技术领域technical field

本发明涉及一种冷冻循环装置。The invention relates to a refrigeration cycle device.

背景技术Background technique

如专利文献1所记载,公知有具备从制冷剂回收动力的膨胀机和与膨胀机一体化的副压缩机的冷冻循环装置。参照图12对专利文献1所述的冷冻循环装置的概要加以说明。As described in Patent Document 1, there is known a refrigeration cycle apparatus including an expander that recovers power from a refrigerant, and a sub-compressor integrated with the expander. The outline of the refrigeration cycle apparatus described in Patent Document 1 will be described with reference to FIG. 12 .

如图12所示,专利文献1所记载的冷冻循环装置500具备:主压缩机501、散热器502、膨胀机503、蒸发器504及副压缩机505。副压缩机505通过轴506而与膨胀机503连结。As shown in FIG. 12 , therefrigeration cycle apparatus 500 described in Patent Document 1 includes amain compressor 501 , aradiator 502 , anexpander 503 , anevaporator 504 , and asub-compressor 505 . Thesub-compressor 505 is connected to theexpander 503 via ashaft 506 .

制冷剂被主压缩机501压缩为高温高压的状态。被压缩的制冷剂经由散热器502冷却之后,通过膨胀机503进行膨胀。膨胀后的制冷剂通过蒸发器504而从液相变化为气相。气相的制冷剂通过副压缩机505而从低压压缩至中间压,再被吸入到主压缩机501。The refrigerant is compressed by themain compressor 501 into a state of high temperature and high pressure. The compressed refrigerant is cooled by theradiator 502 and then expanded by theexpander 503 . The expanded refrigerant passes through theevaporator 504 and changes from a liquid phase to a gas phase. The refrigerant in the gas phase is compressed from a low pressure to an intermediate pressure by thesub compressor 505 and then sucked into themain compressor 501 .

副压缩机505通过膨胀机503从制冷剂回收的动力而进行驱动。由于副压缩机505在主压缩机501的上游侧预先对制冷剂进行压缩,因而主压缩机501的电机501a的负荷降低。其结果是,冷冻循环装置500的COP(coefficient of performance)提高。Thesub-compressor 505 is driven by power recovered from the refrigerant by theexpander 503 . Since thesub-compressor 505 compresses the refrigerant in advance on the upstream side of themain compressor 501, the load on themotor 501a of themain compressor 501 is reduced. As a result, the COP (coefficient of performance) of therefrigeration cycle apparatus 500 improves.

现有技术文献prior art literature

专利文献patent documents

专利文献1:日本特开2004-325019号公报Patent Document 1: Japanese Patent Laid-Open No. 2004-325019

专利文献2:日本特开2006-046257号公报Patent Document 2: Japanese Patent Laid-Open No. 2006-046257

发明内容Contents of the invention

【发明要解决的课题】【Problems to be solved by the invention】

图12所示的冷冻循环装置500必须具有膨胀机503及副压缩机505这两个容积型流体机械。因此,与使用膨胀阀的普通冷冻循环装置相比较容易造成成本高。公知的还有如专利文献2所述的以将回收的动力直接传递到压缩机的方式构成的膨胀机,但是,其结构复杂,难以避免高成本。Therefrigeration cycle apparatus 500 shown in FIG. 12 must have two volumetric fluid machines, anexpander 503 and asub-compressor 505 . Therefore, the cost tends to be high compared with a general refrigeration cycle apparatus using an expansion valve. There is also known an expander configured to directly transmit recovered power to a compressor as described inPatent Document 2, but its structure is complicated and it is difficult to avoid high costs.

本发明以提供一种具有简单结构的动力回收式的冷冻循环装置为目的。An object of the present invention is to provide a power recovery type refrigeration cycle device having a simple structure.

【用于解决课题的手段】【Means used to solve the problem】

即,本发明提供一种冷冻循环装置,具备:That is, the present invention provides a refrigeration cycle device comprising:

压缩机,其对制冷剂进行压缩;a compressor that compresses the refrigerant;

散热器,其对被所述压缩机进行了压缩的制冷剂进行冷却;a radiator cooling the refrigerant compressed by the compressor;

容积型流体机械,其具有工作室及喷射口,并构成为执行如下行程:(i)用第一压力将被所述散热器冷却后的制冷剂吸入到所述工作室的行程,(ii)在所述工作室中,使吸入的制冷剂膨胀至比所述第一压力低的第二压力,再使其过膨胀至比所述第二压力低的第三压力的行程,(iii)通过所述喷射口向所述工作室供给具有所述第三压力的制冷剂,并将所供给的制冷剂混合到进行了过膨胀的制冷剂的行程,(iv)使用在所述行程(ii)中从制冷剂回收的动力,将混合后的制冷剂在所述工作室中再压缩至所述第二压力的行程,(v)将进行了再压缩的制冷剂从所述工作室喷出的行程;A positive displacement fluid machine having a working chamber and an injection port, and configured to perform the following strokes: (i) a stroke of sucking refrigerant cooled by the radiator into the working chamber with a first pressure, (ii) In the working chamber, the process of expanding the sucked refrigerant to a second pressure lower than the first pressure and then overexpanding it to a third pressure lower than the second pressure, (iii) by The injection port supplies the refrigerant having the third pressure to the working chamber and mixes the supplied refrigerant into the over-expanded refrigerant, and (iv) is used in the process (ii) The power recovered from the refrigerant, the stroke of recompressing the mixed refrigerant to the second pressure in the working chamber, (v) the stroke of ejecting the recompressed refrigerant from the working chamber journey;

蒸发器,其对从所述容积型流体机械喷出的制冷剂进行加热;an evaporator that heats refrigerant ejected from said volumetric fluid machine;

喷射流路,其将具有所述第三压力的制冷剂供给到所述容积型流体机械的所述喷射口。An injection flow path that supplies the refrigerant having the third pressure to the injection port of the positive displacement fluid machine.

【发明效果】【Invention effect】

根据本发明的冷冻循环装置,可由容积型流体机械执行如下行程。首先,使吸入到工作室的制冷剂膨胀及过膨胀。然后,通过喷射流路将具有与进行了过膨胀的制冷剂相同压力的制冷剂喷射到工作室,在工作室内将喷射的制冷剂和进行了过膨胀的制冷剂混合。然后,使用对制冷剂进行膨胀及过膨胀时回收的动力,对混合后的制冷剂进行再压缩。由于能够利用回收动力提高制冷剂的压力,因而降低了压缩机的负荷。由此,改善了冷冻循环装置的COP。According to the refrigerating cycle apparatus of the present invention, the following strokes can be performed by the displacement type fluid machine. First, the refrigerant sucked into the working chamber is expanded and overexpanded. Then, refrigerant having the same pressure as the overexpanded refrigerant is injected into the working chamber through the injection channel, and the injected refrigerant and the overexpanded refrigerant are mixed in the working chamber. The mixed refrigerant is then recompressed using power recovered from the expansion and overexpansion of the refrigerant. Since the recovered power can be used to increase the pressure of the refrigerant, the load on the compressor is reduced. Thereby, the COP of a refrigeration cycle apparatus improves.

在本发明中,特别是将行程(ii)、行程(iii)及行程(iv)作为吸入行程和喷出行程之间的一连串的行程来进行。因此,根据本发明,不需要如专利文献1记载的冷冻循环装置那样分别构成膨胀机及副压缩机。因此,根据本发明,能够使用更简单结构的容积型流体机械实施上述各行程。由此,能够抑制冷冻循环装置的制造成本。In the present invention, in particular, the strokes (ii), (iii) and (iv) are performed as a series of strokes between the suction stroke and the discharge stroke. Therefore, according to the present invention, it is not necessary to separately configure an expander and a sub-compressor like the refrigeration cycle apparatus described in Patent Document 1. Therefore, according to the present invention, each of the strokes described above can be performed using a volumetric fluid machine having a simpler structure. Thereby, the manufacturing cost of a refrigeration cycle apparatus can be suppressed.

附图说明Description of drawings

图1是本发明第一实施方式的冷冻循环装置的构成图;FIG. 1 is a configuration diagram of a refrigeration cycle apparatus according to a first embodiment of the present invention;

图2是图1所示的冷冻循环装置所使用的容积型流体机械的纵剖面图;Fig. 2 is a longitudinal sectional view of a volumetric fluid machine used in the refrigerating cycle device shown in Fig. 1;

图3A是沿着图2所示的容积型流体机械的X-X线的横剖面图;Fig. 3 A is a cross-sectional view along the X-X line of the volumetric fluid machine shown in Fig. 2;

图3B是沿着图2所示的容积型流体机械的Y-Y线的横剖面图;Fig. 3B is a cross-sectional view along the Y-Y line of the volumetric fluid machine shown in Fig. 2;

图4是图2所示的容积型流体机械的动作原理图;Fig. 4 is an action schematic diagram of the volumetric fluid machine shown in Fig. 2;

图5是表示轴的旋转角度和工作室的容积的关系的曲线图;Fig. 5 is a graph showing the relationship between the rotation angle of the shaft and the volume of the working chamber;

图6是表示轴的旋转角度和工作室的压力的关系的曲线图;Fig. 6 is a graph showing the relationship between the rotation angle of the shaft and the pressure of the working chamber;

图7是表示工作室的压力和容积的关系的PV线图;Fig. 7 is a PV diagram showing the relationship between the pressure and the volume of the working chamber;

图8是本发明第二实施方式的冷冻循环装置的构成图;Fig. 8 is a configuration diagram of a refrigeration cycle device according to a second embodiment of the present invention;

图9是图8所示的冷冻循环装置所使用的容积型流体机械的纵剖面图;Fig. 9 is a longitudinal sectional view of a volumetric fluid machine used in the refrigerating cycle device shown in Fig. 8;

图10是沿着图9所示的容积型流体机械的Z-Z线的横剖面图;Fig. 10 is a cross-sectional view along the Z-Z line of the volumetric fluid machine shown in Fig. 9;

图11是图10所示的容积型流体机械的动作原理图;Fig. 11 is an action schematic diagram of the volumetric fluid machine shown in Fig. 10;

图12是现有的冷冻循环装置的构成图。Fig. 12 is a configuration diagram of a conventional refrigeration cycle apparatus.

具体实施方式Detailed ways

下面,参照附图说明本发明的实施方式。但是,本发明不受以下说明的实施方式的限定解释。各实施方式在不超出发明宗旨的范围内可相互组合。Hereinafter, embodiments of the present invention will be described with reference to the drawings. However, the present invention should not be construed as limited to the embodiments described below. The various embodiments can be combined with each other within the scope not exceeding the gist of the invention.

(第一实施方式)(first embodiment)

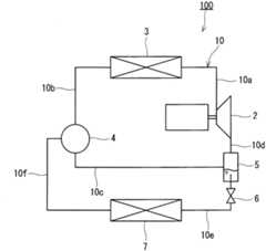
图1是第一实施方式的冷冻循环装置的构成图。冷冻循环装置100具备:压缩机2、散热器3、容积型流体机械4、气液分离器5、膨胀阀6及蒸发器7。这些构成要素以形成制冷剂回路10的方式由流路10a~10f彼此连接。典型地说,流路10a~10f由制冷剂配管构成。在制冷剂回路10中充填有氟代烃、二氧化碳等制冷剂作为工作流体。在流路10a~10f中也可以设置有储液器等其它构成要素。FIG. 1 is a configuration diagram of a refrigeration cycle apparatus according to a first embodiment. Therefrigeration cycle apparatus 100 includes acompressor 2 , aradiator 3 , a positive displacement fluid machine 4 , a gas-liquid separator 5 , anexpansion valve 6 , and anevaporator 7 . These components are connected to each other byflow paths 10 a to 10 f so as to form arefrigerant circuit 10 . Typically, theflow paths 10a to 10f are constituted by refrigerant piping. Therefrigerant circuit 10 is filled with a refrigerant such as hydrofluorocarbon or carbon dioxide as a working fluid. Other structural elements such as accumulators may be provided in theflow paths 10a to 10f.

压缩机2例如为旋转式压缩机、涡旋式压缩机等容积型压缩机。散热器3为用于从被压缩机2压缩的制冷剂中夺取热量的设备,典型代表是由水-制冷剂热交换器或者空气-制冷剂热交换器构成。容积型流体机械4具有使制冷剂膨胀的功能及对制冷剂进行压缩的功能。气液分离器5为用于将从容积型流体机械4喷出的制冷剂分离为气态制冷剂和液态制冷剂的设备。在气液分离器5上设置有液态制冷剂出口、制冷剂入口及气态制冷剂出口。膨胀阀6为能够变更开度的阀、例如为电动膨胀阀。蒸发器7为用于向通过气液分离器5分离出的液态制冷剂赋予热量的设备,典型代表为由空气-制冷剂热交换器构成。Thecompressor 2 is, for example, a displacement compressor such as a rotary compressor or a scroll compressor. Theradiator 3 is a device for extracting heat from the refrigerant compressed by thecompressor 2, and is typically composed of a water-refrigerant heat exchanger or an air-refrigerant heat exchanger. The positive displacement fluid machine 4 has a function of expanding the refrigerant and a function of compressing the refrigerant. The gas-liquid separator 5 is a device for separating the refrigerant discharged from the positive displacement fluid machine 4 into gas refrigerant and liquid refrigerant. The gas-liquid separator 5 is provided with a liquid refrigerant outlet, a refrigerant inlet and a gaseous refrigerant outlet. Theexpansion valve 6 is a valve whose opening degree can be changed, for example, an electric expansion valve. Theevaporator 7 is a device for imparting heat to the liquid refrigerant separated by the gas-liquid separator 5 , and is typically composed of an air-refrigerant heat exchanger.

流路10a以将被压缩机2进行了压缩的制冷剂供给到散热器3的方式将压缩机2和散热器3连接。流路10b以将从散热器3流出的制冷剂供给到容积型流体机械4的方式将散热器3和容积型流体机械4连接。流路10c以将从容积型流体机械4喷出的制冷剂供给到气液分离器5的方式将容积型流体机械4和气液分离器5连接。流路10d以将被气液分离器5分离出的气态制冷剂供给到压缩机2的方式将气液分离器5和压缩机2连接。流路10e以将被气液分离器5分离出的液态制冷剂供给到蒸发器7的方式将气液分离器5和蒸发器7连接。流路10f以将从蒸发器7流出的气态制冷剂供给(喷射)到容积型流体机械4的方式将蒸发器7和容积型流体机械4连接。通过压缩机2等构成要素及流路10a~10f,能够形成本说明书所说明的循环。以下将流路10f称为“喷射流路10f”。Theflow path 10 a connects thecompressor 2 and theradiator 3 so that the refrigerant compressed by thecompressor 2 is supplied to theradiator 3 . Theflow path 10 b connects theradiator 3 and the positive displacement fluid machine 4 so that the refrigerant flowing out of theradiator 3 is supplied to the positive displacement fluid machine 4 . Theflow path 10c connects the positive displacement fluid machine 4 and the gas-liquid separator 5 so that the refrigerant discharged from the positive displacement fluid machine 4 is supplied to the gas-liquid separator 5 . Theflow path 10 d connects the gas-liquid separator 5 and thecompressor 2 so that the gaseous refrigerant separated by the gas-liquid separator 5 is supplied to thecompressor 2 . Theflow path 10 e connects the gas-liquid separator 5 and theevaporator 7 so that the liquid refrigerant separated by the gas-liquid separator 5 is supplied to theevaporator 7 . Theflow path 10 f connects theevaporator 7 and the positive displacement fluid machine 4 so that the gaseous refrigerant flowing out of theevaporator 7 is supplied (injected) to the positive displacement fluid machine 4 . The cycle described in this specification can be formed by components such as thecompressor 2 and theflow paths 10a to 10f. Hereinafter, theflow path 10f is referred to as "jet flow path 10f".

在本实施方式中,在连接气液分离器5和蒸发器7的流路10e上设置有膨胀阀6。通过膨胀阀6,能够使需要被气液分离器5分离且被蒸发器7加热的制冷剂的压力下降。由此,能够将在蒸发器7流出的制冷剂通过喷射流路10f顺畅地吸入到容积型流体机械4。In this embodiment, anexpansion valve 6 is provided on aflow path 10 e connecting the gas-liquid separator 5 and theevaporator 7 . Theexpansion valve 6 can reduce the pressure of the refrigerant that needs to be separated by the gas-liquid separator 5 and heated by theevaporator 7 . Accordingly, the refrigerant flowing out of theevaporator 7 can be smoothly sucked into the positive displacement fluid machine 4 through theinjection flow path 10f.

压缩机2吸入制冷剂,并对吸入的制冷剂进行压缩。被压缩后的制冷剂通过散热器3以高压状态被冷却。冷却后的制冷剂通过容积型流体机械4被减压至中间压而成为气液两相。气液两相制冷剂流入气液分离器5且被分离为气态制冷剂和液态制冷剂。气态制冷剂被吸入到压缩机2。液态制冷剂由膨胀阀6进行减压并供给到蒸发器7。蒸发器7将制冷剂加热使其蒸发。从蒸发器7流出的气态制冷剂被吸入到容积型流体机械4,并预先压缩至中间压。压缩至中间压的气态制冷剂再通过气液分离器5而被吸入到压缩机2。通过使压缩机2的吸入制冷剂升至中间压,压缩机2的负荷减少,由此改善冷冻循环装置100的COP。Thecompressor 2 sucks refrigerant, and compresses the sucked refrigerant. The compressed refrigerant is cooled in a high-pressure state by theradiator 3 . The cooled refrigerant is decompressed to an intermediate pressure by the positive displacement fluid machine 4 to become a gas-liquid two-phase. The gas-liquid two-phase refrigerant flows into the gas-liquid separator 5 and is separated into gas refrigerant and liquid refrigerant. Gaseous refrigerant is sucked intocompressor 2 . The liquid refrigerant is decompressed by theexpansion valve 6 and supplied to theevaporator 7 . Theevaporator 7 heats the refrigerant to evaporate it. The gaseous refrigerant flowing out of theevaporator 7 is sucked into the positive displacement fluid machine 4 and compressed to an intermediate pressure in advance. The gaseous refrigerant compressed to an intermediate pressure passes through the gas-liquid separator 5 and is sucked into thecompressor 2 . By raising the suction refrigerant of thecompressor 2 to the intermediate pressure, the load on thecompressor 2 is reduced, thereby improving the COP of therefrigeration cycle apparatus 100 .

在上述各阶段所特定的循环与所谓的“喷射循环”等效。本领域技术人员公知的喷射循环使用非容积型流体机械之一种即“喷射器”。与此相对,根据本实施方式的冷冻循环装置100,通过使用容积型流体机械4,能够构筑与喷射循环等效的循环。The cycle specified in each of the above stages is equivalent to the so-called "injection cycle". The injection cycle, well known to those skilled in the art, uses a type of non-volumetric fluid machine known as the "ejector". On the other hand, according to therefrigeration cycle apparatus 100 of this embodiment, by using the positive displacement type fluid machine 4, a cycle equivalent to an injection cycle can be constructed.

图2是如图1所示的容积型流体机械的纵剖面图。图3A及图3B分别是沿着容积型流体机械的X-X线及Y-Y线的横剖面图。容积型流体机械4具有:密闭容器23、轴15、上轴承18、第一工作缸11、第一活塞13、第一叶片20、中板25、第二工作缸12、第二活塞14、第二叶片21及下轴承19。容积型流体机械4作为双级旋转型流体机械而构成。工作缸等各部件被收容于密闭容器23。Fig. 2 is a longitudinal sectional view of the volumetric fluid machine shown in Fig. 1 . 3A and 3B are respectively cross-sectional views along the X-X line and the Y-Y line of the volumetric fluid machine. Volumetric fluid machine 4 has: closedcontainer 23,shaft 15,upper bearing 18, first workingcylinder 11,first piston 13,first blade 20,middle plate 25, second workingcylinder 12,second piston 14, the first Twoblades 21 and thelower bearing 19. The positive displacement fluid machine 4 is configured as a two-stage rotary fluid machine. Each component such as a cylinder is accommodated in theairtight container 23 .

如图2所示,轴15具有第一偏心部15a及第二偏心部15b。第一偏心部15a及第二偏心部15b分别向半径方向外突出。轴15贯通第一工作缸11及第二工作缸12,被上轴承18及下轴承19支承为可旋转。轴15的旋转轴与第一工作缸11及第二工作缸12的各中心一致。第二工作缸12相对于第一工作缸11以同心圆状配置,通过中板25将第一工作缸11隔开。通过上轴承18及中板25将第一工作缸11关闭,通过中板25及下轴承19将第二工作缸12关闭。As shown in FIG. 2, theshaft 15 has the 1steccentric part 15a and the 2ndeccentric part 15b. The firsteccentric portion 15 a and the secondeccentric portion 15 b protrude radially outward, respectively. Theshaft 15 passes through thefirst cylinder 11 and thesecond cylinder 12 and is rotatably supported by anupper bearing 18 and alower bearing 19 . The axis of rotation of theshaft 15 coincides with the respective centers of thefirst cylinder 11 and thesecond cylinder 12 . Thesecond cylinder 12 is concentrically arranged with respect to thefirst cylinder 11 , and thefirst cylinder 11 is separated by themiddle plate 25 . The first workingcylinder 11 is closed by theupper bearing 18 and themiddle plate 25 , and the second workingcylinder 12 is closed by themiddle plate 25 and thelower bearing 19 .

如图3A所示,第一活塞13在俯视下具有环的形状,以在自身和第一工作缸11之间形成月牙形的第一空间16的方式配置于第一工作缸11内。在第一工作缸11的内部,在轴15的第一偏心部15a安装有第一活塞13。在第一工作缸11形成有第一叶片槽40,第一叶片20以能够滑动的方式安装在该第一叶片槽40。第一叶片20沿第一活塞13的周向将第一空间16分隔。由此,在第一工作缸11的内部形成有第一吸入空间16a及第一喷出空间16b。As shown in FIG. 3A , thefirst piston 13 has a ring shape in plan view, and is arranged in thefirst cylinder 11 to form a crescent-shapedfirst space 16 between itself and thefirst cylinder 11 . Inside thefirst cylinder 11 , thefirst piston 13 is attached to the firsteccentric portion 15 a of theshaft 15 . Afirst vane groove 40 is formed in thefirst cylinder 11 , and thefirst vane 20 is slidably attached to thefirst vane groove 40 . Thefirst vane 20 partitions thefirst space 16 along the circumferential direction of thefirst piston 13 . Accordingly, afirst suction space 16 a and afirst discharge space 16 b are formed inside thefirst cylinder 11 .

如图3B所示,第二活塞14在俯视下具有环的形状,以在自身和第二工作缸12之间形成月牙形的第二空间17的方式配置于第二工作缸12内。在第二工作缸12的内部,在轴15的第二偏心部15b安装有第二活塞14。在第二工作缸12形成有第二叶片槽41,第二叶片21以能够滑动的方式安装在该第二叶片槽41。第二叶片21沿第二活塞14的周向将第二空间17分隔。由此,在第二工作缸12的内部形成有第二吸入空间17a及第二喷出空间17b。As shown in FIG. 3B , thesecond piston 14 has a ring shape in plan view, and is arranged in thesecond cylinder 12 to form a crescent-shapedsecond space 17 between itself and thesecond cylinder 12 . Inside thesecond cylinder 12 , thesecond piston 14 is attached to the secondeccentric portion 15 b of theshaft 15 . Asecond vane groove 41 is formed in thesecond cylinder 12 , and thesecond vane 21 is slidably attached to thesecond vane groove 41 . Thesecond vane 21 partitions thesecond space 17 along the circumferential direction of thesecond piston 14 . Accordingly, asecond suction space 17 a and asecond discharge space 17 b are formed inside thesecond cylinder 12 .

第二空间17具有比第一空间16的容积大的容积。具体而言,在本实施方式中,第二工作缸12具有比第一工作缸11的厚度大的厚度。此外,第二工作缸12具有比第一工作缸11的内径大的内径。以第二空间17具有比第一空间16的容积大的容积的方式适当调节各部件的尺寸。Thesecond space 17 has a larger volume than that of thefirst space 16 . Specifically, in the present embodiment, thesecond cylinder 12 has a thickness greater than that of thefirst cylinder 11 . Furthermore, thesecond cylinder 12 has an inner diameter larger than that of thefirst cylinder 11 . The dimensions of the components are appropriately adjusted so that thesecond space 17 has a volume larger than that of thefirst space 16 .

关于轴15的旋转方向,第一偏心部15a的突出方向与第二偏心部15b的突出方向一致。关于轴15的旋转方向,配置有第一叶片20的角度位置与配置有第二叶片21的角度位置一致。因此,第一活塞13的上止点的定时与第二活塞14的上止点的定时一致。此外,所谓“活塞的上止点的定时”是指通过活塞将叶片最大限度压入叶片槽的定时。Regarding the rotation direction of theshaft 15, the protruding direction of the firsteccentric portion 15a coincides with the protruding direction of the secondeccentric portion 15b. Regarding the rotational direction of theshaft 15 , the angular position at which thefirst blade 20 is arranged coincides with the angular position at which thesecond blade 21 is arranged. Therefore, the timing of the top dead center of thefirst piston 13 coincides with the timing of the top dead center of thesecond piston 14 . In addition, "the timing of the top dead center of the piston" means the timing at which the vane is pushed into the vane groove to the maximum extent by the piston.

如图3A及图3B所示,在第一叶片20的背后配置有第一弹簧42,在第二叶片21的背后配置有第二弹簧43。第一弹簧42及第二弹簧43分别将第一叶片20及第二叶片21向轴15的中心推压。向第一叶片槽40及第二叶片槽41供给蓄积于密闭容器23内部的润滑油。此外,第一活塞13和第一叶片20也可以由单独的部件即所谓的摆动式活塞构成。另外,也可以使第一叶片20与第一活塞13卡合。这对第二活塞14及第二叶片21也是同样的。As shown in FIGS. 3A and 3B , afirst spring 42 is arranged behind thefirst blade 20 , and asecond spring 43 is arranged behind thesecond blade 21 . Thefirst spring 42 and thesecond spring 43 respectively press thefirst vane 20 and thesecond vane 21 toward the center of theshaft 15 . The lubricating oil accumulated in theairtight container 23 is supplied to thefirst vane groove 40 and thesecond vane groove 41 . Furthermore, thefirst piston 13 and thefirst vane 20 can also be formed from separate components, so-called oscillating pistons. In addition, thefirst vane 20 may be engaged with thefirst piston 13 . The same applies to thesecond piston 14 and thesecond vane 21 .

如图2所示,容积型流体机械4还具有:吸入管22、吸入口24、喷出管26、喷出口27、喷射口30及喷射吸入管29。能够通过吸入口24向第一空间16(具体而言是第一吸入空间16a)供给制冷剂。能够通过喷出口27从第二空间17(具体而言是第二喷出空间17b)排出制冷剂。在吸入口24及喷出口27分别连接有吸入管22及喷出管26。吸入管22构成制冷剂回路10(图1)中的流路10b的一部分。喷出管26构成制冷剂回路10中的流路10c的一部分。在喷出口27设置有防止制冷剂从流路10c逆流到第二喷出空间17b的喷出阀28(单向阀)。喷出阀28的典型代表是由金属制的薄板制作的簧片阀。若第二喷出空间17b的压力超过喷出管26的内部的压力(流路10c的压力),则喷出阀28开启。在第二喷出空间17b的压力低于喷出管26的内部的压力时,喷出阀28关闭。As shown in FIG. 2 , the positive displacement fluid machine 4 further includes asuction pipe 22 , asuction port 24 , adischarge pipe 26 , adischarge port 27 , aninjection port 30 , and ajet suction pipe 29 . The refrigerant can be supplied to the first space 16 (specifically, thefirst suction space 16 a ) through thesuction port 24 . The refrigerant can be discharged from the second space 17 (specifically, thesecond discharge space 17 b ) through thedischarge port 27 . Asuction pipe 22 and adischarge pipe 26 are connected to thesuction port 24 and thedischarge port 27, respectively. Thesuction pipe 22 constitutes a part of theflow path 10b in the refrigerant circuit 10 ( FIG. 1 ). Thedischarge pipe 26 constitutes a part of theflow path 10 c in therefrigerant circuit 10 . A discharge valve 28 (check valve) that prevents the refrigerant from flowing backward from theflow path 10c into thesecond discharge space 17b is provided at thedischarge port 27 . A typical representative of thedischarge valve 28 is a reed valve made of a thin metal plate. When the pressure in thesecond discharge space 17b exceeds the pressure inside the discharge pipe 26 (the pressure in theflow path 10c), thedischarge valve 28 opens. When the pressure in thesecond discharge space 17b is lower than the pressure inside thedischarge pipe 26, thedischarge valve 28 is closed.

吸入口24及喷出口27分别形成于上轴承18及下轴承19。但是,也可以将吸入口24形成于第一工作缸11,将喷出口27形成于第二工作缸12。Thesuction port 24 and thedischarge port 27 are respectively formed in theupper bearing 18 and thelower bearing 19 . However, thesuction port 24 may be formed in thefirst cylinder 11 and thedischarge port 27 may be formed in thesecond cylinder 12 .

在中板25上设置有连通孔25a(连通流路)。连通孔25a沿厚度方向贯通中板25。第一工作缸11的第一喷出空间16b通过连通孔25a而与第二工作缸12的第二吸入空间17a连通。由此,能够使第一喷出空间16b、连通孔25a及第二吸入空间17a作为一个工作室发挥功能。由于第二空间17的容积大于第一空间16的容积,所以封闭在第一喷出空间16b、连通孔25a及第二吸入空间17a的制冷剂随轴15的旋转而膨胀。Themiddle plate 25 is provided with acommunication hole 25 a (communication flow path). Thecommunication hole 25a penetrates through themiddle plate 25 in the thickness direction. Thefirst discharge space 16b of thefirst cylinder 11 communicates with thesecond suction space 17a of thesecond cylinder 12 through thecommunication hole 25a. Thereby, the1st discharge space 16b, thecommunication hole 25a, and the2nd suction space 17a can be made to function as one working chamber. Since the volume of thesecond space 17 is larger than that of thefirst space 16 , the refrigerant enclosed in thefirst discharge space 16 b , thecommunication hole 25 a and thesecond suction space 17 a expands as theshaft 15 rotates.

在容积型流体机械4中,“工作室”由第一空间16、第二空间17及连通孔25a形成。工作室通过使容积增大而使制冷剂膨胀,且通过使容积减小而对制冷剂进行压缩。详细而言,第一吸入空间16a作为吸入制冷剂的工作室而发挥作用,第一喷出空间16b、连通孔25a及第二吸入空间17a作为使制冷剂膨胀及过膨胀的工作室而发挥作用,第二喷出空间17b作为对制冷剂进行再压缩及喷出的工作室而发挥作用。In the positive displacement fluid machine 4, the "working chamber" is formed by thefirst space 16, thesecond space 17, and the communicatinghole 25a. The working chamber expands the refrigerant by increasing its volume, and compresses the refrigerant by decreasing its volume. Specifically, thefirst suction space 16a functions as a working chamber for sucking in the refrigerant, and thefirst discharge space 16b, thecommunication hole 25a, and thesecond suction space 17a function as a working chamber for expanding and overexpanding the refrigerant. , thesecond discharge space 17b functions as a working chamber for recompressing and discharging the refrigerant.

特别是,在本实施方式中,第二空间17的容积V2相对于第一空间16的容积V1的比(V2/V1)被调节为能够使被吸入到容积型流体机械4的制冷剂在由第一喷出空间16b、连通孔25a及第二吸入空间17a构成的工作室中进行膨胀及过膨胀的值。即,容积V2远大于容积V1。具体而言,容积比(V2/V1)被设计为与气液分离器5的入口的制冷剂的体积流量VSEP相对于散热器3的出口的制冷剂的体积流量VGC的比(VSEP/VGC)大致相等。In particular, in the present embodiment, the ratio (V2/V1) of the volume V2 of thesecond space 17 to the volume V1 of thefirst space 16 is adjusted so that the refrigerant sucked into the positive displacement fluid machine 4 The value of expansion and over-expansion in the working chamber constituted by thefirst discharge space 16b, thecommunication hole 25a, and thesecond suction space 17a. That is, the volume V2 is much larger than the volume V1. Specifically, the volume ratio (V2/ V1) is designed as theratio (VSEP /VGC ) are approximately equal.

喷射口30形成于能够向第二吸入空间17a供给制冷剂的位置。具体而言,在第二工作缸12上形成有喷射口30。在喷射口30设置有防止制冷剂从第二吸入空间17a或者第二喷出空间17b逆流到喷射流路10f的单向阀31。单向阀31的典型代表是由金属制的薄板制作的簧片阀。Theinjection port 30 is formed at a position where the refrigerant can be supplied to thesecond suction space 17a. Specifically, theinjection port 30 is formed in thesecond cylinder 12 . Theinjection port 30 is provided with acheck valve 31 that prevents the refrigerant from flowing backward from thesecond suction space 17a or thesecond discharge space 17b to theinjection flow path 10f. A typical representative of thecheck valve 31 is a reed valve made of a thin metal plate.

具体而言,在第二工作缸12设置有面向第二空间17的凹部30a。喷射口30开口于凹部30a,并且以能够开闭喷射口30的方式在凹部30a固定有单向阀31。单向阀31在第二吸入空间17a的压力低于喷射吸入管29的内部的压力(喷射流路10f的压力)时开启。在第二吸入空间17a的压力是喷射吸入管29的内部的压力以上时,单向阀31关闭。Specifically, thesecond cylinder 12 is provided with aconcave portion 30 a facing thesecond space 17 . Theinjection port 30 is opened in the recessedpart 30a, and thecheck valve 31 is fixed to the recessedpart 30a so that theinjection port 30 can be opened and closed. Thecheck valve 31 opens when the pressure in thesecond suction space 17a is lower than the pressure inside the jet suction pipe 29 (the pressure of thejet flow path 10f). When the pressure in thesecond suction space 17a is equal to or higher than the pressure inside thejet suction pipe 29, thecheck valve 31 is closed.

在本实施方式中,关于轴15的旋转方向,将配置有第二叶片21的位置(第二叶片槽41的位置)定义为具有0度的角度的“基准位置”。由于配置有第一叶片20的位置与配置有第二叶片21的位置一致,因此配置有第一叶片20的位置也与基准位置一致。关于轴15的旋转方向,将喷射口30设置于例如45~135度的范围。通过在这样的范围设置喷射口30,能够防止通过单向阀31的间隙从吸入口24向喷射口30直接流入高压的制冷剂。另外,通过在凹部30a使制冷剂膨胀,能够防止回收动力降低。若高压的吸入制冷剂进入死区容积即凹部30a且在凹部30a膨胀,则不能从在凹部30a膨胀的制冷剂回收动力。In the present embodiment, the position where thesecond vane 21 is arranged (the position of the second vane groove 41 ) is defined as a "reference position" having an angle of 0 degrees with respect to the rotation direction of theshaft 15 . Since the position where thefirst blade 20 is arranged coincides with the position where thesecond blade 21 is arranged, the position where thefirst blade 20 is arranged also coincides with the reference position. Regarding the rotation direction of theshaft 15, theinjection port 30 is provided in a range of, for example, 45 to 135 degrees. By providing theinjection port 30 in such a range, it is possible to prevent high-pressure refrigerant from directly flowing from thesuction port 24 to theinjection port 30 through the gap of thecheck valve 31 . In addition, by expanding the refrigerant in the recessedportion 30a, it is possible to prevent a decrease in recovery power. If the high-pressure suction refrigerant enters therecess 30a which is a dead volume and expands in therecess 30a, power cannot be recovered from the refrigerant expanded in therecess 30a.

将吸入口24设置于例如0~40度的范围。从第二工作缸12侧观察,连通孔25a设置于例如0~40度的范围。喷出口27设置于例如320~360度的范围。Thesuction port 24 is set in a range of, for example, 0 to 40 degrees. Thecommunication hole 25a is provided, for example, in a range of 0 to 40 degrees as viewed from thesecond cylinder 12 side. Theejection port 27 is provided in a range of, for example, 320 to 360 degrees.

根据吸入口24、连通孔25a及喷射口30的位置关系可知,将喷射口30设置于不经由工作室(第一空间16、连通孔25a及第二空间17)而与吸入口24连通的位置。根据这样的构成,能够防止通过在凹部30a使制冷剂膨胀而使回收动力减少。From the positional relationship of thesuction port 24, thecommunication hole 25a, and theinjection port 30, it can be seen that theinjection port 30 is provided at a position that communicates with thesuction port 24 without passing through the working chamber (thefirst space 16, thecommunication hole 25a, and the second space 17). . According to such a configuration, it is possible to prevent the recovery power from being reduced by expanding the refrigerant in the recessedportion 30a.

吸入口24的开口面积、喷射口30的开口面积及喷出口27的开口面积需要考虑通过各口的制冷剂流量(体积流量)来适当设置。在冷冻循环装置100中,在喷射流路10f流过的制冷剂的体积流量非常大。即,通过喷射口30的制冷剂的体积流量非常大。另一方面,由于通过吸入口24的制冷剂为液相(代替碳氩化合物)或者超临界状态(CO2),所以该体积流量较小。因此,出于降低压力损失的观点,希望喷射口30的开口面积大于吸入口24的开口面积。The opening area of thesuction port 24, the opening area of theinjection port 30, and the opening area of thedischarge port 27 need to be appropriately set in consideration of the refrigerant flow rate (volume flow rate) passing through each port. In therefrigeration cycle apparatus 100, the volumetric flow rate of the refrigerant flowing through theinjection channel 10f is very large. That is, the volume flow rate of the refrigerant passing through theinjection port 30 is very large. On the other hand, since the refrigerant passing through thesuction port 24 is in a liquid phase (instead of hydrocarbons) or in a supercritical state (CO2 ), the volumetric flow rate is relatively small. Therefore, from the viewpoint of reducing the pressure loss, it is desirable that the opening area of theinjection port 30 is larger than the opening area of thesuction port 24 .

其次,参照图4~图7对容积型流体机械的详细动作加以说明。图4是容积型流体机械的动作原理图。图4的左上图、右上图、右下图及左下图分别表示轴15每旋转90度时的第一活塞13及第二活塞14的位置。图5是表示从基准位置的轴的旋转角度和工作室的容积的关系的曲线图。图6是表示从基准位置的轴的旋转角度和工作室的压力的关系的曲线图。图7是表示工作室的压力和容积(制冷剂的压力和体积)的关系的曲线图。Next, the detailed operation of the positive displacement fluid machine will be described with reference to FIGS. 4 to 7 . Fig. 4 is a diagram showing the principle of operation of a volumetric fluid machine. The upper left diagram, upper right diagram, lower right diagram, and lower left diagram of FIG. 4 show the positions of thefirst piston 13 and thesecond piston 14 when theshaft 15 rotates 90 degrees, respectively. 5 is a graph showing the relationship between the rotation angle of the axis from the reference position and the volume of the working chamber. 6 is a graph showing the relationship between the rotation angle of the axis from the reference position and the pressure of the working chamber. Fig. 7 is a graph showing the relationship between the pressure and the volume of the working chamber (the pressure and the volume of the refrigerant).

如图4的左上图及右上图所示,在轴15从0度的位置旋转到90度的位置时,在第一工作缸11,与吸入口24邻接而重新生成第一吸入空间16a。由此,通过吸入口24将被散热器3冷却的制冷剂吸入到第一吸入空间16a(吸入行程)。随着轴15的旋转,第一吸入空间16a的容积增加。若轴15旋转360度,则第一吸入空间16a的容积达到最大容积(=第一空间16的容积)。由此,吸入行程完成。As shown in the upper left and upper right diagrams of FIG. 4 , when theshaft 15 rotates from a position of 0 degrees to a position of 90 degrees, afirst suction space 16 a adjacent to thesuction port 24 is newly created in thefirst cylinder 11 . Thereby, the refrigerant cooled by theradiator 3 is sucked into thefirst suction space 16a through the suction port 24 (suction stroke). As theshaft 15 rotates, the volume of thefirst suction space 16a increases. When theshaft 15 rotates 360 degrees, the capacity of thefirst suction space 16a reaches the maximum capacity (=the capacity of the first space 16). Thus, the suction stroke is completed.

在图5中线AB表示在吸入行程中的第一吸入空间16a的容积变化。吸入行程在点B结束,该点B的容积V1相当于第一工作缸11的第一空间16的容积。在图6中吸入行程用线AB表示。在吸入行程中吸入到第一吸入空间16a的制冷剂是通过散热器3边维持高压力边进行冷却的制冷剂,具有吸入压力P1(第一压力)。Line AB in FIG. 5 indicates the volume change of thefirst suction space 16 a during the suction stroke. The suction stroke ends at point B, and the volume V1 of this point B corresponds to the volume of thefirst space 16 of thefirst cylinder 11 . The suction stroke is indicated by the line AB in FIG. 6 . The refrigerant sucked into thefirst suction space 16a in the suction stroke is cooled by theradiator 3 while maintaining a high pressure, and has a suction pressure P1 (first pressure).

其次,如图4的左上图及右上图所示,在轴15从360度的位置旋转到450度的位置时,第一吸入空间16a变化为第一喷出空间16b。在第二工作缸12,与连通孔25a邻接而重新生成第二吸入空间17a。第一喷出空间16b通过连通孔25a而与第二吸入空间17a连通。由第一喷出空间16b、连通孔25a及第二吸入空间17a形成与吸入口24及喷出口27中的任意一个都不连通的一个工作室。随着轴15的旋转,在由第一喷出空间16b、连通孔25a及第二吸入空间17a构成的工作室中,制冷剂膨胀至喷出压力P2(第二压力)(膨胀行程)。Next, as shown in the upper left and upper right diagrams of FIG. 4 , when theshaft 15 rotates from a position of 360 degrees to a position of 450 degrees, thefirst suction space 16a changes into thefirst discharge space 16b. In thesecond cylinder 12, thesecond suction space 17a is regenerated adjacent to thecommunication hole 25a. Thefirst discharge space 16b communicates with thesecond suction space 17a through thecommunication hole 25a. One working chamber that does not communicate with any of thesuction port 24 and thedischarge port 27 is formed by thefirst discharge space 16b, thecommunication hole 25a, and thesecond suction space 17a. As theshaft 15 rotates, the refrigerant expands to the discharge pressure P2 (second pressure) in the working chamber constituted by thefirst discharge space 16b, thecommunication hole 25a, and thesecond suction space 17a (expansion stroke).

轴15按单位角度旋转时的第二吸入空间17a的容积的增加量与第一喷出空间16b的容积的减少量相比非常大。因此,制冷剂迅速膨胀,在轴15占据450度的位置时,制冷剂的压力低于喷出压力P2。随着轴15的旋转,制冷剂过膨胀至低于喷出压力P2的压力P3(第三压力)(过膨胀行程)。When theshaft 15 rotates per unit angle, the amount of increase in the volume of thesecond suction space 17a is much larger than the amount of decrease in the volume of thefirst discharge space 16b. Therefore, the refrigerant expands rapidly, and when theshaft 15 occupies a position of 450 degrees, the pressure of the refrigerant is lower than the discharge pressure P2. As theshaft 15 rotates, the refrigerant overexpands to a pressure P3 (third pressure) lower than the discharge pressure P2 (overexpansion stroke).

在膨胀及过膨胀的过程中,制冷剂释放出压力能量。从制冷剂释放出的压力能量经由活塞13及14而变换为轴15的转矩。即,容积型流体机械4从制冷剂回收动力。During expansion and overexpansion, the refrigerant releases pressure energy. The pressure energy released from the refrigerant is converted into the torque of theshaft 15 via thepistons 13 and 14 . That is, the positive displacement fluid machine 4 recovers power from the refrigerant.

另一方面,若轴15的旋转角度超过450度,则成为可通过喷射口30向第二吸入空间17a供给制冷剂的状态。制冷剂的过膨胀继续进行,第二吸入空间17a的压力低于喷射吸入管29的内部的压力、即低于蒸发器7的蒸发压力时,制冷剂的过膨胀停止。与此同时,通过喷射口30向第二吸入空间17a供给具有压力P3的制冷剂。在第二吸入空间17a,被供给的制冷剂与进行了过膨胀的制冷剂混合(喷射行程)。On the other hand, when the rotation angle of theshaft 15 exceeds 450 degrees, the refrigerant can be supplied to thesecond suction space 17 a through theinjection port 30 . Overexpansion of the refrigerant continues, and when the pressure in thesecond suction space 17a becomes lower than the pressure inside theinjection suction pipe 29 , that is, lower than the evaporation pressure of theevaporator 7 , the overexpansion of the refrigerant stops. At the same time, refrigerant having a pressure P3 is supplied to thesecond suction space 17 a through theinjection port 30 . In thesecond suction space 17a, the supplied refrigerant is mixed with the overexpanded refrigerant (injection stroke).

其后,如图4的右下图及左下图所示,通过喷射口30将具有压力P3的制冷剂持续供给到第二吸入空间17a,直至轴15的旋转角度达到720度。如图4的左上图所示,若轴15旋转至720度的位置,则第二吸入空间17a的容积达到最大容积(=第二空间17的容积)。由此,喷射行程完成。Thereafter, as shown in the lower right and left diagrams of FIG. 4 , the refrigerant having the pressure P3 is continuously supplied to thesecond suction space 17 a through theinjection port 30 until the rotation angle of theshaft 15reaches 720 degrees. As shown in the upper left diagram of FIG. 4 , when theshaft 15 is rotated to a position of 720 degrees, the volume of thesecond suction space 17 a reaches the maximum volume (=volume of the second space 17 ). Thus, the injection stroke is completed.

在图5中,在膨胀行程、过膨胀行程及喷射行程中的第一喷出空间16b的容积的变化用虚线BI表示。第二吸入空间17a的容积的变化用虚线JE表示。由第一喷出空间16b、连通孔25a及第二吸入空间17a构成的工作室的容积的变化用线BE表示。膨胀行程、过膨胀行程及喷射行程在点E结束,该点E的容积V2相当于第二工作缸12的第二空间17的容积。In FIG. 5 , changes in the volume of thefirst discharge space 16 b in the expansion stroke, the over-expansion stroke, and the injection stroke are indicated by a dotted line BI. Changes in the volume of thesecond suction space 17a are indicated by a dotted line JE. Changes in the volume of the working chamber constituted by thefirst discharge space 16b, thecommunication hole 25a, and thesecond suction space 17a are indicated by a line BE. The expansion stroke, the overexpansion stroke and the injection stroke end at a point E whose volume V2 corresponds to the volume of thesecond space 17 of thesecond cylinder 12 .

在图6中,膨胀行程、过膨胀行程及喷射行程分别用线BC、线CD及线DE表示。由第一喷出空间16b、连通孔25a及第二吸入空间17a构成的工作室的压力从膨胀行程开始时的压力P1随轴15的旋转而下降。如上所述,第二空间17的容积V2相对于第一空间16的容积V1的比(V2/V1)非常大。因此,在假设不存在喷射口30的情况下,工作室的压力在降低至制冷剂在蒸发器7中的压力P3之后仍沿着线BCD的延长线上的虚线DH下降。但是,本实施方式的冷冻循环装置100所使用的容积型流体机械4具有喷射口30,因此,若工作室的压力降低至压力P3,则通过喷射口30将从蒸发器7流出的压力P3的制冷剂供给到第二吸入空间17a。因此,工作室的压力的下降停止,将具有压力P3的制冷剂持续供给到工作室,直至工作室的容积达到在图5中的点E特定的容积V2。由此,膨胀行程、过膨胀行程及喷射行程完成。In FIG. 6, the expansion stroke, the overexpansion stroke, and the injection stroke are represented by lines BC, CD, and DE, respectively. The pressure of the working chamber constituted by thefirst discharge space 16b, thecommunication hole 25a, and thesecond suction space 17a decreases from the pressure P1 at the start of the expansion stroke as theshaft 15 rotates. As described above, the ratio (V2/V1) of the volume V2 of thesecond space 17 to the volume V1 of thefirst space 16 is very large. Therefore, assuming that there is noinjection port 30 , the pressure of the working chamber drops along the dotted line DH on the extension of the line BCD after falling to the pressure P3 of the refrigerant in theevaporator 7 . However, since the positive displacement fluid machine 4 used in therefrigeration cycle apparatus 100 of the present embodiment has theinjection port 30, when the pressure of the working chamber drops to the pressure P3, the pressure P3 flowing out from theevaporator 7 will be discharged through theinjection port 30. The refrigerant is supplied to thesecond suction space 17a. Therefore, the drop in the pressure of the working chamber stops, and the supply of the refrigerant having the pressure P3 to the working chamber is continued until the volume of the working chamber reaches the volume V2 specified at point E in FIG. 5 . Thereby, the expansion stroke, the overexpansion stroke, and the injection stroke are completed.

然后,如图4的左上图及右上图所示,在轴15从720度的位置旋转到810度的位置时,第二吸入空间17a变化为第二喷出空间17b。喷出口27面向第二喷出空间17b。但是,如参照图2说明所述,在喷出口27设置有喷出阀28。因此,在第二喷出空间17b中对制冷剂进行压缩(再压缩行程),直至第二喷出空间17b的压力超过喷出管26的内部的压力即超过压缩机2的吸入压力。在第二喷出空间17b中被压缩的制冷剂含有通过吸入口24被吸入到容积型流体机械4的部分和通过喷射口30被吸入到容积型流体机械4的部分。Then, as shown in the upper left and upper right diagrams of FIG. 4 , when theshaft 15 rotates from a position of 720 degrees to a position of 810 degrees, thesecond suction space 17 a changes to thesecond discharge space 17 b. Thedischarge port 27 faces thesecond discharge space 17b. However, as described above with reference to FIG. 2 , thedischarge valve 28 is provided at thedischarge port 27 . Therefore, the refrigerant is compressed in thesecond discharge space 17b (recompression process) until the pressure in thesecond discharge space 17b exceeds the pressure inside thedischarge pipe 26 , that is, exceeds the suction pressure of thecompressor 2 . The refrigerant compressed in thesecond discharge space 17 b includes a part sucked into the positive displacement fluid machine 4 through thesuction port 24 and a part sucked into the positive displacement fluid machine 4 through thedischarge port 30 .

为了在再压缩行程对制冷剂进行压缩,而使用在膨胀行程及过膨胀行程从制冷剂回收的动力。根据图4的左上图及右上图可知,在第二喷出空间17b执行再压缩行程时,在重新生成的第二吸入空间17a执行了膨胀行程及过膨胀行程。在膨胀行程及过膨胀行程从制冷剂回收的动力直接作为用于在再压缩行程对制冷剂进行压缩的能量而被消耗。In order to compress the refrigerant in the recompression process, power recovered from the refrigerant in the expansion process and the overexpansion process is used. As can be seen from the upper left and upper right diagrams of FIG. 4 , when thesecond discharge space 17b performs the recompression process, the regeneratedsecond suction space 17a performs the expansion process and the over-expansion process. The power recovered from the refrigerant in the expansion process and the over-expansion process is directly consumed as energy for compressing the refrigerant in the recompression process.

根据本实施方式,膨胀行程及过膨胀行程从经由连通孔25a将第一喷出空间16b和第二吸入空间17a连通的时刻持续到第二吸入空间17a的压力与喷射流路10f的压力P3(第三压力)一致的时刻。再压缩行程从经由连通孔25a的第一喷出空间16b和第二吸入空间17a的连通被切断的时刻持续到第二喷出空间17b的压力与流路10c的压力P2(第二压力)一致的时刻。而且,在轴15旋转一圈的期间中,进行膨胀行程及过膨胀行程的期间的至少一部分与进行再压缩行程的期间重叠。根据这样的构成,不易生成轴15的转矩不均匀。这有助于容积型流体机械4的稳定的动作。According to the present embodiment, the expansion stroke and the over-expansion stroke continue from the moment when thefirst discharge space 16b communicates with thesecond suction space 17a through thecommunication hole 25a until the pressure of thesecond suction space 17a and the pressure P3 of theinjection channel 10f ( third pressure) consistent moment. The recompression process lasts from the time when the communication between thefirst discharge space 16b and thesecond suction space 17a via thecommunication hole 25a is cut off until the pressure in thesecond discharge space 17b matches the pressure P2 (second pressure) of theflow path 10c. moment. In addition, during one rotation of theshaft 15 , at least a part of the period during which the expansion stroke and the overexpansion stroke are performed overlaps with the period during which the recompression stroke is performed. According to such a configuration, torque unevenness of theshaft 15 is less likely to occur. This contributes to stable operation of the positive displacement fluid machine 4 .

若第二喷出空间17b的压力超过喷出管26的内部的压力,则喷出阀28开启。由此,通过喷出口27从第二喷出空间17b向喷出管26喷出制冷剂(喷出行程)。伴随轴15的旋转而第二喷出空间17b的容积减少,轴15旋转至1080度的位置时,第二喷出空间17b消失。由此,完成喷出行程。When the pressure in thesecond discharge space 17b exceeds the pressure inside thedischarge pipe 26, thedischarge valve 28 opens. As a result, the refrigerant is discharged from thesecond discharge space 17 b to thedischarge pipe 26 through the discharge port 27 (discharge stroke). The volume of thesecond discharge space 17b decreases with the rotation of theshaft 15, and when theshaft 15 rotates to a position of 1080 degrees, thesecond discharge space 17b disappears. Thus, the discharge stroke is completed.

在图5中,在再压缩行程及喷出行程中的第二喷出空间17b的容积的变化用线EG表示。在图6中,再压缩行程及喷射行程分别用线EF及线FG表示。在膨胀行程及过膨胀行程刚结束之后,制冷剂的压力P3低于喷出管26的内部的压力P2。此时,喷出阀28关闭。随着第二喷出空间17b容积的减少,制冷剂被再压缩至压力P2。其后,通过在喷出阀28的前后使压力均衡而使喷出阀28开启,从第二喷出空间17b将压力P2的制冷剂喷出到喷出管26。在点G,喷出行程完成。In FIG. 5 , the change in volume of thesecond discharge space 17b in the recompression stroke and the discharge stroke is indicated by the line EG. In FIG. 6, the recompression stroke and the injection stroke are indicated by lines EF and FG, respectively. Immediately after the completion of the expansion process and the over-expansion process, the pressure P3 of the refrigerant is lower than the pressure P2 inside thedischarge pipe 26 . At this time, thedischarge valve 28 is closed. As the volume of thesecond discharge space 17b decreases, the refrigerant is recompressed to the pressure P2. Thereafter, the pressure is equalized before and after thedischarge valve 28 to open thedischarge valve 28 , and the refrigerant at the pressure P2 is discharged from thesecond discharge space 17 b to thedischarge pipe 26 . At point G, the ejection stroke is complete.

图7是表示工作室的压力和容积的关系的PV线图。吸入行程用线AB表示,膨胀行程用线BC表示,过膨胀行程用线CD表示,喷射行程用线DE表示,再压缩行程用线EF表示,喷出行程用线FCG表示。容积型流体机械4从制冷剂回收的能量相当于用点ABCDLG围成的区域的面积,为了对过膨胀后的制冷剂进行再压缩而必需的功相当于由点LDEFCG围成的区域的面积。回收能量、再压缩所必需的功及各种损失达到平衡。因此,容积型流体机械4即使不使用电机等也自动旋转。由点CDLG围成的区域因在回收能量和再压缩所需的功是共用的而能够抵消。其结果是,从制冷剂回收与由点ABCG围成的区域的面积相当的能量,使用回收的能量使相当于由点CDEF围成的区域的面积的功用于制冷剂。Fig. 7 is a PV diagram showing the relationship between the pressure and the volume of the working chamber. The suction stroke is represented by the line AB, the expansion stroke by the line BC, the over-expansion stroke by the line CD, the injection stroke by the line DE, the recompression stroke by the line EF, and the discharge stroke by the line FCG. The energy recovered by the positive displacement fluid machine 4 from the refrigerant corresponds to the area of the region surrounded by the points ABCDLG, and the work required to recompress the overexpanded refrigerant corresponds to the area of the region surrounded by the points LDEFCG. Energy recovery, work necessary for recompression, and various losses are balanced. Therefore, the positive displacement fluid machine 4 automatically rotates without using a motor or the like. The area bounded by the point CDLG can cancel out because the work required for energy recovery and recompression is shared. As a result, energy corresponding to the area of the region surrounded by points ABCG is recovered from the refrigerant, and work corresponding to the area of the region surrounded by points CDEF is applied to the refrigerant using the recovered energy.

如以上说明,根据本实施方式,膨胀行程、过膨胀行程及再压缩行程作为吸入行程和喷出行程之间的一连串的行程而进行。因此,根据本实施方式,不需要如专利文献1记载的冷冻循环装置那样分别设置膨胀机及副压缩机,而能够使用简单结构的容积型流体机械4来实施上述各行程。容积型流体机械4的零部件个数与分别设置膨胀机及副压缩机的情况相比少。因此,能够抑制冷冻循环装置100的制造成本。As described above, according to the present embodiment, the expansion stroke, the overexpansion stroke, and the recompression stroke are performed as a series of strokes between the suction stroke and the discharge stroke. Therefore, according to the present embodiment, it is not necessary to separately provide an expander and a sub-compressor as in the refrigeration cycle apparatus described in Patent Document 1, and each of the above-mentioned strokes can be performed using the positive displacement fluid machine 4 with a simple structure. The number of components of the positive displacement fluid machine 4 is smaller than the case where the expander and the sub-compressor are separately provided. Therefore, the manufacturing cost of therefrigeration cycle apparatus 100 can be suppressed.

另外,由于在喷射口30设置有单向阀31,所以在再压缩行程及喷出行程中,能够防止制冷剂从第二喷出空间17b逆流到喷射口30。这有助于提高容积型流体机械4的效率。在图4中,在轴15从720度的位置旋转到810度的位置的期间,单向阀31防止制冷剂从第二喷出空间17b向喷射口30的逆流。In addition, since thecheck valve 31 is provided in theinjection port 30, it is possible to prevent the refrigerant from flowing back from thesecond discharge space 17b to theinjection port 30 in the recompression process and the discharge process. This contributes to improving the efficiency of the volumetric fluid machine 4 . In FIG. 4 , while theshaft 15 rotates from the position of 720 degrees to the position of 810 degrees, thecheck valve 31 prevents the refrigerant from flowing backward from thesecond discharge space 17 b to theinjection port 30 .

另外,由于在喷出口27设置有喷出阀28,所以能够降低用于对制冷剂进行再压缩及喷出的功。在未设置喷出阀28的情况下,在轴15的旋转角度超过720度的位置而使喷出口27面向第二喷出空间17b的瞬间,制冷剂有可能从喷出管26(流路10c)逆流到第二喷出空间17b。若产生制冷剂的逆流,则再压缩行程及喷出行程在图6中用线EKFG表示,在图7中用线EKFCG表示。即,与由点EKF围成的区域的面积相当的功成为用于再压缩及喷出的额外需要。由于通过设置喷出阀28而能够避免该损失,因而能够降低用于对制冷剂进行再压缩及喷出的功,还能够提高容积型流体机械4的效率。另外,在被压力P2的制冷剂充满的第二喷出空间17b直接结合被压力P3的制冷剂充满的吸入管26,由此能够防止产生破裂声。因此,能够抑制容积型流体机械4的噪声及振动。In addition, since thedischarge valve 28 is provided at thedischarge port 27, the work for recompressing and discharging the refrigerant can be reduced. If thedischarge valve 28 is not provided, at the moment when the rotation angle of theshaft 15 exceeds 720 degrees and thedischarge port 27 faces thesecond discharge space 17b, the refrigerant may flow from the discharge pipe 26 (flowpath 10c). ) flows back into thesecond ejection space 17b. When the refrigerant backflow occurs, the recompression process and the discharge process are indicated by the line EKFG in FIG. 6 and by the line EKFCG in FIG. 7 . That is, work equivalent to the area of the region surrounded by the point EKF is additionally required for recompression and ejection. Since this loss can be avoided by providing thedischarge valve 28, the work for recompressing and discharging the refrigerant can be reduced, and the efficiency of the positive displacement fluid machine 4 can be improved. In addition, thesuction pipe 26 filled with the refrigerant of the pressure P3 is directly connected to thesecond discharge space 17b filled with the refrigerant of the pressure P2, thereby preventing generation of crackling noise. Therefore, noise and vibration of the positive displacement fluid machine 4 can be suppressed.

另外,在本实施方式中,容积型流体机械4具有双级旋转式流体机械的结构。在由第一喷出空间16b、连通孔25a及第二吸入空间17a构成的工作室进行膨胀行程及过膨胀行程,在第二喷出空间17b进行再压缩行程及喷出行程。即,在容积型流体机械4中,膨胀行程及过膨胀行程与再压缩行程及喷出行程同时进行。因此,能够同时进行来自制冷剂的能量回收和对制冷剂的压缩功。若同时进行能量回收和压缩功,则与交互进行能量回收和压缩功的情况相比,轴15的旋转速度的变动降低。由此,能够使容积型流体机械4稳定地工作,并且容积型流体机械4的噪声及振动也降低。另外,在制冷剂回路10的制冷剂的循环量少的情况下,能够防止在轴15的旋转速度的变动影响下轴15减速及停止。In addition, in this embodiment, the positive displacement fluid machine 4 has a structure of a two-stage rotary fluid machine. The expansion stroke and the overexpansion stroke are performed in the working chamber constituted by thefirst discharge space 16b, thecommunication hole 25a, and thesecond suction space 17a, and the recompression stroke and the discharge stroke are performed in thesecond discharge space 17b. That is, in the positive displacement fluid machine 4, the expansion stroke and the overexpansion stroke are performed simultaneously with the recompression stroke and the discharge stroke. Therefore, energy recovery from the refrigerant and compression work for the refrigerant can be performed simultaneously. When energy recovery and compression work are performed simultaneously, fluctuations in the rotational speed of theshaft 15 are reduced compared to a case where energy recovery and compression work are performed alternately. As a result, the positive displacement fluid machine 4 can be operated stably, and the noise and vibration of the positive displacement fluid machine 4 are also reduced. In addition, when the circulation amount of the refrigerant in therefrigerant circuit 10 is small, it is possible to prevent theshaft 15 from being decelerated and stopped due to fluctuations in the rotational speed of theshaft 15 .

另外,通过采用双级旋转式流体机械的结构,还有如下优点。即,容易将第二空间17的容积V2相对于第一空间16的容积V1的比(V2/V1)设计在气液分离器5的入口的制冷剂的体积流量VSEP相对于散热器3的出口的制冷剂的体积流量VGC的比(VSEP/VGC)附近。In addition, by adopting the structure of the two-stage rotary fluid machine, there are also the following advantages. That is, it is easy to design the ratio (V2/V1) of the volume V2 of thesecond space 17 to the volumeV1 of the first space 16 (V2/V1). The ratio (VSEP /VGC ) of the outlet refrigerant volume flow rate VGC is close.

在本实施方式中,需要通过喷射流路10f供给到容积型流体机械4的喷射口30的制冷剂为气态制冷剂。具体而言,将在蒸发器7从低温侧热源(例如空气)吸收热而从液体蒸发为气体之后的制冷剂喷射到容积型流体机械4。由于在容积型流体机械4中对无助于来自低温侧热源的热能吸收的制冷剂(液态制冷剂)进行压缩的功减少,所以冷冻循环装置100的COP提高。因此,为了将干燥度1.0的制冷剂或者过热的制冷剂(即只有气态制冷剂)供给到喷射口30,而优选调节膨胀阀6(在第二实施方式中为膨胀阀45)的开度。In the present embodiment, the refrigerant that needs to be supplied to theinjection port 30 of the positive displacement fluid machine 4 through theinjection channel 10f is a gaseous refrigerant. Specifically, the refrigerant after theevaporator 7 absorbs heat from a low-temperature side heat source (for example, air) and evaporates from liquid to gas is injected to the positive displacement fluid machine 4 . The COP of therefrigeration cycle apparatus 100 is improved because the work of compressing the refrigerant (liquid refrigerant) that does not contribute to the absorption of heat energy from the low-temperature side heat source in the positive displacement fluid machine 4 is reduced. Therefore, it is preferable to adjust the opening degree of the expansion valve 6 (expansion valve 45 in the second embodiment) in order to supply refrigerant with a dryness of 1.0 or superheated refrigerant (that is, only gaseous refrigerant) to theinjection port 30 .

本实施方式的冷冻循环装置100可适合用于供热水设备或者热水供暖设备。在以供热水及热水供暖为目的的情况下,不需要切换空调装置之类的冷气暖气。即,由于能够省略四通阀等构成要素,因而能够进一步削减成本。Therefrigeration cycle apparatus 100 of this embodiment can be suitably used for a hot water supply facility or a hot water heating facility. In the case of hot water supply and hot water heating, there is no need to switch between air conditioning and heating such as air conditioners. That is, since components such as a four-way valve can be omitted, further cost reduction can be achieved.

在将冷冻循环装置100用于供热水设备或者热水供暖设备的情况下,具有如下优点。在使用夜间电力向罐储存热水的情况下,供热水设备通常进行额定运转。热水供暖设备通常进行连续运转。由于起动后经过不长的时间后建筑物的温度达到一定,所以热水供暖设备的负荷稳定。若考虑到这样的运转方式,则气液分离器5的入口的制冷剂的体积流量相对于散热器3的出口的制冷剂的体积流量的比大致一定。因此,易于使第二空间17的容积V2相对于第一空间16的容积V1的比(V2/V1)与体积流量的比一致。由此,能够更充分地得到动力回收的效果。When therefrigeration cycle apparatus 100 is used in a hot water supply facility or a hot water heating facility, it has the following advantages. In the case of using nighttime electricity to store hot water in tanks, the hot water supply equipment generally performs rated operation. Hot water heating installations are usually in continuous operation. Since the temperature of the building reaches a certain level after a short period of time after starting, the load of the hot water heating equipment is stable. Considering such an operation mode, the ratio of the volume flow rate of the refrigerant at the inlet of the gas-liquid separator 5 to the volume flow rate of the refrigerant at the outlet of theradiator 3 is substantially constant. Therefore, it is easy to make the ratio (V2/V1) of the volume V2 of thesecond space 17 to the volume V1 of thefirst space 16 coincide with the ratio of the volume flow rate. Thereby, the effect of power recovery can be obtained more fully.

以二氧化碳为代表的超临界制冷剂在冷冻循环中的高压和低压之差大。具体而言,容积型流体机械4中的吸入压力P1和喷出压力P2之差大。因此,能够由容积型流体机械4回收的动力也大。因此,二氧化碳作为冷冻循环装置100的制冷剂非常合适。当然,制冷剂的种类无特别限定,可使用二氧化碳以外的自然制冷剂、R410A等代替碳氩化合物、R1234yf等低GWP(Global Warming Potential)制冷剂。The supercritical refrigerant represented by carbon dioxide has a large difference between high pressure and low pressure in the refrigeration cycle. Specifically, the difference between the suction pressure P1 and the discharge pressure P2 in the positive displacement fluid machine 4 is large. Therefore, the power recoverable by the positive displacement fluid machine 4 is also large. Therefore, carbon dioxide is very suitable as a refrigerant of therefrigeration cycle apparatus 100 . Of course, the type of refrigerant is not particularly limited, and natural refrigerants other than carbon dioxide, R410A, etc. can be used instead of low GWP (Global Warming Potential) refrigerants such as hydrocarbons and R1234yf.

作为从制冷剂回收动力的装置,将容积型流体机械4用于冷冻循环装置100,由此能够将回收动力作为压缩功的一部分加以利用。由于压缩机2的吸入压力和喷出压力之差减小,因而压缩机2的负荷减轻,冷冻循环装置100的COP得以改善。但是,在本实施方式进行了说明的容积型流体机械4还可以使用于冷冻循环装置以外的装置。As a device for recovering power from the refrigerant, the positive displacement fluid machine 4 is used in therefrigeration cycle apparatus 100, whereby the recovered power can be utilized as part of the compression work. Since the difference between the suction pressure and the discharge pressure of thecompressor 2 is reduced, the load on thecompressor 2 is reduced, and the COP of therefrigeration cycle apparatus 100 is improved. However, the positive displacement fluid machine 4 described in this embodiment can also be used in devices other than refrigeration cycle devices.

(第二实施方式)(second embodiment)

图8是第二实施方式的冷冻循环装置的构成图。冷冻循环装置200具备:压缩机2、散热器3、容积型流体机械44、膨胀阀45(减压阀)、第一蒸发器46及第二蒸发器47。这些构成要素以形成制冷剂回路50的方式通过流路50a~50f彼此连接。Fig. 8 is a configuration diagram of a refrigeration cycle apparatus according to a second embodiment. Therefrigeration cycle apparatus 200 includes acompressor 2 , aradiator 3 , a positivedisplacement fluid machine 44 , an expansion valve 45 (pressure reducing valve), afirst evaporator 46 , and asecond evaporator 47 . These components are connected to each other byflow paths 50 a to 50 f so as to form arefrigerant circuit 50 .

压缩机2及散热器3与第一实施方式相同,由于标注相同的参照符号,所以易于理解。容积型流体机械44在结构上存在差异,但是,具有与在第一实施方式进行了说明的容积型流体机械4相同的功能。膨胀阀45为能够改变开度的阀,例如为电动膨胀阀。第一蒸发器46及第二蒸发器47分别为用于向制冷剂赋予热的设备,典型代表是由空气-制冷剂热交换器构成。Thecompressor 2 and theradiator 3 are the same as those of the first embodiment, and are easy to understand since they are given the same reference numerals. The volumetricfluid machine 44 differs in structure, but has the same functions as the volumetric fluid machine 4 described in the first embodiment. Theexpansion valve 45 is a valve whose opening can be changed, for example, an electric expansion valve. Thefirst evaporator 46 and thesecond evaporator 47 are devices for imparting heat to the refrigerant, and are typically composed of an air-refrigerant heat exchanger.

流路50a以将被压缩机2压缩的制冷剂供给到散热器3的方式将压缩机2和散热器3连接。流路50b以将从散热器3流出的制冷剂的一部分供给到容积型流体机械44的方式将散热器3和容积型流体机械44连接。流路50c以将从容积型流体机械44喷出的制冷剂供给到第一蒸发器46的方式将容积型流体机械44和第一蒸发器46连接。流路50d以将从第一蒸发器46流出的制冷剂供给到压缩机2的方式将第一蒸发器46和压缩机2连接。流路50e以将从散热器3流出的制冷剂的一部分供给到第二蒸发器47的方式将散热器3和第二蒸发器47连接。具体而言,流路50e为从流路50b分支的流路(分支流路),具有连接于散热器3和容积型流体机械44之间的流路50b的上游端和连接于第二蒸发器47的下游端。在流路50e上配置有膨胀阀45。制冷剂被膨胀阀45减压后流入到第二蒸发器47。流路50f以将从第二蒸发器47流出的气态制冷剂供给(喷射)到容积型流体机械44的方式将第二蒸发器47和容积型流体机械44连接。Theflow path 50 a connects thecompressor 2 and theradiator 3 so that the refrigerant compressed by thecompressor 2 is supplied to theradiator 3 . Theflow path 50 b connects theradiator 3 and the positivedisplacement fluid machine 44 so as to supply part of the refrigerant flowing out of theradiator 3 to the positivedisplacement fluid machine 44 . Theflow path 50 c connects the displacementtype fluid machine 44 and thefirst evaporator 46 so that the refrigerant discharged from the displacementtype fluid machine 44 is supplied to thefirst evaporator 46 . Theflow path 50 d connects thefirst evaporator 46 and thecompressor 2 so that the refrigerant flowing out of thefirst evaporator 46 is supplied to thecompressor 2 . Theflow path 50 e connects theradiator 3 and thesecond evaporator 47 so that part of the refrigerant flowing out of theradiator 3 is supplied to thesecond evaporator 47 . Specifically, theflow path 50e is a flow path (branched flow path) branched from theflow path 50b, and has an upstream end connected to theflow path 50b between theradiator 3 and the volumetricfluid machine 44 and connected to the second evaporator. 47 downstream end. Anexpansion valve 45 is arranged on theflow path 50e. The refrigerant is decompressed by theexpansion valve 45 and flows into thesecond evaporator 47 . Theflow path 50 f connects thesecond evaporator 47 and the positivedisplacement fluid machine 44 so that the gaseous refrigerant flowing out of thesecond evaporator 47 is supplied (injected) to the positivedisplacement fluid machine 44 .

第一蒸发器46及第二蒸发器47以使被第一蒸发器46冷却后的热介质(例如空气)再次被第二蒸发器47冷却的方式配置于热介质的流路上。图8中用箭头所示的方向为热介质的流动方向。第一蒸发器46中的制冷剂的温度高于第二蒸发器47中的制冷剂的温度。因此,如图8所示,当在热介质流路的上游侧配置有第一蒸发器46,在热介质流路的下游侧配置有第二蒸发器47的情况下,热介质(空气)和制冷剂正好成为形成对流的形状。由此,蒸发器46及47中的制冷剂和热介质的热交换效率提高。另外,由于从第二蒸发器47流出的制冷剂通过容积型流体机械44进行了升压,所以与第一实施方式同样,冷冻循环装置200的COP提高。Thefirst evaporator 46 and thesecond evaporator 47 are arranged on the flow path of the heat medium so that the heat medium (for example, air) cooled by thefirst evaporator 46 is cooled again by thesecond evaporator 47 . The direction indicated by the arrow in FIG. 8 is the flow direction of the heat medium. The temperature of the refrigerant in thefirst evaporator 46 is higher than the temperature of the refrigerant in thesecond evaporator 47 . Therefore, as shown in FIG. 8, when thefirst evaporator 46 is arranged on the upstream side of the heat medium flow path and thesecond evaporator 47 is arranged on the downstream side of the heat medium flow path, the heat medium (air) and the The refrigerant is just in a shape to form convection. This improves the heat exchange efficiency between the refrigerant and the heat medium in theevaporators 46 and 47 . In addition, since the pressure of the refrigerant flowing out of thesecond evaporator 47 is increased by the positivedisplacement fluid machine 44, the COP of therefrigeration cycle apparatus 200 is improved as in the first embodiment.

压缩机2吸入制冷剂并对吸入的制冷剂进行压缩。压缩后的制冷剂由散热器3在高压下进行冷却。冷却后的制冷剂流入到两个流路即流路50b及50e。冷却后的制冷剂的一部分通过流路50b被吸入到容积型流体机械44。被吸入到容积型流体机械44的制冷剂通过容积型流体机械44减压至中间压而成为气液二相。从容积型流体机械44喷出的制冷剂通过流路50c流入到第一蒸发器46。流入到第一蒸发器46的制冷剂被第一蒸发器46加热,其后,通过流路50d被吸入到压缩机2。另一方面,被散热器3进行了冷却的制冷剂的剩余部分被膨胀阀45进行减压而变化为气液二相,之后,通过流路50e供给到第二蒸发器47。流入到第二蒸发器47的制冷剂由第二蒸发器47进行加热,其后,通过喷射流路50f供给(喷射)到容积型流体机械44。Thecompressor 2 sucks refrigerant and compresses the sucked refrigerant. The compressed refrigerant is cooled byradiator 3 under high pressure. The cooled refrigerant flows intoflow paths 50b and 50e which are two flow paths. Part of the cooled refrigerant is sucked into the positivedisplacement fluid machine 44 through theflow path 50b. The refrigerant sucked into the positivedisplacement fluid machine 44 is decompressed to an intermediate pressure by the positivedisplacement fluid machine 44 to become a gas-liquid two-phase. The refrigerant discharged from the positivedisplacement fluid machine 44 flows into thefirst evaporator 46 through theflow path 50c. The refrigerant that has flowed into thefirst evaporator 46 is heated by thefirst evaporator 46 and then sucked into thecompressor 2 through theflow path 50d. On the other hand, the remaining portion of the refrigerant cooled by theradiator 3 is decompressed by theexpansion valve 45 to change into a gas-liquid two-phase, and then supplied to thesecond evaporator 47 through theflow path 50e. The refrigerant that has flowed into thesecond evaporator 47 is heated by thesecond evaporator 47 and then supplied (injected) to the positivedisplacement fluid machine 44 through theinjection channel 50f.

图9是如图8所示的容积型流体机械44的纵剖面图。图10是沿着容积型流体机械的Z-Z线的横剖面图。容积型流体机械44具有:密闭容器59、轴53、上轴承55、工作缸51、活塞52、叶片57及下轴承56。容积型流体机械44作为单级旋转式流体机械而构成。FIG. 9 is a longitudinal sectional view of the volumetricfluid machine 44 shown in FIG. 8 . Fig. 10 is a cross-sectional view along line Z-Z of the volumetric fluid machine. The volumetricfluid machine 44 has an airtight container 59 , ashaft 53 , an upper bearing 55 , acylinder 51 , apiston 52 ,vanes 57 , and a lower bearing 56 . The positivedisplacement fluid machine 44 is configured as a single-stage rotary fluid machine.

如图9所示,轴53具有向半径方向外突出的偏心部53a。轴53贯穿工作缸51,被上轴承55及下轴承56支承为可旋转。轴53的旋转轴与工作缸51的中心一致。通过上轴承55及下轴承56将工作缸51关闭。As shown in FIG. 9 , theshaft 53 has aneccentric portion 53 a protruding radially outward. Theshaft 53 penetrates thecylinder 51 and is rotatably supported by an upper bearing 55 and a lower bearing 56 . The axis of rotation of theshaft 53 coincides with the center of thecylinder 51 . The workingcylinder 51 is closed by the upper bearing 55 and the lower bearing 56 .

如图10所示,活塞52在俯视下具有环的形状,以在自身和工作缸51之间形成月牙形的空间54的方式配置于工作缸51内。在工作缸51的内部,在轴53的偏心部53a安装有活塞52。在工作缸51形成有叶片槽68,叶片57以能够滑动的方式安装在叶片槽68。叶片57沿活塞52的周向将空间54隔开。由此,在工作缸51的内部形成吸入空间54a及喷出空间54b。在叶片57的背后配置有弹簧69。弹簧69将叶片57向轴53的中心推压。向叶片槽68供给贮存于密闭容器59内部的润滑油。此外,活塞52和叶片57也可以由单独的部件即所谓的摆动式活塞构成。另外,叶片57也可以与活塞52卡合。As shown in FIG. 10 , thepiston 52 has a ring shape in plan view, and is disposed in thecylinder 51 so as to form a crescent-shapedspace 54 between itself and thecylinder 51 . Insidecylinder 51 ,piston 52 is attached toeccentric portion 53 a ofshaft 53 . Avane groove 68 is formed in thecylinder 51 , and thevane 57 is slidably attached to thevane groove 68 . Thevane 57 partitions thespace 54 in the circumferential direction of thepiston 52 . Thus, asuction space 54 a and adischarge space 54 b are formed inside thecylinder 51 . Aspring 69 is arranged behind theblade 57 . Thespring 69 urges thevane 57 toward the center of theshaft 53 . Lubricating oil stored in the airtight container 59 is supplied to thevane groove 68 . Furthermore, thepiston 52 and thevane 57 can also be formed from separate components, so-called oscillating pistons. In addition, thevane 57 may be engaged with thepiston 52 .

如图9所示,容积型流体机械44还具有:吸入管58、吸入口60、喷出管62、喷出口63、喷射口67及喷射吸入管65。能够通过吸入口60向空间54(具体而言是吸入空间54a)供给制冷剂。通过喷出口63能够从空间54(具体而言是喷出空间54b)排出制冷剂。吸入口60及喷出口63分别与吸入管58及喷出管62连接。吸入管58构成制冷剂回路50(图8)中的流路50b的一部分。喷出管62构成制冷剂回路50中的流路50c的一部分。在喷出口63上设置有防止制冷剂从流路50c逆流到喷出空间54b的喷出阀64(单向阀)。喷出阀64的典型代表是由金属制薄板制作的簧片阀。若喷出空间54b的压力超过喷出管62的内部的压力(流路50c的压力),则喷出阀64开启。在喷出空间54b的压力是喷出管62的内部的压力以下时,喷出阀64关闭。As shown in FIG. 9 , the positivedisplacement fluid machine 44 further includes asuction pipe 58 , asuction port 60 , adischarge pipe 62 , adischarge port 63 , aninjection port 67 , and ajet suction pipe 65 . The refrigerant can be supplied to the space 54 (specifically, thesuction space 54 a ) through thesuction port 60 . The refrigerant can be discharged from the space 54 (specifically, thedischarge space 54 b ) through thedischarge port 63 . Thesuction port 60 and thedischarge port 63 are connected to thesuction pipe 58 and thedischarge pipe 62, respectively. Thesuction pipe 58 constitutes a part of theflow path 50b in the refrigerant circuit 50 ( FIG. 8 ). Thedischarge pipe 62 constitutes a part of theflow path 50 c in therefrigerant circuit 50 . A discharge valve 64 (check valve) that prevents the refrigerant from flowing backward from theflow path 50c into thedischarge space 54b is provided on thedischarge port 63 . A typical representative of the discharge valve 64 is a reed valve made of a thin metal plate. When the pressure in thedischarge space 54b exceeds the pressure inside the discharge pipe 62 (the pressure in theflow path 50c), the discharge valve 64 opens. The discharge valve 64 is closed when the pressure in thedischarge space 54b is equal to or lower than the pressure inside thedischarge pipe 62 .

吸入口60及喷出口63分别形成于上轴承55及下轴承56。但是,吸入口60及喷出口63也可以分别形成于工作缸51。Thesuction port 60 and thedischarge port 63 are respectively formed in the upper bearing 55 and the lower bearing 56 . However, thesuction port 60 and thedischarge port 63 may be separately formed in thecylinder 51 .

容积型流体机械44还具有控制通过吸入口60向工作缸51的空间54流入制冷剂的定时的吸入机构61。在本实施方式中,吸入机构61由包括吸入阀61a及电磁元件61b的电磁阀构成。通过切换电磁元件61b的施加电压的接通和断开,能够控制吸入阀61a的开闭。The positivedisplacement fluid machine 44 further includes asuction mechanism 61 for controlling the timing of refrigerant flowing into thespace 54 of thecylinder 51 through thesuction port 60 . In the present embodiment, thesuction mechanism 61 is constituted by a solenoid valve including a suction valve 61a and a solenoid element 61b. The opening and closing of the suction valve 61a can be controlled by switching on and off the applied voltage of the electromagnetic element 61b.

喷射口67以能够向吸入空间54a供给制冷剂的方式形成于工作缸51。在喷射口67上设置有防止制冷剂从吸入空间54a或者喷出空间54b逆流到喷射流路50f的单向阀66。喷射口67及单向阀66的详细结构与在第一实施方式进行的说明相同。Theinjection port 67 is formed in thecylinder 51 so that the refrigerant can be supplied to thesuction space 54a. Theinjection port 67 is provided with acheck valve 66 for preventing the refrigerant from flowing backward from thesuction space 54a or thedischarge space 54b to theinjection channel 50f. The detailed structures of theinjection port 67 and thecheck valve 66 are the same as those described in the first embodiment.

在本实施方式中,关于轴53的旋转方向,将配置有叶片57的位置(叶片槽68的位置)定义为具有0度的角度的“基准位置”。关于轴53的旋转方向,将喷射口67设置在例如90~180度的范围。吸入口60及喷出口63设置于与叶片57相邻的位置。In the present embodiment, the position where thevane 57 is arranged (the position of the vane groove 68 ) is defined as a "reference position" having an angle of 0 degrees with respect to the rotational direction of theshaft 53 . Regarding the rotation direction of theshaft 53, theinjection port 67 is provided in a range of, for example, 90 to 180 degrees. Thesuction port 60 and thedischarge port 63 are provided adjacent to theblade 57 .

在容积型流体机械44中,吸入空间54a作为对制冷剂进行吸入、使其膨胀、过膨胀的工作室发挥作用。喷出空间54b作为对制冷剂进行再压缩及喷出的工作室发挥作用。In the positivedisplacement fluid machine 44 , thesuction space 54 a functions as a working chamber for sucking refrigerant, expanding it, and overexpanding it. Thedischarge space 54b functions as a working chamber for recompressing and discharging the refrigerant.

下面,参照图6及图11说明容积型流体机械的具体动作。图11是容积型流体机械的动作原理图。在图11的左上图、右上图、右下图及左下图分别表示轴53每旋转90度时活塞52的位置。在本实施方式中,吸入阀61a在轴53的旋转角度为0度~90度的范围开启,以后,以360度为一个周期重复开闭。Next, specific operations of the positive displacement fluid machine will be described with reference to FIGS. 6 and 11 . Fig. 11 is a diagram showing the principle of operation of a volumetric fluid machine. The upper left diagram, upper right diagram, lower right diagram, and lower left diagram of FIG. 11 show the positions of thepiston 52 every time theshaft 53 rotates 90 degrees, respectively. In this embodiment, the suction valve 61a is opened when the rotation angle of theshaft 53 is in the range of 0° to 90°, and thereafter, it is repeatedly opened and closed at 360° as one cycle.

如图11的左上图所示,在轴53从0度的位置旋转到90度的位置时,与吸入口60相邻地重新生成吸入空间54a。通过吸入口60向吸入空间54a吸入制冷剂(吸入行程)。若轴53从0度的位置旋转至大致90度的位置,则吸入阀61a关闭。由此,吸入行程完成。在图6中,吸入行程用线AB表示。As shown in the upper left diagram of FIG. 11 , when theshaft 53 rotates from a position of 0 degrees to a position of 90 degrees, asuction space 54 a is newly created adjacent to thesuction port 60 . The refrigerant is sucked into thesuction space 54a through the suction port 60 (suction stroke). When theshaft 53 rotates from a position of 0 degrees to a position of approximately 90 degrees, the suction valve 61a is closed. Thus, the suction stroke is completed. In Fig. 6, the suction stroke is indicated by the line AB.

若吸入阀61a关闭,则在吸入空间54a中制冷剂膨胀至喷出压力P2(膨胀行程)。随着轴53的旋转,制冷剂过膨胀至低于喷出压力P2的压力P3(过膨胀行程)。在膨胀行程及过膨胀行程中,容积型流体机械44从制冷剂回收动力。在图6中膨胀行程及过膨胀行程用线BCD表示。When the suction valve 61a is closed, the refrigerant expands to the discharge pressure P2 in thesuction space 54a (expansion stroke). As theshaft 53 rotates, the refrigerant overexpands to a pressure P3 lower than the discharge pressure P2 (overexpansion stroke). In the expansion process and the over-expansion process, the positivedisplacement fluid machine 44 recovers power from the refrigerant. In FIG. 6, the expansion stroke and the overexpansion stroke are indicated by the line BCD.

若轴53的旋转角度超过约120度,则成为可通过喷射口67向吸入空间54a供给制冷剂的状态。制冷剂的过膨胀继续进行,使吸入空间54a的压力低于喷射吸入管65的内部的压力即低于第二蒸发器47中的蒸发压力时,制冷剂的过膨胀停止。与此同时,通过喷射口67向吸入空间54a供给具有压力P3的制冷剂。在吸入空间54a内,被供给的制冷剂与进行了过膨胀的制冷剂混合(喷射行程)。When the rotation angle of theshaft 53 exceeds approximately 120 degrees, the refrigerant can be supplied to thesuction space 54 a through theinjection port 67 . Overexpansion of the refrigerant continues, and when the pressure in thesuction space 54a becomes lower than the pressure inside theinjection suction pipe 65, that is, the evaporation pressure in thesecond evaporator 47, the overexpansion of the refrigerant stops. At the same time, refrigerant having a pressure P3 is supplied to thesuction space 54 a through theinjection port 67 . In thesuction space 54a, the supplied refrigerant is mixed with the overexpanded refrigerant (injection stroke).

其后,通过喷射口67持续将具有压力P3的制冷剂供给到吸入空间54a,直至轴53的旋转角度达到360度。如图11的左上图所示,若轴53旋转至360度的位置,则吸入空间54a的容积达到最大容积(=空间54的容积)。由此,喷射行程完成。在图6中喷射行程用线DE表示。Thereafter, the refrigerant having the pressure P3 is continuously supplied to thesuction space 54a through theinjection port 67 until the rotation angle of theshaft 53reaches 360 degrees. As shown in the upper left diagram of FIG. 11 , when theshaft 53 is rotated to a position of 360 degrees, the volume of thesuction space 54 a reaches the maximum volume (=volume of the space 54 ). Thus, the injection stroke is completed. The injection path is indicated by line DE in FIG. 6 .

吸入行程结束时的工作室(吸入空间54a)的容积V1取决于吸入阀61a关闭的瞬间的轴53的旋转角度。另外,在本实施方式中,喷射行程结束时的容积V2相对于吸入行程结束时的容积V1的比(V2/V1)大致与第一蒸发器46的入口的制冷剂的体积流量VEVA相对于散热器3的出口的制冷剂的体积流量VGC的比(VEVA/VGC)相等。另外,容积比(V2/V1)被设计成充分大于能够根据喷射行程结束时的工作室(空间54)的压力P3相对于吸入行程结束时的工作室(空间54)的压力P1的比计算出的制冷剂比容的比率。The volume V1 of the working chamber (suction space 54a) at the end of the suction stroke depends on the rotation angle of theshaft 53 at the moment when the suction valve 61a is closed. In addition, in the present embodiment, the ratio (V2/V1) of the volume V2 at the end of the injection stroke to the volume V1 at the end of the suction stroke is approximately the same as the volume flow rate VEVA of the refrigerant at the inlet of thefirst evaporator 46 relative to The ratio (VEVA /VGC ) of the volume flow rate VGC of the refrigerant at the outlet of theradiator 3 is equal. In addition, the volume ratio (V2/V1) is designed to be sufficiently larger than can be calculated from the ratio of the pressure P3 of the working chamber (space 54) at the end of the injection stroke to the pressure P1 of the working chamber (space 54) at the end of the suction stroke. The ratio of the specific volume of the refrigerant.

然后,如图11的左上图及右上图所示,在轴53从360度的位置旋转到450度的位置时,吸入空间54a变化为喷出空间54b。喷出口63面向喷出空间54b。但是,如参照图9所做的说明所述,在喷出口63设置有喷出阀64。因此,在喷出空间54b中对制冷剂进行压缩(再压缩行程),直至喷出空间54b的压力超过喷出管62的内部的压力、即超过压缩机2的吸入压力。Then, as shown in the upper left and upper right diagrams of FIG. 11 , when theshaft 53 rotates from a position of 360 degrees to a position of 450 degrees, thesuction space 54 a changes to thedischarge space 54 b. Thedischarge port 63 faces thedischarge space 54b. However, as described above with reference to FIG. 9 , the discharge valve 64 is provided at thedischarge port 63 . Therefore, the refrigerant is compressed in thedischarge space 54 b (recompression process) until the pressure in thedischarge space 54 b exceeds the pressure inside thedischarge pipe 62 , that is, exceeds the suction pressure of thecompressor 2 .

若喷出空间54b的压力超过喷出管62的内部的压力,则喷出阀64开启。由此,通过喷出口63从喷出空间54b向喷出管62喷出制冷剂(喷出行程)。喷出空间54b的容积随着轴53的旋转而减小,轴53旋转至720度的位置时,喷出空间54b消失。由此,喷射行程完成。在图6中再压缩行程及喷出行程分别用线EF及线FG表示。When the pressure in thedischarge space 54b exceeds the pressure inside thedischarge pipe 62, the discharge valve 64 opens. As a result, the refrigerant is discharged from thedischarge space 54 b to thedischarge pipe 62 through the discharge port 63 (discharge stroke). The volume of thedischarge space 54b decreases as theshaft 53 rotates, and when theshaft 53 rotates to a position of 720 degrees, thedischarge space 54b disappears. Thus, the injection stroke is completed. In Fig. 6, the recompression stroke and the discharge stroke are indicated by lines EF and FG, respectively.

通过以上说明的构成及行程,本实施方式也可得到与第一实施方式相同的效果。在本实施方式中,容积型流体机械44采用了分别只具有一个工作缸及活塞的单级旋转式流体机械的结构。因此,根据本实施方式,能够降低容积型流体机械44的零部件个数,使容积型流体机械44小型化,并且降低冷冻循环装置200的成本。The present embodiment can also obtain the same effects as those of the first embodiment through the configuration and processes described above. In this embodiment, the volumetricfluid machine 44 has a structure of a single-stage rotary fluid machine each having only one cylinder and one piston. Therefore, according to the present embodiment, the number of parts of the positivedisplacement fluid machine 44 can be reduced, the positivedisplacement fluid machine 44 can be downsized, and the cost of therefrigeration cycle apparatus 200 can be reduced.

此外,也可以取代容积型流体机械44而将在第一实施方式进行了说明的容积型流体机械4用于冷冻循环装置200。同样,也可以将容积型流体机械44用于第一实施方式的冷冻循环装置100。另外,作为容积型流体机械,也可以使用其它类型例如涡旋式的流体机械。In addition, the displacement fluid machine 4 described in the first embodiment may be used in therefrigeration cycle apparatus 200 instead of thedisplacement fluid machine 44 . Similarly, the positivedisplacement fluid machine 44 can also be used in therefrigeration cycle apparatus 100 of the first embodiment. In addition, as the positive displacement type fluid machine, other types such as a scroll type fluid machine may also be used.

产业上的可利用性Industrial availability

本发明的冷冻循环装置能够用于供热水设备、热水供暖设备及空调装置等。The refrigerating cycle device of the present invention can be used in hot water supply equipment, hot water heating equipment, air conditioners, and the like.

Claims (12)

Displacement fluid mechanism; It has operating room and jet; And constitute and carry out: (i) will be drawn into the stroke of said operating room by the cooled cold-producing medium of said radiator, and (ii) in said operating room, make the cold-producing medium of suction be expanded to second pressure lower than said first pressure with first pressure like down stroke; Make the stroke of its overexpansion again to the 3rd pressure lower than said second pressure; (iii) supply with cold-producing medium to said operating room, and with the stroke of the refrigerant mixed of being supplied with to the cold-producing medium that has carried out overexpansion with said the 3rd pressure through said jet, (iv) use said stroke (ii) in from the power of refrigerant-recovery; Mixed cold-producing medium is recompressed the stroke to said second pressure in said operating room, (v) will carry out the stroke of the cold-producing medium of recompression from the ejection of said operating room;
CN2011800035448A2010-06-232011-06-21Refrigeration cycle apparatusPendingCN102549355A (en)

Applications Claiming Priority (3)

Application NumberPriority DateFiling DateTitle
JP2010-1430462010-06-23
JP20101430462010-06-23
PCT/JP2011/003536WO2011161953A1 (en)2010-06-232011-06-21Refrigeration cycle apparatus

Publications (1)

Publication NumberPublication Date
CN102549355Atrue CN102549355A (en)2012-07-04

Family

ID=45371159

Family Applications (1)

Application NumberTitlePriority DateFiling Date
CN2011800035448APendingCN102549355A (en)2010-06-232011-06-21Refrigeration cycle apparatus

Country Status (4)

CountryLink
EP (1)EP2587188A1 (en)
JP (1)JPWO2011161953A1 (en)
CN (1)CN102549355A (en)
WO (1)WO2011161953A1 (en)

Cited By (1)

* Cited by examiner, † Cited by third party
Publication numberPriority datePublication dateAssigneeTitle
CN107209206A (en)*2015-01-122017-09-26泰克元有限公司Pressure device for test sorting machine

Citations (6)

* Cited by examiner, † Cited by third party
Publication numberPriority datePublication dateAssigneeTitle
JP2004251558A (en)*2003-02-202004-09-09Matsushita Electric Ind Co Ltd Refrigeration cycle apparatus and control method thereof
US20040255610A1 (en)*2003-06-182004-12-23Haruyuki NishijimaEjector cycle
JP2005300031A (en)*2004-04-132005-10-27Matsushita Electric Ind Co Ltd Refrigeration cycle apparatus and control method thereof
JP2006308166A (en)*2005-04-272006-11-09Mitsubishi Electric Corp Refrigeration cycle equipment
CN101002059A (en)*2004-09-012007-07-18大金工业株式会社Refrigerating device
CN101532513A (en)*2008-03-122009-09-16株式会社电装Ejector

Family Cites Families (2)

* Cited by examiner, † Cited by third party
Publication numberPriority datePublication dateAssigneeTitle
JP4055902B2 (en)2003-04-282008-03-05株式会社日立製作所 Refrigeration equipment with an expander
JP4617764B2 (en)2004-08-062011-01-26ダイキン工業株式会社 Expander

Patent Citations (6)

* Cited by examiner, † Cited by third party
Publication numberPriority datePublication dateAssigneeTitle
JP2004251558A (en)*2003-02-202004-09-09Matsushita Electric Ind Co Ltd Refrigeration cycle apparatus and control method thereof
US20040255610A1 (en)*2003-06-182004-12-23Haruyuki NishijimaEjector cycle
JP2005300031A (en)*2004-04-132005-10-27Matsushita Electric Ind Co Ltd Refrigeration cycle apparatus and control method thereof
CN101002059A (en)*2004-09-012007-07-18大金工业株式会社Refrigerating device
JP2006308166A (en)*2005-04-272006-11-09Mitsubishi Electric Corp Refrigeration cycle equipment
CN101532513A (en)*2008-03-122009-09-16株式会社电装Ejector

Cited By (1)

* Cited by examiner, † Cited by third party
Publication numberPriority datePublication dateAssigneeTitle
CN107209206A (en)*2015-01-122017-09-26泰克元有限公司Pressure device for test sorting machine

Also Published As

Publication numberPublication date
WO2011161953A1 (en)2011-12-29
EP2587188A1 (en)2013-05-01
JPWO2011161953A1 (en)2013-08-19

Similar Documents

PublicationPublication DateTitle
CN102227599B (en) refrigeration unit
CN101427083B (en) freezer
JP4859694B2 (en) Multistage compressor
EP2765369B1 (en)Refrigeration cycle device
US20120036854A1 (en)Transcritical thermally activated cooling, heating and refrigerating system
JP4065315B2 (en) Expander and heat pump using the same
CN102483276A (en) Refrigeration cycle device
CN102597524B (en)The method of operation of heat pump system, compound compressor and heat pump system
CN101765749A (en)Refrigeration cycle device
US7802440B2 (en)Compression system and air conditioning system
US9222706B2 (en)Refrigeration cycle apparatus and operating method of same
JP4039024B2 (en) Refrigeration equipment
JP2012093017A (en)Refrigerating cycle device
JP2004325019A (en) Refrigeration equipment with an expander
EP2527591B1 (en)Positive displacement expander and refrigeration cycle device using the positive displacement expander
CN102549355A (en)Refrigeration cycle apparatus
JP2007154726A (en) Hermetic compressor and refrigeration cycle apparatus
WO2012104934A1 (en)Scroll expander, and refrigeration cycle with the scroll expander
WO2011083510A1 (en)Refrigeration cycling device and expander installed in same
JP2012063111A (en)Refrigerating cycle device
JP4775206B2 (en) Refrigerant circuit with expander
JP2007127052A (en) Expander and refrigeration cycle apparatus using the expander
JP2012098000A (en)Refrigeration cycle apparatus
US20110146337A1 (en)Air conditioning system
HK1169160A (en)Transcritical thermally activated cooling, heating and refrigerating system

Legal Events

DateCodeTitleDescription
C06Publication
PB01Publication
C10Entry into substantive examination
SE01Entry into force of request for substantive examination
C02Deemed withdrawal of patent application after publication (patent law 2001)
WD01Invention patent application deemed withdrawn after publication

Application publication date:20120704


[8]ページ先頭

©2009-2025 Movatter.jp