







技术领域technical field
本发明涉及光伏发电领域,具体涉及一种具有全局最大功率输出功能的光伏发电装置。The invention relates to the field of photovoltaic power generation, in particular to a photovoltaic power generation device with a global maximum power output function.
背景技术Background technique
随着化石燃料的逐步枯竭,能源问题已成为全球日益关注的重大问题,更是我国大力研究、亟待解决的具有战略意义的前沿科技问题。同时,环境恶化、气候变暖等问题又促使各国大力发展清洁、安全、低碳排放的可再生能源技术,风能、太阳能、潮汐能、地热能、燃料电池、混合动力技术等都在这样的背景下应运而生。在众多可再生能源利用中,太阳能光伏发电系统是装机容量仅次于风力发电系统的第二大发电方式,具有广阔的应用前景。太阳能光伏发电系统的相关研究也一直是学术界的研究热点,来自材料、建筑、电力系统、电子、控制等领域的学者都纷纷投身光伏发电领域的研究,推动着他它的发展和应用。电力电子技术作为横跨电力、电子、控制三大领域的交叉学科,是电能变换和控制的核心支撑技术,在包括太阳能光伏发电系统在内的可再生能源领域起着决定性的作用。目前电力电子技术在太阳能光伏发电领域的主要研究方向包括并网逆变技术、最大功率跟踪、电能质量控制、孤岛检测等,最大功率跟踪的子问题就包括光伏电池的功率调节单元设计。With the gradual depletion of fossil fuels, the energy issue has become a major issue of increasing concern to the world, and it is also a frontier scientific and technological issue of strategic significance that our country has vigorously researched and urgently needs to be solved. At the same time, problems such as environmental degradation and climate warming have prompted countries to vigorously develop clean, safe, and low-carbon renewable energy technologies, such as wind energy, solar energy, tidal energy, geothermal energy, fuel cells, and hybrid technologies. The next came into being. Among the utilization of many renewable energy sources, the solar photovoltaic power generation system is the second largest power generation method after the wind power generation system in installed capacity, and has broad application prospects. Research on solar photovoltaic power generation systems has always been a research hotspot in the academic circles. Scholars from the fields of materials, construction, power systems, electronics, and control have devoted themselves to research in the field of photovoltaic power generation, promoting its development and application. As an interdisciplinary subject spanning the three major fields of electricity, electronics, and control, power electronics technology is the core supporting technology for power conversion and control, and plays a decisive role in the field of renewable energy including solar photovoltaic power generation systems. At present, the main research directions of power electronics technology in the field of solar photovoltaic power generation include grid-connected inverter technology, maximum power tracking, power quality control, islanding detection, etc. The sub-problem of maximum power tracking includes the design of the power regulation unit of photovoltaic cells.
如图1所示,现有光伏发电装置的光伏电池阵列一般包括多个串联的光伏电池。众所周知,光伏电池的物理特性由半导体材料决定,其基本工作原理是光伏效应,即当一定能量的光线照射光伏电池时,半导体材料吸收能量,发生电子跃迁,其内部能传导电流的载流子分布状态和浓度发生变化,由此产生电动势和电流。图2为光伏电池的等效电路,根据光伏电池物理特性及其等效电路,可以建立光伏电池的数学模型,如下式所示:VPVcell=VD-RSIPV;图3是光伏电池模块输出特性曲线。光伏电池的输出特性由材料的物理特性以及光照、温度、湿度等环境因素决定。受光照强度变化而产生的输出特性变化尤为明显;图4是不同光照强度下的光伏电池输出特性曲线,由图3的特性曲线可看出:短路电流随光照强度增加而增加,最大输出功率随光照强度增加而增加。鉴于此,光伏电池最大功率跟踪问题的研究就成为提升能量转换效率的最重要的问题。所谓的最大功率点(Maximum Power Point,MPP)即在一定的太阳辐照度和环境温度下,光伏电池运行在最大输出功率状态,而最大功率点跟踪(Maximum Power Point Tracking,MPP)即为充分利用光伏电池,实时调整光伏电池的负载电阻,使得光伏电池运行始终工作在最大功率点附近的过程。实际应用中,光伏电池往往不是单独使用的,而是多块光伏电池模块串、并联后形成光伏阵列,作为整体对外供电。每一个串联支路的支路电流必须是相同的,此时若各光伏电池模块特性不一,串联支路电流将被最小的光伏模块电流限制住,使得光伏阵列整体不能发挥最大作用。对于串联结构的光伏电池而言,局部阴影是一个很现实的问题,即光照被环境中的其他物体遮挡,导致光伏阵列各光伏模块接收的光照强度不同。此时各模块特性产生明显的离散型,特性曲线如图5和图6所示,功率-电压曲线出现多个极值点。当前的软、硬件措施均无法解决局部阴影条件下光伏阵列最大功率输出问题。As shown in FIG. 1 , a photovoltaic cell array of an existing photovoltaic power generation device generally includes a plurality of photovoltaic cells connected in series. As we all know, the physical characteristics of photovoltaic cells are determined by semiconductor materials, and its basic working principle is the photovoltaic effect, that is, when a certain energy of light irradiates a photovoltaic cell, the semiconductor material absorbs energy and undergoes electronic transitions, and the distribution of carriers that can conduct current inside it Changes in state and concentration result in electromotive forces and currents. Figure 2 is the equivalent circuit of the photovoltaic cell. According to the physical characteristics of the photovoltaic cell and its equivalent circuit, the mathematical model of the photovoltaic cell can be established, as shown in the following formula: VPVcell =VD -RSIPV ; Fig. 3 is the output characteristic curve of the photovoltaic cell module. The output characteristics of photovoltaic cells are determined by the physical properties of materials and environmental factors such as light, temperature, and humidity. The change of output characteristics caused by the change of light intensity is particularly obvious; Fig. 4 is the output characteristic curve of photovoltaic cells under different light intensities. From the characteristic curve of Fig. 3, it can be seen that the short-circuit current increases with the increase of light intensity, and the maximum output power increases with the increase of light intensity. increases with increasing light intensity. In view of this, the research on the maximum power tracking problem of photovoltaic cells has become the most important issue to improve the energy conversion efficiency. The so-called maximum power point (Maximum Power Point, MPP) means that under a certain solar irradiance and ambient temperature, the photovoltaic cell operates at the maximum output power state, and the maximum power point tracking (Maximum Power Point Tracking, MPP) is sufficient Using photovoltaic cells to adjust the load resistance of photovoltaic cells in real time, so that the photovoltaic cells always work near the maximum power point. In practical applications, photovoltaic cells are often not used alone, but multiple photovoltaic cell modules are connected in series and parallel to form a photovoltaic array, which supplies power to the outside world as a whole. The branch current of each series branch must be the same. At this time, if the characteristics of each photovoltaic cell module are different, the series branch current will be limited by the minimum photovoltaic module current, so that the photovoltaic array as a whole cannot play its maximum role. For photovoltaic cells with a series structure, partial shadowing is a very real problem, that is, the light is blocked by other objects in the environment, resulting in different light intensity received by each photovoltaic module of the photovoltaic array. At this time, the characteristics of each module are obviously discrete, and the characteristic curves are shown in Figure 5 and Figure 6, and there are multiple extreme points in the power-voltage curve. None of the current software and hardware measures can solve the problem of maximum power output of photovoltaic arrays under partial shadow conditions.
发明内容Contents of the invention
本发明要解决的技术问题是提供一种结构简单、成本低廉,能够自动补偿局部阴影条件下减少的输出电流、实现光伏电池单体的最大功率输出的具有全局最大功率输出功能的光伏发电装置。The technical problem to be solved by the present invention is to provide a photovoltaic power generation device with a global maximum power output function that has a simple structure, low cost, can automatically compensate for the reduced output current under partial shadow conditions, and realize the maximum power output of photovoltaic cells.
为解决上述技术问题,本发明采用的技术方案为:一种具有全局最大功率输出功能的光伏发电装置,包括光伏电池阵列和主变流器,所述光伏电池阵列包括多个串接的光伏电池,所述光伏发电装置还包括功率调节阵列和辅助变流器,所述辅助变流器的输入端与光伏电池阵列的直流母线相连,所述功率调节阵列包括与所述光伏电池一一对应的功率调节单元,所述功率调节单元与对应的光伏电池并联,所述功率调节单元的输入端与辅助变流器的输出端相连。In order to solve the above technical problems, the technical solution adopted by the present invention is: a photovoltaic power generation device with a global maximum power output function, including a photovoltaic cell array and a main converter, and the photovoltaic cell array includes a plurality of photovoltaic cells connected in series , the photovoltaic power generation device also includes a power regulation array and an auxiliary converter, the input end of the auxiliary converter is connected to the DC bus of the photovoltaic cell array, and the power regulation array includes one-to-one correspondence with the photovoltaic cells A power adjustment unit, the power adjustment unit is connected in parallel with the corresponding photovoltaic cell, and the input end of the power adjustment unit is connected with the output end of the auxiliary converter.
作为本发明上述技术方案的进一步改进:As a further improvement of the above-mentioned technical scheme of the present invention:
所述功率调节单元包括电子电力转换电路、控制模块和采样单元,所述电子电力转换电路的输入端与辅助变流器的输出端相连,所述电子电力转换电路的输出端与对应的光伏电池的两极并联,所述电子电力转换电路的控制端与所述控制模块的输出端相连,所述采样单元包括输出电流采集模块、输出电压采集模块和电池电流采集模块,所述输出电流采集模块的输入端与电子电力转换电路的一个输出端相连,所述输出电压采集模块的输入端与电子电力转换电路的输出端相连,所述电池电流采集模块的输入端串接光伏电池的输入端或者输出端,所述输出电流采集模块的输出端、输出电压采集模块的输出端和电池电流采集模块的输出端分别与所述控制模块的输入端相连。The power conditioning unit includes an electronic power conversion circuit, a control module and a sampling unit, the input end of the electronic power conversion circuit is connected to the output end of the auxiliary converter, and the output end of the electronic power conversion circuit is connected to the corresponding photovoltaic cell The poles of the electronic power conversion circuit are connected in parallel, the control terminal of the electronic power conversion circuit is connected to the output terminal of the control module, the sampling unit includes an output current acquisition module, an output voltage acquisition module and a battery current acquisition module, and the output current acquisition module The input end is connected to an output end of the electronic power conversion circuit, the input end of the output voltage acquisition module is connected to the output end of the electronic power conversion circuit, and the input end of the battery current acquisition module is connected in series with the input end or output end of the photovoltaic cell terminal, the output terminal of the output current collection module, the output terminal of the output voltage collection module and the output terminal of the battery current collection module are respectively connected to the input terminal of the control module.
所述电子电力转换电路包括变压器、开关器、驱动模块和整流滤波模块,所述变压器的输入侧与开关器串联连接并与辅助变流器的输出端相连,所述开关器的控制端通过驱动模块与所述控制模块的输出端相连,所述变压器的输出侧通过整流滤波模块与对应的光伏电池的两极并联。The electronic power conversion circuit includes a transformer, a switcher, a drive module and a rectification filter module, the input side of the transformer is connected in series with the switcher and connected with the output terminal of the auxiliary converter, and the control terminal of the switcher is driven by The module is connected to the output end of the control module, and the output side of the transformer is connected in parallel with the two poles of the corresponding photovoltaic cell through the rectification and filtering module.
所述主变流器包括控制驱动单元、升压模块、全桥逆变模块和电压变压输出模块,所述升压模块的输入端分别与光伏电池阵列的直流母线相连,所述全桥逆变模块的输入端分别与升压模块的输出端、光伏电池阵列的直流母线相连,所述升压模块、全桥逆变模块的控制端分别与控制驱动单元的输出端相连,所述全桥逆变模块的输出端通过电压变压输出模块将电能输出。The main converter includes a control drive unit, a boost module, a full-bridge inverter module and a voltage transformation output module, the input terminals of the boost module are respectively connected to the DC bus of the photovoltaic cell array, The input terminals of the variable module are respectively connected with the output terminals of the boost module and the DC bus of the photovoltaic cell array, the control terminals of the boost module and the full-bridge inverter module are respectively connected with the output terminals of the control drive unit, and the full-bridge The output terminal of the inverter module outputs electric energy through the voltage transformation output module.
所述全桥逆变模块和电压变压输出模块之间设有高频纹波滤除模块,所述高频纹波滤除模块包括串接于所述全桥逆变模块一个输出端的电感和分别与所述全桥逆变模块输出端两电极相连的电容。A high-frequency ripple filtering module is provided between the full-bridge inverter module and the voltage transformation output module, and the high-frequency ripple filtering module includes an inductor and an inductor connected in series to an output end of the full-bridge inverter module Capacitors respectively connected to the two electrodes of the output terminal of the full-bridge inverter module.
所述辅助变流器包括辅助控制驱动模块、辅助全桥逆变模块、辅助电压变压输出模块和整流模块,所述辅助全桥逆变模块的输入端与光伏电池阵列的直流母线相连,所述辅助全桥逆变模块的控制端与辅助控制驱动模块的输出端相连,所述辅助全桥逆变模块的输出端依次通过辅助电压变压输出模块、整流模块与功率调节单元相连。The auxiliary converter includes an auxiliary control drive module, an auxiliary full-bridge inverter module, an auxiliary voltage transformation output module, and a rectifier module. The input end of the auxiliary full-bridge inverter module is connected to the DC bus of the photovoltaic cell array. The control end of the auxiliary full-bridge inverter module is connected to the output end of the auxiliary control drive module, and the output end of the auxiliary full-bridge inverter module is connected to the power adjustment unit through the auxiliary voltage transformation output module and the rectification module in sequence.
所述整流模块的输出端与功率调节单元之间设有辅助高频纹波滤除模块,所述辅助高频纹波滤除模块包括串接于整流模块一个输出端的电感和分别与所述整流模块输出端两电极相连的电容。An auxiliary high-frequency ripple filtering module is provided between the output end of the rectifying module and the power adjustment unit, and the auxiliary high-frequency ripple filtering module includes an inductor connected in series to one output end of the rectifying module and connected to the rectifying module respectively. The capacitor connected to the two electrodes of the output terminal of the module.
本发明具有下述优点:The present invention has the following advantages:
1、本发明的光伏发电装置包括功率调节阵列和辅助变流器,辅助变流器的输入端与光伏电池阵列的直流母线相连,功率调节阵列包括与所述光伏电池一一对应的功率调节单元,功率调节单元与对应的光伏电池并联,补偿光伏电池在局部阴影条件下减少的输出电流,通过主变流器实现光伏电池单体的最大功率输出,本发明使得光伏阵列在各光伏电池单体特性不统一,特别是局部阴影情况下,各光伏电池间实现能量自动均衡,保证任一光伏电池在自身环境条件下最大功率输出,从而获得最大的发电效率。1. The photovoltaic power generation device of the present invention includes a power regulation array and an auxiliary converter, the input end of the auxiliary converter is connected to the DC bus of the photovoltaic cell array, and the power regulation array includes power regulation units corresponding to the photovoltaic cells one by one , the power adjustment unit is connected in parallel with the corresponding photovoltaic cells, compensating the reduced output current of the photovoltaic cells under partial shading conditions, and realizing the maximum power output of the photovoltaic cells through the main converter. The characteristics are not uniform, especially in the case of partial shading, the automatic energy balance between each photovoltaic cell is realized to ensure the maximum power output of any photovoltaic cell under its own environmental conditions, so as to obtain the maximum power generation efficiency.
2、功率调节单元的输入端与辅助变流器的输出端相连,从电能传输方向上看,从光伏阵列输出的电能经辅助变流器输出到功率调节总线,再经功率调节单元回到光伏模块,从而形成一个功率闭环反馈机制,这种能源闭环结构能够根据光伏阵列的实时输出,对不平衡的光伏模块进行快速均衡补偿,从而达到最大功率输出,这种结构省略了传统方式的储能结构,免去了寻找外部能量来源,考虑储能环节响应速度,性能指标,使用寿命的麻烦,具有结构紧凑、体积小,维护方便,可靠性强的优点。而且由于本系统在电能输出环节上设计了一个闭环反馈,因此功率调节单元只需采用单向DC-DC电路来实现,而不需要采用复杂的双向DC-DC电路,从而简化电路设计,降低了系统成本。2. The input terminal of the power regulation unit is connected to the output terminal of the auxiliary converter. From the perspective of power transmission, the power output from the photovoltaic array is output to the power regulation bus through the auxiliary converter, and then returned to the photovoltaic array through the power regulation unit. Modules, thus forming a power closed-loop feedback mechanism, this energy closed-loop structure can quickly and evenly compensate the unbalanced photovoltaic modules according to the real-time output of the photovoltaic array, so as to achieve the maximum power output, this structure omits the traditional way of energy storage The structure eliminates the trouble of finding an external energy source, considering the response speed of the energy storage link, performance indicators, and service life. It has the advantages of compact structure, small size, convenient maintenance, and strong reliability. Moreover, since the system has designed a closed-loop feedback on the power output link, the power adjustment unit only needs to use a unidirectional DC-DC circuit instead of a complicated bidirectional DC-DC circuit, thereby simplifying the circuit design and reducing the system cost.
3、本发明控制方法灵活,具有很好的工程可操作性、普适性和通用性。用户在保持原有光伏系统结构的前提下,只需将增加一个公用的辅助变流器,同时在每个光伏电池上并联功率调节单元,即可实现所述功能。所述的普适性和通用性还体现在本发明的使用不受光伏阵列数量、空间布局等的限制,理论上可适用于任意数量、任意布局方式的光伏阵列,即插即用,数量在合理范围内可无限扩展。3. The control method of the present invention is flexible, and has good engineering operability, universal applicability and versatility. Under the premise of maintaining the original photovoltaic system structure, the user only needs to add a common auxiliary converter and connect a power adjustment unit in parallel to each photovoltaic cell to realize the above functions. The universality and versatility are also reflected in the fact that the use of the present invention is not limited by the number of photovoltaic arrays, spatial layout, etc., and is theoretically applicable to any number of photovoltaic arrays with any layout, plug and play, and the number is between Unlimited expansion within a reasonable range.
4、本发明能降低光伏系统并网发电成本,通过辅助变流器和功率调节单元能够提高能量转换效率的基础上可间接降低发电成为,有效降低上网电价,从而使光伏系统并网发电变得更为可行。4. The present invention can reduce the grid-connected power generation cost of the photovoltaic system. On the basis of improving the energy conversion efficiency through the auxiliary converter and the power adjustment unit, it can indirectly reduce the cost of power generation and effectively reduce the grid-connected electricity price, so that the grid-connected power generation of the photovoltaic system becomes easier. more feasible.
5、本发明能延长光伏电池的使用寿命。能量不均衡输出不仅限制光伏电池的能量转换效率,同时进一步降低了不平衡部分光伏电池模块的使用寿命。特别是被局部阴影覆盖的光伏电池阵列局部,如没有有效的保护措施可能导致电流倒灌、发热损坏等不利影响。并联电力电子变流器功率模块和采用先进控制算法后,相关问题的担忧可有效避免。5. The present invention can prolong the service life of photovoltaic cells. The unbalanced energy output not only limits the energy conversion efficiency of the photovoltaic cell, but also further reduces the service life of the unbalanced part of the photovoltaic cell module. Especially for the part of the photovoltaic cell array covered by partial shadows, if there are no effective protection measures, it may cause adverse effects such as current backflow and heat damage. After paralleling power electronic converter power modules and using advanced control algorithms, related concerns can be effectively avoided.
6、本发明能够在传统光伏发电系统基础上进行改造,工程安装简单,成本低廉,使用和后期维护便捷。6. The invention can be transformed on the basis of the traditional photovoltaic power generation system, and the engineering installation is simple, the cost is low, and the use and later maintenance are convenient.
附图说明Description of drawings
图1为现有光伏发电装置的框架结构示意图。FIG. 1 is a schematic diagram of a frame structure of an existing photovoltaic power generation device.
图2为光伏电池的等效电路。Figure 2 is the equivalent circuit of a photovoltaic cell.
图3为光伏电池模块输出特性曲线。Fig. 3 is the output characteristic curve of the photovoltaic cell module.
图4为不同光照强度下的光伏电池输出特性曲线。Fig. 4 is the output characteristic curve of the photovoltaic cell under different light intensities.
图5为一种局部阴影条件下光伏阵列输出特性曲线。Fig. 5 is an output characteristic curve of a photovoltaic array under a partial shade condition.
图6为另一种局部阴影条件下光伏阵列输出特性曲线。Fig. 6 is another output characteristic curve of the photovoltaic array under partial shading conditions.
图7为本发明实施例的框架结构示意图。Fig. 7 is a schematic diagram of the frame structure of the embodiment of the present invention.
图8为本发明实施例功率调节单元的框架结构示意图。Fig. 8 is a schematic diagram of a frame structure of a power adjustment unit according to an embodiment of the present invention.
图9为本发明实施例功率调节单元的电路原理结构示意图。FIG. 9 is a schematic structural diagram of a circuit principle of a power adjustment unit according to an embodiment of the present invention.
图10为本发明实施例主变流器的电路原理结构示意图。Fig. 10 is a schematic diagram of the circuit principle structure of the main converter of the embodiment of the present invention.
图11为本发明实施例辅助变流器的电路原理结构示意图。Fig. 11 is a schematic diagram of the circuit principle structure of the auxiliary converter according to the embodiment of the present invention.
图例说明:1、光伏电池阵列;11、光伏电池;2、主变流器;21、控制驱动单元;22、升压模块;23、全桥逆变模块;24、电压变压输出模块;25、高频纹波滤除模块;3、功率调节阵列;31、功率调节单元;311、电子电力转换电路;312、控制模块;313、输出电流采集模块;314、输出电压采集模块;315、电池电流采集模块;316、变压器;317、开关器;318、驱动模块;319、整流滤波模块;4、辅助变流器;41、辅助控制驱动模块;42、辅助全桥逆变模块;43、辅助电压变压输出模块;44、整流模块;45、辅助高频纹波滤除模块。Legend: 1. Photovoltaic cell array; 11. Photovoltaic cell; 2. Main converter; 21. Control drive unit; 22. Boost module; 23. Full bridge inverter module; 24. Voltage transformation output module; 25 . High-frequency ripple filtering module; 3. Power adjustment array; 31. Power adjustment unit; 311. Electronic power conversion circuit; 312. Control module; 313. Output current acquisition module; 314. Output voltage acquisition module; 315. Battery Current acquisition module; 316, transformer; 317, switch; 318, drive module; 319, rectification and filtering module; 4, auxiliary converter; 41, auxiliary control drive module; 42, auxiliary full-bridge inverter module; 43, auxiliary Voltage transformation output module; 44. Rectification module; 45. Auxiliary high-frequency ripple filtering module.
具体实施方式Detailed ways
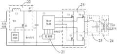
如图7所示,本发明实施例具有全局最大功率输出功能的光伏发电装置包括光伏电池阵列1和主变流器2,光伏电池阵列1包括多个串接的光伏电池11,光伏发电装置还包括功率调节阵列3和辅助变流器4,辅助变流器4的输入端与光伏电池阵列1的直流母线相连,功率调节阵列3包括与光伏电池11一一对应的功率调节单元31,功率调节单元31与对应的光伏电池11并联,功率调节单元31的输入端与辅助变流器4的输出端相连。As shown in Figure 7, the photovoltaic power generation device with the global maximum power output function in the embodiment of the present invention includes a
本实施例的功率调节单元31共同通过功率调节总线与辅助变流器4相连,功率调节总线可以是直流形式,也可以是交流形式,功率调节单元31呈电流源输出特性,与光伏电池11并联进行能量补偿,功率调节单元31经辅助变流器4从光伏阵列输出直流母线抽取能量,用于光伏电池的能量均衡和补偿,功率调节单元31进行实时性较高的分布式最大功率跟踪,为相应光伏模块补偿电能以达到该模块的最大功率输出,主变流器2进行全局最大功率跟踪,在功率调节单元31对不平衡的模块进行均衡的机制上实现全局最大功率输出,即使在光伏阵列在各光伏模块特性不统一、特别是局部阴影情况下,各光伏模块间实现能量自动均衡,保证任一光伏模块在自身环境条件下最大功率输出,从而实现光伏阵列全局最大功率输出;而且实现每一光伏模块最大功率输出和光伏阵列全局最大功率输出的同时,变流器仅处理输出功率中不平衡部分,最大程度减少了功率变换环节带来的能量损耗。本实施例中,光伏电池11光伏电池可以是单晶硅光伏电池、多晶硅光伏电池或非晶硅光伏电池,每个光伏电池的输出端引出,与功率调节单元31的输出端相连。The
如图8所示,功率调节单元31包括电子电力转换电路311、控制模块312和采样单元,电子电力转换电路311的输入端与辅助变流器4的输出端相连,电子电力转换电路311的输出端与对应的光伏电池11的两极并联,电子电力转换电路311的控制端与控制模块312的输出端相连,采样单元包括输出电流采集模块313、输出电压采集模块314和电池电流采集模块315,输出电流采集模块313的输入端与电子电力转换电路311的一个输出端相连,输出电压采集模块314的输入端与电子电力转换电路311的输出端相连,电池电流采集模块315的输入端串接光伏电池11的输入端或者输出端,输出电流采集模块313的输出端、输出电压采集模块314的输出端和电池电流采集模块315的输出端分别与控制模块312的输入端相连。电子电力转换电路311为能量单向流动的DC/DC变流器。As shown in Figure 8, the
电子电力转换电路311可以采用反激、正激、推挽、半桥、全桥等不同的电路拓扑,控制模块312采样功率调节单元的输出电压、输出电流,以及相应光伏电池的输出电流,通过算法调节输出电流,使与该功率调节单元并联的光伏模块输出功率达到最大,或者使功率调节单元与并联光伏模块的净输出功率(即光伏模块输出功率加上功率调节单元输出功率减去功率调节单元输入功率)达到最大。The electronic
如图9所示,电子电力转换电路311包括变压器316、开关器317、驱动模块318和整流滤波模块319,变压器316的输入侧与开关器317串联连接并与辅助变流器4的输出端相连,开关器317的控制端通过驱动模块318与控制模块312的输出端相连,变压器316的输出侧通过整流滤波模块319与对应的光伏电池11的两极并联。As shown in FIG. 9, the electronic
如图10所示,主变流器2包括控制驱动单元21、升压模块22、全桥逆变模块23和电压变压输出模块24,升压模块22的输入端分别与光伏电池阵列1的直流母线相连,全桥逆变模块23的输入端分别与升压模块22的输出端、光伏电池阵列1的直流母线相连,升压模块22、全桥逆变模块23的控制端分别与控制驱动单元21的输出端相连,全桥逆变模块23的输出端通过电压变压输出模块24将电能输出。主变流器2采用具有最大功率跟踪输出功能的并网逆变器或独立逆变器或DC/DC电源,主变流器是本系统中唯一向外部提供电能的装置,内部采用最大功率跟踪(MPPT)算法,以获取最大输出功率。主变流器2实现光伏阵列模块全局最大功率点跟踪,功率调节单元31实现每个光伏电池的最大功率点跟踪和能量输出,主变流器2的全局MPPT算法与功率调节单元31的分布式MPPT算法分别独立运行、控制策略相互配合,使每个光伏电池11都工作在最大功率点,从而实现全局的最大功率输出。本实施例中,控制驱动单元21由控制器U1、驱动电路U2、驱动电路U3组成,控制器U1采用TI公司的TMS320F2812或TMS320F28035,驱动电路U2采用IR公司IR2110,驱动电路U3采用ONSEMICONDUCTOR公司MC34152。升压模块22为L1、D1、T5组成一个boost电路,用于将输入电压提升到一定范围。全桥逆变模块23为T1、T2、T3、T4构成一个全桥逆变电路,电压变压输出模块24为变压器Tx1。全桥逆变模块23和电压变压输出模块24之间设有高频纹波滤除模块25,高频纹波滤除模块25包括串接于全桥逆变模块23一个输出端的电感L2和分别与全桥逆变模块23输出端两电极相连的电容C2。全桥逆变模块23输出的电流通过L2、C2滤除高频纹波,最后经变压器Tx1并入电网。As shown in Figure 10, the
辅助变流器4为能量单向流动的DC/DC变流器。如图11所示,辅助变流器4包括辅助控制驱动模块41、辅助全桥逆变模块42、辅助电压变压输出模块43和整流模块44,辅助全桥逆变模块42的输入端与光伏电池阵列1的直流母线相连,辅助全桥逆变模块42的控制端与辅助控制驱动模块41的输出端相连,辅助全桥逆变模块42的输出端依次通过辅助电压变压输出模块43、整流模块44与功率调节单元31相连。辅助变流器4将光伏电池阵列1输出的部分能量转化为低压直流或交流形式的电能,以简化功率调节单元的设计。辅助变流器4的主电路可以采用单向DC/DC电路或单向DC/AC电路,输出电压保持恒定。本实施例中,辅助控制驱动模块41由驱动电路U1和控制器U2组成,控制器U2采用TI公司的TMS320F28035,驱动电路U1采用IR公司IR2110,辅助全桥逆变模块42为T1、T2、T3、T4组成一个全桥逆变电路,辅助电压变压输出模块43采用高频变压器Lm实现,整流模块44由D1、D2组成的全波整流电路。整流模块44的输出端与功率调节单元31之间设有辅助高频纹波滤除模块45,,辅助高频纹波滤除模块45包括串接于整流模块44一个输出端的电感L1和分别与整流模块44输出端两电极相连的电容C1。辅助全桥逆变模块42输出的电流经高频变压器Lm隔离后,通过D1、D2整流和L1、C1滤波,输出一个直流隔离电源。The
以上所述仅为本发明的优选实施方式,本发明的保护范围并不仅限于上述实施方式,凡是属于本发明原理的技术方案均属于本发明的保护范围。对于本领域的技术人员而言,在不脱离本发明的原理的前提下进行的若干改进和润饰,这些改进和润饰也应视为本发明的保护范围。The above descriptions are only preferred implementations of the present invention, and the scope of protection of the present invention is not limited to the above-mentioned implementations. All technical solutions belonging to the principle of the present invention belong to the scope of protection of the present invention. For those skilled in the art, some improvements and modifications made without departing from the principles of the present invention should also be regarded as the protection scope of the present invention.
| Application Number | Priority Date | Filing Date | Title |
|---|---|---|---|
| CN 201110295600CN102355165B (en) | 2011-09-30 | 2011-09-30 | Photovoltaic power generation device with global maximum power output function |
| Application Number | Priority Date | Filing Date | Title |
|---|---|---|---|
| CN 201110295600CN102355165B (en) | 2011-09-30 | 2011-09-30 | Photovoltaic power generation device with global maximum power output function |
| Publication Number | Publication Date |
|---|---|
| CN102355165A CN102355165A (en) | 2012-02-15 |
| CN102355165Btrue CN102355165B (en) | 2013-11-06 |
| Application Number | Title | Priority Date | Filing Date |
|---|---|---|---|
| CN 201110295600ActiveCN102355165B (en) | 2011-09-30 | 2011-09-30 | Photovoltaic power generation device with global maximum power output function |
| Country | Link |
|---|---|
| CN (1) | CN102355165B (en) |
| Publication number | Priority date | Publication date | Assignee | Title |
|---|---|---|---|---|
| CN102608413B (en)* | 2012-04-26 | 2014-05-14 | 上海交通大学 | Method and device for detecting maximum power point of photovoltaic power generation |
| WO2013163778A1 (en)* | 2012-05-02 | 2013-11-07 | 上海康威特吉能源技术有限公司 | Novel photovoltaic system |
| CN102780393A (en)* | 2012-08-14 | 2012-11-14 | 北方工业大学 | Series circuit of PV (photovoltaic) modules and adaptive energy equalization method thereof |
| CN102882233A (en)* | 2012-10-12 | 2013-01-16 | 吴加林 | Medium-voltage distribution type maximum power point tracking (MPPT) large-power photovoltaic grid-connected power station |
| CN103036464B (en)* | 2012-12-06 | 2015-02-18 | 湖南大学 | Photovoltaic array topological structure, grid-connected system based on photovoltaic array topological structure and photovoltaic array control method |
| CN103872939B (en)* | 2012-12-18 | 2016-12-28 | 比亚迪股份有限公司 | A kind of two-way booster circuit inverter system and control method thereof |
| CN103066888B (en)* | 2013-01-23 | 2015-01-07 | 浙江大学 | Photovoltaic module with self compensating function |
| CN104113073A (en)* | 2013-04-17 | 2014-10-22 | 上海康威特吉能源技术有限公司 | New energy power generation system and distributed mixing maximum power tracking method |
| GB2513868A (en)* | 2013-05-07 | 2014-11-12 | Control Tech Ltd | High performance voltage compensation |
| CN104425646B (en)* | 2013-08-29 | 2017-03-01 | 盈正豫顺电子股份有限公司 | Solar cell module shade compensation device |
| CN104092437B (en)* | 2014-05-22 | 2016-08-24 | 中国科学院广州能源研究所 | The regulation circuit of a kind of photovoltaic module and long distance control system |
| CN104065336B (en)* | 2014-06-25 | 2016-04-06 | 浙江大学 | A kind of photovoltaic optimizer of integrated data communication function |
| CN104113280B (en)* | 2014-07-05 | 2016-06-29 | 北京科诺伟业科技股份有限公司 | Tandem photovoltaic square formation |
| CN104734603B (en)* | 2015-03-20 | 2018-04-10 | 三峡大学 | Complete independent parallel photovoltaic power generation apparatus |
| CN104702206A (en)* | 2015-04-03 | 2015-06-10 | 浙江昱能科技有限公司 | Photovoltaic power generation system using bypass type direct current converters |
| CN104836447A (en)* | 2015-06-09 | 2015-08-12 | 航天长峰朝阳电源有限公司 | Large power parallel double-switch forward DC/DC power supply module |
| CN107223308A (en)* | 2016-05-30 | 2017-09-29 | 胡炎申 | Photovoltaic generating system and photovoltaic power generation apparatus based on photovoltaic balanced device |
| CN110867846B (en)* | 2019-10-25 | 2021-12-17 | 中国科学院电工研究所 | Large-scale photovoltaic direct current series connection boosting grid-connected system with power balancer |
| CN112925376A (en)* | 2021-01-15 | 2021-06-08 | 浙江大学 | Photovoltaic module output control method based on direct power control |
| CN112994090B (en)* | 2021-02-23 | 2022-06-21 | 浙江大学 | Photovoltaic medium-voltage cascade converter control method suitable for power imbalance among modules |
| CN116111624B (en)* | 2023-04-04 | 2023-06-13 | 无锡太湖学院 | Control method of direct current coupling light storage system with high utilization rate |
| CN120415134B (en)* | 2025-07-02 | 2025-08-22 | 深圳市海瑞思自动化科技有限公司 | An isolated PWM voltage conversion circuit |
| Publication number | Priority date | Publication date | Assignee | Title |
|---|---|---|---|---|
| CN101488668A (en)* | 2008-04-30 | 2009-07-22 | 江苏南自通华新能源电力有限公司 | Reconfigurable distributed access grid-connected inverter |
| CN101697414A (en)* | 2009-10-29 | 2010-04-21 | 天津大学 | Universal controller for power electronic devices of distributed generation systems |
| CN101938136A (en)* | 2009-07-01 | 2011-01-05 | 昆明普罗米能源科技有限公司 | Photovoltaic component DC grid-connection controller |
| CN102067436A (en)* | 2008-05-14 | 2011-05-18 | 国家半导体公司 | System and method for integrating local maximum power point tracking into an energy generating system having centralized maximum power point tracking |
| Publication number | Priority date | Publication date | Assignee | Title |
|---|---|---|---|---|
| US7772716B2 (en)* | 2007-03-27 | 2010-08-10 | Newdoll Enterprises Llc | Distributed maximum power point tracking system, structure and process |
| US8217534B2 (en)* | 2009-05-20 | 2012-07-10 | General Electric Company | Power generator distributed inverter |
| Publication number | Priority date | Publication date | Assignee | Title |
|---|---|---|---|---|
| CN101488668A (en)* | 2008-04-30 | 2009-07-22 | 江苏南自通华新能源电力有限公司 | Reconfigurable distributed access grid-connected inverter |
| CN102067436A (en)* | 2008-05-14 | 2011-05-18 | 国家半导体公司 | System and method for integrating local maximum power point tracking into an energy generating system having centralized maximum power point tracking |
| CN101938136A (en)* | 2009-07-01 | 2011-01-05 | 昆明普罗米能源科技有限公司 | Photovoltaic component DC grid-connection controller |
| CN101697414A (en)* | 2009-10-29 | 2010-04-21 | 天津大学 | Universal controller for power electronic devices of distributed generation systems |
| Publication number | Publication date |
|---|---|
| CN102355165A (en) | 2012-02-15 |
| Publication | Publication Date | Title |
|---|---|---|
| CN102355165B (en) | Photovoltaic power generation device with global maximum power output function | |
| Al-Shamani et al. | Design & sizing of stand-alone solar power systems a house Iraq | |
| CN104734178B (en) | Solar air conditioning system and control method thereof | |
| CN102422506A (en) | Photovoltaic units, methods of operating photovoltaic units and controllers therefor | |
| Walker et al. | PV string per-module maximum power point enabling converters | |
| KR102317140B1 (en) | Power converting apparatus, and photovoltaic module | |
| CN102163871B (en) | Multi-power supply system and method | |
| CN103501020A (en) | Hybrid power supply system consisting of mains supply network and photovoltaic assembly and control method thereof | |
| CN104701877A (en) | Novel building photovoltaic power generation maximum power point tracking and grid connection control device | |
| Lee et al. | Current sensorless MPPT control method for dual-mode PV module-type interleaved flyback inverters | |
| Verma et al. | An isolated solar power generation using boost converter and boost inverter | |
| Xiao et al. | Transformerless photovoltaic grid-connected inverters | |
| CN101127498A (en) | Grid-connected residential fully automatic solar power supply heating device | |
| Nair et al. | Operation and control of grid connected wind—PV hybrid system | |
| CN103066888B (en) | Photovoltaic module with self compensating function | |
| Jianqiang et al. | Design and experience of grid-connecting photovoltaic power system | |
| CN204089217U (en) | A kind of photovoltaic power generation grid-connecting apparatus | |
| CN102983617A (en) | Solar photovoltaic power generation system with adaptive power control and method of operation thereof | |
| Mishra et al. | Modeling & simulation of a photovoltaic energy system | |
| Chaudhary et al. | A Critical review on photovoltaic base maximum power generation system | |
| Sundaravadivelu et al. | Solar photovoltaic power systems: principles, design and applications | |
| CN104578882B (en) | Voltage type Tran-z-source miniature inverter | |
| Singh et al. | Performance Analysis of Solar Inverter | |
| CN202495891U (en) | Device and system for automatically searching power | |
| CN211958781U (en) | Off-grid photovoltaic power supply device |
| Date | Code | Title | Description |
|---|---|---|---|
| C06 | Publication | ||
| PB01 | Publication | ||
| C10 | Entry into substantive examination | ||
| SE01 | Entry into force of request for substantive examination | ||
| C14 | Grant of patent or utility model | ||
| GR01 | Patent grant | ||
| TR01 | Transfer of patent right | ||
| TR01 | Transfer of patent right | Effective date of registration:20180130 Address after:Hangzhou City, Zhejiang province 310015 Gongshu District Kang Road No. 18 building 11 floor Patentee after:HANGZHOU HEMAI POWER ELECTRONIC TECHNOLOGY CO., LTD. Address before:310027 Hangzhou, Zhejiang Province, Xihu District, Zhejiang Road, No. 38, No. Patentee before:Zhejiang University | |
| CP01 | Change in the name or title of a patent holder | ||
| CP01 | Change in the name or title of a patent holder | Address after:Hangzhou City, Zhejiang province 310015 Gongshu District Kang Road No. 18 building 11 floor Patentee after:Hangzhou Hemai Power Electronics Co.,Ltd. Address before:Hangzhou City, Zhejiang province 310015 Gongshu District Kang Road No. 18 building 11 floor Patentee before:HOYMILES CONVERTER TECHNOLOGY Co.,Ltd. |