Movatterモバイル変換


[0]ホーム

URL:


CN102270831B - Wide-voltage power protection device of intelligent vehicle-mounted terminal - Google Patents

Wide-voltage power protection device of intelligent vehicle-mounted terminal
Download PDF

Info

Publication number
CN102270831B
CN102270831BCN201110209905.6ACN201110209905ACN102270831BCN 102270831 BCN102270831 BCN 102270831BCN 201110209905 ACN201110209905 ACN 201110209905ACN 102270831 BCN102270831 BCN 102270831B
Authority
CN
China
Prior art keywords
voltage
resistance
mounted terminal
car
unit
Prior art date
Legal status (The legal status is an assumption and is not a legal conclusion. Google has not performed a legal analysis and makes no representation as to the accuracy of the status listed.)
Active
Application number
CN201110209905.6A
Other languages
Chinese (zh)
Other versions
CN102270831A (en
Inventor
刘辉
张永生
文科
郭伟文
贾宇辉
Current Assignee (The listed assignees may be inaccurate. Google has not performed a legal analysis and makes no representation or warranty as to the accuracy of the list.)
Hitachi Building Technology Guangzhou Co Ltd
Original Assignee
Guangzhou Ropente Technology Development Co Ltd
Priority date (The priority date is an assumption and is not a legal conclusion. Google has not performed a legal analysis and makes no representation as to the accuracy of the date listed.)
Filing date
Publication date
Application filed by Guangzhou Ropente Technology Development Co LtdfiledCriticalGuangzhou Ropente Technology Development Co Ltd
Priority to CN201110209905.6ApriorityCriticalpatent/CN102270831B/en
Publication of CN102270831ApublicationCriticalpatent/CN102270831A/en
Application grantedgrantedCritical
Publication of CN102270831BpublicationCriticalpatent/CN102270831B/en
Activelegal-statusCriticalCurrent
Anticipated expirationlegal-statusCritical

Links

Images

Landscapes

Abstract

Translated fromChinese

本发明提供的车载终端的宽电压电源保护装置,连接于车载终端与汽车电瓶之间,包括:精准参考电压单元,用于提供欠压比较参考电压,并比较所述汽车电瓶的输出电压的分压电压与所述欠压比较参考电压,并将比较结果发送给欠压及过压保护电路;所述欠压及过压保护电路,用于提供所述汽车电瓶的输出电压的分压电压,比较所述车载终端的输入电压与预先设置的过压关断阈值电压,根据所述欠压及过压保护电路的比较结果或所述精准参考电压单元的比较结果控制车载终端与汽车电瓶的通断。能够同时对车载终端的电源进行低压和高压保护,且保护的电压范围较宽。

Figure 201110209905

The wide-voltage power supply protection device for the vehicle-mounted terminal provided by the present invention is connected between the vehicle-mounted terminal and the car battery, and includes: an accurate reference voltage unit, which is used to provide an undervoltage comparison reference voltage, and compare the divided output voltage of the car battery compare the reference voltage with the undervoltage, and send the comparison result to the undervoltage and overvoltage protection circuit; the undervoltage and overvoltage protection circuit is used to provide the divided voltage of the output voltage of the car battery, Comparing the input voltage of the vehicle-mounted terminal with the preset overvoltage shutdown threshold voltage, controlling the communication between the vehicle-mounted terminal and the car battery according to the comparison result of the undervoltage and overvoltage protection circuit or the comparison result of the precise reference voltage unit broken. The low voltage and high voltage protection of the power supply of the vehicle terminal can be carried out at the same time, and the protected voltage range is wide.

Figure 201110209905

Description

A kind of wide voltage source protective device of intelligent vehicle mounted terminal
Technical field
The present invention relates to the apparatus for protecting power supply of car-mounted terminal, relate in particular to a kind of wide voltage source protective device of intelligent vehicle mounted terminal.
Background technology
The development of modern automobile industry, makes a large amount of vehicle electronic devices be widely used in automobile, as Vehicular satellite locating and monitoring system, Vehicular satellite navigation system, vehicle-mounted video and music entertainment system, vehicle body illuminator, burglary-resisting system, automatic air-conditioning system etc.Various various vehicle electronic devices are wanted steady operation, need to have stable electric power system.The applied environment of Vehicular power system is more complicated than common power system, because the electromagnetic environment in automobile is comparatively severe.The electric equipment of automobile can produce a large amount of electromagnetic interference when operation, and the interference that worst situation produces due to vehicle self often produces, as the disturbing pulse of ignition system, generator and rectifier systems.Most frequency bands that disturb are very wide, and the mode by conduction, coupling or radiation, propagates in power-supply system, and then has influence on the normal work of electronic equipment.
Car-mounted terminal is applied on automobile, generally need to be from the power taking of automobile electric power storage storage battery, and at present very big part car-mounted terminal does not have the overvoltage protection design of the under voltage protection of thorough consideration storage battery and terminal itself.Traditional car-mounted terminal power management scheme; mostly be and only consider one; or the dormancy of terminal low pressure is closed; or use software control switch machine, dormancy; or use single active electrical source detection chip control switch machine, fail thorough under-voltage protection automobile storage battery and the high voltage protection car-mounted terminal considered.May cause the automobile storage battery cannot ignition trigger engine because consuming electric weight excessively, or because automotive ignition, other disturb and keep within a certain period of time high voltage so that damage car-mounted terminal.
What Fig. 1 described is the under-voltage protecting circuit of vehicle mobile terminals, and this circuit is single under-voltage protecting circuit device, and it mainly relies on voltage acquisition judgement and active integrated power supply chip to realize, and only under voltage is carried out to monitoring and protection.
Therefore, traditional car-mounted terminal power management guard method, normally single low pressure is closed dormancy and is processed; Great majority can not carry out low pressure, high voltage protective simultaneously, or the voltage range of protection is narrow.
Summary of the invention
The wide voltage source protective device that the invention provides a kind of intelligent vehicle mounted terminal can carry out low pressure and high voltage protective to the power supply of car-mounted terminal simultaneously, and the voltage range of protection is wider.
The wide voltage source protective device that the invention provides a kind of car-mounted terminal, is connected between car-mounted terminal and automobile storage battery, comprising:
Accurate reference voltage unit, for under-voltage comparison reference voltage is provided, compares with the branch pressure voltage of the output voltage of described automobile storage battery, and comparative result is sent to under-voltage and overvoltage crowbar;
Described under-voltage and overvoltage crowbar, for the branch pressure voltage of the output voltage of described automobile storage battery is provided, and the input voltage of more described car-mounted terminal turn-offs threshold voltage with the overvoltage that sets in advance, according to the described under-voltage and comparative result of overvoltage crowbar or the comparative result of described accurate reference voltage unit, control the break-make of car-mounted terminal and automobile storage battery; Described under-voltage and overvoltage crowbar comprises that low-voltage gathers comparing unit, high voltage gathers comparing unit, first order power control unit and second level power control unit; Described low-voltage gathers comparing unit and is connected with described automobile storage battery, for gathering the output voltage of described automobile storage battery and the under-voltage comparison reference voltage of described accurate reference voltage unit, provides the branch pressure voltage of the output voltage of described automobile storage battery; Described high voltage gathers comparing unit and is connected with described car-mounted terminal, for gathering the input voltage of described car-mounted terminal, and compares with described overvoltage shutoff threshold voltage; Described first order power control unit, for controlling the break-make of described second level power control unit according to the comparative result of described accurate reference voltage unit or described high voltage collection comparing unit; Described second level power control unit is connected with described car-mounted terminal, for conducting or disconnect being connected of described car-mounted terminal and automobile storage battery;
Described low-voltage gathers comparing unit and comprises the 5th resistance and the 8th resistance being connected on successively between described input voltage and ground; The reference voltage end of described accurate reference voltage unit is connected between described the 5th resistance and the 8th resistance;
Described high voltage gathers comparing unit and comprises the second resistance and the first voltage stabilizing didoe being connected on successively between described input voltage and described first order power control unit, the anode of described the first voltage stabilizing didoe is connected with described first order power control unit, and negative electrode is connected with described the second resistance;
Described first order power control unit comprises: be parallel to the anode of described the first voltage stabilizing didoe and the 9th resistance and the second electric capacity between ground; Be connected in the 4th voltage stabilizing didoe of the anode of described the first voltage stabilizing didoe and the output of described accurate reference voltage unit, the anodic bonding of the anode of described the 4th voltage stabilizing didoe and described the first voltage stabilizing didoe; Be connected in the first triode between described the first voltage stabilizing didoe and described second level power control unit, the anodic bonding of the base stage of described the first triode and described the first voltage stabilizing didoe, emitter is connected with ground, and collector electrode is connected with described second level power control unit;
Described second level power control unit comprises the 3rd resistance, the second voltage stabilizing didoe and the 7th resistance being connected on successively between input voltage and ground; The negative electrode of described the second voltage stabilizing didoe is connected with described the 3rd resistance; Be connected on successively the 4th resistance and the second triode between input voltage and ground, the anodic bonding of the base stage of described the second triode and described the second voltage stabilizing didoe, grounded emitter; Be connected in the MOSFET pipe between described input voltage and car-mounted terminal; The grid of described MOSFET pipe is connected with the collector electrode of the second triode, and source electrode is connected with input voltage, and drain electrode is connected with the DC/DC filter unit of car-mounted terminal.
Thereby the present invention can be down to and cut off car-mounted terminal while presetting under-voltage comparison reference voltage and effectively prevent that from automobile storage battery power taking automobile storage battery from causing the normal use of automotive ignition failure effect automobile because consuming electric weight excessively at the branch pressure voltage of the output voltage of described automobile storage battery; Thereby this device has also been realized car-mounted terminal input voltage and is reached to preset and when threshold voltage value is turn-offed in overvoltage, cut off car-mounted terminal and from automobile storage battery power taking, effectively avoided high voltage or the infringement of high impulse to car-mounted terminal itself of the certain hour that automotive ignition, other external disturbance or electric fault produce simultaneously.The present invention implements car-mounted terminal power protection management method with features such as " dual monitoring ", " non-restriction type ", " scope is wide ", " simple realization "; integrate under-voltage, overvoltage protection; presetting under-voltage overvoltage shutoff threshold value can arrange according to actual needs; therefore protect voltage range wide; realize dual monitoring, contrive equipment has wide range of applications.
Accompanying drawing explanation
Fig. 1 is the under-voltage protecting circuit of a kind of car-mounted terminal in prior art;
Fig. 2 is the schematic diagram of the vehicle-mounted terminal system ofembodiment 2;
Fig. 3 is the circuit diagram of the wide voltage source protective device of intelligent vehicle mounted terminal inembodiment 3.
Embodiment
Embodiment 1: the wide voltage source protective device of intelligent vehicle mounted terminal provided by the invention, power supply is implemented to the dual monitoring and protection of wide-voltage range.The wide voltage source protective device of this car-mounted terminal, is connected between car-mounted terminal and automobile storage battery, comprises accurate reference voltage unit and under-voltage and overvoltage crowbar.
This device provides under-voltage comparison reference voltage by accurate reference voltage unit, and branch pressure voltage and the under-voltage comparison reference voltage of the output voltage of comparison automobile storage battery, and the result output after is relatively sent to under-voltage and Overvoltage protecting unit, under-voltage and Overvoltage protecting unit is controlled car-mounted terminal when under-voltage condition and the break-make of automobile storage battery according to the accurate comparative result of reference voltage unit; Under-voltage and Overvoltage protecting unit turn-offs threshold voltage by the input voltage of car-mounted terminal and the overvoltage arranging in under-voltage and overvoltage crowbar in advance and compares, and according to comparative result, controls car-mounted terminal when the overvoltage condition and the break-make of automobile storage battery.When the branch pressure voltage of the output voltage of described automobile storage battery is during lower than under-voltage comparison reference voltage, cut off car-mounted terminal from automobile storage battery power taking, protected automobile storage battery.When car-mounted terminal input voltage surpass to be set overvoltage stop valve threshold voltage, cut off car-mounted terminal from automobile storage battery power taking, under-voltage comparison reference voltage of the present invention and overvoltage are turn-offed threshold voltage and can be arranged as required, voltage that therefore can wider amplitude range.When automobile storage battery output voltage is returned to normal range (NR), other interference and fault eliminating, this device exits guard mode, recovers normal power supply to electricity, implements intelligent monitoring.
This device had both been realized the low-voltage variation of automobile storage battery had also been realized to the high voltage protective to car-mounted terminal simultaneously, and protection voltage range is wide, as an embodiment in 5V-100V all can, be applicable to 12V, 24V or the vehicle car-mounted terminal of multi-series type more.
Embodiment 2: Fig. 2 is the application example ofembodiment 1 in vehicle-mounted terminal system; as shown in Figure 2, under-voltage and overvoltage crowbar Y3 comprises that low-voltage gathers comparing unit, high voltage gathers comparing unit, first order power control unit and second level power control unit.External power source input, in Fig. 2, Y1 is automobile storage battery unit, generally has output DC12V, DC24V or DC36V equal-specification; As an embodiment, externally power supply input is first protected and filter unit through prime before entering into this device, and its effect is to prevent reverse power connection function, surge absoption function, filtering etc., i.e. anti-reverse in Fig. 2 and filter unit Y2; In figure, Y4 is DC/DC filter unit, by needed each path power supply of this unit allotment vehicle-mounted terminal system; Y5 is car-mounted terminal, realizes the various functions of car-mounted terminal; In addition, as a preferred embodiment, can comprise BAT1 stand-by power supply circuit unit, comprise reserve battery, after wide voltage source protective device under voltage protection function comes into force, can select whether to use this unit.
The course of work of this device in vehicle-mounted terminal system is as follows: low-voltage gathers comparing unit and is connected with automobile storage battery Y1 by anti-reverse and filter unit Y2, low pressure gathers comparing unit and adopts partial pressure type, the branch pressure voltage VC of the output voltage of collection automobile storage battery Y1 after dividing potential drop, by accurate reference voltage, compared, high voltage gathers comparing unit and is connected with automobile storage battery Y1 by anti-reverse and filter unit Y2, gather the output voltage (being automobile terminal input voltage) of automobile storage battery, and complete comparing function, precisely reference voltage unit and high voltage gather comparing unit and respectively comparative result are outputed to first order mains switch control unit, first order power control unit gathers the break-make of the Output rusults control second level power control unit of comparing unit according to accurate reference voltage unit, high voltage, second level power control unit is connected with car-mounted terminal, and conducting or disconnection car-mounted terminal are connected with automobile storage battery.
In addition, as a preferred embodiment, cut off car-mounted terminal from automobile storage battery power taking, open reserve battery simultaneously, as BAT1 unit in Fig. 4, assurance car-mounted terminal still can normally be worked a period of time.
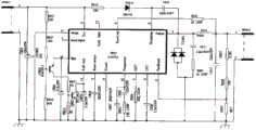
Embodiment 3: Fig. 3 is an application example of this device inembodiment 2, and as shown in the figure, precisely reference voltage unit Q1 comprises thefirst resistance R 1, the 6th resistance R 6 and the parallel connection type three-terminal voltage-stabilizing a reference source U1 being connected on successively between input voltage vin and ground; The anode A N ground connection of U1, negative electrode CA is connected with R6, and reference edge REF connects low pressure collecting unit; Be parallel to the output of thefirst resistance R 1 and the electric capacity E1 between ground and the 3rd voltage stabilizing didoe D3; The negative electrode of D3 is connected with R1, plus earth; Be connected in thefirst capacitor C 1 of negative electrode CA and the reference edge REF of U1.
Low-voltage gathers comparing unit and comprises the 5th resistance R 5 and the8th resistance R 8 being connected on successively between described input voltage and ground; The reference edge of U1 is connected between the 5th resistance R 5 and the 6th resistance R 6;
High voltage gathers comparing unit and comprises thesecond resistance R 2 and the first voltage stabilizing didoe D1 being connected on successively between input voltage and first order power control unit, and the anode of the first voltage stabilizing didoe D1 is connected with first order power control unit;
First order power control unit comprises: the anode and the 9th resistance R 9 between ground and thesecond capacitor C 2 that are parallel to described the first voltage stabilizing didoe D1; Be connected in the 4th voltage stabilizing didoe D4 of described the first anode of voltage stabilizing didoe D1 and the CA of U1 end, the anodic bonding of the negative electrode of the 4th voltage stabilizing didoe D4 and the first voltage stabilizing didoe D1; Be connected in the first triode G2 between the first voltage stabilizing didoe D1 and second level power control unit, the anodic bonding of the base stage of described the first triode G2 and the first voltage stabilizing didoe D1, emitter is connected with ground, and collector electrode is connected with described second level power control unit;
Second level power control unit comprises: be connected on successively the3rd resistance R 3, the second voltage stabilizing didoe D2 and the 7th resistance R 7 between input voltage and ground, the negative electrode of the second voltage stabilizing didoe D2 is connected with the3rd resistance R 3; Be connected on successively the 4th resistance R 4 and the second triode G3 between input voltage and ground, the anodic bonding of the base stage of the second triode G3 and described the second voltage stabilizing didoe D2, grounded emitter; Be connected in the MOSFET pipe G1 between described input voltage and car-mounted terminal, the grid of MOSFET pipe G1 is connected with the collector electrode of the second triode G3, the source electrode of G1 is connected with input voltage, and the drain electrode of G1 is connected with the DC/DC filter unit of car-mounted terminal, as the Y2 unit in accompanying drawing 2.As an embodiment, the first triode G2 and the second triode G3 are NPN pipe.In order to obtain wider protection voltage range, as a preferred embodiment, R1, R2, R3 select the larger resistance of power.
In Fig. 3, the operation principle of the wide voltage source protective circuit of car-mounted terminal device is as follows:
(1), car-mounted terminal apparatus for protecting power supply provides under-voltage comparison reference voltage by accurate reference voltage unit Q1, and complete comparing function, when gathering the branch pressure voltage of output voltage that comparing unit gathers described automobile storage battery lower than under-voltage comparison reference voltage, low-voltage (by low-voltage, gathers the branch pressure voltage of storage battery output voltage of comparing unit partial pressure type collection lower than under voltage reference comparison voltages, for example, VC<2.5V), the voltage-stabiliser tube D4 conducting of working, NPN triode switch G2 is closed, not conducting of voltage-stabiliser tube D2, NPN triode switch G3 disconnects, MOSFET pipe switch G1 disconnects, this device cuts off car-mounted terminal from automobile storage battery power taking, can use reserve battery (as needs) simultaneously, both protected automobile storage battery also to guarantee that system still can maintain a period of time and normally work,
(2), when terminal input voltage surpasses setting overvoltage stop valve threshold voltage, the voltage-stabiliser tube D1 conducting of working, NPN triode switch G2 is closed, not conducting of voltage-stabiliser tube D2, NPN triode switch G3 disconnects, and MOSFET pipe switch G1 disconnects, and this device cuts off car-mounted terminal from automobile storage battery power taking, cutting off threshold values can set according to being specifically used for, and this device can work in high to 100V direct voltage;
(3), when automobile storage battery output voltage or after car-mounted terminal input voltage is returned in normal range (NR), other interference and fault get rid of, this apparatus for protecting power supply can exit guard mode automatically, recovers normal power supply to electricity, guarantees the normal safe operation of terminal system.
In sum, for example, as long as be no more than maximum car-mounted terminal input direct voltage (100V), car-mounted terminal power supply and equipment thereof all within protection range, and are implemented intelligent monitoring.
From the present embodiment, can find out, this installation composition is simple in structure, uses number of devices few, takies the small volume of car-mounted terminal, if the device volume in each element circuit in Fig. 3 is all conventional gadgets, realizes principle and is simple and easy to use.In addition, this device internal components is passive device, is different from the integrated chip using in classical management approach, and working power (being taken from automobile storage battery) need to be provided itself, just has so to a great extent restriction.As long as what this device was no more than device bears electric current, voltage, can there is not because of the change of input voltage protective device operation irregularity, be not substantially subject to the restriction of input power.
Above-described embodiment of the present invention, does not form limiting the scope of the present invention.Any modification of doing within the spirit and principles in the present invention, be equal to and replace and improvement etc., within all should being included in claim protection range of the present invention.

Claims (3)

1. a wide voltage source protective device for car-mounted terminal, is connected between car-mounted terminal and automobile storage battery, it is characterized in that, comprising:
Accurate reference voltage unit, for under-voltage comparison reference voltage is provided, compares with the branch pressure voltage of the output voltage of described automobile storage battery, and comparative result is sent to under-voltage and overvoltage crowbar;
Described under-voltage and overvoltage crowbar, for the branch pressure voltage of the output voltage of described automobile storage battery is provided, and the input voltage of more described car-mounted terminal turn-offs threshold voltage with the overvoltage that sets in advance, according to the described under-voltage and comparative result of overvoltage crowbar or the comparative result of described accurate reference voltage unit, control the break-make of car-mounted terminal and automobile storage battery; Described under-voltage and overvoltage crowbar comprises that low-voltage gathers comparing unit, high voltage gathers comparing unit, first order power control unit and second level power control unit; Described low-voltage gathers comparing unit and is connected with described automobile storage battery, for gathering the output voltage of described automobile storage battery and the under-voltage comparison reference voltage of described accurate reference voltage unit, provides the branch pressure voltage of the output voltage of described automobile storage battery; Described high voltage gathers comparing unit and is connected with described car-mounted terminal, for gathering the input voltage of described car-mounted terminal, and compares with described overvoltage shutoff threshold voltage; Described first order power control unit, for controlling the break-make of described second level power control unit according to the comparative result of described accurate reference voltage unit or described high voltage collection comparing unit; Described second level power control unit is connected with described car-mounted terminal, for conducting or disconnect being connected of described car-mounted terminal and automobile storage battery;
Described low-voltage gathers comparing unit and comprises the 5th resistance and the 8th resistance being connected on successively between described input voltage and ground; The reference voltage end of described accurate reference voltage unit is connected between described the 5th resistance and the 8th resistance;
Described high voltage gathers comparing unit and comprises the second resistance and the first voltage stabilizing didoe being connected on successively between described input voltage and described first order power control unit, the anode of described the first voltage stabilizing didoe is connected with described first order power control unit, and negative electrode is connected with described the second resistance;
Described first order power control unit comprises: be parallel to the anode of described the first voltage stabilizing didoe and the 9th resistance and the second electric capacity between ground; Be connected in the 4th voltage stabilizing didoe of the anode of described the first voltage stabilizing didoe and the output of described accurate reference voltage unit, the anodic bonding of the anode of described the 4th voltage stabilizing didoe and described the first voltage stabilizing didoe; Be connected in the first triode between described the first voltage stabilizing didoe and described second level power control unit, the anodic bonding of the base stage of described the first triode and described the first voltage stabilizing didoe, emitter is connected with ground, and collector electrode is connected with described second level power control unit;
Described second level power control unit comprises the 3rd resistance, the second voltage stabilizing didoe and the 7th resistance being connected on successively between input voltage and ground; The negative electrode of described the second voltage stabilizing didoe is connected with described the 3rd resistance; Be connected on successively the 4th resistance and the second triode between input voltage and ground, the anodic bonding of the base stage of described the second triode and described the second voltage stabilizing didoe, grounded emitter; Be connected in the MOSFET pipe between described input voltage and car-mounted terminal; The grid of described MOSFET pipe is connected with the collector electrode of the second triode, and source electrode is connected with input voltage, and drain electrode is connected with the DC/DC filter unit of car-mounted terminal.
2. the wide voltage source protective device of car-mounted terminal according to claim 1, is characterized in that,
Described accurate reference voltage unit comprises the first resistance, the 6th resistance and the parallel connection type three-terminal voltage-stabilizing a reference source being connected on successively between input voltage and ground; The plus earth of described parallel connection type three-terminal voltage-stabilizing a reference source, negative electrode is connected with described the 6th resistance, and reference edge gathers comparing unit with described low-voltage and is connected; Be parallel to output and the 3rd electric capacity between ground and the 3rd voltage stabilizing didoe of the first resistance; Be connected in the negative electrode of described parallel connection type three-terminal voltage-stabilizing a reference source and the first electric capacity of reference voltage end, described the first resistance is the resistance that power is larger.
3. the wide voltage source protective device of car-mounted terminal according to claim 1, is characterized in that,
Described the second resistance, the 3rd resistance are the resistance that power is larger.
CN201110209905.6A2011-07-262011-07-26Wide-voltage power protection device of intelligent vehicle-mounted terminalActiveCN102270831B (en)

Priority Applications (1)

Application NumberPriority DateFiling DateTitle
CN201110209905.6ACN102270831B (en)2011-07-262011-07-26Wide-voltage power protection device of intelligent vehicle-mounted terminal

Applications Claiming Priority (1)

Application NumberPriority DateFiling DateTitle
CN201110209905.6ACN102270831B (en)2011-07-262011-07-26Wide-voltage power protection device of intelligent vehicle-mounted terminal

Publications (2)

Publication NumberPublication Date
CN102270831A CN102270831A (en)2011-12-07
CN102270831Btrue CN102270831B (en)2014-04-16

Family

ID=45053036

Family Applications (1)

Application NumberTitlePriority DateFiling Date
CN201110209905.6AActiveCN102270831B (en)2011-07-262011-07-26Wide-voltage power protection device of intelligent vehicle-mounted terminal

Country Status (1)

CountryLink
CN (1)CN102270831B (en)

Cited By (1)

* Cited by examiner, † Cited by third party
Publication numberPriority datePublication dateAssigneeTitle
EP3306767A1 (en)*2016-10-102018-04-11Autoliv Development ABA circuit protection arrangement

Families Citing this family (17)

* Cited by examiner, † Cited by third party
Publication numberPriority datePublication dateAssigneeTitle
CN102427217A (en)*2011-12-292012-04-25深圳市凌启电子有限公司Overvoltage protection circuit and system based on power supply of vehicle-mounted equipment
CN103386934B (en)*2012-05-102016-04-06航天信息股份有限公司The electric supply installation of vehicle electronic device and method
CN103066569B (en)*2012-12-182015-02-25唐山轨道客车有限责任公司Storage battery low-voltage protecting device and storage battery low-voltage protecting system
CN104009447A (en)*2013-02-272014-08-27深圳市阿科达汽车电子有限公司Vehicle-mounted overvoltage protection circuit
CN103683207B (en)*2013-12-232017-03-15北京易艾斯德科技有限公司Under-voltage overvoltage crowbar for power circuit
CN105096538A (en)*2014-05-192015-11-25浙江道为尔科技有限公司Gas leakage alarm device for gas car
CN104113209B (en)*2014-08-072018-03-20深圳市杰和科技发展有限公司A kind of power module for supporting Width funtion to input
CN104242233A (en)*2014-09-262014-12-24深圳市伊爱高新技术开发有限公司Overvoltage-undervoltage protecting circuit automatically supporting different power systems
CN105635529A (en)*2014-10-302016-06-01宁波舜宇光电信息有限公司Power source device and power supply method of wireless vehicle-mounted reversing camera
CN105354894B (en)*2015-09-302018-03-06北京奇虎科技有限公司The method of supplying power to and device of a kind of drive recorder
CN106655083B (en)*2016-09-192019-06-11深圳市康凯斯信息技术有限公司A kind of the Width funtion apparatus for protecting power supply and method of electric-vehicle-mounted equipment
CN107979063B (en)*2016-10-212022-04-26罗伯特·博世有限公司Device for switching off at least one component of a control unit
CN107402537A (en)*2017-08-112017-11-28中国汽车技术研究中心New energy automobile monitor terminal system of car networking
CN108199566A (en)*2017-12-262018-06-22成都鼎信致远科技有限公司Direct current window type work high temperature pulse power supply with DC over-voltage protection
CN112886695A (en)*2019-11-292021-06-01台达电子工业股份有限公司Uninterruptible power supply system
CN113131539A (en)*2019-12-302021-07-16Tcl新技术(惠州)有限公司Terminal charging circuit and method
CN116960916A (en)*2022-04-192023-10-27深圳市三诺数字科技有限公司 A power input protection circuit, electrical device and power supply system

Citations (3)

* Cited by examiner, † Cited by third party
Publication numberPriority datePublication dateAssigneeTitle
CN2757400Y (en)*2004-12-292006-02-08长春一汽启明信息技术股份有限公司Power module special for automobile
CN201312113Y (en)*2008-12-112009-09-16中国华录集团有限公司Overvoltage and undervoltage protection circuit for vehicle-mounted electrical appliance
CN202153636U (en)*2011-07-262012-02-29广州日滨科技发展有限公司Intelligent vehicle-mounted terminal wide voltage power supply protective device

Family Cites Families (1)

* Cited by examiner, † Cited by third party
Publication numberPriority datePublication dateAssigneeTitle
JP2008148380A (en)*2006-12-062008-06-26Denso CorpOvervoltage protection circuit

Patent Citations (3)

* Cited by examiner, † Cited by third party
Publication numberPriority datePublication dateAssigneeTitle
CN2757400Y (en)*2004-12-292006-02-08长春一汽启明信息技术股份有限公司Power module special for automobile
CN201312113Y (en)*2008-12-112009-09-16中国华录集团有限公司Overvoltage and undervoltage protection circuit for vehicle-mounted electrical appliance
CN202153636U (en)*2011-07-262012-02-29广州日滨科技发展有限公司Intelligent vehicle-mounted terminal wide voltage power supply protective device

Non-Patent Citations (1)

* Cited by examiner, † Cited by third party
Title
JP特开2008-148380A 2008.06.26

Cited By (2)

* Cited by examiner, † Cited by third party
Publication numberPriority datePublication dateAssigneeTitle
EP3306767A1 (en)*2016-10-102018-04-11Autoliv Development ABA circuit protection arrangement
WO2018069123A1 (en)*2016-10-102018-04-19Autoliv Development AbA circuit protection arrangement

Also Published As

Publication numberPublication date
CN102270831A (en)2011-12-07

Similar Documents

PublicationPublication DateTitle
CN102270831B (en)Wide-voltage power protection device of intelligent vehicle-mounted terminal
CN109342973B (en)Direct current power supply input state monitoring circuit and system
CN103715659B (en)Vehicle-mounted power supply protective circuit
CN106058837A (en)Line arrester leakage current detection device without isolation component
CN210898523U (en) An airborne anti-surge active clamp protection circuit
CN117914113A (en)Safety power supply system of vehicle-mounted controller
CN201312113Y (en)Overvoltage and undervoltage protection circuit for vehicle-mounted electrical appliance
CN222215246U (en) DC power input circuit and battery management system
CN208257490U (en)A kind of photovoltaic energy storage device
CN107846063A (en)A kind of intelligent instrumentation protection system based on farad capacitor
CN112421755B (en)Power supply system for power monitoring based on Internet of things
CN207652086U (en)A kind of battery management system multichannel wake-up circuit
CN206865122U (en)A kind of overload protecting circuit for telecommunication circuit
CN203151454U (en) Vehicle ACC delay shutdown circuit
CN203491680U (en)Automatic reset electric leakage overvoltage/undervoltage protection circuit
CN201994711U (en)Vehicle power supply system
CN111049101A (en)Overvoltage protection circuit
CN202153636U (en)Intelligent vehicle-mounted terminal wide voltage power supply protective device
CN109449880A (en)A kind of high-power aerospace modular power source input undervoltage protection circuit
CN113644725B (en)Storage battery charge and discharge management and protection system and direct current power supply
CN211530726U (en)Overvoltage protection circuit and instrument terminal
CN118596859A (en) A battery management control system and control method, and a vehicle
CN104600763A (en)Under-voltage protection circuit and lamp
CN104037752A (en)Sensor power-supplying device used for ship
CN204249952U (en)A kind of vehicle power control circuit and automobile

Legal Events

DateCodeTitleDescription
C06Publication
PB01Publication
C10Entry into substantive examination
SE01Entry into force of request for substantive examination
C14Grant of patent or utility model
GR01Patent grant
CP03Change of name, title or address

Address after:Nanxiang three road, Science City high tech Industrial Development Zone, Guangzhou city of Guangdong Province, No. 2 510660

Patentee after:Hitachi building technologies (Guangzhou) Co. Ltd.

Address before:510660 Guangdong province Guangzhou Science City, Guangzhou hi tech Industrial Development Zone No. 1 Ke Lin Lu

Patentee before:Guangzhou Ropente Science and Technology Development Co., Ltd.

CP03Change of name, title or address

[8]ページ先頭

©2009-2025 Movatter.jp