Movatterモバイル変換


[0]ホーム

URL:


CN102200346A - Heating system for bath unit - Google Patents

Heating system for bath unit
Download PDF

Info

Publication number
CN102200346A
CN102200346ACN201110096214XACN201110096214ACN102200346ACN 102200346 ACN102200346 ACN 102200346ACN 201110096214X ACN201110096214X ACN 201110096214XACN 201110096214 ACN201110096214 ACN 201110096214ACN 102200346 ACN102200346 ACN 102200346A
Authority
CN
China
Prior art keywords
power source
heating module
water
energy
control system
Prior art date
Legal status (The legal status is an assumption and is not a legal conclusion. Google has not performed a legal analysis and makes no representation as to the accuracy of the status listed.)
Pending
Application number
CN201110096214XA
Other languages
Chinese (zh)
Inventor
米歇尔·奥捷
Current Assignee (The listed assignees may be inaccurate. Google has not performed a legal analysis and makes no representation or warranty as to the accuracy of the list.)
Gecko Alliance Group Inc
Original Assignee
Gecko Alliance Group Inc
Priority date (The priority date is an assumption and is not a legal conclusion. Google has not performed a legal analysis and makes no representation as to the accuracy of the date listed.)
Filing date
Publication date
Priority claimed from US11/415,229external-prioritypatent/US7619181B2/en
Application filed by Gecko Alliance Group IncfiledCriticalGecko Alliance Group Inc
Publication of CN102200346ApublicationCriticalpatent/CN102200346A/en
Pendinglegal-statusCriticalCurrent

Links

Images

Landscapes

Abstract

Translated fromChinese

本发明提供一种适用于具有水容器的洗浴单元系统的控制系统。所述控制系统包括加热模块、动力源以及与所述加热模块和所述动力源进行通信的控制器。所述动力源包括能量存储部件,其用于存储采集自太阳能板的能量,并且所述动力源被操作为用来将由太阳能产生的动力供给到所述加热模块。所述控制器至少部分地基于从所述水容器中水的温度得出的第一信息以及从与所述动力源相关的状况得出的第二信息,而被操作为用来使所述动力源将动力供给到所述加热模块。所述控制器进一步被操作为用来在第一动力源和第二动力源之间进行选择,以向所述加热模块供给动力。

Figure 201110096214

The present invention provides a control system suitable for a bathing unit system having a water container. The control system includes a heating module, a power source, and a controller in communication with the heating module and the power source. The power source includes an energy storage component for storing energy harvested from the solar panel, and the power source is operable to supply solar-generated power to the heating module. The controller is operative to cause the power source to A source supplies power to the heating module. The controller is further operative to select between a first power source and a second power source for powering the heating module.

Figure 201110096214

Description

The heating system that is used for bathing unit
The application is to be that January 11, application number in 2007 are that 200710001255.X, name are called the dividing an application of application for a patent for invention of " heating system that is used for bathing unit " applying date.
Technical field
The present invention relates to bathing unit system field such as Hot Spring Bath, whirlpool and heat pipe bath.More particularly, the present invention relates to a kind of like this bathing unit system, it can be operating as the power that is used for by being produced by solar energy and heat employed water.
Background technology
In the art, the control system that is used for such as the bathing unit system of Hot Spring Bath, whirlpool, heat pipe bath, bathtub, treatment bath and swimming pool is known.Usually, this control system can be operating as the various functional parts that are used for controlling the bathing unit system.These functional parts can comprise water pump, heating module, filter system, air blast, ozone generator and illuminator or the like.
Generally speaking, the bathing unit control system comprises controller, and various bathing unit parts all are attached thereto.This controller is suitable for control and supplies to each parts power from power source.More particularly, respond the signal that receives from the user of bathing unit system by for example control panel, and/or and/or the signal that receives from various sensors of response, controller will be by supplying with power or end to supply with power, these parts of enabling or stop using to various bathing unit parts.
One of function of control system is the enabling and stopping using of heating module of control bathing unit system, thereby the temperature of water in the water receptacle is remained within the desired temperatures scope.For most of bathing unit system, water temperature remains on 80 to 104 degrees Fahrenheits (degrees Fahrenheit).
Different with bathtub is, is included in water among the water receptacle of many bathing units system and is not each all to be bled off when using the bathing unit system.Therefore, expectation remains on water temperature within the desired temperature range always, even when not using the bathing unit system, so that each user when wanting to use the bathing unit system, needn't heat water once more.Known bathing unit system consumes lot of energy for water is remained on the temperature of appointment.For the bathing unit system that is arranged in outdoor cold climate especially like this.Along with energy consumption becomes government and energy production person's the object that gives more sustained attention, so in the near future, the energy consumption of the bathing unit system in some zone in the world may be controlled.In addition, by the consumer bore with heating bathing unit cost related also can be quite big.
In order to preserve energy, most of bathing unit system is included in the lid that is placed in when not using the bathing unit system on the water receptacle.This lid is normally heat insulation, thereby prevents the thermal losses from water as much as possible.But, even have insulation cover, still need controller to provide power, thereby the water in the water receptacle is remained within the preferred temperature scope heating module.
Be submitted in March 30 nineteen eighty-two in the United States Patent (USP) 4,322,297 of Bajka, described a kind of suggestive method that reduces the consumption of power of swimming pool system.The combination that Bajka has described solar energy water heating (solar water heating) and non-solar energy water heating (non-solar water heating) improves the efficient of swimming pool system.In particular, Bajka has described a kind of controller, and this controller can preferentially use the solar energy water heating under possible situation.The deficiency of the described system of Bajka is the mode that solar energy heating (solar heating) takes place.In particular, the described solar energy heating solar panels (solar panel) that can be flow through by water constitute.Water is by solar panels the time, caused the temperature increase from the energy of sunlight.This defective just, the described solar energy heating of Bajka is inoperative in the weather of cold.For example, in the winter time, the water in the solar panels can freeze, and causes system inoperative.
Can find out that according to above needing in industry provides a kind of controller to bath system, it alleviates the defective relevant with prior art at least in part.
Summary of the invention
According to a main aspect, the invention provides a kind of control system that is applicable to bathing unit system with water receptacle.This control system comprises heating module, power source and the controller that communicates with described heating module and described power source.Described heating module has a main body, the path that this main part limitation one can flow through water.Described power source is operating as the power supply that is used for being produced by solar energy to described heating module.Described power source comprises energy storage member, and described energy storage member is suitable for being electrically connected with the energy of storage of collected from described solar panels with solar panels foundation.The first information that draws based on the temperature of water among described water receptacle and second information that draws from the situation relevant at least in part, described controller with described power source be operating as be used for making described power source with power supply to described heating module.
According to another main aspect, the invention provides a kind of control system that is used for the bathing unit system.This control system comprises first power source, second power source and the controller that communicates with described first power source and described second power source.Second power source is fit to the power of supply source from solar energy.Second power source comprises energy storage member, and this energy storage member is used for being electrically connected with the energy of storage of collected from described solar panels with solar panels foundation.Described controller is operating as and is used for selecting a power source in this first power source and second power source to supply with power to heating module.Described heating module comprises a main body, the path that this main part limitation one can flow through water.
According to another main aspect, the invention provides a kind of bathing unit system, described bathing unit system comprises: water receptacle; Heating module, it has a main body, the path that this main part limitation one can flow through water; Power source, its power supply that is used for being produced by solar energy is to described heating module; And controller, itself and described heating module and described power source communicate.Described power source comprises energy storage member, and it is suitable for being electrically connected with the energy of storage of collected from described solar panels with solar panels foundation.The first information that gets based on the temperature of water among described water receptacle and second information that gets from the situation of relevant described power source at least in part, described controller be operating as be used for making described power source with power supply to described heating module.
According to a main aspect again, the invention provides a kind of control system that is applicable to bathing unit system with water receptacle.Described control system comprises: heater, and it is used to heat the water from described water receptacle; Power source, its power supply that is used for being produced by solar energy is to described heater; And control device, it is used at least in part the first information that the temperature based on the water among at least one of a described water receptacle and a heating module draws and second information that draws from the situation relevant with described power source, make described power source with power supply to described heater.Described power source comprises energy storing device, and it is used for being electrically connected with the energy of storage of collected from described solar panels with solar panels foundation.
According to going back a main aspect, the invention provides a kind of control system that is applicable to bathing unit system with water receptacle.Described control system comprises: heating module, and it has a main body, the path that this main part limitation one can flow through water; First power source; Second power source; And controller.Described first power source is operating as and is used for power supply to described heating module, and described second power source is operating as the power supply that is used for being produced by solar energy to described heating module.Described second power source comprises energy storage member, and it is used for the energy of storage of collected from described solar panels.Described controller and described heating module, first power source and second power source communicate, and described controller is operating as and is used for drawing the energy expenditure information relevant with the use of described second power source.
By consulting the description to specific embodiments of the invention below in conjunction with accompanying drawing, these and other aspect of the present invention and feature will become apparent for the person of ordinary skill of the art.
Description of drawings
With reference to the accompanying drawings, and, provide detailed description to the embodiment of the invention only by the mode of example, in the accompanying drawings:
Fig. 1 is according to the bathing unit system that implements first limiting examples of the present invention;
Fig. 2 is the block diagram according to the controller of implementing limiting examples of the present invention;
Fig. 3 is for selecting power source to the process flow diagram flow chart of supplying with power according to the heater module in the bathing unit system that implements limiting examples of the present invention;
Fig. 4 is according to the bathing unit system that implements second limiting examples of the present invention;
Fig. 5 is according to the bathing unit system that implements the 3rd limiting examples of the present invention;
Fig. 6 A-Fig. 6 C is the block diagram that is applicable to according to each embodiment of the output module of the controller of implementing concrete limiting examples of the present invention.
In the accompanying drawings, the mode with example shows embodiments of the invention.Should be expressly understood that these explanations and accompanying drawing are for the purpose of example and are used for helping to understand.They are not intended to limit the present invention.
The specific embodiment
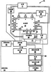
Figure 1 shows that block diagram according to thebathing unit system 10 that implements limiting examples of the present invention.The term that uses for this purpose of description " bathing unit system " refers to, the bathing container of mineral bath, whirlpool, heat pipe bath, bathtub, treatment bath, swimming pool and other any kind, they all can be equipped with to be used to control the control system that various operations are provided with.
Bathing unit system 10
Bathing unit system 10 shown in Fig. 1 compriseswater receptacle 18, a plurality ofnozzle 20, a plurality ofdrainpipe 22,control system 24 and a plurality of bathing unit parts that are used to hold water.Bathing unit parts shown in Fig. 1 comprisewater pump 11 and 13,filter 26 and theair blast 28 that is used for bubble is sent to water receptacle 18.Should be appreciated thatbathing unit system 10 can comprise more or less bathing unit parts, and does not break away from spirit of the present invention.For example,bathing unit system 10 also can comprise ozone machine, is used for illuminating the illuminace component ofwater receptacle 18 water, such as the multimedia components of CD/DVD player, and/or is applicable to any other parts that use inbathing unit system 10.
At normal operation period, water flows away one or more fromwater receptacle 18 by one ormore drainpipes 22, and bywater pump 13 pumpings and bycirculation pipe 33 with to theheating module 30 of water heating.Water after the heatingreenters water receptacle 18 by one or more nozzles 20.Whenwater pump 13 is movable (active), this water by one ormore drainpipes 22 leavingwater container 18, ceaselessly repeat throughheating module 30 and by the water circulation that one ormore nozzles 20reenter water receptacle 18.
In addition, through filtration cycle, wherein water flows through one ormore drainpipes 22 and bywater pump 11 pumpings and byfilter 26 from the water of water receptacle 18.After being filtered, next waterreenter water receptacle 18 by one or more nozzles 20.Atwater pump 11 when being movable, this water bydrainpipe 22 leavingwater container 18, be constantly to repeat throughfilter 26 and by the circulation that nozzle 20 reenters water receptacle 18.This circulation makes the water no particle impurity that keeps clean.
Control system 24
As mentioned above,bathing unit system 10 comprisescontrol system 24, and it is used to control the temperature of water among thewater receptacle 18 and enables or the various bathing unit parts of inactive bathing unit system 10.In the non-limiting example shown in Fig. 1,control system 24 comprisesheating module 30,control panel 32,controller 34, pilot controller 36 (optionally),first power source 38 andsecond power source 40.
Heating module 30
According to the limiting examples of implementing,heating module 30 comprises: be used to limit the main body that makes the path that water can flow through; And the heating element heater that is used to transfer heat to the water that flows through described path.Described heating element heater comprises electric heater or combustion heater, and does not break away from spirit of the present invention.As an alternative, described heating element heater can comprise the outer surface that is arranged at the heating module main body and/or the area of heating surface parts on the inner surface.Be appreciated that path and heating element heater that water flows through can adopt various corresponding structure, and without departing from the spirit and scope of the present invention.As below inciting somebody to action in greater detail, no matter the type of the heating element heater thatheating module 30 is adopted, a power source infirst power source 38 andsecond power source 40 can be operating as and be used for supplying with power toheating module 30.
The main body ofheating module 30 can be by conductive of material or non-conducting material and is formed.Word " non-conducting material " refers to a class and has the material of low conductive characteristic substantially, for example plastics, artificial rubber, pottery and selection synthetic material.In addition, the main body ofheating module 30 can comprise a plurality of non-conductive parts, perhaps can entirely be made by this electric non-conducting material.In concrete actual enforcement, the main body ofheating module 30 is made of non-conductive part, but comprises that also one or more conductive parts assign to be used for offer electrical path between the water ofheating module 30 and ground.
Control panel 32
Control panel 32 is generally the form of user interface, and it allows user's input order signal to control the various operation settings of bathing unit system 10.Control panel 32 can comprise button, action bars or any other device that is known in the art, so that the user can input command controls the various operation setting of bathing unit system 10.The user can also usecontrol panel 32 to import expression should to use infirst power source 38 andsecond power source 40 which to supply with the input command of power to heatingmodule 30.
In non-limiting example,control panel 32 can comprise and be used for transmitting water temperature, temperature and time and other may information screen on every side to the user.
Can be controlled some limiting examples of operation setting ofbathing unit system 10 ofpanel 32 controls comprise: ON/OFF setting, temperature control are provided with, nozzle control is provided with, illumination is provided with or the like.In the limiting examples of implementing this,bathing unit system 10 comprises amusement and/or multimedia components, thereby makes the operation setting of described bathing unit can comprise that also audio setting and video are provided with or the like.Therefore, for the purposes of the present invention, word " operation be provided with " intention covers the operation setting at any suitable components asbathing unit system 10 parts.
First power source 38
According to the present invention,first power source 38 is " routine " power source, for example standard power power source or gas power source.For the purposes of the present invention, term " routine " power source refers to a kind of like this power source, and it supplies with the power and the user that are generated by commercial energy supplier must be these power defrayments according to consuming usually.First power source 38 can be operating as and be used for supplying with family expenses or the commercial service any powered by conventional energy of being suitable for to controller 34.For example,first power source 38 can be supplied with the AC of 240 volts (V) by lead-in 31 to controller 34.In the limiting examples of as an alternative enforcement,power source 38 can be supplied with the AC of 120V by lead-in 31 to controller 34.In the limiting examples of other enforcement as an alternative,power source 38 can be supplied with the AC of 120V or 240V by lead-in 31 to controller 34.Should be appreciated that other voltage supply value or voltage are supplied with combination and also is fine, and harmless the spirit and scope of the present invention.For example, voltage supply value can be different according to the geographical position.
Second power source 40
Specific to the present invention,second power source 40 can be operating as and be used for supplying with the power that is produced by solar energy.Second power source 40 comprises one or more energy storage member, its be used to store from solar energy collecting to energy.Shown in the limiting examples implemented, one or more described energy storage member are taked the form of battery 41.Battery 41 is suitable for being electrically connected with one or moresolar panels 44 foundation, so that can store the energy of collecting from solar panels 44.Battery charger 42 is connected betweenbattery 41 and thesolar panels 44, thereby and can be operating as and be used for converting the electric energy fromsolar panels 44 to electriccurrent battery 41 is charged.Because the power frombattery 41 may not be to need at any time, the electric current that is used for battery is charged is through regulating circuit, thereby adjusting is stored in the electric current in the battery 41.In the limiting examples of implementing, this regulating circuit is included among the battery charger 42.But, should be appreciated that this regulating circuit can separate withbattery charger 42 and also can represent with extra block in Fig. 1.
In the limiting examples of implementing, (Evergreen Solar, the solar panels that comprise optical-electric module that GmbH) provide are applicable tobathing unit system 10 by permanent sun limited company.As long as be appreciated that and paid the initial cost of buying solar panels, solar panels will produce free basically energy.Therefore, come theheating module 30 ofbathing unit system 10 is supplied with power by the energy that utilizessolar panels 44 to produce, the operating cost ofbathing unit system 10 can reduce greatly.
Controller 34
Controller 34 can be operating as and be used for controlling enabling/stopping using of various bathing unit parts and heating module 30.This can perhaps finish based on the control signal that receives from various sensors based on the order of user bycontrol panel 32 inputs.
Shown in the limiting examples implemented,controller 34 communicates withtemperature sensor 72,temperature sensor 72 can be operating as and be used for the water in thewater receptacle 18 is carried out temperature survey.In addition,controller 34 communicates withtemperature sensor 74, andtemperature sensor 74 can be operating as the water that is used in thecirculation pipe 33 ofheating module 30 and carry out temperature survey.Though not shown,bathing unit system 10 can also comprise other sensor, these sensors can be operating as the various operation conditions that are used for monitoring bathing unit system 10.For example,bathing unit system 10 can comprise liquid level (liquid level) sensor, and it is used for monitoring the water level (water level) at all places place of bathing unit system 10.Can also comprise other sensor that is applicable in thebathing unit system 10, and not break away from spirit of the present invention.
As below will describing in detail more,controller 34 can be operating as and be used for selecting betweenfirst power source 38 andsecond power source 40, comesheating module 30 is supplied with power.Be appreciated that and usesecond power source 40, just use the use of the sunrechargeable battery 41 in this limiting examples, can reduce, thereby reduce the energy cost relevant with movingbathing unit system 10 from the required amount of energy of first power source 38.The mode thatcontroller 34 is selected betweenfirst power source 38 andsecond power source 40 will be described in more detail in this manual in addition.
Pilot controller 36
In non-limiting example shown in Figure 1,control system 24 further comprises pilot controller 36.Pilot controller 36 all communicates with thecontroller 34 andsecond power source 40, is used for causing thatsecond power source 40 is to heatingmodule 30 supply power so that can be operating as based on the order thatslave controller 34 receives.Although this pilot controller is represented withsquare 36 in Fig. 1, but be should be appreciated that in certain embodiments, the function ofpilot controller 36 can be included among thecontroller 34.
Supply with power to heatingmodule 30
For most ofbathing unit system 10, the temperature that is included in the water among thewater receptacle 18 remains within the preferred temperature scope always, is included in when not using bathing unit system 10.In this way, when each bather wanted to usebathing unit system 10, the water that is contained among thewater receptacle 18 did not need to be reheated.In thewater receptacle 18 of most ofbathing unit system 10, the general temperature range of water is between 80 to 104 degrees Fahrenheits.Because this temperature range is quite high, be appreciated that if water temperature is not to be kept closer within this preferred temperature scope always, when then each user wants to usebathing unit system 10, can spend long time water is reheated.
As mentioned above, the situation ofcontroller 34 monitoring water and the temperature of water in thewater receptacle 18 remained within the preferred temperature scope.Figure 2 shows that more detailed diagram according to thecontroller 34 of non-limiting example of the present invention.Shown in this embodiment in,controller 34 comprisesprocessing unit 50 and memory cell 56.Processing unit 50 comprisesdiagnosis unit 52 andcontrol module 54.
The preferred temperature scope of water is generally calculated based on the expectation water temperature in the water receptacle 18.Usually, this preferred temperature scope was calculated as within the several years of this expectation water temperature.For example, this preferred temperature scope can be for certainly should expectation water temperature ± 1 ℃.This expectation water temperature can be for being stored in the predetermined temperature in thememory 56, perhaps by the temperature of bather bycontrol panel 32 inputs.Import the bather under the situation of this expectation water temperature, this expectation water temperature also is stored in the memory cell 56.Preferably, this expectation water temperature is between 38 ℃ to 41 ℃.For example, suppose that the bather imports 40 ℃ expectation water temperature.Therefore, this preferred temperature scope can be 39 ℃ to 41 ℃.
Should be appreciated that according to different situations,controller 34 can be operating as and be used for the water in thewater receptacle 18 is remained within the different preferred temperature scopes.For example, be the first expectation temperature range when this bathing unit system of use, and be the second expectation temperature range when not using this bathing unit system.In this case, the second expectation temperature range can be lower than the first expectation temperature range.For example, the preferred temperature scope when this bathing unit system of use can be 39 ℃ to 41 ℃, and the preferred temperature scope when not using this bathing unit system can be 37 ℃ to 39 ℃.In this way, when not usingbathing unit system 10, it is enough warm that water in thewater receptacle 18 will still keep, thereby make water can promptly be heated to " in the use " temperature of expectation, but but do not need water is remained on so much energy required within the higher temperature scope always.
Should be appreciated that, also can adopt different temperature ranges in other cases.For example, be certain preferred temperature scope at using summer, and be different preferred temperature scopes at using winter.Similarly, be certain preferred temperature scope at using in the daytime, and be different preferred temperature scopes at using night.In addition, ambient air temperature can be determined this preferred temperature scope, thereby it is different to make that this scope was set in hot day and cold day.These temperature ranges can be set in advance by the producer ofcontroller 34, or can be programmed by the user of bathing unit system.
The temperature range that these are different, and the programmed instruction that is used to indicatecontrol module 54 when using these different temperature ranges can be stored in thememory cell 56 ofcontroller 34.
Now that more detailed description is used bycontroller 34, be used for the limiting examples of the process in the preferred temperature scope that the water temperature ofwater receptacle 18 is remained on.
For simplicity, suppose that this process is whenheating module 30 is in dead status.But should be appreciated that this process that will be described is carried out based on circulation, and therefore also just do not have specific starting point.
Whenheating module 30 was in dead status,controller 34 can be operating as the temperature that is used for monitoring water among the water receptacle 18.This can finish by obtaining reading from thetemperature sensor 72 that is arranged inwater receptacle 18, perhaps do not exist inwater receptacle 18 under the situation of temperature sensor, this can obtain reading by thetemperature sensor 74 from thecirculation pipe 33 that is arranged inheating module 30 and finish.Preferably, be thatcontroller 34 madewater pump 13 that water is circulated bycirculation pipe 33 fromwater receptacle 18 earlier before obtaining temperature reading under the situation about obtaining fromtemperature sensor 74 at this temperature reading.This guarantees that the reading oftemperature sensor 74 represents the temperature of water in thewater receptacle 18 really.In particular, incase water pump 13 has been activated a period of time, the water in thecirculation pipe 33 can be in different temperature with the water in thewater receptacle 18 usually.Usuallycirculation pipe 33 is placed under thewater receptacle 18 that is in the frescade this temperature difference becausewater receptacle 18 is placed under the direct sunlight.Therefore, represent really the temperature of water among thewater receptacle 18 before obtaining temperature reading, water to be circulated a period of time betweenwater receptacle 18 andheating module 30 in order to ensure the reading that is obtained by temperature 74.Described the method for enabling/stopping using that is used to controlwater pump 13 on February 2nd, 2004 in the U.S.Patent application 10/768,062 with the common pending trial of people's names such as Christian Brochu submission, the content of this application is incorporated herein by reference.
Should be appreciated that thoughtemperature sensor 74 is illustrated as being positioned among thecirculation pipe 33,temperature sensor 74 also can be placed in other position, for example among the main body ofheating module 30, and harmless spirit of the present invention.
Should be appreciated that thoughbathing unit system 10 shown in Figure 1 comprises twotemperature sensors 72 and 74, butbathing unit system 10 also can only comprise one intemperature sensor 72 and 74, and this also within the scope of the invention.
With reference to Fig. 2, thediagnosis unit 52 ofcontroller 34 one or two fromsensor 72 and 74 obtains temperature reading.These temperature readings are periodically read, and are handled based on being stored in the preferred temperature scope in thememory cell 56 at least in part, thus determine in thewater receptacle 18 water when near or dropped to the lower limit that is lower than this preferred temperature scope.In case temperature is approaching or dropped to the lower limit that is lower than this temperature range,diagnosis unit 52 sends a message to controlmodule 54, so thatcontrol module 54 can be enabled heating module 30.When a power source was toheating module 30 supply power fromfirst power source 38 andsecond power source 40,heating module 30 was activated.The mode that to select betweenfirst power source 38 andsecond power source 40control module 54 in specification is described in more detail after a while.
Incase heating module 30 is activated, the water in thewater receptacle 18 begins heating.In the meantime, thediagnosis unit 52 ofcontroller 34 continues one or two acquisition temperature reading fromtemperature sensor 72 and 74.Once more, these temperature readings are handled based on being stored in the preferred temperature scope in thememory cell 56 at least inpart.Diagnosis unit 52 determine water temperatures reached or exceed this preferred temperature scope in limited time,diagnosis unit 52 sends a message to control module, with theheating module 30 of stopping using.When this heating module was deactivated, the water in thewater receptacle 18 began to cool off.Afterwards, as mentioned above,diagnosis unit 52 one or two fromtemperature sensor 72 and 74 obtains temperature reading, when reaches the lower limit of this temperature range to determine temperature.Circulation begins once more.This process can constantly repeat, thereby the water temperature in thewater receptacle 18 is remained within this preferred temperature scope.
Though not shown in Figure 2,controller 34 is communicated by letter with actuator, this actuator is used to makewater pump 13 andheating module 30 to be activated and stops using.Some limiting examples that can be used for the actuator of this purpose comprise relay, switch and TRIAC (TRIAC).
Between first power source and second power source, select
Referring now to the flow chart shown in Fig. 3, the mode thatcontroller 34 is selected betweenfirst power source 38 andsecond power source 40 is described in more detail.
At first, instep 100,controller 34 judges whether to add the water in thehot water tank 18, and judges whether equally to enable heating module 30.Utilize process recited above to judge, wherein the water temperature inheating module 30 near or dropped to the followingheating module 30 of enabling that is lower than this preferred temperature scope in limited time.Before lower limit, do not take any action near temperature range.
In case in thewater receptacle 18 temperature of water near or dropped to the lower limit that is lower than this temperature range, thecontrol module 54 ofcontroller 34 is determined and need be heated and should enableheating module 30 water.Forheating module 30 is activated,controller 34 must allow power supply to heating module 30.Like this, instep 102, one incontrol module 54 selectionfirst power sources 38 andsecond power source 40 toheating module 30 supply power.Can based on be stored in thememory cell 56 programmed instruction or based on carrying out this selection by the order of the user of bathing unit system input.
For example, the user can pass throughcontrol panel 32 input commands, and this order is further only being usedfirst power source 38 before the notice.In this case, instep 102,control module 54 can be selected first power source 38.Should be appreciated that the user also can only use a signal ofsecond power source 40 bycontrol panel 32 input expressions.In this case,control module 54 can be selectedsecond power source 40.
As an alternative,control module 54 can come based on the programmed instruction in thememory cell 56 that is stored incontroller 34 to select one fromfirst power source 38 and second power source 40.Described programmed instruction can makecontrol module 54 select one based on the standard of many different some pre-programmed fromfirst power source 38 andsecond power source 40.
According to first limiting examples, described programmed instruction can makecontrol module 54 selectsecond power source 40 always.Like this, whencontrol module 54 was determined enableheating module 30,control module 54 can be selectedsecond power source 40.
According to second limiting examples, described programmed instruction can makecontrol module 54 carry out intermittent selection based on the time betweenfirst power source 38 and second power source 40.In particular, described programmed instruction can makecontrol module 54 selectfirst power source 38 in very first time length, selectssecond power source 40 then in second time span.For example, desired can be, usesfirst power source 38 two hours, uses second power source then 40 twohours.Control module 54 can switch between these two power sources by this way back and forth.As an alternative, described programmed instruction can makecontrol module 54 replace between these two power sources when needing the working power source at every turn.Like this, need when supply with power,heating module 30 can selectfirst power source 38, and need whenheating module 30 is supplied with power, can selectsecond power source 40 for the second time afterwards for the firsttime.Control module 54 can switch by this way back and forth.In another example as an alternative, described programmed instruction can makecontrol module 54 to select between these two power sources like mode at random.
In another example as an alternative, described programmed instruction can indicatecontrol module 54 based on the function ofbathing unit system 10 and select between these two power sources.For example, described programmed instruction can makecontrol module 54 selectfirst power source 38 when the bather usesbathing unit system 10, and selectssecond power source 40 when not using bathing unit system 10.By this way, when not usingbathing unit system 10, will usesecond power source 40 as much as possible.The method that controlmodule 54 detectionbathing unit systems 10 are in use has a variety of.For example, when the user enabled " unlatching " button on thecontrol panel 32,control module 54 can detectbathing unit system 10 and be in use.As an alternative, this bathing unit system can comprise sensor, and it is used to detect the bathing unit lid and when is removed.Like this, whencontrol module 54 detected this lid and is removed, the bathing unit system detected this system and is in use.Many other be used to detect the mode thatbathing unit system 10 is in use and be also contained among the application's the scope.
Should be appreciated that described programmed instruction can makecontrol module 54 select betweenfirst power source 38 andsecond power source 40 based on many various criterions, these various criterions all are not described in the above.The present invention is not limited to the mode that controlmodule 54 is selected between first power source and second power source.
Return with reference to Fig. 3, select under the situation offirst power source 38 atcontrol module 54, this process entersstep 104, and whereincontrol module 54 makesfirst power source 38 supply with power toheating module 30.
But, whencontrol module 54 was selectedsecond power source 40, this process enteredstep 106, and itsmiddle controller 34 determines whethersecond power source 40 can be used to supply with power toheating module 30 really.Under following some situation that also can describe,second power source 40 may always can not supplied with power toheating module 30.
According to the present invention, based on the first information that derives from the temperature of water in thewater receptacle 18 and based on second information that derives from the situation relevant withsecond power source 40,controller 34 can be operating as and be used for makingsecond power source 40 to supply with power to heating module 30.According to the limiting examples of implementing, this first information comprises the temperature measurement result that one or two obtained fromtemperature sensor 72 and 74.This information is received atdiagnosis unit 52 places.
In first limiting examples of implementing,diagnosis unit 52 relative preferred temperature scopes are handled this first information, thereby confirm that water temperature in thewater receptacle 18 is approaching or dropped to the lower limit that is lower than this preferred temperature scope.Near or dropped under the situation that is lower than this preferred temperature scope,diagnosis unit 52 is confirmed to be fit to supply with power from second power source 40.Should be appreciated that this processing operation can actually occur instep 100, and therefore no longer repeats in this stage.
In the limiting examples of as an alternative enforcement,diagnosis unit 52 is handled the described first information based on the minimum temperature information that is stored in thememory cell 56 at least in part.To such an extent as to this minimum temperature information can be operating as be used for makingdiagnosis unit 52 judges that water temperature is whether too low can not be by heating by 40 power supplied of second power source.If water temperature is too low,second power source 40 may be not enough to supply with enough power and improve water temperature or improve water temperature fast enough.In this case,diagnosis unit 52 can determine to be not suitable for using second power source 40.But, if water temperature is higher than this minimum temperature information, thendiagnosis unit 52 can be determined to usesecond power source 40.
Bypilot controller 36, this second information is received atdiagnosis unit 52 places equally.Should be appreciated that under the situation that does not havepilot controller 36,diagnosis unit 52 directly obtains second information from one or more batteries 41.According to the limiting examples of implementing, this second information is represented the voltage of one ormore batteries 41.
Diagnosis unit 52 can be operating as and be used for handling this information, thereby determines whether one ormore batteries 41 have enough voltage and come to supply with power to heating module 30.Should be appreciated thatpilot controller 36 can only submit to signal to represent to have in thebattery 41 or do not have the enough voltage that is used to add hot water todiagnosis unit 52, rather than receive the signal of the voltage of the one ormore batteries 41 of expression.Based on described second information,diagnosis unit 52 can judge whethersecond power source 40 can be used to supply with power toheating module 30 at least in part.
Therefore,diagnosis unit 52 can be operating as and be used for handling this first information and second information, thereby determines whethersecond power source 40 can be used to supply with power toheating module 30.
In first limiting examples of implementing, to represent to be not suitable for using under the situation ofsecond power source 40 at this first information and second information,control module 54 entersstep 108 and is defaulted as and makesfirst power source 38 supply with power toheating module 30.
As an alternative, represent to be not suitable for using under the situation ofsecond power source 40 at this first information and second information,control module 54 can not carry out any action, and just any one power source does not provide power toheating module 30, rather than is defaulted as first power source 38.If user input command is illustrated under all situations and only supplies with power bysecond power source 40 toheating module 30, just may be this situation.Like this, ifsecond power source 40 can not provide power toheating module 30, just can not supply with any power toheating module 30.
All represent to use under the situation ofsecond power source 40 at the first information and second information,diagnosis unit 52 submits to expression should use the order ofsecond power source 40 to control module 54.Like this, instep 110,control module 54, or directly or bypilot controller 36 indirectly, makesecond power source 40 supply with power toheating module 30.
In non-limiting enforcement, whencontrol module 54 enteredstep 110,diagnosis unit 52 continued the relevant information of water temperature in one or two acquisitions and thewater receptacle 18 fromtemperature sensor 72 and 74.If whenheating module 30 was supplied with power, the water temperature in thewater receptacle 18 descended or remains unchanged atsecond power source 40,s diagnosis unit 52 returns step 106, and determines thatsecond power source 40 is not enough to carry out this work.In this case,controller 34 will enterstep 108, and whereincontrol module 54 acquiescences makefirst power source 38 supply with power toheating module 30.
As mentioned above,controller 34 selects to use the mode ofsecond power source 40 to depend on multiple different standard.But, incase controller 34 has been determined usesecond power source 40,next controller 34 determines whether can use reallysecond power source 40 based on the above-mentioned first information and second information.When this first information and second information were represented can not or should not usesecond power source 40,controller 34 or be defaulted as automatically and usefirst power source 38 to supply with power toheating module 30 perhaps stoped any power to be fed intoheating module 30.
Though it is afterstep 102 that the flow chart of Fig. 3 showsstep 106, but should be appreciated that, these two step spies can carry out simultaneously, rather than one after the other carry out.Equally, determine whether to use the action ofsecond power source 40 also can to take place simultaneously with the selection that controlmodule 54 is carried out tofirst power source 38 andsecond power source 40.
As an alternative, step 106 can be carried out beforestep 102, so thatcontrol module 54 can usesecond power source 40 just can knowing whether before select betweenfirst power source 38 and second power source 40.In this case, judge whether to use the result ofsecond power source 40 can influence the selection of betweenfirst power source 38 andsecond power source 40, carrying out.For example, determine to use under the situation ofsecond power source 40, next can select first power source 38 (the supposition user does not indicate and only uses second power source 40) atstep 102control module 54 atcontrol module 54.
Alternatively, usingsecond power source 40 to supply with under the situation of power toheating module 30,second power source 40 can also be supplied with power and can supply with power to other bathing unit parts with selecting towater pump 13.
According to the limiting examples of implementing, in order to supply with power toheating module 30 by that selected infirst power source 38 andsecond power source 40 power source,controller 34 communicates with first actuator of relevantfirst power source 38 and second actuator of relevant second power source 40.Therefore, which power source selected according tocontroller 34 is,controller 34 is activated the actuator of relevant selected that power source, thereby makes the kinetic force from this power source pass toheating module 30.
In another embodiment, can usefirst power source 38 andsecond power source 40 to supply with power simultaneously to heating module 30.This can not may be desired under the situation of the enough power ofheating module 30 supplies alone atsecond power source 40, but does not generally speaking expect to be defaulted as first power source 38.Like this,second power source 40 can be supplied with the power that it can provide, andfirst power source 38 can be supplied with required excess power.In this way, if only give tacit consent to usefirst power source 38 thancontrol module 54, the cost of operation bathing unit system is littler.
Describe among the embodiment with reference to Fig. 1 above,control system 24 only comprises single heating module 30.Though aheating module 30 only is shown, but should be appreciated that, more than one heating module also can be included among the scope of the present invention.
Now with reference to Fig. 4 and Fig. 5 some limiting examples of the embodiment as an alternative ofdescription control system 24 in more detail.
Bathing unit system 60
Figure 4 shows that according to the bathing unit system 60 that implements second limiting examples of the present invention.Those that represent bathing unit system 60 with identical reference number with above-mentioned about the identical parts of the parts ofbathing unit system 10.
Bathing unit system 60 comprisescontrol system 62, and thiscontrol system 62 comprisescontroller 34,control panel 32, pilot controller 36 (optionally),first power source 38, and second power source 40.But, relative with above-mentionedcontrol system 34 is that thecontrol system 62 shown in Fig. 4 comprisesmain heating module 64 and auxiliary heating module 66.Main heating module 64 comprises thecirculation pipe 63 that is separated with the circulation pipe 65 of relevant auxiliary heating module 66.Equally,main heating module 64 is connected to and is used to thewater pump 68 that makes water flow through heating module 64.Similarly,auxiliary heating module 66 is connected to and is used to thewater pump 70 that makes water flow throughheating module 66.
According to present embodiment,first power source 38 is relevant with main heating module 64.Equally,second power source 40 is relevant with auxiliary heating module 66.Each power source in thecontroller 34 andfirst power source 38 andsecond power source 40 all communicates, andcontroller 34 can be operating as and is used for makingmain heating module 64 andauxiliary heating module 66 to be activated.
Controller 34 keeps the mode of the water temperature in thewater receptacle 18 with above-described identical.In particular, one or two in thetemperature sensor 72 and 74 ofcontroller 34 and the water temperature that is used for obtainingwater receptacle 18 communicates.Like this, when water temperature near or drop to when being lower than the preferred temperature scope,controller 34 is activated a module inheating module 64 and 66.
Similarly, whichpower source controller 34 selections will be used and determine whether to use the mode ofsecond power source 40, with described identical about Fig. 3.More than be that about the difference between the described bathing unit of Fig. 1system 10 and the bathing unit system 60 shown in Figure 4 whencontroller 34 was determined to supply with power byfirst power source 38, what enable wasmain heating module 64 and water pump 68.Similarly, whencontroller 34 was determined to supply with power bysecond power source 40, what enable wasauxiliary heating module 66 andwater pump 70.
In the limiting examples of implementing, assistheating module 66 can be designed to the power that needs still less thanheating module 64, supply with power so that be easier to second power source 40.For example,auxiliary heating module 66 can comprise the heating element heater (not shown), and its heating element heater thanmain heating module 64 is launched less heat, but do not need so much from power source power and be activated.Whensecond power source 40 can not be supplied with enough power and enables the heating element heater ofmain heating module 64, this set may be desired.
Bathingunit system 80
Figure 5 shows that according to thebathing unit system 80 that implements the 3rd limiting examples of the present invention.Those that representbathing unit system 80 with identical reference number with above-mentioned about the identical parts of the parts ofbathing unit system 10.
Bathingunit system 80 comprisescontrol system 72, and thiscontrol system 72 comprisescontroller 34,control panel 32, pilot controller 36 (eligible),first power source 38, and second power source 40.In described example,second power source 40 comprises one or more sun electrokinetic cells (solar powered battery).Control system 72 shown in Fig. 5 comprisesmain heating module 76 and auxiliary heating module 78.Main heating module 76 andauxiliary heating module 78 total same circulation pipes 77, but each heating module all has discrete water pump.Main heating module 76 is connected to and is used to thewater pump 82 that makes water flow throughheating module 76, andauxiliary heating module 78 is connected to and is used to thewater pump 84 that makes water flow through heating module 78.Should be appreciated that in embodiment as an alternative, also can have and be used to make the water single water pump bymain heating module 76 and 78 circulations of auxiliary heating module simultaneously.
Controller 34 keeps the mode of the water temperature in thewater receptacle 18 with above-described identical.In particular, one or two incontroller 34 and thetemperature sensor 72 and 74 that is used for obtainingwater receptacle 18 water temperatures communicates.Like this, when water temperature near or drop to when being lower than the preferred temperature scope,controller 34 is activated a module inheating module 76 and 78.
Similarly,controller 34 is selected the mode that will use which power source and determine whether to usesecond power source 40, and describes identical about Fig. 3.Difference between thebathing unit system 80 shown in above-mentionedbathing unit system 10 and Fig. 5 is that whencontroller 34 was determined to supply with power byfirst power source 38, what enable wasmain heating module 76 and water pump 82.Similarly, whencontroller 34 was determined to supply with power bysecond power source 40, what enable wasauxiliary heating module 78 and water pump 84.Though in Fig. 5,main heating module 76 andauxiliary heating module 78 are connected with the run-in index configuration, in embodiment as an alternative,heating module 76 can also be connected serially withauxiliary heating module 78, and harmless spirit of the present invention.
Monitor the use of second power source
In the limiting examples of implementing, thecontrol module 54 ofcontroller 34 can be operating as and be used for drawing energy expenditure information, and described energy expenditure information transmits the information relevant with the use ofsecond power source 40.
The energy expenditure information that is drawn bycontrol module 54 can comprise the information about following content: the time quantum thatsecond power source 40 is in use, time quantum, the cost savings relevant with the use of second power source and other any statistics of being correlated with the use ofsecond power source 40 of being in use with second power source thatfirst power source 38 is compared.This information that is drawn bycontrol module 54 can by for example hour, percentage and/or dollar express.Like this, these information can pass on described second power source just in operate as normal to the user, and pass on alternatively and reducing the cost relevant with moving bathing unit system 10.Remain alternatively, these information can be used to monitor the amount of power that is consuming, to regulate the use of power source automatically according to certain desired standard.
Some limiting examples of the information that can be communicated to the user will be described below.In first limiting examples, the output that conveys to the user can comprise, the time quantum that second power source of comparing with first power source was in use in a week.For example, this output can comprise state:
Power summary (breakdown) in the past 7 days
Figure BSA00000475759800201
Electric energy: 24hrs
Figure BSA00000475759800202
Solar energy: 60hrs
As an alternative, this information can provide with percentage, for example the summary of the power consumption in the past 7 days
Figure BSA00000475759800203
Electric energy 30%
Figure BSA00000475759800204
Solar energy 70%
In second limiting examples, the information that conveys to the user can be the cost savings relevant with the use of second power source.For example, if known heating module needs the energy of 5.5KWhr, and known second power source has been used 60 hours in a week, can calculate the power that in a week second power source has been supplied with 330KWhr so.This 330KWhr had to be supplied with by first power source originally.The cost of supposing the 1KWhr power of being supplied with by first power source is 10 minutes.Like this, can calculate cost savings by following formula:
Cost savings=(by the KWhr of second power source supply) * (by the first power source power supplied De $/KWhr)
Under the situation of the above example of summarizing, these all cost savings can for:
(330KW·hr)*(0.10$/KW·hr)=$33
Like this, this output can be pointed out:
Figure BSA00000475759800206
Figure BSA00000475759800207
In case draw this energy expenditure information, this information can be communicated to the user by output module 88.In the concrete limiting examples of implementing shown in Fig. 6 C, bathingunit system 10 comprises theoutput module 88 that communicates withcontroller 34 at Fig. 6 A.Andoutput module 88 is suitable for energy expenditure information is conveyed to the user.
In the instantiation of implementing shown in Fig. 6 A,output module 88 is the part ofcontrol panel 32, and can comprise for example visualization display element and/or audio components, these elements are passed on information visual and/or that can hear to human operator who respectively, and these information are represented the data relevant with the use of second power source.This visualization display element can for, for example LCD (LCD) or one or more light emitting diode (LED).Like this, can perhaps, these energy expenditure information be communicated to the user with visual form by display message on the screen ofoutput module 88 by opening (or closing) suitable LED or making suitable LED flicker.
In another non-limiting example shown in Fig. 6 B,output module 88 can be included among the housing ofcontroller 34, so that this output module can be hidden the user under common operation.For example, this output module can only be the dial that the hourage thatsecond power source 40 is in use is counted.In such an embodiment, when the user wanted for example to obtain energy expenditure information annually, the user can visitoutput module 88.
In the drawings among the embodiment as an alternative that does not show,output module 88 is placed not only away fromcontrol panel 32 but also away from controller 34.In this case,output module 88 can be placed on Anywhere, thereby makes that these information can be bathingunit system 10 or the demonstration Anywhere of contiguous bathing unit system 10.For example, but can be on the dedicated user interface, on the operating console ofbathing unit system 10, externally directly on the line equipment or placing to such an extent that show this energy expenditure information on the equipment away from controller 30.Position according tooutput module 88 is placed should be appreciated that,controller 34 can carry out withoutput module 88 or the communicating by letter of wireless or Wireline.
In another non-limiting example shown in Fig. 6 C,output module 88 comprises transmitter ortransceiver 89, and it can be operating as the signal that is used for this energy expenditure information of expression and convey to the user.Transmitter/transceiver 89 can be operating as the Radio Link that is used for by such as radio frequency (RF) link or infrared ray (IR) link, perhaps transmits this information by the Wireline link as an alternative.Transmitter/transceiver 89 with communicate such as kneetop computer, PDA or cellular auxiliary I/O equipment 90, convey to human operator who with the information that will represent erroneous condition.In concrete non-limiting enforcement, auxiliary I/O equipment 90 is taked the form of special-purpose display module, and this dedicated form module is suitable for being placed among the housing and communicates with the transmitter/transceiver 89 ofoutput module 88.
In another embodiment as an alternative,control module 34 can be stored in information in thememory cell 56, rather than with audio frequency or visualization format energy expenditure information is conveyed to the user, thereby make the user to obtain this information by the auxiliary I/O equipment 90 that information is downloaded to such as PDA, cell phone or kneetop computer byoutput module 88.
Owing to can carry out other variation, modification and improvement within the spirit and scope of the present invention, should not explain above description in the mode of restriction to embodiment.Scope of the present invention is by appending claims and be equal to replace and limit.

Claims (12)

Translated fromChinese
1.一种适用于具有水容器的洗浴单元系统的控制系统,所述控制系统包括:1. A control system suitable for a bathing unit system having a water container, said control system comprising:a)加热模块,其具有一主体,该主体限定一水能够流过的通路;a) a heating module having a body defining a passage through which water can flow;b)第一动力源,其用于将电能供给到所述加热模块;b) a first power source for supplying electrical energy to said heating module;c)第二动力源,其用于将电能供给到所述加热模块;c) a second power source for supplying electrical energy to said heating module;b)控制器,其与所述加热模块、所述第一动力源和所述第二动力源进行通信,所述控制器包括处理器,所述处理器被编程为用来:b) a controller in communication with the heating module, the first power source, and the second power source, the controller comprising a processor programmed to:i)得出与所述第二动力源相关的能量可用性信息;i) deriving energy availability information related to said second power source;ii)至少部分地基于与所述第二动力源相关的能量可用性信息,选择所述第一动力源和所述第二动力源中的一个动力源来向所述加热模块供给电能。ii) selecting one of the first power source and the second power source to supply electrical power to the heating module based at least in part on energy availability information associated with the second power source.2.根据权利要求1所述的控制系统,其中至少部分地基于预先编程的指令,所述处理器被编程为用来选择所述第一动力源和所述第二动力源中的一个动力源。2. The control system of claim 1 , wherein said processor is programmed to select one of said first power source and said second power source based at least in part on pre-programmed instructions .3.根据权利要求1所述的控制系统,其中至少部分地基于用户命令,所述处理器被编程为用来选择所述第一动力源和所述第二动力源中的一个动力源。3. The control system of claim 1, wherein the processor is programmed to select one of the first power source and the second power source based at least in part on a user command.4.根据权利要求1所述的控制系统,其中至少部分地通过处理一传达所述洗浴单元系统是否处于使用中的信号,所述处理器被编程为用来选择所述第一动力源和所述第二动力源中的一个动力源。4. The control system of claim 1 , wherein said processor is programmed to select said first power source and said ablution unit system at least in part by processing a signal conveying whether said ablution unit system is in use. A power source in the second power source.5.根据权利要求1所述的控制系统,其中所述处理器被编程为用来发布与所述洗浴单元系统相关的能量消耗信息,与所述洗浴单元系统相关的所述能量消耗信息传达与所述第二动力源相关的所述能量可用性信息。5. The control system of claim 1, wherein said processor is programmed to issue energy consumption information associated with said ablution unit system, said energy consumption information associated with said ablution unit system communicating with The energy availability information related to the second power source.6.根据权利要求1至5中任一项所述的控制系统,其中由所述第二动力源供给的电能至少部分地从太阳能得出。6. A control system according to any one of claims 1 to 5, wherein the electrical energy supplied by the second power source is at least partly derived from solar energy.7.根据权利要求6所述的控制系统,其中所述第二动力源被配置为用来向选自由水泵、臭氧机、照明单元和鼓风机所组成的组中的至少一个洗浴单元部件供给电能。7. The control system of claim 6, wherein the second power source is configured to supply electrical power to at least one bathing unit component selected from the group consisting of a water pump, an ozone machine, a lighting unit, and a blower.8.根据权利要求6所述的控制系统,其中所述第二动力源包括被配置为用来与太阳能板建立电气连接的能量存储部件,所述能量存储部件存储采集自所述太阳能板的能量。8. The control system of claim 6, wherein the second power source includes an energy storage component configured to establish an electrical connection with a solar panel, the energy storage component stores energy harvested from the solar panel .9.根据权利要求7所述的控制系统,其中所述第二动力源包括被配置为用来与太阳能板建立电气连接的能量存储部件,所述能量存储部件存储采集自所述太阳能板的能量。9. The control system of claim 7, wherein the second power source includes an energy storage component configured to establish an electrical connection with a solar panel, the energy storage component stores energy harvested from the solar panel .10.根据权利要求8所述的控制系统,其中所述能量存储部件包括至少一个电池。10. The control system of claim 8, wherein the energy storage component comprises at least one battery.11.根据权利要求10所述的控制系统,其中所述至少一个电池与一电池充电器进行通信,所述电池充电器用于将采集自所述至少一个太阳能板的能量转换成电流从而对所述至少一个电池进行充电。11. The control system of claim 10, wherein said at least one battery is in communication with a battery charger for converting energy harvested from said at least one solar panel into electrical current for said At least one battery is charged.12.一种洗浴单元系统,包括水容器和根据权利要求1至10中任一项所述的控制系统。12. A bathing unit system comprising a water container and a control system according to any one of claims 1 to 10.
CN201110096214XA2006-05-022007-01-11Heating system for bath unitPendingCN102200346A (en)

Applications Claiming Priority (4)

Application NumberPriority DateFiling DateTitle
US11/415,229US7619181B2 (en)2005-07-122006-05-02Heating system for bathing unit
US11/415,2292006-05-02
CA2551385ACA2551385C (en)2005-07-122006-06-30Heating system for bathing unit
CA2,551,3852006-06-30

Related Parent Applications (1)

Application NumberTitlePriority DateFiling Date
CN200710001255XADivisionCN101067510B (en)2006-05-022007-01-11Heating system for bathing unit

Publications (1)

Publication NumberPublication Date
CN102200346Atrue CN102200346A (en)2011-09-28

Family

ID=38880137

Family Applications (2)

Application NumberTitlePriority DateFiling Date
CN201110096214XAPendingCN102200346A (en)2006-05-022007-01-11Heating system for bath unit
CN200710001255XAExpired - Fee RelatedCN101067510B (en)2006-05-022007-01-11Heating system for bathing unit

Family Applications After (1)

Application NumberTitlePriority DateFiling Date
CN200710001255XAExpired - Fee RelatedCN101067510B (en)2006-05-022007-01-11Heating system for bathing unit

Country Status (1)

CountryLink
CN (2)CN102200346A (en)

Cited By (4)

* Cited by examiner, † Cited by third party
Publication numberPriority datePublication dateAssigneeTitle
WO2016100710A1 (en)*2014-12-172016-06-23Eemax, Inc.Tankless electric water heater
US9857096B2 (en)2012-07-172018-01-02Eemax, Inc.Fluid heating system and instant fluid heating device
US10139136B2 (en)2012-12-212018-11-27Eemax, Inc.Next generation bare wire water heater
US10222091B2 (en)2012-07-172019-03-05Eemax, Inc.Next generation modular heating system

Family Cites Families (7)

* Cited by examiner, † Cited by third party
Publication numberPriority datePublication dateAssigneeTitle
FR2428794A1 (en)*1978-06-121980-01-11Saunier Duval SOLAR-ENERGY MIXED STORAGE WATER HEATER AND BACK-UP POWER OR OTHER
DE2912071A1 (en)*1979-03-271980-10-09Heinrich MuellejansSolar energy heated hot water system - has two parallel pipe branches with collectors, at whose outlets are temp. sensors and electrically controlled valves
US4322297A (en)*1980-08-181982-03-30Peter BajkaController and control method for a pool system
DE3127252A1 (en)*1981-07-101983-01-20GeSe Bau GmbH & Co Sanierungs-KG, 6054 RodgauSolar installation for direct service-water heating
JPS58110954A (en)1981-12-241983-07-01Matsushita Electric Ind Co Ltd solar heating water heater
US4644935A (en)*1984-09-211987-02-24Rayflow Corp.Solar heater control
CN2443293Y (en)*2000-06-022001-08-15杨德山Double energy source water heating system device

Cited By (9)

* Cited by examiner, † Cited by third party
Publication numberPriority datePublication dateAssigneeTitle
US9857096B2 (en)2012-07-172018-01-02Eemax, Inc.Fluid heating system and instant fluid heating device
US10203131B2 (en)2012-07-172019-02-12Eemax, Inc.Fluid heating system and instant fluid heating device
US10222091B2 (en)2012-07-172019-03-05Eemax, Inc.Next generation modular heating system
US12169078B2 (en)2012-07-172024-12-17Rheem Manufacturing CompanyModular heating system
US10139136B2 (en)2012-12-212018-11-27Eemax, Inc.Next generation bare wire water heater
WO2016100710A1 (en)*2014-12-172016-06-23Eemax, Inc.Tankless electric water heater
US9702585B2 (en)2014-12-172017-07-11Eemax, Inc.Tankless electric water heater
CN107250686A (en)*2014-12-172017-10-13伊麦克斯公司 Tankless Electric Water Heater
US10655890B2 (en)2014-12-172020-05-19Eemax, Inc.Tankless electric water heater

Also Published As

Publication numberPublication date
CN101067510A (en)2007-11-07
CN101067510B (en)2011-06-15

Similar Documents

PublicationPublication DateTitle
US20200009013A1 (en)Heating system for a bathing unit
CN102742120A (en)Energy supply/demand control system
CN102200346A (en)Heating system for bath unit
CN106196615A (en)Intelligent time-sharing control method for hot water circulation and gas water heater
US11594912B2 (en)Smart energy management system for self-sufficient solar home
CN204444998U (en)A kind of cold and hot water bed, pad and temperature regulating device thereof
CN105228321A (en)A kind of Intelligent House Light system based on Zigbee and WiFi network and operation method thereof
CN213656887U (en)Indoor temperature intelligent control system of heater
JP7535692B2 (en) Heat pump hot water system
CN201517853U (en)Solar photovoltaic water heater
EP3165832B1 (en)Control system
CN205405290U (en)Microcomputer intelligence temperature and time controller
CN206674636U (en)Plant culture systems based on Internet of Things
CN207527695U (en)A kind of electric heating furnace
KR100604601B1 (en) Heating temperature control method and system of boiler using temperature controller
CN212965877U (en)Intelligent timing temperature controller
CN109832713A (en)A kind of Intelligent thermal-protection fever shoe system and its control method
CN206462840U (en)A kind of upper electrical protective device based on the hot courage of Drinking fountain
CN205677752U (en)A kind of vehicle preheating insulation system
KR101430549B1 (en)Energy consumers control method
JP7467822B2 (en) Hot water storage system
CN210323832U (en)Environment intelligent regulation system
TWM497921U (en)Intelligent pet house
Ingle et al.Design and Fabrication of Solar Powered Smart Air Cooler
CN206462832U (en)A kind of Drinking fountain of energy auto sleep

Legal Events

DateCodeTitleDescription
C06Publication
PB01Publication
C10Entry into substantive examination
SE01Entry into force of request for substantive examination
C02Deemed withdrawal of patent application after publication (patent law 2001)
WD01Invention patent application deemed withdrawn after publication

Application publication date:20110928


[8]ページ先頭

©2009-2025 Movatter.jp