Movatterモバイル変換


[0]ホーム

URL:


CN102122903B - Novel solar photovoltaic peak-power point tracking system - Google Patents

Novel solar photovoltaic peak-power point tracking system
Download PDF

Info

Publication number
CN102122903B
CN102122903BCN 201110085346CN201110085346ACN102122903BCN 102122903 BCN102122903 BCN 102122903BCN 201110085346CN201110085346CN 201110085346CN 201110085346 ACN201110085346 ACN 201110085346ACN 102122903 BCN102122903 BCN 102122903B
Authority
CN
China
Prior art keywords
channel field
diode
semiconductor
oxide
metal
Prior art date
Legal status (The legal status is an assumption and is not a legal conclusion. Google has not performed a legal analysis and makes no representation as to the accuracy of the status listed.)
Expired - Fee Related
Application number
CN 201110085346
Other languages
Chinese (zh)
Other versions
CN102122903A (en
Inventor
曾凡辉
Current Assignee (The listed assignees may be inaccurate. Google has not performed a legal analysis and makes no representation or warranty as to the accuracy of the list.)
HUBEI HAOTIAN LOW CARBON TECHNOLOGY Co Ltd
Original Assignee
HUBEI HAOTIAN LOW CARBON TECHNOLOGY Co Ltd
Priority date (The priority date is an assumption and is not a legal conclusion. Google has not performed a legal analysis and makes no representation as to the accuracy of the date listed.)
Filing date
Publication date
Application filed by HUBEI HAOTIAN LOW CARBON TECHNOLOGY Co LtdfiledCriticalHUBEI HAOTIAN LOW CARBON TECHNOLOGY Co Ltd
Priority to CN 201110085346priorityCriticalpatent/CN102122903B/en
Publication of CN102122903ApublicationCriticalpatent/CN102122903A/en
Application grantedgrantedCritical
Publication of CN102122903BpublicationCriticalpatent/CN102122903B/en
Expired - Fee Relatedlegal-statusCriticalCurrent
Anticipated expirationlegal-statusCritical

Links

Images

Classifications

Landscapes

Abstract

The invention relates to a novel solar photovoltaic peak-power point tracking system which comprises two regulating circuits. In one circuit, a P channel field effect MOS (metal oxide semiconductor) T1 is connected with an inductor L1 in series, the joint of the P channel field effect MOS T1 and the inductor L1 is connected with a grounded diode D1, and one T-shaped network is formed by the P channel field effect MOS T1, the inductor L1 and the diode D1; in the other circuit, a P channel field effect MOS T2 is connected with an inductor L2 in series, the joint of P channel field effect MOS T2 and the inductor L2 is connected to a grounded diode D2, and another T-shaped network is formed by the P channel field effect MOS T2, the inductor L2 and the diode D2; the head ends and the tail ends of the two regulating circuits are respectively connected in parallel; and the parallel joint of the P channel field effect MOS T1 and the P channel field effect MOS T2 is connected with a capacitor C1 and then connected with the anode of a solar cell PV. The novel solar photovoltaic peak-power point tracking system has the advantages that one regulating circuit is added in the traditional solar photovoltaic peak-power point tracking system, thereby effectively improving the generating efficiency of a solar photovoltaic cell and avoiding the extra power consumption caused by adding a sampling resistor in a recharging loop for testing a charging current.

Description

A kind of novel photovoltaic maximum power point tracking system
Technical field
The invention belongs to the solar energy power generating field, relate in particular to a kind of novel photovoltaic maximum power point tracking system.
Background technology
The solar power generations such as solar street light be the photovoltaic effect of utilizing P-N knot storage of solar energy on storage battery again for.Because there is nonlinear characteristic in solar-energy photo-voltaic cell, sees Fig. 3, in its working range, there is a peak power output point, only when this work, power output is maximum to solar-energy photo-voltaic cell, it is also maximum to the charge power of storage battery.The single channel regulating circuit that prior art adopts is not (as having T2 in the circuit diagram 1, D2 and L2), when the switch transistor T 1 of control circuit when turn-offing, this moment, solar cell stopped directly to charge in batteries, power to inductance L 1 when only 1 charging is opened in order to switching tube to capacitor C, just since this moment solar cell only to capacitor C 1 charging, make that voltage rises rapidly on the capacitor C 1, the operating voltage of solar-energy photo-voltaic cell departs from the peak power output point, its power output is with hurried decline, such as Fig. 3, the field effect metal-oxide-semiconductor of adding as switch also has a large amount of energy losses in the moment of Kai Heguan, so use the single channel regulative mode, the energy of solar cell just is not fully utilized yet.
Summary of the invention
Purpose of the present invention is exactly the above-mentioned deficiency for the single channel regulating circuit in the present photovoltaic maximum power point tracking system, has proposed a kind of two-way and has regulated the photovoltaic maximum power point tracking system.
The present invention is made of the two-way regulating circuit, a route P-channel field-effect transistor (PEFT) metal-oxide-semiconductor T1 and inductance L 1 series connection, and its both tie point meets a diode D1 to ground, and the three forms a T network; Another route P-channel field-effect transistor (PEFT) metal-oxide-semiconductor T2 andinductance L 2 series connection, its both tie point meets a diode D2 to ground, the three forms another T network, the head and the tail two ends of two-way regulating circuit are in parallel respectively, and P-channel field-effect transistor (PEFT) metal-oxide-semiconductor T1 is connected the parallel connection point and is connected the positive pole that meets solar cell PV after connecting with capacitor C with P-channel field-effect transistor (PEFT) metal-oxide-semiconductor T2; The parallel connection point that inductance L 1 is connected with inductance L is connected with capacitor C and is met diode D3 after connecting, again by connecing the positive pole of storage battery behind the diode D3, system uses single-chip microprocessor MCU to carry out test voltage and output control signal, the rear and front end that two voltage test points U1 and U2 take from respectively diode D3, its output control signal O1 and O2 supply with respectively the grid of P-channel field-effect transistor (PEFT) metal-oxide-semiconductor T1 and P-channel field-effect transistor (PEFT) metal-oxide-semiconductor T2.
Detect the voltage at diode D3 two ends, the equivalence value that calculates charge power and output two-way pwm control signal with single-chip microprocessor MCU, and guarantee that two-way PWM control cycle signal differs 180 ° in phase place.Control method mainly may further comprise the steps:
A. read first U1, U2, calculate the equivalence value of charge power;
B. change the PWM pulsewidth;
C. again read U1, U2 and calculate the equivalence value of charge power;
Increased if D. charge power is compared with test last time, continuing increases or reduces the PWM pulsewidth with the same manner; Reduced if charge power is compared with test last time, then changed the PWM pulsewidth in the other direction, so iterative cycles guarantees the tracking to the photovoltaic maximum power point all the time.
Utilize the pressure drop at anti-reverse charging diode two ends as the equivalence value of charging current, the formula that then calculates the equivalence value of charge power is: the product of charging voltage on the pressure drop at diode D3 two ends and the storage battery, i.e. (U1-U2) * U2.
P-channel field-effect transistor (PEFT) metal-oxide-semiconductor in the circuit replaces with N channel field-effect metal-oxide-semiconductor, N channel field-effect metal-oxide-semiconductor T1 and inductance L 1 series connection in the first via regulating circuit, its both tie point meets a diode D1 to the positive pole of solar cell PV, the three forms a ⊥ l network, N channel field-effect metal-oxide-semiconductor T2 andinductance L 2 series connection in the second road regulating circuit, its both tie point connects the positive pole that a diode D2 also arrives solar cell PV, the three also forms a ⊥ l network, after the two-way parallel connection, front end T1 and T2 common point connect the negative pole of solar panels PV and the negative pole of capacitor C 1, rear end inductance L 1 andinductance L 2 common points meet capacitor C 3 and diode D3, again by connecing the negative pole of storage battery behind the diode D3.
Advantage of the present invention:
1, owing in existing photovoltaic maximum power point tracking system, having set up one road regulating circuit, avoids the defective that solar energy is not fully utilized when switching tube turn-offs, effectively improved the generating efficiency of solar-energy photo-voltaic cell.
2, directly adopt the pressure drop at anti-reverse charging electric diode D3 two ends as the equivalence value of charging current, avoided increasing sample resistance at charge circuit again and tested the extra power consumption that charging current causes.
Description of drawings
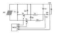
Fig. 1 regulates the circuit diagram of photovoltaic maximum power point tracking system for this two-way.
The two-way control pwm signal figure that Fig. 2 provides for single-chip microcomputer: T1 is the turn-off time, and T2 is service time, and T1+T2 is the PWM cycle, and T1 also is the PWM pulsewidth time.If adopt N channel field-effect metal-oxide-semiconductor in the system, T1 is service time, and T2 is the turn-off time.
The output power curve of Fig. 3 solar-energy photo-voltaic cell.
Fig. 4 adopts the two-way of N channel field-effect metal-oxide-semiconductor to regulate the circuit diagram of photovoltaic maximum power point tracking system.
The two-way that Fig. 5 the present invention proposes is regulated the flow chart of photovoltaic maximum power point-tracing control method.
Embodiment
As shown in Figure 1, the present invention is made of the two-way regulating circuit, one route P-channel field-effect transistor (PEFT) metal-oxide-semiconductor T1, diode D1 and inductance L 1 form a T network, and (this network has formed a buck DC/DC converting network, field effect metal-oxide-semiconductor T1 is as switching tube, diode D1 plays the afterflow effect to inductance L 1 when switch turn-offs, inductance L 1 is regulated energy-storage travelling wave tube as reactance, and the element effect on another following road roughly the same); Another route P-channel field-effect transistor (PEFT) metal-oxide-semiconductor T2, diode D2 andinductance L 2 forms another T networks, and the head and the tail two ends of two-way regulating circuit are in parallel respectively, and P-channel field-effect transistor (PEFT) metal-oxide-semiconductor T1 is connected the parallel connection point and is connected the positive pole that meets solar cell PV after connecting with capacitor C with T2; The parallel connection point that inductance L 1 is connected with inductance L is connected with capacitor C and is met diode D3 (playing the anti-reverse charging electro ultrafiltration) after (capacitor C 2 is simultaneously as the storage capacitor of two-way buck DC/DC converting network) connects, again by connecing the positive pole of storage battery behind the diode D3.
The diode D3 that uses in the circuit, it plays the anti-reverse charging electro ultrafiltration on the one hand in circuit, it has following characteristic on the other hand: flow through within the specific limits the charging current of diode and be directly proportional with pressure drop at its two ends, directly utilize the pressure drop at anti-reverse charging diode two ends as the equivalence value of charging current, avoided increasing sample resistance at charge circuit again and tested the extra power consumption that charging current causes.System utilizes ADC (analog-to-digital conversion) function of single-chip microprocessor MCU at diode D3 two ends sampled voltage signal U1 and U2.Like this, calculate the equivalence value of charge power and just can directly use the pressure drop at diode D3 two ends and the product of the charging voltage on the storage battery to replace, that is: (U1-U2) * U2.
System is by calculating the equivalence value that calculates charge power, seek the maximum power point (mpp) of solar cell, namely find the pulsewidth of only PWM (pulse width modulation) control signal, export simultaneously the two-way pwm control signal to the switch transistor T 1 of two-way regulating circuit and the grid of T2, and guarantee that two-way PWM control cycle signal differs 180 ° in phase place, guarantee staggered shutoff of switching tube of two-way regulating circuit, avoid the defective that solar energy is not fully utilized when switching tube turn-offs, effectively improved the generating efficiency of solar-energy photo-voltaic cell.
The present invention realizes that the concrete steps of photovoltaic maximum power point-tracing control method are referring to Fig. 5, read first U1, U2, calculate (U1-U2) * U2 value, change the PWM pulsewidth, again read U1, U2 and calculate (U1-U2) * U2 value, if charge power increases, continue to change the PWM pulsewidth with the same manner (increase or reduce); If charge power reduces, then change the PWM pulsewidth in the other direction, guarantee all the time the tracking to the photovoltaic maximum power point.
Use the P-channel field-effect transistor (PEFT) metal-oxide-semiconductor as switching tube in the said system, generally speaking, the conduction voltage drop of P-channel field-effect transistor (PEFT) metal-oxide-semiconductor is greater than N channel field-effect metal-oxide-semiconductor, further improvement of the present invention is that the P-channel field-effect transistor (PEFT) metal-oxide-semiconductor is replaced with N channel field-effect metal-oxide-semiconductor, the conduction voltage drop of switching tube is reduced, further reduce the power consumption of system self, improve solar cell to the charge efficiency of storage battery.Use the circuit of the photovoltaic maximum power point tracking system of N channel field-effect metal-oxide-semiconductor to be: first via regulating circuit is connected to form a ⊥ l network by N channel field-effect metal-oxide-semiconductor T1 and diode D1, inductance L 1; The the second road regulating circuit is linked to each other with diode D2,inductance L 2 by N channel field-effect metal-oxide-semiconductor T2 and also forms a ⊥ l network.After the two-way parallel connection, front end N channel field-effect metal-oxide-semiconductor T1 and N channel field-effect metal-oxide-semiconductor T2 common point connect negative pole and the capacitor C 1 of solar panels PV, and rear end inductance L 1 andinductance L 2 common points meet capacitor C 3 and diode D3.If use N channel field-effect metal-oxide-semiconductor as switching tube, the computing formula of calculating the equivalence value of charge power is: (U1) * U2.

Claims (4)

1. novel photovoltaic maximum power point tracking system, it is characterized in that it is made of the two-way regulating circuit, one route P-channel field-effect transistor (PEFT) metal-oxide-semiconductor T1 and inductance L 1 series connection, its both tie point meets a diode D1 to ground, and the three forms a T network; Another route P-channel field-effect transistor (PEFT) metal-oxide-semiconductor T2 and inductance L 2 series connection, its both tie point meets a diode D2 to ground, the three forms another T network, the head and the tail two ends of two-way regulating circuit are in parallel respectively, and P-channel field-effect transistor (PEFT) metal-oxide-semiconductor T1 is connected the parallel connection point and is connected the positive pole that meets solar cell PV after connecting with capacitor C with P-channel field-effect transistor (PEFT) metal-oxide-semiconductor T2; The parallel connection point that inductance L 1 is connected with inductance L is connected with capacitor C and is met diode D3 after connecting, again by connecing the positive pole of storage battery behind the diode D3, system uses single-chip microprocessor MCU to carry out test voltage and output control signal, the rear and front end that two voltage test points U1 and U2 take from respectively diode D3, its output control signal O1 and O2 supply with respectively the grid of P-channel field-effect transistor (PEFT) metal-oxide-semiconductor T1 and P-channel field-effect transistor (PEFT) metal-oxide-semiconductor T2.
4. photovoltaic maximum power point tracking system according to claim 2, it is characterized in that: the P-channel field-effect transistor (PEFT) metal-oxide-semiconductor in the circuit replaces with N channel field-effect metal-oxide-semiconductor, N channel field-effect metal-oxide-semiconductor T1 and inductance L 1 series connection in the first via regulating circuit, its both tie point meets a diode D1 to the positive pole of solar cell PV, Yi Shang l network of three Zu Cheng, N channel field-effect metal-oxide-semiconductor T2 and inductance L 2 series connection in the second road regulating circuit, its both tie point connects the positive pole that a diode D2 also arrives solar cell PV, the three is Zu Cheng Yi Shang l network also, after the two-way parallel connection, front end T1 and T2 common point connect the negative pole of solar panels PV and the negative pole of capacitor C 1, rear end inductance L 1 and inductance L 2 common points meet capacitor C 3 and diode D3, again by connecing the negative pole of storage battery behind the diode D3.
CN 2011100853462011-04-072011-04-07Novel solar photovoltaic peak-power point tracking systemExpired - Fee RelatedCN102122903B (en)

Priority Applications (1)

Application NumberPriority DateFiling DateTitle
CN 201110085346CN102122903B (en)2011-04-072011-04-07Novel solar photovoltaic peak-power point tracking system

Applications Claiming Priority (1)

Application NumberPriority DateFiling DateTitle
CN 201110085346CN102122903B (en)2011-04-072011-04-07Novel solar photovoltaic peak-power point tracking system

Publications (2)

Publication NumberPublication Date
CN102122903A CN102122903A (en)2011-07-13
CN102122903Btrue CN102122903B (en)2013-02-20

Family

ID=44251382

Family Applications (1)

Application NumberTitlePriority DateFiling Date
CN 201110085346Expired - Fee RelatedCN102122903B (en)2011-04-072011-04-07Novel solar photovoltaic peak-power point tracking system

Country Status (1)

CountryLink
CN (1)CN102122903B (en)

Families Citing this family (3)

* Cited by examiner, † Cited by third party
Publication numberPriority datePublication dateAssigneeTitle
CN104953945B (en)*2015-07-012016-08-17中民新能投资有限公司High efficiency photovoltaic generating system and electricity-generating method
CN106774610A (en)*2017-01-062017-05-31青岛天盈华智科技有限公司A kind of MPPT control method and its device
CN206850465U (en)*2017-04-192018-01-05深圳市云顶信息技术有限公司Charging module and electronic equipment

Citations (1)

* Cited by examiner, † Cited by third party
Publication numberPriority datePublication dateAssigneeTitle
CN201966839U (en)*2011-04-072011-09-07湖北昊天低碳科技有限公司Novel tracking system for solar photovoltaic maximum power point

Family Cites Families (2)

* Cited by examiner, † Cited by third party
Publication numberPriority datePublication dateAssigneeTitle
US7772716B2 (en)*2007-03-272010-08-10Newdoll Enterprises LlcDistributed maximum power point tracking system, structure and process
CN100578420C (en)*2008-02-282010-01-06上海交通大学 Maximum power tracking control method for variable voltage photovoltaic system adapting to weather conditions

Patent Citations (1)

* Cited by examiner, † Cited by third party
Publication numberPriority datePublication dateAssigneeTitle
CN201966839U (en)*2011-04-072011-09-07湖北昊天低碳科技有限公司Novel tracking system for solar photovoltaic maximum power point

Also Published As

Publication numberPublication date
CN102122903A (en)2011-07-13

Similar Documents

PublicationPublication DateTitle
CN103326419B (en)The combined accumulation energy uninterrupted power supply device of solar energy power taking
CN203068894U (en)Photovoltaic refrigerator with maximum power point tracing
CN105391157B (en)Long-acting integrated power-supply system and charging method based on thin-film solar cells
CN203761117U (en)Multiport non-isolated two-way DC conversion topological circuit with soft switch
CN102163067B (en)Solar maximum power tracking method and solar charging device
CN104319854A (en)Electric bicycle independent photovoltaic charging device and charging method thereof
CN203289128U (en)Photovoltaic charging controller
CN201393185Y (en) Solar photovoltaic new controller
CN101710805A (en)Independent photovoltaic power generation system and working method for tracking maximum power thereof
CN106411132A (en)Integrated single-tube DC/DC converter for water pump system supplied by photovoltaic storage battery
CN102122903B (en)Novel solar photovoltaic peak-power point tracking system
CN203911763U (en)Digital power supply suitable for CPU
CN103219765A (en)Photovoltaic charging controller
CN102437794A (en)solar photovoltaic MPPT control system
CN203645382U (en) Topology of a solar charging device with peak voltage suppression
CN103066888A (en)Photovoltaic module with self compensating function
CN101860061B (en) Charging control method for small power independent photovoltaic power generation system
CN201966839U (en)Novel tracking system for solar photovoltaic maximum power point
CN107401720A (en)One kind carries stand-by power supply solar LED street lamp
CN204189064U (en)A kind of photovoltaic cell MPPT system
CN109149933A (en)A kind of high-gain DC/DC converter with coupling inductance
CN109256949A (en)A kind of three port power converters of wide input voltage range and its control method
CN103916017A (en)DC convertor with wide voltage range and wide load range
CN207283406U (en)Towards the quasi- Z sources multiport DC/DC converters of new energy resources system
CN203135737U (en)Switching power supply constant current control circuit of built-in line voltage compensating circuit

Legal Events

DateCodeTitleDescription
C06Publication
PB01Publication
C10Entry into substantive examination
SE01Entry into force of request for substantive examination
C14Grant of patent or utility model
GR01Patent grant
C17Cessation of patent right
CF01Termination of patent right due to non-payment of annual fee

Granted publication date:20130220

Termination date:20140407


[8]ページ先頭

©2009-2025 Movatter.jp