



技术领域technical field
本发明涉及LED照明领域,尤其涉及一种用红外遥控调节LED照明灯的亮度和色温的控制系统。The invention relates to the field of LED lighting, in particular to a control system for adjusting the brightness and color temperature of LED lighting lamps with infrared remote control.
背景技术Background technique
餐厅的光照需要明亮,但灯光的色温不能太低,只有偏冷色调的灯光才会让原本并不宽敞的空间显得清爽、通透,而卧室的光照需要暗一些,但灯光的色温不能太高;温暖的光线色调定会让生活多一份温情。在天气炎热的时候低色温的灯光使人感觉更加闷热,而在天气寒冷的时候高色温的灯光使人感觉更加阴冷。传统的照明灯具颜色和亮度单一,不能满足人们对不同环境下亮度和色温的要求,无法营造家庭环境光线氛围。当你躺在床上看书或正想睡时,这时要起来关灯,会很麻烦,不关灯又会浪费电能,因此传统照明灯具的开关方式也很不方便,房子越大这种开关方式就越不方便了。The light in the restaurant needs to be bright, but the color temperature of the light should not be too low. Only the light with a cool tone can make the space that is not spacious look refreshing and transparent. The light in the bedroom needs to be darker, but the color temperature of the light should not be too high ; Warm light tone setting will make life more tender. Lights with low color temperature make people feel more stuffy when the weather is hot, while lights with high color temperature make people feel colder when the weather is cold. Traditional lighting fixtures have a single color and brightness, which cannot meet people's requirements for brightness and color temperature in different environments, and cannot create a light atmosphere in a home environment. When you are lying in bed reading a book or just wanting to sleep, it will be very troublesome to get up and turn off the lights at this time. If you don’t turn off the lights, it will waste electricity. Therefore, the switching method of traditional lighting fixtures is also very inconvenient. The bigger the house, this switching method The more inconvenient it is.
随着高科技的发展和人民生活水平的不断提高,人们对家居的照明系统提出了新的要求,它不仅要控制灯光的照明时间,而且要做出相应的灯光场景、亮度、色温等,还要考虑到管理智能化和操作方便、以及灵活性来适应未来照明布局和控制方式变更等的要求。With the development of high technology and the continuous improvement of people's living standards, people have put forward new requirements for the lighting system of the home. Consideration should be given to intelligent management, convenient operation, and flexibility to adapt to future changes in lighting layout and control methods.
当今电视、空调、风扇等家庭电器都引入了遥控方式,那么针对LED灯为什么不使用方便的遥控方式即可实现对开关灯的控制,又可实现对灯光亮度和色温控制呢?Nowadays, household appliances such as TVs, air conditioners, and fans have introduced remote control methods, so why not use a convenient remote control method for LED lights to control the on and off lights, and to control the brightness and color temperature of the lights?
发明内容Contents of the invention
为了解决上述问题,本发明提供了一种可调亮度和色温的LED照明控制系统,其不仅可以根据人的需要任意调节灯的亮度和色温,而且采用红外遥控的调节方式,方便灵活,且不影响周边环境、不干扰其它电器设备。In order to solve the above problems, the present invention provides an LED lighting control system with adjustable brightness and color temperature. Affect the surrounding environment, do not interfere with other electrical equipment.
本发明是这样实现的,一种可调亮度和色温的LED照明控制系统,包括遥控器、控制电路、驱动模块和若干个不同颜色的LED灯。其特征在于:通过遥控器发射信号,控制电路接收信号并对其进行译码,然后根据译得的信息控制若干个不同颜色的LED灯的亮度,使之经混色得到不同的亮度值和色温值。The present invention is achieved in this way, an LED lighting control system with adjustable brightness and color temperature, including a remote controller, a control circuit, a drive module and several LED lamps of different colors. It is characterized in that: the signal is transmitted by the remote controller, the control circuit receives the signal and decodes it, and then controls the brightness of several LED lamps of different colors according to the decoded information, so that different brightness values and color temperature values can be obtained through color mixing .
附图说明Description of drawings
图1是本发明实施例一的电路原理框图。Fig. 1 is a schematic block diagram of the circuit of
图2是本发明实施例二的电路原理框图。Fig. 2 is a schematic block diagram of the circuit of
图3是本发明实施例中遥控器的电路原理图。Fig. 3 is a schematic circuit diagram of the remote controller in the embodiment of the present invention.
图4是本发明实施例中控制电路的原理图。Fig. 4 is a schematic diagram of the control circuit in the embodiment of the present invention.
图5是本发明实施例中驱动模块的电路原理图。Fig. 5 is a schematic circuit diagram of the driving module in the embodiment of the present invention.
具体实施方式Detailed ways
下面结合附图及实施例对本发明做进一步说明。The present invention will be further described below in conjunction with the accompanying drawings and embodiments.
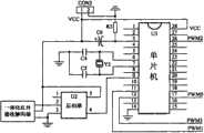
如图1所示,本发明公开了一种可调亮度和色温的LED照明控制系统,包括遥控器、控制电路、驱动模块和若干个不同颜色的LED灯。其特征在于:通过遥控器发射信号,控制电路接收信号并对其进行译码,然后根据译得的信息控制若干个不同颜色的LED灯的亮度,使之经混色得到不同的亮度值和色温值。As shown in Fig. 1, the present invention discloses an LED lighting control system with adjustable brightness and color temperature, including a remote controller, a control circuit, a driving module and several LED lights of different colors. It is characterized in that: the signal is transmitted by the remote controller, the control circuit receives the signal and decodes it, and then controls the brightness of several LED lamps of different colors according to the decoded information, so that different brightness values and color temperature values can be obtained through color mixing .
当红外发射器的按键按下时,编码芯片对按键信息进行编码并由红外发射二极管将编码信号发射出去,一体化红外接收解调器完成对红外信号的接收、放大、检波、整形,并解调出遥控编码脉冲,编码脉冲送到单片机进行译码。单片机将编码脉冲译码后,根据译得的信息产生相应占空比的PWM信号,PWM信号通过驱动模块控制LED灯。When the button of the infrared transmitter is pressed, the coding chip codes the button information and the coded signal is emitted by the infrared emitting diode, and the integrated infrared receiving demodulator completes the receiving, amplifying, detecting and shaping of the infrared signal, and decodes it. The remote coded pulse is called out, and the coded pulse is sent to the single chip microcomputer for decoding. After the single-chip microcomputer decodes the coded pulse, it generates a PWM signal with a corresponding duty cycle according to the decoded information, and the PWM signal controls the LED lamp through the driving module.
红外发射器上不同的按键分别对应单片机的四路PWM输出,单片机上的四路PWM输出分别控制白、红、绿、蓝四种不同颜色的LED灯,通过遥控器可以分别控制四个LED灯的亮度。当PWM信号的占空比较高时,LED灯的亮度就较亮,当PWM信号的占空比较低时,LED灯的亮度就较暗。由于单片机的四路PWM输出是相对独立的,所以四种颜色的LED灯可以分别通过遥控器在一定范围内任意调节亮度,通过调节RGB三种颜色的LED灯的亮度可以混合出不同亮度和色彩的灯光,从而可以任意地设定照明的色温,但由于RGB三色光源的功率有限因此色温设定后很难大幅度调整其亮度。本发明中大功率白光LED发出中性白光,可以对RGB混合后的光进行补光,从而大幅提高光源的亮度。The different buttons on the infrared emitter correspond to the four-way PWM output of the single-chip microcomputer respectively. The four-way PWM output on the single-chip microcomputer respectively controls the LED lights of four different colors: white, red, green, and blue. The four LED lights can be controlled separately through the remote control. brightness. When the duty ratio of the PWM signal is high, the brightness of the LED lamp is brighter, and when the duty ratio of the PWM signal is low, the brightness of the LED lamp is dim. Since the four-way PWM output of the single-chip microcomputer is relatively independent, the brightness of the four-color LED lights can be adjusted arbitrarily within a certain range through the remote control, and different brightness and colors can be mixed by adjusting the brightness of the RGB three-color LED lights. Therefore, the color temperature of the lighting can be set arbitrarily, but because the power of the RGB three-color light source is limited, it is difficult to greatly adjust the brightness after the color temperature is set. In the present invention, the high-power white LED emits neutral white light, which can supplement the mixed light of RGB, thereby greatly improving the brightness of the light source.
图2是本发明实施例二的电路原理框图,其是通过遥控器控制单片机的两路PWM输出,两路PWM信号分别对白色LED灯和黄色LED灯进行调节实现混色,其工作原理和实施例一一样,在此就不在赘述。Fig. 2 is a schematic block diagram of the circuit of
以上所述为本发明的较佳实施例,凡依照本发明所做的均等变化或修改,均属本发明的涵盖范围。The above descriptions are preferred embodiments of the present invention, and all equivalent changes or modifications made according to the present invention fall within the scope of the present invention.
| Application Number | Priority Date | Filing Date | Title |
|---|---|---|---|
| CN2010105082512ACN102056373A (en) | 2010-10-15 | 2010-10-15 | LED (Light Emitting Diode) lighting remote control system capable of adjusting luminance and color temperature |
| Application Number | Priority Date | Filing Date | Title |
|---|---|---|---|
| CN2010105082512ACN102056373A (en) | 2010-10-15 | 2010-10-15 | LED (Light Emitting Diode) lighting remote control system capable of adjusting luminance and color temperature |
| Publication Number | Publication Date |
|---|---|
| CN102056373Atrue CN102056373A (en) | 2011-05-11 |
| Application Number | Title | Priority Date | Filing Date |
|---|---|---|---|
| CN2010105082512APendingCN102056373A (en) | 2010-10-15 | 2010-10-15 | LED (Light Emitting Diode) lighting remote control system capable of adjusting luminance and color temperature |
| Country | Link |
|---|---|
| CN (1) | CN102056373A (en) |
| Publication number | Priority date | Publication date | Assignee | Title |
|---|---|---|---|---|
| CN102209419A (en)* | 2011-07-05 | 2011-10-05 | 北京朗波尔光电股份有限公司 | Dimming and toning system |
| CN102438360A (en)* | 2011-10-11 | 2012-05-02 | 胡爱斌 | Control circuit capable of regulating color rendering index for energy-saving light-emitting diode (LED) lamp |
| CN102595722A (en)* | 2012-02-09 | 2012-07-18 | 重庆邦桥科技有限公司 | Light-emitting diode (LED) color temperature adjusting and controlling device and LED color temperature continuous adjustable control method |
| CN102858056A (en)* | 2012-07-23 | 2013-01-02 | 宁波凯耀电器制造有限公司 | Brightness and color temperature controlling system for LED (light-emitting diode) lamp |
| WO2013017010A1 (en)* | 2011-08-02 | 2013-02-07 | 北京同步科技有限公司 | Brightness and color temperature adjustable led lamp |
| CN104713179A (en)* | 2013-11-25 | 2015-06-17 | Lg电子株式会社 | Air conditioner |
| CN105007657A (en)* | 2015-07-22 | 2015-10-28 | 深圳市富满电子集团股份有限公司 | Drive chip having switch control-based LED light-adjusting and color-temperature-adjusting function and drive circuit |
| CN105101516A (en)* | 2014-05-21 | 2015-11-25 | 常州市武进区半导体照明应用技术研究院 | Lamp adjustment method and device |
| CN106162991A (en)* | 2016-07-08 | 2016-11-23 | 重庆蓝岸通讯技术有限公司 | 2.4G intelligent light control system |
| CN109327941A (en)* | 2018-12-12 | 2019-02-12 | 深圳泰克威云储科技股份有限公司 | A kind of LED light and its control method of brightness-adjustable and colour temperature |
| CN111279797A (en)* | 2018-04-14 | 2020-06-12 | 常州匠心独具智能家居股份有限公司 | Color-changeable lighting system for furniture and application program for controlling the same |
| WO2022233139A1 (en)* | 2021-05-07 | 2022-11-10 | 华润微集成电路(无锡)有限公司 | Adaptive adjustment three-channel colored lamp led constant-current drive circuit and method |
| Publication number | Priority date | Publication date | Assignee | Title |
|---|---|---|---|---|
| US20060076908A1 (en)* | 2004-09-10 | 2006-04-13 | Color Kinetics Incorporated | Lighting zone control methods and apparatus |
| US20060187081A1 (en)* | 2005-02-01 | 2006-08-24 | B/E Aerospace, Inc. | Lighting system and method and apparatus for adjusting same |
| CN1909008A (en)* | 2005-08-01 | 2007-02-07 | 南京汉德森科技股份有限公司 | Remote control method of LED decorative illuminating light |
| CN201150145Y (en)* | 2007-06-29 | 2008-11-12 | 深圳市中电照明股份有限公司 | Sensor light |
| CN201547562U (en)* | 2009-10-12 | 2010-08-11 | 吕国强 | Tri-color LED light source |
| CN201582601U (en)* | 2009-12-16 | 2010-09-15 | 浙江博上光电有限公司 | Color temperature adjustable LED spotlight |
| Publication number | Priority date | Publication date | Assignee | Title |
|---|---|---|---|---|
| US20060076908A1 (en)* | 2004-09-10 | 2006-04-13 | Color Kinetics Incorporated | Lighting zone control methods and apparatus |
| US20060187081A1 (en)* | 2005-02-01 | 2006-08-24 | B/E Aerospace, Inc. | Lighting system and method and apparatus for adjusting same |
| CN1909008A (en)* | 2005-08-01 | 2007-02-07 | 南京汉德森科技股份有限公司 | Remote control method of LED decorative illuminating light |
| CN201150145Y (en)* | 2007-06-29 | 2008-11-12 | 深圳市中电照明股份有限公司 | Sensor light |
| CN201547562U (en)* | 2009-10-12 | 2010-08-11 | 吕国强 | Tri-color LED light source |
| CN201582601U (en)* | 2009-12-16 | 2010-09-15 | 浙江博上光电有限公司 | Color temperature adjustable LED spotlight |
| Publication number | Priority date | Publication date | Assignee | Title |
|---|---|---|---|---|
| CN102209419B (en)* | 2011-07-05 | 2014-07-09 | 北京朗波尔光电股份有限公司 | Dimming and toning system |
| CN102209419A (en)* | 2011-07-05 | 2011-10-05 | 北京朗波尔光电股份有限公司 | Dimming and toning system |
| WO2013017010A1 (en)* | 2011-08-02 | 2013-02-07 | 北京同步科技有限公司 | Brightness and color temperature adjustable led lamp |
| CN102438360A (en)* | 2011-10-11 | 2012-05-02 | 胡爱斌 | Control circuit capable of regulating color rendering index for energy-saving light-emitting diode (LED) lamp |
| CN102595722A (en)* | 2012-02-09 | 2012-07-18 | 重庆邦桥科技有限公司 | Light-emitting diode (LED) color temperature adjusting and controlling device and LED color temperature continuous adjustable control method |
| CN102858056A (en)* | 2012-07-23 | 2013-01-02 | 宁波凯耀电器制造有限公司 | Brightness and color temperature controlling system for LED (light-emitting diode) lamp |
| CN104713179B (en)* | 2013-11-25 | 2018-01-23 | Lg电子株式会社 | Air regulator |
| CN104713179A (en)* | 2013-11-25 | 2015-06-17 | Lg电子株式会社 | Air conditioner |
| US9945577B2 (en) | 2013-11-25 | 2018-04-17 | Lg Electronics Inc. | Air conditioner having a lighting apparatus |
| CN105101516A (en)* | 2014-05-21 | 2015-11-25 | 常州市武进区半导体照明应用技术研究院 | Lamp adjustment method and device |
| CN105007657A (en)* | 2015-07-22 | 2015-10-28 | 深圳市富满电子集团股份有限公司 | Drive chip having switch control-based LED light-adjusting and color-temperature-adjusting function and drive circuit |
| CN106162991A (en)* | 2016-07-08 | 2016-11-23 | 重庆蓝岸通讯技术有限公司 | 2.4G intelligent light control system |
| CN111279797A (en)* | 2018-04-14 | 2020-06-12 | 常州匠心独具智能家居股份有限公司 | Color-changeable lighting system for furniture and application program for controlling the same |
| CN109327941A (en)* | 2018-12-12 | 2019-02-12 | 深圳泰克威云储科技股份有限公司 | A kind of LED light and its control method of brightness-adjustable and colour temperature |
| CN109327941B (en)* | 2018-12-12 | 2024-05-28 | 深圳泰克威云储科技股份有限公司 | LED lamp capable of adjusting brightness and color temperature and control method thereof |
| WO2022233139A1 (en)* | 2021-05-07 | 2022-11-10 | 华润微集成电路(无锡)有限公司 | Adaptive adjustment three-channel colored lamp led constant-current drive circuit and method |
| EP4243573A4 (en)* | 2021-05-07 | 2024-09-04 | Crm Icbg (Wuxi) Co., Ltd. | CONSTANT CURRENT DRIVER CIRCUIT AND METHOD FOR A COLOR LAMP LED WITH ADAPTIVE SETTING AND THREE-CHANNEL |
| US12289813B2 (en) | 2021-05-07 | 2025-04-29 | Crm Icbg(Wuxi)Co., Ltd. | Self-adaptive constant-current driving circuit and method for three-channel multi-color LED |
| Publication | Publication Date | Title |
|---|---|---|
| CN102056373A (en) | LED (Light Emitting Diode) lighting remote control system capable of adjusting luminance and color temperature | |
| TWI449467B (en) | High-power power switch switching dimmer, power switch switching dimming system, dimming device and transmission power and dimming instructions | |
| CN203586071U (en) | Multifunctional LED music spotlight | |
| CN102734671A (en) | High intelligence indoor white light LED (Light-Emitting Diode) lamp | |
| CN101782188A (en) | Full color temperature lighting instrument | |
| CN104113972B (en) | LED power switching circuit | |
| CN102170734A (en) | LED (Light-emitting Diode) intelligent control device and method for controlling LED Lamp | |
| CN105517257A (en) | An intelligent light strip controller and its control method | |
| CN202998605U (en) | Remote control LED (light emitting diode) lamp | |
| CN201547562U (en) | Tri-color LED light source | |
| CN201368360Y (en) | Full color temperature lighting lamp | |
| CN100414571C (en) | Remote control method of LED decorative lighting fixtures | |
| KR20160110280A (en) | Led lighting device controlling color temperature | |
| CN202587548U (en) | Light emitting diode (LED) infrared remote control type color-changeable and light-adjustable automotive indoor lighting lamp system | |
| US20100237803A1 (en) | Dimmable color selectable light emitting diodes | |
| CN210247114U (en) | LED lamp and LED lamp circuit thereof | |
| CN107816694A (en) | A dining lamp with scene mode switching | |
| CN103369773A (en) | Wireless communication intelligent household system based on LED illuminating lamps | |
| CN104853496B (en) | A kind of dining rooms the LED lamps and lanterns and method of regulation and control appetite | |
| CN202085363U (en) | LED intelligent control device | |
| CN201439932U (en) | A remote control LED light | |
| CN201892146U (en) | Novel LED energy-saving indoor decorative color lamp | |
| CN202514107U (en) | LED dimming control panel and LED lamp | |
| CN202551442U (en) | Remote-control light emitting diode (LED) desk lamp | |
| CN102711314A (en) | High-power power switch switching dimmer, dimming system and dimming method |
| Date | Code | Title | Description |
|---|---|---|---|
| C06 | Publication | ||
| PB01 | Publication | ||
| C10 | Entry into substantive examination | ||
| SE01 | Entry into force of request for substantive examination | ||
| C02 | Deemed withdrawal of patent application after publication (patent law 2001) | ||
| WD01 | Invention patent application deemed withdrawn after publication | Application publication date:20110511 |