Movatterモバイル変換


[0]ホーム

URL:


CN101963065A - Compressed air slag discharge drilling deduster for use under coal mines - Google Patents

Compressed air slag discharge drilling deduster for use under coal mines
Download PDF

Info

Publication number
CN101963065A
CN101963065ACN2010105127689ACN201010512768ACN101963065ACN 101963065 ACN101963065 ACN 101963065ACN 2010105127689 ACN2010105127689 ACN 2010105127689ACN 201010512768 ACN201010512768 ACN 201010512768ACN 101963065 ACN101963065 ACN 101963065A
Authority
CN
China
Prior art keywords
gases
high pressure
tube
deslagging
anger
Prior art date
Legal status (The legal status is an assumption and is not a legal conclusion. Google has not performed a legal analysis and makes no representation as to the accuracy of the status listed.)
Pending
Application number
CN2010105127689A
Other languages
Chinese (zh)
Inventor
王助良
盛华兴
崔兴安
赵俊峰
程合玉
丁燕琴
张建新
Current Assignee (The listed assignees may be inaccurate. Google has not performed a legal analysis and makes no representation or warranty as to the accuracy of the list.)
JIANGDU YINJIANG MINING EQUIPMENT CO Ltd
Original Assignee
JIANGDU YINJIANG MINING EQUIPMENT CO Ltd
Priority date (The priority date is an assumption and is not a legal conclusion. Google has not performed a legal analysis and makes no representation as to the accuracy of the date listed.)
Filing date
Publication date
Application filed by JIANGDU YINJIANG MINING EQUIPMENT CO LtdfiledCriticalJIANGDU YINJIANG MINING EQUIPMENT CO Ltd
Priority to CN2010105127689ApriorityCriticalpatent/CN101963065A/en
Publication of CN101963065ApublicationCriticalpatent/CN101963065A/en
Pendinglegal-statusCriticalCurrent

Links

Images

Landscapes

Abstract

The invention discloses a compressed air slag discharge drilling deduster for use under coal mines, which relates to a ventilating and dedusting device for use under coal mines, and comprises a Venturi tube mixer, wherein the Venturi tube mixer comprises an air inlet chamber, a contracted tube section, a straight tube section and a conical diffusion section, wherein a high-pressure air inlet tube is arranged in the air inlet chamber; the outer end of the high-pressure air inlet tube is arranged outside the air inlet chamber; the inner end of the high-pressure air inlet tube is connected with at least one straight tube which is parallel to the central axis of the Venturi tube mixer; the other end of the straight tube is provided with a high-pressure air nozzle, and the outlet of the high-pressure air nozzle is arranged in the Venturi tube mixer; the high-pressure air inlet tube is also connected with an injector which is connection with a liquid tank through a connecting pipe; and the liquid tank is arranged outside the air inlet chamber. The deduster is made on the basis of a principle of high-pressure air injection, adopts a wet-method dedusting technique, and has a simple structure, small volume, light weight, convenient transportation and high dedusting efficiency.

Description

A kind of underground mine use deslagging boring deduster of calming the anger
Technical field
The present invention relates to the device of dust removal by ventilation under the coal mine, be mainly used under the coal mine tunnel wall coal seam dry method boring dedusting, anchor pressure spray process depositing dust, coal conveying belt transfer point, refer in particular to a kind of underground mine use deslagging boring deduster of calming the anger.
Background technology
Because gas threatens the safety of coal mining, the gas under the coal mine in the tunnel wall boring pump drainage coal seam becomes one important step before the coal mining.To some weak seams, can only dry method hole, adopt compressed air drifting dust technology, the coal dust and the compressed air that produce when making boring spray along the gap between drilling rod and the hole wall together.Though the drifting dust gas flow is little, the energy that compressed air has is big, and the gas shock power of formation is strong, and the band dust quantity is up to 3000mg/m3More than, cause the environment of work plane very abominable, the serious threat operating personnel's is healthy; The gas density height of ejection air-flow, because of the height safety in production needs, the dust-removing method of drifting dust technology is forbidden exhaust fan.
In order to improve the serious problem of environmental pollution in the dry method boring, present way is the aperture dust arrester that the drilling rod sleeve pipe is set in the aperture of dry method boring, small casing gos deep into the coal seam, big sleeve pipe is pressed close to the tunnel wall, compressed-air actuated drifting dust enters big sleeve pipe along the ejection of the gap between drilling rod and the small casing, and at big sleeve pipe internal spraying depositing dust, efficiency of dust collection is between 50%~60%, though dust-laying effect is obvious, be difficult to reach working envrionment sanitary standard.At present, the aperture dedusting also has the process equipment of other form, as multi-stage non-powered orifice dust remover (200920032546.X), mining wet type orifice dust catcher (200620110816.0), but because equipment volume is big, remove fast, dress and difficult, be difficult to adapt to the frequent demand of changing of bore position.
Fast development along with national economy, the demand of coal is increasing, the safe coal exploitation is more and more paid attention to, and tunnel wall boring pump drainage gas has become one of important measures that gas is given prominence in the prevention coal mining, so the boring workload in wall coal seam is increasing.In order to eliminate in the dry method boring procedure dust to the threat of operating worker, the development volume is little, in light weight, safe and reliable, remove and adorn easily that the high-effective dust-removing device has important practical value, it can improve the working environment of work plane, reduce the labour intensity of operating worker, ensure the working interest of operating worker, simultaneously, can improve the operating efficiency of wall boring.
Summary of the invention
The objective of the invention is in order to overcome the deficiencies in the prior art, a kind of underground mine use deslagging boring deduster of calming the anger is provided, deduster has adopted gases at high pressure injection principle, wet dedusting technology, and it is simple in structure, volume is little, in light weight, convenient in carrying and efficiency of dust collection height.
The object of the present invention is achieved like this: a kind of underground mine use deslagging boring deduster of calming the anger, comprise Venturi tube mixer, described Venturi tube mixer comprises inlet plenum, shrink pipeline section, straight length and taper diffuser, in described inlet plenum, be provided with the gases at high pressure inlet tube, the outer end of gases at high pressure inlet tube is arranged on outside the inlet plenum, the inner of gases at high pressure inlet tube connects at least one straight tube parallel with the Venturi tube mixer central axis, the other end of straight tube is equipped with the gases at high pressure shower nozzle, and the exit of gases at high pressure shower nozzle is arranged in the Venturi tube mixer; Also connect injector on the described gases at high pressure inlet tube, described injector connects liquid reserve tank by tube connector, and liquid reserve tank is arranged on outside the inlet plenum.
The present invention is provided with inlet plenum before the contraction pipeline section of Venturi tube mixer, the gases at high pressure shower nozzle is arranged in the Venturi tube mixer, the high velocity air that the gases at high pressure shower nozzle sprays passes through Venturi tube mixer, inlet plenum at Venturi tube mixer forms negative pressure, the dust-contained airflow that suction is entered by air inlet pipe; When gases at high pressure pass through injector, produce ejector action, water in the suction liquid reserve tank, form air-water mixture, be ejected in the dust-contained airflow, water is atomized into droplet, droplet is dispersed in the dust-contained airflow, enter the straight length and the taper diffuser of Venturi tube with dust-contained airflow, form wet dedusting, that is: the dust-contained airflow of the high velocity air of injection and suction, form the high turbulence state in the flow process of droplet in Venturi tube mixer, created continuous the contact with droplet for grit, the chance of collision, cause grit and captured the dedusting of the formation first order by droplet.
Underground mine use is calmed the anger, and to adopt compressed air be working fluid to deslagging boring deduster, and when the pressure of compressed air source surpassed 0.19MPa, the air velocity that the gases at high pressure shower nozzle sprays was velocity of sound or supersonic speed, and the injection effect of generation is better; In order to improve the operating efficiency of working fluid, be single sprinkler design many shower nozzles, can increase substantially injection than (driving fluid quality/working fluid quality).
Advantage of the present invention is:
(1) adopt the gases at high pressure injection, the deduster movement-less part, environment for use is not subjected to the restriction of gas density;
(2) deduster is simple in structure, and weight is no more than 50kg, carries, removes, adorns conveniently;
(3) efficiency of dust collection of deduster is not less than 95%, and correct the use the deduster blockage problem can not occur.
Be arranged on the contraction pipeline section in the exit of described gases at high pressure shower nozzle.
Exit at described gases at high pressure shower nozzle is arranged on straight length.
In order to make dust removing effects better, the outer end of described taper diffuser connects the dedusting dewater unit.The mixed airflow that Venturi tube mixer is discharged forms second level dedusting by the dedusting dewater unit.
Described dedusting dewater unit comprises horizontal cylinder and the fiber screen that is arranged on the horizontal cylinder cross section, the fixedly connected baffle plate in the rear end of described cylindrical shell, air flow stream exported after the lower end of cylindrical shell was provided with dust-containing water flow export and dedusting, described dust-containing water flow export is arranged on the front side of fiber screen, the air flow stream outlet is arranged on the rear side of fiber screen after the dedusting, is provided with between the rear end face of the front end face of fiber screen and described taper diffuser at interval.Wet fibril on the fiber grid and dust produce inertial collision effect and interception effect, and the dustproof dehydrating effect of secondary is good.
Between described gases at high pressure inlet tube and the straight tube gases at high pressure distributor chamber is set, the gases at high pressure distributor chamber is positioned at described inlet plenum, and described each straight tube is arranged in an end of gases at high pressure distributor chamber.
The upper end of described inlet plenum connects dust-contained airflow inlet tube, the axis of dust-contained airflow inlet tube and the axis normal of Venturi tube mixer.
Described inlet plenum connects dust-contained airflow inlet tube, the axis of dust-contained airflow inlet tube and the dead in line of Venturi tube mixer.
In order to prevent that air-flow from spraying shower nozzle and stopping up, first filter screen is set in the gases at high pressure inlet tube.
For making things convenient for deslagging, slag tap is installed in the lower end of inlet plenum.
Description of drawings
Fig. 1 is a kind of structural representation of the present invention.
Fig. 2 is second kind of structural representation of the present invention.
Fig. 3 is the reference figure of use occasion of the present invention.
The specific embodiment
Embodiment 1
As shown in Figure 1, for a kind of underground mine use deslagging boring deduster of calming the anger, comprise Venturitube mixer 10, Venturitube mixer 10 comprises inlet plenum 10-1, shrinks pipeline section 10-2, straight length 10-3 and taper diffuser 10-4.In inlet plenum 10-1, be provided with gases at high pressure inlet tube 1, the outer end of gases at high pressure inlet tube 1 is arranged on outside the inlet plenum 10-1, the inner of gases at high pressure inlet tube 1 connects twostraight tubes 14 parallel with Venturitube mixer 10 central axis, the other end ofstraight tube 14 is equipped with gases at highpressure shower nozzle 13, and the exit of gases at highpressure shower nozzle 13 is arranged on shrinks pipeline section 10-2.
Also connectinjector 15 on the gases at high pressure inlet tube 1,injector 15 connectsliquid reserve tank 17 bytube connector 32, adds blowing agent, size in the water ofliquid reserve tank 17, and to improve the ability of water capture grit in the air-flow,liquid reserve tank 17 is arranged on outside the inlet plenum 10-1.
The outer end of taper diffuser 10-4 connectshorizontal cylinder 28, the fiber screen 11 that onhorizontal cylinder 28 cross sections, is provided with, the fixedly connectedbaffle plate 33 in the rear end ofcylindrical shell 28, air flow stream exported 30 after the lower end ofcylindrical shell 28 was provided with dust-containingwater flow export 29 and dedusting, dust-containingwater flow export 29 is arranged on the front side of fiber screen 11, airflow stream outlet 30 is arranged on the rear side of fiber screen 11 after the dedusting, is provided with between the rear end face of the front end face of fiber screen 11 and taper diffuser 10-4 at interval.Fiber screen 11 can be replaced with eddy flow plate, folded sheet or packing layer.
Embodiment 2
As shown in Figure 2, between gases at high pressure inlet tube 1 and thestraight tube 14 gases at high pressure distributor chamber 4 is set, gases at high pressure distributor chamber 4 is arranged in the inlet plenum 10-1, and eachstraight tube 14 is arranged in an end of gases at high pressure distributor chamber 4.The upper end of inlet plenum 10-1 connects dust-contained airflow inlet tube 8, the axis normal of the axis of dust-contained airflow inlet tube 8 and Venturi tube mixer 10.First filter screen 3 is set in the gases at high pressure inlet tube 1.The lower end of inlet plenum 10-1 connects slag tap 16.All the other structures are with embodiment 1.
Gases at high pressure 2 enter gases at high pressure distributor chamber 4 by gases at high pressure inlet tube 1, pass throughstraight tube 14 then, and gases at high pressure spray by gases at highpressure shower nozzle 13, produce high velocity air; The high velocity air that sprays produces ejector action, in the inlet plenum formation negative pressure of Venturitube mixer 10, aspirates the dust-containedairflow 7 that guides and come; Simultaneously, when gases at high pressure 2 pass throughinjector 15, produce ejector action, the water in the suctionliquid reserve tank 17 forms air-water mixture, is ejected in the dust-contained airflow, and water is atomized into droplet, and the atomizing droplet is evenly respectively in dust-contained airflow; Because the ejector action of high velocity air, the droplet of atomizing enters the straight length of Venturitube mixer 10 with dust-containedairflow 7 and high velocity air, because the diffusion of high velocity air and entrainment effect, the straight length of Venturitube mixer 10 and the air-flow in the diffuser are in the turbulent condition of height, grit and droplet have been created and have constantly been contacted, collision, grit is caused dirt to be captured by droplet by water-wet and weightening finish, constitutes wet dedusting; Cross fiber screen 11 by the air communication that Venturi tube mixer is discharged, the slit is left in fiber screen 11 lower ends and anemostat outlet lower end, is convenient to the outflow of dust-containing water, prevents to stop up, and dust-containing water flows out from dust-containingwater flow export 29; Because discharge gas shock fiber screen, and the gap is less between the fiber grid silk, the fiber grid silk of band moisture film bumps to the grit of not removing in the air-flow and tackles, and forms final dusting, and air-flow carries out partial dehydration.Air-flow 12 after the dedusting is airflow stream outlet 30 discharging downwards after the dedusting.
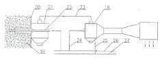
As shown in Figure 3, compressed air enters bit location byhollow drill 22, carries ickings secretly, and ejects from gap betweendrilling rod 22 andaperture dust arrester 21 sleeve pipes, and the dust-contained airflow of formation enters in the cavity ofaperture dust arrester 21; When compressed-air hose 24 and underground mine use are calmed the anger deslaggingboring deduster 18 when being connected, the underground mine use negative pressure that deslaggingboring deduster 18 air inlet ports form of calming the anger, by the dust-contained airflow in the negativepressure air duct 23 suctionorifice dust arresters 21, oarse-grained ickings is discharged by the slag-drip opening ofaperture dust arrester 21, fall into undergroundly, the floating dust of small particle diameter is taken away; When high-pressure water hose 25 and underground mine use are calmed the anger deslaggingboring deduster 18 when being communicated with, the underground mine use deslaggingboring deduster 18 of calming the anger has dedusting function, and deduster begins dedusting work, be sucked and small size particle in deduster, remove.Because the intake-gas flow greater than the ejection air flow rate of carrying ickings secretly, the dirt phenomenon can not occur emitting in aperture dust arrester 21.Among Fig. 3,19 is the coal seam, and 20 is the tunnel wall, 24 compressed-air hoses, and 25 is high-pressure water hose, and 26 is the tunnel high-pressure air tube, and 27 is the tunnel high-pressure water pipe.
The underground mine use that is applicable to the aperture dedusting deslagging boring deduster basic parameter of calming the anger:
1. be suitable for the compressed air pressure of injection: 〉=0.2MPa;
2. injection is than (injection gaseous mass/compressed air quality): 10~15;
3. be suitable for spraying pressure of supply water: 〉=0.3MPa;
4. liquid-gas ratio: 0.08~0.10L/m3
5. applied powder dust concentration scope: 0~30000mg/m3
6. efficiency of dust collection: 〉=95%;
7. deduster weight:<50kg.

Claims (10)

1. the underground mine use deslagging boring deduster of calming the anger, comprise Venturi tube mixer, described Venturi tube mixer comprises inlet plenum, shrinks pipeline section, straight length and taper diffuser, it is characterized in that: in described inlet plenum, be provided with the gases at high pressure inlet tube, the outer end of gases at high pressure inlet tube is arranged on outside the inlet plenum, the inner of gases at high pressure inlet tube connects at least one straight tube parallel with the Venturi tube mixer central axis, the other end of straight tube is equipped with the gases at high pressure shower nozzle, and the exit of gases at high pressure shower nozzle is arranged in the Venturi tube mixer; Also connect injector on the described gases at high pressure inlet tube, described injector connects liquid reserve tank by tube connector, and liquid reserve tank is arranged on outside the inlet plenum.
CN2010105127689A2010-10-202010-10-20Compressed air slag discharge drilling deduster for use under coal minesPendingCN101963065A (en)

Priority Applications (1)

Application NumberPriority DateFiling DateTitle
CN2010105127689ACN101963065A (en)2010-10-202010-10-20Compressed air slag discharge drilling deduster for use under coal mines

Applications Claiming Priority (1)

Application NumberPriority DateFiling DateTitle
CN2010105127689ACN101963065A (en)2010-10-202010-10-20Compressed air slag discharge drilling deduster for use under coal mines

Publications (1)

Publication NumberPublication Date
CN101963065Atrue CN101963065A (en)2011-02-02

Family

ID=43516099

Family Applications (1)

Application NumberTitlePriority DateFiling Date
CN2010105127689APendingCN101963065A (en)2010-10-202010-10-20Compressed air slag discharge drilling deduster for use under coal mines

Country Status (1)

CountryLink
CN (1)CN101963065A (en)

Cited By (7)

* Cited by examiner, † Cited by third party
Publication numberPriority datePublication dateAssigneeTitle
CN102174896A (en)*2011-03-112011-09-07芦彦山Dust remover for drilling holes
CN102425445A (en)*2011-10-102012-04-25中煤第五建设有限公司第三十一工程处Negative pressure guniting dust removing device
CN102587956A (en)*2012-01-092012-07-18河南理工大学Downhole parallel jet dust removal system
CN108211757A (en)*2018-03-192018-06-29西安科技大学A kind of mining negative-pressure ejecting formula hydrogen sulphide disposal unit and processing method
CN108760409A (en)*2018-03-272018-11-06重庆山楂树科技有限公司A kind of gas sampling assembly
CN111878153A (en)*2020-05-122020-11-03大连亿斯德特种智能装备有限公司Coal mine dust removal system and dust removal method
WO2023193121A1 (en)*2022-04-042023-10-12Guzman Madariaga Marcos AugustoSuction system for powders and fine particles

Cited By (8)

* Cited by examiner, † Cited by third party
Publication numberPriority datePublication dateAssigneeTitle
CN102174896A (en)*2011-03-112011-09-07芦彦山Dust remover for drilling holes
CN102425445A (en)*2011-10-102012-04-25中煤第五建设有限公司第三十一工程处Negative pressure guniting dust removing device
CN102587956A (en)*2012-01-092012-07-18河南理工大学Downhole parallel jet dust removal system
CN108211757A (en)*2018-03-192018-06-29西安科技大学A kind of mining negative-pressure ejecting formula hydrogen sulphide disposal unit and processing method
CN108760409A (en)*2018-03-272018-11-06重庆山楂树科技有限公司A kind of gas sampling assembly
CN111878153A (en)*2020-05-122020-11-03大连亿斯德特种智能装备有限公司Coal mine dust removal system and dust removal method
CN111878153B (en)*2020-05-122022-06-07大连亿斯德特种智能装备有限公司Coal mine dust removal system and dust removal method
WO2023193121A1 (en)*2022-04-042023-10-12Guzman Madariaga Marcos AugustoSuction system for powders and fine particles

Similar Documents

PublicationPublication DateTitle
CN101943021B (en)Compressing-deslagging-drilling dust remover for coal pits
CN101956563A (en)Deduster
CN201818322U (en)Gas-compressing, deslagging, drilling and dust remover for coal mine downhole
CN101963065A (en)Compressed air slag discharge drilling deduster for use under coal mines
CN111298584B (en)Double-venturi pneumatic wet dust removal system
CN111878153B (en)Coal mine dust removal system and dust removal method
CN206730758U (en)Negative pressure dust removing device
CN201818321U (en)Dust remover
CN115263296B (en)Efficient and safe dust removal system for mine and operation method
CN108194123B (en) A coal mine underground dust removal device and dust removal method
CN116537865B (en) Annular gap injection spray dust removal device and dust removal method
CN201818319U (en)Underground gas-compressing deslagging drilling dust remover for coal mine
CN106341987B (en)Venturi nozzle
CN208546149U (en)A kind of gas injection formula coal bed drilling drilling hole dust collector device
CN105569721B (en)A kind of annular jet dust pelletizing system of mining aerosol linkage
CN201891427U (en)Dust removal system for pneumatic dry drilling
CN107313731A (en)A kind of hell is calmed the anger water jet blowing and drawing type dust arrester
CN203412533U (en)Wet dust removal system for coal-mine gas pumping-exhaust drill hole
CN209761380U (en) A blowout prevention and dust removal device for underground coal mine drilling
CN202970548U (en)Gas jet flow dust collector for mine drilling
CN203097768U (en)Dust removal device of dry-type drilling hole
CN2296401Y (en)Negative pressure dust trapping device for coal discharge outlet of discharge top coal hydraulic support
CN202157821U (en)Drilling and slagging deduster for down-hole coal mine
CN202866864U (en)Pulp shooting machine dust-clearing system
CN102269010A (en)Coal mine down-hole drilling deslagging dust remover

Legal Events

DateCodeTitleDescription
C06Publication
PB01Publication
C02Deemed withdrawal of patent application after publication (patent law 2001)
WD01Invention patent application deemed withdrawn after publication

Application publication date:20110202


[8]ページ先頭

©2009-2025 Movatter.jp