Movatterモバイル変換


[0]ホーム

URL:


CN101682197A - Adaptive charger device and method - Google Patents

Adaptive charger device and method
Download PDF

Info

Publication number
CN101682197A
CN101682197ACN200880009716ACN200880009716ACN101682197ACN 101682197 ACN101682197 ACN 101682197ACN 200880009716 ACN200880009716 ACN 200880009716ACN 200880009716 ACN200880009716 ACN 200880009716ACN 101682197 ACN101682197 ACN 101682197A
Authority
CN
China
Prior art keywords
battery
voltage
charging
charging current
terminal
Prior art date
Legal status (The legal status is an assumption and is not a legal conclusion. Google has not performed a legal analysis and makes no representation as to the accuracy of the status listed.)
Pending
Application number
CN200880009716A
Other languages
Chinese (zh)
Inventor
D·C·巴特森
A·卡普兰
L·J·皮内尔
Current Assignee (The listed assignees may be inaccurate. Google has not performed a legal analysis and makes no representation or warranty as to the accuracy of the list.)
Gillette Co LLC
Original Assignee
Gillette Co LLC
Priority date (The priority date is an assumption and is not a legal conclusion. Google has not performed a legal analysis and makes no representation as to the accuracy of the date listed.)
Filing date
Publication date
Application filed by Gillette Co LLCfiledCriticalGillette Co LLC
Priority claimed from PCT/IB2008/051070external-prioritypatent/WO2008117218A2/en
Publication of CN101682197ApublicationCriticalpatent/CN101682197A/en
Pendinglegal-statusCriticalCurrent

Links

Images

Classifications

Landscapes

Abstract

The invention discloses method to the rechargeable battery that comprises at least one rechargeable electrochemical cells (12) charging.Described method comprises at least one electrical characteristics of measuring described battery and determines the charging current to described battery to be applied according to measured described at least one electrical characteristics.

Description

Adaptive charger device and method
Background technology
Therefore conventional charger depends on electronics, machinery or digital signal technique and determines cell types to be charged and determine that suitable charging rules use.For example, some technology are based on uses internal cell ID resistor, and its value is determined the charge parameter of this concrete used in battery.Also adopt mechanical technique, for example adopted the position of interface polar bond or the position of specific contact pin to distinguish the different battery sizes that require different charge parameters.For example, Smart Battery SMBus standard adopts serial data communication interface and charging device AC charging parameter.Above method requires the additional tie point beyond the power of battery terminal or stored energy is delivered to more unwanted additional mechanical parts of basic battery functi on of portable unit.In Smart Battery standard for example under the situation of SMBus standard, require circuit and at least two extra contact pins to realize intelligence interface between charger and the battery, this has increased battery cost, complexity and size.
Summary of the invention
In one aspect, the invention discloses the method that is used for to the rechargeable battery charging that comprises at least one chargeable electrochemical battery unit.Described method comprises at least one electrical characteristics of measuring battery and determines the charging current to battery to be applied according to measured described at least one electrical characteristics.
Embodiment can comprise one or more in following.
Described method can comprise determined charging current is applied on the battery.Described method also can comprise according to determined charging current regulates the electric current that is applied on the battery.
Measure described at least a electrical characteristics and can comprise that measuring response is applied to electric current the voltage between the terminal of the battery on the battery constantly and measures voltage between the terminal that response is applied to electric current in the moment subsequently battery on the battery first.Measure described at least a electrical characteristics also can comprise according to first and the voltage that records constantly of back between difference divided by first and the difference between currents that constantly applied of back calculate the stable state charging resistor.
Determine that charging current can comprise the look-up table of a plurality of charging current numerical value of visit storage, its respective value with a plurality of values of measurement parameter is associated, and selection is stored in a plurality of charging current values in the look-up table one according to calculated value at least in part.Measurement parameter can be represented the stable state charging resistor of battery.
Described method also can comprise the voltage between the terminal of periodically measuring battery.When the measuring voltage between the terminal of battery reaches predetermined magnitude of voltage, regulate the electric current that is applied on the battery, make that the voltage between the terminal of battery remains on predetermined magnitude of voltage.
Described method also can comprise periodically regulates charging current with the predetermined voltage level between the terminal that reaches battery in specified time period.Periodically regulate charging current and can comprise voltage rising speed between the terminal of determining battery, and adopt prediction-corrector computation technique according to determined voltage rising rate calculations charging current.Prediction-corrector computation technique can be based on the Kalman filter.
On the other hand, the invention discloses the charging device that is configured to the rechargeable battery charging that comprises at least one rechargeable electrochemical cells.Described device comprises charging compartments and the controller that is configured to admit battery, and described charging compartments has the electrical contact of each terminal that is configured to be coupled to battery.Described controller is configured to measure at least a electrical characteristics of battery and determines the charging current to battery to be applied according to measured described at least one electrical characteristics.
As described method aspect, the embodiment of described device can comprise and the corresponding any parts of aforesaid any parts that are used for described method, and following one or more parts.
Controller can comprise the microcontroller based on processor.
Described device also can comprise rechargeable battery.Rechargeable battery can comprise lithium-iron-phosphate rechargeable battery.
More than one or more aspects can comprise one or more advantages in following.
Charger is identified for the correct charging current of the rechargeable battery or the battery unit of the specific rechargeable cell principles of chemistry adaptively according to the kinetic measurement value of battery or battery unit charge inside resistance, regulates charge rate according to this charging resistor and is full of or near being full of to reach in the least possible time or in concrete time target.This method be useful for giving the various batteries with different capabilities and rate capability or the universal charger of battery unit charging.By utilizing apparatus and method of the present invention, special battery had not both required that special-purpose electrical contact did not require that can determine charging current mechanical device determines the maximum charging current of permitting yet.By adopting apparatus and method of the present invention, can adopt single charging device to give the battery unit of a lot of different sizes and/or battery charge and do not require the priori of the concrete model of battery and make battery to be charged or battery unit electricity, chemistry or cause thermal damage dangerous minimum with high charge speed.
According to specification and claims, other features and advantages of the present invention will be apparent.
Description of drawings
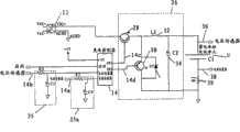
Fig. 1 is the block diagram of an exemplary of adaptive charger.
Fig. 2 is the circuit diagram of Fig. 1 charger.
Fig. 3 is an exemplary of AC-DC switch.
Fig. 4 is the flow chart of an exemplary of the charge step that recharges to rechargeable battery.
Embodiment
The invention discloses a kind of charger, described charger is configured to determine, apply and controls the priori that not needing to the charging current of rechargeable battery charging to be used for battery types and/or capacity.Described charger is not limited to and is specially adapted to battery cell (comprise and be used for for example battery cell of cell phone, MP3 player and digital camera of a lot of modern portable consumer electronic products) charging to all size.Disclosed charger can be applicable to a lot of different rechargeable battery types, comprise lithium ion battery with high speed charging ability, for example adopt lithium ion phosphate or similar phosphate base to embed compound those lithium ion batteries as one of battery electrode, and the lithium-ion battery, and also comprise plumbic acid, nickel metal hydride, NI-G, nickel-zinc and smee cell.Disclosed charger also can be configured to dissimilar batteries, for example cylindrical cell, prismatic battery, button cell or the like charging.
Fig. 1 shows theadaptive charger 10 of at least one electrical characteristics be configured to measure and/or determine to have thebattery 12 of one or more electrochemical cell, and battery is received within the container or compartment (not shown) of charger 10.Battery 12 can be secondary battery cell (or battery) or primary cell unit (battery).The primary electrochemical cells unit means that only discharge (for example to exhausting) once, goes out of use then.The primary cell unit does not plan to recharge.The primary cell unit for example is described among the Handbook of Batteries of David Linden (McGraw-Hill, the 2nd edition, 1995).Secondary electrochemical cells can repeatedly be recharged, for example surpass 50 times, surpass 100 times or more times.In some cases, secondary battery cell can comprise firm relatively spacer body, for example has those and/or thicker relatively those of many layers.Secondary battery cell can be designed so that also it can adapt to the variation that may take place in battery unit, as swelling.Secondary battery cell is described in for example Falk ﹠amp; " Alkaline Storage Batteries " (John Wiley ﹠amp of Salkind; Sons, Inc.1969), in United States Patent (USP) 345,124 and the French Patent (FRP) 164,681, these patents are all introduced for your guidance in view of the above.In embodiment as herein described,battery 12 is secondary or rechargeable battery.
Charger 10 is connected on the power conversion module 11.Power conversion module 11 comprises that being electrically coupled to the external AC power supply for example provides on the power supply of power with the rated value of 96V-220V and 50Hz-60Hz, and the AC power supplies of outside supply is converted to the AC-DC supply convertor 13 of the DC power level that is suitable for to the rechargeable battery charging (for example, the DC power level between 3.8-4.2V) approximately.AC-DC supply convertor 13 is used as the AC-DC switch, and this switch is configured to receive the input power supply that is in first voltage and it is transformed into lower voltage.Fig. 3 has shown an exemplary of AC-DC switch 40.In some embodiments, can adopt DC-DC supply convertor 15 is joined in thepower conversion module 11, this power conversion module be used for the DC power supply of outside for example the DC power source conversion of car become to be suitable for DC power level to the rechargeable battery charging.For example, in some embodiments, the DC power supply of car can be supplied the DC power supply of about 12V, and DC-DC transformer 15 is transformed into suitable power level with this power level.In some embodiments, AC-DC converter 13 is connected to the transformer that therefore forms cascade on the DC-DC transformer 15, they are fit to provide the power supply that is suitable for to the rechargeable battery charging.Also can adopt other power source conversion configuration.
In some embodiments, (for example the DC-DC converter 15 not adopt the DC charge power supply, it can be used as the DC-DC buck converter), but electric current by direct control AC-DC supply convertor 13 and/or voltage-regulation electric current and/or voltage are exported and are evened up to rechargeable battery or needed electric current of battery unit and/or voltage.As below will describing in detail with respect to Fig. 2, the work period of current feedback loop control switch SW1 (14c among Fig. 2), and output voltage is under predetermined constant voltage threshold value (being called alternating voltage sometimes).When output voltage equaled or exceeded alternating voltage, Current Control feedback neutralization and Voltage Feedback were activated.So that constant voltage to be provided export then by the work period of control switch SW1 for the Voltage Feedback assembly.When carrying out feedback mechanism, the pressure drop of current feedback on constant current settings is named a person for a particular job whole current viewing resistor 39 (Fig. 2 also shown and be labeled as R1) compared with the reference voltage of pressure drop on being substantially equal to whole resistance 39.Similarly, when charging mechanism when constant-voltage mode is moved, Voltage Feedback mechanism compares battery terminal voltage with the reference voltage that is substantially equal to the alternating voltage value.
Adaptive charger 10 is determined the charging current torechargeable battery 12 to be applied according to the electrical characteristics of measured battery 12.The indication of the numerical value of the electrical characteristics that record is by the charge rate performance of thebattery 12 ofcharger 10 chargings, and therefore makescontroller 14 can determine to be applied to charging current level on the battery 12.For example, the battery based on lithium-iron-phosphate electrochemical cell shows to have low charge inside resistance during charging operations.Charging resistor increases in charging process, generally increases and increases along with state-of-charge.Therefore, but the internal resistance of battery and rate of change pilot cell state-of-charge.The battery of other type usually is characterised in that different charging resistors.Therefore, by determining to want the charging resistor of rechargeable battery, can determine the suitable charging current of the battery types and the battery types that provides.
In some embodiments, also can adopt identification mechanism to discern the particular battery principles of chemistry of battery 12.For example, in some embodiments, identification mechanism comprises the sign resistor that is connected on the battery, and its resistance value is represented the principles of chemistry of battery.In this type of embodiment, therefore charger 10 can discern the principles of chemistry ofbattery 12 by the resistance of measuring the identification resistor.Also can adopt the principles of chemistry identification mechanism of other type, comprise mechanism based on radio-frequency (RF) identification (RFID) technology etc., wherein the RFID device exchanges the electric signal of representing the battery chemistries principle with charger 10.Other identification mechanism that is suitable for comprises the mechanism that carries out serial communication technology identification battery, for example the SmartBattery SMBus standard that the recognition data of typical example such as battery chemistries principle is exchanged by the serial data communication interface with charger 10.For example, be in the application for a patent for invention of submitting in " Ultra Fast Battery Chargerwith Battery Sensing " at exercise question, the detailed description of the exemplary of the charger of the relevant information that adopts identification mechanism to carry relevant battery and/or battery is provided, and its content is introduced for your guidance in view of the above in full.
Controller 14 is configured to control the operation ofcharger 10, comprise measuring and be used for discerning the electrical characteristics that are connected to the battery types on thecharger 10, and determine to be applied to charging current on thebattery 12 and/or charging characteristic pattern (for example, duration of charge, adjusting charging current and/or voltage etc. sometime).
Controller 14 comprises theprocessor device 16 that is configured to be controlled at charging operations performed on thebattery 12 and the following operation that will describe ofcontrol.Processor device 16 can be the calculating and/or the processing unit of any kind, for example from the PIC18F1320 microcontroller of Microchip Technology Inc..Theprocessor device 16 that is used forcharger 10 is come into force can comprise be configured to store comprise can general operation based on the software of the computer instruction of the device of processor and volatibility and/or the non-volatile memory device of on thebattery 12 that is connected on the charger, carrying out the executive program of charging operations according at least one electrical characteristics of measured rechargeable battery 12.In this example,processor 16 comprises signal the simulating to digitalizer (ADC) 20 to controller 14 of reception from the pilot cell voltage and/or the electric current of transducer (hereinafter being described).In some embodiments,controller 14 can comprise that also digital signal processor (DSP) is to carry out some or all processing capacities of control device described herein.
Controller 14 also comprise the digital signal that reception is produced byprocessor device 16 and generate the control switch circuit for example the numeral of the response signal of telecommunication of thebuck converter 26 ofcharger 10 to analogue converter (DAC) 22 and/or pulse-width modulator (PWM) 24.
Controller 14 receives the one or more input signals by terminal ISENSE (current sensor) (theterminal 14a among Fig. 2) and/or VSENSE (voltage sensor) terminal (theterminal 14b among Fig. 2), and it is corresponding with electric current and/or voltage thatresponse controller 14 is applied to the measuring current of terminal ofbattery 12 or thebattery 12 that voltage causes.Therefore, the signal that received ofcontroller 14 is used for determining to be applied to the suitable charging current on thebattery 12 later on.Controller 14 can receive other data, comprises for example battery temperature, and this type of additional data also can be used to determine how to give battery recharge.This type of additional data can adopt right sensors or probe to detect and/or collect.
Fig. 2 showsbuck converter 26, this buck converter comprises two two utmost point junction transistors (BJT) 28 and 30 and when theinductor 32 ofpower conversion module 11 stored energy during withbuck converter 26 electrical communication, and it emits this energy as electric current duringpower conversion module 11 andbuck converter 26 electricalisolation.Buck converter 26 shown in Fig. 2 also comprises thecapacitor 34 that also is used as energy storage elements and also plays the effect of minimizing mains ripple.
The energy that is transferred tobattery 12 frompower conversion module 11 is controlled by the voltage levvl that control is applied ontransistor 28 and 30 base stages.Specifically, make the terminal that is applied tobattery 12 from the energy ofpower conversion module 11, the actuation electrical signals of the terminal 14c (being designated as SW1) of self-controller 14 is applied on the base stage oftransistor 28 in the future, causes electric current to flow totransistor 28 and flow tobattery 12 frompower conversion module 11.
During actuated signal on removing the base stage that is applied totransistor 28, stop from the electric current ofpower conversion module 11, andinductor 32 is by the energy supply of current that is stored in wherein.Attransistor 28 off periods,terminal 14d (being designated as SW2) bycontroller 14 is applied to second actuated signal on the base stage oftransistor 30, so that can flow throughbattery 12 from the electric current of inductor (utilizingtransistor 28 duration of works to be stored in energy ininductor 32 and/or the capacitor 34).
During transistorized the opening or work period since 0% work period upwards climb, simultaneously controller or feedback loop are measured output current and voltage.In case reach determined charging current, feedback control loop utilizes the loop circuit linear feedback scheme for example to adopt ratio difference or PID mechanism to manage transistor.In case charger voltage output or battery terminal voltage reach alternating voltage, can adopt similar controlling organization to come the work period of oxide-semiconductor control transistors.
Therefore, at the electric current that is provided bypower conversion module 11 during the cycle of opening oftransistor 28 with at the effective current that wheninductor 32 discharges, causes being substantially equal to required charging current during the transistorized disconnected cycle by the electric current that it provided.Controller 14 periodically receives (for example, per 0.1 second) for example by at the measured value of the measuredbattery 12 of flowing through of thecurrent sensor 38 at battery terminal place and/or by the measured voltage at the battery terminal place of voltage sensor 36.According to this measurement electric current and/or measuring voltage that receives, the work periods regulated bycontroller 14 so that the electric current adjustment of thebattery 12 of flowing through, and this electric current is aggregated to the numerical value that is substantially equal to bycontroller 14 determined charging current levels like this.Thereforebuck converter 26 is configured to cause adjustable levels of current to be supplied tobattery 12 along with the adjustable duty cycle operation.
As mentioned above, additional sensor can be connected on thebattery 12 to exchange corresponding signal with controller 14.For example, temperature sensor (for example thermistor) can be connected to measuring of battery temperature is provided on the battery 12.Thermistor can be the outside of battery or in the inside of battery 12.Represent the signal of battery temperature to locate controlleddevice 14 receptions at one ofdirector port.Controller 14 is determined the temperature of battery by the signal that is received, and according to determined temperature, and controller is determined any follow-up action that will carry out.For example, the battery temperature that records can be compared with the temperature value in being stored in controller 14.If the temperature that records exceeds the permissive temperature scope, thencontroller 14 can prevent the beginning of charging operations, if charging operations begins, then stops charging operations, perhaps reduces charging current and or voltage according to circumstances.In some embodiments,charger 10 does not utilize heat monitoring and/or thermal control mechanism.
For determining the charging current tobattery 12 to be applied,controller 14 receives from being connected respectively on thebattery 12 and being configured to measure the voltage of crossing overbattery 12 terminals and thevoltage sensor 36 of the electric current of the rechargeable battery of flowing through and the voltage and current measured value of current sensor 38.In some embodiments, the electric current thatcharger 10 can make specified level (for example, be equivalent to 4 to 5C charged, wherein 1C in 1 hour to the rechargeable battery needed electric current that charges) be applied to the terminal ofbattery 12, therefore cause the specific voltage drop at the terminal place of battery, it depends on the resistance of battery.The voltage that thesenses VSENSE terminal 14b of controlleddevice 14 subsequently receives.
In some embodiments, employing can comprise that for example special-purpose charge controller device of analog logic treatment element (not shown) of threshold value comparator for example handles the input signal that received to determinetransducer 36 and/or 38 measured voltage and current levels.
Charger 10 also can comprise signal waveform processing assembly forexample filter 35a and 35b, be used on simulation and/or digital input signals, carrying out signal filtering and handle so that prevent can be by the foeign element incorrect measured value (for example, the incorrect measured value of voltage, temperature etc.) that causes of circuit level noise for example.
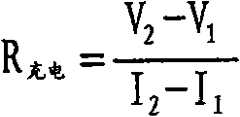
According to those signals that receive from voltage andcurrent transducer 36 and 38,controller 14 by the calculated signals that records by those for example the stable state of battery 12 (or direct current) charging resistor determine to be applied to the charging current level of terminal ofbattery 12 to give battery recharge.
Specifically,controller 14 makes first measuring current input I constantly first1Be applied in.The levels of current I that response is applied1, between the terminal ofbattery 12, produce voltage V1Controller 14 makes the electric current I that flows inbattery 121Keep special time period, therefore makebattery 12 can reach the charging stable state.In some embodiments, allowing the electrochemical cell of battery carry out the transition to needed total time of stable state charged state section by open-circuit condition is 30 to 60 seconds.(for example, make electric current I at moment place subsequently at controller1After being applied on thebattery 12 60 seconds), controller makes another levels of current I2Be applied on thebattery 12, therefore between the terminal ofbattery 12, produce voltage V2In some embodiments, first levels of current that is applied can be the levels of current that is equivalent to 4C (that is, battery was charged in 15 minutes, if battery has 1A hour capacity like this, the 4C charge rate is equivalent to the 4A electric current, and can be with the second levels of current I2Be set to the level (that is, with the levels of current that battery was charged) that is equivalent to 5C in 12 minutes.
For example, obtained and the corresponding measuring voltage of the levels of current that is applied, the difference between the closed circuit voltage that controller 14 records by calculating is determined the charging resistor of battery divided by the difference of applying electric current, that is:
Figure A20088000971600121
Because second voltage is to measure after time period of stable state (the being non-transient state) resistance value that obtainedbattery 12 therein, the charging resistor that records is called stable state or DC charging resistor sometimes.
In some embodiments, can measure with other characteristic of treatment ofbattery 12 determining to be connected to the identity and the character of the battery on thecharger 10, and therefore determine to be applied to the charging current that recharges to it on the battery.
Controller 14 adopts the resistance that calculates to visit look-up table, retrieval and the corresponding suitable charging current of calculating of charging resistor.For example, if specific battery types and/or the capacity of the charging resistor of calculating indication, then the corresponding record in look-up table is suitable for charging current to this battery charge with appointment.
In some embodiments, specific battery types can be associated with a plurality of records in the look-up table, and each record is all corresponding with different charge rates.For example, charging current can be specified in a record related with particular type of battery, and it can obtain to equal about 90% charge level of battery capacity in about 5 minutes for battery.Can specify charging current with related another record of same battery types corresponding to different charge rates, for example will be in one (1) hour to battery recharge to full substantially battery capacity.Select suitable record for example to specify input according to the user who adopts the user interface (not shown) to offercharger 10 from a plurality of look-up table records relevant with concrete battery, user interface comprises switch, button and/or the knob that for example is arranged on the charger body.
Controller can be configured to also determine that the concrete charge level ofbattery 12 is to determine the charge parameter (for example, charging current and charging interval) tobattery 12 to be applied.For example, controller can make the voltage that sequence of current levels is applied in and measures to be provided between the terminal of battery.The contact potential series that utilization records can be determined the battery types and the charge level (according to the volume percent of battery) of this battery.In addition, also can determine the charging interval that wherein selected charging current must apply.
In some embodiments, the charge level ofdetermined battery 12 can be used in a plurality of records of selection in the look-up table related with determined battery types.For example, if the charging interval that will wherein charging current be applied on thebattery 12 is defined as 5 minutes, anddefinite battery charge 50% then can be selected first charging current from reaching battery recharge in 5 minutes of regulation near 100% look-up table that is full of.On the other hand, ifbattery 12 is only charged 20%, then can from look-up table, select higher charging current to be full of in 5 minutes of regulation, to reach near 100%.
In some embodiments, being used for can be based on the charge level of determinedbattery 12 to the charging interval and/or the charge rate ofbattery 12 chargings.For example, if determined thatbattery 12 is charged 50%, the then determined charging interval can makebattery 12 be charged to for example at least 90% charge level less than 5 minutes in (for example, 3 minutes).
As mentioned above, in case reach the pre-determined upper voltage limit (that is, alternating voltage) of about substantial constant,charger 10 can be therein it the voltage between the terminal ofbattery 12 is remained under the pattern of this upper limit and moves.Specifically, whenbattery 12 usefulness during basically according to the determined charging current for charging of charging resistor of battery, the voltage between the terminal of battery increases.For the voltage between the terminal of guaranteeing battery is no more than predetermined upper voltage limit (so that battery is not overheated, perhaps the work of battery or life expectancy can not be subjected to negative effect), the voltage that adoptstransducer 36 periodically to measure between the terminal of (for example, per 0.1 second)battery 12 has reached predetermined upper voltage limit to determine when.When the voltage between the terminal ofbattery 12 had reached predetermined upper voltage limit, the current/voltage regulating circuit controls so that the voltage between the terminal ofbattery 12 constant substantially (device of carrying out a kind of like this behavior is known as constant current/constant voltage or CC/CV device sometimes).
In some embodiments,controller 14 also can be configured to by the voltage between the terminal of periodically measuringbattery 12 and adjust the charging current monitoring voltage be applied on thebattery 12 and advances the speed, and makes voltage in a certain regulation raise and reaches predetermined upper voltage limit in the time period.Advance the speed according to the voltage that records, adjust the charging current level and increase or reduce charging current, make in the voltage rising time of regulation, to reach predetermined upper voltage limit.For example, adjusting the charging current level can carry out according to the prediction-alignment technique that adopts the Kalman filter.Specifically, the Kalman filter adopts the next numerical value according to the last measured value recurrence forecast system that excites or import of system responses of internal state of dynamical system.The Kalman wave filter technology can illustrate measured value deviation and the deviation in prediction (modeling) system responses.Therefore, when work, predicting the outcome of system is used for recursively proofreading and correct new response measurement value according to the prediction and the actual measured value of front at least in part.Therefore the Kalman filter can try hard to minimize the error between prognoses system response and the actual measured response.Can adopt and be used for determining to adjust other technology that electric current obtains predetermined upper voltage limit.
Fig. 4 describes an exemplary of thecharge step 50 that recharges to rechargeable battery 12.Randomly, in the charging compartments thatbattery 12 is injectedchargers 10 so that after the charging terminal ofcharger 10 was electrically coupled to the terminal ofbattery 12,controller 14 was measured the open circuit temperature and the voltage (52) of the battery unit of batteries 12.Controller 14 definite temperature T that record at first0With voltage V0Whether be in (54) between the predetermined bound, as defined in the memory module of the processor baseddevices 16 that is used for controller 14.Determined that therein this does not cause charging under the situation of operating under the unsafe condition of precondition in predetermined tolerance band internal cause for the initial temperature that records and voltage, charger does not continue charging operations, andstep 50 stops.
If determined the temperature T that records at first0With voltage V0Between predetermined bound, thencontroller 14 independently constantly makes two levels of current I at two1And I2Be applied to (56) on thebattery 12 to help measuring and/or at least one electrical characteristics (for example, battery terminal voltage) of counting cell 12.At least one measured electrical characteristics or indication itself are connected to the battery types on thecharger 10 or can determine to determine the characteristic derived (for example, stable state charging resistor) of the charging current tobattery 12 to be applied.Determine in the embodiment of charging resistor according to measured voltage that thereincontroller 14 is determined and the electric current I that applies1And I2Corresponding each voltage V1And V2Can measure the electrical characteristics (for example, with the corresponding measurement electric current of applied voltage) of other type.
Measured voltage V1And V2, then can determine following (58) withbattery 12 corresponding charging resistors:
The charging resistor of calculating is used for determining to be applied to the charging current (60) on thebattery 12, for example is stored in the look-up table retrieval and the corresponding charging current of calculating of charging resistor of memory stores module by visit.For the battery types that is associated with a plurality of charging current records, can adopt the user-defined target charging interval to select and the related suitable record of discerning by the battery behavior that records and/or calculate of battery types.In addition and/or alternatively, can adopt other technology (for example, computing technique) to determine charging current.
Randomly, determine that the concrete charge level (62) ofcontinuous battery 12 is to calculate the charge parameter (for example, charging current and charging interval) tobattery 12 to be applied.As mentioned above, by for example making sequence of current levels be applied on thebattery 12 and measuring between the terminal of battery under each gained voltage condition, can determine battery charge level therein.According to determined charge level and battery types, can determine charge parameter (for example, charging current and charging interval).
Determined charging current and the charging interval randomly tobattery 12 to be applied, the current/voltage regulating circuit shown in the control chart 2 for example buck converter 26 (64) so that provide constant electric current torechargeable battery 12 from the voltage of power conversion module 11.As mentioned above, handling the charging current level value that calculates in 60 places is applied on thebattery 12 electric current that is substantially equal to charging current to generate working period signal.Therefore, the output signal of controller is applied on thetransistor 28 ofbuck converter 26 for example so that be applied on thebattery 12 from the voltage of power conversion module 11.At the off period of particular duty cycle,power conversion module 11 disconnects withbattery 12, and the energy discharge that is stored ininductor 32 and/or thecapacitor 34 becomes electric current to battery.Electric current that is applied bypower conversion module 11 and the common effective current that is substantially equal to charging current that produces of electric current of emitting by inductor 32 (and/or capacitor 34).
When the current charges ofbattery 12 usefulness substantial constant, the voltage between the terminal of battery increases.For the voltage between the terminal of guaranteeing battery is no more than predetermined upper voltage limit (alternating voltage), periodically voltage has reached predetermined upper voltage limit (66) to determine when between the terminal of measurement (for example, per 0.1 second) battery 12.When the voltage between the terminal ofbattery 12 had reached predetermined upper voltage limit, Control current/voltage regulator circuit (startingtransistor 28 and 30 by electricity) was so thatpower conversion module 11 applies the constant voltage of voltage levvl between the terminal that causesbattery 12.
Randomly, periodically measuring voltage is advanced the speed (68) to reach predetermined upper voltage limit in the voltage of stipulating raises the period.Advance the speed according to the voltage that records, adjust charging current level (corresponding adjustment is applied to the actual signal on the current/voltage regulating circuit) and in the voltage rising time of regulation, reach predetermined upper voltage limit to increase or to reduce charging current, to make.As described herein, can according to prediction-alignment technique for example other similar approach of Kalman filter or some carry out the adjustment of charging current levels.
In a period of time that is substantially equal to the regulation charging interval over and done with after, as 70 determined, termination is applied to the charging current (for example, starting so that the energy of being sent bypower conversion module 11 is terminated by the electricity that stops transistor 28) on the battery 12.Stop charge step when after the pre-determined upper voltage limit ofbattery 12 has reached or after the regulation charge level ofbattery 12 has reached, expiring.
Other embodiment
Embodiments more of the present invention have been described now.But should be appreciated that under the condition that does not deviate from spirit and scope of the invention and can carry out various modifications.Therefore, other embodiment is also within the scope of following claim.

Claims (10)

1. method of giving the rechargeable battery charging comprise at least one rechargeable electrochemical cells, described method comprises:
Measure at least one electrical characteristics of described battery; With
Determine the charging current to described battery to be applied according to measured described at least one electrical characteristics.
2. the method for claim 1, described method also comprise determined charging current are applied on the described battery.
3. method as claimed in claim 2, described method also comprises:
Regulate the electric current that is applied on the described battery according to determined charging current.
4. the method for claim 1, wherein measure described at least one electrical characteristics and comprise:
Measure response and constantly electric current is applied to the voltage between the terminal at described battery on the described battery first; With
Measure response and electric current is applied to the voltage between the terminal at described battery on the described battery in second moment subsequently.
5. method as claimed in claim 4, wherein measure described at least one electrical characteristics and also comprise:
According to described first and the voltage that records of subsequently moment between difference divided by described first and the difference of subsequently the electric current that the moment applied calculate the stable state charging resistor.
6. the method for claim 1, determine that wherein described charging current comprises:
The look-up table of a plurality of charging current values that the visit storage is related with the analog value of a plurality of values of measurement parameter; And
Select to be stored in described a plurality of charging current values in the described look-up table one according to the value calculated at least in part.
7. the method for claim 1, described method also comprises:
Periodically measure the voltage between the terminal of described battery; And
When the voltage between the terminal of measured battery reaches predetermined magnitude of voltage, adjust the charging current that is applied on the described battery, make that the voltage between the terminal of described battery remains on predetermined magnitude of voltage.
8. the method for claim 1, described method also comprises:
Periodically adjust described charging current with the predetermined voltage level between the terminal that in specified time period, reaches described battery.
9. method as claimed in claim 8, wherein periodically adjust described charging current and comprise:
Determine voltage rising speed at the terminal place of described battery; And
Adopt prediction-corrector computation technique according to the described charging current of determined voltage rising rate calculations.
10. charging device that is configured to the rechargeable battery charging that comprises at least one rechargeable electrochemical cells, described charging device comprises:
Be configured to admit the charging compartments of described battery, described charging compartments has the electrical contact of the terminal separately that is configured to be coupled to described battery; With
Controller, described controller is configured to:
Measure at least one electrical characteristics of described battery; With
Determine the charging current to described battery to be applied according to measured described at least one electrical characteristics.
CN200880009716A2007-03-262008-03-20Adaptive charger device and methodPendingCN101682197A (en)

Applications Claiming Priority (3)

Application NumberPriority DateFiling DateTitle
US90801707P2007-03-262007-03-26
US60/908,0172007-03-26
PCT/IB2008/051070WO2008117218A2 (en)2007-03-262008-03-20Adaptive charger device and method

Publications (1)

Publication NumberPublication Date
CN101682197Atrue CN101682197A (en)2010-03-24

Family

ID=42029936

Family Applications (1)

Application NumberTitlePriority DateFiling Date
CN200880009716APendingCN101682197A (en)2007-03-262008-03-20Adaptive charger device and method

Country Status (3)

CountryLink
JP (1)JP2010521948A (en)
CN (1)CN101682197A (en)
BR (1)BRPI0809518A2 (en)

Cited By (18)

* Cited by examiner, † Cited by third party
Publication numberPriority datePublication dateAssigneeTitle
CN102859831A (en)*2010-04-232013-01-02吉列公司Built-in charger
CN103403996A (en)*2011-03-112013-11-20罗伯特·博世有限公司Energy storer and energy storage system
WO2014029137A1 (en)*2012-08-212014-02-27Ou ShihaoCharger
CN103746421A (en)*2013-12-312014-04-23闻泰通讯股份有限公司Intelligent recognition system for optimal charging current and method thereof
CN105490326A (en)*2014-10-032016-04-13英飞凌科技奥地利有限公司Battery charge state evaluation coincident with constant current charging
CN105934865A (en)*2015-09-222016-09-07广东欧珀移动通信有限公司 Method and device for controlling charging, and electronic device
WO2016183802A1 (en)*2015-05-192016-11-24华为技术有限公司Charging method, charging device and terminal
CN106233494A (en)*2014-03-062016-12-14布里格斯和斯特拉顿公司For substituting the chargeable cell system of lead-acid battery
CN106385079A (en)*2016-11-082017-02-08惠州Tcl移动通信有限公司Charging current control method and charging current control system based on mobile terminal
CN107733000A (en)*2017-09-062018-02-23海日升电器制品(深圳)有限公司Charging method and charger
CN108177553A (en)*2018-02-282018-06-19柳州铁道职业技术学院A kind of new-energy automobile charge and discharge device
CN108429301A (en)*2017-02-152018-08-21凹凸电子(武汉)有限公司Charging system and the method to charge to battery pack
CN109066864A (en)*2018-08-212018-12-21郑州万迪来电子技术有限公司Charging method, device and the charging equipment of battery
CN109613943A (en)*2018-11-302019-04-12艾默生电气公司Thermostat and its operating method for atmosphere control system
CN109860743A (en)*2018-11-142019-06-07维沃移动通信有限公司A kind of charging method and terminal device
CN110828913A (en)*2018-08-132020-02-21台达电子工业股份有限公司Battery charging method and charging system thereof
CN114172217A (en)*2020-09-102022-03-11株洲中车时代电气股份有限公司 A control method, system, device and storage medium for fast charging of trains
US20220085635A1 (en)*2020-09-112022-03-17Robert Bosch GmbhMinimizing irreversible swelling during battery charging

Families Citing this family (6)

* Cited by examiner, † Cited by third party
Publication numberPriority datePublication dateAssigneeTitle
WO2011027297A1 (en)*2009-09-032011-03-10Koninklijke Philips Electronics N.V.A charging circuit with current regulation
TWI536702B (en)*2010-07-152016-06-01Z動力能源有限責任公司Method and apparatus for recharging a battery
US20180034283A1 (en)*2016-07-272018-02-01Lenovo (Singapore) Pte. Ltd.Systems and methods to increase rate of charge of battery based on impedance
US10439418B2 (en)2016-07-292019-10-08Lenovo (Singapore) Pte. Ltd.Systems and methods to charge a battery at different charge rates and indicate when charging at a faster rate is available
US20230236251A1 (en)*2020-07-082023-07-27Panasonic Intellectual Property Management Co., Ltd.Arithmetic system, battery inspection method, and battery inspection program
JP2023152322A (en)*2022-04-042023-10-17株式会社豊田自動織機Charging device and charging method

Family Cites Families (11)

* Cited by examiner, † Cited by third party
Publication numberPriority datePublication dateAssigneeTitle
JPH04358950A (en)*1991-05-311992-12-11Honda Motor Co Ltd electric vehicle
JPH0785893A (en)*1993-09-171995-03-31Sony CorpMethod for charging battery
JPH0817477A (en)*1994-06-281996-01-19Mitsuoka Denki Seisakusho:KkSecondary battery capacity estimating method, deterioration diagnostic method, and battery charging device
JPH0819187A (en)*1994-06-281996-01-19Mitsuoka Denki Seisakusho:KkCharging apparatus
JP3508254B2 (en)*1994-12-082004-03-22新神戸電機株式会社 Rechargeable battery charger
JPH11162526A (en)*1997-11-291999-06-18Sanyo Electric Co LtdBattery condition detecting device
JP2001195159A (en)*2000-01-122001-07-19Denso Corp Portable electronic devices
JP2002078221A (en)*2000-08-242002-03-15Japan Storage Battery Co LtdCharging method and load-leveling system
JP3842076B2 (en)*2001-06-132006-11-08株式会社マキタ Charger
JP4269871B2 (en)*2003-10-032009-05-27日産自動車株式会社 Battery charger
JP2006166641A (en)*2004-12-082006-06-22Hitachi Koki Co Ltd Charger

Cited By (26)

* Cited by examiner, † Cited by third party
Publication numberPriority datePublication dateAssigneeTitle
CN102859831A (en)*2010-04-232013-01-02吉列公司Built-in charger
US9312719B2 (en)2011-03-112016-04-12Robert Bosch GmbhEnergy store and energy storage system
CN103403996B (en)*2011-03-112016-06-01罗伯特·博世有限公司Stored energy device and energy accumulator system
CN103403996A (en)*2011-03-112013-11-20罗伯特·博世有限公司Energy storer and energy storage system
WO2014029137A1 (en)*2012-08-212014-02-27Ou ShihaoCharger
CN103746421A (en)*2013-12-312014-04-23闻泰通讯股份有限公司Intelligent recognition system for optimal charging current and method thereof
CN106233494A (en)*2014-03-062016-12-14布里格斯和斯特拉顿公司For substituting the chargeable cell system of lead-acid battery
US10181590B2 (en)2014-03-062019-01-15Briggs & Stratton CorporationRechargeable battery system for replacement of lead-acid battery
CN105490326A (en)*2014-10-032016-04-13英飞凌科技奥地利有限公司Battery charge state evaluation coincident with constant current charging
WO2016183802A1 (en)*2015-05-192016-11-24华为技术有限公司Charging method, charging device and terminal
CN105934865A (en)*2015-09-222016-09-07广东欧珀移动通信有限公司 Method and device for controlling charging, and electronic device
WO2017049459A1 (en)*2015-09-222017-03-30广东欧珀移动通信有限公司Method and device for controlling charging and electronic device
US10833518B2 (en)2015-09-222020-11-10Guangdong Oppo Mobile Telecommunications Corp., Ltd.Charge control method and device, and electronic device
TWI668936B (en)*2015-09-222019-08-11廣東歐珀移動通信有限公司Method for controlling charging and computer - readable media
CN106385079A (en)*2016-11-082017-02-08惠州Tcl移动通信有限公司Charging current control method and charging current control system based on mobile terminal
CN108429301A (en)*2017-02-152018-08-21凹凸电子(武汉)有限公司Charging system and the method to charge to battery pack
CN107733000A (en)*2017-09-062018-02-23海日升电器制品(深圳)有限公司Charging method and charger
CN108177553A (en)*2018-02-282018-06-19柳州铁道职业技术学院A kind of new-energy automobile charge and discharge device
CN110828913A (en)*2018-08-132020-02-21台达电子工业股份有限公司Battery charging method and charging system thereof
CN109066864A (en)*2018-08-212018-12-21郑州万迪来电子技术有限公司Charging method, device and the charging equipment of battery
CN109860743A (en)*2018-11-142019-06-07维沃移动通信有限公司A kind of charging method and terminal device
CN109613943A (en)*2018-11-302019-04-12艾默生电气公司Thermostat and its operating method for atmosphere control system
CN114172217A (en)*2020-09-102022-03-11株洲中车时代电气股份有限公司 A control method, system, device and storage medium for fast charging of trains
CN114172217B (en)*2020-09-102025-05-06株洲中车时代电气股份有限公司 A control method, system, device and storage medium for fast charging of train
US20220085635A1 (en)*2020-09-112022-03-17Robert Bosch GmbhMinimizing irreversible swelling during battery charging
US12081060B2 (en)*2020-09-112024-09-03Robert Bosch GmbhMinimizing irreversible swelling during battery charging

Also Published As

Publication numberPublication date
JP2010521948A (en)2010-06-24
BRPI0809518A2 (en)2016-03-15

Similar Documents

PublicationPublication DateTitle
CN101682197A (en)Adaptive charger device and method
US9013139B2 (en)Adaptive charger device and method
CN100578886C (en)Battery charging apparatus
US20080238356A1 (en)Portable energy storage and charging device
US20080238357A1 (en)Ultra fast battery charger with battery sensing
CN101641850A (en)Ultra fast battery charger with battery sensing part
JP2014523731A (en) Li-ion battery charging
US20080238363A1 (en)Compact ultra fast battery charger
US20040135553A1 (en)Battery chargers
CN103000953A (en)Rechargeable battery and charging method
EP2630716A2 (en)Apparatus and method for rapidly charging batteries
US20050194933A1 (en)Method of charging a battery
WO2014051865A2 (en)Methods and systems for rapid wireless charging
CN101872994A (en)Battery charger and charging method thereof
CN101647177A (en)Fast battery charger device and method
Huang et al.Fuzzy-control-based five-step Li-ion battery charger
CN101647143A (en)Battery with integrated voltage converter having bypass circuit
JP2013048552A (en)Lithium iron phosphate ultra fast battery charger
US20080238359A1 (en)Lithium Iron Phosphate Ultra Fast Battery Charger
JP3772665B2 (en) Battery charger
JP5165405B2 (en) Charge control circuit, battery pack, and charging system
JP4434108B2 (en) Charger
EP3977589B1 (en)Method and device for energy harvesting and charging rechargeable energy storage devices
CN101647175B (en)Portable energy storage and charging device
US6008624A (en)Method of monitoring and controlling electrochemical systems and processes

Legal Events

DateCodeTitleDescription
C06Publication
PB01Publication
C10Entry into substantive examination
SE01Entry into force of request for substantive examination
C12Rejection of a patent application after its publication
RJ01Rejection of invention patent application after publication

Application publication date:20100324


[8]ページ先頭

©2009-2025 Movatter.jp