



技术领域technical field
本发明涉及电力一体化电源系统,特别是涉及一种电力一体化电源系统及蓄电池放电方法。The invention relates to an electric integrated power supply system, in particular to an electric integrated power supply system and a storage battery discharging method.
背景技术Background technique
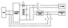
目前,电力一体化电源系统已经广泛的应用于发电厂、变电站、工矿企业、电气化铁路以及高层建筑等领域。图1是典型的电力一体化电源系统,系统包括AC/DC整流模块,蓄电池组,DC/DC变换模块,DC/AC逆变模块。典型的,电网电压通过整流模块整流成220V或110V直流电压,向电力负载提供能源及向蓄电池组充电,DC/DC变换模块将高压直流电压转换为48V的直流电压,向通信负载提供能源,而DC/AC逆变模块则将直流电转换为交流电用来提供紧急照明的能源。蓄电池作为电力一体化电源系统中重要的组成部分,使用一段时间就需要维护,进行重新充放电以活化,而且蓄电池还需要进行周期性的核容(检查电池实际容量)放电以及内阻测量。然而,现阶段对蓄电池进行活化、核容以及测量内阻一般采用以下三种方式放电:1、采用电阻作为蓄电池的负载进行放电;2、采用耗能型电力电子元件的电子式放电设备进行放电;3、采用专用的有源回馈装置将电能回馈。前两种放电方式具有明显的缺点,即白白消耗了蓄电池的电能,而且还会产生高热量辐射,具有火灾隐患。第三种放电方式则由于需要专用的仪器,因而成本较高。At present, the power integrated power supply system has been widely used in power plants, substations, industrial and mining enterprises, electrified railways, and high-rise buildings. Figure 1 is a typical power integrated power system, the system includes AC/DC rectification module, battery pack, DC/DC conversion module, DC/AC inverter module. Typically, the grid voltage is rectified into 220V or 110V DC voltage by the rectifier module to provide energy to the electric load and charge the battery pack. The DC/DC conversion module converts the high-voltage DC voltage to 48V DC voltage to provide energy to the communication load. The DC/AC inverter module converts direct current into alternating current to provide energy for emergency lighting. As an important part of the integrated electric power supply system, the battery needs maintenance after a period of use, recharging and discharging for activation, and the battery also needs to perform periodic nuclear capacity (check the actual capacity of the battery) discharge and internal resistance measurement. However, at this stage, the following three methods are generally used to discharge the battery for activation, nuclear capacity and measurement of internal resistance: 1. Use resistance as the load of the battery for discharge; 2. Use electronic discharge equipment for energy-consuming power electronic components for discharge ; 3. Use a dedicated active feedback device to feed back electric energy. The first two discharge methods have obvious disadvantages, that is, the electric energy of the battery is consumed in vain, and high heat radiation is generated, which has a fire hazard. The third discharge method is expensive because it requires special equipment.
发明内容Contents of the invention
本发明要达到的目的在于针对现有技术的不足,提供一种电力一体化电源系统,能实现蓄电池组的放电能量的有效利用,节约能源,还能使其放电过程简单化且不产生高热辐射,达到环保的效果。The purpose of the present invention is to address the deficiencies of the prior art, to provide an integrated electric power supply system, which can realize the effective utilization of the discharge energy of the battery pack, save energy, and simplify the discharge process without generating high heat radiation , to achieve the effect of environmental protection.
本发明同时要达到的目的还在于提供一种电力一体化电源系统中蓄电池放电的方法以及相应的实现在线式蓄电池活化、核容和内阻测量的方法。The object to be achieved by the present invention is also to provide a battery discharge method in an electric integrated power supply system and a corresponding method for realizing on-line battery activation, nuclear capacity and internal resistance measurement.
为实现上述目的,本发明采用以下技术方案:To achieve the above object, the present invention adopts the following technical solutions:
一种电力一体化电源系统,包括由电网输出接口顺次相耦合的AC/DC整流模块、蓄电池组、DC/AC逆变模块以及用于监控各部分工作的监控系统,还包括设置于所述DC/AC逆变模块的输出端至电网输出接口之间的可控通断的馈电通路,在所述蓄电池组需要放电时,所述监控系统关闭所述AC/DC整流模块对所述蓄电池组的输出,调节所述DC/AC逆变模块的输出电压的幅值和相位与电网电压相同,然后开通所述馈电通路,再通过闭环控制调节所述DC/AC逆变模块的输出电流的相位跟踪电网电压的相位。An electric integrated power supply system, including an AC/DC rectifier module, a storage battery pack, a DC/AC inverter module, and a monitoring system for monitoring the work of each part, which are sequentially coupled by the grid output interface, and also includes the The controllable on-off feed path between the output terminal of the DC/AC inverter module and the output interface of the grid. When the battery pack needs to be discharged, the monitoring system closes the AC/DC rectification module to the battery. group output, adjust the amplitude and phase of the output voltage of the DC/AC inverter module to be the same as the grid voltage, then open the feed path, and then adjust the output current of the DC/AC inverter module through closed-loop control The phase of the track tracks the phase of the grid voltage.
所述DC/AC逆变模块可以为电力逆变器或电力UPS。The DC/AC inverter module may be a power inverter or a power UPS.
优选还包括DC/DC变换模块,所述蓄电池组与所述DC/DC变换模块通过开关控制连接。Preferably, a DC/DC conversion module is also included, and the battery pack is connected to the DC/DC conversion module through a switch control.
一种电力一体化电源系统中蓄电池放电的方法,所述系统包括由电网输出接口顺次相耦合的AC/DC整流模块、蓄电池组和DC/AC逆变模块,所述方法包括以下步骤:A method for discharging a storage battery in an electric integrated power supply system, said system comprising an AC/DC rectifier module, a storage battery pack and a DC/AC inverter module sequentially coupled by a grid output interface, said method comprising the following steps:
a.关闭所述AC/DC整流模块对所述蓄电池组的输出;a. Turn off the output of the AC/DC rectifier module to the battery pack;
b.调节所述DC/AC逆变模块的输出电压的幅值和相位与电网电压相同;b. adjusting the amplitude and phase of the output voltage of the DC/AC inverter module to be the same as the grid voltage;
c.将所述DC/AC逆变模块的输出端与电网输出接口连接;c. Connect the output end of the DC/AC inverter module to the grid output interface;
d.通过闭环控制调节所述DC/AC逆变模块的输出电流的相位跟踪电网电压的相位,以向电网回馈有功能量。d. Adjusting the phase of the output current of the DC/AC inverter module to track the phase of the grid voltage through closed-loop control, so as to feed back active energy to the grid.
优选地,所述步骤a中,通过将所述AC/DC整流模块的输出电压调低或直接关机来关闭所述AC/DC整流模块对所述蓄电池组的输出。Preferably, in the step a, the output of the AC/DC rectification module to the battery pack is turned off by lowering the output voltage of the AC/DC rectification module or directly shutting down the power supply.
优选地,所述步骤d中,根据对放电电流的检测来控制所述蓄电池组放电电量。Preferably, in the step d, the discharge quantity of the battery pack is controlled according to the detection of the discharge current.
一种在电力一体化电源系统中实现在线式蓄电池活化的方法,包括根据前述的蓄电池放电的方法进行蓄电池放电的步骤。A method for realizing on-line battery activation in an electric integrated power supply system, comprising the step of discharging the battery according to the aforementioned method for discharging the battery.
一种在电力一体化电源系统中实现在线式蓄电池核容的方法,包括根据前述的蓄电池放电的方法进行蓄电池放电的步骤。A method for realizing on-line storage battery core capacity in an electric integrated power supply system, comprising the step of discharging the storage battery according to the aforementioned storage battery discharge method.
一种在电力一体化电源系统中实现在线式蓄电池内阻测量的方法,包括根据前述的蓄电池放电的方法进行蓄电池放电的步骤。A method for realizing online storage battery internal resistance measurement in an electric integrated power supply system includes the step of discharging the storage battery according to the aforementioned storage battery discharge method.
一种在电力一体化电源系统中实现节能的方法,包括根据前述的蓄电池放电的方法进行蓄电池放电的步骤。A method for realizing energy saving in an electric integrated power supply system, comprising the step of discharging the storage battery according to the aforementioned storage battery discharging method.
本发明有益的技术效果是:The beneficial technical effect of the present invention is:
根据本发明,在需要对蓄电池组进行放电时,控制关闭所述AC/DC整流模块对蓄电池组的充电输出,调节所述DC/AC逆变模块的输出电压的幅值和相位与电网电压相同,然后开通所述馈电通路,再通过闭环控制调节所述DC/AC逆变模块的输出电流的相位跟踪电网电压的相位,以向电网回馈有功能量。从而将蓄电池组放出的直流电转换成能回馈给电网的交流电,使蓄电池的电能通过DC/AC逆变模块回馈到电网,同时不对电网产生无功污染,这样,既使放电能量得到了有效的利用,节约了能源,又使放电过程变得简单、安全,不产生高热辐射,因此既经济又环保。采用本发明,电力一体化电源系统可以实现在线式蓄电池活化、在线式核容放电和在线式蓄电池内阻测量。According to the present invention, when the battery pack needs to be discharged, the AC/DC rectifier module is controlled to turn off the charging output of the battery pack, and the amplitude and phase of the output voltage of the DC/AC inverter module are adjusted to be the same as the grid voltage , and then open the feeding path, and then adjust the phase of the output current of the DC/AC inverter module to track the phase of the grid voltage through closed-loop control, so as to feed back active energy to the grid. In this way, the DC power released by the battery pack is converted into AC power that can be fed back to the grid, so that the power of the battery is fed back to the grid through the DC/AC inverter module, and at the same time does not cause reactive power pollution to the grid. In this way, even if the discharge energy is effectively used , saves energy, and makes the discharge process simple and safe, without high heat radiation, so it is economical and environmentally friendly. By adopting the invention, the electric integrated power supply system can realize on-line storage battery activation, on-line nuclear capacity discharge and on-line storage battery internal resistance measurement.
附图说明Description of drawings
图1为典型的电力一体化电源系统结构示意图;Figure 1 is a schematic structural diagram of a typical power integrated power supply system;
图2为本发明一种实施例的电力一体化电源系统结构示意图;Fig. 2 is a schematic structural diagram of an electric power integrated power supply system according to an embodiment of the present invention;
图3为本发明另一种实施例的电力一体化电源系统结构示意图;Fig. 3 is a schematic structural diagram of an electric integrated power supply system according to another embodiment of the present invention;
图4为本发明的电力一体化电源系统中蓄电池放电方法的流程图。Fig. 4 is a flow chart of the storage battery discharging method in the electric integrated power supply system of the present invention.
本发明的特征及优点将通过实施例结合附图进行详细说明。The features and advantages of the present invention will be described in detail with reference to the accompanying drawings.
具体实施方式Detailed ways
如图2所示,一种实施例的电力一体化电源系统包括AC/DC整流模块、蓄电池组、DC/AC逆变模块和监控系统(图未示),AC/DC整流模块的输入端与电网输出接口相耦合,AC/DC整流模块的输出端与蓄电池组的正负极以及DC/AC逆变模块的输入端共同耦合,DC/AC逆变模块的输出端耦合到紧急照明负载,蓄电池组以及AC/DC整流模块输出端通过开关S2控制连接电力负载。监控系统分别耦合到上述各个部分以对其工作进行监控。其中,电网可通过AC/DC整流模块向蓄电池组提供直流充电电能,蓄电池组输出的直流电可通过DC/AC逆变模块转换成交流电并提供给紧急明负载。As shown in Figure 2, an embodiment of an integrated electric power supply system includes an AC/DC rectifier module, a storage battery pack, a DC/AC inverter module and a monitoring system (not shown in the figure), and the input terminal of the AC/DC rectifier module is connected to the The output interface of the power grid is coupled, the output end of the AC/DC rectifier module is coupled with the positive and negative poles of the battery pack and the input end of the DC/AC inverter module, the output end of the DC/AC inverter module is coupled to the emergency lighting load, the battery The group and the output end of the AC/DC rectification module are controlled to connect to the electric load through the switch S2. The monitoring system is respectively coupled to each of the above-mentioned parts to monitor their work. Among them, the power grid can provide DC charging power to the battery pack through the AC/DC rectifier module, and the DC power output by the battery pack can be converted into AC power through the DC/AC inverter module and provided to emergency bright loads.
根据本发明,在DC/AC逆变模块的输出端至电网输出接口之间设置有馈电通路,可通过控制开关S1的开闭状态来决定馈电通路的通断。在蓄电池组需要放电时,监控系统关闭AC/DC整流模块对蓄电池组的输出(停止充电作用),也可以视情况而关闭蓄电池组对直接利用其供电的电力负载的输出(停止工作放电),并调节所述DC/AC逆变模块的输出电压的幅值和相位与电网电压相同,然后将开关S1闭合,使得DC/AC逆变模块的输出端通过馈电通路与电网输出接口相接,开通馈电通路,再通过闭环控制调节DC/AC逆变模块的输出电流的相位跟踪电网电压的相位,以至其输出电能可回馈给电网,向电网回馈有功能量,同时不对电网产生无功污染。其中,可以通过将AC/DC整流模块的输出电压调低或直接关机来关闭AC/DC整流模块对蓄电池组的输出,此时,逆止二极管D反向截止,蓄电池组停止充电。According to the present invention, a feed path is provided between the output end of the DC/AC inverter module and the grid output interface, and the on-off state of the feed path can be determined by controlling the on-off state of the switch S1. When the battery pack needs to be discharged, the monitoring system closes the output of the AC/DC rectifier module to the battery pack (stops charging), and can also close the output of the battery pack to the electric load directly powered by it (stops working and discharging) depending on the situation. And adjust the amplitude and phase of the output voltage of the DC/AC inverter module to be the same as the grid voltage, and then close the switch S1, so that the output terminal of the DC/AC inverter module is connected to the grid output interface through the feed path, Open the feed path, and then adjust the phase of the output current of the DC/AC inverter module to track the phase of the grid voltage through closed-loop control, so that its output power can be fed back to the grid, and active energy can be fed back to the grid without reactive power pollution to the grid . Wherein, the output voltage of the AC/DC rectifier module to the battery pack can be turned off by lowering the output voltage of the AC/DC rectifier module or directly shutting down the battery pack. At this time, the backstop diode D reverses and the battery pack stops charging.
如图3所示,另一种实施例的电力一体化电源系统还包括DC/DC变换模块,DC/DC变换模块与蓄电池组以及AC/DC整流模块输出端通过开关S2控制连接。DC/DC变换模块将高压直流电压转换为低压直流电压,向通信负载提供能源。在蓄电池组需要放电时,监控系统可视情况断开开关S2,从而关闭蓄电池组对电力负载以及DC/DC变换模块的输出。As shown in FIG. 3 , another embodiment of the integrated electric power supply system further includes a DC/DC conversion module, and the DC/DC conversion module is controlled and connected to the battery pack and the output end of the AC/DC rectification module through a switch S2 . The DC/DC conversion module converts high-voltage DC voltage into low-voltage DC voltage to provide energy for communication loads. When the battery pack needs to be discharged, the monitoring system may turn off the switch S2 according to the situation, thereby closing the output of the battery pack to the electric load and the DC/DC conversion module.
在一些实施例中,DC/AC逆变模块可采用电力逆变器。电力逆变器内部通常具有升压的DC/DC结构。同样,调节电力逆变器的输出电压的幅值和相位与电网电压相同,然后将开关S1闭合,开通馈电通路,再通过闭环控制调节电力逆变器的输出电流的相位跟踪电网电压的相位,使其向电网回馈有功能量,同时不对电网产生无功污染。In some embodiments, the DC/AC inverter module may employ a power inverter. The power inverter usually has a boosted DC/DC structure inside. Similarly, adjust the amplitude and phase of the output voltage of the power inverter to be the same as the grid voltage, then close the switch S1, open the feeder path, and then adjust the phase of the output current of the power inverter to track the phase of the grid voltage through closed-loop control , so that it can feed back active energy to the grid without causing reactive power pollution to the grid.
在另一些实施例中,电力逆变器也可以用电力UPS替代。In other embodiments, the power inverter can also be replaced by a power UPS.
此外,监控系统可通过检测电池放电电流来控制蓄电池的放电能量,从而不会造成蓄电池放电过亏等问题。In addition, the monitoring system can control the discharge energy of the battery by detecting the battery discharge current, so as not to cause problems such as excessive discharge of the battery.
本发明的电力一体化电源系统将蓄电池放电的能量通过电力逆变器转化成交流电回馈到电网,同时不对电网产生无功污染,既使放电能量得到了有效的利用,节约了能源,又使放电过程变得简单,不产生高热辐射,经济又环保。The power integrated power supply system of the present invention converts the energy discharged by the storage battery into alternating current through the power inverter and feeds it back to the power grid without causing reactive power pollution to the power grid. The process becomes simple, does not generate high heat radiation, is economical and environmentally friendly.
在另一方面,本发明还提出一种电力一体化电源系统中蓄电池放电的方法,所述系统包括由电网输出接口顺次相耦合的AC/DC整流模块、蓄电池组和DC/AC逆变模块。如图4所示,所述方法包括以下步骤:In another aspect, the present invention also proposes a battery discharge method in an electric integrated power supply system, the system includes an AC/DC rectifier module, a battery pack and a DC/AC inverter module sequentially coupled by the grid output interface . As shown in Figure 4, the method includes the following steps:
步骤S1、关闭所述AC/DC整流模块对所述蓄电池组的输出;Step S1, closing the output of the AC/DC rectification module to the battery pack;
步骤S2、调节所述DC/AC逆变模块的输出电压的幅值和相位与电网电压相同;Step S2, adjusting the amplitude and phase of the output voltage of the DC/AC inverter module to be the same as the grid voltage;
步骤S3、将所述DC/AC逆变模块的输出端与电网输出接口相连;Step S3, connecting the output terminal of the DC/AC inverter module with the grid output interface;
步骤S4、通过闭环控制调节所述DC/AC逆变模块的输出电流的相位跟踪电网电压的相位,以向电网回馈有功能量。Step S4, adjusting the phase of the output current of the DC/AC inverter module to track the phase of the grid voltage through closed-loop control, so as to feed back active energy to the grid.
步骤S1中,可以通过将所述AC/DC整流模块的输出电压调低或直接关机来关闭所述AC/DC整流模块对所述蓄电池组的输出。In step S1, the output of the AC/DC rectification module to the battery pack can be turned off by lowering the output voltage of the AC/DC rectification module or directly shutting down the power supply.
步骤S4中,可以通过检测放电电流控制所述蓄电池组放电电量。In step S4, the discharge quantity of the battery pack may be controlled by detecting the discharge current.
该方法的多种实施例均可参考前述系统实施例的内容来具体实施,此处不再赘述。Various embodiments of the method can be specifically implemented with reference to the content of the foregoing system embodiments, and details are not repeated here.
本发明的蓄电池放电方法可以用于实现在线式蓄电池活化、在线式核容放电和在线式蓄电池内阻测量。应理解,凡使用本发明蓄电池放电方法的蓄电池维护方法或节能方法均应为本发明的保护范围所覆盖。The battery discharge method of the invention can be used to realize on-line battery activation, on-line nuclear capacity discharge and on-line battery internal resistance measurement. It should be understood that any battery maintenance method or energy-saving method using the battery discharge method of the present invention shall be covered by the protection scope of the present invention.
以上内容是结合具体的优选实施方式对本发明所作的进一步详细说明,不能认定本发明的具体实施只局限于这些说明。对于本发明所属技术领域的普通技术人员来说,在不脱离本发明构思的前提下,还可以做出若干简单推演或替换,都应当视为属于本发明的保护范围。The above content is a further detailed description of the present invention in conjunction with specific preferred embodiments, and it cannot be assumed that the specific implementation of the present invention is limited to these descriptions. For those of ordinary skill in the technical field of the present invention, without departing from the concept of the present invention, some simple deduction or replacement can be made, which should be regarded as belonging to the protection scope of the present invention.
| Application Number | Priority Date | Filing Date | Title |
|---|---|---|---|
| CN2009101096000ACN101630860B (en) | 2009-08-11 | 2009-08-11 | Power-integration power-supply system and method for discharging storage batteries |
| Application Number | Priority Date | Filing Date | Title |
|---|---|---|---|
| CN2009101096000ACN101630860B (en) | 2009-08-11 | 2009-08-11 | Power-integration power-supply system and method for discharging storage batteries |
| Publication Number | Publication Date |
|---|---|
| CN101630860Atrue CN101630860A (en) | 2010-01-20 |
| CN101630860B CN101630860B (en) | 2012-07-18 |
| Application Number | Title | Priority Date | Filing Date |
|---|---|---|---|
| CN2009101096000AActiveCN101630860B (en) | 2009-08-11 | 2009-08-11 | Power-integration power-supply system and method for discharging storage batteries |
| Country | Link |
|---|---|
| CN (1) | CN101630860B (en) |
| Publication number | Priority date | Publication date | Assignee | Title |
|---|---|---|---|---|
| CN103633744A (en)* | 2012-08-29 | 2014-03-12 | 朴明俊 | Power supply |
| CN104283250A (en)* | 2013-07-09 | 2015-01-14 | 盈正豫顺电子股份有限公司 | Multi-port energy storage system and control method thereof |
| CN105425168A (en)* | 2016-01-08 | 2016-03-23 | 国网浙江宁波市鄞州区供电公司 | Storage battery capacity detection method and apparatus in power supply system |
| CN105467332A (en)* | 2015-12-15 | 2016-04-06 | 云南电网有限责任公司电力科学研究院 | Transformer station DC source active inversion on-line detection system |
| CN107086615A (en)* | 2016-02-15 | 2017-08-22 | 周锡卫 | A kind of ups system based on active maintenance function expanding device |
| CN107219470A (en)* | 2017-07-24 | 2017-09-29 | 深圳市泰昂能源科技股份有限公司 | The batteries property checked electric discharge device and method online |
| CN107437825A (en)* | 2016-05-27 | 2017-12-05 | 恩斯迈电子(深圳)有限公司 | Current regulation system |
| CN111342534A (en)* | 2020-03-26 | 2020-06-26 | 国网河南省电力公司漯河供电公司 | Storage battery discharge control system and control method thereof |
| CN111697649A (en)* | 2020-06-11 | 2020-09-22 | 浙江创力电子股份有限公司 | Two-way inverter suitable for power internal maintenance |
| CN113270889A (en)* | 2021-05-24 | 2021-08-17 | 华能海南发电股份有限公司东方电厂 | Factory direct-current storage battery discharging utilization system and method |
| CN113507163A (en)* | 2020-06-10 | 2021-10-15 | 国网浙江省电力有限公司温州供电公司 | Nuclear capacity switching device and nuclear capacity method of transformer substation direct current power supply system |
| CN113507162A (en)* | 2020-06-10 | 2021-10-15 | 国网浙江省电力有限公司温州供电公司 | Automatic capacity checking device and capacity checking method for direct current power supply system of transformer substation |
| CN114142570A (en)* | 2021-12-08 | 2022-03-04 | 浙江吉利控股集团有限公司 | Battery management method and system, and computer-readable storage medium |
| CN114295942A (en)* | 2021-11-29 | 2022-04-08 | 国网北京市电力公司 | Power cable fault diagnosis system, power cable fault determination method and device |
| CN117353429A (en)* | 2023-12-04 | 2024-01-05 | 四川赛柏智晶科技有限公司 | Online nuclear capacity system and method based on power management control |
| CN119382278A (en)* | 2024-10-25 | 2025-01-28 | 英微电气(深圳)有限公司 | A power supply system with dual current loop control and its capacity control method |
| Publication number | Priority date | Publication date | Assignee | Title |
|---|---|---|---|---|
| CN2772095Y (en) | 2004-11-19 | 2006-04-12 | 广东易事特集团有限公司 | Large-sized uniterruption power source |
| CN2919646Y (en)* | 2006-07-04 | 2007-07-04 | 李多山 | AC and DC uninterrupted power supply specially for electric power |
| Publication number | Priority date | Publication date | Assignee | Title |
|---|---|---|---|---|
| CN103633744A (en)* | 2012-08-29 | 2014-03-12 | 朴明俊 | Power supply |
| CN104283250A (en)* | 2013-07-09 | 2015-01-14 | 盈正豫顺电子股份有限公司 | Multi-port energy storage system and control method thereof |
| CN104283250B (en)* | 2013-07-09 | 2016-07-13 | 盈正豫顺电子股份有限公司 | Multi-port energy storage system and control method thereof |
| CN105467332A (en)* | 2015-12-15 | 2016-04-06 | 云南电网有限责任公司电力科学研究院 | Transformer station DC source active inversion on-line detection system |
| CN105425168A (en)* | 2016-01-08 | 2016-03-23 | 国网浙江宁波市鄞州区供电公司 | Storage battery capacity detection method and apparatus in power supply system |
| CN107086615B (en)* | 2016-02-15 | 2023-10-31 | 周锡卫 | UPS system based on active maintenance function expansion device |
| CN107086615A (en)* | 2016-02-15 | 2017-08-22 | 周锡卫 | A kind of ups system based on active maintenance function expanding device |
| CN107437825A (en)* | 2016-05-27 | 2017-12-05 | 恩斯迈电子(深圳)有限公司 | Current regulation system |
| CN107219470A (en)* | 2017-07-24 | 2017-09-29 | 深圳市泰昂能源科技股份有限公司 | The batteries property checked electric discharge device and method online |
| CN111342534A (en)* | 2020-03-26 | 2020-06-26 | 国网河南省电力公司漯河供电公司 | Storage battery discharge control system and control method thereof |
| CN113507163A (en)* | 2020-06-10 | 2021-10-15 | 国网浙江省电力有限公司温州供电公司 | Nuclear capacity switching device and nuclear capacity method of transformer substation direct current power supply system |
| CN113507162A (en)* | 2020-06-10 | 2021-10-15 | 国网浙江省电力有限公司温州供电公司 | Automatic capacity checking device and capacity checking method for direct current power supply system of transformer substation |
| CN111697649A (en)* | 2020-06-11 | 2020-09-22 | 浙江创力电子股份有限公司 | Two-way inverter suitable for power internal maintenance |
| CN113270889A (en)* | 2021-05-24 | 2021-08-17 | 华能海南发电股份有限公司东方电厂 | Factory direct-current storage battery discharging utilization system and method |
| CN114295942A (en)* | 2021-11-29 | 2022-04-08 | 国网北京市电力公司 | Power cable fault diagnosis system, power cable fault determination method and device |
| CN114295942B (en)* | 2021-11-29 | 2024-03-15 | 国网北京市电力公司 | Power cable fault diagnosis system, power cable fault determination method and device |
| CN114142570A (en)* | 2021-12-08 | 2022-03-04 | 浙江吉利控股集团有限公司 | Battery management method and system, and computer-readable storage medium |
| CN117353429A (en)* | 2023-12-04 | 2024-01-05 | 四川赛柏智晶科技有限公司 | Online nuclear capacity system and method based on power management control |
| CN119382278A (en)* | 2024-10-25 | 2025-01-28 | 英微电气(深圳)有限公司 | A power supply system with dual current loop control and its capacity control method |
| Publication number | Publication date |
|---|---|
| CN101630860B (en) | 2012-07-18 |
| Publication | Publication Date | Title |
|---|---|---|
| CN101630860B (en) | Power-integration power-supply system and method for discharging storage batteries | |
| CN103825332B (en) | Direct-current (DC) output system capable of effectively protecting fuel battery and reducing amount of energy storage batteries | |
| CN101841188A (en) | Hybrid power supply uninterruptible inverted power supply of power feedback type optical network | |
| CN203368044U (en) | Bidirectional ac/dc multi-power-supply multi-load safe-isolation micro electrical network system | |
| CN203491707U (en) | Energy storage system based on cascade utilization of power battery | |
| CN103928962A (en) | On-line UPS system and control method for realizing energy saving by utilizing photovoltaic energy | |
| CN105529797B (en) | Super capacitor and the compound electric power system of battery and its method of supplying power to | |
| CN102082462B (en) | Photovoltaic UPS system and control method | |
| CN206422586U (en) | A kind of intelligent scheduling equipment of household energy management system | |
| CN102496961A (en) | Direct-current-bus-based wind-solar independent power grid system | |
| CN204809877U (en) | Control circuit of energy storage equipment | |
| CN201341032Y (en) | Online type emergency power source | |
| CN202127285U (en) | Intelligent power supply system | |
| CN202405799U (en) | Independent wind-power grid system based on direct current bus | |
| CN202759279U (en) | Household hybrid power supply management system | |
| CN205453288U (en) | Incessant power supply system of industrial robot that sprays paint | |
| CN202094668U (en) | Intelligent charging device of fire emergency power supply | |
| CN209200677U (en) | Novel household micro-grid | |
| CN107453399A (en) | The electric energy optimizing management system and method for a kind of use for laboratory | |
| CN106953404A (en) | A kind of regular charge-discharge system of emergency power supply battery and its method | |
| CN203151175U (en) | A solar-energy portable emergency power supplying system | |
| CN206211649U (en) | A kind of looped network case distributed energy storage system | |
| CN204068409U (en) | The electric power system that a kind of photovoltaic and communication power supply combinationally use | |
| CN202444308U (en) | Non-grid-connected wind power hydrogen production device | |
| CN105703472A (en) | Novel photovoltaic power supply data center |
| Date | Code | Title | Description |
|---|---|---|---|
| C06 | Publication | ||
| PB01 | Publication | ||
| C10 | Entry into substantive examination | ||
| SE01 | Entry into force of request for substantive examination | ||
| C14 | Grant of patent or utility model | ||
| GR01 | Patent grant | ||
| CP01 | Change in the name or title of a patent holder | ||
| CP01 | Change in the name or title of a patent holder | Address after:518057 Nanshan District science and Technology Industrial Park, Guangdong, Shenzhen Branch Road, No. Patentee after:Vitamin Technology Co., Ltd. Address before:518057 Nanshan District science and Technology Industrial Park, Guangdong, Shenzhen Branch Road, No. Patentee before:Aimosheng Network Energy Source Co., Ltd. |