Movatterモバイル変換


[0]ホーム

URL:


CN101571330B - A frost-free multifunctional solar-assisted heat pump system - Google Patents

A frost-free multifunctional solar-assisted heat pump system
Download PDF

Info

Publication number
CN101571330B
CN101571330BCN2009100994020ACN200910099402ACN101571330BCN 101571330 BCN101571330 BCN 101571330BCN 2009100994020 ACN2009100994020 ACN 2009100994020ACN 200910099402 ACN200910099402 ACN 200910099402ACN 101571330 BCN101571330 BCN 101571330B
Authority
CN
China
Prior art keywords
interface
brine
valve
heat exchanger
refrigerating medium
Prior art date
Legal status (The legal status is an assumption and is not a legal conclusion. Google has not performed a legal analysis and makes no representation as to the accuracy of the status listed.)
Expired - Fee Related
Application number
CN2009100994020A
Other languages
Chinese (zh)
Other versions
CN101571330A (en
Inventor
王勤
徐英杰
陈光明
梁国峰
陈曦
Current Assignee (The listed assignees may be inaccurate. Google has not performed a legal analysis and makes no representation or warranty as to the accuracy of the list.)
Zhejiang University ZJU
Original Assignee
Zhejiang University ZJU
Priority date (The priority date is an assumption and is not a legal conclusion. Google has not performed a legal analysis and makes no representation as to the accuracy of the date listed.)
Filing date
Publication date
Application filed by Zhejiang University ZJUfiledCriticalZhejiang University ZJU
Priority to CN2009100994020ApriorityCriticalpatent/CN101571330B/en
Publication of CN101571330ApublicationCriticalpatent/CN101571330A/en
Application grantedgrantedCritical
Publication of CN101571330BpublicationCriticalpatent/CN101571330B/en
Expired - Fee Relatedlegal-statusCriticalCurrent
Anticipated expirationlegal-statusCritical

Links

Images

Landscapes

Abstract

Translated fromChinese

本发明公开了一种无霜型多功能太阳能辅助热泵系统。本发明包括制冷剂回路、第一载冷剂回路、第二载冷剂回路和生活热水支路四个部分。制冷剂循环系统具有依次连接的压缩机、制冷剂截止阀、四通阀、第一单向截止阀、第二单向截止阀、第一节流元件、第二节流元件、高压储液罐、汽液分离器。第一载冷剂回路具有依次连接的第一载冷剂箱、第一载冷剂泵、室内换热器。第二载冷剂回路包括第二载冷剂箱、第二载冷剂泵、冷却塔和太阳能集热器、第一载冷剂截止阀、第二载冷剂截止阀、第三载冷剂截止阀、第四载冷剂截止阀。本发明彻底解决传统冷热水热泵和风冷热泵的冬季结霜问题。特别适用于太阳能资源丰富,同时需要大量冷暖空调和热水供应的场合。

Figure 200910099402

The invention discloses a frost-free multifunctional solar auxiliary heat pump system. The invention includes four parts: a refrigerant circuit, a first refrigerant circuit, a second refrigerant circuit and a domestic hot water branch. The refrigerant circulation system has a compressor, a refrigerant shut-off valve, a four-way valve, a first one-way shut-off valve, a second one-way shut-off valve, a first throttling element, a second throttling element, and a high-pressure liquid storage tank connected in sequence , Vapor-liquid separator. The first brine circuit has a first brine tank, a first brine pump, and an indoor heat exchanger connected in sequence. The second brine circuit includes the second brine tank, the second brine pump, the cooling tower and the solar collector, the first brine shut-off valve, the second brine shut-off valve, the third brine Stop valve, the fourth brine stop valve. The invention thoroughly solves the winter frosting problem of the traditional hot and cold water heat pumps and air-cooled heat pumps. It is especially suitable for occasions where solar energy resources are abundant and a large amount of heating and cooling air conditioners and hot water supply are required at the same time.

Figure 200910099402

Description

A kind of multifunctional frost-free solar-assisted heat pump system
Technical field
The invention belongs to heat pump type air conditioner, Teat pump boiler and field of solar energy utilization, relate in particular to a kind of multifunctional frost-free solar-assisted heat pump system.
Background technology
Fossil fuel accounts for great ratio in the at present human energy that uses, and fossil fuel is faced with exhausted predicament as a kind of non-renewable energy resources, and the environmental problem that the burning fossil energy causes especially serious threat human environment of depending on for existence.Solar energy is considered to the energy that 21 century has development potentiality most as a kind of reproducible clean energy resource, but its energy density is low, and instability is the problem of maximum when using solar energy at present, and solar-assisted heat pump is a kind of good solar utilization technique.Along with the raising of people's living standard, indoor heating, indoor refrigeration and heat water and more and more become the necessary living condition of modern comfortable life, but realize that at present these living conditions all need to consume a large amount of valuable fossil fuels.Therefore, utilize solar-assisted heat pump to reduce fossil fuel consumption and have more and more great social significance.
Existing multifuctional solar assisted heat pump is many with indirect expansion type (swollen formula between abbreviation), no matter be small-sized air cooling system or medium-and-large-sized water-cooling system, all has frosting in winter problem, influences the performance of system.Particularly medium-and-large-sized system, the common more complicated of structure.In recent years, the fast development of solar water heater technology provides wide development space for an expanding solar heat-pump, combined solar thermal hydrophone technology of the present invention and hot and cold water heat pump techniques, with freeze proof refrigerating medium as heat transfer medium, utilize the heat transfer temperature difference of cooling tower minimizing refrigerating medium and air and utilize solar energy to carry out the regeneration of refrigerating medium, adopt very succinct refrigerating medium system, thoroughly solve frosting in the winter problem of traditional cold hot water heat pump and air-cooled heat pump.It is abundant to be specially adapted to solar energy resources, needs the occasion of a large amount of air conditioners and hot water supply simultaneously.
Summary of the invention
The objective of the invention is to overcome the deficiencies in the prior art, a kind of multifunctional frost-free solar-assisted heat pump system is provided.
Multifunctional frost-free solar-assisted heat pump system comprises refrigerant loop, first refrigerating medium loop, second refrigerating medium loop and four parts of domestic hot-water's branch road.Refrigerant loop is: the compressor high-pressure outlet links to each other with first interface of cold-producing medium stop valve, heat exchanger first interface of water tank respectively.Second interface of cold-producing medium stop valve links to each other with second interface of water tank heat exchanger and first interface of cross valve respectively.The 4th interface of cross valve links to each other with heat exchanger first interface of the first refrigerating medium case, and heat exchanger second interface of the first refrigerating medium case links to each other with first interface of first unidirectional stop valve and second interface of second restricting element respectively.Second interface of first unidirectional stop valve links to each other with first interface of high pressure fluid reservoir and second interface of second unidirectional stop valve respectively, and second interface of high pressure fluid reservoir links to each other with first interface of first throttle element with first interface of second restricting element respectively.Second interface of first throttle element links to each other with heat exchanger first interface of the second refrigerating medium case with first interface of second unidirectional stop valve respectively.Heat exchanger second interface of the second refrigerating medium case links to each other with the 3rd interface of cross valve, and second interface of cross valve links to each other with the compressor low pressure inlet through vapour liquid separator.First refrigerating medium loop: the 4th interface of the first refrigerating medium case links to each other with first interface of indoor heat exchanger, second interface of indoor heat exchanger links to each other with first interface of first coolant pump, and second interface of first coolant pump links to each other with the 3rd interface of the first refrigerating medium case.Second refrigerating medium loop: the 4th interface of the second refrigerating medium case links to each other with first interface of second coolant pump, second interface of second coolant pump links to each other with first interface of the second refrigerating medium stop valve and first interface of solar thermal collector respectively, second interface of the second refrigerating medium stop valve links to each other with first interface of cooling tower, and second interface of cooling tower links to each other with first interface of the first refrigerating medium stop valve.Second interface of solar thermal collector links to each other with second interface of the 3rd refrigerating medium stop valve and second interface of the 4th refrigerating medium stop valve respectively, and first interface of the 3rd refrigerating medium stop valve links to each other with second interface of the second refrigerating medium stop valve and the 3rd interface of the second refrigerating medium case respectively.First interface of the 4th refrigerating medium stop valve links to each other with first interface of refrigerating medium-water-to-water heat exchanger, and second interface of refrigerating medium-water-to-water heat exchanger links to each other with the 5th interface of the second refrigerating medium case.Domestic hot-water's branch road: cooling water inlet links to each other with the 3rd interface of refrigerating medium-water-to-water heat exchanger, and the 4th interface of refrigerating medium-water-to-water heat exchanger links to each other with the 3rd interface of water tank, and the 4th interface of water tank links to each other with indoor delivery port.
Described first throttle element or the 3rd restricting element are manual throttle valve, automatic throttle or capillary.First unidirectional stop valve or second unidirectional stop valve are hand stop valve or automatic stop valve.First unidirectional stop valve or second unidirectional stop valve can be replaced by two-way shut-off valve.Cold-producing medium stop valve, the first refrigerating medium stop valve, the second refrigerating medium stop valve, the 3rd refrigerating medium stop valve, the 4th refrigerating medium stop valve, the 5th refrigerating medium stop valve are two-way shut-off valve.
Refrigerating medium-water-to-water heat exchanger is double pipe heat exchanger or plate type heat exchanger.Water tank, the first refrigerating medium case and the second refrigerating medium case are the airtight pressure-bearing cool-bags that heat exchanger is equipped with in inside, and heat exchanger is light pipe immersion heat exchanger or nest plate pipe immersion heat exchanger in water tank, the first refrigerating medium case and the second refrigerating medium case.Indoor heat exchanger is an air cooling heat exchanger, is connected with the first refrigerating medium case by first coolant pump.Solar energy heat collector is in parallel with the second refrigerating medium case by second coolant pump with cooling tower.
The beneficial effect that the present invention compared with prior art has:
1) energy saving.The present invention can effectively utilize solar energy as the cold-producing medium evaporation energy, improves the efficient that system moves in the winter time widely, remedies common air-conditioning and there is the very low shortcoming of efficient in ordinary hot pump water heater winter operation.General room refrigerating efficiency of the present invention is equivalent to common handpiece Water Chilling Units, far above common air-cooled unit.Common heating efficiency of the present invention is equivalent to common water resource heat pump, and far above air-cooled heat pump, but the auxiliary heating efficiency of solar energy of the present invention is greater than common water resource heat pump.Ordinary hot heat pump heating water efficient of the present invention is equivalent to the ordinary hot pump water heater, but solar-assisted heat pump of the present invention heats water and solar energy hot water efficient greater than the ordinary hot pump water heater.
2) practicality.The present invention adopts very succinct mode that hot and cold water source pump and solar water heater are combined, and only can realize multiple function of use with a spot of electrically operated valve, has reduced the control difficulty, has improved reliability of operation.
3) economy.The invention solves handpiece Water Chilling Units idle problem in winter, improved utilization rate of equipment and installations, tangible economic advantages are arranged, be very beneficial for promoting.
4) security.The present invention produces the leaky that electric heater can not appear in the hot water time spent, does not also have the gassing danger of gas heater.
5) stability.Under cold winter conditions, the present invention can effectively utilize solar energy, reduces common air-conditioning and crosses the low all kinds of faults that cause because of evaporating temperature.Particularly the present invention adopts very succinct refrigerating medium system, has thoroughly solved frosting in the winter problem of traditional cold hot water heat pump and air-cooled heat pump, has improved reliability of system operation.
Description of drawings
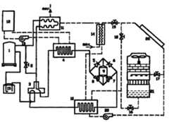
Accompanying drawing is the system flow chart of apparatus of the present invention;
Among the figure: compressor 1, cold-producingmedium stop valve 2, cross valve 3, the first refrigerating medium case 4, first unidirectional stop valve 5, second unidirectional stop valve 6,first throttle element 7, second restricting element 8, highpressure fluid reservoir 9, the second refrigeratingmedium case 10, water tank 11,indoor heat exchanger 12,first coolant pump 13, refrigerating medium-water-to-water heat exchanger 14, vapour liquid separator 15, the first refrigeratingmedium stop valve 16, the second refrigerating medium stop valve 17, the 3rd refrigerating medium stop valve 18, the 4th refrigeratingmedium stop valve 19,second coolant pump 20,cooling tower 21, solarthermal collector 22.
The specific embodiment
As shown in drawings, multifunctional frost-free solar-assisted heat pump system comprises refrigerant loop, first refrigerating medium loop, second refrigerating medium loop and four parts of domestic hot-water's branch road.
Refrigerant loop is: compressor 1 high-pressure outlet 1b respectively with the first interface 2a of cold-producingmedium stop valve 2, the heat exchanger first interface 11a of water tank 11 links to each other, the second interface 2b of cold-producingmedium stop valve 2 respectively with the second interface 11b of water tank 11 heat exchangers, the first interface 3a of cross valve 3 links to each other, the 4th interface 3d of cross valve 3 links to each other with the heat exchanger first interface 4a of the first refrigerating medium case 4, the heat exchanger second interface 4b of the first refrigerating medium case 4 respectively with the first interface 5a of first unidirectional stop valve 5, the second interface 8b of second restricting element 8 links to each other, the second interface 5b of first unidirectional stop valve 5 respectively with the first interface 9a of highpressure fluid reservoir 9, the second interface 6b of second unidirectional stop valve 6 links to each other, the second interface 9b of highpressure fluid reservoir 9 respectively with the first interface 8a of second restricting element 8, the first interface 7a offirst throttle element 7 links to each other.The second interface 7b offirst throttle element 7 links to each other with the first interface 6a of second unidirectional stop valve 6, the heat exchanger first interface 10a of the second refrigeratingmedium case 10 respectively.The heat exchanger second interface 10b of the second refrigeratingmedium case 10 links to each other with the 3rd interface 3c of cross valve 3, and the second interface 3b of cross valve 3 links to each other with compressor 1 low pressure inlet 1a through vapour liquid separator 15.
First refrigerating medium loop: the 4th interface 4d of the first refrigerating medium case 4 links to each other with the first interface 12a ofindoor heat exchanger 12, the second interface 12b ofindoor heat exchanger 12 links to each other with the first interface 13a offirst coolant pump 13, and the second interface 13b offirst coolant pump 13 links to each other with the 3rd interface 4c of the first refrigerating medium case 4.
Second refrigerating medium loop: the 4th interface 10d of the second refrigeratingmedium case 10 links to each other with the first interface 20a ofsecond coolant pump 20, the second interface 20b ofsecond coolant pump 20 links to each other with the first interface 17a of the second refrigerating medium stop valve 17, the first interface 22a of solarthermal collector 22 respectively, the second interface 17b of the second refrigerating medium stop valve 17 links to each other with the first interface 21a ofcooling tower 21, and the second interface 21b ofcooling tower 21 links to each other with the first interface 16a of the first refrigerating medium stop valve 16.The second interface 22b of solarthermal collector 22 links to each other with the second interface 18b of the 3rd refrigerating medium stop valve 18, the second interface 19b of the 4th refrigeratingmedium stop valve 19 respectively, and the first interface 18a of the 3rd refrigerating medium stop valve 18 links to each other with the second interface 16b of the second refrigeratingmedium stop valve 16, the 3rd interface 10c of the second refrigeratingmedium case 10 respectively.The first interface 19a of the 4th refrigeratingmedium stop valve 19 links to each other with the first interface 14a of refrigerating medium-water-to-water heat exchanger 14, and the second interface 14b of refrigerating medium-water-to-water heat exchanger 14 links to each other with the 5th interface 10e of the second refrigeratingmedium case 10.
Domestic hot-water's branch road: cooling water inlet links to each other with the 3rd interface 14c of refrigerating medium-water-to-water heat exchanger 14, and the 4th interface 14d of refrigerating medium-water-to-water heat exchanger 14 links to each other with the 3rd interface 11c of water tank 11, and the 4th interface 11d of water tank 11 links to each other with indoor delivery port.
Describedfirst throttle element 7 or the 3rd restricting element 8 are manual throttle valve, automatic throttle or capillary.First unidirectional stop valve 5 or second unidirectional stop valve 6 are hand stop valve or automatic stop valve.First unidirectional stop valve 5 or second unidirectional stop valve 6 can be replaced by two-way shut-off valve.Cold-producingmedium stop valve 2, the first refrigerating medium stop valve 15, the second refrigeratingmedium stop valve 16, the 3rd refrigerating medium stop valve 17, the 4th refrigerating medium stop valve 18, the 5th refrigeratingmedium stop valve 19 are two-way shut-off valve.
Refrigerating medium-water-to-water heat exchanger 14 is double pipe heat exchanger or plate type heat exchanger.Water tank 11, the first refrigerating medium case 4 and the second refrigeratingmedium case 10 are airtight pressure-bearing cool-bags that heat exchanger is equipped with in inside, and heat exchanger is light pipe immersion heat exchanger or nest plate pipe immersion heat exchanger in water tank 11, the first refrigerating medium case 4 and the second refrigerating medium case 10.Indoor heat exchanger 12 is air cooling heat exchangers, is connected with the first refrigerating medium case 4 by first coolant pump 13.Solarenergy heat collector 22 is in parallel with the second refrigeratingmedium case 10 bysecond coolant pump 20 withcooling tower 21.
The present invention adopts split-type structural,indoor heat exchanger 12 need be installed in indoor, refrigerating medium-water-to-water heat exchanger 14,cooling tower 21 and compressor can be installed on outdoor fromfirst coolant pump 13,second coolant pump 20, water tank 11, the first refrigerating medium case 4 and the not far place of the second refrigeratingmedium case 10,cooling tower 21, water tank 11, the first refrigerating medium case 4, the second refrigeratingmedium case 10,first coolant pump 13,second coolant pump 20, refrigerating medium-water-to-water heat exchanger and compressor also can be used as a global facility and are installed on the roof, andheat collector 22 is installed in the places such as roof of the strongest and maximum duration of outdoor solar radiation.Indoor set is connected with the refrigerating medium pipeline with outdoor location.The water inlet pipe of water tank 11 is connected with the building supply system, and the domestic hot-water in the water tank 11 emits for using by delivery port.
The major function pattern that the present invention can realize has: general room heats, the auxiliary indoor heating of solar energy, general room refrigeration, indoor refrigeration are held concurrently heat pump heats water, the indoor refrigeration solar-assisted heat pump of holding concurrently heats that water, ordinary hot heat pump heating water, solar-assisted heat pump heat water, regular solar heats water and refrigerating medium regeneration.Below be the detailed operation flow process of these nine kinds of functional modes:
1) general room heats
Rainy weather in the winter time or night, the water temperature that need not domestic hot-water or domestic hot-water's case has reached design temperature, but indoorly still needs heat supply.
Refrigerant loop: the cold-producing medium of HTHP comes out to enter cross valve 3 (water tank 11 is by short circuit) through cold-producingmedium stop valve 2 from compressor interface 1b, flows out from cross valve interface 3d then to enter the first refrigerating medium case, 4 condensing heat-exchanges.Cold-producing medium flows out into first unidirectional stop valve 5 from interface 4b, flow to highpressure fluid reservoir 9 then, the high pressure liquid refrigerant that comes out from highpressure fluid reservoir 9 bottom interface 9b enters 7 throttlings of first throttle element, enter the second refrigeratingmedium case device 10 then and carry out boiling heat transfer, the gaseous refrigerant of low pressure flows out from interface 10a, returns compressor 1 after advancing cross valve 3 and vapour liquid separator 15.
First refrigerating medium loop: refrigerating medium flows out from interface 4d after cooled dose of heating in the first refrigerating medium case 4, entersindoor heat exchanger 12 and to indoor heating, cooled refrigerating medium is sent the first refrigerating medium case 4 back to after flowing throughfirst coolant pump 13.
Second refrigerating medium loop: flow out from port one 0d after cooled dose of cooling of the refrigerating medium in the second refrigeratingmedium case 10, through enteringcooling tower 21 and air heat exchange (this moment the 3rd refrigerating medium stop valve 18, the 4th refrigeratingmedium stop valve 19 close) behindsecond coolant pump 20 and the second refrigerating medium stop valve 17, refrigerating medium is got back to the second refrigeratingmedium case 10 after through the first refrigeratingmedium stop valve 16.
The domestic hot-water does not work in the loop.
2) the auxiliary indoor heating of solar energy
Fine in the winter time daytime, and the water temperature that need not domestic hot-water or domestic hot-water's case reached design temperature, but indoorly still need heat supply.
The refrigerant loop and first refrigerating medium loop are with scheme 1.
Second refrigerating medium loop: refrigerating medium flows out from interface 10d after cooled dose of cooling in the second refrigeratingmedium case 10, through entering solarthermal collector 22 behind second coolant pump, 20 pumps (this moment, the second refrigerating medium stop valve 17 was closed).Refrigerating medium here is heated, and flows out from interface 22b then, gets back to the second refrigerating medium case 10 (this moment, the first refrigeratingmedium stop valve 16 and the 4th refrigeratingmedium stop valve 19 were closed) through the 3rd refrigerating medium stop valve 18.
The domestic hot-water does not work in the loop.
3) general room refrigeration
Summer high temperature period only needs indoor refrigeration, enables when not needing the domestic hot-water.
Refrigerant loop: the high-temperature high-pressure refrigerant that comes out from compressor outlet 1b is flowed through and is flowed to cross valve 3 (water tank 11 is by short circuit) behind the cold-producingmedium stop valve 2, and the interface 3c from cross valve 3 flows to the second refrigeratingmedium case 10 again.Second unidirectional stop valve 6 is flow through in cold-producing medium heat exchanger condensation heat release therein then, enters high pressure fluid reservoir 9.Liquid refrigerant flows to second restricting element 8 from the interface 9b of highpressure fluid reservoir 9 bottoms, low-temperature low-pressure refrigerant through throttling flows into the first refrigerating medium case, 4 boiling heat transfers, absorb the wherein heat of refrigerating medium, the cold-producing medium after the vaporization flows back to compressor 1 again through cross valve 3 and vapour liquid separator 15.
First refrigerating medium loop: refrigerating medium flows out from the outlet 13b offirst coolant pump 13, enter 4 cooled doses of coolings of the first refrigerating medium case after, flow to indoor heat exchanger again, to indoor cooling, flow back tofirst coolant pump 13 at last again.
Second refrigerating medium loop: the refrigerating medium of high temperature flows out from the second refrigeratingmedium case 10, through flowing to the second refrigerating medium stop valve 17 (this moment, the 3rd refrigerating medium stop valve 18 was closed) after 20 pressurizations of second coolant pump, enterscooling tower 21 then.The refrigerating medium that is cooled flows out from cooling tower outlet 21b, gets back to the second refrigeratingmedium case 10 through the first refrigeratingmedium stop valve 16.
4) the indoor refrigeration heat pump of holding concurrently heats water
Summer high temperature period needs indoor refrigeration, also needs the domestic hot-water, but needs the hot water amount to enable more after a little while.
Refrigerant loop: the cold-producing medium of HTHP flows out from the outlet 1b of compressor 1, through the heat exchanger (cold-producingmedium stop valve 2 is closed at this moment) of water tank 11, with partial condensation heat heating domestic water.Cold-producing medium flows out from the heat exchanger interface 11b of water tank 11 subsequently, enters cross valve 3, flows out from its interface 3c again, enters the second refrigeratingmedium case 10, the total condensation heat release.Cold-producing medium enters highpressure fluid reservoir 9 after through second unidirectional stop valve 6 then, the liquid refrigerant that flows out from its bottom interface 9b flows through the 8 back step-downs of second restricting element, and then enter the first refrigerating medium case, 4 boiling heat transfers, absorb the wherein heat of refrigerating medium, the cold-producing medium after the vaporization flows back to compressor 1 again through cross valve 3 and vapour liquid separator 15.
First refrigerating medium loop: the low temperature refrigerating medium of cooled dose of cooling flows out from the first refrigerating medium case 4, enters intoindoor heat exchanger 12 to indoor cooling.Refrigerating medium flows tofirst coolant pump 13 from the outlet 12b ofindoor heat exchanger 12 then, through flowing back into the first refrigerating medium case 4 again after 13 pressurizations of first coolant pump.
Second refrigerating medium loop: the high temperature refrigerating medium flows out from the second refrigeratingmedium case 10, tosecond coolant pump 20, enters intocooling tower 21 coolings through the second refrigerating medium stop valve 17 (this moment, the 3rd refrigerating medium stop valve 18 was closed), and heat is passed to air.Cooled refrigerating medium comes out from the outflow ofcooling tower 21, gets back to the second refrigeratingmedium case 10 through the first refrigeratingmedium stop valve 16.
Domestic hot-water's branch road: cold water enters from the interface 14c of refrigerating medium-water-to-water heat exchanger 14 but does not heat, and flows into water tank 11 again, is heated to temperature required back here and flows out from interface 11d, for use.
5) the indoor refrigeration solar-assisted heat pump of holding concurrently heats water
When summer temp was low slightly, the solar energy abundance need be enabled when needing relatively large hot water again in indoor refrigeration.
Refrigerant loop, the first refrigerating medium loop flow process is with operational mode 4).
Second refrigerating medium loop: heated refrigerating medium flows out from the second refrigeratingmedium case 10, tosecond coolant pump 20, through the 3rd refrigerating medium stop valve 18, enters solar thermal collector 22.Refrigerating medium is further heated therein.Refrigerating medium is flowed through and is entered refrigerating medium-water-to-water heat exchanger behind the 4th refrigeratingmedium stop valve 19 then, carries out heat exchange with cold water.Cooled refrigerating medium flows out from interface 14b, gets back to the second refrigeratingmedium case 10.
Domestic hot-water's branch road: cold water enters from the interface 14c of refrigerating medium-water-to-water heat exchanger 14, by the refrigerating medium preheating from solarthermal collector 22, and then flows into water tank 11, is heated to temperature required then for using here.
6) ordinary hot heat pump heating water
Extremely low or overcast and rainy at temperature, solar thermal collector can not provide under the situation of heat fully, provides evaporimeter required heat by cooling tower.
Refrigerant loop: the cold-producing medium of HTHP flows out from compressor 3, enters water tank 11 (cold-producingmedium stop valve 2 is closed at this moment) from interface 11a, the heating of condensation heat release here domestic hot-water.Cold-producing medium enters cross valve 3 then, flow out from cross valve interface 3d, through entering first unidirectional stop valve 5 behind the first refrigerating medium case 4, flow to highpressure fluid reservoir 9 then, the high pressure liquid refrigerant that comes out from highpressure fluid reservoir 9 bottom interface 9b enters 7 throttlings of first throttle element, enter the second refrigeratingmedium case 10 then and carry out boiling heat transfer, the gaseous refrigerant of low pressure flows out from interface 10a, flows back to compressor 1 again through cross valve 3 and vapour liquid separator 15.
First refrigerating medium loop is not worked.
Second refrigerating medium loop: flow out from port one 0d after cooled dose of cooling of the refrigerating medium in the second refrigeratingmedium case 10, through enteringcooling tower 21 and air heat exchange (this moment, the 3rd refrigerating medium stop valve 18 was closed) behindsecond coolant pump 20 and the second refrigerating medium stop valve 17, refrigerating medium is got back to the second refrigerating medium case 10 (this moment, the 4th refrigeratingmedium stop valve 19 was closed) through the first refrigeratingmedium stop valve 16.
Domestic hot-water's branch road: cold water enters from the interface 14c of refrigerating medium-water-to-water heat exchanger 14 but does not heat, and flows into water tank 11 again, is heated to temperature required back here and flows out from interface 11d, for use.
7) solar-assisted heat pump heats water
In the lower or cloudy weather, solar energy can not directly be heated to the domestic hot-water required temperature, but plays auxiliary effect at temperature.
Refrigerant loop, first refrigerating medium loop are with operational mode 6).
Second refrigerating medium loop: flow out from port one 0d after cooled dose of cooling of the refrigerating medium in the secondrefrigerating medium case 10, through entering solar thermal collector 22 (this moment, the second refrigerating medium stop valve 17 was closed) aftersecond coolant pump 20, here refrigerating medium is heated, and heating back refrigerating medium is got back to the second refrigerating medium case 10 (this moment, the first refrigeratingmedium stop valve 16 and the 4th refrigeratingmedium stop valve 19 were closed) after through the 3rd refrigerating medium stop valve 18.
Domestic hot-water's branch road: the interface 14c of cold water refrigerating medium-water-to-water heat exchanger 14 enters by refrigerating medium and heats, and flows out from interface 14d, enters domestic hot-water's case 11 then and continues to be heated.Water after the heating flows out from interface 11d, for using.
8) regular solar heats water
Transition season is in the daytime fine, the solar energy abundance.
The refrigerating circuit and first refrigerating medium loop are not worked.
Second refrigerating medium loop: refrigerating medium flows tosecond coolant pump 20 from the secondrefrigerating medium case 10, is sent to solar thermal collector 22 (the first refrigeratingmedium stop valve 16, the 3rd refrigerating medium stop valve 18 and the second refrigerating medium stop valve 17 are closed at this moment) then.Refrigerating medium is heated to the back here and flows out from interface 22b, enters refrigerating medium-water-to-water heat exchanger 14 and cold water heat exchange through the 4th refrigeratingmedium stop valve 19, so flows out from interface 14b, gets back to the secondrefrigerating medium case 10.
Domestic hot-water's branch road: cold water enters from the interface 14c of refrigerating medium-water-to-water heat exchanger 14, is heated by refrigerating medium, flows into water tank 11 storage then and for use.
9) refrigerating medium regeneration
If during the excess moisture that winter, refrigerating medium in use absorbed, start the moisture in this pattern removal refrigerating medium from air.Refrigerating circuit is not worked and first refrigerating medium loop is not worked.Domestic hot-water's branch road congenerous pattern 8).
Refrigerating medium flows tosecond coolant pump 20 from the secondrefrigerating medium case 10, a part is sent to solarthermal collector 22 then, and a part is sent to coolingtower 21 and air heat exchange and the moisture of removing in the refrigerating medium (this moment, the 4th refrigeratingmedium stop valve 19 was closed) through the second refrigerating medium stop valve 17.Refrigerating medium is heated to the back at solarthermal collector 22 and flows out from interface 22b, through the 3rd refrigerating medium stop valve 18, joins with the concentrated back refrigerating medium that flows out from the first refrigeratingmedium stop valve 16, gets back to the secondrefrigerating medium case 10 from interface 14b together.

Claims (6)

Translated fromChinese
1.一种无霜型多功能太阳能辅助热泵系统,其特征在于包括制冷剂回路、第一载冷剂回路、第二载冷剂回路和生活热水支路四个部分;制冷剂回路为:压缩机(1)高压出口(1b)分别与制冷剂截止阀(2)的第一接口(2a)、水箱(11)的换热器第一接口(11a)相连,制冷剂截止阀(2)的第二接口(2b)分别与水箱(11)换热器的第二接口(11b)、四通阀(3)的第一接口(3a)相连,四通阀(3)的第四接口(3d)与第一载冷剂箱(4)的换热器第一接口(4a)相连,第一载冷剂箱(4)的换热器第二接口(4b)分别与第一单向截止阀(5)的第一接口(5a)、第二节流元件(8)的第二接口(8b)相连,第一单向截止阀(5)的第二接口(5b)分别与高压储液罐(9)的第一接口(9a)、第二单向截止阀(6)的第二接口(6b)相连,高压储液罐(9)的第二接口(9b)分别与第二节流元件(8)的第一接口(8a)、第一节流元件(7)的第一接口(7a)相连,第一节流元件(7)的第二接口(7b)分别与第二单向截止阀(6)的第一接口(6a)、第二载冷剂箱(10)的换热器第一接口(10a)相连,第二载冷剂箱(10)的换热器第二接口(10b)与四通阀(3)的第三接口(3c)相连,四通阀(3)的第二接口(3b)经汽液分离器(15)与压缩机(1)低压进口(1a)相连,第一载冷剂回路:第一载冷剂箱(4)的第四接口(4d)与室内换热器(12)的第一接口(12a)相连,室内换热器(12)的第二接口(12b)与第一载冷剂泵(13)的第一接口(13a)相连,第一载冷剂泵(13)的第二接口(13b)与第一载冷剂箱(4)的第三接口(4c)相连,第二载冷剂回路:第二载冷剂箱(10)的第四接口(10d)与第二载冷剂泵(20)的第一接口(20a)相连,第二载冷剂泵(20)的第二接口(20b)分别与第二载冷剂截止阀(17)的第一接口(17a)、太阳能集热器(22)的第一接口(22a)相连,第二载冷剂截止阀(17)的第二接口(17b)与冷却塔(21)的第一接口(21a)相连,冷却塔(21)的第二接口(21b)与第一载冷剂截止阀(16)的第一接口(16a)相连,太阳能集热器(22)的第二接口(22b)分别与第三载冷剂截止阀(18)的第二接口(18b)、第四载冷剂截止阀(19)的第二接口(19b)相连,第三载冷剂截止阀(18)的第一接口(18a)分别与第二载冷剂截止阀(16)的第二接口(16b)、第二载冷剂箱(10)的第三接口(10c)相连,第四载冷剂截止阀(19)的第一接口(19a)与载冷剂-水换热器(14)的第一接口(14a)相连,载冷剂-水换热器(14)的第二接口(14b)与第二载冷剂箱(10)的第五接口(10e)相连,生活热水支路:冷水进口与载冷剂-水换热器(14)的第三接口(14c)相连,载冷剂-水换热器(14)的第四接口(14d)与水箱(11)的第三接口(11c)相连,水箱(11)的第四接口(11d)与室内出水口相连。1. A frost-free multifunctional solar-assisted heat pump system is characterized in that it includes four parts: a refrigerant circuit, a first refrigerant circuit, a second refrigerant circuit and domestic hot water branch; the refrigerant circuit is: The high-pressure outlet (1b) of the compressor (1) is respectively connected with the first interface (2a) of the refrigerant shut-off valve (2) and the first interface (11a) of the heat exchanger of the water tank (11), and the refrigerant shut-off valve (2) The second interface (2b) of the water tank (11) is connected to the second interface (11b) of the heat exchanger and the first interface (3a) of the four-way valve (3) respectively, and the fourth interface ( 3d) It is connected to the first interface (4a) of the heat exchanger of the first brine tank (4), and the second interface (4b) of the heat exchanger of the first brine tank (4) is respectively connected to the first one-way cut-off The first port (5a) of the valve (5) and the second port (8b) of the second throttling element (8) are connected, and the second port (5b) of the first one-way stop valve (5) is respectively connected to the high-pressure liquid storage The first interface (9a) of the tank (9) and the second interface (6b) of the second one-way stop valve (6) are connected, and the second interface (9b) of the high-pressure liquid storage tank (9) is respectively connected to the second throttling The first interface (8a) of the element (8) and the first interface (7a) of the first throttling element (7) are connected, and the second interface (7b) of the first throttling element (7) is respectively connected to the second one-way The first interface (6a) of the stop valve (6) is connected to the first interface (10a) of the heat exchanger of the second brine tank (10), and the second interface of the heat exchanger of the second brine tank (10) (10b) is connected to the third port (3c) of the four-way valve (3), and the second port (3b) of the four-way valve (3) is connected to the low-pressure inlet (1a) of the compressor (1) through the gas-liquid separator (15) ), the first brine circuit: the fourth interface (4d) of the first brine tank (4) is connected to the first interface (12a) of the indoor heat exchanger (12), and the indoor heat exchanger (12) The second interface (12b) of the first brine pump (13) is connected to the first interface (13a), and the second interface (13b) of the first brine pump (13) is connected to the first brine tank ( 4) connected to the third interface (4c), the second brine circuit: the fourth interface (10d) of the second brine tank (10) and the first interface (20a) of the second brine pump (20) ), the second interface (20b) of the second brine pump (20) is connected with the first interface (17a) of the second brine shut-off valve (17) and the first interface of the solar heat collector (22) respectively. (22a) is connected, the second interface (17b) of the second brine stop valve (17) is connected with the first interface (21a) of the cooling tower (21), and the second interface (21b) of the cooling tower (21) is connected with The first interface (16a) of the first brine shut-off valve (16) is connected, and the second interface (22b) of the solar heat collector (22) is respectively connected with the second interface (18) of the third brine shut-off valve (18). 18b), the second interface (19b) of the fourth brine shut-off valve (19), and the first interface (18a) of the third brine shut-off valve (18) is connected with The second interface (16b) of the second brine shut-off valve (16) is connected to the third interface (10c) of the second brine tank (10), and the first interface of the fourth brine shut-off valve (19) (19a) is connected with the first interface (14a) of the brine-water heat exchanger (14), and the second interface (14b) of the brine-water heat exchanger (14) is connected with the second brine tank ( 10) connected to the fifth interface (10e), domestic hot water branch: the cold water inlet is connected to the third interface (14c) of the brine-water heat exchanger (14), and the brine-water heat exchanger (14 ) is connected to the third interface (11c) of the water tank (11), and the fourth interface (11d) of the water tank (11) is connected to the indoor water outlet.2.根据权利要求1所述的一种无霜型多功能太阳能辅助热泵系统,其特征在于所述的第一节流元件(7)或第三节流元件(8)是手动节流阀、自动节流阀或毛细管。2. A frost-free multifunctional solar auxiliary heat pump system according to claim 1, characterized in that said first throttling element (7) or third throttling element (8) is a manual throttling valve, Automatic throttle or capillary.3.根据权利要求1所述的一种无霜型多功能太阳能辅助热泵系统,其特征在于所述的第一单向截止阀(5)或第二单向截止阀(6)是手动截止阀或自动截止阀。3. A frost-free multifunctional solar-assisted heat pump system according to claim 1, characterized in that the first one-way shut-off valve (5) or the second one-way shut-off valve (6) is a manual shut-off valve or automatic shut-off valve.4.根据权利要求1所述的一种无霜型多功能太阳能辅助热泵系统,其特征在于所述的第一单向截止阀(5)或第二单向截止阀(6)可由双向截止阀代替。4. A frost-free multifunctional solar-assisted heat pump system according to claim 1, characterized in that the first one-way shut-off valve (5) or the second one-way shut-off valve (6) can be formed by a two-way shut-off valve replace.5.根据权利要求1所述的一种无霜型多功能太阳能辅助热泵系统,其特征在于所述的载冷剂-水换热器(14)是套管式换热器或板式换热器,水箱(11)、第一载冷剂箱(4)或第二载冷剂箱(10)的内换热器是套片式换热器或光管沉浸式换热器。5. A frost-free multifunctional solar-assisted heat pump system according to claim 1, characterized in that the brine-water heat exchanger (14) is a casing heat exchanger or a plate heat exchanger , the inner heat exchanger of the water tank (11), the first brine tank (4) or the second brine tank (10) is a shrouded fin heat exchanger or a bare tube immersion heat exchanger.6.根据权利要求1所述的一种无霜型多功能太阳能辅助热泵系统,其特征在于所述的室内换热器(12)是风冷换热器。6. A frost-free multifunctional solar-assisted heat pump system according to claim 1, characterized in that said indoor heat exchanger (12) is an air-cooled heat exchanger.
CN2009100994020A2009-06-112009-06-11 A frost-free multifunctional solar-assisted heat pump systemExpired - Fee RelatedCN101571330B (en)

Priority Applications (1)

Application NumberPriority DateFiling DateTitle
CN2009100994020ACN101571330B (en)2009-06-112009-06-11 A frost-free multifunctional solar-assisted heat pump system

Applications Claiming Priority (1)

Application NumberPriority DateFiling DateTitle
CN2009100994020ACN101571330B (en)2009-06-112009-06-11 A frost-free multifunctional solar-assisted heat pump system

Publications (2)

Publication NumberPublication Date
CN101571330A CN101571330A (en)2009-11-04
CN101571330Btrue CN101571330B (en)2010-11-17

Family

ID=41230749

Family Applications (1)

Application NumberTitlePriority DateFiling Date
CN2009100994020AExpired - Fee RelatedCN101571330B (en)2009-06-112009-06-11 A frost-free multifunctional solar-assisted heat pump system

Country Status (1)

CountryLink
CN (1)CN101571330B (en)

Cited By (1)

* Cited by examiner, † Cited by third party
Publication numberPriority datePublication dateAssigneeTitle
CN102721172A (en)*2012-06-142012-10-10华南理工大学Compressor variable capacity regulated instant heat pump water heater

Families Citing this family (9)

* Cited by examiner, † Cited by third party
Publication numberPriority datePublication dateAssigneeTitle
CN101776349B (en)*2010-02-022011-11-16浙江大学Continuous solar pump-free auto-cascade absorption type refrigerating system
CN102032630B (en)*2010-12-062014-07-02东南大学Dual-working condition integrated heat pump device with adjustable load and drive method
CN102032629B (en)*2010-12-062014-08-06上海朗诗建筑科技有限公司Load adjustable double working condition integrated heat pump system
KR20120136794A (en)*2011-06-102012-12-20삼성전자주식회사Heat pump and control method thereof
CN102705926B (en)*2012-01-052017-02-08王全龄Roof plate solar collector integrated heat pump air conditioner
CN102853582B (en)*2012-09-212014-08-20中山市爱美泰电器有限公司Modified heat pump unit and solar energy linkage domestic hot water supply device
CN104374115A (en)2013-08-142015-02-25开利公司Heat pump system, heat pump unit and a multifunctional mode control method for heat pump system
CN103486680B (en)*2013-09-232016-04-20广东西屋康达空调有限公司A kind of energy-saving Frostless air-source air conditioner heat pump system
CN113883738B (en)*2021-09-292022-11-11浙江工业大学Novel solar energy sprays-compression refrigerating system

Cited By (1)

* Cited by examiner, † Cited by third party
Publication numberPriority datePublication dateAssigneeTitle
CN102721172A (en)*2012-06-142012-10-10华南理工大学Compressor variable capacity regulated instant heat pump water heater

Also Published As

Publication numberPublication date
CN101571330A (en)2009-11-04

Similar Documents

PublicationPublication DateTitle
CN101571330B (en) A frost-free multifunctional solar-assisted heat pump system
CN101963412B (en)Solar energy and electric energy combined heat pump system and cooling and heating method
CN203349573U (en)Combined heat pump and solar hot water heating and ventilating system
CN101509716A (en)Electric power plant cooling system for enhancing cooling efficiency by utilizing residual heat refrigeration manner
CN201819480U (en) High-efficiency energy-saving heat pump device
CN201764752U (en) Combined heating and cooling system coupled with solar air conditioning and ground source heat pump
CN103983042A (en)Solar indoor cold and hot integrated system
CN101571329B (en) A Direct Expansion Multifunctional Solar Auxiliary Heat Pump System
CN110118448A (en)Heat storage and cold accumulation type combustion gas assists solar absorption ammonium hydroxide cold supply system
CN101769654B (en)Heating system for compression heat pump and heating method thereof
CN205783976U (en)The refrigeration system that a kind of solar energy absorption type refrigeration is compound with absorption type refrigerating
CN105972858A (en)System and method for supplying energy and storing energy by utilizing waste heat of air compressor
CN101634501A (en)Frost-free type air source heat pump system
CN105783329A (en)Solar energy absorption refrigeration and adsorption refrigeration combination refrigeration system
CN110469896A (en)A kind of solar air source hybrid system
CN105509336A (en)Vacuum tube type solar heat pump hot-water system
CN106839217B (en)Combined heat pump air conditioning system capable of independently operating in de-electrification mode and control method thereof
CN101566408B (en)Indirect-expansion multifunctional solar energy auxiliary air condition system
CN109282397B (en) Novel energy storage air conditioner and method based on air compression refrigeration cycle
CN102798250B (en)Double-heat-source trans-critical carbon-dioxide multifunctional heat-pump system
CN203550280U (en)Direct-expansion solar heat pump air-conditioning system
CN101975487B (en)Diffusion absorption refrigeration and hot water system applying solar energy
CN100561074C (en) A Multifunctional Solar Auxiliary Air Conditioning System
CN100383473C (en) Solar energy auxiliary drive cooling and heating cogeneration device
CN203053079U (en)Fuel gas auxiliary heating energy storage type solar energy absorption refrigeration device

Legal Events

DateCodeTitleDescription
C06Publication
PB01Publication
C10Entry into substantive examination
SE01Entry into force of request for substantive examination
C14Grant of patent or utility model
GR01Patent grant
CF01Termination of patent right due to non-payment of annual fee
CF01Termination of patent right due to non-payment of annual fee

Granted publication date:20101117

Termination date:20170611


[8]ページ先頭

©2009-2025 Movatter.jp