






技术领域technical field
本发明涉及激光加工制造领域,更具体的说本发明为一种提高金属板料激光冲击成形性能的方法与装置,其适用于金属薄板的高效率、复杂精密成形,特别适用于常规方法难以成形或根本无法成形的材料,如镁合金,钛合金等。The present invention relates to the field of laser processing and manufacturing. More specifically, the present invention is a method and device for improving the performance of laser impact forming of sheet metal. It is suitable for high-efficiency, complex and precise forming of thin metal plates, and is especially suitable for forming difficult to form by conventional methods. Or materials that cannot be formed at all, such as magnesium alloys, titanium alloys, etc.
背景技术Background technique
金属板料塑性成形作为板材成形加工主要方法,已在整个国民经济中占有十分重要的地位,广泛应用于航空航天、船舶工业、汽车覆盖件、电子、仪表等生产行业。目前,国内外用于金属薄板塑性成形方法颇多,包括冲压、爆炸成形、喷丸成形、激光热应力成形和激光冲击成形等。中国专利01134063.0提供一种激光冲击精密成形方法及装置,采用高性能激光冲击精密成形技术,它直接利用强脉冲激光束冲击工件表面的柔性贴膜,使其表层气化电离并形成冲击波,由于产生的冲击波压力峰值超过材料动态屈服强度,这使成形材料发生明显塑性变形。此发明专利为金属薄板成形提供了一个很好的思路。其主要缺点如下:(1)复杂形状工件或曲面成形,以及多次冲击过程中,冲击激光束无法保证垂直入射板料,形成斜冲特征;(2)斜冲其结果会导致激光能量的损失,效率的降低;(3)斜冲的冲击力的方向不合理,板料容易被冲破,无法获得足够的成形深度,降低了板料的成形性能。As the main method of sheet metal forming, plastic forming of sheet metal has occupied a very important position in the entire national economy and is widely used in aerospace, shipbuilding, automotive panels, electronics, instruments and other production industries. At present, there are many methods for plastic forming of metal sheets at home and abroad, including stamping, explosive forming, shot peening, laser thermal stress forming and laser impact forming. Chinese patent 01134063.0 provides a laser shock precision forming method and device, using high-performance laser shock precision forming technology, it directly uses the intense pulsed laser beam to impact the flexible film on the surface of the workpiece, so that the surface layer is vaporized and ionized to form a shock wave, due to the generated The peak value of the shock wave pressure exceeds the dynamic yield strength of the material, which causes obvious plastic deformation of the formed material. This invention patent provides a good idea for sheet metal forming. Its main disadvantages are as follows: (1) During the forming of complex-shaped workpieces or curved surfaces, and during multiple impacts, the impact laser beam cannot guarantee the vertical incidence of the sheet, forming oblique punching characteristics; (2) the result of oblique punching will lead to loss of laser energy , The efficiency is reduced; (3) The direction of the impact force of the oblique punch is unreasonable, the sheet is easily broken, and sufficient forming depth cannot be obtained, which reduces the formability of the sheet.
发明内容Contents of the invention
本发明所要解决的技术问题是针对相对于激光垂直冲击,金属板料激光倾斜冲击时更容易冲破,提出始终保持激光束入射方向与所要板料冲击区域内法线方向一致。针对此点,提出一种提高金属板料激光冲击成形性能的方法与装置,以提高金属板料的成形性能,实现板料复杂形状的精确成形。The technical problem to be solved by the present invention is that it is easier to break through when the metal plate is impacted obliquely by the laser compared to the vertical impact of the laser, and it is proposed to keep the incident direction of the laser beam consistent with the normal direction in the impact area of the desired plate. Aiming at this point, a method and device for improving the performance of laser shock forming of sheet metal are proposed, so as to improve the forming performance of sheet metal and realize the precise forming of complex shapes of sheet metal.
本发明所采用的技术方案是:The technical scheme adopted in the present invention is:
采用大功率脉冲激光器发出的激光束经外光路系统传到冲击头位置,然后作用于板料试样体系,并通过改变激光脉冲宽度(4ns~50ns)、能量(0~100J)、光束直径(0.2~20mm)等激光参数来调整冲击波压力的大小和冲击方向。在对板料进行多次冲击或者曲面零件冲击时,通过反馈系统(ATOS扫描仪)预先扫描板料轮廓的具体信息,反馋到中央处理单元,将信息输入CAD软件进行曲面建模,确定法线方向及板料变形程度,再通过计算机编程控制多轴坐标台及夹具系统的转动,保证激光束入射的方向始终与板料的法线方向一致,且通过反馈指令调节各种冲击参数,从而提高板料的成形性能,提高其极限成形深度,获得最大的成形效果。The laser beam emitted by a high-power pulse laser is transmitted to the position of the impact head through the external optical path system, and then acts on the sheet material sample system, and is changed by changing the laser pulse width (4ns~50ns), energy (0~100J), beam diameter ( 0.2 ~ 20mm) and other laser parameters to adjust the shock wave pressure and impact direction. When multiple impacts are performed on the sheet metal or curved surface parts, the specific information of the sheet material outline is scanned in advance through the feedback system (ATOS scanner), fed back to the central processing unit, and the information is input into the CAD software for surface modeling, and the method is determined Line direction and sheet deformation degree, and then control the rotation of the multi-axis coordinate table and fixture system through computer programming to ensure that the incident direction of the laser beam is always consistent with the normal direction of the sheet, and adjust various impact parameters through feedback instructions, so that Improve the formability of sheet metal, increase its limit forming depth, and obtain the maximum forming effect.
反馈系统装置采用ATOS光学扫描仪。ATOS流动式光学扫描仪基于光栅原理,利用系统标定和固定参考点来实现多幅图像的拼合对齐,以完成整个工件的扫描测量工作。试样在冲击过程中,通过系统标定和在板料表面贴上一定地固体参考点,然后通过ATOS扫描仪两个CCD镜头预先获得板料的具体轮廓信息,将扫描所获得的信息输到三维软件CAD(如:CATIA)中建模,在软件中获得冲击区域内的法线方向及工件板料具体的变形程度。The feedback system device adopts ATOS optical scanner. ATOS mobile optical scanner is based on the grating principle, and uses system calibration and fixed reference points to realize the stitching and alignment of multiple images to complete the scanning measurement of the entire workpiece. During the impact process, the sample is calibrated by the system and a certain solid reference point is pasted on the surface of the sheet, and then the specific contour information of the sheet is obtained in advance through the two CCD lenses of the ATOS scanner, and the scanned information is output to the three-dimensional Modeling in software CAD (such as: CATIA), the normal direction in the impact area and the specific deformation degree of the workpiece sheet are obtained in the software.
实物冲击过程中,预先通过反馈系统检测试样的具体轮廓信息,反馈给中央控制处理器,在得知板料的变形程度及具体轮廓情况下,中央控制处理器发出指令,由控制系统执行,控制多轴坐标台、激光器、光斑调节装置等调节各冲击参数,实现板料精确的局部成形或整体成形。During the physical impact process, the specific contour information of the sample is detected through the feedback system in advance, and fed back to the central control processor. After knowing the deformation degree and specific contour of the sheet, the central control processor issues instructions, which are executed by the control system. Control the multi-axis coordinate table, laser, spot adjustment device, etc. to adjust each impact parameter, and realize the accurate partial forming or overall forming of the sheet.
试样成形工件表面由约束层和能量吸收层组成。约束层采用流水或者刚性玻璃,约束层通过约束层控制器控制其厚度与均匀性;吸收层采用铝箔。试样位于凹模上,根据不同的成形需要选用不同的凹模可实现激光冲击半模成形,如“V”形、“U”形、半球形凹模等。The surface of the sample forming workpiece is composed of a constrained layer and an energy absorbing layer. The constrained layer is made of flowing water or rigid glass, and the thickness and uniformity of the constrained layer are controlled by the constrained layer controller; the absorbing layer is made of aluminum foil. The sample is located on the die, and different dies can be selected according to different forming needs to realize laser shock half-mold forming, such as "V" shape, "U" shape, hemispherical die, etc.
本发明的有益效果:Beneficial effects of the present invention:
(1)此种成形方法可适应复杂形状工件或曲面零件成形,以及多次冲击过程中保证冲击激光束始终垂直入射板料所要冲击的区域,改善冲击力的方向合理分布,提高了板料成形效率,获得足够的成形深度,提高了板料成形性能。(1) This forming method can be adapted to the forming of complex-shaped workpieces or curved surface parts, and ensures that the impact laser beam is always perpendicular to the area to be impacted by the sheet during multiple impacts, improving the reasonable distribution of the direction of the impact force and improving the sheet forming. Efficiency, sufficient forming depth is obtained, and sheet forming performance is improved.
(2)本发明通过多轴坐标台能灵活的实现三维立体冲击,可实现小曲率大型板材成形,又可实现大曲率局部微细板材全塑性成形。(2) The present invention can flexibly realize three-dimensional three-dimensional impact through the multi-axis coordinate stage, realize the forming of large-scale plate with small curvature, and realize the full plastic forming of local micro-plate with large curvature.
(3)本发明可预先得知板料具体变形程度和轮廓信息,将板料参数,与其他冲击参数进行优化组合,得到适应于不同条件下板料激光冲击成形过程中所需要的最佳参数组合。(3) The present invention can know the specific deformation degree and profile information of the sheet in advance, optimize the sheet material parameters and other impact parameters, and obtain the best parameters suitable for the laser impact forming process of the sheet metal under different conditions combination.
(4)生产准备时间短,加工柔性化,模具费用小,制造成本低。由于激光冲击波作为板料成形力源,在优化控制激光冲击成形工艺参数的条件下,可以半模非接触式成形。(4) The production preparation time is short, the processing is flexible, the mold cost is small, and the manufacturing cost is low. Since the laser shock wave is used as the force source for sheet metal forming, half-mold non-contact forming can be performed under the condition of optimizing and controlling the process parameters of laser shock forming.
附图说明Description of drawings
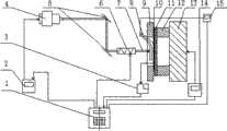
图1为一种提高金属板料激光冲击成形性能的方法与装置图;Fig. 1 is a kind of method and device figure that improves the laser impact forming performance of sheet metal;
图2为激光垂直、倾斜入射示意图和板料冲击后产生微裂纹时截面示意图;Figure 2 is a schematic diagram of vertical and oblique incidence of the laser and a schematic cross-sectional diagram of micro-cracks after the impact of the sheet;
图3为激光束与板料相对位置示意图;Fig. 3 is a schematic diagram of the relative position of the laser beam and the sheet;
图4为在CAD软件中获得板料冲击区域内的法线方向示意图;Fig. 4 is a schematic diagram of the normal direction in the impact area of the sheet metal obtained in the CAD software;
图5为板料激光冲击“V”形件冲击轨迹图;Fig. 5 is a diagram of the impact trajectory of a sheet metal laser impact "V" shape;
图6为多点冲击过程中间一点的示意图;Fig. 6 is a schematic diagram of a point in the middle of the multi-point impact process;
图7为最终“V”形件的成形示意图;Fig. 7 is the forming schematic diagram of final " V " shape part;
图8为曲面板料不同冲击区域的法线示意图。Fig. 8 is a schematic diagram of normal lines of different impact areas of curved panels.
图中:1.中央控制处理器,2.激光控制器,3.反馈系统装置,4.激光器,5.外光路系统,6.光斑调节装置,7.激光束,8.约束层,9.夹具,10.吸收层,11.试样,12.凹模,13.多轴坐标台,14.多轴坐标台控制器,15.约束层控制器,16.激光束入射方向,17.板料,18.冲击区域的法线方向,19.冲击区域,20.“V”形件冲击第n点,21.“V”形件冲击第n+1点,22.曲面板料In the figure: 1. Central control processor, 2. Laser controller, 3. Feedback system device, 4. Laser, 5. External optical path system, 6. Spot adjustment device, 7. Laser beam, 8. Constrained layer, 9. Fixture, 10. Absorbing layer, 11. Specimen, 12. Die, 13. Multi-axis coordinate stage, 14. Multi-axis coordinate stage controller, 15. Constrained layer controller, 16. Laser beam incident direction, 17. Plate Material, 18. Normal direction of the impact area, 19. Impact area, 20. "V" shaped piece impacts nth point, 21. "V" shaped piece impacts n+1 point, 22. Curved sheet
具体实施方式Detailed ways
下面结合图1、图2、图3、图4、图5、图6、图7、图8详细说明本发明提出的具体装置的细节和工作情况。1, 2, 3, 4, 5, 6, 7, and 8 will describe details and working conditions of the specific device proposed by the present invention below.
图1所述的一种提高金属板料成形性能的方法与装置包括中央控制处理器1,激光控制器2,反馈系统装置3,激光器4,外光路系统5,光斑调节装置6,激光束7,约束层8,夹具9,吸收层10,试样11,凹模12,多轴坐标台13、多轴坐标台控制器14,约束层控制器15。其特征在于激光器4发出激光束6经外光路系统5和光斑调节装置6,作用在附有约束层8和吸收层9的试样11上,通过检测反馈系统3,再经中央处理器通过多轴坐标台控制器14控制多轴坐标台13的转动。A method and device for improving the forming performance of sheet metal described in Fig. 1 includes a
由中央控制处理器1发出指令,通过激光控制器2使激光器4发出激光束7,通过外光路系统5改变冲击路线,光斑调节装置6调节激光束光斑直径的大小,激光束7作用在附有约束层8和吸收层10的试样11上,其中约束层7可通过约束层控制器15控制其厚度和均匀性。冲击过程中,通过检测反馈系统3获得试样11具体轮廓形状及变形程度,把所检测的信号反馈中央控制处理器1,再通过CAD软件建模,获得具体试样冲击区域的法线方向,由中央控制处理器发出指令,通过多轴坐标台控制器14控制多轴坐标台13的转动,使得激光入射方向与板料冲击区域的法线方向一致;此外,每次冲击前,可以根据获得板料的具体轮廓信息和变形程度给出反馈指令通过调节冲击工艺过程中的各参数,进一步实现板料精确的局部成形或整体成形。The
可以根据不同的成形要求,选用不同的凹模12,然后再通过设置一定的冲击路径,实现成形效果。According to different forming requirements, different dies 12 can be selected, and then a certain impact path can be set to achieve the forming effect.
实例1:Example 1:
图2所示为激光垂直、倾斜入射时示意图和板料冲击后产生微裂纹时截面图。在激光能量18J,光斑直径8mm,凹模孔径20mm,调整激光入射方向16,对尺寸为40mm×40mm×0.3mm铝合金试样17分别进行激光垂直冲击和倾斜冲击使其产生微裂纹。通过测量可知板料激光垂直冲击和倾斜冲击时的成形极限深度分别为4.31mm,3.75mm,也就是说板料在激光垂直冲击下能获得更大的成形极限深度。所以,在激光冲击板料过程中,始终保持激光入射方向与所要冲击区域内的法线方向一致,能提高板料的成形性能。Figure 2 shows the schematic diagram of the vertical and oblique incidence of the laser and the cross-sectional view of the micro-cracks after the impact of the sheet. With laser energy of 18J, spot diameter of 8mm, die aperture of 20mm,
图3所示为激光束与板料试样相对位置示意图。在多次冲击或者曲面冲击时,保证板料每一次冲击时激光束的入射方向16与冲击区域的法线方向18都是一致的。Figure 3 is a schematic diagram of the relative position of the laser beam and the sheet metal sample. When multiple impacts or curved surfaces are impacted, it is ensured that the
图4所示为在CAD软件中获得板料冲击区域内的法线方向示意图。在具体实施过程中,先获取板料的具体轮廓信息,然后在CATIA中建模,再取得冲击区域19内的法线方向18。再通过计算机语言编程控制控制多轴坐标台的移动和转动,使得激光入射方向与冲击区域内的法线方向一致,提高其成形极限深度。Figure 4 is a schematic diagram of the normal direction in the impact area of the sheet metal obtained in the CAD software. In the specific implementation process, first obtain the specific profile information of the sheet, then model in CATIA, and then obtain the
实例2:Example 2:
图5所示为激光冲击板料17“V”形件的两排光斑冲击分布图。凹模12采用“V”形凹模。金属激光冲击“V”形件的成形涉及多点成形及曲面成形,如果冲击过程中不变化方向,会严重影响板料的成形效果。即能量小,可能变形小,能量大,可能使板料发生破裂。板料在多点冲击时,如“V”形件冲到“n”点20,到“n+1”点21,板料在上一阶段已径发生变形。此时,如果直接作用在板料上,必定不是沿着冲击区域内的法线方向,不利于“V”形件的冲击成形,此方法可以在板料进行多点冲击时的任意一个冲击点时,可以获得板料的具体轮廓信息及变形程度,然后调整激光束的入射方向,使其与板料的法线方向相一致。在冲击此点之前,板料已径发生一定的变形,所以通过反馈装置ATOS扫描仪可以获知板料所要冲击区域内的法线方向及变形程度信息,然后使激光束沿着法线方向实施冲击,同时调节各冲击参数,这样能保证“V”形件的成形效果,提高其成形性能。图7为“V”形件激光冲击后成形示意图。FIG. 5 shows the impact distribution diagram of two rows of light spots when the laser impacts the
例3:Example 3:
如图8所示,在对此曲面零件22进行冲击时,针对曲面零件的不同冲击区域,通过ATOS扫描仪获得不同冲击区域的法线方向18,在实施冲击时,控制多轴坐标台的转动,使得激光束的入射方向与曲面板料的法线方向一致,提高曲面板料的成形性能。在成形过程中,一方面,可以避免板料提前发生破裂;另一方面,可以使板料在精确成形过程中,减少冲击次数,充分利用激光冲击波的力效应,使得板料成形在冲击次数较少的情况获得较好的效果,降低成本。As shown in Figure 8, when the
| Application Number | Priority Date | Filing Date | Title |
|---|---|---|---|
| CN 200910024711CN101486129A (en) | 2009-02-11 | 2009-02-11 | Method and device for improving laser shock forming property of metal plate material |
| Application Number | Priority Date | Filing Date | Title |
|---|---|---|---|
| CN 200910024711CN101486129A (en) | 2009-02-11 | 2009-02-11 | Method and device for improving laser shock forming property of metal plate material |
| Publication Number | Publication Date |
|---|---|
| CN101486129Atrue CN101486129A (en) | 2009-07-22 |
| Application Number | Title | Priority Date | Filing Date |
|---|---|---|---|
| CN 200910024711PendingCN101486129A (en) | 2009-02-11 | 2009-02-11 | Method and device for improving laser shock forming property of metal plate material |
| Country | Link |
|---|---|
| CN (1) | CN101486129A (en) |
| Publication number | Priority date | Publication date | Assignee | Title |
|---|---|---|---|---|
| CN102756020A (en)* | 2012-08-03 | 2012-10-31 | 江苏大学 | Method and device of laser impact fine tuning |
| CN103028839A (en)* | 2012-12-28 | 2013-04-10 | 江苏大学 | Laser impact method and device for controlling thickness of liquid restraint layer |
| CN103111751A (en)* | 2012-12-31 | 2013-05-22 | 江苏大学 | Pulse laser continuous impact warm forming method and device using the same |
| CN103146893A (en)* | 2013-03-08 | 2013-06-12 | 中国航空工业集团公司北京航空制造工程研究所 | Method for treating curved surface through laser shock |
| CN103801822A (en)* | 2013-12-23 | 2014-05-21 | 江苏大学 | Laser compound treatment method and device of perforated plate bushings |
| CN104668772A (en)* | 2013-11-26 | 2015-06-03 | 现代自动车株式会社 | Device and method for adhering different kinds of materials |
| CN105033004A (en)* | 2015-06-17 | 2015-11-11 | 北京卫星制造厂 | Lightweight wall plate laser-inducing flexible forming system and method |
| CN105127314A (en)* | 2015-09-28 | 2015-12-09 | 江苏理工学院 | Sheet connecting device based on super-strong laser shock and connecting method thereof |
| CN106238913A (en)* | 2016-08-18 | 2016-12-21 | 江苏大学 | The percussion welding connection device of silk and paper tinsel and method under a kind of Laser shock loading |
| US10773337B2 (en) | 2011-09-21 | 2020-09-15 | Align Technology, Inc. | Laser cutting |
| CN114260563A (en)* | 2021-12-30 | 2022-04-01 | 江苏大学 | Path-limited nanosecond laser scanning impact forming method for surface of discrete curved surface microstructure array |
| CN116274593A (en)* | 2023-03-16 | 2023-06-23 | 宁波大学 | A Laser Shock Assisted Creep Age Forming Method for Thin-walled Components with Complex Curvature |
| WO2023245850A1 (en)* | 2022-06-22 | 2023-12-28 | 江苏大学 | Ultrasonic-assisted laser shock forming method and system for aluminum alloy sheet |
| Publication number | Priority date | Publication date | Assignee | Title |
|---|---|---|---|---|
| US11534861B2 (en) | 2011-09-21 | 2022-12-27 | Align Technology, Inc. | Laser cutting |
| US10828719B2 (en) | 2011-09-21 | 2020-11-10 | Align Technology, Inc. | Laser cutting |
| US10773337B2 (en) | 2011-09-21 | 2020-09-15 | Align Technology, Inc. | Laser cutting |
| CN102756020A (en)* | 2012-08-03 | 2012-10-31 | 江苏大学 | Method and device of laser impact fine tuning |
| CN102756020B (en)* | 2012-08-03 | 2015-06-24 | 江苏大学 | Method and device of laser impact fine tuning |
| CN103028839A (en)* | 2012-12-28 | 2013-04-10 | 江苏大学 | Laser impact method and device for controlling thickness of liquid restraint layer |
| CN103028839B (en)* | 2012-12-28 | 2015-10-28 | 江苏大学 | A kind of laser shock method and device controlling fluid restriction layer thickness |
| CN103111751B (en)* | 2012-12-31 | 2015-12-02 | 江苏大学 | A kind of method of pulse laser bump warm working and device |
| CN103111751A (en)* | 2012-12-31 | 2013-05-22 | 江苏大学 | Pulse laser continuous impact warm forming method and device using the same |
| CN103146893B (en)* | 2013-03-08 | 2014-09-03 | 中国航空工业集团公司北京航空制造工程研究所 | Method for treating curved surface through laser shock |
| CN103146893A (en)* | 2013-03-08 | 2013-06-12 | 中国航空工业集团公司北京航空制造工程研究所 | Method for treating curved surface through laser shock |
| CN104668772B (en)* | 2013-11-26 | 2018-09-28 | 现代自动车株式会社 | Device and method for adhering to different kinds material |
| CN104668772A (en)* | 2013-11-26 | 2015-06-03 | 现代自动车株式会社 | Device and method for adhering different kinds of materials |
| CN103801822B (en)* | 2013-12-23 | 2016-03-02 | 江苏大学 | A kind of method of laser multiple processing of porous plate lining |
| CN103801822A (en)* | 2013-12-23 | 2014-05-21 | 江苏大学 | Laser compound treatment method and device of perforated plate bushings |
| CN105033004A (en)* | 2015-06-17 | 2015-11-11 | 北京卫星制造厂 | Lightweight wall plate laser-inducing flexible forming system and method |
| CN105033004B (en)* | 2015-06-17 | 2017-06-27 | 北京卫星制造厂 | A kind of lightweight wallboard induced with laser flexible forming system and method |
| CN105127314A (en)* | 2015-09-28 | 2015-12-09 | 江苏理工学院 | Sheet connecting device based on super-strong laser shock and connecting method thereof |
| CN106238913A (en)* | 2016-08-18 | 2016-12-21 | 江苏大学 | The percussion welding connection device of silk and paper tinsel and method under a kind of Laser shock loading |
| CN114260563A (en)* | 2021-12-30 | 2022-04-01 | 江苏大学 | Path-limited nanosecond laser scanning impact forming method for surface of discrete curved surface microstructure array |
| WO2023245850A1 (en)* | 2022-06-22 | 2023-12-28 | 江苏大学 | Ultrasonic-assisted laser shock forming method and system for aluminum alloy sheet |
| CN116274593A (en)* | 2023-03-16 | 2023-06-23 | 宁波大学 | A Laser Shock Assisted Creep Age Forming Method for Thin-walled Components with Complex Curvature |
| Publication | Publication Date | Title |
|---|---|---|
| CN101486129A (en) | Method and device for improving laser shock forming property of metal plate material | |
| CN101249588B (en) | Sheet material double face precise forming method and apparatus based on laser blast wave effect | |
| CN100418659C (en) | Method and device for forming sheet metal | |
| CN106141425B (en) | The laser shot forming precision dynamic adaptive controller of robotic gripper sheet metal | |
| CN102125951B (en) | Method and device for laser pulse and electromagnetic pulse composite forming of metal sheet | |
| JP4215981B2 (en) | Method of forming shape and contour in metal by laser peening | |
| CN101524784B (en) | Method and device for laser shock forming on the basis of polyurethane rubber film | |
| CN102009268B (en) | A laser indirect composite microplastic forming device and method | |
| CN101011777A (en) | Method and apparatus of forming cut deal laser prestress composite shot blasting | |
| CN101332538B (en) | Sheet laser micro-drawing forming method with synchro heating | |
| CN100355514C (en) | Method and device for laser shot peening forming of medium-thick plate | |
| CN103146893B (en) | Method for treating curved surface through laser shock | |
| CN101269440A (en) | A laser shock micro volume forming method and device for micro devices | |
| CN103143593A (en) | Laser shock wave metal plate reshaping method and device | |
| CN103317227B (en) | A laser mask impact forming device and method based on plasticine mold | |
| CN100999038A (en) | Method and device of laser impact sheet metal mouldless shaping based on liquid crystal mask | |
| CN102527813A (en) | Device and method for laser micro shock dieless forming | |
| Sagisaka et al. | Microparts processing using laser cutting and ultra-short-pulse laser peen forming | |
| CN101020276A (en) | Semi-mold precise sheet forming process based on large spot single laser impact | |
| Sagisaka et al. | Thin-sheet-metal bending by laser peen forming with femtosecond laser | |
| CN103302399B (en) | A kind of micro-flattening device based on high energy pulse laser stress effect and method thereof | |
| Gisario et al. | LaserOrigami (LO) of three-dimensional (3D) components: Experimental analysis and numerical modelling | |
| CN102513699A (en) | Laser-propelling-based method and laser-propelling-based device for producing sheet shock forming limit diagram | |
| CN101705341A (en) | Impact reinforcing method and device based on laser beam array | |
| CN102925836B (en) | Method and device for laser peening aviation titanium alloy based on dynamic strain aging |
| Date | Code | Title | Description |
|---|---|---|---|
| C06 | Publication | ||
| PB01 | Publication | ||
| C10 | Entry into substantive examination | ||
| SE01 | Entry into force of request for substantive examination | ||
| C02 | Deemed withdrawal of patent application after publication (patent law 2001) | ||
| WD01 | Invention patent application deemed withdrawn after publication | Application publication date:20090722 |