


技术领域technical field
本发明是有关于一种电源供电技术,且特别是有关于一种降低电源供电设备的损耗的技术。The present invention relates to a power supply technology, and in particular to a technology for reducing the loss of power supply equipment.
背景技术Background technique
随着电子信息技术的发展,许多电路都要求将电池电压转换成供电电压,如手机、手提式电脑等由电池供电的手持设备,都需要将电池电压转换成供电电压。而VRD(voltage regulator down,降压转换电路)模块是被使用在一般的电源供应器中作为基本的电压调节电路,因此越来越多的VRD模块被使用到各种电子产品中。With the development of electronic information technology, many circuits are required to convert the battery voltage into a power supply voltage, such as mobile phones, laptop computers and other battery-powered handheld devices, all need to convert the battery voltage into a power supply voltage. The VRD (voltage regulator down, step-down conversion circuit) module is used in general power supplies as a basic voltage regulation circuit, so more and more VRD modules are used in various electronic products.
在当前电脑中大部分都使用VRD作为对CPU(中央处理器)的电源供电设备。但是,由于当前VRD模块都采用固定开关频率,因此,当其应用到电脑中去时,不管CPU是否是在轻载状态或重载状态,VRD模块的频率都不变。这使VRD模块的开关损耗都处于较大的水准,造成能源的浪费。Most of the current computers use VRD as a power supply device for the CPU (Central Processing Unit). However, since the current VRD modules all adopt a fixed switching frequency, when it is applied to a computer, the frequency of the VRD module remains unchanged regardless of whether the CPU is in a light-load state or a heavy-load state. This causes the switching loss of the VRD module to be at a relatively large level, resulting in a waste of energy.
然而,在环保意识日益受到重视的绿色时代,有效利用有限的能源已经成为人们的共识。目前发达国家对电器产品功耗方面的要求日益严格,并针对待机功耗制定了很多标准规范。为了符合这些规范,很多新技术应运而生,主要思想是让开关电源在负载很小或空载处于待机状态时能够以较低开关频率操作。However, in the green age where environmental awareness is increasingly valued, effective use of limited energy has become the consensus of the people. At present, developed countries have increasingly strict requirements on power consumption of electrical products, and have formulated many standards and specifications for standby power consumption. In order to comply with these specifications, many new technologies have emerged. The main idea is to allow the switching power supply to operate at a lower switching frequency when the load is small or it is in standby with no load.
中国台湾专利号为TW00509832的专利揭示了电源转化单元的直流电输出是利用PWM单元所产生的脉冲信号来控制,一运算单元检测输出电流,并基于所测得的电流值决定负载的运算模式,当输出电流微弱时,一个较一般为小之值被读入周期计录器中,PWM根据存于周期记录器与运算记录器产生一脉冲信号。China Taiwan Patent No. TW00509832 discloses that the DC output of the power conversion unit is controlled by the pulse signal generated by the PWM unit. An operation unit detects the output current and determines the operation mode of the load based on the measured current value. When When the output current is weak, a smaller value than usual is read into the cycle recorder, and PWM generates a pulse signal according to the value stored in the cycle recorder and operation recorder.
专利号为TW00509832的专利是用运算单元检测输出电流并决定负载的运算模式,然后再调节该脉冲信号,解决了处理器功率消耗过大的问题。但是,并没有解决为CPU提供电压的VRD模块功率消耗过大的问题。并且,上述系统需要运算单元、单片机等,其具有较高的成本,并且检测过程较复杂。The patent No. TW00509832 is to use the computing unit to detect the output current and determine the computing mode of the load, and then adjust the pulse signal, which solves the problem of excessive power consumption of the processor. However, it does not solve the problem of excessive power consumption of the VRD module that provides voltage for the CPU. Moreover, the above-mentioned system requires a computing unit, a single-chip microcomputer, etc., which have a relatively high cost, and the detection process is relatively complicated.
发明内容Contents of the invention
本发明的目的之一在提供一种通过检测电流调整降压转换电路工作频率的装置,以解决现有技术成本高、检测过程复杂的问题。One of the objectives of the present invention is to provide a device for adjusting the working frequency of the step-down conversion circuit by detecting the current, so as to solve the problems of high cost and complicated detection process in the prior art.
本发明的另一目的在提供一种通过检测电流调整降压转换电路工作频率的方法,它可以在降压转换电路的输出处于轻载时减小降压转换电路的工作频率,或在降压转换电路的输出处于重载时增加降压转换电路的工作频率。Another object of the present invention is to provide a method for adjusting the operating frequency of the step-down converter circuit by detecting the current, which can reduce the operating frequency of the step-down converter circuit when the output of the step-down converter circuit is under light load, or The output of the converter circuit is under heavy load to increase the operating frequency of the buck converter circuit.
本发明提出一种通过检测电流调整降压转换电路工作频率的装置,包括:电流检测电路、可变模块以及控制器。电流检测电路用于通过检测流出降压转换电路的电流的大小来判断出目前降压转换电路的输出负载状态,并根据此输出负载状态来输出调整降压转换电路工作频率的控制信号。可变模块耦接至降压转换电路,用于为降压转换电路提供外接电阻。控制器耦接至电流监测模块以及可变模块,用于接收控制信号,并根据控制信号调整可变模块的阻值,以此调整降压转换电路的工作频率。The invention proposes a device for adjusting the operating frequency of a step-down conversion circuit by detecting current, including: a current detection circuit, a variable module and a controller. The current detection circuit is used to judge the output load state of the current step-down conversion circuit by detecting the magnitude of the current flowing out of the step-down conversion circuit, and output a control signal for adjusting the working frequency of the step-down conversion circuit according to the output load state. The variable module is coupled to the step-down conversion circuit for providing an external resistor for the step-down conversion circuit. The controller is coupled to the current monitoring module and the variable module, and is used for receiving the control signal, and adjusting the resistance value of the variable module according to the control signal, so as to adjust the working frequency of the step-down conversion circuit.
依照本发明的较佳实施例所述通过检测电流调整降压转换电路工作频率的装置,上述的电流检测电路包括:电感、电容以及误差放大器。电感设置于降压转换电路的稳压电路之内,且耦接至降压转换电路的输出端,用于当降压转换电路为中央处理器提供电源时,流过测试电流。电容串联测流电阻后并联至电感,用于获得与测试电流对应的测试电压。误差放大器具有第一输入端、第二输入端以及输出端,第一输入端/第二输入端耦接至电容,用于放大测试电压。According to the device for adjusting the working frequency of the step-down conversion circuit by detecting the current according to the preferred embodiment of the present invention, the above-mentioned current detection circuit includes: an inductor, a capacitor and an error amplifier. The inductor is arranged in the voltage stabilizing circuit of the step-down conversion circuit and coupled to the output end of the step-down conversion circuit, and is used for passing a test current when the step-down conversion circuit provides power for the central processing unit. The capacitor is connected in series with the current measuring resistor and then connected in parallel to the inductor to obtain a test voltage corresponding to the test current. The error amplifier has a first input terminal, a second input terminal and an output terminal, and the first input terminal/second input terminal are coupled to a capacitor for amplifying the test voltage.
依照本发明的较佳实施例所述通过检测电流调整降压转换电路工作频率的装置,上述的可变模块包括第一振荡电阻以及第二振荡电阻,控制器为开关器件,开关器件与第一振荡电阻串联,且开关器件与电流检测电路相连,用于根据控制信号转换导通或截止状态,第二振荡电阻与第一振荡电阻及开关器件并联。According to the device for adjusting the operating frequency of the step-down conversion circuit by detecting current in a preferred embodiment of the present invention, the above-mentioned variable module includes a first oscillating resistor and a second oscillating resistor, the controller is a switching device, and the switching device and the first The oscillating resistors are connected in series, and the switching device is connected with the current detection circuit, and is used to switch the on or off state according to the control signal, and the second oscillating resistor is connected in parallel with the first oscillating resistor and the switching device.
依照本发明的较佳实施例所述通过检测电流调整降压转换电路工作频率的装置,上述的开关器件为晶体管,晶体管具有第一源/漏极、第二源/漏极以及栅极,第一源/漏极耦接至第一振荡电阻,第二源/漏极耦接至接地电压,栅极耦接至电流检测电路,用于根据控制信号转换导通或截止状态。According to the device for adjusting the operating frequency of the step-down conversion circuit by detecting current in a preferred embodiment of the present invention, the above-mentioned switching device is a transistor, and the transistor has a first source/drain, a second source/drain and a gate, and the second A source/drain is coupled to the first oscillating resistor, a second source/drain is coupled to the ground voltage, and the gate is coupled to the current detection circuit for switching on or off according to the control signal.
依照本发明的较佳实施例所述通过检测电流调整降压转换电路工作频率的装置,上述的降压转换电路的工作频率与第一振荡电阻以及第二振荡电阻构成的振荡电阻的阻值具有一预定关系。振荡电阻的阻值为第二振荡电阻的阻值或第一振荡电阻与第二振荡电阻并联后的阻值。According to the device for adjusting the operating frequency of the step-down conversion circuit by detecting the current according to the preferred embodiment of the present invention, the operating frequency of the above-mentioned step-down conversion circuit has the same value as the resistance value of the oscillation resistance formed by the first oscillation resistance and the second oscillation resistance. A predetermined relationship. The resistance of the oscillating resistor is the resistance of the second oscillating resistor or the resistance of the parallel connection of the first oscillating resistor and the second oscillating resistor.
本发明提出一种通过检测电流调整降压转换电路工作频率的装置,其包括:电流检测电路以及可调阻值模块。电流检测电路用于通过检测流出降压转换电路的电流的大小来判断出目前降压转换电路的输出负载状态,并根据输出负载状态来输出调整降压转换电路工作频率的控制信号。可调阻值模块耦接至降压转换电路和电流检测电路,用于根据控制信号调整本模块的阻值,以此调整降压转换电路的工作频率。The invention proposes a device for adjusting the operating frequency of a step-down conversion circuit by detecting current, which includes: a current detection circuit and an adjustable resistance module. The current detection circuit is used to judge the output load state of the current step-down conversion circuit by detecting the magnitude of the current flowing out of the step-down conversion circuit, and output a control signal for adjusting the working frequency of the step-down conversion circuit according to the output load state. The adjustable resistance module is coupled to the step-down conversion circuit and the current detection circuit, and is used to adjust the resistance of the module according to the control signal, so as to adjust the working frequency of the step-down conversion circuit.
依照本发明的较佳实施例所述通过检测电流调整降压转换电路工作频率的装置,上述的可调阻值模块为电位器。According to the device for adjusting the working frequency of the step-down conversion circuit by detecting the current in the preferred embodiment of the present invention, the above-mentioned adjustable resistance module is a potentiometer.
本发明提出一种通过检测电流调整降压转换电路工作频率的方法,用于检测中央处理器(CPU)处于重载或轻载状态,并当中央处理器处于轻载状态时,降低为中央处理器提供电源的降压转换电路的工作频率,其步骤之一为提供耦接至降压转换电路的可变模块。其另一步骤为检测流出降压转换电路的电流。其还包括步骤:通过检测到的电流判断出当前中央处理器所处的负载状态;以及根据中央处理器所处的负载状态来调整可变模块的阻值,以此调整降压转换电路的工作频率。The present invention proposes a method for adjusting the operating frequency of a step-down conversion circuit by detecting current, which is used to detect that the central processing unit (CPU) is in a heavy-load or light-load state, and when the central processing unit (CPU) is in a light-load state, it is reduced to a central processing unit (CPU). One of the steps is to provide a variable module coupled to the step-down conversion circuit. Another step is to detect the current flowing out of the buck conversion circuit. It also includes the steps of: judging the current load state of the central processing unit through the detected current; and adjusting the resistance value of the variable module according to the load state of the central processing unit, so as to adjust the work of the step-down conversion circuit frequency.
本发明因采用通过检测电流调整降压转换电路工作频率的装置和方法,因此可以通过检测为中央处理器提供电源的降压转换电路(VRD)流出的电流来判断中央处理器所处的轻载或重载状态,从而根据中央处理器的负载状态来设置降压转换电路的工作频率,达到控制降压转换电路功耗的目的,可以避免不必要的能源浪费。Because the present invention adopts the device and method for adjusting the operating frequency of the step-down conversion circuit by detecting the current, it can judge the light load of the central processing unit by detecting the current flowing out of the step-down conversion circuit (VRD) that provides power for the central processing unit. or a heavy load state, so as to set the working frequency of the step-down conversion circuit according to the load state of the central processing unit, so as to achieve the purpose of controlling the power consumption of the step-down conversion circuit, and avoid unnecessary waste of energy.
为让本发明的上述和其他目的、特征和优点能更明显易懂,下文特举较佳实施例,并配合附图,作详细说明如下。In order to make the above and other objects, features and advantages of the present invention more comprehensible, preferred embodiments are specifically cited below and described in detail with accompanying drawings.
附图说明Description of drawings
图1绘示为本发明实施例的一种通过检测电流降压调整电路工作频率调整装置的结构示意图。FIG. 1 is a schematic structural diagram of a device for adjusting the operating frequency of a circuit by stepping down and adjusting a circuit by detecting a current according to an embodiment of the present invention.
图2绘示为本发明实施例的一种通过检测电流降压调整电路工作频率调整装置的具体的结构示意图。FIG. 2 is a specific structural schematic diagram of a device for adjusting the working frequency of a circuit by stepping down and adjusting a circuit by detecting current according to an embodiment of the present invention.
图3绘示为本发明实施例的另一种通过检测电流降压调整电路工作频率调整装置的具体的结构示意图。FIG. 3 is a schematic structural diagram of another device for adjusting the operating frequency of a circuit by stepping down and adjusting a circuit by detecting current according to an embodiment of the present invention.
图4绘示为振荡电阻阻值与频率的关系图。FIG. 4 is a graph showing the relationship between the resistance value of the oscillation resistor and the frequency.
图5绘示为本发明实施例的一种通过检测电流降压调整电路工作频率调整方法的流程图。FIG. 5 is a flow chart of a method for adjusting the operating frequency of a circuit by stepping down and adjusting a circuit by detecting a current according to an embodiment of the present invention.
具体实施方式Detailed ways
本发明的特征之一是检测降压转换电路(VRD)输出电流,从而判断中央处理器(CPU)处于重载或轻载状态,通过切换电阻以切换降压转换电路的工作频率,达到控制降压转换电路功耗的目的。One of the features of the present invention is to detect the output current of the step-down conversion circuit (VRD), thereby judging that the central processing unit (CPU) is in a heavy-load or light-load state, and by switching the resistance to switch the operating frequency of the step-down conversion circuit, to achieve control of the voltage drop. purpose of voltage conversion circuit power dissipation.
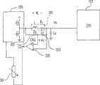
参照图1,其绘示为本发明实施例的一种通过检测电流调整降压转换电路工作频率的装置的结构示意图。本实施例的通过检测电流调整降压转换电路工作频率的装置100,用于检测流出为中央处理器107供电的降压转换电路105的电流的大小来检测中央处理器107的负载状态,并藉此来调整降压转换电路105的工作频率,包括:电流检测电路101、可变模块103以及控制器104。电流检测电路101用于通过检测流出降压转换电路105的电流的大小来判断出目前中央处理器107的负载状态,并根据负载状态来输出调整降压转换电路105工作频率的控制信号。可变模块103耦接至降压转换电路105,用于为降压转换电路105提供外接电阻。控制器104耦接至电流监测模块101以及可变模块103,用于接收控制信号,并根据控制信号调整可变模块103的阻值,以此调整降压转换电路105的工作频率。Referring to FIG. 1 , it is a schematic structural diagram of a device for adjusting the operating frequency of a step-down conversion circuit by detecting current according to an embodiment of the present invention. The
参照图1及2,其绘示为本发明实施例的一种通过检测电流调整降压转换电路工作频率的装置的具体的结构示意图。本实施例的通过检测电流调整降压转换电路工作频率的装置100包括电流检测电路101以及可变模块103。电流检测电路101用于通过检测流出降压转换电路105的电流的大小来判断出目前中央处理器107的负载状态,并根据负载状态来输出调整降压转换电路105工作频率的控制信号。电流检测电路101包括电感201、电容203以及误差放大器205。其中,电感201设置于降压转换电路的稳压电路之内,且耦接至降压转换电路的输出端,用于当降压转换电路为中央处理器提供电源时,流过测试电流。电容203串联测流电阻207后并联至电感201,用于获得与测试电流对应的测试电压。误差放大器205具有第一输入端、第二输入端以及输出端,第一输入端/第二输入端耦接至电容203,用于放大测试电压。上述误差放大器205通过设定一个特定值(放大倍数)即可将上述测试电压放大到所需要的值。Referring to FIGS. 1 and 2 , which are schematic structural diagrams of a device for adjusting the operating frequency of a step-down conversion circuit by detecting current according to an embodiment of the present invention. The
可变模块103耦接至降压转换电路105,用于为降压转换电路105提供外接电阻。控制器104耦接至电流监测模块101以及可变模块103,用于接收控制信号,并根据控制信号调整可变模块103的阻值,以此调整降压转换电路105的工作频率。可变模块103包括第一振荡电阻211以及第二振荡电阻213,控制器104为晶体管209。晶体管209具有第一源/漏极、第二源/漏极以及栅极,第一源/漏极耦接至第一振荡电阻211,第二源/漏极耦接至接地电压,栅极耦接至电流检测电路101中误差放大器205的输出端。第一振荡电阻211与晶体管209串联,第二振荡电阻213与第一振荡电阻211及晶体管209并联。此晶体管209用于接收电流检测电路101输出的放大后的测试电压,并根据上述放大后的测试电压与其第一源/漏极之间的电压差,调整其所在线路的导通与截止状态,也即根据电流检测电路101监测到的电流的大小来判断CPU的当前状态后控制是否将第一振荡电阻211与第二振荡电阻213并联。The
请参见图3,其绘示为本发明实施例的另一种通过检测电流调整降压转换电路工作频率的装置的具体的结构示意图。其包括:电流检测电路101以及可调阻值模块301。电流检测电路101用于通过检测流出降压转换电路105的电流的大小来判断出目前中央处理器107的负载状态,并根据负载状态来输出调整降压转换电路105工作频率的控制信号。可调阻值模块301耦接至降压转换电路105和电流检测电路101,用于根据控制信号调整本模块的阻值,以此调整降压转换电路105的工作频率。电流检测电路101与图2中的电流检测电路相同,此处不再赘述。可调阻值模块301为电位器。Please refer to FIG. 3 , which is a schematic structural diagram of another device for adjusting the working frequency of the step-down conversion circuit by detecting the current according to the embodiment of the present invention. It includes: a
请参见图4,其绘示为振荡电阻阻值与频率的关系图。由图中可知,当上述电流检测电路101的误差放大器205的输出的测试电压足以使晶体管导通时,晶体管209所在的线路导通,第一振荡电阻211与第二振荡电阻213并联,振荡电阻的阻值为第一振荡电阻211与第二振荡电阻213并联后的阻值。而当上述电流检测电路101的误差放大器205的输出的测试电压不足以导通晶体管209(即晶体管处于截止状态)时,晶体管209所在的线路断开,振荡电阻的阻值为第二振荡电阻213的阻值。而并联后的振荡电阻的阻值小于未并联的振荡电阻的阻值。由图中可知,当振荡电阻的阻值较小时,频率较大,而随着振荡电阻的阻值的增大,频率逐渐减小。根据频率与VRD的损耗成正比的关系,因此可以通过调节振荡电阻的阻值来控制VRD的损耗。当CPU处于轻载状态下,采用第二振荡电阻,振荡电阻的阻值增大,频率减小,因此损耗得到减小。Please refer to FIG. 4 , which shows the relationship between the resistance value of the oscillation resistor and the frequency. As can be seen from the figure, when the test voltage output by the
值得注意的是,在VRD部分,选用输出电感电容与频率(开关频率)有一定关系,因此在设定轻载工作频率时,需要注意在同一电感电容应用下工作频率的低限值,并且电压纹波需要满足CPU的核电压。It is worth noting that in the VRD part, the selection of output inductors and capacitors has a certain relationship with the frequency (switching frequency), so when setting the light-load operating frequency, it is necessary to pay attention to the lower limit of the operating frequency under the same inductor and capacitor application, and the voltage The ripple needs to meet the core voltage of the CPU.
参照图5,其绘示为本发明实施例的一种通过检测电流调整降压转换电路工作频率的方法的流程图。本发明的方法用于检测流出为中央处理器(CPU)供电的降压转换电路(VRD)的电流的大小来检测中央处理器的负载状态,并藉此来调整降压转换电路的工作频率,包括以下步骤:Referring to FIG. 5 , it is a flow chart of a method for adjusting the working frequency of the buck converting circuit by detecting the current according to an embodiment of the present invention. The method of the present invention is used to detect the magnitude of the current flowing out of the step-down conversion circuit (VRD) that supplies power to the central processing unit (CPU) to detect the load state of the central processing unit, and thereby adjust the operating frequency of the step-down conversion circuit, Include the following steps:
S510:提供耦接至降压转换电路的可变模块。S510: Provide a variable module coupled to the buck conversion circuit.
S520:检测流出降压转换电路的电流。其具体为检测降压转换电路中稳压电路的电感上流过的电流。S520: Detect the current flowing out of the step-down conversion circuit. Specifically, it detects the current flowing through the inductance of the voltage stabilizing circuit in the step-down conversion circuit.
S530:通过检测到的电流判断出当前中央处理器所处的负载状态。具体为:通过与上述电感并联的电容将电流转换为电压,将电压与预设的电压阈值范围做比较,根据比较的结果判断中央处理器当前所处状态。S530: Judging the current load state of the central processing unit through the detected current. Specifically: the current is converted into a voltage through a capacitor connected in parallel with the above inductor, the voltage is compared with a preset voltage threshold range, and the current state of the central processing unit is judged according to the comparison result.
S540:根据中央处理器所处的负载状态来调整可变模块的阻值,以此调整降压转换电路的工作频率。具体为:上述包括可变模块第一振荡电阻以及第二振荡电阻,控制器为晶体管,将第一振荡电阻串联晶体管,并通过转换晶体管的导通/截止状态控制是否在第二振荡电阻上并联第一振荡电阻。S540: Adjust the resistance value of the variable module according to the load state of the central processing unit, so as to adjust the working frequency of the step-down conversion circuit. Specifically: the above includes the first oscillating resistor and the second oscillating resistor of the variable module, the controller is a transistor, the first oscillating resistor is connected in series with the transistor, and whether the second oscillating resistor is connected in parallel to the second oscillating resistor is controlled by switching the on/off state of the transistor first oscillator resistor.
综上所述,在本发明的通过检测电流调整降压转换电路工作频率的装置通过设置VRD的外接电阻,来调整CPU不同的负载状态下VRD的工作频率,使VRD在CPU为较小负载时也具有较小的工作频率,减小VRD在CPU为轻载时的损耗。另外,本发明运用电流检测电路通过检测VRD流出的电流对CPU的当前负载状态进行检测,检测结果精确,结构简单,操作方便。In summary, the device for adjusting the operating frequency of the step-down conversion circuit by detecting the current of the present invention adjusts the operating frequency of the VRD under different load states of the CPU by setting the external resistance of the VRD, so that the VRD can be adjusted when the CPU is under a small load. It also has a smaller operating frequency, which reduces the loss of VRD when the CPU is lightly loaded. In addition, the present invention uses a current detection circuit to detect the current load state of the CPU by detecting the current flowing out of the VRD, and the detection result is accurate, the structure is simple, and the operation is convenient.
虽然本发明已以较佳实施例揭示如上,然其并非用于限定本发明,任何熟习此技艺者,在不脱离本发明的精神和范围内,当可作些许更动与润饰,因此本发明的保护范围当以权利要求所界定的为准。Although the present invention has been disclosed above with preferred embodiments, it is not intended to limit the present invention. Anyone skilled in the art can make some changes and modifications without departing from the spirit and scope of the present invention. Therefore, the present invention The scope of protection should be defined by the claims.
| Application Number | Priority Date | Filing Date | Title |
|---|---|---|---|
| CNA2007101967002ACN101453163A (en) | 2007-11-30 | 2007-11-30 | Device and method for adjusting working frequency of buck conversion circuit by detecting current |
| Application Number | Priority Date | Filing Date | Title |
|---|---|---|---|
| CNA2007101967002ACN101453163A (en) | 2007-11-30 | 2007-11-30 | Device and method for adjusting working frequency of buck conversion circuit by detecting current |
| Publication Number | Publication Date |
|---|---|
| CN101453163Atrue CN101453163A (en) | 2009-06-10 |
| Application Number | Title | Priority Date | Filing Date |
|---|---|---|---|
| CNA2007101967002APendingCN101453163A (en) | 2007-11-30 | 2007-11-30 | Device and method for adjusting working frequency of buck conversion circuit by detecting current |
| Country | Link |
|---|---|
| CN (1) | CN101453163A (en) |
| Publication number | Priority date | Publication date | Assignee | Title |
|---|---|---|---|---|
| CN102005922A (en)* | 2009-09-03 | 2011-04-06 | 立锜科技股份有限公司 | Method for improving light load efficiency of buck-boost voltage regulator |
| CN102594123A (en)* | 2010-11-24 | 2012-07-18 | 罗姆股份有限公司 | Control circuit for switching power supply, control method, switching power supply and electronic apparatus |
| CN102735941A (en)* | 2011-04-13 | 2012-10-17 | 鸿富锦精密工业(深圳)有限公司 | Bias resistance testing device and use method of bias resistance testing device |
| CN102750210A (en)* | 2011-04-22 | 2012-10-24 | 鸿富锦精密工业(深圳)有限公司 | Debugging device |
| CN102820783A (en)* | 2011-06-09 | 2012-12-12 | 鸿富锦精密工业(深圳)有限公司 | Direct-current voltage-reducing converter |
| CN103138578A (en)* | 2013-02-05 | 2013-06-05 | 中兴通讯股份有限公司 | Circuit control method and circuit control device |
| CN103208918A (en)* | 2012-01-17 | 2013-07-17 | 百度在线网络技术(北京)有限公司 | Switching frequency automatic regulating device based on current in Buck circuit |
| CN103731008A (en)* | 2012-10-15 | 2014-04-16 | 联想(北京)有限公司 | Method for processing information and electronic device |
| CN104167902A (en)* | 2014-06-19 | 2014-11-26 | 立锜科技股份有限公司 | Voltage conversion controller, voltage conversion circuit and voltage conversion control method |
| CN106357100A (en)* | 2016-08-31 | 2017-01-25 | 深圳市华星光电技术有限公司 | Switching power supply capable of increasing response frequency |
| CN103248228B (en)* | 2012-02-02 | 2017-08-11 | 索尼电脑娱乐公司 | DC/DC converters |
| WO2017197678A1 (en)* | 2016-05-20 | 2017-11-23 | 深圳市华星光电技术有限公司 | Array substrate and preparation method therefor |
| CN108282161A (en)* | 2018-01-25 | 2018-07-13 | 郑州云海信息技术有限公司 | A kind of reduction regulation circuit of automatic adjustment working frequency |
| CN111324166A (en)* | 2018-12-14 | 2020-06-23 | 技嘉科技股份有限公司 | Power regulator and power adjustment method |
| CN112290810A (en)* | 2020-10-19 | 2021-01-29 | 苏州浪潮智能科技有限公司 | A circuit and power supply method for realizing power saving of a power supply |
| WO2022052585A1 (en)* | 2020-09-11 | 2022-03-17 | 苏州浪潮智能科技有限公司 | Buck circuit for dynamically adjusting output voltage, and dynamic adjustment method |
| Publication number | Priority date | Publication date | Assignee | Title |
|---|---|---|---|---|
| CN102005922A (en)* | 2009-09-03 | 2011-04-06 | 立锜科技股份有限公司 | Method for improving light load efficiency of buck-boost voltage regulator |
| CN102005922B (en)* | 2009-09-03 | 2015-07-08 | 立锜科技股份有限公司 | Method for improving light load efficiency of buck-boost voltage regulator |
| CN102594123A (en)* | 2010-11-24 | 2012-07-18 | 罗姆股份有限公司 | Control circuit for switching power supply, control method, switching power supply and electronic apparatus |
| CN102594123B (en)* | 2010-11-24 | 2016-02-17 | 罗姆股份有限公司 | The control circuit of Switching Power Supply, control method and Switching Power Supply, electronic equipment |
| CN102735941A (en)* | 2011-04-13 | 2012-10-17 | 鸿富锦精密工业(深圳)有限公司 | Bias resistance testing device and use method of bias resistance testing device |
| CN102750210A (en)* | 2011-04-22 | 2012-10-24 | 鸿富锦精密工业(深圳)有限公司 | Debugging device |
| CN102820783B (en)* | 2011-06-09 | 2015-08-05 | 鸿富锦精密工业(深圳)有限公司 | DC decompression converter |
| CN102820783A (en)* | 2011-06-09 | 2012-12-12 | 鸿富锦精密工业(深圳)有限公司 | Direct-current voltage-reducing converter |
| CN103208918A (en)* | 2012-01-17 | 2013-07-17 | 百度在线网络技术(北京)有限公司 | Switching frequency automatic regulating device based on current in Buck circuit |
| CN103208918B (en)* | 2012-01-17 | 2016-06-15 | 百度在线网络技术(北京)有限公司 | Switching frequency self-checking device based on electric current in Buck circuit |
| CN103248228B (en)* | 2012-02-02 | 2017-08-11 | 索尼电脑娱乐公司 | DC/DC converters |
| CN103731008A (en)* | 2012-10-15 | 2014-04-16 | 联想(北京)有限公司 | Method for processing information and electronic device |
| CN103138578A (en)* | 2013-02-05 | 2013-06-05 | 中兴通讯股份有限公司 | Circuit control method and circuit control device |
| CN104167902A (en)* | 2014-06-19 | 2014-11-26 | 立锜科技股份有限公司 | Voltage conversion controller, voltage conversion circuit and voltage conversion control method |
| CN104167902B (en)* | 2014-06-19 | 2017-04-12 | 立锜科技股份有限公司 | Voltage conversion controller, voltage conversion circuit and voltage conversion control method |
| WO2017197678A1 (en)* | 2016-05-20 | 2017-11-23 | 深圳市华星光电技术有限公司 | Array substrate and preparation method therefor |
| CN106357100A (en)* | 2016-08-31 | 2017-01-25 | 深圳市华星光电技术有限公司 | Switching power supply capable of increasing response frequency |
| CN108282161A (en)* | 2018-01-25 | 2018-07-13 | 郑州云海信息技术有限公司 | A kind of reduction regulation circuit of automatic adjustment working frequency |
| CN111324166A (en)* | 2018-12-14 | 2020-06-23 | 技嘉科技股份有限公司 | Power regulator and power adjustment method |
| CN111324166B (en)* | 2018-12-14 | 2021-09-03 | 技嘉科技股份有限公司 | Power regulator and power regulation method |
| WO2022052585A1 (en)* | 2020-09-11 | 2022-03-17 | 苏州浪潮智能科技有限公司 | Buck circuit for dynamically adjusting output voltage, and dynamic adjustment method |
| CN112290810A (en)* | 2020-10-19 | 2021-01-29 | 苏州浪潮智能科技有限公司 | A circuit and power supply method for realizing power saving of a power supply |
| Publication | Publication Date | Title |
|---|---|---|
| CN101453163A (en) | Device and method for adjusting working frequency of buck conversion circuit by detecting current | |
| US7795852B2 (en) | Apparatus and method for adjusting working frequency of voltage regulator down circuit (VRD) by detecting current | |
| US8067929B2 (en) | High-side sensing of zero inductor current for step down DC-DC converter | |
| CN103970079B (en) | The electric power distribution methods of electric power system, electronic equipment and electronic equipment | |
| CN101923110B (en) | Method and device for detecting abnormal current of circuit | |
| US8525498B2 (en) | Average input current limit method and apparatus thereof | |
| CN102445976B (en) | Central processing unit power supply circuit and operation method thereof | |
| CN109617412A (en) | Booster system response speed translation circuit and its control method based on PFM control | |
| US20120194149A1 (en) | Power supply circuit, control method for controlling power supply circuit, and electronic device incorporating power supply circuit | |
| CN209419485U (en) | Booster system response speed translation circuit based on PFM control | |
| US20220255435A1 (en) | Bidirectional switching converter and operating method thereof | |
| CN112054678A (en) | System and method for optimizing server power supply based on input voltage | |
| CN115912533A (en) | Buck converter including bootstrap capacitor and method of operating the same | |
| CN111865273A (en) | Power failure reminder circuit and CPE equipment | |
| TW201027314A (en) | Automatic voltage-identifying power supply device and method thereof | |
| TWI548193B (en) | Power saving method and related power saving circuit | |
| US8970255B2 (en) | Frequency detection apparatus with internal output voltage which changes along with input signal frequency | |
| CN102611333A (en) | Controller of power converter and power converter control method | |
| CN110198135A (en) | Load detecting circuit and the power supply unit with dual output power supply | |
| TW201318329A (en) | Buck DC-DC converting circuit | |
| CN101441502A (en) | Device and method for adjusting working frequency of buck conversion circuit by detecting temperature | |
| US7960954B2 (en) | Voltage adjusting apparatus | |
| CN101409503B (en) | Feedback comparator and DC to DC voltage converter | |
| TWI424310B (en) | Cpu power supply circuit and operating method thereof | |
| CN101478236B (en) | Voltage converter |
| Date | Code | Title | Description |
|---|---|---|---|
| C06 | Publication | ||
| PB01 | Publication | ||
| C10 | Entry into substantive examination | ||
| SE01 | Entry into force of request for substantive examination | ||
| C02 | Deemed withdrawal of patent application after publication (patent law 2001) | ||
| WD01 | Invention patent application deemed withdrawn after publication | Open date:20090610 |