Movatterモバイル変換


[0]ホーム

URL:


CN101344239A - LED light tube for substituting fluorescent lamp tube used on fluorescent lamp stand - Google Patents

LED light tube for substituting fluorescent lamp tube used on fluorescent lamp stand
Download PDF

Info

Publication number
CN101344239A
CN101344239ACNA2008101417011ACN200810141701ACN101344239ACN 101344239 ACN101344239 ACN 101344239ACN A2008101417011 ACNA2008101417011 ACN A2008101417011ACN 200810141701 ACN200810141701 ACN 200810141701ACN 101344239 ACN101344239 ACN 101344239A
Authority
CN
China
Prior art keywords
fluorescent tube
fluorescent
led
tube
led light
Prior art date
Legal status (The legal status is an assumption and is not a legal conclusion. Google has not performed a legal analysis and makes no representation as to the accuracy of the status listed.)
Pending
Application number
CNA2008101417011A
Other languages
Chinese (zh)
Inventor
邹德志
Current Assignee (The listed assignees may be inaccurate. Google has not performed a legal analysis and makes no representation or warranty as to the accuracy of the list.)
SHENZHEN ZHONGMING SEMICONDUCTOR LIGHTING CO Ltd
Civilight Shenzhen Semiconductor Lighting Co Ltd
Original Assignee
SHENZHEN ZHONGMING SEMICONDUCTOR LIGHTING CO Ltd
Priority date (The priority date is an assumption and is not a legal conclusion. Google has not performed a legal analysis and makes no representation as to the accuracy of the date listed.)
Filing date
Publication date
Application filed by SHENZHEN ZHONGMING SEMICONDUCTOR LIGHTING CO LtdfiledCriticalSHENZHEN ZHONGMING SEMICONDUCTOR LIGHTING CO Ltd
Priority to CNA2008101417011ApriorityCriticalpatent/CN101344239A/en
Publication of CN101344239ApublicationCriticalpatent/CN101344239A/en
Pendinglegal-statusCriticalCurrent

Links

Images

Landscapes

Abstract

The invention relates to an LED light tube used on a fluorescent lamp holder for replacing a fluorescent tube. The LED light tube comprises at least three LED lights which are connected in series and in parallel, thus leading the essential resistance value of the LED light tube to be identical with the essential resistance value of the replaced fluorescent tube during the normal operation. Connecting the LED lights in series and in parallel can lead the essential resistance value of the LED light tube to be identical with the essential resistance value of the replaced fluorescent tube during the normal operation. The LED light tube is directly arranged on the fluorescent lamp holder of the fluorescent tube. The invention has the advantages of replacing the current fluorescent tube which contains hazardous substance of mercury, reducing environment pollution, and being beneficial to environment protection. The LED light tube of the invention overcomes the technical problem that an electric ballast and an inductance ballast directly drive the LED power and LED light source, can be directly switched in the traditional fluorescent lamp holder which comprises the electric ballast and the inductance ballast, does not need changing the circuit of the original lamp holder, can be directly replaced for use, and has the advantages of saving energy, without pollution and wide commercial application prospect.

Description

A kind of replace fluorescent lamps pipe uses the LED fluorescent tube on the fluorescent lamp lamp bracket
Technical field
The present invention relates to a kind of lighting apparatus, more particularly, relate to the LED fluorescent tube of a kind of replace fluorescent lamps pipe use on the fluorescent lamp lamp bracket.
Background technology
The operation principle of present known fluorescent tube is: the filament of fluorescent lamp is by conductive heater, and emission of cathode goes out electronics, the ionization with the inert gas collision that fills in the fluorescent tube.Be encapsulated in the mercury vapour in the fluorescent tube, under electronic impact and two ends electric field action, the a large amount of ionization of mercury ion, the negative ions motion forms gas discharge (being arc discharge), give off energy simultaneously and produce ultraviolet ray, after fluorescent material on the glass tube inwall absorbs ultraviolet energy, be excited and emit visible light.Feeding mechanism to filament heating and electric energy has two kinds at present: a kind of is electric ballast; Another kind is the inductance coil ballast.
First kind of electric ballast seen Fig. 1 and Fig. 3, and electric ballast is byinductance 3 when starting, andelectric capacity 41 series resonances andelectric capacity 42 form charge circuit.Under the HF switch effect ofoscillator 2,electric capacity 42 two ends produce the high pressure of a 1000V pulsation, are added tofluorescent tube 5 two ends that are in high impedance, under the effect of high pressure, the filament conductive heater, negative ions motion forms gas discharge, excites inside pipe wall fluorescent material and sends visible light.After fluorescent tube was activated, negative ions began conduction, and fluorescent tube carries out the transition to low impedance state.No longer produce high pressure atelectric capacity 42 two ends, electric current directly forms the loop byfluorescent tube 5 two ends.Because power supply is firm power, so also be steady operation by the electric current offluorescent tube 5.
Second kind of inductance coil ballast, see Fig. 2 and Fig. 3, alternating current is throughballast 6, tube filament, to starter 7, (for disconnecting, applied one when starter 7 is initial, made gas arc discharge in starter 7 bubbles to filament heating greater than behind the voltage more than the 180V, bimetal leaf dilatancy in it, closed together, form path, to the filament heating), when two electrode metal sheets of starter 7 are close together, since there is not arc discharge, the bimetal leaf cooling, and two electrodes disconnect, produce a 600V-1500V this moment at the ballast two ends, time makefluorescent tube 5 interior gas ionizations cause arc discharge, thereby the fluorescence excitation fluorescent tube is luminous for the 1MS high-voltage pulse is added tofluorescent tube 5 two ends.BecauseInductive ballast 6 is iron inductance coils, when the electric current in the coil changes, then causes the variation of magnetic flux in coil.Thereby the generation induced electromotive force, its direction and current opposite in direction, thereby the variation of obstruction electric current play the effect of stabling current.
The fluorescent tube that generally uses does not meet people for environmental protection requirement because of it contains harmful substance mercury now.Fluorescent lamp in use needs instantaneous high pressure to excite, and has certain potential safety hazard.
LED has advantages such as environmental protection, energy-conservation, life-span be long because of it, be regarded as the lighting source of 21 century, replacing conventional light source now is applied to decorate and lighting field, but because the characteristics of LED itself, make it not adopt same driving power, restricted the application and the development of LED lamp greatly with ordinary light source.
Summary of the invention
The technical problem to be solved in the present invention is, at the above-mentioned defective of prior art, provides the LED fluorescent tube of a kind of replace fluorescent lamps pipe use on the fluorescent lamp lamp bracket.
The technical solution adopted for the present invention to solve the technical problems is: design the LED fluorescent tube of a kind of replace fluorescent lamps pipe use on the fluorescent lamp lamp bracket, described LED fluorescent tube comprises at least three LED lamps, described LED lamp series connection and being connected in parallel, the internal resistance value that makes the LED fluorescent tube internal resistance value during with the fluorescent tube operate as normal that is substituted is identical.
In the LED fluorescent tube of above-described a kind of replace fluorescent lamps pipe use on the fluorescent lamp lamp bracket, described LED fluorescent tube is directly installed on the affiliated fluorescent lamp lamp bracket of replaced fluorescent tube.
Above-described a kind of replace fluorescent lamps pipe uses the LED fluorescent tube on the fluorescent lamp lamp bracket, and described LED fluorescent tube is installed on the fluorescent lamp lamp bracket that comprises electric ballast.
Above-described a kind of LED fluorescent tube that uses on the conventional fluorescent lamp bracket, described LED fluorescent tube is installed on the fluorescent lamp lamp bracket that comprises the inductance coil ballast.
Implement the LED fluorescent tube of a kind of replace fluorescent lamps pipe use of the present invention on the fluorescent lamp lamp bracket, have following beneficial effect:
1, can replace containing hazardous substance the at present fluorescent tube of mercury element can reduce environmental pollution, is beneficial to environmental protection.
2, because of the LED lamp is the light fixture with advantages such as environmental protection, energy-conservation, life-span are long, use the LED lamp more to meet energy savings as light source, the requirement of scientific development.
3, overcome the technical barrier of direct driving LED power supply of electric ballast and Inductive ballast and led light source, made the application of this green light source of LED lamp more extensive.
4, the present invention need not complicated LED power drives design, can insert on traditional fluorescent lamp lamp bracket that contains electric ballast or Inductive ballast, need not to change the circuit of original lamp bracket, directly replace and use, convenient, quick, need not to increase cost, have again energy-conservation, free of contamination advantage.Has wide commercial application prospect.
Description of drawings
The invention will be further described below in conjunction with drawings and Examples, in the accompanying drawing:
Fig. 1 is the circuit theory diagrams that fluorescent lamp starts by electric ballast;
Fig. 2 is the circuit theory diagrams that fluorescent lamp starts by Inductive ballast;
Fig. 3 is the structural representation of fluorescent lamp;
Fig. 4 is the structural representation that a kind of replace fluorescent lamps pipe of the present invention uses the LED fluorescent tube on the fluorescent lamp lamp bracket;
Fig. 5 is that a kind of replace fluorescent lamps pipe of the present invention uses first examples measure of the LED fluorescent tube on the fluorescent lamp lamp bracket to comprise the lamp bracket both end voltage of electric ballast and the circuit theory diagrams of electric current;
Fig. 6 is that a kind of replace fluorescent lamps pipe of the present invention uses second examples measure of the LED fluorescent tube on the fluorescent lamp lamp bracket to comprise the lamp bracket both end voltage of Inductive ballast and the circuit theory diagrams of electric current;
Fig. 7 is that a kind of replace fluorescent lamps pipe of the present invention uses the first embodiment LED fluorescent tube at the LED fluorescent tube on the fluorescent lamp lamp bracket to be installed in circuit theory diagrams on the lamp bracket that comprises electric ballast;
Fig. 8 is that a kind of replace fluorescent lamps pipe of the present invention uses the second embodiment LED fluorescent tube at the LED fluorescent tube on the fluorescent lamp lamp bracket to be installed in circuit theory diagrams on the lamp bracket that comprises Inductive ballast.
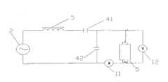
1 civil power, 2 oscillators, 3 inductance, 41 electric capacity, 42 electric capacity, 43 electric capacity, 5 fluorescent lamps, 6 ballasts, 7 starters, 8 fluorescent tubes, 9 fluorescent tube supports, 10LED fluorescent tube, 11 ammeters, 12 voltage meters.
The specific embodiment
As Fig. 4, Fig. 5 and shown in Figure 7, in the first embodiment of the present invention, the LED fluorescent tube is installed on the lamp bracket that comprises electric ballast, described LED fluorescent tube comprises three above LED lamps, with described LED lamp series connection and in parallel, the internal resistance value of the internal resistance value that makes the LED fluorescent tube during with the fluorescent tube operate as normal that is substituted is identical.Concrete grammar is: (as Fig. 5) at first measures its conventional fluorescent fluorescent tube after starting during operate as normal, the volt value and the electric current of its both end voltage.Again according to voltage and the electric current measured, with the mode of LED with series connection, itself and the voltage that measures are complementary, in parallel, itself and electric current by the LED fluorescent tube are complementary, Fig. 7 is that a kind of replace fluorescent lamps pipe of the present invention uses the first embodiment LED fluorescent tube at the LED fluorescent tube on the fluorescent lamp lamp bracket to be installed in circuit theory diagrams on the lamp bracket that comprises electric ballast, after alternating current is connected, the LED fluorescent tube that is connect in the circuit, its internal resistance is less, enters steady-working state so electric current flows directly into the LED fluorescent tube.The high-voltage pulse that produces byinductance 3 andelectric capacity 41 resonance no longer.And with LED fluorescent tube two ends clamper (between the 60V~120V), because its output power of electronic ballast is constant, so the electric current by the LED fluorescent tube also is constant, and LED can normally effectively be worked, and can guarantee the operate as normal life-span of LED effectively.
As Fig. 4, Fig. 6 and shown in Figure 8, in the second embodiment of the present invention, the LED fluorescent tube is installed on the lamp bracket that comprises Inductive ballast, described LED fluorescent tube comprises three above LED lamps, with described LED lamp series connection and in parallel, the internal resistance value of the internal resistance value that makes the LED fluorescent tube during with the fluorescent tube operate as normal that is substituted is identical.Concrete grammar is: (as Fig. 6) at first measures the fluorescent tube that comprises Inductive ballast after starting, the volt value and the electric current of its both end voltage during operate as normal.According to voltage and the electric current measured,, itself and the voltage that measures are complementary again, in parallel, itself and electric current by the LED fluorescent tube are complementary the mode of LED with series connection.Fig. 8 is that a kind of replace fluorescent lamps pipe of the present invention uses the second embodiment LED fluorescent tube at the LED fluorescent tube on the fluorescent lamp lamp bracket to be installed in circuit theory diagrams on the lamp bracket that comprises Inductive ballast, after alternating current is connected, because the internal resistance of LED fluorescent tube is littler than starter internal resistance, electric current directly passes throughInductive ballast 6, flow into the LED fluorescent tube, enter steady-working state, and clamp the voltage at (between the 60V~120V), so starter 7 is not worked, there is not high-voltage pulse to produce, because ofInductive ballast 6 is iron inductance coils, when the coil current of inductance changes, then cause the variation of magnetic flux, thereby generation induced electromotive force, its direction is opposite with sense of current, thereby hampers electric current and change, and makes the LED fluorescent tube can be normally and steady operation.
By above embodiment, to conditional electronic, principle, the characteristic of Inductive ballast are analyzed, and in conjunction with the characteristic of LED fluorescent tube, use the LED fluorescent tube directly to replace traditional fluorescent tube and can realize fully.
In sum, as those of ordinary skill is scrutable in the art, described in this specification is preferred embodiment of the present invention, and all changes of being made under this invention's idea or modification all should be in claim protection domains of the present invention.

Claims (4)

CNA2008101417011A2008-08-262008-08-26LED light tube for substituting fluorescent lamp tube used on fluorescent lamp standPendingCN101344239A (en)

Priority Applications (1)

Application NumberPriority DateFiling DateTitle
CNA2008101417011ACN101344239A (en)2008-08-262008-08-26LED light tube for substituting fluorescent lamp tube used on fluorescent lamp stand

Applications Claiming Priority (1)

Application NumberPriority DateFiling DateTitle
CNA2008101417011ACN101344239A (en)2008-08-262008-08-26LED light tube for substituting fluorescent lamp tube used on fluorescent lamp stand

Publications (1)

Publication NumberPublication Date
CN101344239Atrue CN101344239A (en)2009-01-14

Family

ID=40246299

Family Applications (1)

Application NumberTitlePriority DateFiling Date
CNA2008101417011APendingCN101344239A (en)2008-08-262008-08-26LED light tube for substituting fluorescent lamp tube used on fluorescent lamp stand

Country Status (1)

CountryLink
CN (1)CN101344239A (en)

Cited By (7)

* Cited by examiner, † Cited by third party
Publication numberPriority datePublication dateAssigneeTitle
CN102003644A (en)*2010-09-212011-04-06东莞京洲灯饰有限公司 LED lighting device
CN102230585A (en)*2011-07-282011-11-02陈卫平LED (light-emitting diode) lamp tube used for replacing T5 straight tube fluorescent lamp
RU2470220C2 (en)*2011-03-222012-12-20Игорь Вячеславович НазаркинLight diode lamp
CN105180111A (en)*2015-08-172015-12-23许永亮Low-breakover weak-illumination fluorescent lamp
CN106068676A (en)*2013-12-182016-11-02通用电气公司Device and system for the tubular lamp driver of LED linear fluorescence
CN107664272A (en)*2017-11-062018-02-06中山市凯荣电器有限公司A kind of Novel LED light illuminator
CN113455106A (en)*2019-02-202021-09-28昕诺飞控股有限公司LED driver for replacing LED lighting unit of high-intensity discharge lamp

Cited By (9)

* Cited by examiner, † Cited by third party
Publication numberPriority datePublication dateAssigneeTitle
CN102003644A (en)*2010-09-212011-04-06东莞京洲灯饰有限公司 LED lighting device
CN102003644B (en)*2010-09-212013-05-29东莞京洲灯饰有限公司LED lamp device
RU2470220C2 (en)*2011-03-222012-12-20Игорь Вячеславович НазаркинLight diode lamp
CN102230585A (en)*2011-07-282011-11-02陈卫平LED (light-emitting diode) lamp tube used for replacing T5 straight tube fluorescent lamp
CN102230585B (en)*2011-07-282013-09-04上海俪德艾仕考照明科技有限公司LED (light-emitting diode) lamp tube used for replacing T5 straight tube fluorescent lamp
CN106068676A (en)*2013-12-182016-11-02通用电气公司Device and system for the tubular lamp driver of LED linear fluorescence
CN105180111A (en)*2015-08-172015-12-23许永亮Low-breakover weak-illumination fluorescent lamp
CN107664272A (en)*2017-11-062018-02-06中山市凯荣电器有限公司A kind of Novel LED light illuminator
CN113455106A (en)*2019-02-202021-09-28昕诺飞控股有限公司LED driver for replacing LED lighting unit of high-intensity discharge lamp

Similar Documents

PublicationPublication DateTitle
CN101344239A (en)LED light tube for substituting fluorescent lamp tube used on fluorescent lamp stand
JPWO2006120809A1 (en) Dielectric barrier discharge lamp lighting device
CN201302132Y (en)LED tube capable of replacing for fluorescent tube applied on fluorescent lamp bracket
CN1925715B (en) Bulb-shaped fluorescent fixture
CN101925238A (en)LED fluorescent lamp driving power supply front end circuit
CN202580736U (en)LED (Light Emitting Diode) lamp tube
CN104565890A (en)LED (light emitting diode) lamp tube based on traditional electronic ballast
CN102933009B (en)Electronic ballast capable of self-protecting at end of life or before premature death of fluorescent lamp tube
CN1306554C (en)Hot-cathode fluorescent lamp without filament
CN101894732B (en)Electrodeless lamp fixture
CN102469672B (en) Timing and frequency preheating ballast circuit for fluorescent tubes
CN104244544A (en)Filament short circuit type energy-saving lamp
CN2862315Y (en) Straight tube type non-filament fluorescent lamp
CN201156524Y (en)Factory lamp of high-frequency electrodeless magnetic lamp
CN102194647B (en)Double-end electromagnetism HID lamp
CN2917182Y (en) An Electronic Ballast for High Pressure Sodium Lamp Lighting Based on Sweeping Frequency
CN102810442A (en)Multifunctional electrodeless lamp aging device
CN103094059A (en)Plasma xenon energy saving lamp tube
KR101206681B1 (en)Cold cathode fluorescent lamp of high efficiency and long life for illumination
CN201185173Y (en)Novel double-core HID xenon bulb for outdoor lighting
CN201983065U (en)Compatible illuminating lamp
CN201622998U (en)High efficient energy-saving lamp
CN2525673Y (en)Cold cathode fluorescent lamp
CN201243002Y (en)Electrodeless energy saving lamp
CN101033828A (en) A kind of high and low beam xenon metal halide lamp for vehicle

Legal Events

DateCodeTitleDescription
C06Publication
PB01Publication
C10Entry into substantive examination
SE01Entry into force of request for substantive examination
C12Rejection of a patent application after its publication
RJ01Rejection of invention patent application after publication

Open date:20090114


[8]ページ先頭

©2009-2025 Movatter.jp