Movatterモバイル変換


[0]ホーム

URL:


CN101055994A - Integrated control method for the combined network power generation and grid power active filtering - Google Patents

Integrated control method for the combined network power generation and grid power active filtering
Download PDF

Info

Publication number
CN101055994A
CN101055994ACNA2007100643006ACN200710064300ACN101055994ACN 101055994 ACN101055994 ACN 101055994ACN A2007100643006 ACNA2007100643006 ACN A2007100643006ACN 200710064300 ACN200710064300 ACN 200710064300ACN 101055994 ACN101055994 ACN 101055994A
Authority
CN
China
Prior art keywords
current
axle
reactive
grid
active
Prior art date
Legal status (The legal status is an assumption and is not a legal conclusion. Google has not performed a legal analysis and makes no representation as to the accuracy of the status listed.)
Granted
Application number
CNA2007100643006A
Other languages
Chinese (zh)
Other versions
CN100588071C (en
Inventor
黄胜利
王军
张国伟
孔力
Current Assignee (The listed assignees may be inaccurate. Google has not performed a legal analysis and makes no representation or warranty as to the accuracy of the list.)
Institute of Electrical Engineering of CAS
Original Assignee
Institute of Electrical Engineering of CAS
Priority date (The priority date is an assumption and is not a legal conclusion. Google has not performed a legal analysis and makes no representation as to the accuracy of the date listed.)
Filing date
Publication date
Application filed by Institute of Electrical Engineering of CASfiledCriticalInstitute of Electrical Engineering of CAS
Priority to CN200710064300ApriorityCriticalpatent/CN100588071C/en
Publication of CN101055994ApublicationCriticalpatent/CN101055994A/en
Application grantedgrantedCritical
Publication of CN100588071CpublicationCriticalpatent/CN100588071C/en
Expired - Fee Relatedlegal-statusCriticalCurrent
Anticipated expirationlegal-statusCritical

Links

Images

Classifications

Landscapes

Abstract

Translated fromChinese

一种并网发电和电网电力有源滤波的统一控制方法,采用Park变换将逆变器输出三相电流ia,ib,ic转换到以电网角频率同步旋转的dq坐标系中,该三相电流ia,ib,ic变换为完全解耦的d轴瞬时有功电流id和q轴瞬时无功电流iq。通过独立控制有功电流id及无功电流iq的大小和方向,实现对电网的有功输出和无功补偿。同时对并网逆变器接入点后的三相负荷电流iLa,iLb,iLc进行Park变换得到iLd,iLq,检测其所含的d轴谐波电流分量

Figure 200710064300.6_AB_0
和q轴谐波电流分量
Figure 200710064300.6_AB_1
,把d轴谐波电流分量
Figure 200710064300.6_AB_0
和有功电流id相加得到d轴总的指令电流idref,把q轴谐波电流分量
Figure 200710064300.6_AB_1
和无功电流iq相加得到q轴总的指令电流iqref,控制该dq轴指令电流idref,iqref可实现对电网的有功输出、无功补偿和谐波抑制。本发明可充分发挥分布式发电的优越性,并大大提高了电网质量。

Figure 200710064300

A unified control method for grid-connected power generation and grid power active filtering, using Park transformation to convert the inverter output three-phase current ia , ib , ic into a dq coordinate system that rotates synchronously with the angular frequency of the grid. The three-phase currentsia ,ib ,ic are transformed into completely decoupled d-axis instantaneous active currentid and q-axis instantaneous reactive current iq . By independently controlling the size and direction of the active current id and reactive current iq , theactive output and reactive power compensation to the grid are realized. At the same time, perform Park transformation on the three-phase load currents iLa , iLb , and iLc behind the grid-connected inverter access point to obtain iLd , iLq , and detect the d-axis harmonic current components contained in them

Figure 200710064300.6_AB_0
and q-axis harmonic current components
Figure 200710064300.6_AB_1
, put the d-axis harmonic current component
Figure 200710064300.6_AB_0
Add the active currentid to get the total command currentidref of the d-axis, and the harmonic current component of the q-axis
Figure 200710064300.6_AB_1
The total command current iqref of the q-axis is obtained by adding the reactive current iq , and controlling the command currentidref of the dq-axis, iqref can realize active power output, reactive power compensation and harmonic suppression to the power grid. The invention can give full play to the advantages of distributed power generation, and greatly improves the quality of the power grid.

Figure 200710064300

Description

Generate electricity by way of merging two or more grid systems and the unified control method of grid power active power filtering
Technical field
The present invention relates to a kind of generating electricity by way of merging two or more grid systems and the control method of grid power active power filtering, particularly the distributed power generation power supply is realized generating electricity by way of merging two or more grid systems and the unified control method of grid power active power filtering.
Background technology
Energy shortage is the significant problem that the world today faces, and it is significant to research and develop high performance distributed power generation power supply.(Distributed Generation DG) refers at user side or near the electricity generation system than low capacity (being generally thousands of watts to tens megawatts) of electricity consumption situ configuration distributed power generation.It has varying duty adjusting function flexibly, can save the power transmission and transformation investment, supports the economical operation of existing power distribution network, is extensive use of characteristics such as regenerative resource.Distributed power generation utilizes generatings such as solar energy, wind-force, miniature gas turbine and fuel cell usually.Combining inverter is the crucial power electronic equipment of distributed power source energy back to electrical network.
Chinese patent 03150908.8 " realize simultaneously generating electricity by way of merging two or more grid systems and electric network reactive compensation integral method ", the solar power plant utilance that influenced by Changes in weather to be caused at parallel network power generation is not high, and frequent arranged side by side and off-the-line action causes system's control difficulty, the shortcoming that the equipment component loss increases and shortens useful life, proposed a kind ofly to realize simultaneously generating electricity by way of merging two or more grid systems and the integral method of electric network reactive compensation, it can be become the direct current of photovoltaic array output delivers on the three-phase 380V AC network by inverter, simultaneously can also realize a certain amount of reactive power compensation, improve the electrical network quality of power supply other reactive load on the local power grid.This control method is significantly improved than the grid-connected control algolithm of common only active power of output, but it does not consider the harmonic wave in the electrical network only to idle compensation the in the electrical network.
Have a large amount of nonlinear-loads in the actual electrical network, they are injected into electrical network with a large amount of harmonic waves.The harm of harmonic wave is very big in the electrical network, it can make the supply power voltage waveform distortion occur and power supply quality is descended, the energy consumption of electric power system increases, the power supply unit lost of life, also can cause electromagnetic interference to power electronic equipment on every side with time-harmonic wave, therefore the harmonic problem of administering in the electrical network seems urgent day by day.(Active Power Filter is to carry out harmonic wave to suppress advanced method APF) and based on the active power filter of electronic power inverter.The basic principle of APF is a detection load electric current at first in real time, calculates the harmonic component that it contained then, and then control inverter sends offset current, offsetting the harmonic component that is contained in the load current, thereby can improve line voltage electric current quality.
Summary of the invention
The present invention seeks at the deficiency in the above-mentioned background technology, proposed to generate electricity by way of merging two or more grid systems and the unified control method of grid power active power filtering, it can be delivered to distributed power source primary side energy on the electrical network by electronic power inverter, can also carry out reactive power compensation and harmonic wave inhibition to the nonlinear-load on the electrical network simultaneously, make line voltage, the electric current at distributed power source access point place all keep sinusoidal, improved grid supply quality greatly.
The present invention adopts instantaneous reactive power theory, using the Park conversion that inverter is exported three-phase current is transformed in the dq coordinate system that rotates synchronously with the electrical network angular frequency, this three-phase current is transformed to full decoupled instantaneous active current of d axle and q axle instantaneous reactive current, just can realize meritorious output and reactive power compensation to electrical network by independent control size and Orientation meritorious, reactive current.Simultaneously the three-phase load electric current behind the combining inverter access point is carried out the Park conversion, detect its contained dq axle harmonic current components then, this harmonic component adds that respectively first-harmonic is gained merit and idle component promptly obtains total dq axle instruction current, just can realize simultaneously that by controlling this instruction current meritorious output, reactive power compensation and harmonic wave to electrical network suppress.
Specific as follows:
(1) usefulness voltage sensor real-time sampling three phase network voltage or wherein a phase line voltage utilize phase-locked loop to obtain the phase place of line voltage, as the phase reference of Current Control, obtain the set-point of active current and reactive current according to instantaneous reactive power;
(2) with the three-phase load electric current behind the current sensor real-time sampling combining inverter access point, detect its contained harmonic component according to harmonic current detecting method, this harmonic current components is added to respectively on the fundamental active current and fundamental reactive current that obtains according to (1), and then obtains total active current command value and referenced reactive current value;
(3) use the three-phase current of current sensor real-time sampling combining inverter output as feedback, this value of feedback and the command value that obtains according to (2) are carried out closed-loop control after relatively, adopt the Direct Current Control method to obtain the required pwm pulse of inverter switching device pipe, make the good trace command electric current of feedback current.
After adopting distributed power source of the present invention to receive electrical network, the system that distributed power source and subsequent transmission line, load are formed presents the linear impedance characteristic to electrical network, when all idle and harmonic wave is all compensated, the line voltage electric current is sine wave and same-phase, present resistance characteristic, thoroughly improved grid supply quality.When the capacity of distributed power source is enough big, the line voltage electric current can be anti-phase, present negative resistance property, distributed power source is described except the needed whole active power of its back loading, reactive power and harmonic power are provided, unnecessary active power feeds back to electrical network.Adopt distributed power source of the present invention to have the advantage of combining inverter and active power filter simultaneously, both can give full play to the superiority of distributed power generation, improved power grid quality again greatly, reduce power transmission and distribution and set up the required sky high cost of active power filter separately, effectively supported the economic and reliable operation of distribution.
The present invention is not only applicable to distributed power source, also is applicable to all by the electric energy that inverter is incorporated into the power networks, and comprises the electric energy that obtains from electrical network.The present invention is equally applicable to all combining inverter topological structures.
Description of drawings
Fig. 1 distributed power generation power supply schematic diagram that is incorporated into the power networks;
Fig. 2 harmonic current detects schematic diagram;
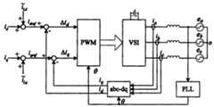
Fig. 3 generates electricity by way of merging two or more grid systems and electrical network APF unifies the control method schematic diagram;
Fig. 4 electrical network A phase voltage current simulations waveform;
Fig. 5 hookup electrical connecting wires figure;
Electrical network A phase voltage current waveform during Fig. 6 DG no-output;
Fig. 7 DG only injects electrical network A phase voltage electric current, the inverter output current when gaining merit;
Fig. 8 DG only carries out the electrical network A phase voltage electric current behind the APF;
Fig. 9 DG carries out APF and the electrical network A phase voltage electric current that injects after gaining merit simultaneously.
Embodiment
Fig. 1 is the distributed power generation power supply schematic diagram that is incorporated into the power networks, prime mover Prime Mover represents the resulting DC power supply of distributed power generation among the figure, both can be the directly direct current of output of photovoltaic cell, fuel cell, also can be the alternating current that internal combustion engine, miniature gas turbine, the diesel engine of rectification sends.Voltage source inverter VSI is connected with electrical network by filter inductance L.LOAD is the load that inserts on the three phase line.ea, eb, ecRepresent three phase network voltage, iSa, iSb, iScRepresent the three phase network output current, va, vb, vcRepresent the line voltage at distributed power source access point place, ia, ib, icRepresent the three-phase current of combining inverter output, iLa, iLb, iLcRepresent the three-phase load electric current.
The present invention adopts instantaneous reactive power theory, uses the Park conversion that inverter is exported three-phase current ia, ib, icBe transformed in the dq coordinate system with the rotation synchronously of electrical network angular frequency this three-phase current ia, ib, icBe transformed to the full decoupled instantaneous active current i of d axledWith q axle instantaneous reactive current iq, by independent control active current idAnd reactive current iqSize and Orientation, realize meritorious output and reactive power compensation to electrical network.And simultaneously to the three-phase load current i behind the combining inverter access pointLa, iLb, iLcCarry out the Park conversion, detect its contained dq axle harmonic current components then
Figure A20071006430000051
This harmonic component
Figure A20071006430000052
Add the meritorious and idle component i of first-harmonic respectivelyd, iqPromptly obtain total dq axle instruction current iDref, iQref, by controlling this instruction current iDref, iQrefJust can realize simultaneously that meritorious output, reactive power compensation and harmonic wave to electrical network suppress.
The instantaneous reactive power theory of three-phase circuit is at first proposed by the safe literary composition of the red wood of Japan in nineteen eighty-three, after this should theory through constantly research is perfect gradually, on a lot of textbooks and document, argumentation is being arranged all.Suppose that the instantaneous voltage electric current in the three-phase symmetrical circuit is respectively e under the abc rest framea, eb, ecAnd ia, ib, ic, they are transformed in the dq coordinate system that rotates synchronously with the electrical network angular frequency, be respectively:
edeq=Ceaebec---(1)
idiq=Ciaibic---(2)
C is called the Park transformation matrix in the formula, that is:
C=23sinωtsin(ωt-23π)sin(ωt+23π)-cosωt-cos(ωt-23π)-cos(ωt+23π)121212
In the dq coordinate system, the instantaneous active power of three-phase circuit and instantaneous reactive power are:
p=32(edid+eqiq)q=32(ediq-eqid)---(3)
Owing to simultaneously electrical network has been carried out active power filtering, so think that line voltage is desirable sine wave.In circuit shown in Figure 1, have following formula to set up:
va=ea=E·sin(ωt)vb=vb=E·sin(ωt-23π)vc=ec=E·sin(ωt+23π)---(4)
E is the amplitude of electrical network phase voltage in the formula, and it is carried out the Park conversion can get:
ed=Eeq=0---(5)
Wushu (5) substitution formula (3) can get:
p=32(edid+eqiq)=32Eidq=32(ediq-eqid)=32Eiq---(6)
Formula (6) shows that under the distortionless prerequisite of three phase network voltage, the d shaft current determines the instantaneous active power of three-phase circuit, idBe called instantaneous active current component; The instantaneous reactive power of q shaft current decision three-phase circuit, iqBe referred to as the instantaneous reactive current component, the decoupling zero of realized being incorporated into the power networks active current and reactive current.By independent control id, iqSize and Orientation just can realize meritorious output and reactive power compensation to electrical network.
For the three-phase load current iLa, iLb, iLc, utilize the Park conversion that it is transformed in the dq coordinate system equally, can get:
iLdiLq=i‾Ld+i~Ldi‾Lq+i~Lq=CiLaiLbiLc---(7)
I in the formulaLd, iLqBe DC quantity, represent fundamental active current component and reactive current component in the load current respectively,Be of ac, represent harmonic current components, can realize the detection of harmonic current by method shown in Figure 2.
At first utilize phase-locked loop pll to obtain and electrical network A phase voltage e among Fig. 2aThe cosine and sine signal sinwt of homophase ,-coswt is then to the three-phase load current iLa, iLb, iLcCarry out the Park conversion to obtain the instantaneous real component i under the dq axleLdWith instantaneous reactive component iLq, after the LPF low-pass filtering, obtain the DC component i that it containsLdAnd iLq, then the instantaneous real component i on the d axleLdWith DC component iLdSubtract each other and obtain d axle harmonic current components
Figure A20071006430000073
Instantaneous reactive component i on the q axleLqWith DC component iLqSubtract each other and obtain q axle harmonic current components
Figure A20071006430000074
Control principle of the present invention at first utilizes phase-locked loop pll to obtain and electrical network A phase voltage e as shown in Figure 3aThe cosine and sine signal sinwt of homophase ,-coswt, this signal is as Park and Park in the The whole control algorithm-1The time base of conversion.Obtaining harmonic current components according to the described method of Fig. 2
Figure A20071006430000075
After, more respectively with the fundamental active current component i that obtains according to formula (6)dWith fundamental reactive current component iqAddition so just obtains total dq axle instruction current signal iDref, iQrefObtaining total dq axle instruction current signal iDref, iQrefAfter, can adopt the Direct Current Control method: as stagnating chain rate, triangular wave relatively waits, and obtains pwm pulse, drives VSI and makes feedback current trace command electric current.
The present invention has carried out emulation and test in the laboratory:
1, Matlab emulation
In Matlab/Simulink, utilize Power System Blockset to set up distributed power source grid-connected system model, system parameters is: three-phase 380V AC power, lag behind and trigger thyristor rectifier bridge, rectification load is 10 Ω resistance and the series connection of 10mH inductance, and the combining inverter output inductor is 4mH, internal resistance 0.2 Ω, 630V DC power supply Equivalent Distributed formula power supply, PWM switching frequency 10kHz.Before electrical network A phase voltage that shown in Figure 4 is, current simulations waveform: the 0.06s during phase control rectifier power network current seriously distort and phase lag; 0.06s and carried out APF between the 0.14s, current waveform becomes sine, phase place still lags behind; 0.14s and between the 0.2s when carrying out APF, it is meritorious and 10kVar is idle to have injected 5kW again, electric current and voltage homophase, and amplitude reduces greatly; 0.2s and same when carrying out APF between the 0.24s, it is meritorious and 10kVar is idle, electric current and voltage inversion, the unnecessary meritorious electrical network that feeds back to have injected 20kW.
2, test
Utilize TMS320LF2407ADSP to carry out total digitalization test as processor, the hookup electrical connection diagram as shown in Figure 5, wherein the inverter output inductor is 4mH, internal resistance 0.2 Ω.At three phase network voltage 380V, busbar voltage is stabilized in and does following test under the condition of 630V:
Test one: the electrical network A phase voltage that records during the output of distributed power source no current, current waveform are as shown in Figure 6, and be visible because distortion has to a certain degree also appearred in the non-linear line voltage that caused of electric current.
Test two: distributed power source only has the combining inverter function, the electrical network A phase voltage, electric current and the inverter output current wave that record during output 10kW active power are as shown in Figure 7, as seen the inverter output current has good sine, electrical network is not polluted, but to mains by harmonics without any improvement.Because distributed power source provides part active power, so power network current reduces, has alleviated the burden of electrical network.
Test three: when distributed power source only has the APF function, the electrical network A phase voltage that records, electric current as shown in Figure 8, visible line voltage electric current is sine wave and same-phase, grid supply quality obviously improves.
Test four: distributed power source is except having the APF function, measured electrical network A phase voltage, current waveform were as shown in Figure 9 when 22.4kW active power was provided again, as seen the line voltage electric current is sinusoidal wave and anti-phase, power factor is-1, distributed power source is described except load required active power and harmonic wave are provided, unnecessary active power feeds back to electrical network.

Claims (2)

1, a kind of generating electricity by way of merging two or more grid systems and the unified control method of grid power active power filtering adopts the Park conversion that inverter is exported three-phase current ia, ib, icBe transformed in the dq coordinate system with the rotation synchronously of electrical network angular frequency this three-phase current ia, ib, icBe transformed to the full decoupled instantaneous active current i of d axledWith q axle instantaneous reactive current iq, by independent control active current idAnd reactive current iqSize and Orientation, realize meritorious output and reactive power compensation to electrical network, it is characterized in that electrical network gain merit and export and reactive power compensation the time, the three-phase load current i behind the combining inverter access pointLa, iLb, iLcCarry out the Park conversion and obtain iLd, iLq, detect its contained d axle harmonic current components then
Figure A2007100643000002C1
With q axle harmonic current components
Figure A2007100643000002C2
Then d axle harmonic current componentsWith active current idAddition obtains the total instruction current i of d axleDref, q axle harmonic current components
Figure A2007100643000002C4
With reactive current iqAddition obtains the total instruction current i of q axleQref, control this dq axle instruction current iDref, iQrefCan realize that meritorious output, reactive power compensation and harmonic wave to electrical network suppress.
2, according to claim 1 generating electricity by way of merging two or more grid systems and the unified control method of grid power active power filtering is characterized in that utilizing phase-locked loop pll to obtain and electrical network A phase voltage eaThe cosine and sine signal sinwt of homophase ,-coswt is as Park and Park in the The whole control algorithm-1The time base of conversion is to the three-phase load current iLa, iLb, iLcCarry out the Park conversion, obtain the instantaneous real component i under the dq axleLdWith instantaneous reactive component iLq, after the LPF low-pass filtering, obtain the DC component i that it containsLdAnd iLq, then the instantaneous real component i on the d axleLdWith DC component iLdSubtract each other and obtain d axle harmonic current components
Figure A2007100643000002C5
Instantaneous reactive component i on the q axleLqWith DC component iLqSubtract each other and obtain q axle harmonic current componentsD axle harmonic current components
Figure A2007100643000002C7
With active current idAddition obtains the total instruction current i of d axleDref, q axle harmonic current components
Figure A2007100643000002C8
With reactive current iqAddition obtains the total instruction current i of q axleQref, adopt the Direct Current Control method to make feedback current trace command electric current then, can realize that meritorious output, reactive power compensation and the harmonic wave to electrical network suppresses.
CN200710064300A2007-03-092007-03-09 Unified control method for grid-connected power generation and grid power active filteringExpired - Fee RelatedCN100588071C (en)

Priority Applications (1)

Application NumberPriority DateFiling DateTitle
CN200710064300ACN100588071C (en)2007-03-092007-03-09 Unified control method for grid-connected power generation and grid power active filtering

Applications Claiming Priority (1)

Application NumberPriority DateFiling DateTitle
CN200710064300ACN100588071C (en)2007-03-092007-03-09 Unified control method for grid-connected power generation and grid power active filtering

Publications (2)

Publication NumberPublication Date
CN101055994Atrue CN101055994A (en)2007-10-17
CN100588071C CN100588071C (en)2010-02-03

Family

ID=38795679

Family Applications (1)

Application NumberTitlePriority DateFiling Date
CN200710064300AExpired - Fee RelatedCN100588071C (en)2007-03-092007-03-09 Unified control method for grid-connected power generation and grid power active filtering

Country Status (1)

CountryLink
CN (1)CN100588071C (en)

Cited By (26)

* Cited by examiner, † Cited by third party
Publication numberPriority datePublication dateAssigneeTitle
CN101867196A (en)*2010-06-032010-10-20长沙理工大学 A method for unified control of distributed grid-connected power generation and active power filter
CN101924487A (en)*2010-08-062010-12-22西安交通大学 Voltage control method of three-phase inverter in distributed generation system
CN102142694A (en)*2011-03-182011-08-03浙江大学Rotational coordinate transformation based current decoupling control method for three-phase grid-connected inverter
CN101697414B (en)*2009-10-292011-08-31天津大学Universal controller for power electronic devices of distributed generation systems
CN102347707A (en)*2010-07-292012-02-08比亚迪股份有限公司Three-phase inverter control system and control method thereof
CN102969735A (en)*2012-10-302013-03-13中南大学Photovoltaic flexibility grid-connection device and control method
CN103414196A (en)*2013-07-162013-11-27中国科学院电工研究所Grid-connected inverter grid-connection point voltage dynamic compensation control method
CN101777763B (en)*2010-01-192013-12-11上海追日电气有限公司Three-phase power equipment digital decoupling monitoring system and control method
CN103701130A (en)*2014-01-202014-04-02东南大学Hysteresis control method of three-phase four-switch-type active filter
CN101540558B (en)*2008-03-192014-09-24Abb瑞士有限公司 Method of operating switching circuit and apparatus for performing the method
CN104199506A (en)*2014-08-252014-12-10哈尔滨同为电气股份有限公司Three-phase equipment current feedback unit applied to reactive compensation control system
CN104201679A (en)*2014-06-042014-12-10国家电网公司Current mode inverting control strategy for inhibiting current harmonic waves and three phase imbalance in micro grid
CN104836465A (en)*2015-06-042015-08-12湖南大学LC serial-type three-phase PWM rectifier current iterative learning control method
CN106058932A (en)*2016-07-132016-10-26国网天津市电力公司Comprehensive electric energy quality adjustment control method for distributed power source grid connected inverter
CN107196301A (en)*2017-05-042017-09-22西南交通大学Harmonic current computational methods under a kind of dq rotating coordinate systems
CN107196263A (en)*2017-07-212017-09-22国网湖南省电力公司SVG control method of the intensive deicing device reactive-load compensation with ice-melt when parallel
CN107276440A (en)*2017-06-232017-10-20华中科技大学A kind of nonlinear compensating device of inverter, system and control method
CN107272645A (en)*2017-06-282017-10-20中国能源建设集团甘肃省电力设计院有限公司The photovoltaic electric station grid connection fault model and analysis method of Neutral Grounding through Resistance in Electrical
CN107732914A (en)*2017-09-192018-02-23北京电力自动化设备有限公司Improve the control method of inverter current waveform quality
CN108152583A (en)*2017-12-132018-06-12国网湖南省电力有限公司A kind of leakage current fundamental wave and harmonic component separation method and device
CN108599257A (en)*2018-05-302018-09-28电子科技大学A kind of current control method suitable for high bandwidth of phase lock loop
CN109639215A (en)*2018-12-192019-04-16中国科学院电工研究所A kind of three phase alternating current motor current harmonics suppressing method
CN110137978A (en)*2019-05-072019-08-16西安工业大学A kind of reactive compensation grid-connected control method based on broad sense Second Order Integral
CN110488713A (en)*2019-08-302019-11-22国网湖南省电力有限公司The control method of the alternate test macro that liquidates of chain type SVG
CN112653146A (en)*2020-12-102021-04-13珠海格力电器股份有限公司Harmonic compensation method and device, power supply system and air conditioner
CN113690899A (en)*2021-07-132021-11-23科华数据股份有限公司APF parallel topology control method and device and APF system

Families Citing this family (1)

* Cited by examiner, † Cited by third party
Publication numberPriority datePublication dateAssigneeTitle
CN102790399B (en)*2012-07-252015-09-09华为技术有限公司Power grid reactive compensation method, device and combining inverter

Family Cites Families (3)

* Cited by examiner, † Cited by third party
Publication numberPriority datePublication dateAssigneeTitle
US6862199B2 (en)*2001-02-012005-03-01Northeastern UniversityAdaptive controller for d-statcom in the stationary reference frame to compensate for reactive and harmonic distortion under unbalanced conditions
CN100379113C (en)*2003-09-112008-04-02上海交通大学 An integrated method to realize grid-connected power generation and grid reactive power compensation at the same time
CN100347928C (en)*2005-03-152007-11-07清华大学Photovoltaic parallel network device having reactive and harmonic compensation function

Cited By (35)

* Cited by examiner, † Cited by third party
Publication numberPriority datePublication dateAssigneeTitle
CN101540558B (en)*2008-03-192014-09-24Abb瑞士有限公司 Method of operating switching circuit and apparatus for performing the method
CN101697414B (en)*2009-10-292011-08-31天津大学Universal controller for power electronic devices of distributed generation systems
CN101777763B (en)*2010-01-192013-12-11上海追日电气有限公司Three-phase power equipment digital decoupling monitoring system and control method
CN101867196B (en)*2010-06-032012-06-27长沙理工大学Method for uniformly controlling distribution type grid-connected power generation and active power filter
CN101867196A (en)*2010-06-032010-10-20长沙理工大学 A method for unified control of distributed grid-connected power generation and active power filter
CN102347707A (en)*2010-07-292012-02-08比亚迪股份有限公司Three-phase inverter control system and control method thereof
CN101924487A (en)*2010-08-062010-12-22西安交通大学 Voltage control method of three-phase inverter in distributed generation system
CN102142694A (en)*2011-03-182011-08-03浙江大学Rotational coordinate transformation based current decoupling control method for three-phase grid-connected inverter
CN102142694B (en)*2011-03-182013-03-13浙江大学Rotational coordinate transformation based current decoupling control method for three-phase grid-connected inverter
CN102969735A (en)*2012-10-302013-03-13中南大学Photovoltaic flexibility grid-connection device and control method
CN103414196B (en)*2013-07-162015-06-10中国科学院电工研究所Grid-connected inverter grid-connection point voltage dynamic compensation control method
CN103414196A (en)*2013-07-162013-11-27中国科学院电工研究所Grid-connected inverter grid-connection point voltage dynamic compensation control method
CN103701130B (en)*2014-01-202016-05-04东南大学The hysteresis control method thereof of three-phase four switching mode active filters
CN103701130A (en)*2014-01-202014-04-02东南大学Hysteresis control method of three-phase four-switch-type active filter
CN104201679A (en)*2014-06-042014-12-10国家电网公司Current mode inverting control strategy for inhibiting current harmonic waves and three phase imbalance in micro grid
CN104199506A (en)*2014-08-252014-12-10哈尔滨同为电气股份有限公司Three-phase equipment current feedback unit applied to reactive compensation control system
CN104836465A (en)*2015-06-042015-08-12湖南大学LC serial-type three-phase PWM rectifier current iterative learning control method
CN104836465B (en)*2015-06-042017-05-17湖南大学LC serial-type three-phase PWM rectifier current iterative learning control method
CN106058932A (en)*2016-07-132016-10-26国网天津市电力公司Comprehensive electric energy quality adjustment control method for distributed power source grid connected inverter
CN107196301A (en)*2017-05-042017-09-22西南交通大学Harmonic current computational methods under a kind of dq rotating coordinate systems
CN107196301B (en)*2017-05-042019-10-11西南交通大学 A Calculation Method of Harmonic Current in dq Rotating Coordinate System
CN107276440A (en)*2017-06-232017-10-20华中科技大学A kind of nonlinear compensating device of inverter, system and control method
CN107272645B (en)*2017-06-282019-08-02中国能源建设集团甘肃省电力设计院有限公司The photovoltaic electric station grid connection fault model and analysis method of Neutral Grounding through Resistance in Electrical
CN107272645A (en)*2017-06-282017-10-20中国能源建设集团甘肃省电力设计院有限公司The photovoltaic electric station grid connection fault model and analysis method of Neutral Grounding through Resistance in Electrical
CN107196263A (en)*2017-07-212017-09-22国网湖南省电力公司SVG control method of the intensive deicing device reactive-load compensation with ice-melt when parallel
CN107732914A (en)*2017-09-192018-02-23北京电力自动化设备有限公司Improve the control method of inverter current waveform quality
CN108152583A (en)*2017-12-132018-06-12国网湖南省电力有限公司A kind of leakage current fundamental wave and harmonic component separation method and device
CN108599257A (en)*2018-05-302018-09-28电子科技大学A kind of current control method suitable for high bandwidth of phase lock loop
CN109639215A (en)*2018-12-192019-04-16中国科学院电工研究所A kind of three phase alternating current motor current harmonics suppressing method
CN110137978A (en)*2019-05-072019-08-16西安工业大学A kind of reactive compensation grid-connected control method based on broad sense Second Order Integral
CN110488713A (en)*2019-08-302019-11-22国网湖南省电力有限公司The control method of the alternate test macro that liquidates of chain type SVG
CN110488713B (en)*2019-08-302021-08-10国网湖南省电力有限公司Control method of chain type SVG interphase hedging test system
CN112653146A (en)*2020-12-102021-04-13珠海格力电器股份有限公司Harmonic compensation method and device, power supply system and air conditioner
CN112653146B (en)*2020-12-102023-04-14珠海格力电器股份有限公司Harmonic compensation method and device, power supply system and air conditioner
CN113690899A (en)*2021-07-132021-11-23科华数据股份有限公司APF parallel topology control method and device and APF system

Also Published As

Publication numberPublication date
CN100588071C (en)2010-02-03

Similar Documents

PublicationPublication DateTitle
CN101055994A (en)Integrated control method for the combined network power generation and grid power active filtering
Blaabjerg et al.Power converters and control of renewable energy systems
Ouai et al.Control and energy management of a large scale grid-connected PV system for power quality improvement
WO2021233190A1 (en)Dual-mode combined control method for multi-inverter system based on double split transformer
CN101950985B (en)Method for suppressing output harmonic wave and direct current component of single-phase grid-combined photovoltaic inverter
CN103280820B (en)Direct current side capacitor voltage balance control method of chained static synchronous compensator
CN106655272A (en)Virtual synchronous inverter capable of suppressing instantaneous impact current in fault and control method therefor
CN101867196B (en)Method for uniformly controlling distribution type grid-connected power generation and active power filter
CN102611138B (en)Delay-free single-phase photovoltaic synchronization power adjusting method
CN102545235B (en)Triangular connection type comprehensive compensation system integrated with cascaded active filter and reactive compensator
CN1933274A (en)H bridge cascade active electric filter DC side capacitance-voltage equalizing controlling maethod
CN1523726A (en) An integrated method to realize grid-connected power generation and grid reactive power compensation at the same time
WO2020019550A1 (en)Multi-synchronous rotating coordinate system-based multi-function grid-connected inverter harmonic control method
CN101237150A (en) High-efficiency photovoltaic grid-connected and hybrid active power filter integrated device
CN101976968A (en)Method for controlling midpoint potential of direct-current bus of three-level inverter
CN108418493B (en) Cooperative Space Vector Modulation Method for Common Bus Open-Winding Permanent Magnet Synchronous Motors
CN103647470A (en)Three-phase NPC grid-connected inverter based on repeated control
SvenssonGrid-connected voltage source converter: control principles and wind energy applications
CN103124074B (en)A kind of power quality compound compensation method
CN108462213B (en)Multifunctional grid-connected inverter control method and system based on conservation power theory
CN110165659A (en)Suitable for the three-phase four-wire system utility power quality control device and method containing distributed power distribution network
CN103560515B (en)Harmonic current restraining method of three-phase photovoltaic power generation system under unbalanced network voltage
CN103117553A (en)Novel power quality regulator on background of micro-grid
CN103199557A (en)TMS320F2812-based unified control method for photovoltaic grid connection and power quality comprehensive management
CN119209538A (en) Residual capacity harmonic compensation method for household single-phase photovoltaic-storage coordinated converter

Legal Events

DateCodeTitleDescription
C06Publication
PB01Publication
C10Entry into substantive examination
SE01Entry into force of request for substantive examination
C14Grant of patent or utility model
GR01Patent grant
CF01Termination of patent right due to non-payment of annual fee

Granted publication date:20100203

Termination date:20200309

CF01Termination of patent right due to non-payment of annual fee

[8]ページ先頭

©2009-2025 Movatter.jp