





本发明涉及点亮放电灯的照明装置。The present invention relates to a lighting device for lighting a discharge lamp.
在日本特开平7-106088号公报中,揭示了一种为了防止额定电压不同的放电灯误装入灯座,检测放电灯点亮时的电气特性,以测出放电灯瓦数的技术。Japanese Patent Application Laid-Open No. 7-106088 discloses a technique for measuring the wattage of the discharge lamp by detecting the electrical characteristics of the discharge lamp when it is lit in order to prevent discharge lamps with different rated voltages from being mistakenly installed in a lamp holder.
近来,各种灯彼此灯头通用,因此存在误装至其它灯座的可能。These days, various lamps are common to each other, so there is a possibility of mistakenly attaching them to other lamp sockets.
但是,用上述特开平7-106088号公报中所揭示的已有技术,即使能检测同类灯的额定功率不同,但还是存在灯种类不同但额定功率相同时(如额定功率相同的高压放电灯与白炽灯)不能适应的问题。However, with the prior art disclosed in the above-mentioned Japanese Patent Application Laid-Open No. 7-106088, even if the rated power of similar lamps can be detected to be different, there are still lamps with different types but the same rated power (such as high-pressure discharge lamps with the same rated power and Incandescent lamps) cannot adapt to the problem.
且,在已有技术中,为了检测装在插座上的灯,在灯种类及额定功率方面是合适的灯,必须点亮该装入插座的灯。由此,万一例如用高压放电灯启动装置点亮额定功率较低的高压放电灯,该灯就会因输入功率过大,存在击穿的危险。Furthermore, in the prior art, in order to detect whether the lamp installed in the socket is suitable for the lamp type and rated power, the lamp installed in the socket must be turned on. As a result, if, for example, a high-pressure discharge lamp with a lower rated power is switched on with a high-pressure discharge lamp starting device, there is a risk of breakdown of the lamp due to too high an input power.
本发明的目的在于提供一种不必点亮安装在插座上的灯,即能检测该灯是否为合适的灯的照明装置。An object of the present invention is to provide a lighting device capable of detecting whether a lamp mounted on a socket is suitable or not without turning on the lamp.
本发明的照明装置由内装具有预定电气特性的检测元件的放电灯、判别所述检测元件电气特性的检测电路、根据所述检测电路输出点亮所述放电灯的点灯电路组成。The lighting device of the present invention is composed of a discharge lamp incorporating a detection element having predetermined electrical characteristics, a detection circuit for judging the electrical characteristics of the detection element, and a lighting circuit for lighting the discharge lamp based on the output of the detection circuit.
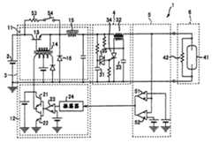
图1是本发明照明装置第1实施例的电路图。Fig. 1 is a circuit diagram of the first embodiment of the lighting device of the present invention.
图2是图1所示照明装置中适用的灯(即高压放电灯)的平面图。Fig. 2 is a plan view of a lamp (ie, a high-pressure discharge lamp) used in the lighting device shown in Fig. 1 .
图3是用于说明图1所示照明装置的曲线。FIG. 3 is a graph for explaining the lighting device shown in FIG. 1 .
图4是本发明照明装置第2实施例的电路图。Fig. 4 is a circuit diagram of the second embodiment of the lighting device of the present invention.
图5是本发明照明装置第3实施例的电路图。Fig. 5 is a circuit diagram of a third embodiment of the lighting device of the present invention.
图6是本发明照明装置第4实施例的电路图。Fig. 6 is a circuit diagram of a fourth embodiment of the lighting device of the present invention.
图7是图6所示照明装置中适用的灯(即高压放电灯)的平面图。Fig. 7 is a plan view of a lamp (ie, a high-pressure discharge lamp) used in the lighting device shown in Fig. 6 .
下文参照附图,说明本发明照明装置的若干实施例。Several embodiments of the lighting device of the present invention are described below with reference to the accompanying drawings.
图1是本发明第1实施例的照明装置1的电路图,该照明装置是用于直流驱动的。Fig. 1 is a circuit diagram of an
如图1所示,照明装置1在直流电源2的电源线上依次连接点灯电路3、启动电路4、灯安装检测电路5及高压放电灯6。As shown in FIG. 1 , a
点灯电路3由驱动点亮高压放电灯6的驱动电路11、控制该驱动电路11的控制电路12组成。The lighting circuit 3 is composed of a
驱动电路11由开关元件13、次级线圈连至该开关元件13基极的变压器14、扼流圈15、回流二极管16等组成。通过向变压器14的初级线圈输入方波,使开关元件13通、断,从而驱动点亮高压放电灯6。The
控制电路12由接通、断开向变压器14的初级线圈供电的开关元件21及22、输出连至该开关元件21及22栅极的比较器23、输出连至上述比较器23的反相输入端的振荡器24等组成。用比较器23比较振荡器24输出的三角波脉冲与预定的基准电压。由比较器23把与该比较相应的输出传至开关元件21及22。通过该开关元件21、22的通、断,在变压器14上加方波。由驱动电路11向高压放电灯6提供与加至变压器14的方波的占空比相应的输出。The control circuit 12 is connected to the
启动电路4由连接在电源线间的充电电容器31,脉冲变压器32,一端连接电源负端、另一端连接脉冲变压器32初级线圈的充电电容器33,阳极连接脉冲变压器32的初级线圈、阴极连接电源线负侧的可控硅34,连接在充电电容器31的充电侧和可控硅34栅极间的两端交流开关元件35等组成。一旦充电电容器31上蓄积一定量以上的电能,两端交流开关元件35即施加触发脉冲至可控硅34,从而充电电容器33的充电电流流过脉冲变压器32的初级线圈,上述动作重复进行。通过上述重复进行的动作,由脉冲变压器32的次级线圈向高压放电灯6施加启动脉冲。The
高压放电灯6例如是金属卤化物灯,发光管41与检测元件42并联。更具体如图2所示,在高压放电灯6的内部,在向发光管41供电的导线45和46间,连接检测元件42。本实施例中,检测元件42是检测用的分压电阻。检测元件42其电阻温度系数为500ppm/℃以上。且,检测元件42的电阻值比发光管41点亮时的等效电阻值大。The high-
灯安装检测电路5备有比较器51及52,比较器51的非反相输入端与比较器52的反相输入端连接高压放电灯6的供电线正端。比较器51的反相输入端与比较器52的非反相输入端分别连接基准电压源。即,供电线正端与这些基准电压源的基准电压比较。比较器51的输出端与比较器52的输出端互相连接,两比较器组合的输出电压输入振荡器24。The lamp
检测元件53,在本实施例中是分压检测用的电阻。检测元件53与开关54一起串联在开关元件13的发射极、集电极间,旁路开关元件13使电源线流过电流。The
下面,对照明装置1的动作加以说明。Next, the operation of the
一旦闭合开关54,开关元件13即被旁路,电流流过高压放电灯6。这时因启动电路4及点灯电路3不动作,因而发光管41不点亮,直流电流流过串联的检测元件53及42。由此,向比较器51和52施加与高压放电灯6的阻值(即检测元件42的阻值)大小相应的分压。在比较器51和52中,根据各比较器输入的基准电压,仅当上述分压位于一定数值范围时,比较器51和52两者才输出负电压。As soon as
当高压放电灯6的电阻值(即检测元件42的电阻值)位于一定数值范围时,判断安装在照明装置1的灯座上的灯为该照明装置1适用的灯。这时比较器51及52两者输出的负电压的合成电压可用作照明装置1的驱动开始信号。When the resistance value of the high-pressure discharge lamp 6 (that is, the resistance value of the detection element 42 ) is within a certain value range, it is judged that the lamp mounted on the lamp holder of the
具体地说,设照明装置1适用的灯是250瓦金属卤化物灯时,若在250瓦金属卤化物灯上连接电阻值处于上述一定范围内那样的检测元件42,则这种金属卤化物灯作为适用的灯,从而输出上述驱动开始信号。该一定数值范围电阻值例如是200kΩ。反之,当照明装置1安装的灯是其它额定功率(例如70瓦、150瓦等)的金属卤化物灯或其它种类的灯(例如白炽灯)时,由于该安装的灯的电阻值不同(白炽灯因有灯丝,有电流流过,灯丝电阻值小),即使不点亮安装在灯座上的灯,也能检测出该灯是误装入的。Specifically, when the lamp suitable for the
又,通过检测检测元件42的电阻值是否处于上述一定数值范围内,可判定灭灯后该安装的灯是否处于可再点亮的状态。即,检测元件42的电阻值,其温度越高阻值越大,存在即使提供启动脉冲,也不能再点亮的可能性。因而,当检测到电阻值超过上述一定数值范围时,判断为对再点亮而言灯温度过高,从而通过停止启动电路4动作,能做到在灯温度下降至可再点亮的温度前,不提供空耗的启动脉冲。In addition, by detecting whether the resistance value of the
这时,如图3所示,希望上述一定数值范围电阻值的上限值为小于高压放电灯6可点亮的上限值b,而且大于常温(25℃左右)时的电阻值a。At this time, as shown in FIG. 3 , it is desirable that the upper limit value of the resistance value in the above-mentioned certain value range is less than the upper limit value b that the high
又,电阻温度系数为500ppm/℃以上,希望相对于灯温度变化,其电阻值的变化斜率足够大。Also, the temperature coefficient of resistance is 500 ppm/°C or more, and it is desirable that the slope of the change in resistance value is sufficiently large with respect to the change in lamp temperature.
如上所述,一旦灯安装检测电路5判断安装在灯座上的灯是照明装置1适用的灯,即向控制电路12的振荡器24输出照明装置1的驱动起始信号。于是,如上所述,控制电路12驱动驱动电路11。通过该驱动随之也驱动启动电路4,向适用的灯,即高压放电灯6提供启动脉冲,点亮高压放电灯6。As described above, when the lamp
又,检测元件42的阻值设定为比发光管41点亮时的等效阻值大,可使检测元件42通电带来的功耗较小。In addition, the resistance value of the
再者,如前所述,检测元件42连接导线45及46,这种连接也有助于提高发光管41的安装强度。Furthermore, as mentioned above, the
下面,说明本发明第2实施例。Next, a second embodiment of the present invention will be described.
图4是本发明第2实施例的照明装置60的电路图,该照明装置是用于交流驱动的。Fig. 4 is a circuit diagram of a
图4中,与图1及图2相同标号的电路部件,与第1实施例相同,故省略其详细说明。In FIG. 4, circuit components having the same reference numerals as those in FIG. 1 and FIG. 2 are the same as those in the first embodiment, so detailed description thereof will be omitted.
如图4所示,照明装置60备有由DC-DC变换器61、逆变器电路62组成的点灯电路63。As shown in FIG. 4 , the
DC-DC变换器61由开关元件64、扼流圈65、二极管66等构成,由控制电路75向开关元件64的栅极施加信号电压。The DC-
逆变器电路62是四个开关元件71、72、73及74的全臂桥接电路。通过开关元件71、72、73及74的通、断,交流驱动高压放电灯6。The
控制电路75输出不同占空比的信号,驱动开关元件64导通或阻断。The control circuit 75 outputs signals with different duty ratios to drive the switching
在照明装置60中设置多级(本实施例中为3级)灯安装检测电路5,各灯安装检测电路5各自设定比较器51及52的基准电压。A plurality of stages (three stages in this embodiment) of lamp
下面,对照明装置60的动作加以说明。Next, the operation of the
照明装置60中备有多级(本实施例中为3级)灯安装检测电路5,各灯安装检测电路5各自设定比较器51及52的基准电压,因而能使各灯安装检测电路5可检测的、与高压放电灯6的电阻值(即检测元件42的电阻值)大小相应的分压,位于各不相同的一定的数值范围。The
使各个不同的一定数值范围分别对应于多种高压放电灯6的额定功率(例如70瓦、150瓦和250瓦)。因而,根据哪个灯安装电路5输出信号或哪个灯安装电路5不输出信号,可判断灯种类是否适用,或判断灯种类适用后又判断其额定功率是多少。Each of the different certain numerical ranges corresponds to the rated power of various high-pressure discharge lamps 6 (for example, 70 watts, 150 watts and 250 watts). Therefore, according to which
各灯安装检测电路5均不向控制电路75输出信号,则不驱动开关元件64导通或阻断。因此,不驱动点灯电路63,从而判断为安装在灯座上的灯不适用。于是,该灯作为不适用的灯(白炽灯等)而不点亮。If each lamp
某个灯安装检测电路5向控制电路75输出信号,则根据输出该信号的灯安装检测电路是哪个而相应改变开关元件64的导通时间比。由该导通时间比的变化,判断灯种类属适用的所装电灯的额定功率,由DC-DC变换器61输出与该额定功率对应的输出信号。When a certain lamp
下面,说明本发明的第3实施例。Next, a third embodiment of the present invention will be described.
图5是本发明第3实施例的照明装置80的电路图。图5中与图1及图2相同标号的电路部件,与本发明第1实施例相同,省略其详细说明。Fig. 5 is a circuit diagram of a
照明装置80在上述照明装置1上增加脉冲停止电路81。In the
脉冲停止电路81由发射极、集电极连接充电电容器31两侧的开关元件82,连接该开关元件82的栅极、使开关元件82导通或阻断的定时器83,该定时器83的电源(即直流电源84)等组成。一旦启动电路4动作,直流电源84即向定时器83供电,进行驱动。The
下面,说明照明装置80的动作。Next, the operation of the
开关54闭合时,如上述实施例1那样,判断安装在灯座上的灯是否适用。若判断为适用,则启动电路4产生启动脉冲,试启动安装的灯。When the
开始驱动定时器83,启动对预定时间的计时。经该预定时间后,由定时器83向开关元件82的栅极输出电压,使开关元件82导通。由于该开关元件82导通,充电电容器31短路,充电电容器31不可充电,所以启动电路4就此停止其后的动作。The driving of the
在高压放电灯6熄灭后尚未充分冷却时重新点亮该灯的情况下,由于检测元件42的温度特性,往往灯安装检测电路5暂时不能判定安装的灯是适用的灯。一旦安装灯充分冷却,灯安装检测电路5判定该灯适用,即如上所述,开始由启动电路4产生启动脉冲。与该启动电路4的启动相应,定时器83通电,开始对预定的时间计时。在这段时间内,即使出现高压放电灯6从灯座拔出或产生故障的情况,定时器83仅计时预定时间,尝试使灯启动后,启动电路4即停止工作。因而,防止空耗启动脉冲,在安装在灯座上的灯发生灯头绝缘破坏时,不对其它电气电子设备产生不良影响。When the high-
下面,说明本发明第4实施例。Next, a fourth embodiment of the present invention will be described.
图6是本发明第4实施例的照明装置90的电路图。图6中与图1及图2相同符号的电路部件与本发明实施例1相同,省略其详细说明。FIG. 6 is a circuit diagram of a
照明装置90备有由DC-DC变换器91与驱动电路92组成的点灯电路93。DC-DC变换器91由开关元件94、扼流圈95、二极管96、平滑电容器97等组成。The
驱动电路92连接开关元件94的栅极,以一定的导通时间比使开关元件94导通或阻断。The driving
检测元件53连接DC-DC变换器91的负输出线,开关54连接成不经检测元件53而直接旁路开关元件94。The
点灯检测电路101与安装在灯座中的灯并联连接,根据所装电灯分压的变动,检测该灯是否点亮。The
定时器105启动对预定时间的计时,若经该计时时间,适用的灯还未点亮,则向控制电路103输出信号。控制电路103接收该信号,向驱动电路92及启动电路4输出驱动停止信号。The
灯安装检测电路5若判断安装在灯座上的灯适用,则定时器104启动对预定时间的计时,一旦该计时终了,控制电路103即向驱动电路92馈送信号,使驱动电路92驱动DC-DC变换器91。If the lamp
在高压放电灯6内,连接因温度上升而切断向检测元件42供电的双金属开关之类的热敏元件106。该热敏元件106如图7所示,配置在发光管41附近,以能充分检测发光管41的热量。In the high-
下文说明照明装置90的动作。The operation of the
若在开关54闭合且照明装置90没有安装灯的状态下,安装适用的高压放电灯,则通过检测元件42的分压,灯安装检测电路5判断该安装的灯适用。根据该判断,控制电路103输出控制信号以驱动点灯电路93,进而,驱动启动电路4,点亮高压放电灯6。因此,只要安装适用的灯,就可自动点亮该灯。If an applicable high-pressure discharge lamp is installed when the
这时,灯安装检测电路5检测出灯适用后,不立即点亮该灯,而是等待至经过定时器104所设定的时间才点亮。因此,能等到向灯座安装适用的灯的作业全完成,才开始点亮灯,从而防止在安装灯后马上施加启动脉冲,可提高安全性。At this time, after the lamp
又,在启动电路4工作,定时器105开始计时,点灯检测电路101检测出适用的灯,且直到计时完毕该适用的灯尚未点亮时,对控制电路103输出信号,使驱动停止信号输出到触发电路4。因而,防止在因适用的灯故障等而不能点亮时,也输出空耗的启动脉冲,不会使安装在灯座上的灯发生灯头绝缘破坏时,对其它电气电子设备产生不良影响。Again, when the starting
在定时器105的计时时间内灯不点亮,其后,更换安装的灯时,灯安装检测电路5再次判定更换的灯是否适用。是适用的灯时,在定时器104的上述等待时间后,控制电路103向驱动电路92输出信号,与上述同样地尝试自动点灯。The lamp is not turned on during the time counted by the
若点亮适用的灯6后略经片刻,灯温度上升,则由热敏元件106切断检测元件42供电,因而可防止检测元件42引起的功率损耗。If the
| Application Number | Priority Date | Filing Date | Title |
|---|---|---|---|
| JP162325/97 | 1997-06-19 | ||
| JP16232597 | 1997-06-19 |
| Publication Number | Publication Date |
|---|---|
| CN1203510A CN1203510A (en) | 1998-12-30 |
| CN100388000Ctrue CN100388000C (en) | 2008-05-14 |
| Application Number | Title | Priority Date | Filing Date |
|---|---|---|---|
| CNB981150063AExpired - Fee RelatedCN100388000C (en) | 1997-06-19 | 1998-06-17 | lighting device |
| Country | Link |
|---|---|
| US (1) | US6184632B1 (en) |
| KR (1) | KR100303527B1 (en) |
| CN (1) | CN100388000C (en) |
| GB (1) | GB2326543B (en) |
| Publication number | Priority date | Publication date | Assignee | Title |
|---|---|---|---|---|
| DE10139402B4 (en)* | 2001-08-10 | 2006-05-18 | B&S Elektronische Geräte GmbH | Method for producing a suitable connection between a luminaire and an electronic ballast, electronic ballast and luminaire for carrying out the method |
| DE10204059B4 (en)* | 2002-01-31 | 2004-07-01 | B & S Elektronische Geräte GmbH | Control device for operating a plurality of lamps equipped with gas discharge lamps |
| JP2004012778A (en)* | 2002-06-06 | 2004-01-15 | Toshiba Corp | Projector device, lamp lighting circuit and control method therefor |
| DE10329090B4 (en)* | 2003-06-27 | 2016-06-02 | Tridonic Gmbh & Co Kg | Addressing ballasts via a sensor input |
| JP4598765B2 (en)* | 2004-04-23 | 2010-12-15 | パナソニック株式会社 | Lighting system |
| JP5048769B2 (en)* | 2006-06-26 | 2012-10-17 | コーニンクレッカ フィリップス エレクトロニクス エヌ ヴィ | Method and system for operating a discharge lamp to detect malfunctions of said lamp |
| US8016433B2 (en)* | 2007-03-09 | 2011-09-13 | Sony Corporation | Projector and control method thereof |
| JP5136824B2 (en)* | 2007-03-09 | 2013-02-06 | ソニー株式会社 | Projector and control method thereof |
| JP2008224870A (en)* | 2007-03-09 | 2008-09-25 | Sony Corp | Projector and its control method |
| JP4433320B2 (en)* | 2007-03-09 | 2010-03-17 | ソニー株式会社 | Projector and control method thereof |
| JP5109527B2 (en)* | 2007-08-03 | 2012-12-26 | ソニー株式会社 | Image forming apparatus, control method therefor, and program |
| US7923934B2 (en)* | 2007-10-31 | 2011-04-12 | Techtronic Power Tools Technology Limited | Battery-powered fluorescent lamp |
| WO2009109223A1 (en)* | 2008-03-05 | 2009-09-11 | Osram Gesellschaft mit beschränkter Haftung | Lamp operating time monitoring system |
| WO2009127257A1 (en)* | 2008-04-17 | 2009-10-22 | Osram Gesellschaft mit beschränkter Haftung | High-pressure discharge lamp, lighting system having a high-pressure discharge lamp, method for operation of a high-pressure discharge lamp, method for operation of a lighting system and projector for operation of a high-pressure discharge lamp |
| FR2944669A1 (en)* | 2009-04-21 | 2010-10-22 | Peugeot Citroen Automobiles Sa | Electric voltage or current supply controlling method for lamp in e.g. headlight of car, involves reducing setpoint of voltage/current supplied to high performance lamp when measurement shows increasing level of resistance |
| DE102010048980A1 (en)* | 2010-04-19 | 2011-10-20 | Permundo Gmbh | Control device and method for detecting a type of load |
| US8378594B2 (en)* | 2010-04-29 | 2013-02-19 | Osram Sylvania Inc. | Light output control technique by estimating lamp efficacy as a function of temperature and power |
| Publication number | Priority date | Publication date | Assignee | Title |
|---|---|---|---|---|
| GB2072958A (en)* | 1979-09-06 | 1981-10-07 | English Electric Valve Co Ltd | Lamps |
| US4442382A (en)* | 1982-07-06 | 1984-04-10 | Chiu Technical Corporation | Constant power switching power supply |
| CN2070453U (en)* | 1990-07-04 | 1991-01-30 | 华南理工大学 | Gas discharge light tester |
| JPH0593752A (en)* | 1991-10-01 | 1993-04-16 | Hitachi Ltd | Lighting apparatus for deuterium discharge tube |
| US5442257A (en)* | 1992-09-21 | 1995-08-15 | Nissan Motor Co., Ltd. | System for and method of lighting discharge lamp having failure detection of discharge lamp, external wiring and lighting circuit |
| US5528147A (en)* | 1994-06-30 | 1996-06-18 | Motorola Lighting, Inc. | Apparatus for detecting gas discharge lamp faults |
| Publication number | Priority date | Publication date | Assignee | Title |
|---|---|---|---|---|
| NL188821C (en)* | 1979-11-28 | 1992-10-01 | Mitsubishi Electric Corp | GAS DISCHARGE LAMP. |
| US4322658A (en)* | 1980-03-19 | 1982-03-30 | General Electric Company | High intensity discharge lamp containing electronic starting aid |
| US4399392A (en)* | 1982-02-26 | 1983-08-16 | Gte Laboratories Incorporated | Arc lamp power supply |
| JPS5935354A (en)* | 1982-08-23 | 1984-02-27 | Iwasaki Electric Co Ltd | high pressure metal vapor discharge lamp |
| US4471268A (en)* | 1982-12-27 | 1984-09-11 | General Electric Company | Lighting unit having power supply with improved switching means |
| US5023516A (en)* | 1988-05-10 | 1991-06-11 | Matsushita Electric Industrial Co., Ltd. | Discharge lamp operation apparatus |
| JPH02192695A (en)* | 1988-11-30 | 1990-07-30 | Toshiba Lighting & Technol Corp | discharge lamp lighting device |
| DE4015398A1 (en)* | 1990-05-14 | 1991-11-21 | Hella Kg Hueck & Co | Starter control circuit for HV gas discharge lamp in road vehicle |
| US5523656A (en)* | 1991-04-10 | 1996-06-04 | U.S. Philips Corporation | High pressure discharge lamp operating circuit with light control during lamp run up |
| DE4140557A1 (en)* | 1991-12-09 | 1993-06-17 | Patent Treuhand Ges Fuer Elektrische Gluehlampen Mbh | CIRCUIT ARRANGEMENT FOR OPERATING ONE OR MORE LOW-PRESSURE DISCHARGE LAMPS |
| US5436529A (en)* | 1993-02-01 | 1995-07-25 | Bobel; Andrzej A. | Control and protection circuit for electronic ballast |
| JP3606909B2 (en)* | 1994-07-12 | 2005-01-05 | 三菱電機株式会社 | AC discharge lamp lighting device |
| DE4425859A1 (en)* | 1994-07-21 | 1996-01-25 | Patent Treuhand Ges Fuer Elektrische Gluehlampen Mbh | Circuit arrangement for operating one or more low-pressure discharge lamps |
| EP0713352B1 (en)* | 1994-11-18 | 2001-10-17 | Matsushita Electric Industrial Co., Ltd. | Discharge lamp-lighting apparatus |
| JP3174993B2 (en)* | 1995-05-12 | 2001-06-11 | 株式会社小糸製作所 | Discharge lamp lighting circuit |
| GB9622768D0 (en)* | 1996-11-01 | 1997-01-08 | Lab Craft Limited | Fluorescent lamp failure warning device |
| US5869935A (en)* | 1997-05-07 | 1999-02-09 | Motorola Inc. | Electronic ballast with inverter protection circuit |
| Publication number | Priority date | Publication date | Assignee | Title |
|---|---|---|---|---|
| GB2072958A (en)* | 1979-09-06 | 1981-10-07 | English Electric Valve Co Ltd | Lamps |
| US4442382A (en)* | 1982-07-06 | 1984-04-10 | Chiu Technical Corporation | Constant power switching power supply |
| CN2070453U (en)* | 1990-07-04 | 1991-01-30 | 华南理工大学 | Gas discharge light tester |
| JPH0593752A (en)* | 1991-10-01 | 1993-04-16 | Hitachi Ltd | Lighting apparatus for deuterium discharge tube |
| US5442257A (en)* | 1992-09-21 | 1995-08-15 | Nissan Motor Co., Ltd. | System for and method of lighting discharge lamp having failure detection of discharge lamp, external wiring and lighting circuit |
| US5528147A (en)* | 1994-06-30 | 1996-06-18 | Motorola Lighting, Inc. | Apparatus for detecting gas discharge lamp faults |
| Publication number | Publication date |
|---|---|
| KR19990007136A (en) | 1999-01-25 |
| GB9813038D0 (en) | 1998-08-12 |
| US6184632B1 (en) | 2001-02-06 |
| CN1203510A (en) | 1998-12-30 |
| GB2326543B (en) | 1999-12-08 |
| GB2326543A (en) | 1998-12-23 |
| KR100303527B1 (en) | 2001-11-22 |
| Publication | Publication Date | Title |
|---|---|---|
| CN100388000C (en) | lighting device | |
| JP4994101B2 (en) | LED illumination lamp and lamp fixture using the LED illumination lamp | |
| EP2477456B1 (en) | Drive circuit for light-emitting diode array | |
| US7432670B2 (en) | Device for turning on high-pressure discharge lamp and lighting apparatus equipped with the device | |
| US8198817B2 (en) | Lighting unit and discharge lamp | |
| JP2010530608A (en) | Dimming algorithm based on bulb type | |
| JP6516313B2 (en) | Tubular device for attachment to a tubular light fixture | |
| CA2538210A1 (en) | Overload protection arrangement for electronic converters, for instance for halogen lamps | |
| US6819063B2 (en) | Sensing voltage for fluorescent lamp protection | |
| TW595269B (en) | The power source for the flash discharge lamp and the control method thereof | |
| CN100579328C (en) | High-pressure discharge lamp lighting device and lighting fixture | |
| JP2007505464A (en) | Ballast with lampholder arc protection | |
| US20040041524A1 (en) | Fluorescent lamp circuit | |
| JP4058652B2 (en) | Lighting device | |
| CN102413604B (en) | Led lighter and lighting device using the led lighter | |
| US9706625B2 (en) | Anti-flicker apparatus for motion detector | |
| JP3832053B2 (en) | Discharge lamp lighting device | |
| KR200155292Y1 (en) | Electronic starter with preheated fluorescent lamp | |
| US9301368B2 (en) | Anti-flicker apparatus for motion detector | |
| JP2002299089A (en) | Discharge lamp lighting device and lighting equipment | |
| JPH07226298A (en) | Discharge lamp lighting device and lighting device | |
| JPH11283768A (en) | Lighting system | |
| JP4099696B2 (en) | Discharge lamp lighting device and lighting apparatus | |
| JP2013218987A (en) | Led lighting circuit and led light source device using the same | |
| KR200187562Y1 (en) | Electric starter for fluorescent lamp |
| Date | Code | Title | Description |
|---|---|---|---|
| C10 | Entry into substantive examination | ||
| SE01 | Entry into force of request for substantive examination | ||
| C06 | Publication | ||
| PB01 | Publication | ||
| C14 | Grant of patent or utility model | ||
| GR01 | Patent grant | ||
| C17 | Cessation of patent right | ||
| CF01 | Termination of patent right due to non-payment of annual fee | Granted publication date:20080514 |