Pedia® Encyclopedia of Building & Environmental Construction, Diagnosis, Maintenance & Repair | ![]() InspectAPedia |
Guide to Heating Boiler Expansion TanksHot water heating system expansion tank / compression tank installation, troubleshooting, repair:
How to identify, inspect, install, repair, or service heating boiler expansion tanks: here we explain the function of expansion tanks on hot water (hydronic) heating systems.
We discuss what happens if the expansion tank becomes waterlogged, how to drain a waterlogged expansion tank, and what sorts of expansion tanks, like the one shown at page top, should never become waterlogged.
We describe where the expansion tank may be found (sometimes in the attic!) and we illustrate different sorts of expansion tanks used over the history of hydronic heating in buildings. In this article series we provide a heating system expansion tank / compression tank Troubleshooting & Repair Guide that will address just about any problem traced to this heating system component.
InspectAPedia tolerates no conflicts of interest. We have no relationship with advertisers, products, or services discussed at this website.
- Daniel Friedman, Publisher/Editor/Author - SeeWHO ARE WE?
The photo at page top shows a modern Extrol(R) bladder-type heating system expansion tank. At left over our client's head is a reddish tan steel heating boiler expansion tank (or compression tank in some texts).
In detailed articles listed at the end of this page our information on hot water heating system expansion tanks includes:
How to Drain an Expansion Tank
- Troubleshooting & Repair Guide: Diagnostic Tests for Waterlogged Heating Boiler Expansion Tank
- How to troubleshoot an internal-bladder type expansion tank or How to troubleshoot a traditional bladderless expansion tank or compression tank.
How to diagnose trouble with internal bladder Extrol type expansion tanks - What goes wrong with bladderless expansion tanks - waterlogging & its causes
[Click to enlarge any image]
Heating boiler expansion tanks are metal tanks of varying sizes that are installed to absorb the initial pressure increase that occurs when the heating boiler system warms up.
Air molecules entrained in water inside the heating boiler itself as well as in the heating system piping, baseboards, or radiators, expand and thus cause an initial pressure increase in the heating system.
That pressure is increase is absorbed by allowing water from the heating system to squash or compress a reservoir of air inside the expansion tank - which is why some heating experts call our expansion tank a "compression tank".
Inside of a working expansion tank is a reserve space of air. In fact, when the heating boiler and system are cool, the traditional bladderless boiler expansion tank will contain mostly air.
Or in newer smaller internal bladder type expansion/compression tanks an internal rubber bladder keeps air separated from the heating system's water - avoiding rapid loss of air by absorption into the heating systems' water.
As the heating system warms up and as air entrained in the water raises system pressure, the increased pressure forces some of the heating system water into the expansion tank, squashing its air-charge into a smaller volume, thus permitting the tank to absorb theinitial increase in system pressure.
Technical note: the water and air inside the expansion tank will always share the samepressure, but since water is not (very) compressible and air is, the increase in pressure will squeeze the air down to a smaller volume.
That's why some heating system water can pass into the expansion tank.
If heating system pressures and/or temperatures exceed normal (for a residential heating boiler that would be a pressure above 30 psi or a temperature much above 200 °F) then the expansion tank is dismissed from duty and the pressure/temperature relief valve on the boiler will open to provide emergency relief.
The loss of air cushion in the expansion / compression tank means that at each heating-on cycle the system pressure can be too high, causing the temperature/pressure relief valve to spill.
SeeRELIEF VALVE LEAKS for a catalog of causes of TPR valve leaks.
Watch out: if you see water dripping or squirting out of the temperature/pressure relief valve on any vessel, such as a hydronic heating boiler, the situation is unsafe.
The valve may be doing its job of relieving excessive pressure or temperature, but there is a risk that the valve becomes clogged by mineral deposits or crud left by the escaping water. A clogged TPR valve is no longer protecting the system from an explosion
See details atBLEVE EXPLOSIONS
A second problem with older expansion/compression tanks - those that do not use an internal bladder to keep water and air separate, is the loss of air out of the compression tank and into the heating system water. We won't like the result.
Why do we care about keeping air out of the heating system water?
Air in the hot water heating system can cause loss of heat: air in baseboards radiators keeps hot water out - they don't get hot. And air in hot water heating system piping can simply keep hot water from ever reaching the radiators or baseboards.
Details are atAIR-BOUND HEATING SYSTEMS
SeeHOT WATER PRESSURE EXPANSION RATE if you're feeling curious about the physics involved in the pressure increase as we heat up water,
Loss of Air Charge in a Bladderless Steel Traditional Heating System Expansion TankIn older hot water heating boiler expansion tanks that do not have an internal bladder to keep air and water separate, over time air in the expansion tank may become absorbed into the heating water.
Air may also find its way via the heating water to other air bleeders or vents in the system.
As air is lost and water just stays in the expansion tank, the space and pressure cushion provided by air in the expansion tank gets too small, or is lost entirely.
There is no more air cushion to absorb initial pressure increases in the heating system during each heating boiler on-cycle.
In a modern internal-bladder type expansion tank use on heating systems it is not usually necessary to add air nor to change the tank pressure. There are however several sources of loss of the air charge and causes of water logging in an internal bladder-type expansion tank:
Why do we find this expansion tank and sight glass connected to a steam heating system?
[Click to enlarge any image]
The mystery is easily explained by noting that some steam heating systems, including the Weil McLain gas fired steam boiler below, are also used to provide hot water or hydronic heat to some building areas or even to a separate outbuilding where it is easier to circulate hot water than to route and control steam piping.
Why the sight glass on this expansion tank? Because it's not just handling expansion; the tank's water level assures occupants that there is sufficient water reservoir in the sysetm for the hydronic loop off of the steam boiler to actually provide heat.
Typically a separate circuator pump and hot water piping loop are connected to the lower, wet portion of the steam boiler and are used to supply hot water to one or more hot water radiators or convectors elsewhere in the building or property.
Above is the Weil McLain gas fired two pipe steam heating system boiler whose hot water feeds a separate hot water radiator and expansion tank with sight glass located in a separate garage on the same property. Photos courtesy of Pennsylvania home inspector Lawrence Transue.
More about steam heating systems can be found
atSTEAM HEATING SYSTEMS & CONTROLS -home
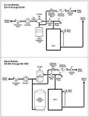
Illustration: an example guide showing the location of two types of expansion tanks, excerpted from Amtrol's Extrol instructions from 2014, cited in detail below.
...
Below you will find questions and answers previously posted on this page at its page bottom reader comment box.
On 2021-02-10 by (mod) -safety valve is poping off each time boiler kicks on
Ernest
Please use the search feature on this page to find our article series on
And you will see a catalog of the common causes of that problem.
Watch out: a leaking relief valve is unsafe.
Before replacing an expansion tank let's be sure the problem is the tank and not high pressure, high temperature, water hammer, or other causes of a leaky TPR valve.
And if your expansion tank is an older one that doesn't use an internal bladder the tank may simply need to be drained.
Also seeRELIEF VALVE LEAK DUE TO EXPANSION TANK
To replace an old bladderless expansion tank most installers would go to a modern Extrol type tank that in fact uses an internal bladder.
Those cost around $60. U.S. + labor.
On 2021-02-09 by ERNEST CUPP
is 300 an average price for an expansion tank?
safety valve is poping off each time boiler kicks on, what is wrong?
On 2021-02-04 - by (mod) -
I'm so glad, thank you for the feedback. Do let me know what happens.
On 2021-02-04 by jack perry
Thank you. This helped me.
On 2021-02-03 - by (mod) - signs that no water is entering the expansion tank: what to try next
Okay so that's a helpful additional to town. It does sound as if water is not entering your tank.
You might try opening the tank drain anyway to see if by some odd circumstance it has become over pressurized with air at too high a pressure.
If that doesn't change the situation then I think we're back to your original surmise, that there is either a valve closed between tank and boiler or a section of piping or the tank inlet itself is blocked.
In That case I might simply replace it with a modern internal bladder type extrol tank
On 2021-02-03 by jack perry
Thank you for the response. The tank sounds completely empty when tapped and never gets warm.
On 2021-02-03 - by (mod) - old bladderless expansion tank won't let water enter
Jack
In normal use the expansion tank on a hot water heating system is never full - so the bottom of the tank gets hot but the upper tank, wher there should be air, stays cooler.
If the tank becomes waterlogged - loses its air charge - then we'll see dripping or discharge at the boiler temperature/pressure relief valve.
The tank might be waterlogged without being 100% full of water - this could be your case.
Watch out: So if your boiler TPR valve drips and the boiler temperature and pressure are at normal levels, you want to turn off the boiler, isolate the expansion tank and then drain all of the water out of it.
In the ARTICLE INDEX are more articles on diagnosing RELIEF VALVE LEAKS
On 2021-02-03 by jack perry
I have an old large bladderless steel traditional heating system expansion tank that semes to not allow water to enter.
The lower pipe going to the tank gets hot, but the upper part of the tank stays cool. I replaced temperature/pressure relief valve and it leaks water.
The boiler now makes a strange noise but still works. Ideas please.
On 2020-11-14 - by (mod) - some hot water zones don't get hot
Dave
If you are confident that the thermostat is calling for heat and the circulator runs or zone valve opens (or both)
then
Check theARTICLE INDEX to find the diagnostics in AIRBOUND HEATING SYSTEMS
On 2020-11-14 by Dave
Baseboards in upstairs not getting heat downstairs is ok coal heat
On 2020-03-08 - by (mod) - why does my expansion tank always hold some water?
Indi
It's normal for the expansion tank on a hydronic or hot water heating system to contain some water.
Typically that take will be about half field. If the tank becomes completely filled then it can't do its job and it needs to be drained.
If you consider the way those tanks are operated and maintained we start with an empty tank at atmospheric pressure and then we feed it from the boiler which is going to be between 12 and 30 psi, so the air that was at atmospheric pressure in the tank is going to be compressed and some water from the heating system will enter the tank.
On 2020-03-07 by Indi
Why is my expansion tank retaining water
On 2020-01-15 - by (mod) - expansion tank on pellet stove not working
You'll want to review this question with the pellet stove manufacturer, Michael as there are life-safety implications (though subtle ones) if an expansion tank doesn't work (recurrent relief valve leaks, clogging, BLEVE explosion).
That worrying aside, the absence of an expansion tank would not in any direct way affect the temperature rise in the boiler.
The expansion tank's job (discussed in detail above on this page) is to absorb the initial pressure increase in a closed hot water heating system so as to avoid dumping the TPR valve.
On 2020-01-15 by Michael devlin
I have a pellet burner with an expansion tank but it is not working can this cause the temperature to rise to high
And cut out the burner

This article has moved toEXPANSION TANK SIZING GUIDE
This article section has been moved: seeAMTROL's EXTROL®, the FILL-TROL®
This content has moved toEXPANSION TANK DIAGNOSIS
This topic has moved toEXPANSION TANK DRAIN & AIR RE-CHARGE
This article section has been moved toFIND the EXPANSION TANK
We moved this discussion toLEAKS into the BOILER CAUSE RELIEF VALVE LEAKS
Moved toEXPANSION TANK PRESSURE ADJUSTMENT
This discussion has moved toBOILER DRAIN DAMAGES EXPANSION TANK
SeeHOT WATER TANKS, INDIRECT FIRED for details about that type of domestic hot water heater.
...
Continue reading atFIND the EXPANSION TANK or select a topic from the closely-related articles below, or see the completeARTICLE INDEX.
Or seeEXPANSION TANKS, BOILER FAQs - questions & answers about troubleshooting boiler expansion tanks, posted originally on this page.
Or see these
EXPANSION TANKS, BOILERS atpedia.com - online encyclopedia of building & environmental inspection, testing, diagnosis, repair, & problem prevention advice.
Or see this
Or use theSEARCH BOX found below to Ask a Question or Search InspectApedia
Try the search box just below, or if you prefer, post a question or comment in theComments box below and we will respond promptly.
Search the InspectApedia website
Note: appearance of your Comment below may be delayed:if your comment contains an image, photograph, web link, or text that looks to the software as if it might be a web link,your posting will appear after it has been approved by a moderator. Apologies for the delay.
Only one image can be added per comment but you can post as many comments, and therefore images, as you like.
You will not receive a notification when a response to your question has been posted.
Please bookmark this page to make it easy for you to check back for our response.
IF above you see "Comment Form is loading comments..." thenCOMMENT BOX - countable.ca / bawkbox.com IS NOT WORKING.
In any case you are welcome to send an email directly to us at InspectApedia.com ateditor@inspectApedia.com
We'll reply to you directly. Please help us help you by noting, in your email, the URL of the InspectApedia page where you wanted to comment.
In addition to any citations in the article above, a full list is available on request.